31975L0322[1]
A Tanács 75/322/EGK irányelve (1975. május 20.) a kerekes mezőgazdasági vagy erdészeti traktorokba szerelt külső gyújtású motorok által előidézett rádiózavarok szűrésére vonatkozó tagállami jogszabályok közelítéséről
A TANÁCSIRÁNYELVE
(1975. május 20.)
a mezőgazdasági vagy erdészeti traktorok által előidézett rádiózavarok megszüntetéséről (elektromágneses összeférhetőség)
(75/322/EGK)
AZ EURÓPAI KÖZÖSSÉGEK TANÁCSA,
tekintettel az Európai Gazdasági Közösséget létrehozó szerződésre és különösen annak 100. cikkére,
tekintettel a Bizottság javaslatára,
tekintettel az Európai Parlament véleményére ( 1 ),
tekintettel a Gazdasági és Szociális Bizottság véleményére ( 2 ),
mivel azon műszaki előírások, amelyeknek a traktoroknak a nemzeti jogszabályok alapján meg kell felelniük, többek között a rádiózavar szűrésére is vonatkoznak;
mivel ezen előírások tagállamonként különbözőek, ezért szükséges, hogy minden tagállam - vagy a jelenlegi előírásait kiegészítve, vagy azok helyett - azonos előírásokat fogadjon el, elsősorban azért, hogy a kerekes mezőgazdasági vagy erdészeti traktorok típusjóváhagyására vonatkozó tagállami jogszabályok közelítéséről szóló, 1974. március 4-i 74/150/EGK tanácsi irányelv ( 3 ) szerinti EGK-típus-jóváhagyási eljárást minden traktortípusra alkalmazni lehessen,
ELFOGADTA EZT AZ IRÁNYELVET:
1. cikk
Ezen irányelv alkalmazásában "jármű": bármely, a 74/150/EGK irányelvben meghatározott jármű.
2. cikk
A tagállamok nem tagadhatják meg az EK-típusjóváhagyás vagy a nemzeti típusjóváhagyás megadását az elektromágneses összeférhetőségre való hivatkozás alapján egy jármű, alkatrész vagy önálló műszaki egység vonatkozásában, ha ezen irányelv követelményei teljesülnek.
4. cikk
Ezen irányelvet a 89/336/EGK tanácsi irányelv* 2. cikke (2) bekezdésének értelmében, 2001. október 1-jei hatállyal, "külön irányelvnek" kell tekinteni. ( 4 )
5. cikk
A mellékletek előírásainak a műszaki fejlődéshez való hozzáigazítása céljából szükséges módosításokat a 74/150/EGK irányelv 13. cikkében megállapított eljárással összhangban kell elfogadni.
6. cikk
(1) A tagállamok hatályba léptetik azokat a rendelkezéseket, amelyek szükségesek ahhoz, hogy ennek az irányelvnek az értesítéstől számított 18 hónapon belül megfeleljenek, és erről haladéktalanul tájékoztatják a Bizottságot.
(2) A tagállamok közlik a Bizottsággal nemzeti joguknak azokat a főbb rendelkezéseit, amelyeket az ezen irányelv által szabályozott területen fogadnak el.
7. cikk
Ennek az irányelvnek a tagállamok a címzettjei.
I. MELLÉKLET
A JÁRMŰVEKRE ÉS A JÁRMŰBE BEÉPÍTETT ELEKTROMOS/ELEKTRONIKUS SZERELÉSI EGYSÉGEKRE VONATKOZÓ KÖVETELMÉNYEK
1. Hatály
1.1. Ezen irányelvet az 1. cikkben meghatározott járművek elektromágneses összeférhetőségére kell alkalmazni. Szintén alkalmazni kell olyan különálló elektromos vagy elektronikus műszaki egységekre, amelyeket járműbe való beépítésre szánnak.
2. Fogalommeghatározások
2.1. Ezen irányelv alkalmazásában:
2.1.1. "Elektromágneses összeférhetőség": a járműnek, alkatrész(ek)nek vagy önálló műszaki egység(ek)nek azon tulajdonsága, hogy az elektromágneses környezetben kielégítően működik anélkül, hogy olyan elektromágneses zavarást keltene, amely az e környezetben lévő bármely készülék, berendezés vagy rendszer számára elviselhetetlen lenne.
2.1.2. "Elektromágneses zavarás": minden olyan elektromágneses jelenség, amely a jármű, az alkatrész(ek) vagy önálló műszaki egység(ek) működését korlátozza. Az elektromágneses zavarás lehet zavarási kisugárzás, nemkívánatos jel vagy magában a kiterjedési közegben bekövetkező változás is.
2.1.3. "Elektromágneses zavartűrés": a jármű, az alkatrész(ek) vagy az önálló műszaki egység(ek) azon képessége, hogy bizonyos elektromágneses zavarásokat a működőképesség korlátozódása nélkül tud elviselni.
2.1.4. "Elektromágneses környezet": egy adott helyen előforduló elektromágneses jelenségek összessége.
2.1.5. "Vonatkozási határérték": azon névleges érték, amelyre a típusjóváhagyási határérték és a gyártásmegfelelőségi határérték vonatkozik.
2.1.6. "Referenciaantenna": a 20 - 80 Hz frekvencia tartományra egy rövidített, szimmetrikus dipólantenna, amelynek rezonancia frekvenciája 80 MHz-nél található, és a 80 MHz feletti frekvenciatartományban egy olyan szimmetrikus félhullám dipól, amely a mérési frekvenciára van behangolva.
2.1.7. "Széles sávú zavarás": a mérőkészülék vagy a vevőkészülék bemeneti vagy közbenső frekvenciájánál nagyobb sávszélességű zavarás.
2.1.8. "Keskeny sávú zavarás": a mérőkészülék vagy a vevőkészülék bemeneti vagy közbenső frekvenciájánál kisebb sávszélességű zavarás.
2.1.9. "Elektromos/elektronikus rendszer": elektromos és/vagy elektronikus berendezés(ek), vagy berendezések csoportja, az összes ezekkel összekapcsolt, a jármű részét képező csatlakozásokkal, amelyekre azonban nem kell külön típusjóváhagyás.
2.1.10. "Elektromos/elektronikus szerelési egység": (ESZE) a jármű részét képező elektromos és/vagy elektronikus berendezés vagy berendezések csoportja, az összes ehhez kapcsolódó olyan csatlakozásokkal és kábelekkel, amelyek egy vagy több sajátos funkciót végeznek. Az ilyen egységcsoport a gyártó kérésére "alkatrészként" vagy "önálló műszaki egységként" engedélyezhető (lásd a 74/150/EGK irányelv 9a. cikke).
2.1.11. "Járműtípus":az elektromágneses összeférhetőség tekintetében olyan járműveket jelent, amelyek egymástól nem különböznek lényegesen az alábbi jellemzők tekintetében:
2.1.11.1. a motortér teljes nagysága és formája;
2.1.11.2. az elektromos és/vagy elektronikus alkatrészek és a kábel általános elrendezése;
2.1.11.3. azon alapanyag tekintetében, amelyből a karosszéria vagy (adott esetben) a külső burkolat készült (pl. acél, alumínium vagy rostszál erősítésű műanyag). A különböző anyagokból készült külső részek nem változtatják meg a jármű típusát, amennyiben a karosszéria alapanyaga azonos marad. Az ilyen eltéréseket azonban fel kell jegyezni.
2.1.12. "ESZE, vagyis az elektromos/elektronikus szerelési egység típusa":az elektromágneses összeférhetőség tekintetében olyan csoportokat jelent, amelyek egymáshoz képest az alábbi szempontok tekintetében nem mutatnak jelenős eltéréseket:
2.1.12.1. az ESZE csoportok által ellátott funkciók;
2.1.12.2. az elektromos és/vagy elektronikus alkatrészek tekintetében, adott esetben.
3. Az EGK-típusjóváhagyás iránti kérelem
3.1. Egy járműtípus jóváhagyása
3.1.1. A típusjóváhagyási kérelmet egy járműtípusra annak elektromágneses összeférhetősége tekintetében a 74/150/EGK irányelv 9a. cikke szerint a jármű gyártójának kell benyújtania.
3.1.2. A II.A. melléklet az adatlap egy mintáját tartalmazza.
3.1.3. A járműgyártó egy jegyzéket készít, amely a lényeges elektromos/elektronikus rendszerek vagy elektromos/elektronikus szerelési egységek összes tervezett kombinációját, valamint a karosszériaváltozatokat ( 5 ), a karosszériaanyag változatait (5) , az általános kábelelrendezést, a motorváltozatokat, a bal kormányos/jobb kormányos kiviteleket és a különböző tengelytávokat tartalmazza. Lényeges elektromos/elektronikus járműrendszerek vagy elektromos/elektronikus szerelési egységek azok, amelyek jelentős széles sávú vagy keskeny sávú sugárzást tudnak kibocsátani és/vagy azok, amelyek a járművezetőnek a jármű feletti közvetlen ellenőrzését érintik (lásd e melléklet 6.4.2.3. pontja).
3.1.4. E jegyzékből a gyártó és az illetékes vizsgáló hatóság közötti megegyezés alapján egy reprezentatív járművet kell a vizsgálat céljából kiválasztani. E jármű képviseli a járműtípust (lásd a II.A. melléklet 1. függeléke). A jármű kiválasztása azon elektromos/elektronikus rendszereken alapul, amelyeket a gyártó kínál. Vizsgálat céljából egy további járművet lehet e jegyzékből kiválasztani, ha a gyártó és a vizsgáló hatóság kölcsönösen úgy ítéli meg, hogy a járművek különböző elektromos/elektronikus rendszereket tartalmaznak, amelyek feltehetően jelentős hatást gyakorolnak a jármű elektromágneses összeférhetőségére az első reprezentatív járműhöz képest.
3.1.5. A jármű(vek) kiválasztása a fenti 3.1.4. pontnak megfelelően az elektromos/elektronikus járműrendszerek olyan kombinációira korlátozódik, amelyek gyártása ténylegesen tervezett.
3.1.6. A gyártó a kérelemhez az elvégzett vizsgálatok egy jelentését mellékelheti. Minden ilyen rendelkezésre bocsátott adatot az engedélyező hatóság felhasználhat a típusbizonyítvány kiállításához.
3.1.7. Ha a típusjóváhagyásra illetékes műszaki szolgálat maga végzi el a vizsgálatot, úgy egy, a jóváhagyandó típusnak megfelelő járművet a 3.1.4. pont szerint rendelkezésére kell bocsátani.
3.2. Egy elektromos/elektronikus szerelési egység típusjóváhagyása
3.2.1. Az elektromos/elektronikus szerelési egység típusjóváhagyására vonatkozó kérelmet annak elektromágneses összeférhetősége tekintetében a 74/150/EGK irányelv 9a. cikke szerint a jármű gyártójának vagy az elektromos/elektronikus szerelési egység gyártójának kell benyújtania.
3.2.2. A II.B. melléklet az adatlap egy mintáját tartalmazza.
3.2.3. A gyártó a kérelemhez az elvégzett vizsgálatok egy jelentését mellékelheti. Minden ilyen rendelkezésre bocsátott adatot az engedélyező hatóság a típusbizonyítvány kiállításához felhasználhat.
3.2.4. Ha a típusjóváhagyásra illetékes műszaki szolgálat maga végzi el a vizsgálatot, úgy a jóváhagyandó típusnak megfelelő elektromos/elektronikus szerelésiegység-csoport egy mintáját rendelkezésére kell bocsátani, - adott esetben - a kivitelezésben, az alkatrészek vagy az érzékelők számában esetleg lehetséges eltéréseknek a gyártóval történő egyeztetését követően. Amennyiben a műszaki szolgálat szükségesnek ítéli, úgy egy további mintát választhat ki.
3.2.5. A mintá(ka)t egyértelműen és letörölhetetlenül kell a gyártó márkajelével vagy védjegyével és típusmegjelölésével megjelölni.
3.2. 6 Adott esetben a használatra vonatkozó minden korlátozást fel kell tüntetni. Minden erre vonatkozó korlátozást a II.B. és/vagy III.B. mellékletben kell felsorolni.
4. EGK-típusjóváhagyás
4.1. Alternatív utak a típusjóváhagyáshoz
4.1.1. A jármű típusjóváhagyása
A következő alternatív eljárások alkalmazhatók a jármű típusjóváhagyásának megszerzésére a járműgyártó választásától függően.
4.1.1.1. A teljes jármű jóváhagyása
A teljes jármű tekintetében a típusjóváhagyást közvetlenül lehet megszerezni, ha e melléklet 6. pontjának rendelkezései teljesülnek. Amennyiben a jármű gyártója e lehetőséget választja, úgy nincs szükség az elektromos/elektronikus rendszerek vagy az elektromos/elektronikus szerelési egységek egyedi vizsgálatára.
4.1.1.2. Egy járműtípus jóváhagyása az egyes elektromos/elektronikus szerelési egységek vizsgálatával
A jármű gyártója megszerezheti a jóváhagyást a járműre, ha az engedélyező hatóságnak bebizonyítja, hogy az összes lényeges elektromos/elektronikus rendszer vagy elektromos/elektronikus szerelési egység (lásd e melléklet 3.1.3. pontja) ezen irányelvvel összhangban egyedileg lett jóváhagyva, és az ehhez tartozó rendelkezéseknek megfelelően lett beépítve.
4.1.1.3. A gyártó - kívánsága szerint - megkaphatja az ezen irányelv szerinti jóváhagyást, ha a jármű semmi olyan jellegű felszereléssel nem rendelkezik, amelyre a zavartűrési vagy zavarsugárzási vizsgálat megkövetelt. A jármű nem rendelkezhet a 3.1.3. pontban (zavartűrés) meghatározott rendszerekkel és külső gyújtású berendezéssel. Az ilyen jóváhagyások esetében nem szükségesek vizsgálatok.
4.1.2. Egy elektromos/elektronikus szerelési egység típusjóváhagyása
Az elektromos/elektronikus szerelési egység jóváhagyását vagy minden járműtípusba történő beépítésre, vagy a gyártó által kért egy vagy több meghatározott járműtípushoz kell kiadni. Az olyan elektromos/elektronikus szerelési egységekre, amelyek a közvetlen járműszabályozást érintik, a jóváhagyást rendszerint a jármű gyártójával együttműködve kell kiadni.
4.2. A típusjóváhagyás kiadása
4.2.1. Jármű
4.2.1.1. Ha a reprezentatív jármű kielégíti ezen irányelv követelményeit, 74/150/EGK irányelv 4. cikkeszerinti jóváhagyást ki kell adni.
4.2.1.2. A III.A. melléklet tartalmazza az EGK-típusjóváhagyás mintáját.
4.2.2. Elektromos/elektronikus szerelési egység
4.2.2.1. Ha a reprezentatív elektromos/elektronikus szerelésiegység-rendszerek kielégítik ezen irányelv követelményeit, 74/150/EGK irányelv 4. cikkeszerinti jóváhagyást ki kell adni.
4.2.2.2. A III.B. melléklet tartalmazza az EGK-típusjóváhagyás mintáját.
4.2.3. A 4.2.1.2. vagy 4.2.2.2. pontok szerinti bizonyítvány kiadásához a tagállam jóváhagyást megadó illetékes hatósága egy jóváhagyott vagy elismert laboratórium által vagy az ezen irányelv rendelkezéseivel összhangban elkészített jelentést vesz alapul.
4.3. A jóváhagyás módosításai
4.3.1. Az ezen irányelv szerint kiadott jóváhagyások módosításainál a 74/150/EGK irányelv 6. cikkének rendelkezései érvényesek.
4.3.2. Egy jármű-típusjóváhagyás módosítása egy elektromos/elektronikus szerelési egység hozzáadásával vagy kicserélésével.
4.3.2.1. Ha egy járműgyártó megkapta a jóváhagyást az egész járműre, és szeretne abba(n) egy olyan elektromos/elektronikus rendszert vagy egy elektromos/elektronikus szerelési egységet beépíteni vagy kicserélni, amely már kapott jóváhagyást ezen irányelv szerint, és amelyet az idevágó feltételekkel összhangban épít be, úgy a jármű típusjóváhagyását minden további vizsgálat nélkül módosítani lehet. A kiegészítő vagy helyettesítő elektromos/elektronikus rendszert vagy elektromos/elektronikus szerelési egységet a gyártásmegfelelőség értelmében a jármű részének kell tekinteni.
4.3.2.2. Ha a kiegészítő vagy helyettesítő rész(ek) nem kap(tak) az ezen irányelv szerinti jóváhagyást, és ha a vizsgálat szükségesnek tűnik, úgy az egész járművet megfelelőnek kell tekinteni, ha kimutatható, hogy az új vagy módosított rész(ek) kielégíti(k) a 6. pont megfelelő követelményeit, vagy ha egy összehasonlító vizsgálat folyamán kimutatható, hogy nem valósszínű, hogy az új rész a járműtípusnak az irányelvvel való megfelelőségét kedvezőtlenül befolyásolja.
4.3.2.3. A jármű jóváhagyása nem érvénytelen, ha a jármű gyártója a járművet olyan szabványos háztartási vagy irodai készülékkel - kivéve a mobil rádiótávközlési készülék ( 6 ) - látja el, amely a 89/336/EGK irányelvnek megfelel, és amelynek a beszerelése, cseréje vagy eltávolítása a felszerelés vagy a jármű gyártójának ajánlásaival összhangban történik. Ez nem zárja ki azt, hogy a jármű gyártója rádiótávközlési készüléket építsen be, a járműgyártó és/vagy az ilyen rádiótávközlési készülék gyártója által megállapított beépítési útmutató alapján. A jármű gyártója (amennyiben ezt a vizsgáló hatóság megköveteli) igazolja, hogy a jármű működését az ilyen berendezések nem korlátozzák. Ez egy olyan nyilatkozat formájában történhet, amely szerint a teljesítményszintek és a beépítés olyan, hogy ezen irányelv zavartűrési értékei egyedül az átviteli műveletek számára nyújtanak kielégítő védelmet, azaz a 6. bekezdés szerinti vizsgálatokkal összefüggő átvitel kizárásával. Ezen irányelv nem teszi lehetővé rádió távbeszélő használatát, ha más előírások érvényesek az ilyen készülékekre vagy azok használatára. A járműgyártó elutasíthatja az olyan szabványos háztartási vagy irodai készülékek beépítését a járművébe, amelyek megfelelnek a 89/336/EGK irányelvnek.
5. Feliratok
5.1. Minden, az ezen irányelv szerint jóváhagyott elektromos/elektronikus szerelési egység rendelkezik egy EK-típusjóváhagyási jellel.
5.2. E jel egy olyan négyszögből áll, amely az "e" betűt veszi körül, amely betűt azon tagállam azonosítási száma és betűi követnek, amelyik a típusjóváhagyást kiadta, éspedig:
1 Németország esetében; 2 Franciaország esetében; 3 Olaszország esetében; 4 Hollandia esetében; 5 Svédország esetében; 6 Belgium esetében; 9 Spanyolország esetében; 11 az Egyesült Királyság esetében; 12 Ausztria esetében; 13 Luxemburg esetében; 17 Finnország esetében; 18 Dánia esetében; 21 Portugália esetében; 23 Görögország esetében; 24 Írország esetében; 8 a Cseh Köztársaság esetében; 29 Észtország esetében; CY Ciprus esetében; 32 Lettország esetében; 36 Litvánia esetében; 7 Magyarország esetében; MT Málta esetében; 20 Lengyelország esetében; 26 Szlovénia esetében; 27 Szlovákia esetében, 34 Bulgária esetében, 19 Románia esetében.
Ezenkívül a négyszög közelében egy 4 számjegyből álló folyószámot (adott esetben kezdő zérusokkal) - a következőkben: "alap jóváhagyási szám" - kell elhelyezni, amelyet az EK-típusbizonyítványon a jóváhagyási szám 4 szakaszában a kérdéses felszerelésre (lásd III.B. melléklet) kell feltüntetni, amelyet 2 számjegy előz meg, amelyek a 75/322/EGK tanácsi irányelv legutolsó jelentősebb műszaki módosításának sorszámát adják meg, az alkatrész EK-típusjóváhagyása kiadásának időpontjában. Ezen irányelvben a sorszám 02.
5.3. Az EGK-típusjóváhagyási jelet az elektromos/elektronikus szerelési egység valamely lényeges alkatrészén (pl. az elektronikus vezérlőegység), világosan olvashatóan és eltávolíthatatlanul kell elhelyezni.
5.4. A 7. függelék az EGK-típusjóváhagyási jel mintáját tartalmazza.
5.5. Nincs szükség feliratra az elektromos/elektronikus rendszereknél azon járművekben, amelyek típusjóváhagyását ezen irányelv szerint adták ki.
5.6. Az 5.3. bekezdés szerinti feliratoknak az elektromos/elektronikus szerelési egységeken nem kell láthatóaknak lenniük, ha az elektromos/elektronikus szerelési egység egy járműbe van beépítve.
6. Előírások
6.1. Általános előírások
6.1.1. A járművet (és elektromos/elektronikus rendszerét vagy elektromos/elektronikus szerelési egységét) úgy kell megtervezni, kialakítani és felszerelni, hogy a jármű rendes üzemben kielégítse ezen irányelv követelményeit.
6.2. A külső gyújtású járművek széles sávú elektromágneses zavarsugárzására vonatkozó előírások.
6.2.1. Mérési eljárás
A típusára nézve reprezentatív jármű által kisugárzott elektromágneses zavarást a IV. mellékletben leírt eljárás szerint a megadott antennatávolságok valamelyikén kell mérni. A megadott antennatávolságok között a jármű gyártója választhat.
6.2.2. Széles sávú vonatkozási határérték a járművekre
6.2.2.1. Ha a IV. mellékletben szereplő eljárás szerinti méréseket a jármű és az antenna közötti 10,0 ± 0,2 ;m távolságban végzik, úgy a sugárzás határértéke 24 dB μ V/m (16 μV/m ) a 30-75 MHz frekvenciatartományban és 24-35 dB μV/m (15-56 μV/m) a 75-400 MHz frekvencia tartományban, ahol e határérték 75 MHz frekvencia fölött, e melléklet 1. függeléke szerint lineárisan növekszik a logaritmikus osztású frekvenciatengelyen. A 400-1000 MHz frekvenciatartományban a határérték állandó marad 35 dB μV/m-nél (56 μV/m).
6.2.2.2. Ha a IV. mellékletben szereplő eljárás szerinti méréseket a jármű és az antenna közötti 3,0 ± ;0,05 ;m távolságban végzik, úgy a sugárzás határértéke 34 dB μV/m (50 μVm ) a 30-75 MHz frekvenciatartományban és 34-45 dB μV/m (50-180 μV/m) a 75-400 MHz frekvenciatartományban, ahol e határérték a 75 MHz frekvencia fölött e melléklet 2. függeléke szerint lineárisan növekszik a logaritmikus osztású frekvenciatengelyen. A 400-1000 MHz frekvenciatartományban a határérték állandó marad 45 dB μV/m-nél (180 μV/m).
6.2.2.3. A típusára nézve reprezentatív járműnél a mért értékeknek dB μV/m-ben (μV/m) kifejezve legalább 2,0 dB-vel (20 %) a vonatkozási határérték alatt kell maradniuk.;
6.3. Előírások a járművek keskeny sávú elektromágneses zavarsugárzására.
6.3.1. Mérési eljárás
A típusára nézve reprezentatív jármű által kisugárzott elektromágneses zavarást az V. mellékletben leírt eljárás szerint a megadott antennatávolságok valamelyikén kell mérni. A megadott antennatávolságok között a jármű gyártója választhat.
6.3.2. Keskeny sávú vonatkozási határérték a járművekre
6.3.2.1. Ha a méréseket az V. mellékletben lévő eljárás szerint végzik a jármű és az antenna közötti 10,0 ± ;0,2 ;m távolságban, úgy a sugárzás vonatkozási értéke 24 dB μV/m (16 μV/m) a 30-75 MHz frekvenciatartományban és 24-35 dB μV/m (16-56 μV/m) a 75-400 MHz frekvenciatartományban, ahol e határérték a 75 MHz-nél nagyobb frekvenciáknál e melléklet 3. függeléke szerint lineárisan növekszik a logaritmikus osztású frekvenciatengelyen. A 400-1000 MHz frekvenciatartományban a határérték állandó marad 35 dB μV/m frekvencia tartománynál (56 μV/m).
6.3.2.2. Ha a méréseket az V. mellékletben lévő eljárás szerint végzik a jármű és az antenna közötti 3,0 ± ;0,05 ;m távolságban, úgy a sugárzás vonatkozási értéke 34 dB μV/m (50 μV/m) a 30-75 MHz frekvenciatartományban és 34-45 dB μV/m (50-180 μV/m) a 75-400 MHz frekvenciatartományban, ahol e határérték a 75 MHz-nél nagyobb frekvenciáknál e melléklet 4. függeléke szerint lineárisan növekszik a logaritmikus osztású frekvenciatengelyen. A 400-1000 MHz frekvenciatartományban a határérték állandó marad 180 dB μV/m frekvencia tartománynál (56 μV/m).
6.3.2.3. A típusára nézve reprezentatív járműnél a mért értékeknek dB μV/m-ben kifejezve legalább 2,0 dB-vel (20 ;%) a vonatkozási értékek alatt kell maradniuk.
6.3.2.4. Az e melléklet 6.3.2., 6.3.2.2. és 6.3.2.3. pontjában megállapított határértékeket figyelmen kívül hagyva a járművet a keskeny sávú zavarsugárzás határértékeire nézve megegyezőnek kell tekinteni, és nem kell tovább vizsgálni, ha az V. melléklet 1.3. pontja szerinti első vizsgálati lépés során a zavarszint a jármű rádió antennájánál 20 dB μV-vel (10 μV) a 88-108 MHz frekvencia tartomány fölött van.
6.4. A járművek elektromágneses mezőkkel szembeni zavartűrésének előírásai.
6.4.1. Mérési eljárás
A típusára nézve reprezentatív járműnek az elektromágneses mezőkkel szembeni zavartűrését a VI. mellékletben leírt eljárás szerint kell megvizsgálni.
6.4.2. A járművek zavartűrési vonatkozási értékei
6.4.2.1. Ha a VI. mellékletben szereplő eljárás szerinti vizsgálatokat kell végezni, úgy a térerősség vonatkozási határértéke 24 Volt/m rms (négyzetes középérték) a 20-1000 MHz frekvenciatartomány 90 ;%-ában és 20 Volt/m rms a 20-1000 MHz egész tartományában.
6.4.2.2. A típusára nézve reprezentatív járművet az érvényes zavartűrési követelményeknek megfelelő járműnek kell minősíteni, ha a VI. melléklet szerinti vizsgálatok során és a vonatkozási határértéknél 25 ;%-kal nagyobb Volt/m térerősségben nem lép fel olyan rendellenes változás a jármű hajtott kerekei fordulatszámánál, vagy olyan teljesítménycsökkenés a járműnél, amely a többi közlekedési résztvevőt megzavarná, vagy úgy csökkentené a járművezető közvetlen beavatkozási lehetőségét a jármű felett, hogy az a járművezető vagy más közlekedési résztvevő számára észlelhető.
6.4.2.3. A járművezető a közvetlen beavatkozás lehetőségét (a továbbiakban: közvetlen irányítás) pl. kormányzással, fékezéssel vagy a motor fordulatszám-változtatásával valósítja meg.
6.5. Előírások az elektromos/elektronikus szerelési egységek széles sávú zavarkibocsátására.
6.5.1. Mérési eljárás
A jármű típusára nézve reprezentatív elektromos/elektronikus szerelési egységek által gerjesztett zavarsugárzást a VII. mellékletben leírt eljárás szerint kell mérni.
6.5.2. Széles sávú vonatkozási értékek az elektromos/elektronikus szerelési egységekre
6.5.2.1. Ha a méréseket a VII. mellékletben leírt eljárás szerint végzik el, úgy a sugárzás vonatkozási határértéke a 30-75 MHz frekvenciatartományban 64-54 dB μV/m (1600-500 μV/m), ahol e határérték a 30 MHz fölötti frekvenciáknál lineárisan csökken a logaritmikus osztású frekvenciatengelyen, és a 75-400 MHz frekvenciatartományban 54-65 dB μV/m (500-1800 μV/m), ahol e határérték a 75 MHz fölötti frekvenciáknál e melléklet 5. függeléke szerint lineárisan növekszik a logaritmikus osztású frekvenciatengelyen. A 400-1000 MHz frekvenciatartományban a határérték 65 dB μV/m-nél (1800μV/m) állandó marad.
6.5.2.2. A típusára nézve reprezentatív elektromos/elektronikus szerelési egységnél a dB μV/m-ben mért értékeknek legalább 2,0 dB-vel (20 ;%) a vonatkozási határértékek alatt kell lenniük.
6.6. Előírások az elektromos/elektronikus szerelési egységek keskeny sávú zavar kibocsátására
6.6.1. Mérési eljárás
A típusára nézve reprezentatív elektromos/elektronikus szerelési egység által kibocsátott elektromágneses zavaró hatást a VIII. mellékletben leírt eljárás szerint kell mérni.
6.6.2. Keskeny sávú vonatkozási határértékek az elektromos/elektronikus szerelési egységekre.
6.6.2.1. Ha a méréseket a VIII. mellékletben szereplő eljárás szerint végzik, úgy a sugárzás vonatkozási határértéke a 30-75 MHz frekvenciatartományban 54-44 dB μV/m (500-160 μV/m), ahol e határérték a 30 MHz frekvencia felett lineárisan csökken a logaritmikus osztású frekvenciatengelyen, és a 75-400 MHz frekvencia tartományban 44-55 dB μV/m (160-560 μV/m), ahol e határérték a 75 MHz frekvencia felett e melléklet 6. függeléke szerint lineárisan növekszik a logaritmikus osztású frekvenciatengelyen. A 400-1000 MHz frekvenciatartományban a határérték állandó marad 55 dB μV/m-nél (560 μV/m).
6.6.2.2. A típusára nézve reprezentatív elektromos/elektronikus szerelési egységnél a dB mV/m-ben mért értékeknek legalább 2,0 dB-lel (20 ;%) a vonatkozási határértékek alatt kell lenniük.
6.7. Az elektromos/elektronikus szerelési egységek elektromágneses zavartűrési előírásai.
6.7.1. Vizsgálati eljárás
A típusára nézve reprezentatív elektromos/elektronikus szerelési egység elektromágneses mezőkkel szembeni zavartűrését a IX. mellékletben leírt mérési eljárás szerint kell megvizsgálni.
6.7.2. Az elektromos/elektronikus szerelési egységek zavartűrésének vonatkozási határértékei
6.7.2.1. Ha a méréseket a IX. mellékletben szereplő mérési eljárás szerint végzik, úgy a zavartűrési vonatkozási értékek a következők:
- 48 Volt/m a 150 mm-es szalagvezetékes mérési eljárás szerint,
- 12 Volt/m a 800 mm-es szalagvezetékes mérési eljárás szerint,
- 60 Volt/m a TEM cellás mérési módszerre,
- 48 mA az áram betáplálási (BCI) mérési módszerre és
- 24 Volt/m a mezőbesugárzási módszerre.
6.7.2.2. A típusára nézve reprezentatív elektromos/elektronikus szerelési egységnek, egy olyan térerősségnél vagy áramerősségnél, amely a megfelelő lineáris egységekben kifejezett vonatkozási határértéknél 25 ;%-kal magasabb, nem szabad olyan működési zavart mutatnia, amely a teljesítményt csökkentené, a többi közlekedési résztvevőt megzavarhatná vagy úgy csökkentené a járművezető közvetlen beavatkozási lehetőségét a szerelési egységgel felszerelt jármű felett, hogy az a járművezető vagy más közlekedési résztvevő számára észlelhető.
7. Gyártásmegfelelőség
7.2. A gyártásmegfelelőséget egy jármű, egy alkatrész vagy egy önálló műszaki egység elektromágneses összeférhetősége tekintetében azon adatok alapján kell megvizsgálni, amelyek ezen irányelv III.A. és/vagy III.B. mellékletének típusbizonyítványaiban találhatók.
7.3.1. Egy sorozatból kivett jármű, alkatrész vagy önálló műszaki egység megfelelőségének vizsgálatakor ezen irányelv követelményeinek teljesülése a kisugárzott széles sávú és keskeny sávú zajhatások tekintetében akkor biztosított, ha a mért értékek a 6.2.2.1., 6.2.2.2., 6.3.2.1. és 6.3.2.2. pontban leírt megfelelő vonatkozási értékeket legfeljebb 2 dB-el (25 ;%) haladják meg.
7.3.2. Egy sorozatból kivett jármű, alkatrész vagy önálló műszaki egység megfelelőségének vizsgálatakor ezen irányelv követelményeinek teljesülése az elektromágneses sugárzással szembeni zavartűrés tekintetében akkor biztosított, ha a jármű, alkatrész vagy önálló műszaki egység nem mutatja a jármű közvetlen irányításának olyan korlátozását, amelyet a járművezető vagy más közlekedési résztvevők észlelhetnek, ha a jármű, alkatrész vagy önálló műszaki egység a VI. melléklet 4. pontjában leírt állapotban van és egy, az e melléklet 6.4.2.1. pontjában említett vonatkozási határérték legfeljebb 80 ;%-ának megfelelő, Volt/m-ben kifejezett térerősségnek van kitéve.
8. Kivételek
8.1. Ha egy jármű vagy egy elektromos/elektronikus rendszer vagy egy elektromos/elektronikus részegység nem tartalmaz 9 kHz-nél magasabb frekvenciájú elektronikus oszcillátort, akkor azt úgy kell tekinteni, hogy teljesíti az I. melléklet 6.3.2. és 6.6.2. pontja és az V. és VIII. melléklet követelményeit.
8.2. Azon járműveket, amelyek nem rendelkeznek olyan elektromos/elektronikus rendszerekkel vagy elektromos/elektronikus szerelési egységgel, amelyek a jármű közvetlen irányítását érintik, nem kell a zavartűrésük tekintetében megvizsgálni, és feltételezni kell, hogy azok ezen irányelv I. melléklete 6.4. pontjának és VI. mellékletének követelményeit kielégítik.
8.3. Azon elektromos/elektronikus szerelési egységeket, amelyek működése nem gyakorol hatást a jármű közvetlen irányítására, nem kell a zavartűrés tekintetében megvizsgálni, és feltételezni kell, hogy azok ezen irányelv I. melléklete 6.7. pontjának és IX. mellékletének követelményeit kielégítik.
8.4. Elektrosztatikus kisülés
A gumiabroncsokkal felszerelt járműveknél a karosszéria/az alváz elektromosan szigetelt szerkezetnek tekinthető. A jármű külső környezetéhez képest jelentős elektrosztatikus változások csak akkor lépnek fel, ha az utasok beszállnak a járműbe vagy kiszállnak abból. Mivel a jármű ebben a pillanatban álló helyzetben van, típusjóváhagyási vizsgálat az elektrosztatikus kisülés tekintetében nem szükséges.
8.5. A vezetékek által okozott zavarok
Mivel rendes menetben nincsen külső elektromos kapcsolat a járművel, a külső környezet semmilyen zavaró hatást nem fejt ki. A felelősség vállalása abban a tekintetben, hogy a felszerelés az olyan járművezetési zavaroknak a járművön belül képes ellenállni, amelyek pl. a terhelés alatti sebességváltásnál és a rendszerek közötti kölcsönhatásoknál léphetnek fel, a gyártó feladata. A vezeték által vezetett zavarokra nem szükséges típusjóváhagyási vizsgálatot végezni.
1. függelék
Széles sávú vonatkozási határértékek járművekre
Antenna - jármű távolság: 10 m

Frekvencia - megahertz - logaritmikus ábrázolásban
Lásd I. melléklet 6.2.2.1. pont
2. függelék
Széles sávú vonatkozási értékek járművekre
Antenna - jármű távolság: 3 m

Frekvencia - megahertz - logaritmikus ábrázolásban
Lásd I. melléklet 6.2.2.2. pont
3. függelék
Keskeny sávú vonatkozási határértékek járművekre
Antenna - jármű távolság: 10 m

Frekvencia - megahertz - logaritmikus ábrázolásban
Lásd I. melléklet 6.3.2.1. pont
4. függelék
Keskeny sávú vonatkozási határértékek járművekre
Antenna - jármű távolság: 3 m

Frekvencia - megahertz - logaritmikus ábrázolásban
Lásd I. melléklet 6.3.2.2. pont
5. függelék
Elektromos/elektronikus szerelési egységek
Széles sávú vonatkozási határértékek

Frekvencia - megahertz - logaritmikus ábrázolásban
Lásd I. melléklet 6.5.2.1. pont
6. függelék
Elektromos/elektronikus szerelési egységek
Keskeny sávú vonatkozási határértékek

Frekvencia - megahertz - logaritmikus ábrázolásban
Lásd I. melléklet 6.6.2.1. pont
7. függelék
Minta az EGK-típusjóváhagyási jelre

Azon elektromos/elektronikus szerelési egység, amely a fenti EGK-típusjóváhagyási jelzést hordja egy olyan készülék, amelyet Németországban (e1) a 0148 alap jóváhagyási számon hagytak jóvá. Az első két szám (02) azt mutatja, hogy a készülék kielégíti az ezen irányelvvel módosított 72/245/EGK irányelv követelményeit.
Az alkalmazott jelölések csak példaként szolgálnak.
II A. MELLÉKLET
... sz. adatközlő lap a legutóbb a 2000/2/EK irányelvvel módosított, a mezőgazdasági vagy erdészeti traktorok EK-típusjóváhagyásáról szóló 74/150/EGK irányelv I. melléklete szerint, tekintettel az elektromágneses kompatibilitásra (75/322/EGK)
Az alábbi információkat, szükség szerint három példányban, tartalomjegyzékkel ellátva kell benyújtani. A rajzokat megfelelő méretben, kellő részletességgel, A4-es méretben vagy A4-esre összehajtogatott formátumban kell beadni
Amennyiben vannak fényképek, azoknak megfelelően részletesnek kell lenniük. Részletesen be kell mutatni minden elektronikus vezérlésű rendszer, alkatrész és műszaki egység működését.
0. Általános leírás
0.1. Gyártmány (a gyártó által bejegyzett védjegy):
0.2. Típus (a pontos változat és verzió megjelölésével):
0.3. Típusazonosító jel(ek), amennyiben feltüntették a járművön:
0.3.1. Gyári adattábla (helye, a rögzítés módja):
0.4. Járműkategória:
0.5. Gyártó neve és címe:
0.8. Összeszerelő üzem(ek) neve és címe:
1. A jármű általános szerkezeti jellemzői
Egy reprezentatív járműről készült fényképe(k) és/vagy rajz(ok):
1.2. A motor helye és elrendezése:
3. Motor
3.1.2. Az alapmotor típusa és kereskedelmi megnevezés (a motoron található jelzés vagy egyéb azonosítás szerint):
3.1.4. Gyártó neve és címe:
3.1.6. Működési elv:
- szikragyújtás/kompressziós gyújtás ( 7 )
- közvetlen befecskendezés/befecskendezés (7)
- négyütemű/kétütemű (7)
3.2.1.6. Hengerek száma és elrendezése:
3.2.1.9. Legnagyobb nyomatékhoz tartozó fordulatszám: ... min-1
3.2.3. Tüzelőanyag ellátás:
3.2.3.1. Tüzelőanyag-szivattyú:
Nyomás ( 8 ) vagy szállítási jelleggörbe ... kPa
3.2.3.2. Befecskendező rendszer:
3.2.4.2.1. A rendszer leírása:
3.2.5. Elektronikus szabályozás:
A rendszer leírása:
3.11. Elektromos rendszer:
3.11.1. Névleges feszültség ..., pozitív/negatív földelés ( 9 )
3.11.2. Generátor:
3.11.2.1. Típus
3.11.2.2. Névleges teljesítményr: VA
4. Erőátvitel
4.2. Típus (mechanikus, hidraulikus, elektromos stb.):
4.2.1. Elektromos/elektronikus alkatrészek rövid leírása (szükség szerint):
6. Felfüggesztés (adott esetben)
6.2.2. Elektromos/elektronikus alkatrészek rövid leírása (szükség szerint):
7. Kormányzás
7.2.2.1. Elektromos/elektronikus alkatrészek rövid leírása (szükség szerint):
7.2.6. Kormányvezérlés beállításának tartománya és módja, ha van:
8. Fékek
8.5. Blokkolásgátló fékrendszerrel felszerelt traktorok esetén a rendszer működésének leírása (beleértve az esetleges elektronikát is), elektromos kapcsolási vázlat, hidraulikus és pneumatikus körök bemutatása:
9. Látómező, ablakok, ablaktörlők és visszapillantó tükrök
9.2. Ablakok:
9.2.3.4. Az ablakemelő mechanizmus elektromos/elektronikus alkatrészeinek rövid leírása (szükség szerint):
9.3. Ablaktörlők:
Műszaki leírás:
9.4. Visszapillantó tükrök (elhelyezésük egyenként):
9.4.6. Beállító rendszer elektromos/elektronikus alkatrészeinek rövid leírása (szükség szerint):
9.5. Jég- és páramentesítő:
9.5.1. Műszaki leírás:
10. Borulás hatása elleni védőszerkezet, időjárás-védelem, ülések, rakfelületek
10.3. Ülések és lábtámaszok:
10.3.1.4. Elhelyezése és fő műszaki adatok:
10.3.1.5. Beállítási rendszer:
10.3.1.6. Mozgató és rögzítő rendszer:
10.5. Rádió zavarszűrés:
10.5.1. Motorházat alkotó motortér és a csatlakozó utastérrészek felépítménye és anyagai - leírás, rajzok/fényképek:
10.5.2. Motorházban elhelyezett fém alkatrészek (pl. fűtőberendezések, pótkerék, légszűrő, kormányberendezés stb.) elhelyezkedése - rajzok vagy fényképek:
10.5.3. Rádió zavarszűrést csökkentő berendezések táblázata és rajza:
10.5.4. Egyenáramú ellenállások névleges értéke, rezisztív gyújtókábelek esetén azok névleges fajlagos ellenállása:
11. Világító és fényjelző berendezések
11.3. Lámpáktól különböző elektromos/elektronikus alkatrészek rövid leírása (szükség szerint):
12. Egyebek
12.8. Járműre szerelt vagy vontatott eszközök működtetését és vezérlését szolgáló fedélzeti elektronika leírása:
1. függelék
A típus képviseletére kiválasztott jármű leírása
Karosszéria változat:
Balkormányos vagy jobbkormányos:
Tengelytáv:
Választható alkatrészek:
2. függelék
A típusbizonyítvány kiállításához a gyártó vagy a jóváhagyott/elismert laboratórium által rendelkezésre bocsátott vizsgálati jelentés:
II.B. MELLÉKLET
A legutóbb a 2000/2/EK irányelvvel módosított, valamely elektromos/elektronikus részegység EK-típusjóváhagyával kapcsolatos, az elektromos összeférhetőségre vonatkozó... számú tájékoztató dokumentum (75/322/EGK irányelv)

0. Általános adatok
0.1. Gyártmány(ok) (a gyártó által bejegyzett védjegy):
0.2. Típus és kereskedelmi megnevezés(ek):
0.5. A gyártó neve és címe:
0.7. Alkatrészek és önálló műszaki egységek EGK-típusjóváhagyási jeleinek helye, rögzítési módja:
0.8. Összeszerelő üzem(ek) címe:
1. Ezen elektromos/elektronikus szerelési egységeket alkatrészként/önálló műszaki egységként ( 10 )kell engedélyezni
2. Lehetséges használati korlátozások és felszerelési feltételek:
1. függelék
A típust reprezentáló jármű leírása:
2. függelék
A típusbizonyítvány kiállításához a gyártó vagy a jóváhagyott/elismert laboratórium által rendelkezésre bocsátott vizsgálati jelentés.
III.A. MELLÉKLET
MINTA
[Legnagyobb méret: A4 (210 x 297 mm)]
EK-TÍPUSBIZONYÍTVÁNY

Tájékoztató a következőkről:
- típusjóváhagyás ( 11 )
- típusjóváhagyás kiterjesztése (11)
- típusjóváhagyás elutasítása (11)
- típusjóváhagyás visszavonása (11)
egy járműtípusra/alkatrészre/önálló műszaki egységre (11) a legutóbb a 75/322/EGK irányelvvel módosított.../.../EK irányelv szerint.
Típusjóváhagyás száma:
A kiterjesztés indoka:
I. SZAKASZ
0.1. Gyártmány (a gyártó által bejegyzett védjegy):
0.2. Típus és kereskedelmi megnevezés:
0.3. Típusazonosítási jelek, ha jelölve vannak a járművön/alkatrészen/önálló műszaki egységen (11) ( 12 ):
0.3.1. E jelzés helye:
0.4. Jármű:
0.5. Gyártó neve és címe:
0.7. Alkatrészek és önálló műszaki egységek EGK-jóváhagyási jelének helye, rögzítési módja:
0.8. Összeszerelő üzem(ek) címe:
II. SZAKASZ
1. Kiegészítő adatok (szükség esetén): lásd a függeléket
2. A vizsgálatok elvégzésére illetékes műszaki szolgálat:
3. A vizsgálati jegyzőkönyv kelte:
4. A vizsgálati jegyzőkönyv száma:
5. Megjegyzések (adott esetben): lásd a függeléket
6. Hely:
7. Dátum:
8. Aláírás:
9. Csatolni kell a jóváhagyási hatóságnál elhelyezett típusjóváhagyási dokumentáció tartalomjegyzékét, amely dokumentáció kérelemre hozzáférhető.
A jármű típusjóváhagyásra vonatkozó...
számú EK-típusbizonyítvány függeléke, tekintettel a legutóbb a 2000/2/EK irányelvvel módosított 75/322/EGK irányelvre
1. Kiegészítő adatok
1.1. Különleges berendezések az irányelv IV. melléklete alkalmazásában (amennyiben szükséges): (pl...)
1.2. Az elektromos rendszer névleges feszültsége:...V. pozitív/negatív test
1.3. A karosszéria típusa:
1.4. A vizsgált jármű(vek)be beépített elektronikus rendszerek jegyzéke, nem korlátozva az adatlapon lévő tételekre (lásd a II. melléklet 1. függeléke):
1.5. A vizsgálatok elvégzésére illetékes jóváhagyott/elismert laboratórium (ezen irányelv alkalmazásában):
5. Megjegyzések:
(pl. érvényes mind a balkormányos, mind a jobbkormányos járművekre)
III.B. MELLÉKLET
MINTA
[legnagyobb méret: A4 (210 x 297 mm)]
EK-TÍPUSBIZONYÍTVÁNY

Tájékoztató a következőkről:
- típusjóváhagyás ( 13 )
- típusjóváhagyás kiterjesztése (13)
- típusjóváhagyás elutasítása (13)
- típusjóváhagyás visszavonása (13)
egy járműtípusra/alkatrészre/önálló műszaki egységre (13) a legutóbb a 75/322/EGK irányelvvel módosított.../.../EK irányelv szerint.
Típusjóváhagyás száma:
A kiterjesztés indoka:
I. SZAKASZ
0.1. Gyártmány (a gyártó által bejegyzett védjegy):
0.2. Típus és kereskedelmi megnevezés:
0.3. Típusazonosítási jelek, ha jelölve vannak a járművön/alkatrészen/önálló műszaki egységen (13) ( 14 ):
0.3.1. E jelzés helye:
0.4. Jármű:
0.5. Gyártó neve és címe:
0.7. Alkatrészek és önálló műszaki egységek EGK-jóváhagyási jelének helye, rögzítési módja:
0.8. Összeszerelő üzemek címe:
II. SZAKASZ
1. Kiegészítő adatok (szükség esetén): lásd a függeléket
2. A vizsgálatok elvégzésére illetékes műszaki szolgálat:
3. A vizsgálati jegyzőkönyv kelte:
4. A vizsgálati jegyzőkönyv száma:
5. Megjegyzések (adott esetben): lásd a függeléket
6. Hely:
7. Dátum:
8. Aláírás:
9. Csatolni kell a jóváhagyási hatóságnál elhelyezett típusjóváhagyási dokumentáció tartalomjegyzékét, amely dokumentáció kérelemre hozzáférhető.
Az elektromos/elektronikus részegység típusjóváhagyásra vonatkozó...
számú EK-típusbizonyítvány függeléke, tekintettel a legutóbb a 2000/2/EK irányelvvel módosított 75/322/EGK irányelvre
1. Kiegészítő adatok
1.1. Az elektromos rendszer névleges feszültsége:
1.2. E szerelési egységet minden járműnél alkalmazni lehet a következő korlátozásokkal:
1.2.1. Beépítési előírások (adott esetben):
1.3. E szerelési egységet csak a következő járműtípusoknál lehet alkalmazni:
1.3.1. Beépítési előírások (adott esetben):
1.4. Alkalmazott speciális vizsgálati eljárás és frekvenciatartomány a zavartűrés megállapításához: (kérjük a IX. melléklet szerinti pontos eljárás megadását)
1.5. Jóváhagyott/elismert laboratórium (ezen irányelv alkalmazásában), amely a vizsgálat elvégzésére illetékes:
5. Megjegyzések:
IV. MELLÉKLET
A JÁRMŰBŐL KISUGÁRZOTT SZÉLES SÁVÚ ELEKTROMÁGNESES ZAVARÓ JELEK MÉRÉSI ELJÁRÁSA
1. Általános szempontok
1.1. Az e mellékletben leírt vizsgálati eljárás csak járművekre alkalmazható.
1.2. Mérőkészülék
A mérőberendezések megfelelnek a Nemzetközi Rádiózavar Különbizottság (CISPR) 16-1 (93) kiadványa feltételeinek.
E melléklet szerint, egy kvázi csúcsérték detektort kell alkalmazni a széles sávú elektromágneses zavar-kisugárzások mérésére, vagy ha csúcsérték detektort alkalmaznak, úgy megfelelő korrekciós tényezőt kell figyelembe venni a gyújtási impulzusráta függvényében.
1.3. Vizsgálati módszer
E vizsgálat célja az állandó jelleggel a járműre szerelt külső gyújtású rendszerek és elektromos motorok (elektromos vontatómotorok, fűtő vagy jégtelenítő rendszerekhez tartozó motorok, tüzelőanyag-szivattyúk, vízszivattyúk stb.) által keltett széles sávú elektromágneses jelkibocsátás mérése.
Két alternatív antennatávolság engedélyezett: az antennák a járműtől 10 méterre vagy 3 méterre helyezkedhetnek el. Mindkét esetben e melléklet 3. bekezdésének követelményeit teljesíteni kell.
2. Mérési eredmények
A mérési eredményeket dB μV/m-ben (μV/m) a 120 kHz sávszélességre kell megadni. Ha bizonyos frekvenciáknál a mérőkészülék tényleges B sávszélessége (kHz-ben) eltér a 120 kHz-től, úgy a leolvasott μV/m mérési értékeket 120 kHz sávszélességre kell átszámítani 120/B szorzótényezővel.
3. Mérési hely
3.1. A méréseket sík, szabad területen kell elvégezni, amely a jármű és az antenna közti távolság közepén lévő pont körüli legalább 30 m-es sugarú körön belül, elektromágneses visszaverő felületektől mentes helyen van (lásd e melléklet 1. függelékének 1. ábrája).
3.2. A mérőkészülék, a vizsgálófülke vagy a jármű, amelyben a mérőkészülék el van helyezve, a vizsgálati területen is lehet, de csak az e melléklet I. függelékének 1. ábrája szerint meghatározott területen.
Más antennák is megengedettek a vizsgáló területen a vevő antennától és a járműtől is legalább 10 m-es távolságban, feltételezve, hogy kimutatható, hogy ezek a vizsgálati eredményeket nem befolyásolják.
3.3. Árnyékolt elnyelőcsarnokokat akkor lehet alkalmazni, ha az elnyelőcsarnok és a szabad tér mérési hely között korreláció mutatható ki. Az árnyékolt elnyelőcsarnokoknak az e melléklet 1. függelékének 1. ábrája szerinti követelményeket nem kell kielégíteniük, kivéve az antenna és a jármű közötti távolságra és az antenna magasságára vonatkozó követelményeket. Ebben az esetben nem kell a környezeti sugárzás felülvizsgálatát az e melléklet 3.4. pontja szerinti vizsgálat előtt és után elvégezni.
3.4. Környezet
Annak biztosítására, hogy semmiféle olyan külső zavarás vagy külső jel ne érkezhessen be, amely az eredményeket észrevehetően befolyásolhatná, a tényleges mérés előtt és után felülvizsgálatokat kell végezni. Ha a jármű a környezeti mérések alatt a helyszínen van, úgy biztosítani kell, hogy a járműből kijövő zavarás a környezeti méréseket ne befolyásolja jelentősen, pl. a járműnek a vizsgáló területről való eltávolításával, a gyújtáskulcs kihúzásával vagy az akkumulátor leválasztásával. Mindkét mérésnél a külső zavarásnak vagy a külső jelnek legalább 10 dB-vel az I. melléklet 6.2.2.1. vagy 6.2.2.2. pontja szerinti zavaró sugárzási határérték alatt kell lennie, kivéve a keskeny sávú jelek kívánt átvitelét.
4. A jármű állapota a vizsgálatok alatt
4.1. Motor
A motornak rendes üzemi hőmérsékleten kell járnia, és a sebességváltónak üresjárati állásban kell lennie. Ha ez gyakorlati okokból nem lehetséges, úgy egyetértésen alapuló alternatív megállapodásokat kell kötni a gyártó és a vizsgáló hatóság között. Ügyelni kell arra, hogy a fordulatszámot beállító mechanizmus ne befolyásolja az elektromágneses sugárzást. Minden mérésnél a motor fordulatszámának a következőnek kell lennie:
A motor típusa | Mérési eljárás | |
Kvázi csúcsérték | Csúcsérték | |
Külső gyújtás | Motor fordulatszám | Motor fordulatszám |
egyhengeres | 2500 f/p ± ;10 % | 2500 f/p ± ;10 % |
több, mint egyhengeres | 1500 f/p ± ;10 % | 1500 f/p ± ;10 % |
4.2. Ha eső vagy más csapadék esik a járműre, úgy nem szabad méréseket végezni; szintén nem szabad vizsgálatokat végezni az ilyen csapadék elállása után még 10 percig.
5. Az antenna jellege és irányzása
5.1. Az antenna jellege
Minden antennatípus használható, feltéve hogy az antennatényezők a vonatkozási antennára átszámíthatók. Az antenna kalibrálásához a CISPR 12. kiadványa 3. kiadása A. függelékének módszerét kell alkalmazni.
5.2. Magasság és mérési távolság
5.2.1. Magasság
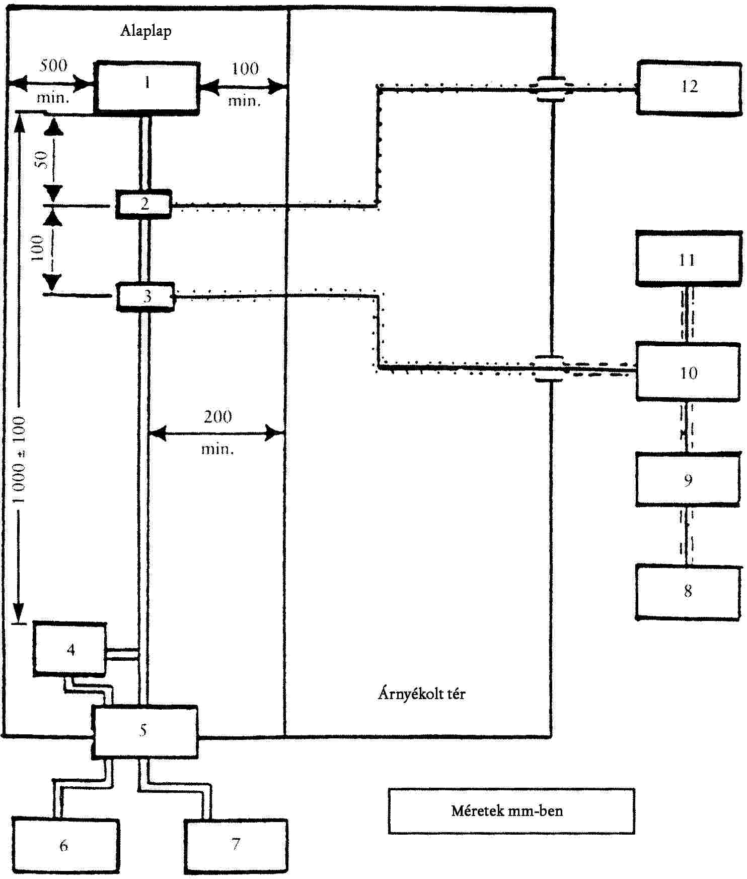
5.2.1.1. 10 m-es vizsgálat
Az antenna fázisközpontjának 3,0 ± ;0,05 m-rel kell azon sík felett lenni, amelyen a jármű áll.
5.2.1.2. 3 m-es vizsgálat
Az antenna fázisközpontjának 1,8 ± ;0,05 m-rel kell azon sík felett lenni, amelyen a jármű áll.
5.2.1.3. Az antennavevő részének nem szabad 0,25 m-nél közelebb lennie azon síkhoz, amelyen a jármű áll.
5.2.2. Mérési távolság
5.2.2.1. 10 m-es vizsgálat
A vízszintes távolság az antenna csúcsától vagy egy megfelelően alkalmas azon pontjától, amelyet e melléklet 5.1. pontja szerinti átszámítási eljárás során kell megállapítani, a jármű karosszériájához képest 10,0 ± ;0,02 ;m.
5.2.2.2. 3 m-es vizsgálat
A vízszintes távolság az antenna csúcsától vagy egy megfelelően alkalmas azon pontjától, amelyet e melléklet 5.1. pontja szerinti átszámítási eljárás során kell megállapítani, a jármű karosszériájához képest 3,0 ± ;0,05 ;m.
5.2.2.3. Ha a vizsgálatot a nagyfrekvenciás sugárzással szemben árnyékolt és elnyelő anyaggal burkolt térben végzik, úgy az antenna vételi elemének nem szabad 1,0 m-nél közelebb lennie az árnyékolt tér falához. A vevőantenna és a vizsgálandó jármű között nem szabad elnyelő anyagnak lennie.
5.3. Az antenna helyzete a járműhöz képest
Az antennát egymás után a jármű bal és jobb oldalán úgy kell felállítani, hogy az a jármű hosszanti középtengelyével párhuzamosan és a motor közepének magasságában legyen (lásd e melléklet 1. függelékének 1. ábrája) és egy vonalban a jármű középpontjával, amely a jármű elméleti hosszirányú tengelyén a jármű elülső és hátulsó tengelyeinek középpontjai között félúton levő pontként határozható meg.
5.4. Az antenna iránya
Minden mérési pontra méréseket kell végezni, egy alkalommal az antenna vízszintes és egy alkalommal az antenna függőleges polarizációjával (lásd e melléklet 1. függelékének 2. ábrája).
5.5. Mérési értékek
Az 5.3. és 5.4. ponttal összhangban, és minden frekvenciánál négy mérést kell végezni és - frekvenciánként - közülük a legnagyobb értékét kell figyelembe venni.
6. Frekvenciák
6.1. Mérések
A méréseket a 30-1000 MHz frekvenciatartományban kell elvégezni. Annak igazolására, hogy a jármű megfelel e melléklet követelményeinek, a vizsgáló hatóság akár 13 frekvenciát is megvizsgál e tartományban, pl.: 45, 65, 90, 120, 150, 190, 230, 280, 380, 450, 600, 750, 900 MHz. Amennyiben a mért értékek a határértéket túllépik a vizsgált során, úgy vizsgálatokat kell végezni annak biztosítására, hogy ezt a jármű okozta, és nem valamelyik környezeti zavarforrás.
6.1.1. A határértékek a 30 és 1000 MHz közötti frekvenciatartományra érvényesek.
6.1.2. A méréseket vagy kvázi csúcsértékdetektorral vagy csúcsértékdetektorral lehet elvégezni. Az I. melléklet 6.2. és 6.5. pontjában megadott határértékek a kvázi csúcsérték mérésekre érvényesek. Ha csúcsértékmérő műszerrel mérnek, úgy 1 MHz sávszélességre 38 dB-t kell hozzáadni, vagy 1 kHz sávszélességre 22 dB-t kell levonni.
6.2. Tűrések
Névleges frekvencia (MHz) | Tűrés (MHz) |
45, 65, 90, 120, 150, 190 és 230 | ± ;5 |
280, 380, 450, 600, 750 és 900 | ± ;20 |
A tűrések a felsorolt mérési frekvenciákra érvényesek és lehetővé teszik, hogy az olyan adókból származó zavarások figyelmen kívül maradjanak, amelyek az említett mérési frekvencián vagy annak közelében működnek.
1. függelék

1. ábra
TRAKTOR VIZSGÁLATI TERÜLETE
(Elektromágneses visszaverő felületektől mentes sík terület)

2. ábra
AZ ANTENNA HELYZETE A TRAKTORHOZ VISZONYÍTVA

V. MELLÉKLET
A JÁRMŰBŐL KISUGÁRZOTT KESKENY SÁVÚ ELEKTROMÁGNESES ZAVARÓ JELEK MÉRÉSI ELJÁRÁSA
1. Általános szempontok
1.1. Az e mellékletben leírt vizsgálati eljárás csak járművekre alkalmazható.
1.2. Mérőkészülék
A mérőberendezéseknek a Nemzetközi Rádiózavar Különbizottság (CISPR) feltételeinek [lásd 16-1 (93) kiadvány] kell megfelelniük.
A keskeny sávú elektromágneses zavarások e melléklet szerinti mérésére középérték-detektort vagy csúcsértékdetektort kell használni.
1.3. Mérési módszer
1.3.1.1. E vizsgálat azon keskeny sávú zavarások mérésére szolgál, amelyek a mikroprocesszoros alapon működő rendszerekből vagy más keskeny sávú forrásokból indulhatnak ki.
1.3.2. Első vizsgálati lépésként a sugárzás szintjét kell mérni az FM frekvenciatartományban (88-108 MHz) a jármű rádió antennáján, az 1.2. pontban meghatározott felszereléssel. Ha az I. melléklet 6.3.2.4. pontjában megállapított szintet nem lépik túl, akkor a járművet úgy kell tekinteni, hogy e melléklet követelményeit e frekvenciatartományban kielégíti, és a teljes vizsgálatot nem kell elvégezni.
1.3.3. A teljes vizsgálat során két alternatív antennatávolság engedélyezett; az antennák a járműtől 10 méterre vagy 3 méterre helyezkedhetnek el. Mindkét esetben e melléklet 3. pontjának követelményeit ki kell elégíteni.
2. Mérési eredmények
A mérési eredményeket dB μV/m-ben (μV/m) kell megadni.
3. Mérési hely
3.1. A méréseket sík, szabad területen kell elvégezni, amely a jármű és az antenna közti távolság közepén lévő pont körüli legalább 30 m-es sugarú körön belül van. A terepnek elektromágneses visszaverődésektől mentesnek kell lennie (lásd a IV. melléklet 1. függelékének 1. ábrája).
3.2. A mérőkészülék, vizsgáló fülke vagy azon jármű, amelyben a mérőkészülék el van helyezve, a vizsgálati területen lehet, de csak a IV. melléklet 1. függelékének 1. ábráján megengedett területen.
Más antennák is megengedettek a vizsgálati területen a vevő antennától és a járműtől is legalább 10 m-es távolságban, feltételezve, hogy kimutatható, hogy ez a vizsgálati eredményeket nem befolyásolja.
3.3. Árnyékolt elnyelőcsarnokokat akkor lehet alkalmazni, ha az elnyelőcsarnok és a szabad tér mérési hely között korreláció mutatható ki. Az árnyékolt elnyelőcsarnokoknak a IV. melléklet 1. függelékének 1. ábrája szerinti követelményeket, az antenna és a jármű közötti távolság és az antenna magasság kivételével, nem kell kielégíteniük. Ebben az esetben nem kell elvégezni a környezeti sugárzás felülvizsgálatát az e melléklet 3.4. pontja szerinti vizsgálat előtt és után.
3.4. Környezet
Annak biztosítására, hogy semmiféle olyan külső zavarás vagy külső jel ne érkezzen be, amely az eredményeket észrevehetően befolyásolhatná, a tényleges mérés előtt és után felülvizsgálatokat kell végezni. Biztosítani kell, hogy a járműből jövő zavarás a környezeti méréseket ne befolyásolja jelentősen, pl. a járműnek a vizsgáló területről való eltávolításával, a gyújtáskulcs kihúzásával vagy az akkumulátor leválasztásával. Mindkét mérésnél a külső zavarásnak vagy a külső jelnek legalább 10 dB-lel az I. melléklet 6.3.2.1. vagy 6.3.2.2. pontja szerinti zavaró sugárzási határérték alatt kell lennie, kivéve a keskeny sávú jelek kívánt átvitelét.
4. A jármű állapota a vizsgálatok alatt
4.1. A jármű minden elektronikus rendszerét az álló jármű rendes feltételei mellett kell működtetni.
4.2. A gyújtásnak bekapcsolt állapotban kell lennie. A motor nem jár.
4.3. Ha eső vagy más csapadék esik, úgy nem szabad mérést végezni, továbbá nem szabad mérést végezni az ilyen csapadék végét követő 10 percen belül.
5. Az antenna jellege, helyzete és iránya
5.1. Az antenna fajtája
Minden antennafajtát lehet használni, feltéve hogy az antennatényezők a vonatkozási antennára átszámíthatók. Az antenna kalibrálásához a CISPR 12. kiadványa 3. kiadása A. függelékében lévő módszert kell alkalmazni.
5.2. Magasság és mérési távolság
5.2.1. Magasság
5.2.1.1. 10 m-es vizsgálat
Az antenna fázisközpontjának 3,0 ± ;0,05 m-rel kell azon sík fölött lennie, amelyen a jármű áll.
5.2.1.2. 3 m-es vizsgálat
Az antenna fázisközpontjának 1,8 ± ;0,05 m-rel kell azon sík fölött lennie, amelyen a jármű áll.
5.2.1.3. Az antenna egyetlen vevőrészének sem szabad 0,25 m-nél közelebb lennie azon síkhoz, amelyen a jármű áll.
5.2.2. Mérési távolság
5.2.2.1. 10 m-es vizsgálat
Az antenna csúcsának vagy az e melléklet 5.1. pontja szerinti átszámítási eljárás során meghatározott megfelelően alkalmas pontjának vízszintesen 10,0 ± ;0,02 m-re kell lennie a jármű karosszériájának felületétől.
5.2.2.2. 3 m-es vizsgálat
Az antenna csúcsának vagy az e melléklet 5.1. pontja szerinti átszámítási eljárás során meghatározott megfelelően alkalmas pontjának vízszintesen 3,00 ± ;0,05 m-re kell lennie a jármű karosszériájának felületétől.
5.2.2.3. Ha a vizsgálatot egy, a nagy frekvenciákkal szemben árnyékolt és elnyelő anyaggal burkolt térben végzik, úgy az antennavevő elemeinek nem szabad 1,0 m-nél közelebb lenniük a sugárzást elnyelő anyaghoz és 1,5 m-nél közelebb lenniük az árnyékolt tér falához. A vevőantenna és a vizsgálandó jármű között nem szabad elnyelő anyagnak lennie.
5.3. Az antenna helyzete a járműhöz képest
Az antennát egymás után a jármű bal és jobb oldalán kell felállítani, a jármű hosszanti középtengelyével párhuzamosan és a motor közepének magasságában (lásd a IV. melléklet 1. függelékének 2. ábrája).
5.4. Az antenna iránya
Minden mérési pontra méréseket kell végezni, egy alkalommal az antenna vízszintes és egy alkalommal az antenna függőleges polarizációjával (lásd a IV. melléklet 1. függelékének 2. ábrája).
5.5. Mérési értékek
Az 5.3. és 5.4. ponttal összhangban minden rögzített frekvenciánál felvett négy mérés közül a legnagyobb értékűt kell mérési frekvenciánként figyelembe venni.
6. Frekvenciák
6.1. Mérések
A méréseket a 30-1000 MHz frekvenciatartományban kell elvégezni. E tartományt 13 sávra kell felosztani. Minden sávban meg lehet vizsgálni egy rögzített frekvenciát annak bemutatására, hogy a megkövetelt határértékek teljesülnek-e. E melléklet követelményei teljesülésének igazolására a vizsgálati hatóság a következő 13 frekvenciasáv ilyen rögzített frekvenciapontjainál végez vizsgálatot:
30-50; 50-75; 75-100; 100-130; 130-165; 165-200; 200-250; 250-320; 320-400; 400-520; 520-660; 660-820; 820-1000 MHz.
Amennyiben a határértéket túllépik a vizsgált során, úgy vizsgálatokat kell végezni annak biztosítására, hogy ezt a jármű okozta, és nem valamelyik környezeti zavarforrás.
VI. MELLÉKLET
A JÁRMŰVEKNEK A BESUGÁRZOTT ELEKTROMÁGNESES MEZŐKKEL SZEMBENI ZAVARTŰRÉSE
1. Általános szempontok
1.1. Az e mellékletben leírt vizsgálati eljárás csak járművekre alkalmazható.
1.2. Mérési módszer
E vizsgálatnak a jármű közvetlen ellenőrizhetőségének az esetleges károsodásokkal szembeni zavartűrését kell kimutatnia. A járművet az e mellékletben leírt elektromágneses mező hatásának kell kitenni. A járművet a vizsgált alatt figyelni kell.
2. Az eredmények bemutatása
Az e mellékletben leírt vizsgálathoz az elektromos térerősséget V/m-ben kell kifejezni.
3. Mérési hely
A vizsgálóberendezésnek képesnek kell lennie arra, hogy az e mellékletben meghatározott frekvenciatartományt előállítsa.
A vizsgálóberendezés teljesíti a (nemzeti) törvényi előírásokat az elektromágneses jelek kibocsátása tekintetében.
4. A jármű állapota a vizsgálatok alatt
4.1. A járműnek - a szükséges vizsgálati felszerelés kivételével - terheletlen állapotúnak kell lennie.
4.1.1. A motor a hajtókerekeket rendes körülmények között a jármű legnagyobb sebessége háromnegyed részének megfelelő állandó sebességen forgatja, amennyiben nincs olyan műszaki ok, amely miatt a gyártó más sebességet határozna meg. A jármű motorját megfelelő forgatónyomatékkal kell terhelni. Ha szükséges, az erőátviteli tengelyek szétkapcsolhatók (például olyan jármű esetében, amely kettőnél több tengellyel rendelkezik), feltéve hogy azok nem hajtanak meg rádiózavart kibocsátó alkatrészt.
4.1.2. A tompított fényszórót be kell kapcsolni.
4.1.3. A baloldali vagy a jobboldali irányjelzőt be kell kapcsolni.
4.1.4. Minden más rendszert, amely a járművezetői irányítást befolyásolja éppúgy, mint a jármű rendes működésekor, be kell kapcsolni.
4.1.5. A járműnek tilos a vizsgálati térrel elektromosan összekapcsolt állapotban lennie és a jármű és a vizsgálóberendezés között sem szabad kapcsolatnak lennie, a 4.1.1. vagy 4.2. pontban megkövetelteken kívül. A gumiabroncsoknak a vizsgáló tér padlózatával való érintkezése nem képez elektromos összeköttetést.
4.2. Azon elektromos/elektronikus járműrendszereknél, amelyek a jármű közvetlen irányításának lényeges részét képezik és a 4.1. pontban leírt feltételek mellett nincsenek működésben, a gyártó számára megengedett, hogy egy jelentést vagy kiegészítő bizonylatot bocsásson a vizsgáló hatóság rendelkezésére arról, hogy a jármű elektromos/elektronikus rendszere ezen irányelv követelményeit kielégíti. Az ilyen bizonylatok a típusjóváhagyási dokumentáció részét képezik.
4.3. A jármű felülvizsgálatára zavarmentes berendezést kell használni. A jármű külső oldalát és belső terét ellenőrizni kell annak eldöntéséhez, hogy e melléklet követelményei teljesülnek-e. Ez pl. egy (több) videókamera segítségével történhet meg.
4.4. A jármű rendszerint első részével az antenna felé fordulva áll. Ha azonban az elektronikus vezérlőegységek és a hozzájuk tartozó kábelezés nagyrészt a jármű hátsó részében van, úgy a járművet rendszerint a hátsó részével az antenna felé fordítva kell a vizsgálatot elvégezni. Az olyan hosszú járművek esetén (azaz a személygépkocsik és a kis tehergépkocsik kivételével), amelyek elektronikus vezérlőegységei és a hozzájuk tartozó kábelezés többnyire a jármű középső részén helyezkednek el, egy olyan vonatkozási pont határozható meg (lásd e melléklet 5.4. pontja), amelyik vagy a baloldali vagy a jobboldali járműközéppontban található a jármű felületén. E vonatkozási pont a jármű hossztengelyének közepén vagy a gyártó által az illetékes hatósággal egyetértésben kiválasztott járműoldal egy pontján található, mely utóbbi kiválasztása az elektronikus rendszerek elosztásától, a kábelezés elrendezésétől és ezek tulajdonságaitól függ.
Az ilyen vizsgálat csak akkor folytatható le, ha a csarnok építészeti kialakítása ezt megengedi. Az antenna helyzetét a vizsgálati jelentésben fel kell jegyezni.
5. A mezőt előállító berendezés típusa, helyzete és irányzása
5.1. A mezőt előállító berendezés típusa
5.1.1. A mezőt előállító berendezés típusát úgy kell megválasztani, hogy az igényelt térerősséget a vonatkozási pontban (lásd e melléklet 5.4. pontja) a megfelelő frekvencián érjék el.
5.1.2. A mezőt előállító berendezés antenna vagy mezőgenerátor lehet (Transmission Line System).
5.1.3. Minden mezőt előállító berendezés felépítésének és irányzásának olyan kell lennie, hogy az előállított mező a 20 és 1000 MHz közötti tartományban vízszintesen vagy függőlegesen polarizált legyen.
5.2. Magasság és mérési távolság
5.2.1. Magasság
5.2.1.1. A mindenkori alkalmazott antenna fázisközpontjának legalább 1,5 m-rel azon sík fölött kell lennie, amelyen a jármű áll, ha a jármű magassága meghaladja a 3 m-t.
5.2.1.2. A mindenkori alkalmazott antenna sugárzó elemeinek egyetlen része sem lehet 0,25 m-nél közelebb azon síkhoz, amelyen a jármű áll.
5.2.2. Mérési távolság
5.2.2.1. A legjobb közelítés a valós üzemi feltételekhez akkor adódik, ha a mezőt előállító berendezés olyan távol van a járműtől felállítva, amennyire csak lehetséges. E távolság általában 1 ;m és 5 ;m között van.
5.2.2.2. Ha a vizsgálatot elnyelőcsarnokban végzik, úgy a mezőt előállító berendezés sugárzó elemeinek legalább 1 m-re kell lenniük a sugárzást elnyelő anyagtól, és legalább 1,5 m-re az elnyelőcsarnok falától. A sugárzó antenna és a vizsgálandó jármű között nem szabad elnyelő anyagnak lennie.
5.3. Az antenna helyzete a járműhöz képest
5.3.1. A mezőt előállító berendezés sugárzó eleme távolságának a jármű karosszériájának külső felületéhez képest 0,5 m-nél nagyobbnak kell lennie.
5.3.2. A mezőt előállító berendezést a jármű középvonalában (a hosszanti szimmetria síkja) kell elhelyezni.
5.3.3. A mezőt előállító berendezés egyetlen része sem lehet közelebb 0,5 m-nél a jármű egyetlen részéhez sem, azon sík kivételével, amelyen a jármű áll.
5.3.4. Minden olyan mezőt előállító berendezés, amely a jármű felett van elhelyezve, hossztengelyben a jármű hosszának legalább 75 ;%-át teszi ki.
5.4. Vonatkozási pont
5.4.1. E melléklet alkalmazásában a vonatkozási pont az a pont, amelynél a vizsgálati térerő fellép, és amelyet a következőképpen kell meghatározni:
5.4.1.1. legalább 2 ;m vízszintesen az antenna fázisközéppontjától vagy legalább 1 ;m függőlegesen a mezőt előállító berendezés sugárzó elemeitől;
5.4.1.2. a jármű középvonalában (a hosszanti szimmetriatengely síkja);
5.4.1.3. 1,0 ± ;0,05 ;m magasságban azon sík fölött, amelyen a jármű áll, vagy attól 2,0 ± ;0,05 m-re, ha a modellsorozatban lévő jármű legkisebb tetőmagassága meghaladja a 3,0 m-t.
5.4.1.4. az elülső világításnál vagy:
- 1,0 ± 0,2 m a járművön belül, a szélvédő és a motorháztető metszéspontján mérve (e melléklet 1. függelékének C. pontja), vagy
- 0,2 ± 0,2 m a traktor elülső tengelyének középvonalától a traktor középpontja irányában mérve (e melléklet 2. függelékének D. pontja),
aszerint hogy melyik változat adja az antennához közelebb eső referenciapontot.
5.4.1. 5 a hátsó világításnál vagy:
- 1,0 ± 0,2 m a járművön belül, a szélvédő és a motorháztető metszéspontján mérve (e melléklet 1. függelékének C. pontja), vagy
- 0,2 ± 0,2 m a traktor hátsó tengelyének középvonalától a traktor középpontja irányában mérve (e melléklet 2. függelékének D. pontja),
aszerint hogy melyik változat adja az antennához közelebb eső referenciapontot.
5.5. Amennyiben úgy döntenek, hogy a jármű hátsó részét sugározzák be, úgy a vonatkozási pontot az 5.4. pont szerint kell meghatározni. A járművet ekkor az antennától elfordítva kell felállítani és olyan helyzetbe kell hozni, mintha vízszintesen 180o-kal elforgatták volna a középpontja körül, azaz a távolság az antennától a jármű karosszériájának legközelebbi részéhez változatlan marad. Ezen eset e melléklet 3. függelékében van ábrázolva.
6. Vizsgálati követelmények
6.1. Frekvencia tartomány, tartózkodási idők, polarizálás
A járművet elektromágneses mező hatásának kell kitenni a 20-1000 MHz frekvenciatartományban.
6.1.1. Az e mellékletben szereplő követelmények teljesülésének igazolására a járművet legfeljebb 14 frekvenciánál kell megvizsgálni e tartományban, pl. a 27, 45, 65, 90, 120, 150, 190, 230, 280, 380, 450, 600, 750 és 900 MHz értéknél.
A vizsgálóberendezés bekapcsolási idejét figyelembe kell venni, és a tartózkodási időnek az egyes frekvenciáknál elegendőnek kell lennie ahhoz, hogy a vizsgálóberendezés rendes feltételek között reagáljon. A tartózkodási időnek minden esetben legalább 2 másodpercnek kell lennie.
6.1.2. Csak egy polarizálási síkot kell használni minden egyes frekvencialépéshez az 5.1.3. pontnak megfelelően.
6.1.3. Minden más vizsgálati paraméter az e mellékletben leírtaknak megfelelő.
6.1.4. Ha egy jármű e melléklet 6.1.1. pontja követelményeinek nem felel meg, úgy meg kell bizonyosodni arról, hogy a megfelelés hiánya a lényeges vizsgálati feltételekre, és nem a szabályozás nélküli mezők előállítására vezethető vissza.
7. A szükséges térerősség előállítása
7. 1 A vizsgálat végrehajtása
7.1.1. A vizsgálati mező feltételek eléréséhez a "vonatkozási mező módszer"-t kell alkalmazni.
7.1.2. Kalibrálási fázis
Minden vizsgálati frekvenciánál annyi teljesítményt kell a mezőt előállító berendezésbe betáplálni, hogy a vizsgálati térerősséget az 5. pont szerinti vonatkozási pontnál - de a jármű nélkül - el lehessen érni. A mező előállítására közvetlenül vonatkozó előremenő teljesítményt vagy más paramétereket meg kell mérni, és az értékeket fel kell jegyezni. A vizsgálati frekvenciáknak 20 és 1000 MHz között kell lenniük. A kalibrálás 20 MHz-nél kezdődik az előző lépésnél legfeljebb 2 ;%-kal nagyobb frekvencia-lépésekben kerül végrehajtásra, és 1000 MHz-nél ér véget. Ezen értékeket a típusjóváhagyási vizsgálathoz kell használni, amíg nem lépnek fel olyan változások a berendezésekben vagy a felszereléseknél, amelyek az eljárás megismétlését teszik szükségessé.
7.1.3. Vizsgálati fázis
A járművet az elnyelőcsarnokban kell elhelyezni és az 5. pont követelményeinek megfelelően kell felállítani. A 7.1.2. pontban megállapított szükséges előteljesítményt a 6.1.1. pontban meghatározott frekvenciáknál kell betáplálni a mezőt előállító berendezésbe.
7.1.4. Függetlenül attól, hogy milyen paramétert választottak a 7.1.2. pont szerint a mező meghatározásához, ugyanazon paramétert kell ismét alkalmazni a térerősségvizsgálat alatti gerjesztéséhez.
7.1.5. A mezőt előállító berendezésnek és elrendezésének a vizsgálat során ugyanazon előírásoknak kell megfelelnie, mint a 7.1.2. pont szerint elvégzett munkafolyamatok alatt.
7.1.6. Térerősségmérő készülék
A vonatkozási térerősség kalibrálásához arra alkalmas, tömör kialakítású térerősségmérő készüléket kell használni.
7.1.7. A vonatkozási térerősség kalibrálása során a mezőt előállító berendezés fázisközpontját a vonatkozási pont fázisközpontjának pozíciójába kell hozni.
7.1.8. Ha térerősségmérő készülékként egy kalibrált vevőantennát használnak, úgy az értékeket három egymásra merőleges irányban kell leolvasni, ahol a térerősségek a három mérési irányban mutatott térerősségekből adódnak.
7.1.9. A járművek különböző méréseinek tekintetbevételéhez egy adott vizsgálóberendezésnél szükséges lehet, hogy több antennahelyzetet vagy vonatkozási pontot határozzanak meg.
7.2. A térerősség körvonala
7.2.1. A vonatkozási mezők kalibrálása során (mielőtt a járművet a vizsgáló térbe viszik) a térerősségnek a kalibrálási lépések 80 ;%-ában legalább a névleges térerősség 50 ;%-át kell elérnie a következő helyeken:
a) minden mezőt előállító berendezésre, 0,5 ± ;0,05 m-re a vonatkozási pont mindegyik oldalán a vonatkozási ponton áthaladó vonalon és ugyanazon magasságban, mint a vonatkozási pont, és merőlegesen a jármű hosszanti középsíkjára,
b) mezőgenerátor esetén, 1,5 ± ;0,05 m-re a vonatkozási ponton áthaladó egyik vonalon és ugyanazon magasságban, mint a vonatkozási pont, és merőlegesen a jármű hosszanti középsíkjára,
7.3. Térrezonancia
Figyelmen kívül hagyva a 7.2.1. pont feltételeit, nem lehet vizsgálatot végezni a csarnokrezonancia-frekvenciáknál.
7.4. Az előállítandó vizsgálati jel jellemzői.
7.4.1. A vizsgálati jel legmagasabb értéke
A vizsgálati jel legmagasabb értékének modulációnál is a moduláció nélküli szinuszjel maximális értékével kell megegyeznie, amelynek értékét négyzetes középértékként (r.m.s.) V/m-ben kell meghatározni az I. melléklet 6.4.2. pontja szerint (lásd e melléklet 4. függeléke).
7.4.2. A vizsgálati jel alakja
A vizsgálati jelnek nagyfrekvenciás szinuszhullámnak kell lennie, amplitúdó modulációval 1 kHz-es szinuszjellel 0,8 ± ;0,04 modulációs fokkal (m).
7.4.3. Modulációs fok
A moduláció fokát (m) a következő képlettel kell meghatározni:

1. függelék

2. függelék

3. függelék

Az előállítandó vizsgálati jel jellemzői
VII. MELLÉKLET
A JÁRMŰBŐL KISUGÁRZOTT SZÉLES SÁVÚ ELEKTROMÁGNESES ZAVARÓ JELEK MÉRÉSI ELJÁRÁSA
1. Általános szempontok
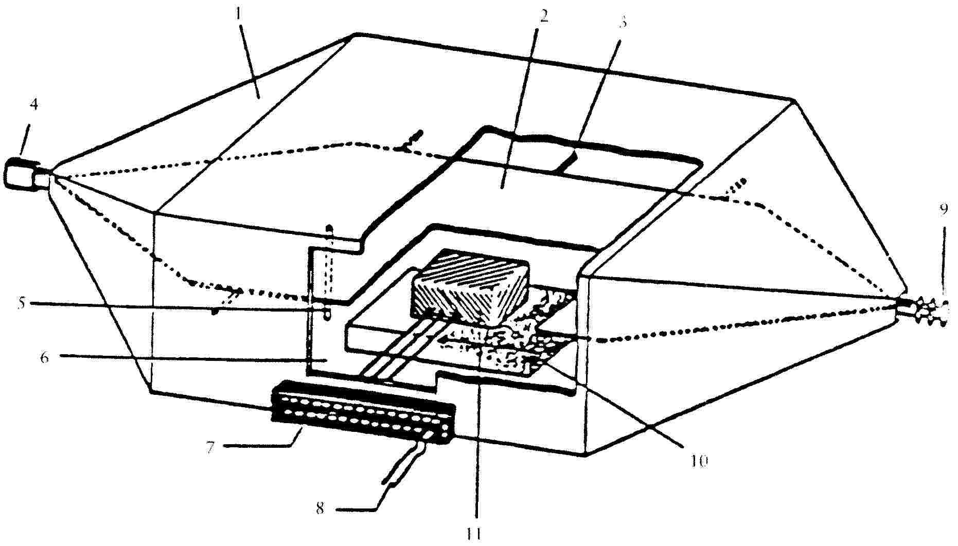
1. 1 Az e mellékletben leírt vizsgálati eljárás azon elektromos/elektronikus szerelési egységekre is alkalmazható, amelyeket később a IV. mellékletnek megfelelő járműbe lehet beépíteni.
1.2. Mérőkészülékek
A mérőberendezéseknek a Nemzetközi Rádiózavar Különbizottság (CISPR) 16-1 (93) kiadványa feltételeinek kell megfelelniük.
Egy kvázi csúcsértékdetektort vagy csúcsértékdetektort kell használni a széles sávú elektromágneses zavarások e melléklet szerinti mérésére, vagy ha csúcsértékdetektort használnak, úgy megfelelő korrekciós tényezőt kell figyelembe venni, a zavaró impulzusrátától függően.
1.3. Mérési módszer
E vizsgálat az elektromos/elektronikus szerelési egységekből jövő széles sávú elektromágneses zavarok mérésére szolgál.
2. Mérési eredmények
A mérési eredményeket dB μV/m-ben (μV/m) kell megadni 120 kHz sávszélességre. Ha meghatározott frekvenciáknál a mérőberendezés tényleges B sávszélessége (kHz-ben) eltér a 120 kHz-től, úgy a mérési értékeket 120 kHz sávszélességre kell átszámítani 120/B szorzótényezővel.
3. Mérési hely
3.1. A mérés helye megfelel a Nemzetközi Rádiózavar Különbizottság (CISPR) 16-1 (93) kiadása követelményeinek (lásd e melléklet 1. függeléke).
3.2. A mérőkészüléknek, a tesztfülkének vagy a járműnek, amelyben a mérőkészüléket elhelyezik, az e melléklet 1. függelékében bemutatott határvonalon kívül kell elhelyezkednie.
3.3. Árnyékolt elnyelőcsarnokokat lehet használni, ha a korreláció az elnyelőcsarnok és a szabadban lévő mérőhely között kimutatható. Az elnyelőcsarnokoknak e melléklet 1. függelékének méretkövetelményeit nem kell kielégíteniük, kivéve az antenna és a vizsgálandó elektromos/elektronikus szerelési egység közti távolságra és az antenna magasságára vonatkozó követelményeket (lásd e melléklet 2. függelékének 1. és 2. ábrája).
3.4. Környezet
Annak biztosítására, hogy ne legyen olyan külső zavaró hatás vagy külső jel, amely az eredményeket észrevehetően befolyásolhatná, a tényleges mérés előtt és után felülvizsgálatokat kell végezni. Mindkét mérésnél a külső zavaró hatásnak vagy a külső jelnek legalább 10 dB-lel az I. melléklet 6.5.2.1. pontja szerinti zavar-kibocsátási határértékek alatt kell maradnia, a keskeny sávú jelek kívánt átvitelének kivételével.
4. Az elektromos/elektronikus szerelési egységek állapota a vizsgálatok alatt
4.1. A vizsgálandó elektromos/elektronikus szerelési egységeknek rendes üzemi állapotban kell lenniük.
4.2. Ha eső vagy más csapadék esik a vizsgálandó elektromos/elektronikus szerelési egységekre, úgy nem szabad méréseket végezni, valamint az ilyen csapadék megszűnése után 10 percen belül sem szabad méréseket végezni.
4.3. A vizsgálatokra vonatkozó rendelkezések
4.3.1. A vizsgálandó elektromos/elektronikus szerelési egységeket és ezek huzalozását 50 ± ;5 mm-rel kell a fából vagy más nem vezető anyagból készült asztal fölött elhelyezni. Ha azonban a vizsgálandó elektromos/elektronikus szerelési egység egy része arra szolgál, hogy a jármű karosszériájával fémesen össze legyen kapcsolva, úgy e részt az alaplapra kell helyezni és elektromosan az alaplappal össze kell kapcsolni. Az alaplapnak legalább 0,5 mm vastagságú fémlemeznek kell lennie. Az alaplap legkisebb mérete a vizsgálandó elektromos/elektronikus szerelési egység méretétől függ, de lehetővé kell tennie a huzalozás és az elektromos/elektronikus szerelési egység egyes részeinek elhelyezését. Az alaplapot a földelési védőérintkezéssel össze kell kötni. Az alaplapot a vizsgálóműhely padlója fölött 1,0 ± ;0,1 ;m magasságban és ezzel párhuzamosan kell elhelyezni.
4.3.2. A vizsgálandó elektromos/elektronikus szerelési egységet az előírt követelményeknek megfelelően kell elhelyezni és összekapcsolni. Az áramellátó kábeleket párhuzamosan és legfeljebb 100 mm-re az antennától az alaplap/asztal legközelebbi pereménél kell elhelyezni.
4.3.3. A vizsgálandó elektromos/elektronikus szerelési egységet a gyártó beépítési utasításai szerint kell a testelő rendszerrel összekötni; kiegészítő testelő összekötések használata nem megengedett.
4.3.4. A minimális távolságnak a vizsgálandó elektromos/elektronikus szerelési egység és a többi vezető rendszer, mint pl. az árnyékolt helyiség falai között (a vizsgálandó egység alatti alaplap/asztal kivételével) 1,0 m-nek kell lennie.
4.4. A vizsgálandó elektromos/elektronikus szerelési egység áramellátása a vonali impedanciát stabilizáló hálózaton keresztül (VISH) 5 μH/50 Ω történik, amely az alaplappal elektromosan össze van kötve. Az elektromos tápfeszültséget a névleges üzemi feszültség ± ;10 % értéken belül kell tartani. A búgásfeszültségnek a névleges üzemi feszültség 1,5 ;%-ánál kisebbnek kell lennie a jármű VISH mérési kimeneten mérve.
4.5. Ha a vizsgálandó elektromos/elektronikus szerelési egység egynél több részből áll, úgy elméletileg az összekötő kábelnek azon huzalozásból kell állnia, amelyet a járművön használnak. Ha ez nem áll rendelkezésre, úgy az elektronikus vezérlőegység és a gépjármű VISH közötti távolságnak 1500 ± ;75 mm-nek kell lennie. Az összes kábelnek lehetőleg valós kimenetekkel kell rendelkeznie, lehetőség szerint valódi terhelésekkel és kapcsolóelemekkel. Ha a vizsgálandó elektromos/elektronikus szerelési egység megfelelő működéséhez egy nem ehhez tartozó felszerelésre van szükség, úgy ennek értékét a mért zavaroknál kell kiegyenlíteni.
5. Az antenna jellege, helyzete és iránya
5.1. Az antenna jellege
Minden lineárisan polarizált antenna felhasználható, feltéve hogy átszámítható a vonatkozási antennára.
5.2. Magasság és mérési távolság
5.2.1. Magasság
Az antenna fázisközpontjának 150 ± ;10 mm-re kell az alaplap fölött lennie.
5.2.2. Mérési távolság
A fázisközponttól vagy az antenna csúcsától az alaplap pereméig mért megfelelő vízszintes távolság: 1,00 ± ;0,05 ;m. Az antenna egyetlen része sem lehet 0,5 m-nél közelebb az alaplaphoz.
Az antennát azon síkkal párhuzamosan kell felépíteni, amely az alaplapra merőlegesen esik és a kábelezés fő része mentén futva egybeesik az alaplap peremével.
5.2.3. Ha a vizsgálatot a nagyfrekvenciás sugárzással szemben árnyékolt és elnyelő anyaggal burkolt térben végzik, úgy az antennavevő elemei legfeljebb 0,5 ;m távolságban lehetnek a sugárzáselnyelő anyaghoz képest, és nem szabad 1,5 m-nél közelebb lenniük az árnyékolt tér falához. A vevőantenna és a vizsgálandó elektromos/elektronikus szerelési egység között nem lehet elnyelőanyag.
5.3. Az antenna iránya és polarizációja
Minden mérési pontra méréseket kell végezni vízszintes és függőleges polarizálással.
5.4. Mérési értékek
Minden rögzített frekvenciánál az adott frekvencián mért két mérési érték maximális értékét (az 5.3. ponttal összhangban) kell irányadó értéknek tekinteni.
6. Frekvenciák
6.1. Mérések
A méréseket a 30 és 1000 MHz közötti frekvenciatartományban kell elvégezni. Az elektromos/elektronikus szerelési egységet úgy kell tekinteni, hogy azok valószínűleg az egész frekvenciatartományra vonatkoztatva teljesítik a kívánt követelményeket, ha a következő 13 rögzített frekvenciánál megfelelnek a határértékeknek, pl.: 45, 65, 90, 120, 150, 190, 230, 280, 380, 450, 600, 750 és 900 MHz.
Amennyiben a határértéket a vizsgálat alatt túllépik, úgy vizsgálatokat kell végezni annak bizonyítására, hogy ezt az elektromos/elektronikus szerelési egység okozta, és nem valamelyik környezeti zavarforrás.
6.1.1. A határértékek a 30-1000 MHz frekvenciatartományban érvényesek.
6.1.2. A méréseket kvázi csúcsérték- vagy csúcsértékdetektorokkal lehet elvégezni. A 6.2 és 6.5. pontban szereplő határértékek a kvázi csúcsértékmérésekre érvényesek. Ha a mérés csúcsértékkel történik, úgy 38 dB-t kell az 1 MHz sávszélességre hozzáadni vagy 22 dB-t kell levonni az 1 kHz sávszélességnél.
6.2. Tűrések
Rögzített frekvencia (MHz) | Tűrés (MHz) |
45, 65, 90, 120, 150, 190 és 230 | ± ;5 |
280, 380, 450, 600, 750 és 900 | ± ;20 |
A tűrések a felsorolt rögzített frekvenciákra érvényesek, és lehetővé teszik az olyan adók zavaró hatásának az elkerülését, amelyek az említett rögzített frekvenciákon vagy azok közelében működnek a mérés idején.
1. függelék
1. ábra
Szabad, elektromágnesesen visszaverő felületektől mentes terület

Tesztelési terület elektromos/elektronikus szerelési egységek számára
2. függelék

1. ábra
2. függelék

2. ábra
VIII. MELLÉKLET
AZ ELEKTROMOS/ELEKTRONIKUS SZERELÉSI EGYSÉGEKBŐL KISUGÁRZOTT KESKENY SÁVÚ ELEKTROMÁGNESES ZAVARÓ JELEK MÉRÉSI ELJÁRÁSA
1. Általános szempontok
1. 1 Az e mellékletben leírt vizsgálati eljárást az elektromos/elektronikus szerelési egységekre is lehet alkalmazni.
1.2. Mérőkészülékek
A mérőberendezések megfelelnek a Nemzetközi Rádiózavar Különbizottság (CISPR) 16-1 (93) kiadványa feltételeinek.
A keskeny sávú elektromágneses zavarások e melléklet szerinti mérésére egy középérték detektort vagy csúcsérték detektort kell alkalmazni.
1.3. Vizsgálati módszer
1.3.1. E vizsgálat a mikroprocesszoros alapú rendszerből kiinduló keskeny sávú elektromágneses zavarások mérésére szolgál.
1.3.2. Egy rövid (2-3 perc) kiindulási lépésként megengedett - egy kiválasztott antenna polarizációnál - az e melléklet 6.1. pontja szerinti frekvenciatartomány spektrumelemző segítségével történő letapogatása a zavarási csúcsok megléte és/vagy frekvenciája megállapítása céljából. Ez segítséget nyújthat a vizsgálandó frekvencia kiválasztásánál (lásd e melléklet 6. pontja).
2. Mérési eredmények
A mérési eredményeket dB μV/m-ben (μV/m) kell megadni
3. A mérés helye
3.1. A mérés helye megfelel a Nemzetközi Rádiózavar Különbizottság (CISPR) 16-1 (93) kiadványa feltételeinek (lásd a VII. melléklet 1. függeléke).
3.2. A mérőkészüléknek, a tesztfülkének vagy a járműnek, amelyben a mérőkészüléket elhelyezik, a VII. melléklet 1. függelékében bemutatott határvonalon kívül kell elhelyezkednie.
3.3. Árnyékolt elnyelőcsarnokokat lehet használni, ha a korreláció az elnyelőcsarnok és a szabadban lévő mérőhely között kimutatható. Az elnyelőcsarnokoknak a VII. melléklet 1. függelékének méretkövetelményeit nem kell kielégíteniük, kivéve az antenna és a vizsgálandó elektromos/elektronikus szerelési egység közti távolságra és az antenna magasságára vonatkozó követelményeket (lásd a VII. melléklet 2. függelékének 1. és 2. ábrája).
3.4. Környezet
Annak biztosítására, hogy ne legyen olyan külső zavaró hatás vagy külső jel, amely az eredményeket észrevehetően befolyásolhatná, a tényleges mérés előtt és után felülvizsgálatokat kell végezni. Mindkét mérésnél a külső zavaró hatásnak vagy a külső jelnek legalább 10 dB-vel az I. melléklet 6.6.2.1. pontja szerinti zavar-kibocsátási határértékek alatt kell maradnia, a keskeny sávú jelek kívánt átvitelének kivételével.
4. Az elektromos/elektronikus szerelési egység állapota a vizsgálatok során
4.1. A vizsgálandó elektromos/elektronikus szerelési egységnek rendes üzemi állapotban kell lennie.
4.2. Ha eső vagy más csapadék esik a vizsgálandó elektromos/elektronikus szerelési egységre, úgy nem szabad méréseket végezni, továbbá nem szabad mérni az eső vagy más csapadék megszűnése utáni 10 percen belül.
4.3. A vizsgálat előkészítése
4.3. 1 A vizsgálandó elektromos/elektronikus szerelési egységet és kábelezését 50 ± ;5 mm-re a fából vagy hasonló értékű nem vezető anyagból készült asztal fölé kell elhelyezni. Ha azonban a vizsgálandó elektromos/elektronikus szerelési egység egy része arra szolgál, hogy a jármű karosszériájával elektromosan össze legyen kapcsolva, úgy e részt az alaplapra kell helyezni, és az alaplappal elektromosan össze kell kapcsolni. Az alaplapnak legalább 0,5 mm vastagságú fémlemeznek kell lennie. Az alaplap legkisebb mérete a vizsgálandó elektromos/elektronikus szerelési egység méretétől függ, de lehetővé kell tennie a huzalozás és az elektromos/elektronikus szerelési egység egyes részeinek elhelyezését. Az alaplapot a földelőrendszer védővezetőjével össze kell kötni. Az alaplapot a vizsgáló műhely padlója fölött 1,0 ± ;0,1 ;m magasságban és ezzel párhuzamosan kell elhelyezni.
4.3.2. A vizsgálandó elektromos/elektronikus szerelési egységet az előírt követelményeknek megfelelően kell elhelyezni és összekapcsolni. Az áramellátó kábeleket párhuzamosan és legfeljebb 100 mm-re az antennától az alaplap/asztal legközelebbi pereménél kell elhelyezni.
4.3.3. A vizsgálandó elektromos/elektronikus szerelési egységet a gyártó beépítési utasításai szerint kell a testelő rendszerrel összekötni; kiegészítő testelő összekötés használata nem megengedett.
4.3.4. A minimális távolságnak a vizsgálandó elektromos/elektronikus szerelési egység és a többi vezető rendszer, mint pl. az árnyékolt helyiség falai között (a vizsgálandó egység alatti alaplap/asztal kivételével) 1,0 m-nek kell lennie.
4.4. A vizsgálandó elektromos/elektronikus szerelési egység áramellátása a vonali impedanciát stabilizáló hálózaton keresztül (VISH) 5 μH/50 Ω történik, amely az alaplappal elektromosan össze van kötve. Az elektromos tápfeszültséget a névleges üzemi feszültség ± ;10 % értéken belül kell tartani. A búgásfeszültségnek a névleges üzemi feszültség 1,5 ;%-ánál kisebbnek kell lennie a jármű VISH mérési kimeneten mérve.
4.5. Ha a vizsgálandó elektromos/elektronikus szerelési egység egynél több részből áll, úgy elméletileg az összekötő kábel azon huzalozásból áll, amelyet a járművön használnak. Ha ez nem áll rendelkezésre, úgy az elektronikus vezérlőegység és a jármű VISH közötti távolságnak 1500 ± ;75 mm-nek kell lennie. Az összes kábelnek lehetőleg valós kimenetekkel kell rendelkeznie, lehetőség szerint valódi terhelésekkel és kapcsolóelemekkel. Ha a vizsgálandó elektromos/elektronikus szerelési egység megfelelő működéséhez egy külső felszerelésre van szükség, úgy ennek értékét a mért zavaroknál ki kell egyenlíteni.
5. Az antenna jellege, helyzete és iránya
5.1. Az antenna jellege
Minden lineárisan polarizált antenna felhasználható, feltéve hogy az átszámítható a vonatkozási antennára.
5.2. Magasság és mérési távolság
5.2. 1 Magasság
Az antenna fázisközpontjának 50 ± ;10 mm-re kell az alaplap fölött lennie.
5.2.2. Mérési távolság
A fázisközponttól vagy az antenna egy más megfelelő pontjától az alaplap pereméig mért vízszintes távolságnak 1,00 ± ;0,05 méternek kell lennie. Az antenna egyetlen része sem lehet 0,5 m-nél közelebb az alaplaphoz. Az antennát azon síkkal párhuzamosan kell felépíteni, amely az alaplapra merőlegesen esik, és a kábelezés fő része mentén futva egybeesik az alaplap peremével.
5.2.3. Ha a vizsgálatot a nagyfrekvenciás sugárzással szemben árnyékolt és elnyelő anyaggal burkolt térben végzik, úgy az antennavevő elemei legfeljebb 0,5 ;m távolságban lehetnek a sugárzáselnyelő anyagtól, és nem lehetnek 1,5 m-nél közelebb az árnyékolt tér falához. A vevőantenna és a vizsgálandó elektromos/elektronikus szerelési egység között nem lehet elnyelő anyag.
5.3. Az antenna iránya és polarizációja
Minden mérési pontra méréseket kell végezni vízszintes és függőleges polarizálással.
5.4. Mérési értékek
Minden rögzített frekvenciánál az adott frekvencián mért két mérési érték legmagasabb értékét (az 5.3. ponttal összhangban) kell irányadó értéknek tekinteni.
6. Frekvenciák
6.1. Mérések
A méréseket a 30 és 1000 MHz közötti frekvenciatartományban kell elvégezni. E tartományt 13 sávra kell felosztani. Minden sávban egy rögzített frekvenciánál kell vizsgálni, hogy a megkívánt határértékek teljesülnek-e. Annak érdekében, hogy meg lehessen győződni arról, hogy a vizsgálandó elektromos/elektronikus szerelési egység megfelel a követelményeknek, a vizsgáló hatóság a következő 13 frekvenciasáv mindegyikében megvizsgál egy ilyen pontot: 30-50; 50-75; 75-100; 100-130; 130-165; 165-200; 200-250; 250-320; 320-400; 400-520; 520-660; 660-820; 820-1000 MHz.
Amennyiben a határértéket a vizsgálat alatt túllépik, úgy vizsgálatokat kell végezni annak bizonyítására, hogy ezt az elektromos/elektronikus szerelési egység, és nem valamelyik környezeti zavarforrás okozta.
6.2. Ha az e melléklet 1.3. pontja szerint végrehajtott kiindulási művelet során a 6.1. pontban felsorolt bármely sávra vonatkozó kisugárzott keskeny sávú zavarások legalább 10 dB-vel a vonatkozási határérték alatt vannak, úgy e melléklet követelményei teljesítettnek minősülnek az elektromos/elektronikus szerelési egység részéről a vonatkozó frekvenciasávra nézve.
IX. MELLÉKLET
AZ ELEKTROMOS/ELEKTRONIKUS SZERELÉSI EGYSÉGEKNEK A BESUGÁRZOTT ELEKTROMÁGNESES MEZŐKKEL SZEMBENI ZAVARTŰRÉSÉRE VONATKOZÓ VIZSGÁLATI ELJÁRÁS
1. Általános rendelkezések
1.1. Az e mellékletben leírt vizsgálati eljárás az elektromos/elektronikus szerelési egységekre is alkalmazható.
1.2. Mérési eljárás
1.2.1. Az elektromos/elektronikus szerelési egységek a gyártó választása szerint a következő vizsgálati eljárások bármilyen kombinációjának követelményeit kielégíthetik, feltéve hogy az e melléklet 5.1. pontja szerinti teljes frekvenciatartományt lefedik:
- vizsgálat a szalagvezetékben: lásd e melléklet 1. függeléke,
- vizsgálat árambetáplálással: lásd e melléklet 2. függeléke,
- vizsgálat a TEM-cellában: lásd e melléklet 3. függeléke,
- vizsgálat egy elnyelő kamrában: lásd e melléklet 4. függeléke.
1.2.2. Az elektromágneses mezők e vizsgálatok során történő kisugárzása miatt valamennyi vizsgálatot árnyékolt térben kell elvégezni (a TEM-cella árnyékolt tér).
2. Mérési eredmények
Az e mellékletben leírt vizsgálatokhoz a térerősségeket V/m-ben és a betáplált áramot mA-ben kell megadni.
3. A mérés helye
3.1. A vizsgálóberendezésnek képesnek kell lennie a vizsgáló jelet az e mellékletben megállapított frekvenciatartományban előállítani. A vizsgálóberendezésnek az elektromágneses mezők előállítására vonatkozó (nemzeti) törvényi előírásokat ki kell elégítenie.
3.2. A mérőberendezést a helyiségen kívül kell elhelyezni.
4. Az elektromos/elektronikus szerelési egységek állapota a vizsgálatok alatt
4.1. A vizsgálandó elektromos/elektronikus szerelési egységnek rendes üzemi állapotban kell lennie. A vizsgálandó elektromos/elektronikus szerelési egységet az e mellékletben szereplő adatok szerint kell felállítani, kivéve ha egyedi vizsgálati eljárások másként rendelkeznek.
4.2. A vizsgálandó elektromos/elektronikus szerelési egység áramellátása a vonali impedanciát stabilizáló hálózaton keresztül (VISH) 5 μH/50 Ω történik, amely az alaplappal elektromosan össze van kötve. Az elektromos tápfeszültséget a névleges üzemi feszültség ± ;10 % értéken belül kell tartani. A búgásfeszültségnek a névleges üzemi feszültség 1,5 ;%-ánál kisebbnek kell lennie a VISH mérési kimeneten mérve.
4.3. Minden, a vizsgálandó elektromos/elektronikus szerelési egység működéséhez szükséges külső elektromos felszerelésnek a kalibrálási fázis alatt a helyén kell lennie. Az ilyen felszerelés nem lehet 1 m-nél közelebb a vonatkozási ponthoz a kalibrálás alatt.
4.4. Annak biztosítására, hogy a vizsgálatok és mérések megismétlésénél reprodukálható mérési eredményeket kapjunk, a vizsgálómező előállítására szolgáló berendezésnek és elrendezésének ugyanazon leírásnak kell megfelelnie, mint amelyet az idetartozó kalibrálási fázis alatt kell használni (lásd e melléklet 7.2., 7.3.2.3., 8.4., 9.2. és 10.2. pontja).
4.5. Ha a vizsgálandó elektromos/elektronikus szerelési egység egynél több részből áll, úgy az összekötő kábel elméletileg azon huzalozásból áll, amelyet a járművön használnak. Ha ez nem áll rendelkezésre, úgy az elektronikus vezérlőegység és a VISH közötti távolságnak 1500 ± ;75 mm-nek kell lennie. Az összes kábelnek lehetőleg valós kimenetekkel ellátottnak kell lennie, lehetőség szerint valódi terhelésekkel és kapcsolóelemekkel.
5. Frekvenciatartomány, tartózkodási idők
5.1. A méréseket a 20-1000 MHz frekvenciatartományban kell elvégezni.
5.2. Annak igazolására, hogy az elektromos/elektronikus szerelési egység(ek) megfelel(nek) e melléklet követelményeinek, a vizsgálatokat e tartományban maximum 14 rögzített frekvenciánál kell elvégezni, pl.:
27, 45, 65, 90, 120, 150, 190, 230, 280, 380, 450, 600, 750 és 900 MHz.
A vizsgálóberendezés bekapcsolási idejét tekintetbe kell venni, és a tartózkodási időnek az egyes frekvenciáknál elegendőnek kell lennie ahhoz, hogy a vizsgálóberendezés számára lehetővé tegye a rendes feltételek közötti reagálást. A tartózkodási idő nem lehet 2 másodpercnél rövidebb.
6. Az előállítandó vizsgálójel jellemzői
6.1. A vizsgálójel legnagyobb értéke
A vizsgálójel legmagasabb értékének modulációinál is a moduláció nélküli szinuszjel legmagasabb értékével kell egyenlőnek lennie, amelynek rms-értékét az I. melléklet 6.7.2. pontjában (lásd a VI. melléklet 4. függeléke) kell meghatározni.
6.2. A vizsgálójel alakja
A vizsgálójelnek nagyfrekvenciás szinuszhullámnak kell lennie, amplitúdó modulációval 1 kHz-es szinuszjellel 0,8 ± ;0,04 modulációs fokkal (m).
6.3. Modulációs fok
A moduláció fokát (m) a következő képlettel kell meghatározni:

7. Vizsgálat a szalagvezetékben
7.1. Vizsgálati eljárás
Ezen eljárás megállapított térerősségű besugárzásból áll azon kábelekre, amelyek egy elektromos/elektronikus szerelési egység elemeit kötik össze egymással.
7.2. Térerősségmérés a szalagvezetékben
Minden kívánt vizsgálati frekvenciánál annyi energiát kell a vezetékbe táplálni, hogy a vizsgálati térben a szükséges térerősséget - a vizsgálandó elektromos/elektronikus szerelési egység nélkül - elérjék; a mező előállításához szükséges előteljesítményre közvetlenül vonatkozó teljesítményt vagy egy másik paramétert le kell mérni, és az értékeket fel kell jegyezni. Ezen értékeket a típusjóváhagyási vizsgálathoz kell felhasználni, amíg semmi olyan változtatást nem végeznek a berendezésekben vagy felszerelésekben, amely az eljárás megismétlését teszi szükségessé. Ezen eljárás folyamán a térerősségmérőt az aktív vezeték alatt hosszirányban, merőlegesen és keresztirányban kell elhelyezni. Az érzékelőfej elektronikájának a szalagvezeték hossztengelyétől minél távolabb kell lennie.
7.3. A vizsgálandó elektromos/elektronikus szerelési egység beépítése
7.3.1. Vizsgálat a 150 mm-es szalagvezetékben
A vizsgálati eljárás lehetővé teszi homogén mezők előállítását egy aktív vezető (a szalagvezeték 50 Ω impedanciával) és egy alaplap között (a felszerelési asztal vezető felülete), amelyek közé kell elhelyezni a kábelezés egy részét. A vizsgálandó elektromos/elektronikus szerelési egység elektronikus vezérlőegysége(i)nek az alaplapon kell lenniük, de a szalagvezetéken kívül, peremükkel a szalagvezeték vezető sávjával párhuzamosan elhelyezve. A vizsgálandó egység és a vezető sáv egymáshoz legközelebbi peremei közötti távolságnak 200 ± ;10 mm között kell lennie. A perifériális mérőberendezés távolságának a vezető sáv legközelebbi peremétől legalább 200 mm-nek kell lenni. A vizsgálandó egység kábeltörzsét vízszintes helyzetben kell elhelyezni az aktív vezető csík és az alaplap között (lásd e melléklet 1. függelékének 1. és 2. ábrája).
7.3.1.1. A kábelezés szalagvezeték alatt elhelyezkedő minimális hosszának - amely magában foglalja az elektronikus vezérlőegység tápvezetékét - 1,5 ;m hosszúságúnak kell lennie, hacsak a kábelezés a járműben nem rövidebb 1,5 m-nél. Ebben az esetben a kábelezés hosszának a járműbe beépített kábelhossz legnagyobb hosszának kell megfelelnie. Minden e hosszon belül leágazást a vezeték hossztengelyéhez képest derékszögűen kell fektetni.
7.3.1.2. Alternatív módon a kábelezés teljes kihúzott hossza 1,5 ;m, ahol a leghosszabb leágazást is bele kell számítani ezen értékbe.
7.3.2. Vizsgálat a 800 mm-es szalagvezetékben
7.3.2.1. Vizsgálati eljárás
A szalagvezeték két egymástól 800 mm távolságban párhuzamosan elhelyezett fémlapból áll. A vizsgálandó berendezést központosan kell a két lap között elhelyezni és elektromágneses mező hatásának kell kitenni (lásd e melléklet 1. függelékének 3. és 4. ábrája).
Ezen eljárás lehetőséget nyújt a teljes elektronikus rendszer vizsgálatára, beleértve az érzékelőket és kapcsolóelemeket is, továbbá a vezérlőkészülék és a kábelköteg vizsgálatára is. Alkalmas olyan készülékek számára, amelyek legnagyobb kiterjedése a lapok távolságának 1/3-ánál kisebb.
7.3.2.2. A szalagvezeték felállítása
A szalagvezetéket árnyékolt térben kell elhelyezni (a külső zavarások elkerülésére) 2 ;m távolságban a falaktól és minden fémes kerítéstől az elektromágneses visszaverődések elkerülése érdekében. E visszaverődés csillapítására sugárzást elnyelő anyagot lehet használni. A szalagvezetéket nem vezető támaszokon kell elhelyezni, a talaj fölött legalább 0,4 m-es magasságban.
7.3.2.3. A szalagvezeték kalibrálása
Egy térerősségmérőt kell elhelyezni a vizsgálandó egység távollétében a terem hosszanti, magassági és szélességi kiterjedésének középső harmadában a párhuzamos lapok között. Az ehhez tartozó mérőberendezést az árnyékolt termen kívül kell elhelyezni.
Minden kívánt vizsgálati frekvenciánál annyi energiát kell a szalagvezetékbe táplálni, hogy a szükséges térerősség az antennánál előállítható legyen. E kiindulási teljesítményt vagy egy más olyan paramétert, amely közvetlenül az elektromos mező előállításához szükséges kimenő teljesítményre vonatkozik, a típusjóváhagyási vizsgálathoz kell felhasználni, amennyiben nem végeznek olyan változtatásokat, amelyek az eljárás megismétlését teszik szükségessé.
7.3.2.4. A vizsgálandó elektromos/elektronikus szerelési egység beépítése
A fő vezérlőegységet a terem hosszanti, magassági és szélességi kiterjedésének középső harmadában a párhuzamos lapok közé kell helyezni. Ezt egy nem vezető anyagból készült állványra kell felszerelni.
7.3.2.5. A fő kábelköteg és az érzékelő/kapcsolóelem vezetékek
A fő kábelköteg és az érzékelő/kapcsolóelem vezetékek függőlegesen vezetnek a vezérlőkészüléktől a felső vezető lapig (ez segít az elektromágneses mezővel való csatolás maximalizálásában). Ezután a lap alsó oldalához vezetnek szabad sarkukon, felfelé hurkolódnak és a vezető lap felületén haladnak tovább a szalagvezeték táplálási csatlakozásáig. A vezetékek ezután a csatlakoztatott felszerelésekhez mennek tovább, amelyek egy, az elektromágneses mező befolyásán kívüli területen állnak, pl. az árnyékolt terem padlóján 1 ;m távolságban a szalagvezetéktől.
8. Vizsgálat az elnyelő kamrában
8.1. Vizsgálati eljárás
E vizsgálati eljárás az elektromos/elektronikus járműrendszerek vizsgálatát teszi lehetővé, ahol egy elektromos/elektronikus szerelési egységet antennával előállított elektromágneses sugárzásnak tesznek ki.
8.2. A vizsgálópad leírása
A vizsgálatot elnyelő anyaggal felszerelt, árnyékolt teremben vizsgálópadon kell elvégezni.
8.2.1. Alaplap
8.2.1.1. A vizsgálandó elektromos/elektronikus szerelési egységet és kábelezését 50 ± ;5 mm magasságban kell elhelyezni egy fából vagy azonos értékű anyagból készült asztal fölött. Ha azonban a vizsgálandó elektromos/elektronikus szerelési egység egy része arra szolgál, hogy a jármű karosszériájának fémes részével elektromosan össze legyen kötve, úgy e részt az alaplapra kell helyezni, és azzal elektromosan össze kell kapcsolni. Az alaplapnak egy legalább 0,5 mm vastag fémlemezből kell készülnie. Az alaplap minimális nagysága a vizsgálandó elektromos/elektronikus szerelési egység nagyságától függ, de a kábelezés és az elektromos/elektronikus szerelési egység alkatrészeinek beépítését lehetővé kell tennie. Az alaplapot a földelési rendszer védővezetőjével össze kell kötni. Az alaplapot a vizsgálóműhely padlója fölött 1,0 ± ;0,1 ;m magasságban azzal párhuzamosan kell elhelyezni.
8.2.1.2. A vizsgálandó elektromos/elektronikus szerelési egységet a működési követelményeinek megfelelően kell beépíteni és összekötni. Az áramellátó tápkábeleket az alaplap/asztal legközelebbi pereme mentén az antennától legfeljebb 100 mm távolságban kell elhelyezni.
8.2.1.3. A vizsgálandó elektromos/elektronikus szerelési egységet a gyártó beépítési utasításai szerint kell összekötni a testrendszerrel; kiegészítő testösszeköttetések használata nem megengedett.
8.2.1.4. A vizsgálandó elektromos/elektronikus szerelési egység és az összes többi vezetőképes szerkezet - mint pl. az árnyékolt terem falai - közötti legkisebb távolságnak (a vizsgálandó egység alatti alaplap/asztal kivételével) 1,0 m-nek kell lennie.
8.2.1.5. Az alaplap felülete legalább 2,25 m2, ahol a rövidebb oldal szélessége nem lehet 750 mm-nél kisebb. Az alaplapot a teremmel testszalagokkal kell összekötni azért, hogy az egyenáramú átmeneti ellenállás a 2,5 mΩ-ot ne lépje túl.
8.2.2. A vizsgálandó elektromos/elektronikus szerelési egység beépítése
Amennyiben nagyméretű berendezéseket szerelnek fel egy fémes vizsgálótartóra, úgy e tartót vizsgálati célokra az alaplap részének kell tekinteni, és elektromosan megfelelően össze kell kötni. A vizsgálandó minta homlokfelületének legalább 200 mm távolságban kell lennie az alaplap peremétől. Minden vezetéknek és kábelnek legalább 100 mm-re kell lennie az alaplap peremétől, és az alaplaphoz képest a távolságnak (a kábeltörzs legmélyebb pontjától mérve) 50 ± ;5 mm-nek kell lennie az alaplap fölött. A vizsgálandó elektromos/elektronikus szerelési egység áramellátása a vonali impedanciát stabilizáló hálózaton (VISH) 5 μH/50 Ω-on keresztül történik.
8.3. A mezőt előállító berendezés típusa, helyzete és iránya
8.3.1. A mezőt előállító berendezés típusa
8.3.1.1. A mezőt előállító berendezés típusát úgy kell megválasztani, hogy a kívánt térerősséget a vonatkozási ponton (lásd e melléklet 8.3.4. pontja) a megfelelő frekvenciákon el lehessen érni.
8.3.1.2. A mezőt előállító berendezés antenna vagy lapantenna lehet.
8.3.1.3. A mezőt előállító berendezés felépítésének és irányának olyannak kell lennie, hogy az előállított mező 20 és 1000 MHz között vízszintesen vagy függőlegesen polarizált legyen.
8.3.2. Magasság
8.3.2. 1 Az antenna fázisközpontjának 150 ± ;10 mm magasságban kell lennie azon alaplap felett, amelyen az elektromos/elektronikus szerelési egység található.
Az antenna egyetlen sugárzó eleme sem lehet 250 mm-nél közelebb a vizsgálóműhely padlójához.
8.3.2.2. Mérési távolság
8.3.2.2.1. A valós üzemi feltételek legjobb megközelítése úgy érhető el, ha a mezőt előállító berendezés a lehető legtávolabb van felállítva az elektromos/elektronikus szerelési egységtől. E távolság 1 és 5 ;m között van általában.
8.3.2.2.2. Ha a vizsgálatot árnyékolt teremben végzik, úgy a mezőt előállító berendezés sugárzó eleme nem lehet 0,5 m-nél közelebb bármely sugárzás elnyelő anyaghoz, és legalább 1,5 ;m távolságban kell lennie az árnyékolt terem falától. A sugárzó antenna és a vizsgálandó elektromos/elektronikus szerelési egység között nem lehet elnyelő anyag.
8.3.3. Az antenna helyzete a vizsgálandó elektromos/elektronikus szerelési egységhez képest
8.3.3.1. A mezőt előállító berendezés sugárzó elemének távolsága az alaplap peremétől nem lehet kisebb 0,5 m-nél.
8.3.3.2. A mezőt előállító berendezés fázisközpontjának olyan síkban kell lennie, amely:
a) merőleges az alaplapra; és
b) az alaplap pereme és a kábelezés fő részének középpontját metszi;
és
c) merőleges az alaplap peremére és a kábelezés főrészére.
A mezőt előállító berendezést e síkkal párhuzamosan kell felállítani (lásd e melléklet 4. függelékének 1. és 2. ábrája).
8.3.3.3. Az alaplap vagy a vizsgálandó elektromos/elektronikus szerelési egység fölé elhelyezett minden mezőt előállító berendezésnek ki kell terjednie a vizsgálandó elektromos/elektronikus szerelési egységre.
8.3.4. Vonatkozási pont
E melléklet értelmében a vonatkozási pont az a pont, ahol a térerősséget kell mérni, és amely a következőképpen van meghatározva:
8.3.4.1. A vonatkozási pont legalább 2 m-re van vízszintesen az antenna fázisközpontjától vagy 1 m-re függőlegesen a mezőgenerátor sugárzó elemeitől;
8.3.4.2. egy olyan síkban, amely
a) merőleges az alaplapra;
b) merőleges az alaplap azon peremére, amely mentén a kábelezés fő része fut;
és
c) az alaplap peremét és a kábelezés fő részének középpontját metszi;
d) a vonatkozási pont a kábelezés fő részének középpontjával egybeesik, amely az alaplapnak az antennához legközelebbi pereme mentén fut;
8.3.4.3. 150 ± ;10 mm-rel az alaplap fölött fut.
8.4. A szükséges térerősség előállítása: vizsgálati eljárás
8.4.1. A vonatkozási mező módszert kell alkalmazni a vizsgálati feltételek eléréséhez.
8.4.2. Vonatkozási mező módszer
Minden kívánt vizsgálati frekvenciánál annyi teljesítményt kell a mezőt előállító berendezésbe táplálni, hogy a szükséges térerősséget a vonatkozási ponton a vizsgálóteremben a 8.3.4. pont szerint - de a vizsgálandó elektromos/elektronikus szerelési egység nélkül - lehessen elérni; a mező előállításához szükséges előteljesítményre közvetlenül vonatkozó teljesítményt vagy egy más paramétert kell megmérni, és az értékeket fel kell jegyezni. Ezen értékeket a típusjóváhagyási vizsgálathoz kell felhasználni, amennyiben nem végeznek olyan változtatásokat a berendezésekben vagy felszerelésekben, amelyek az eljárás megismétlését teszik szükségessé.
8.4.3. A külső felszerelésnek a kalibrálás alatt legalább 1 ;m távolságban kell lennie a vonatkozási ponttól.
8.4.4. Térerősségmérő készülék
Egy megfelelő, tömör térerősségmérő készüléket kell használni a vonatkozási térerősség kalibrálásához.
8.4.5. A térerősségmérő készülék fázis központját a vonatkozási pontnál kell elhelyezni.
8.4.6. A vizsgálandó elektromos/elektronikus szerelési egységet, amely egy kiegészítő alaplapot tartalmazhat, ezután a vizsgálóműhelybe kell vinni, és azt a 8.3. pont követelményeivel összhangban kell felállítani. Amennyiben egy második alaplapot használnak, úgy ez 5 mm távolságban van a próbapad alaplapjától, és azzal elektromosan össze van kötve. A 8.4.2. pontban megállapított szükséges kimenő teljesítményt minden, az 5. bekezdésben megállapított frekvenciánál be kell táplálni a mezőt előállító berendezésbe.
8.4.7. Függetlenül attól, hogy a 8.4.2. pont szerint a mező meghatározása melyik paraméter alapján történik, a vizsgálat során a térerősség meghatározására ismét ugyanazon paramétereket kell használni.
8.5. A térerősség körvonala
8.5.1. A vonatkozási mezők kalibrálásánál (az elektromos/elektronikus szerelési egységnek a vizsgálati terembe helyezése előtt), a térerősség 0,5 ± ;0,05 m-re a vonatkozási pont mindegyik oldalán, az antennával párhuzamos vonalban, az alaplap legközelebbi pereménél és a vonatkozási ponton keresztül nem lehet kisebb, mint a névleges térerősség 50 ;%-a.
9. Vizsgálat a TEM-cellában
9.1. Vizsgálati eljárás
A TEM-cella homogén mezőket állít elő a belső vezető (diafragma) és a ház (alaplap) között. A TEM-cella alkalmazási célja az elektromos/elektronikus szerelési egységek vizsgálata (lásd e melléklet 3. függelékének 1. ábrája).
9.2. Térerősségmérés egy TEM-cellában
9.2.1. Az elektromos mezőt a TEM-cellában a következő képlettel kell meghatározni:

vagy
E = elektromos térerősség (V/m)
P = előteljesítmény (W)
Z = a cella hullámellenállása (50 Ω)
d = távolság (m) a felső fal és a belső vezető (diafragma) között.
9.2.2. Alternatív megoldásként egy alkalmas térerősség érzékelő helyezhető el a TEM-cella felső felében. A TEM-cella e részében az elektronikus vezérlőegység(ek)nek csak csekély befolyása van a vizsgálati mezőre. Az érzékelő az elektromos térerősséget V/m-ben mutatja.
9.3. A TEM-cella méretei
Annak érdekében, hogy a TEM-cellában egy homogén mező legyen fenntartható, és hogy megismételhető mérési eredmények legyenek elérhetőek, a vizsgálati tárgy nem lehet nagyobb a belső cella magasság 1/3-ánál. A TEM-cella számára javasolt mértek e melléklet 3. függelékének 2. és 3. ábráján láthatók.
9.4. Tápláló, jel- és vezérlő vezetékek
A TEM-cella egy BNC hüvelyes csatlakozó mezővel van ellátva, amely a legrövidebb úton van egy dugaszolóval összekötve, amely megfelelő számú csatlakozással rendelkezik. Az ellátó- és jelvezetékek a dugós csatlakozótól a cella falában közvetlenül a vizsgálati tárgyhoz vezetnek.
A külső alkatrészek, mint pl. az érzékelők, áramellátás és vezérlő elemek:
a) árnyékolt periférián keresztül,
b) a TEM-cella melletti járművön keresztül,
vagy
c) közvetlenül az árnyékolt kivitelű dugaszmezőnél csatlakoztathatók.
A TEM-cella csatlakoztatásához a perifériákkal vagy a járművel árnyékolt vezetékeket kell alkalmazni, ha a jármű vagy a perifériák nincsenek ugyanazon, vagy egy szomszédos árnyékolt teremben.
10. Vizsgálat árambetáplálással
10.1. Vizsgálati eljárás
Ezen eljárás a zavaró hatások egy áramfogó segítségével közvetlenül a kábelezésbe történő indukálásával végrehajtott zavartűrési vizsgálat elvégzésére szolgál. Az áramfogó egy csatlakozó csipeszből áll, amely a vizsgálandó elektromos/elektronikus szerelési egység vezetékeit fogja közre. A zavartűrési vizsgálatokat az indukált jel frekvenciájának megváltoztatásával lehet elvégezni.
A vizsgálandó elektromos/elektronikus szerelési egységet a 8.2.1. pont szerinti alaplapra kell felhelyezni vagy a jármű gyártójának adataival összhangban egy járműbe kell beépíteni.
10.2. Az áramfogó kalibrálása a vizsgálat kezdete előtt
Az áramfogót egy kalibráló készülékbe kell rögzíteni. A vizsgáló frekvenciatartomány letapogatása során az I. melléklet 6.7.2. pontjában megállapított áram eléréséhez szükséges energiát fel kell jegyezni. Ezen eljárás kalibrálja az áram betápláló rendszer kimenő teljesítményét a vizsgálat előtti áramerősséghez képest, és ugyanezen kimenő teljesítményt kell alkalmazni a fogóra, ha ezt a vizsgálandó elektromos/elektronikus szerelési egységgel a kalibrálásnál használt kábelen keresztül összekapcsolják. Megjegyzés: A feljegyzett energia, amelyet a fogóba vezetnek bele: a kimenő teljesítmény.
10.3. A vizsgálandó elektromos/elektronikus szerelési egység beépítése
A 8.2.1. pont szerint az alaplapra felszerelt elektromos/elektronikus szerelési egységnél a kábelezés összes vezetékét lehetőleg valós kimenetekkel kell ellátni, lehetőség szerint igazi terhelésekkel és kapcsolóelemekkel. A járműben lévő beépített, valamint az alaplapra szerelt elektromos/elektronikus szerelési egységnél a fogót sorban az összes dugaszolós csatlakozáshoz vezető kábelvezetékre rá kell csatlakoztatni, valamint annak 150 ± ;10 mm távolságban kell lennie az elektronikus vezérlő egység (EVE), a kapcsoló modul vagy a vizsgálandó elektromos/elektronikus szerelési egység aktív érzékelőinek mindegyik dugaszcsatlakozásától, ahogy az a 2. függelék 1. ábráján látható.
10.4. Ellátó, jel- és vezérlő vezetékek
A 8.2.1. pont szerint kialakított vizsgálandó elektromos/-elektronikus szerelési egységnél kábelcsatlakozást kell létesíteni a vonali impedanciát stabilizáló hálózat (VISH) és a fő elektronikus vezérlő egység (EVE) között. E kábelnek az alaplap peremével párhuzamosan és ettől legalább 200 mm távolságban kell lennie. Tartalmaznia kell az áramellátás tápvezetékét is, amelyet a jármű akkumulátorának ezen EVE-egységgel való összekötésére kell használni, és az áram visszavezető vezetéket, amennyiben használnak ilyet a járművön.
Az EVE és a gépjármű VISH közötti távolságnak 1,0 ± ;0,1 m-nek kell lennie, vagy ha ismert, úgy e távolság lehet a járművön használt kábelhossz az EVE és az akkumulátor között attól függően, hogy melyik a rövidebb. Ha jármű kábelköteget használnak, úgy az összes kábelleágazásnak e hosszon belül az alaplap mentén kell lennie, de derékszögben az alaplap peremétől elvezetve kell fektetni. Egyébként az elektromos/elektronikus szerelési egység e hosszon belül található leágazási kábeleit a VISH-ra kell csatlakoztatni.
1. függelék

1. ábra
Vizsgálat a 150 mm-es szalagvezetékben
1. függelék

2. ábra
Vizsgálat a 150 mm-es szalagvezetékben
1. függelék

3. ábra
Vizsgálat a 800 mm-es szalagvezetékben
1 = testvezeték
2 = fő kábel és érzékelő/kapcsolóelem vezetékek
3 = fakeret
4 = aktív vezető
5 = szigetelő test
6 = vizsgálandó elem
1. függelék

4. ábra
A 800 mm-es szalagvezeték mérete
2. függelék

1. ábra
Egy vizsgálati elrendezés példája áramellátásnál
1 = vizsgálandó elem
2 = árammérő fogó (választás szerint)
3 = árambefogó fogó
4 = járműfedélzeti hálózat
5 = az árnyékolt tér szűrőhálózata
6 = áramellátás
7 = felszerelés csatlakozási helye üzemhez és felülvizsgálathoz
8 = szignálgenerátor
9 = széles sávú erősítő
10 = 50 Ω HF egyenirányító csatoló
11 = HF-vezetékmérő vagy ezzel egyenértékű szerkezet
12 = spektrumelemző vagy ezzel egyenértékű szerkezet (választás szerint)
3. függelék

1. ábra
Vizsgálat a TEM-cellában
1 = árnyékoló külső vezetéke
2 = belső vezeték (diafragma)
3 = szigetelő
4 = bemenet
5 = szigetelő
6 = ajtó
7 = hüvelymező
8 = vizsgálandó elem áramellátása
9 = lezáró ellenállás 50 Ω
10 = szigetelő test
11 = vizsgálandó elem (max. magasság a cella fenék és a diafragma közti távolság 1/3-a)
3. függelék

2. ábra
A TEM-cella méretei és felépítése
3. függelék
3. ábra
A következő táblázat megadja egy cella szükséges méreteit a felső frekvenciahatárok függvényében:
Felső határfrekvencia (MHz) | Cella formatényező W:b | Cella formatényező L/W | Lemeztávolság b (cm) | Diafragma szélesség 5 (cm) |
200 | 1,69 | 0,66 | 56 | 70 |
200 | 1,00 | 1 | 60 | 50 |
A TEM-cella jellemző méretei
4. függelék

1. ábra
4. függelék

2. ábra
( 1 ) HL C 160., 1969.12.18., 29. o.
( 2 ) HL C 48., 1969.4.16., 21. o.
( 3 ) A mellékletek szövege megfelel a gépjárművek külső gyújtású motorjai által előidézett rádiózavarok szűrésére vonatkozó tagállami jogszabályok közelítéséről szóló, 1972. június 20-i 72/245/EGK irányelv szövegének (HL L 152., 1972.7.6., 15. o.).
( 4 ) HL L 139., 1989.5.23., 19. o.
( 5 ) Adott esetben.
( 6 ) Például: rádiótelefon és CB-rádió.
( 7 ) A nem kívánt rész törlendő.
( 8 ) A tűrést meg kell adni.
( 9 ) A nem kívánt rész törlendő.
( 10 ) A nem megfelelő törlendő.
( 11 ) A nem megfelelő törlendő.
( 12 ) Ha a típusazonosítási eszközök olyan jeleket tartalmaznak, amelyek nem lényegesek az ezen adatlap szerinti jármű, alkatrész vagy önálló műszaki egység típusleírásához, úgy ezen írásjeleket a megfelelő dokumentációban a "?" szimbólummal kell ábrázolni (Példa: ABC??123??).
( 13 ) A nem megfelelő törlendő.
( 14 ) Ha a típusazonosítási eszközök olyan jeleket tartalmaznak, amelyek nem lényegesek az ezen adatlap szerinti jármű, alkatrész vagy önálló műszaki egység típusleírásához, úgy ezen írásjeleket a megfelelő dokumentációban a "?" szimbólummal kell ábrázolni (Példa: ABC??123??)
Lábjegyzetek:
[1] A dokumentum eredetije megtekinthető CELEX: 31975L0322 - https://eur-lex.europa.eu/legal-content/HU/ALL/?uri=CELEX:31975L0322&locale=hu Utolsó elérhető, magyar nyelvű konszolidált változat CELEX: 01975L0322-20070101 - https://eur-lex.europa.eu/legal-content/HU/ALL/?uri=CELEX:01975L0322-20070101&locale=hu