31988L0077[1]
A Tanács irányelve (1987. december 3.) a járművekben használt dízelmotorok gáz-halmazállapotú szennyezőanyag-kibocsátása elleni intézkedésekre vonatkozó tagállami jogszabályok közelítéséről
A TANÁCS 88/77/EGK IRÁNYELVE
1987. december 3
a járművekben használt sűrítéses gyújtású motorok gázhalmazállapotúszennyezőanyag- és légszennyezőrészecskekibocsátása, valamint a járművek hajtására használt, földgáz- vagy PB-gázüzemű külső gyújtású motorok gáz-halmazállapotú szennyezőanyag-kibocsátása elleni intézkedésekre vonatkozó tagállami jogszabályok közelítéséről
AZ EURÓPAI KÖZÖSSÉGEK TANÁCSA,
tekintettel az Európai Gazdasági Közösséget létrehozó szerződésre és különösen annak 100a. cikkére,
tekintettel a Bizottság javaslatára ( 1 ),
az Európai Parlamenttel együttműködve ( 2 ),
tekintettel a Gazdasági és Szociális Bizottság véleményére ( 3 ),
mivel meg kell tenni a szükséges intézkedéseket, hogy a belső piac 1992. december 31-ig fokozatosan megvalósuljon; mivel a belső piac egy belső határok nélküli térség, amelyben az áruk, a személyek, a szolgáltatások és a tőke szabad mozgása biztosított;
mivel az Európai Közösségnek a Tanács által 1973. november 22-én jóváhagyott első környezetvédelmi cselekvési programja szerint a gépjárművek kipufogógázai által okozott levegőszennyezés elleni küzdelemben a legújabb tudományos eredményeket is figyelembe kell venni, és a már elfogadott irányelveket ennek megfelelően módosítani kell; mivel a harmadik cselekvési program szerint további erőfeszítések szükségesek a gépjárműmotorok jelenlegi szennyezőanyag-kibocsátási szintjének jelentős csökkentése érdekében;
mivel azok a műszaki előírások, amelyeknek az egyes államok jogi előírásai szerint a gépjárműveknek meg kell felelniük, többek között érintik a gépjárművekben használt dízelmotorok gáz-halmazállapotú szennyezőanyag-kibocsátását;
mivel ezek az előírások tagállamonként is változnak; mivel ez az érintett termékek szabad forgalmának akadályozásához vezethet; mivel ebből következően szükséges, hogy valamennyi tagállam - vagy kiegészítésként, vagy jelenlegi szabályozásuk helyett - azonos előírásokat fogadjon el a célból, hogy különösképpen a legutóbb a 87/403/EGK ( 4 ) irányelvvel módosított, a gépjárművek és pótkocsijaik típusjóváhagyására vonatkozó tagállami jogszabályok közelítéséről szóló, 1970. február 6-i 70/156/EGK tanácsi irányelvben ( 5 ) meghatározott EGK-típusjóváhagyási eljárás minden gépjárműtípus tekintetében alkalmazható legyen;
mivel alkalmazni kell azokat a műszaki előírásokat, amelyeket az ENSZ Európai Gazdasági Bizottsága a 49. számú előírásában fogadott el ("Egységes előírások a dízelmotorok jóváhagyására a légszennyező gázok kibocsátása tekintetében"), amely előírás a gépjárművek berendezéseinek és alkatrészeinek jóváhagyására vonatkozó egységes engedélyezési feltételek elfogadásáról, valamint a jóváhagyás kölcsönös elismeréséről szóló az 1958. március 20-i megállapodás mellékletét képezi;
mivel a Bizottság köteles a Tanácsnak 1988 végéig javaslatokat előterjeszteni az ezen irányelvben meghatározott három szennyező anyagra vonatkozó határértékek további csökkentésére, és a részecske-kibocsátásra vonatkozó határértékek megállapítására,
ELFOGADTA EZT AZ IRÁNYELVET:
1. cikk
Ennek az irányelvnek az alkalmazásában:
- "jármű"a 70/156/EGK irányelv II. melléklete A. pontjában meghatározott bármely jármű, amelyet kompressziós (sűrítéses) gyújtású vagy gázüzemű motor hajt, az M1 kategóriába tartozó, 3,5 t megengedett legnagyobb össztömegű járművek kivételével,
- "kompressziós gyújtású vagy gázüzemű motor"a jármű hajtására szolgáló olyan erőforrás, amelyre mint a 70/156/EGK irányelv 2. cikkében meghatározott önálló műszaki egységre típusjóváhagyás adható.
- "EEV"olyan fokozottan környezetkímélő jármű (Enhanced environmentally friendly vehicle), amelynek hajtómotorja kielégíti az I. melléklet 6.2.1 pontjában szereplő táblázatok C sorában megadott megengedhető szennyezőanyag-kibocsátási határértékeket.
2. cikk
(1) 1988. július 1-jétől a tagállamok, egy motor gáz-halmazállapotú szennyezőanyag-kibocsátásával kapcsolatos okokból
- nem tagadhatják meg az EGK-típusjóváhagyást, a 70/156/EGK irányelv 10. cikke (1) bekezdésének utolsó francia bekezdésében előírt okirat kiállítását, vagy a nemzeti típusjóváhagyás megadását egy dízelmotorral hajtott járműtípusra,
- nem tilthatják meg az ilyen új járművek nyilvántartásba vételét, értékesítését, forgalomba helyezését vagy használatát,
- nem utasíthatják vissza az EGK-típusjóváhagyást vagy a nemzeti típusjóváhagyást egy dízelmotor-típusra,
- nem tilthatják meg új dízelmotorok értékesítését vagy használatát,
ha azok az irányelv mellékletei előírásainak megfelelnek.
(2) 1988. július 1-jétől a tagállamok, egy motor gáz-halmazállapotú szennyezőanyag-kibocsátásával kapcsolatos okokból
- visszautasíthatják a nemzeti típusjóváhagyást egy dízelmotorral hajtott járműre,
- visszautasíthatják a nemzeti típusjóváhagyást egy dízelmotor-típusra,
ha azok az irányelv mellékletei előírásainak nem felelnek meg.
(3) 1990. szeptember 30-ig a 2. bekezdést nem kell alkalmazni azokra a dízelmotorral hajtott járműtípusokra, valamint dízelmotor-típusokra, amelyek egy olyan típusbizonyítvány mellékletében szerepelnek, amelyet ezen időpont előtt, a 72/306/EGK irányelv szerint állítottak ki.
(4) 1990. október 1-jétől a tagállamoknak egy motor gáz-halmazállapotú szennyezőanyag-kibocsátásával kapcsolatos okokból
- meg kell tiltaniuk az új, dízelmotorral hajtott járművek nyilvántartásba vételét, értékesítését, forgalomba helyezését vagy használatát, vagy
- meg kell tiltaniuk új dízelmotorok értékesítését vagy használatát,
amennyiben azok az ezen irányelv mellékleteiben foglalt előírásoknak nem felelnek meg.
3. cikk
(1) Annak a tagállamnak, amely egy dízelmotor-típusra típusjóváhagyást ad ki, meg kell tennie a szükséges intézkedéseket, hogy minden olyan változásról értesüljön, ami az I. melléklet 2.3. pontja szerinti alkatrészt vagy jellemzőt érint. E tagállam illetékes hatóságai rendelkeznek arról, hogy a megváltoztatott motort újra meg kell-e vizsgálni, és egy új vizsgálati jelentést kell-e kiadni erről. A változtatást nem engedélyezik, ha a vizsgálat azt mutatja, hogy az irányelv előírásait nem tartották be.
(2) Annak a tagállamnak, amelyik egy járműtípusra - annak dízelmotorjára vonatkozóan - a típusjóváhagyást kiadta, meg kell tennie a szükséges intézkedéseket annak érdekében, hogy e járműtípus minden változásáról a beépített motor tekintetében értesüljön. E tagállam illetékes hatóságai döntenek arról, hogy a 70/156/EGK irányelv, különösen annak 4. és 6. cikke szerint intézkedéseket kell-e tenni az ilyen változtatások esetében.
4. cikk
Azok a változtatások, amelyek a mellékletek követelményeinek a műszaki fejlődéshez történő hozzáigazítása miatt szükségesek, a 70/156/EGK irányelv 13. cikkében meghatározott eljárásnak megfelelően kerülnek elfogadásra.
5. cikk
(1) A tagállamok hatályba léptetik azokat a törvényi, rendeleti és közigazgatási rendelkezéseket, amelyek szükségesek ahhoz, hogy ennek az irányelvnek 1988. július 1-je előtt megfeleljenek. Erről haladéktalanul tájékoztatják a Bizottságot.
(2) Ennek az irányelvnek a hatálybalépését követően a tagállamok gondoskodnak arról, hogy a Bizottság az észrevételei megtételéhez szükséges időben tájékoztatást kapjon az irányelvvel szabályozott területen általuk tervezett legfontosabb törvényi, rendeleti és közigazgatási rendelkezésekről.
6. cikk
Legkésőbb 1988 végén a Tanács a Bizottság javaslata alapján megvizsgálja, hogy a határértékeket az irányelvben szereplő három szennyező anyag esetében tovább kell-e csökkenteni, és határértékeket kell-e megállapítani a részecskék kibocsátásaira vonatkozóan.
7. cikk
Ennek az irányelvnek a tagállamok a címzettjei.
I. MELLÉKLET
HATÁLY, FOGALOMMEGHATÁROZÁSOK ÉS RÖVIDÍTÉSEK, EK-TÍPUS-JÓVÁHAGYÁSI KÉRELEM, MŰSZAKI LEÍRÁSOK ÉS VIZSGÁLATOK, GYÁRTÁSMEGFELELŐSÉG
1. HATÁLY
Ennek az irányelvnek a hatálya minden kompressziós gyújtású motorral ellátott gépjárműből származó gáz-halmazállapotú szennyező anyagra és légszennyező részecskére, és minden külső gyújtású, földgázzal vagy PB-gázzal üzemeltetett gépjárműből származó gáz-halmazállapotú szennyező anyagra, valamint az 1. cikkben meghatározott kompressziós gyújtású és külső gyújtású motorra kiterjed, az olyan N1, N2 és M2 kategóriába tartozó járművek kivételével, amelyek a legutóbb a 98/77/EK irányelvvel ( 6 ) módosított 70/220/EGK tanácsi irányelv ( 7 ) szerint kaptak típusjóváhagyást.
2. FOGALOMMEGHATÁROZÁSOK ÉS RÖVIDÍTÉSEK
Ennek az irányelvnek az alkalmazásában:
2.1. vizsgálati ciklusmeghatározott fordulatszámon és nyomatékkal elvégzett vizsgálati programpontok sora, amelyeket a motor állandósult üzemi állapotában (ESC-vizsgálat) vagy átmeneti üzemi állapotában (ETC, ELR-vizsgálat) hajtanak végre;
2.2. "egy motor (motorcsalád) jóváhagyása"egy motortípus (motorcsalád) gáz-halmazállapotú szennyező anyagok és légszennyező részecskék kibocsátási szintjének szempontjából történő jóváhagyása;
2.3. "dízelmotor" egy kompressziós gyújtású elven működő motor;
"gázmotor" földgázzal (FG) vagy propán-bután gázzal (PB-gáz) működtetett motor;
2.4. a "motor típusa"olyan motorok kategóriája, amelyek ezen irányelv II. mellékletében rögzített fő jellemzőik tekintetében nem különböznek egymástól;
2.5. "motorcsalád"egy gyártó motorjainak csoportja, amelyek az irányelv II. mellékletének 2. függeléke szerint meghatározott kialakításuk folytán hasonló kipufogó szennyezőanyag-kibocsátási jellemzőkkel rendelkeznek; a család minden tagjának meg kell felelnie a vonatkozó szennyezőanyag-kibocsátási határértékeknek;
2.6. "alapmotor"egy motorcsaládból kiválasztott olyan motor, amelynek szennyezőanyag-kibocsátási jellemzői az egész motorcsaládra jellemzőek;
2.7. "gáz-halmazállapotú szennyezőanyag"a szén-monoxid, a szénhidrogének (gázolajnál CH1,85 arányt, PB-gáznál CH2,525 arányt, földgáznál nem metán szénhidrogénekre CH2,93 arányt feltételezve, etanol-üzemű dízelmotoroknál CH3O0,5 molekulát feltételezve), a metán (földgáznál CH4 arányt feltételezve) és a nitrogén-oxidok, ez utóbbiakat nitrogén-dioxid (NO2) egyenértékben kifejezve;
"légszennyező részecskék"mindazon anyagok, amelyek összegyűlnek egy meghatározott jellemzőkkel rendelkező szűrőbetéten, ha a kipufogógázt tiszta, szűrt levegővel olyan módon hígítjuk, hogy a hőmérséklet a 325 K-t (52 °C) ne haladja meg;
2.8. "füst"egy dízelmotor kipufogógáz-áramában lebegő részecskék, amelyek a fényt elnyelik, visszaverik vagy megtörik;
2.9. "hasznos teljesítmény"az az "EK kW" - ban kifejezett teljesítmény, amely fékpadon a forgattyústengely vagy annak megfelelője végén vehető le, a legutóbb a 97/21/EK irányelvvel módosított 80/1269/EGK irányelvben ( 8 ) meghatározott EK teljesítménymérési módszer szerint mérve; ( 9 )
2.10. "gyártó által megadott legnagyobb teljesítmény (Pmax)"a gyártó által a típus-jóváhagyási kérelemben megadott legnagyobb teljesítményt jelenti, EK kW-ban (leadott teljesítmény) kifejezve;
2.11. "százalékos terhelés"a legnagyobb rendelkezésre álló nyomaték hányadát jelenti egy motor-fordulatszámnál;
2.12. "ESC-vizsgálat"egy, az e melléklet 6.2. pontja szerint állandósult állapotban végzett 13 üzemmódból álló vizsgálati ciklus;
2.13. "ELR-vizsgálat"egy, az e melléklet 6.2. pontja szerint végzett állandó motor-fordulatszámon alkalmazott terhelési fokozatok sorából álló ciklus;
2.14. "ETC-vizsgálat"egy, az e melléklet 6.2. pontja szerint végzett 1 800 másodpercről másodpercre változó átmeneti üzemmódból álló ciklus;
2.15. a "motor üzemi fordulatszám-tartománya"a motor üzemeltetése során legtöbbet használt fordulatszám-tartomány, amely az irányelv III. mellékletében meghatározott alacsony és magas fordulatszámok között helyezkedik el;
2.16. "alacsony fordulatszám (nlo)"az a legalacsonyabb motor-fordulatszám, amelynél a gyártó által megadott legnagyobb teljesítmény 50 %-a lép fel;
2.17. "magas fordulatszám (nhi )"az a legmagasabb motor-fordulatszám, amelynél a gyártó által megadott legnagyobb teljesítmény 70 %-a lép fel;
2.18. "A, B és C motor-fordulatszámok"azok a vizsgálati fordulatszámok a motor üzemi fordulatszám-tartományán belül, amelyeket az irányelv III. mellékletének 1. függelékében meghatározott módon az ESC- és ELR-vizsgálatoknál kell alkalmazni;
2.19. "ellenőrzési terület"az A és C motor-fordulatszámok közötti és a 25 és 100 százalékos terhelés közötti terület;
2.20. "referencia-fordulatszám (nref)"az a 100 százalékos fordulatszám-érték, amelyet az irányelv III. mellékletének 2. függelékében meghatározott módon az ETC-vizsgálat relatív fordulatszám-értékeinek denormalizálásához kell használni;
2.21. "füstölésmérő"egy olyan készülék, amely a fénykioltási elv alkalmazásával a füst-részecskék fényelnyelésének mérésére szolgál;
2.22. "FG-tartomány" (földgáz-tartomány)az 1993. novemberi EN 437 európai szabványban meghatározott H vagy L tartományok egyike;
2.23. "önalkalmazkodási képesség"a motor bármely eszköze, amely lehetővé teszi a levegő/tüzelőanyag arány állandó értéken való tartását;
2.24. "újrakalibrálás"egy földgázmotor finom-beszabályozása annak érdekében, hogy egy más földgáz-tartományban ugyanazok legyenek a motor jellemzői (teljesítmény, tüzelőanyag-fogyasztás);
2.25. "Wobbe-index (alsó Wl; vagy felső Wu)"
az egységnyi térfogatú gáz megfelelő fűtőértékének és az azonos referenciaviszonyok mellett mért relatív sűrűsége négyzetgyökének hányadosa:

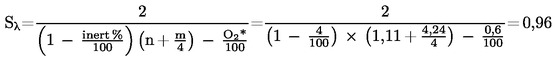
2.26. "l-eltolási tényező (Sl)"kifejezés, amely a motorvezérlő rendszer megkívánt flexibilitását írja le, a l levegőfelesleg-hányados változása tekintetében, ha a motor a tiszta metántól különböző összetételű gázzal üzemel (az Sl kiszámítását lásd a VII. mellékletben).
2.27. "EEV"olyan fokozottan környezetkímélő jármű, amelyet e melléklet 6.2.1. pontja táblázatainak C sorában megadott megengedett szennyezőanyag-kibocsátási határértékeknek megfelelő motor hajt;
2.28. "
hatástalanító berendezés
" :
olyan berendezés, amely mér, érzékel vagy működési jellemzőkre (a jármű sebességére, a motor fordulatszámára, az áttétel használatára, a hőmérsékletre, a szívócsővákuumra, vagy bármely más jellemzőre) reagál azon célból, hogy a kibocsátáscsökkentő berendezés bármely részének vagy funkciójának működését aktiválja, modulálja, késleltesse vagy kikapcsolja, miközben a szokásos üzemi körülmények között a kibocsátáscsökkentő berendezés hatékonysága csökken, kivéve azt az esetet, amikor egy ilyen berendezés használata az alkalmazott kibocsátás-minősítési vizsgálati eljárás alapvető részét képezi.
Egy ilyen elem nem tekinthető hatástalanító berendezésnek, ha:
- a berendezés szükségességét időszakosan a motor olyan átmeneti üzemi viszonyok elleni védelme indokolja, amelyek rongálódást vagy meghibásodást okozhatnának, és ugyanerre a célra nem alkalmazható olyan intézkedés, amely nem rontja a kibocsátáscsökkentő berendezés hatékonyságát,
- a berendezés csak a motor indításakor és/vagy felmelegítése során működik, és ugyanerre a célra nem alkalmazható olyan intézkedés, amely nem rontja a kibocsátáscsökkentő berendezés hatékonyságát;

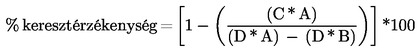
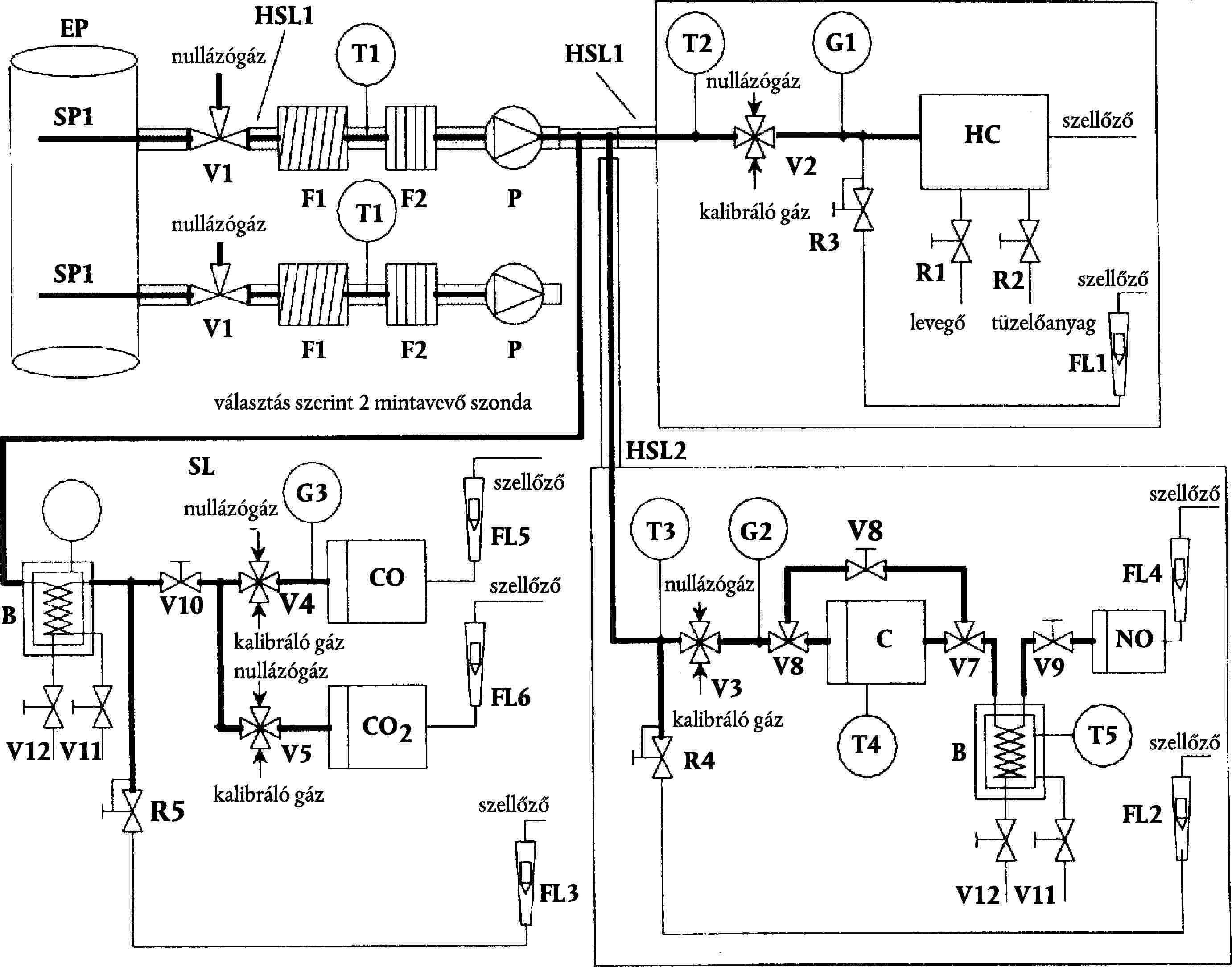
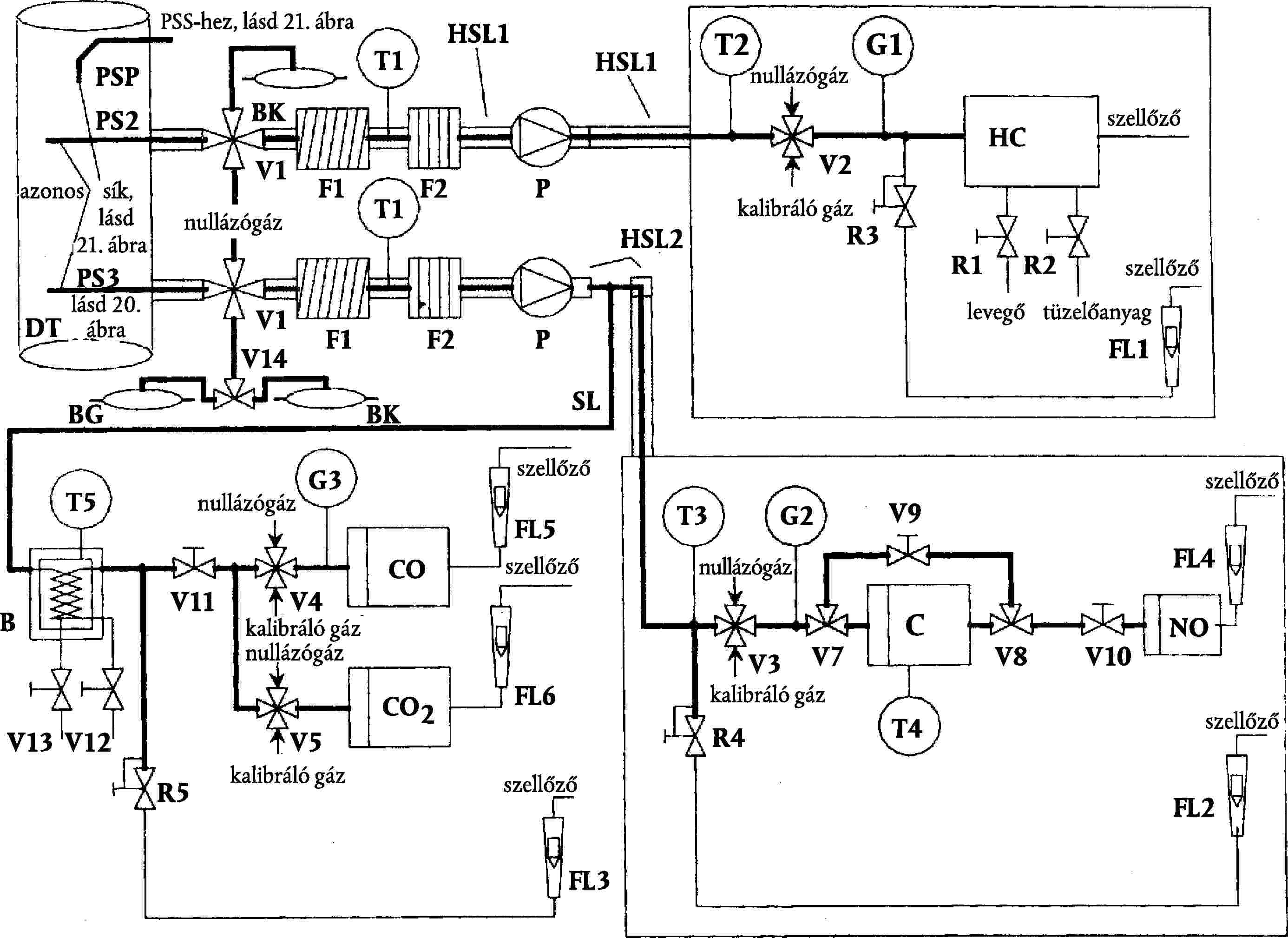
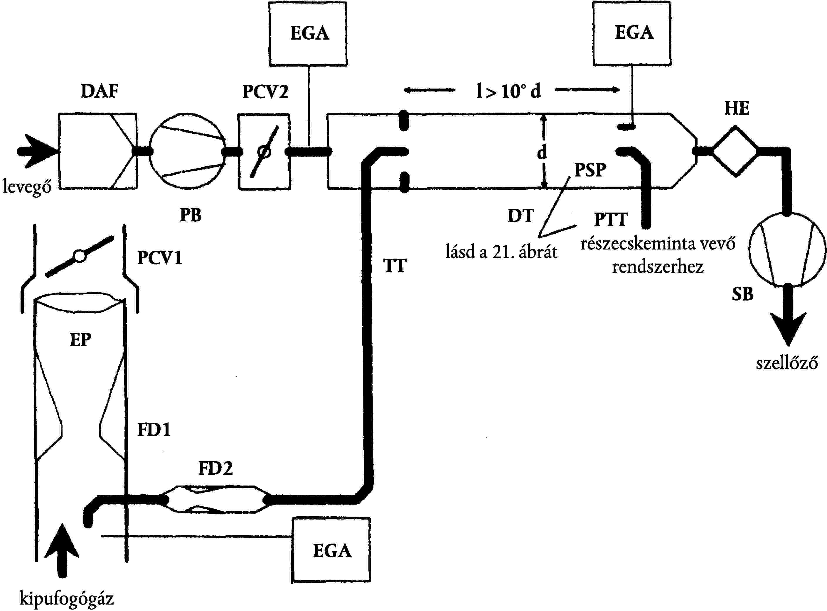
1. ábra
a vizsgálati ciklusok specifikus meghatározása
2.29. "kiegészítő vezérlőberendezés" : a motorra vagy járműre szerelt berendezés, funkció vagy kibocsátáscsökkentési stratégia, amely a motornak és/vagy segédberendezéseinek a védelmét szolgálja olyan működési feltételek esetére, amelyek sérülést vagy meghibásodást okozhatnak, vagy amely a motor indításának megkönnyítésére szolgál. Kiegészítő vezérlőberendezés lehet ezenkívül valamely stratégia vagy intézkedés, amely bizonyítottan nem hatástalanító berendezés;
2.30. "ésszerűtlen kibocsátáscsökkentési stratégia" : bármely stratégia vagy intézkedés, amely a szokásos üzemi körülmények között a kibocsátáscsökkentő berendezés hatékonyságát az alkalmazott kibocsátás-vizsgálati eljárás során várható szint alá csökkenti;
2.31. Jelölések és rövidítések
2.31.1. A vizsgálati paraméterek jelölései
Jelölés | Mértékegység | Meghatározás |
Ap | m2 | Az izokinetikus mintavevő szonda keresztmetszeti területe |
AT | m2 | A kipufogócső keresztmetszeti területe |
CEE | – | Etán-hatásfok |
CEM | – | Metán-hatásfok |
C1 | – | Carbon 1 egyenértékű szénhidrogén |
conc | ppm/térf. % | Koncentrációt jelző alsó index |
D0 | m3/s | A térfogat-kiszorításos szivattyú kalibrációs függvény metszéke |
DF | – | Hígítási tényező |
D | – | Bessel függvény állandó |
E | – | Bessel függvény állandó |
EZ | g/kWh | Az ellenőrzési pont interpolált NOx kibocsátása |
fa | – | Laboratóriumi légköri tényező |
fc | s-1 | Bessel szűrő kikapcsolási frekvencia |
FFH | – | Tüzelőanyag-fajlagos tényező a nedves koncentrációnak száraz koncentrációra való átszámításához |
FS | – | Sztöchiometriai együttható |
GAIRW | kg/h | Beszívott levegő tömegárama nedves alapon |
GAIRD | kg/h | Beszívott levegő tömegárama száraz alapon |
GDILW | kg/h | Hígítólevegő tömegárama nedves alapon |
GEDFW | kg/h | Egyenértékű hígított kipufogógáz tömegáram nedves alapon |
GEXHW | kg/h | Kipufogógáz-tömegáram nedves alapon |
GFUEL | kg/h | Tüzelőanyag-tömegáram |
GTOTW | kg/h | Hígított kipufogógáz tömegáram nedves alapon |
H | MJ/m3 | Fűtőérték |
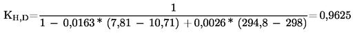
HREF | g/kg | Az abszolút nedvességtartalom referenciaértéke (10,71 g/kg) |
Ha | g/kg | A beszívott levegő abszolút nedvességtartalma |
Hd | g/kg | A hígítólevegő abszolút nedvességtartalma |
HTCRAT | mol/mol | Hidrogén/szén arány |
i | – | Egy egyedi üzemmódot jelölő index |
K | – | Bessel-állandó |
k | m-1 | Fényelnyelési együttható |
KH, D | – | Nedvességkorrekciós tényező NOx – ra dízelmotornál |
KH, G | – | Nedvességkorrekciós tényező NOx – ra gázmotornál |
KV | CVF kalibrációs függvény | |
KW, a | – | Száraz ® nedves korrekciós tényező a beszívott levegőre |
KW, d | – | Száraz ® nedves korrekciós tényező a hígítólevegőre |
KW, e | – | Száraz ® nedves korrekciós tényező a hígított kipufogógázra |
KW, r | – | Száraz ® nedves korrekciós tényező a kezeletlen kipufogógázra |
L | % | A legnagyobb nyomatékhoz viszonyított százalékos nyomaték a vizsgált motornál |
La | m | Tényleges optikai úthossz |
m | A térfogat-kiszorításos szivattyú kalibrációs függvény meredeksége | |
mass | g/h vagy g | A szennyezőanyag-kibocsátás tömegáramát jelző alsó index |
MDIL | kg | A részecskeminta vevő szűrőkön áthaladt hígítólevegő minta tömege |
MSAM | kg | A részecskeminta vevő szűrőkön áthaladt hígított kipufogógáz minta tömege |
Md | mg | A hígítólevegő összegyűjtött részecskeminta tömege |
Mf | mg | Az összegyűjtött részecskeminta tömege |
Mf, p | mg | Az elsődleges szűrőn összegyűjtött részecskeminta tömege |
Mf, b | mg | A másodlagos szűrőn összegyűjtött részecskeminta tömege |
MSAM | kg | A részecskeminta vevő szűrőkön áthaladt hígított kipufogógáz-minta tömege |
MSEC | kg | A másodlagos hígítólevegő tömege |
MTOTW | kg | Összes CVS-tömeg a ciklus alatt, nedves alapon |
MTOTW, i | kg | Pillanatnyi CVS-tömeg, nedves alapon |
N | % | Fényelnyelés |
NP | – | A térfogat-kiszorításos szivattyú összes fordulata a ciklus alatt |
NP, i | – | A térfogat-kiszorításos szivattyú fordulatainak száma egy időközön belül |
n | min-1 | A motor fordulatszáma |
np | s-1 | A térfogat-kiszorításos szivattyú fordulatszáma |
nhi | min-1 | Magas motor-fordulatszám |
nlo | min-1 | Alacsony motor-fordulatszám |
nref | min-1 | Referencia motor-fordulatszám az ETC-vizsgálatnál |
pa | kPa | A motor által beszívott levegő telítési gőznyomása |
pA | kPa | Abszolút nyomás |
pB | kPa | Teljes légköri nyomás |
pd | kPa | A hígítólevegő telítési gőznyomása |
ps | kPa | Száraz légköri nyomás |
p1 | kPa | Nyomásesés a szivattyú szívócsonkjánál |
P(a) | kW | A vizsgálat során felszerelendő segédberendezések által felvett teljesítmény |
P(b) | kW | A vizsgálat során leszerelendő segédberendezések által felvett teljesítmény |
P(n) | kW | Korrigálatlan hasznos teljesítmény |
P(m) | kW | A fékpadon mért teljesítmény |
W | – | Bessel-állandó |
Qs | m3/s | CVS-térfogatáram |
q | – | Hígítási arány |
r | – | Az izokinetikus szonda és a kipufogócső keresztmetszeti területeinek aránya |
Ra | % | A beszívott levegő relatív nedvességtartalma |
Rd | % | A hígítólevegő relatív nedvességtartalma |
Rf | – | A FID (lángionizációs detektor) választényezője |
r | kg/m3 | Sűrűség |
S | kW | A fékpad beállítása |
Si | m-1 | Pillanatnyi füst-érték |
Sl | – | l-eltolási tényező |
T | K | Abszolút hőmérséklet |
Ta | K | A beszívott levegő abszolút hőmérséklete |
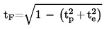
t | s | Mérési idő |
te | s | Villamos reakcióidő |
tf | s | A szűrő reakcióideje a Bessel függvényhez |
tp | s | Fizikai reakcióidő |
Dt | s | Az egymás után felvett füstadatok között eltelt idő (= 1/mintavétel gyakorisága) |
Dti | s | A pillanatnyi CFV-áram időköze |
t | % | Füst fényáteresztése |
V0 | m3/ford | A térfogat-kiszorításos szivattyú térfogatárama tényleges viszonyok mellett |
W | – | Wobbe-index |
Wact | kWh | Az ETC-ciklus tényleges munkája |
Wref | kWh | Az ETC-ciklus referencia munkája |
WF | – | Súlyozási tényező |
WFE | – | Tényleges súlyozási tényező |
X0 | m3/ford | A térfogat-kiszorításos szivattyú térfogatáram kalibrációs függvénye |
Yi | m-1 | 1 s Bessel átlagolású füstérték |
2.31.2. A vegyi összetevők jelölései
CH4 | Metán |
C2H6 | Etán |
C2H5OH | Etanol |
C3H8 | Propán |
CO | Szén-monoxid |
DOP | Dioktil-ftalát |
CO2 | Szén-dioxid |
HC | Szénhidrogének |
NMHC | Nem-metán szénhidrogének |
NOX | Nitrogén-oxidok |
NO | Nitrogén-monoxid |
NO2 | Nitrogén-dioxid |
PT | Részecskék. |
2.31.3. Rövidítések
CFV | Kritikus áramlású Venturi-torok (critical flow Venturi) |
CLD | Kemilumineszcens (kémiai lumineszcencia elvén működő) detektor (chemiluminescent detector) |
CVS | Állandó térfogatú mintavevő (constant volume sampler) |
ELR | Európai terhelés válaszvizsgálat (European load response test) |
ESC | Európai állandósult állapotú ciklus (European steady state cycle) |
ETC | Európai átmeneti ciklus (European transient cycle) |
FID | Lángionizációs detektor (flame ionization detector) |
GC | Gázkromatográf (gas chromatograph) |
HCLD | Fűtött kemilumineszcens (kémiai luminescencia elvén működő) detektor (heated chemiluminescent detector) |
HFID | Fűtött lángionizációs detektor (heated flame ionization detector) |
LPG | Propán-bután gáz (liquified petroleum gas) |
NDIR | Nem-diszperzív infravörös abszorpció elvén működő gázelemző készülék (non-dispersive infrared analyser) |
NG | Földgáz (natural gas) |
NMC | Nem-metán eltávolító (non-methane cutter) |
PDP | Térfogat-kiszorításos szivattyú (positive displacement pump) |
3. AZ EK-TÍPUS-JÓVÁHAGYÁSI KÉRELEM
3.1. EK-típus-jóváhagyási kérelem egy motortípusra vagy motorcsaládra mint önálló műszaki egységre
3.1.1. Egy motortípusnak vagy motorcsaládnak dízelmotor esetében a gáz-halmazállapotú szennyező anyagok és légszennyező részecskék kibocsátási szintje szempontjából, gázmotorok esetében a gáz-halmazállapotú szennyező anyagok kibocsátási szintje szempontjából való típusjóváhagyása iránti kérelmet a motor gyártójának vagy a gyártó jogszerűen meghatalmazott képviselőjének kell benyújtania.
3.1.2. A kérelemhez az alább felsorolt dokumentumokat kell mellékelni három példányban, és a következő részleteket kell megadni:
3.1.2.1. A motortípus, vagy ha ilyen van, a motorcsalád leírását, amely tartalmazza az irányelv II. mellékletében megadott, a 70/156/EGK irányelv 3. és 4. cikkében szereplő követelményekkel megegyező részleteket.
3.1.3. Egy a II. mellékletben leírt jellemzőknek megfelelő "motortípust" vagy "alapmotort" át kell adni a 6. pontban meghatározott jóváhagyási vizsgálatok elvégzésével megbízott műszaki szolgálatnak.
3.2. EK-típus-jóváhagyási kérelem egy járműtípusra a motor szempontjából
3.2.1. Egy járműnek a dízelmotorja vagy motorcsaládja gáz-halmazállapotú szennyező anyagok és légszennyező részecskék kibocsátási szintje szempontjából, és gázmotorja vagy motorcsaládja gáz-halmazállapotú szennyezőanyag-kibocsátási szintje szempontjából való jóváhagyása iránti kérelmet a motor gyártójának vagy a gyártó jogszerűen meghatalmazott képviselőjének kell benyújtania.
3.2.2. A kérelemhez az alább felsorolt dokumentumokat kell mellékelni három példányban, és a következő részleteket kell megadni:
3.2.2.1. A járműtípus, a motorhoz kapcsolódó járműrészek és a motortípus, vagy ha ilyen van, a motorcsalád leírását, amely tartalmazza az irányelv II. mellékletében megadott részleteket, azzal a dokumentációval együtt, amelyet a 70/156/EGK irányelv 3. cikke szerint a kérelemhez mellékelni kell.
3.3. EK-típusjóváhagyás kérelmezése egy jóváhagyott motorral felszerelt járműtípusra
3.3.1. Egy járműnek a jóváhagyott dízelmotorja vagy motorcsaládja gáz-halmazállapotú szennyező anyagok és légszennyező részecskék kibocsátási szintje szempontjából, és jóváhagyott gázmotorja vagy motorcsaládja gáz-halmazállapotú szennyezőanyag-kibocsátási szintje szempontjából való jóváhagyása iránti kérelmet a motor gyártójának vagy a gyártó jogszerűen meghatalmazott képviselőjének kell benyújtania.
3.3.2. A kérelemhez az alább felsorolt dokumentumokat kell mellékelni három példányban, és a következő részleteket kell megadni:
3.3.2.1. A járműtípus, és a motorhoz kapcsolódó járműrészek leírását, amely tartalmazza az irányelv II. mellékletében megadott részleteket - adott esetben - és a járműbe épített a motor, vagy ha van ilyen, a motorcsalád mint önálló műszaki egység EK-típusbizonyítványának (VI. melléklet) egy másolatát, azzal a dokumentációval együtt, amelyet a 70/156/EGK irányelv 3. cikke szerint a kérelemhez mellékelni kell.
4. AZ EK-TÍPUSJÓVÁHAGYÁS
4.1. Általános tüzelőanyagra vonatkozó EK-típusjóváhagyás megadása
Egy általános tüzelőanyagra vonatkozó típusjóváhagyást a következő követelmények teljesülése esetén adnak meg:
4.1.1. Dízel tüzelőanyag esetében az alapmotor a IV. mellékletben meghatározott referencia-tüzelőanyaggal teljesíti ennek az irányelvnek a követelményeit.
4.1.2. Földgáz esetében az alapmotornak bizonyítania kell, hogy bármilyen, a kereskedelemben kapható tüzelőanyaghoz alkalmazkodni tud. Földgáz esetében általában kétféle tüzelőanyag létezik: magas fűtőértékű tüzelőanyag (H-gáz) és alacsony fűtőértékű tüzelőanyag (L-gáz), de mindkét területen erős szórás mutatkozik, és a gázok a Wobbe-indexszel kifejezett energiatartalmukban és λ-eltolási tényezőjükben (Sλ) jelentős mértékben különböznek egymástól. A Wobbe-index és λ-eltolási tényező kiszámítására szolgáló képletek a 2.25 és 2.26 pontban találhatók. Ha a földgáz λ-eltolási tényezője 0,89 és 1,08 közé esik (0,89 ≤ Sλ ≤ 1,08), akkor a H-tartományhoz tartozó, ha a földgáz λ-eltolási tényezője 1,08 és 1,19 közé esik (1,08 ≤ Sλ ≤ 1,19), akkor az L-tartományhoz tartozó. A referencia-tüzelőanyagok összetétele az Sλ jellemzők eltéréseinek szélső értékeit tükrözi.
Az alapmotornak meg kell felelnie ezen irányelv követelményeinek a IV. mellékletben megadott GR(1. tüzelőanyag) és G25 (2. tüzelőanyag) referencia-tüzelőanyagokkal anélkül, hogy a két vizsgálat között bármilyen utánállítást végeznének a tüzelőanyag változtatása miatt. Mindazonáltal a tüzelőanyag-váltás után egy ETC-ciklusból álló alkalmazkodási üzemeltetést lehet végezni, mérés nélkül. A vizsgálat előtt az alapmotort be kell járatni a III. melléklet 2. függelékének 3. pontjában leírt eljárás alkalmazásával.
4.1.2.1. A gyártó kérésére a motort egy harmadik tüzelőanyaggal (3. tüzelőanyag) is vizsgálni lehet, ha a λ-eltolási tényező (Sλ) 0,89 (azaz a GR tüzelőanyag alsó tartománya) és 1,19 (azaz a G25 tüzelőanyag felső tartománya) közé esik, pl. ha a 3. tüzelőanyag kereskedelemben kapható. Ennek a vizsgálatnak az eredményei szolgálhatnak a gyártás megfelelősége kiértékelésének alapjául.
4.1.3. Olyan földgázüzemű motor esetében, amely önadaptív módon alkalmazkodik egyfelől a H-gázok tartományához, másfelől az L-gázok tartományához, és amelynél kapcsolóval kell átváltani a H-tartomány és az L-tartomány között, az alapmotort az egyes tartományokra a IV. mellékletben meghatározott mindkét referencia-tüzelőanyaggal vizsgálni kell a kapcsoló mindkét helyzetében. A tüzelőanyagok: a H-gáz tartományban GR (1. tüzelőanyag) és G23 (3. tüzelőanyag), továbbá G25 (2. tüzelőanyag) és G23 (3. tüzelőanyag) az L-gáz tartományban. Az alapmotornak meg kell felelnie ezen irányelv követelményeinek a kapcsoló mindkét helyzetében anélkül, hogy a kétféle kapcsolóhelyzetben végzett két vizsgálat között bármilyen utánállítást végeznének a tüzelőanyag változtatása miatt. Mindazonáltal az tüzelőanyag-váltás után egy ETC-ciklusból álló alkalmazkodási üzemeltetést lehet végezni, mérés nélkül. A vizsgálat előtt az alapmotort be kell járatni a III. melléklet 2. függelékének 3. pontjában leírt eljárás alkalmazásával.
4.1.3.1. A gyártó kérésére a motort egy harmadik tüzelőanyaggal (3. tüzelőanyag) is vizsgálni lehet, ha a λ-eltolási tényező (Sλ) 0,89 (azaz a GRtüzelőanyag alsó tartománya) és 1,19 (azaz a G25 tüzelőanyag felső tartománya) közé esik, pl. ha a 3. tüzelőanyag a kereskedelemben kapható. Ennek a vizsgálatnak az eredményei szolgálhatnak a gyártás megfelelősége kiértékelésének alapjául.
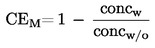
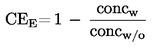
4.1.4. Földgázüzemű motorok esetében a kibocsátási eredmények "r" viszonyszámát minden egyes szennyezőanyagra a következők szerint kell meghatározni:

vagy

és

4.1.5. PB-gáz esetében az alapmotornak képesnek kell lennie bármilyen, a kereskedelemben kapható tüzelőanyaghoz való alkalmazkodásra. PB-gáz esetében a C3/C4-összetétel változó. A referencia-tüzelőanyagok tükrözik ezeket az eltéréseket. Az alapmotornak meg kell felelnie ezen irányelv követelményeinek a IV. mellékletben megadott "A" és "B" PB-gáz referencia-tüzelőanyagokkal anélkül, hogy a két vizsgálat között bármilyen utánállítást végeznének a tüzelőanyag változtatása miatt. Mindazonáltal a tüzelőanyag-váltás után egy ETC ciklusból álló alkalmazkodási üzemeltetést lehet végezni, mérés nélkül. A vizsgálat előtt az alapmotort be kell járatni a III. melléklet 2. függelék 3. pontjában leírt eljárás alkalmazásával.
4.1.5.1. A kibocsátási eredmények "r" viszonyszámát az egyes szennyezőanyagokra a következők szerint kell meghatározni:

4.2. A tüzelőanyagok egy tartományára korlátozott EK-típusjóváhagyás megadása
A tüzelőanyag szempontjából korlátozott típusjóváhagyást a következő követelmények teljesítése esetén adnak ki.
4.2.1. Földgázüzemű vagy H-gáz tartományba vagy L-gáz tartományba tartozó gázzal való működésre kialakított motor kipufogógáz-kibocsátásának jóváhagyása.
Az alapmotort a megfelelő tartományra a IV. mellékletben meghatározott megfelelő referencia-tüzelőanyaggal kell vizsgálni. A H-tartományba eső gázokra ez a két tüzelőanyag a GR (1. tüzelőanyag) és a G23 (3. tüzelőanyag), az L-tartományba eső gázokra pedig a G25 (2. tüzelőanyag) és a G23 (3. tüzelőanyag). Az alapmotornak meg kell felelnie ezen irányelv követelményeinek anélkül, hogy a két vizsgálat között bármilyen utánállítást végeznének az tüzelőanyag változtatása miatt. Mindazonáltal a tüzelőanyag-váltás után egy ETC ciklusból álló alkalmazkodási üzemeltetést lehet végezni, mérés nélkül. A vizsgálat előtt az alapmotort be kell járatni a III. melléklet 2. függelékének 3. pontjában leírt eljárás alkalmazásával.
4.2.1.1. A gyártó kérésére a motort G23 helyett egy harmadik tüzelőanyaggal (3. tüzelőanyag) is vizsgálni lehet, ha a λ-eltolási tényező (Sλ) 0,89 (azaz a GR tüzelőanyag alsó tartománya) és 1,19 (azaz a G25 tüzelőanyag felső tartománya) közé esik, pl. ha a 3. tüzelőanyag kereskedelemben kapható. Ennek a vizsgálatnak az eredményei szolgálhatnak a gyártás megfelelősége kiértékelésének alapjául.
4.2.1.2. A kibocsátási eredmények "r" viszonyszámát minden egyes szennyezőanyagra a következők szerint kell meghatározni:

vagy

és

4.2.1.3. A felhasználóhoz való leszállításkor a motort egy címkével kell ellátni (lásd az 5.1.5. pontot), amelyen fel van tüntetve, hogy a motort a gázok milyen tartományára hagyták jóvá.
4.2.2. Földgázüzemű vagy PB-gázüzemű, meghatározott összetételű gázzal való működésre kialakított motor kipufogógáz-kibocsátásának jóváhagyása
4.2.2.1. Az alapmotornak meg kell felelnie a kibocsátásra vonatkozó követelményeknek földgázmotor esetében a GR és G25 referencia-tüzelőanyagokkal és PB-gáz motor esetében az "A" és "B" referencia tüzelőanyagokkal, a IV. mellékletben foglaltak szerint. A vizsgálatok között szabad finombeállítást végezni a tüzelőanyagellátó-rendszeren. A finombeállítás a tüzelőanyag-adatbázis újrakalibrálását jelenti anélkül, hogy akár az alapvető szabályozási stratégia, akár az adatbázis alapvető felépítése megváltozna. Szükség esetén megengedhető a tüzelőanyag-áramlás mértékével közvetlen kapcsolatban álló elemek (például befecskendező fúvókák) kicserélése.
4.2.2.2. A gyártó kérésére a motort a GR és G23 vagy a G25 és G23 referencia-tüzelőanyagokkal lehet vizsgálni, amely esetben a típusjóváhagyás vagy csak a H-tartományba eső vagy csak az L-tartományba eső gázokra érvényes.
4.2.2.3. A felhasználóhoz való leszállításkor a motort el kell látni egy címkével (5.1.5. pont), amely feltünteti, hogy a motort milyen összetételű gázra kalibrálták.
4.3. Egy motorcsalád valamely tagja kipufogógáz-kibocsátásának jóváhagyása
4.3.1. A 4.3.2. bekezdésben említett eset kivételével az alapmotorra vonatkozó jóváhagyást minden további vizsgálat nélkül ki kell terjeszteni a motorcsalád minden tagjára, (a 4.2.2. pontban leírt motorok esetében) abba a tartományba tartozó minden tüzelőanyag-összetételre, amely tartományra az alapmotort jóváhagyták, vagy (a 4.1. vagy 4.2. pontban leírt motorok esetében) ugyanarra a tüzelőanyag-tartományra, amelyre az alapmotort jóváhagyták.
4.3.2. Másodlagos vizsgálati motor Abban az esetben, ha egy motorcsaládhoz tartozó motor vagy egy jármű motor szempontjából történő típusjóváhagyásának kérésekor a műszaki szolgálat úgy ítéli meg, hogy a kiválasztott alapmotor tekintetében a benyújtott kérelem nem képviseli teljes mértékben az I. melléklet 1. függelékében meghatározott motorcsaládot, a műszaki szolgálat egy alternatív, és ha szükséges egy további referenciavizsgálatimotort választhat ki és vizsgálhat meg.
4.4. A típusbizonyítvány
A 3.1., 3.2. és 3.3. pontban említett jóváhagyás esetén a VI. mellékletben meghatározott mintával egyező bizonyítványt kell kiadni.
5. A MOTOR MEGJELÖLÉSE
5.1. A műszaki egységként jóváhagyott motoron az alábbiakat kell feltüntetni:
5.1.1. a motor gyártójának védjegye vagy kereskedelmi neve;
5.1.2. a gyártó kereskedelmi leírása;
5.1.3. az EK-típus-jóváhagyási szám, amelyet megelőz(nek) az EK-típusjóváhagyást megadó ország megkülönböztető betűje (betűi) vagy száma(i) ( 10 );
5.1.4. Földgáz-üzemű motor esetében az EK-típus-jóváhagyási szám után az alábbi jelölések valamelyikét kell elhelyezni:
- H a H-gáztartományra jóváhagyott és kalibrált motor esetében,
- L az L-gáztartományra jóváhagyott és kalibrált motor esetében,
- HL a mind a H-, mind az L-gáztartományra jóváhagyott és kalibrált motor esetében,
- Ht olyan motor esetében, amelyet egy bizonyos összetételű, H-gáztartományba tartozó gázra hagytak jóvá és kalibráltak, és amely átalakítható egy másik H-gáztartományba tartozó bizonyos gázhoz a motor tüzelőanyag-rendszerének finomhangolása útján,
- Lt olyan motor esetében, amelyet egy bizonyos összetételű, L-gáztartományba tartozó gázra hagytak jóvá és kalibráltak, és amely átalakítható egy másik L-gáztartományba tartozó bizonyos gázhoz a motor tüzelőanyag-rendszerének finomhangolása útján,
- HLt olyan motor esetében, amelyet egy bizonyos összetételű, H- vagy L-gáztartományba tartozó gázra hagytak jóvá és kalibráltak, és átalakítható egy másik H- vagy L-gáztartományba tartozó bizonyos gázhoz a motor tüzelőanyag-rendszerének finomhangolása útján;
5.1.5. Címkék
Földgáz- vagy PB-gázüzemű, a tüzelőanyag-tartomány szempontjából korlátozott típusjóváhagyással rendelkező motoroknál az alábbi címkék alkalmazhatók:
5.1.5.1. Tartalom
Az alábbi információkat kell megadni:
A 4.2.1.3. pont esetében a címkén fel kell tüntetni: "CSAK A H-TARTOMÁNYBA TARTOZÓ FÖLDGÁZZAL ÜZEMELTETHETŐ". Szükség esetén a "H" helyett "L" - et kell írni.
A 4.2.2.3. pont esetében a címkén fel kell tüntetni: "CSAK... SPECIFIKÁCIÓJÚ FÖLDGÁZZAL ÜZEMELTETHETŐ" vagy "CSAK... SPECIFIKÁCIÓJÚ PB-GÁZZAL ÜZEMELTETHETŐ" aszerint, hogy melyik a helyes. A IV. melléklet táblázatában (táblázataiban) szereplő minden alkalmazható információt meg kell adni a motor gyártója által megadott egyes összetevőkkel és határértékekkel együtt.
A betűknek és számoknak legalább 4 mm magasaknak kell lenniük.
Megjegyzés:
Ha egy ilyen címke helyhiány miatt nem helyezhető el, egyszerűsített kódokat kell alkalmazni. Ebben az esetben az összes fenti információt tartalmazó magyarázó jegyzéknek könnyen hozzáférhetőnek kell lennie minden olyan személy számára, aki a tüzelőanyag-tartályt megtölti, vagy karbantartást vagy javítást végez a motoron és tartozékain, továbbá az érintett hatóságok számára. A magyarázó jegyzék elhelyezéséről és tartalmáról a gyártónak és a jóváhagyó hatóságnak kell megegyeznie.
5.1.5.2. Tulajdonságok
A címkéknek a motor teljes élettartama során épeknek kell maradniuk. A címkéknek világosan olvashatóknak, az azokban szereplő betűknek és számoknak eltávolíthatatlanoknak kell lenniük. Ezenfelül a címkéket úgy kell felerősíteni, hogy rögzítésük a motor teljes élettartama alatt kitartson, és ne lehessen a címkéket azok tönkretétele vagy megrongálása nélkül eltávolítani.
5.1.5.3. Elhelyezés
A címkéket a motor olyan részéhez kell rögzíteni, amely a motor rendes üzemeléséhez szükséges, és szokásos esetben a motor élettartama során nem kell kicserélni. Ezenfelül a címkéket úgy kell elhelyezni, hogy egy átlagos személy jól láthassa őket, miután a motort a működéséhez szükséges összes segédberendezéssel felszerelték.
5.2. Abban az esetben, ha egy járműtípusnak a motor szempontjából való EK-jóváhagyását kérik, az 5.1. pontban meghatározott jelölést a tüzelőanyag-betöltő nyílás közelében is el kell helyezni.
5.3. Abban az esetben, ha egy járműtípusnak egy jóváhagyott motor szempontjából való EK-típusjóváhagyását kérik, az 5.1.5. pontban meghatározott jelölést a tüzelőanyag-betöltő nyílás közelében is el kell helyezni.
6. ELŐÍRÁSOK ÉS TESZTEK
6.1. Általános előírások
6.1.1. Kibocsátáscsökkentő berendezés
6.1.1.1. Azokat az alkatrészeket, amelyek hatással lehetnek a dízelmotorok gáz-halmazállapotú szennyezőanyagok és légszennyező részecskék kibocsátására, illetve a gázmotorok gáz-halmazállapotú szennyezőanyag-kibocsátására, úgy kell megtervezni, legyártani és felszerelni, hogy a motor a szokásos üzemben megfeleljen az ezen irányelvben előírt követelményeknek.
6.1.2. A kibocsátáscsökkentő berendezés funkciói
6.1.2.1. Hatástalanító berendezések és/vagy ésszerűtlen kibocsátáscsökkentési stratégia alkalmazása tilos.
6.1.2.2. A motorra vagy a járműre fel lehet szerelni kiegészítő vezérlőberendezést, feltéve hogy az adott berendezés:
- csak a 6.1.2.4. pontban meghatározott körülmények hiányában működik, vagy
- a 6.1.2.4. pontban meghatározott körülmények esetében időlegesen lép működésbe a motor sérülésének megelőzése, levegőkezelő-berendezés védelme ( 11 ), füstkezelés (11) , hidegindítás vagy felfűtés céljából, vagy
- csak a műszerfal jelei alapján lép működésbe a működés biztonsága és az araszolva hazajutás biztosítása céljából.
6.1.2.3. A 6.1.2.4. pontban meghatározott körülmények között működő és a szokásos kibocsátás-vizsgálati ciklusok során alkalmazotthoz képest más vagy módosított motorvezérlő stratégiába való átváltást eredményező motorvezérlő berendezés, funkció, rendszer vagy mérőeszköz használata akkor engedélyezett, ha - a 6.1.3. és/vagy a 6.1.4. pontban foglalt követelményeknek megfelelően - teljes mértékben bizonyított, hogy az intézkedés nem csökkenti a kibocsátáscsökkentő berendezés hatékonyságát. Minden egyéb esetben az ilyen berendezést hatástalanító berendezésnek kell tekinteni.
6.1.2.4. A 6.1.2.2. pont alkalmazásában a nyugalmi és átmeneti üzemállapotra meghatározott alkalmazási körülmények a következők (11) :
- 1 000 métert meg nem haladó tengerszint feletti magasság (vagy 90 kPa-nak megfelelő légnyomás),
- 283 és 303 K (10-30°C) közötti külső hőmérséklet,
- 343 és 368 K (70-95°C) közötti hűtőközeg-hőmérséklet.
6.1.3. Az elektronikus kibocsátáscsökkentő berendezésekre vonatkozó különleges követelmények
6.1.3.1. Dokumentációs követelmények
A gyártónak rendelkezésre kell bocsátania egy dokumentációcsomagot, amely hozzáférést biztosít a rendszer alapterveihez, továbbá azon eszközökhöz, amelyekkel ellenőrzi a kimeneti változókat, legyen a vezérlés akár közvetlen, akár közvetett.
A dokumentáció két részből áll:
a) a hivatalos dokumentációs csomagból, amelyet a műszaki szolgálat számára kell benyújtani a típusjóváhagyás iránti kérelemmel együtt, és amelynek tartalmaznia kell a rendszer teljes leírását. Ez a dokumentáció rövid is lehet, azonban bizonyítékot kell szolgáltatnia arról, hogy valamennyi olyan kimeneti jel meghatározása megtörtént, amelyet a különböző egységek szabályozási tartományából levezetett mátrix lehetővé tesz. Ezt az információt az I. melléklet 3. pontjában előírt dokumentációhoz kell csatolni;
b) a kiegészítő anyagból, amely bemutatja mindazon jellemzőket, amelyeket bármely kiegészítő vezérlőberendezés módosít, továbbá a berendezés működésének határfeltételeit. A kiegészítő anyagnak tartalmaznia kell a tüzelőanyag-rendszer vezérlő logikáját, beleértve az időzítési stratégiákat és a "ki-be" kapcsolási pontokat valamennyi üzemmód során.
A kiegészítő anyagnak ezen kívül tartalmaznia kell az esetleges kiegészítő vezérlőberendezés alkalmazásának indoklását, és további anyagokat és vizsgálati adatokat a motorra vagy a járműre szerelhető kiegészítő vezérlőberendezésnek a kipufogógáz-kibocsátásra gyakorolt hatásáról.
Ezt a kiegészítő anyagot a gyártónak vissza kell tartania és szigorúan titkos iratként kell kezelnie, de betekintés céljából rendelkezésre kell bocsátania a típusjóváhagyás idejére vagy a típusjóváhagyás érvényességi ideje során bármikor.
6.1.4. Annak eldöntése érdekében, hogy valamely stratégia vagy intézkedés hatástalanító berendezésnek vagy ésszerűtlen kibocsátáscsökkentési stratégiának tekintendő-e a 2.28. és a 2.30. pontban megadott meghatározások alapján, a jóváhagyó hatóság és/vagy a műszaki szolgálat előírhat egy ETC-ciklusú NOx - szűrővizsgálatot is, amely akár a típusvizsgálat, akár a gyártás-megfelelőség ellenőrzésekor is elvégezhető.
6.1.4.1. A 88/77/EGK irányelv III. mellékletének 4. függelékében meghatározott követelmények alternatívájaként az ETC-szűrővizsgálat alatt a kezeletlen kipufogógáz NOx - kibocsátását a 2000. október 15-i ISO DIS 16183 műszaki előírásai alapján is lehet mintavételezni.
6.1.4.2. Annak eldöntésekor, vajon valamely stratégia vagy intézkedés hatástalanító berendezésnek vagy ésszerűtlen kibocsátáscsökkentési stratégiának tekintendő-e a 2.28. és a 2.30. pontban megadott meghatározások értelmében, az adott NOx - határértékre további 10 %-os tűrés alkalmazható.
6.1.5. A típusjóváhagyás kiterjesztésére vonatkozó átmeneti rendelkezések
6.1.5.1. E pont rendelkezéseit csak azokra az új, sűrítéses gyújtású motorokra és sűrítéses gyújtású motor által hajtott új járművekre kell alkalmazni, amelyek típusjóváhagyása a 88/77/EGK irányelv I. mellékletének 6.2.1. pontjában szereplő táblázat A. sorának követelményei alapján történt.
6.1.5.2. A 6.1.3. és 6.1.4. pont alternatívájaként a gyártó bemutathatja a műszaki szolgálatnak az NOx - szűrővizsgálat eredményeit, amelyben az ETC-t az alapmotor II. mellékletben meghatározott jellemzőinek megfelelően használták, figyelembe véve a 6.1.4.1. és a 6.1.4.2. pont rendelkezéseit is. A gyártónak emellett írásbeli nyilatkozatot kell adnia arra vonatkozóan, hogy a motor a melléklet 2. pontjában leírt hatástalanító berendezéseket vagy ésszerűtlen kibocsátáscsökkentési stratégiákat nem alkalmaz.
6.1.5.3. A fentieken túlmenően a gyártónak írásbeli nyilatkozatot kell adnia arra vonatkozóan, hogy az NOx - szűrővizsgálat eredményei és a 6.1.4. pontban említett, az alapmotorra vonatkozóan kiadott nyilatkozat alkalmazható a II. mellékletben leírt motorcsalád minden egyes motortípusára.
6.2. A gáz-halmazállapotú szennyezőanyagokra és légszennyező részecskékre, valamint füst-szennyezőanyagokra vonatkozó előírások
A 6.2.1. pont táblázatainak A sora szerinti típusjóváhagyáshoz a szennyezőanyag-kibocsátást hagyományos dízelmotoroknál az ESC- és ELR-vizsgálatokkal kell meghatározni, beleértve azokat a motorokat is, amelyek elektronikus tüzelőanyag-befecskendező berendezéssel, kipufogógáz-visszakeringető rendszerrel (EGR) és/vagy oxidációs katalizátorokkal vannak felszerelve. Korszerű kipufogógáz-utókezelő rendszerekkel felszerelt dízelmotorokat, ideértve azokat is, amelyek NOx - katalizátorokkal és/vagy részecske-csapdákkal vannak ellátva, ezenfelül még az ETC-vizsgálattal is vizsgálni kell.
A 6.2.1. pont táblázatainak B1 vagy B2 sora vagy C sora szerinti típus-jóváhagyási vizsgálathoz a szennyezőanyag-kibocsátást az ESC-, ELR- és ETC-vizsgálatokkal kell meghatározni.
Gázmotoroknál a gáz-halmazállapotú szennyezőanyag-kibocsátást az ETC-vizsgálattal kell meghatározni.
Az ESC- és ELR-vizsgálati eljárás leírása a III. melléklet 1. függelékében, az ETC-vizsgálati eljárás leírása a III. melléklet 2. és 3. függelékében található.
A vizsgálatra benyújtott motor gázhalmazállapotúszennyezőanyag- és légszennyezőrészecskekibocsátását, ha van ilyen, és füst-kibocsátását, ha van ilyen, a III. melléklet 4. függelékében leírt módszerekkel kell mérni. A gáz-halmazállapotú szennyező anyagokhoz ajánlott elemzési módszerek, az ajánlott részecskeminta vevő módszerek és az ajánlott füstmérési módszer leírása az V. mellékletben található.
A műszaki szolgálat más módszereket vagy elemző készülékeket is jóváhagyhat, ha úgy találja, hogy azok a kérdéses vizsgálati ciklus esetében egyenértékű eredményeket adnak. A rendszer egyenértékűségének megállapítását a szóban forgó módszer és az ezen irányelv egyik referencia-módszere közötti, 7 (vagy több) mintapárra kiterjedő korrelációs vizsgálatra kell alapozni. A részecskekibocsátásra vonatkozóan csak a teljes átáramlású hígító módszer fogadható el referencia-módszernek. Az "eredmények" kifejezés a specifikus vizsgálati ciklus szennyezőanyag-kibocsátási értékeire utal. A korrelációs vizsgálatot ugyanabban a laboratóriumban, vizsgálókamrában, ugyanazon a motoron kellelvégezni, lehetőleg egy időben. Az egyenértékűség akkor fogadható el, ha a mintapárok átlagai ± 5 %-on belül megegyeznek egymással. Ahhoz, hogy az irányelvbe egy új módszert lehessen felvenni, az egyenértékűség megállapítását az ISO 5725 szabványban leírt megismételhetőségi és reprodukálhatósági számításra kell alapozni.
6.2.1. Határértékek
A szén-monoxid, az összes szénhidrogén, a nitrogénoxidok és a részecskék ESC-vizsgálattal meghatározott fajlagos tömege és a füst ELR-vizsgálattal meghatározott opacitása nem haladhatja meg az 1. táblázatban megadott értékeket.
1. táblázat
Határértékek - ESC- és ELR-vizsgálat
Sor | Szénmonoxid tömege (CO) g/kWh | Szénhidrogének tömege (HC) g/kWh | Nitrogén-oxidok tömege (NOx) g/kWh | Részecskék tömege (PT) g/kWh | Füst m-1 | |
A (2000) | 2,1 | 0,66 | 5,0 | 0,10 | 0,13 (1) | 0,8 |
B1 (2005) | 1,5 | 0,46 | 3,5 | 0,02 | 0,5 | |
B2 (2008) | 1,5 | 0,46 | 2,0 | 0,02 | 0,5 | |
C (EEV) | 1,5 | 0,25 | 2,0 | 0,02 | 0,15 | |
(1) Hengerenként 0,75 dm3 – nél kisebb lökettérfogatú és a névleges teljesítményhez tartozó 3 000min-1 – nél magasabb fordulatszámú motoroknál. |
Dízelmotoroknál, amelyeket még az ETC-vizsgálattal is vizsgálnak, és külön a gázmotoroknál, a szénmonoxid, a nem-metán szénhidrogének, a metán (ahol van ilyen), a nitrogén-oxidok és a részecskék (ahol van ilyen) fajlagos tömege nem haladhatja meg a 2. táblázatban megadott értékeket.
2. táblázat
Határértékek - ETC-vizsgálatok (1)
Sor | Szénmonoxid tömege | Nem-metán szénhidrogének tömege | Metán tömege | Nitrogénoxidok tömege | Részecskék tömege | |
(CO) g/kWh | (NMHC) g/kWh | (CH4) (2)g/kWh | (NOx) g/kWh | (PT) (3)g/kWh | ||
A (2000) | 5,45 | 0,78 | 1,6 | 5,0 | 0,16 | 0,21 (4) |
B1 (2005) | 4,0 | 0,55 | 1,1 | 3,5 | 0,03 | |
B2 (2008) | 4,0 | 0,55 | 1,1 | 2,0 | 0,03 | |
C (EEV) | 3,0 | 0,40 | 0,65 | 2,0 | 0,02 | |
(1) Gázüzemű motorok szennyezőanyag-kibocsátásának mérésekor az ETC-vizsgálatok elfogadhatóságának igazolási feltételeit (lásd a III. melléklet 2. függelékének 3.9.pontját) az A sor határértékei viszonylatában újra meg kell vizsgálni és, ha szükséges, módosítani kell a 70/156/EGK irányelv 13. cikkében szabályozott eljárásnak megfelelően. (2) Csak földgáz-üzemű motoroknál. (3) Nem alkalmazható gázüzemű motoroknál az A fokozatban és a B1 és B2 fokozatban. (4) Hengerenként 0,75 dm3 – nél kisebb lökettérfogatú és a névleges teljesítményhez tartozó 3 000min-1 – nél magasabb fordulatszámú motoroknál. |
6.2.2. Szénhidrogén-mérés dízelmotoroknál és gázüzemű motoroknál
6.2.2.1. A gyártó választhatja azt a megoldást, hogy az összes szénhidrogén (THC) tömegét méri az ETC-vizsgálat során a nem-metán szénhidrogének tömegének mérése helyett. Ebben az esetben az összes szénhidrogén tömegére vonatkozó határérték azonos azzal, ami a 2. táblázatban a nem-metán szénhidrogének tömegére van megadva.
6.2.3. Különleges követelmények dízelmotoroknál
6.2.3.1. A nitrogén-oxidok fajlagos tömege, amelyet az ESC-vizsgálat ellenőrzött területének véletlenszerűen kiválasztott ellenőrzési pontjain mértek, nem haladhatja meg 10 %-nál nagyobb mértékben a szomszédos vizsgálati üzemmódok alapján interpolált értékeket (lásd a III. melléklet 1. függelékének 4.6.2 és 4.6.3 pontját).
6.2.3.2. Az ELR-vizsgálat véletlenszerű vizsgálati fordulatszámánál mért füstérték nem haladhatja meg a két szomszédos vizsgálati fordulatszám legmagasabb füstértékét 20 %-nál nagyobb mértékben vagy a határérték 5 %-ánál nagyobb mértékben, attól függően, hogy melyik a nagyobb.
7. BEÉPÍTÉS A JÁRMŰBE
7.1. A motor járműbe való beépítésének a motor típusjóváhagyása tekintetében meg kell felelnie az alábbi jellemzőknek:
7.1.1. a szívási vákuum nem lehet nagyobb a VI. mellékletben a jóváhagyott motorra megadottnál;
7.1.2. a kipufogó ellennyomás nem lehet nagyobb a VI. mellékletben a jóváhagyott motorra megadottnál;
7.1.3. a motor üzemeltetéséhez szükséges segédberendezések teljesítményfelvétele nem lehet nagyobb a VI. mellékletben a jóváhagyott motorra megadottnál;
7.1.4. a motor üzemeltetéséhez szükséges segédberendezések teljesítményfelvétele nem lehet nagyobb a VI. mellékletben a jóváhagyott motorra megadottnál.
8. A MOTORCSALÁD
8.1. A motorcsaládot meghatározó paraméterek
A motorcsalád, a gyártó által megadottak szerint, azokkal az alapvető jellemzőkkel határozható meg, amelyeknek a család minden motorjánál azonosaknak kell lenniük. Egyes esetekben a paraméterek kölcsönhatásban lehetnek egymással. Ezeket a hatásokat szintén figyelembe kell venni annak biztosítására, hogy egy családba csak hasonló kipufogógáz-kibocsátási jellemzőkkel bíró motorok kerüljenek.
Ahhoz, hogy a motorokat ugyanabba a családba tartozóknak lehessen tekinteni, az alább felsorolt alapvető paraméterek tekintetében kell azonosaknak lenniük:
8.1.1. Munkafolyamat:
- 2-ütemű,
- 4-ütemű
8.1.2. Hűtőközeg:
- levegő,
- víz,
- olaj
8.1.3. Gázmotoroknál és utókezelővel felszerelt motoroknál
- hengerszám
(más dízelmotorok, amelyek hengerszáma kisebb az alapmotorénál, ugyanahhoz a motorcsaládhoz tartozónak tekinthetők, feltéve hogy a tüzelőanyag-rendszer minden egyes hengerhez külön adagolja a tüzelőanyagot).
8.1.4. Az egyes hengerek űrtartalma:
- a motoroknak 15 %-os teljes szóráson belül kell lenniük
8.1.5. A szívás rendszere:
- atmoszférikus szívás,
- feltöltött,
- feltöltött, levegőhűtővel
8.1.6. Az égéstér típusa/kialakítása:
- előkamrás,
- örvénykamrás,
- nyitott kamrás
8.1.7. Szelepek és nyílások - elrendezés, méret és darabszám:
- hengerfej,
- hengerpalást,
- forgattyúház
8.1.8. Tüzelőanyag-befecskendező rendszer (dízelmotorok)
- szivattyúsoros befecskendező,
- vezetékben elhelyezett szivattyú,
- elosztó rendszerű adagoló szivattyú,
- egyes elem,
- egyedi befecskendező fúvóka
8.1.9. Tüzelőanyag-rendszer (gázmotorok):
- keverőegység,
- gázbevezetés/-befecskendezés (egypontos, többpontos),
- folyadék-befecskendezés (egypontos, többpontos)
8.1.10. Gyújtási rendszer (gázmotorok)
8.1.11. Különféle jellemzők:
- kipufogógáz-visszavezető rendszer,
- vízbefecskendezés/-emulzió,
- másodlagoslevegő-befecskendezés,
- feltöltőlevegő-hűtő rendszer
8.1.12. A kipufogógáz utókezelése:
- háromutas katalizátor
- oxidációs katalizátor
- redukáló katalizátor
- hőreaktor
- részecskecsapda
8.2. Az alapmotor kiválasztása
8.2.1. Dízelmotorok
A család alapmotorja kiválasztásának elsődleges kritériuma, hogy melyik motornál a legnagyobb a löketenkénti tüzelőanyag-szállítás a gyártó által megadott legnagyobb nyomatékhoz tartozó fordulatszámnál. Ha egynél több motor felel meg ennek az elsődleges feltételnek, az alapmotor kiválasztásának másodlagos kritériuma, hogy melyik motornál a legnagyobb a löketenkénti tüzelőanyag-szállítás a névleges fordulatszámnál. Bizonyos esetekben a jóváhagyó hatóság úgy ítélheti meg, hogy a család legrosszabb szennyezőanyag-kibocsátás értékét egy második motor vizsgálata jellemezheti a legjobban. Így a jóváhagyó hatóság egy második motort is kiválaszthat a vizsgálathoz olyan tulajdonságok alapján, amelyekből arra lehet következtetni, hogy a család motorjai közül ennek lehet a legnagyobb a szennyezőanyag-kibocsátása.
Ha az egy családba tartozó motorok olyan változó tulajdonságokkal is rendelkeznek, amelyekről feltételezhető, hogy hatással vannak a szennyezőanyag-kibocsátásra, ezeket a tulajdonságokat is meg kell állapítani és figyelembe kell venni az alapmotor kiválasztásánál.
8.2.2. Gázmotorok
A család alapmotorja kiválasztásának elsődleges kritériuma, hogy melyik motornak a legnagyobb a hengertérfogata. Ha egynél több motor felel meg ennek az elsődleges feltételnek, az alapmotort egy másodlagos kritérium alapján kell kiválasztani, az alábbi sorrendben:
- a legnagyobb löketenkénti tüzelőanyag-szállítás a gyártó által megadott legnagyobb teljesítményhez tartozó fordulatszámnál,
- a legkorábbi előgyújtás,
- a legkisebb mértékű kipufogógáz-visszavezetés,
- levegőszivattyú hiánya vagy a legkisebb tényleges levegőszállítású szivattyú.
Bizonyos esetekben a jóváhagyó hatóság úgy ítélheti meg, hogy a család legrosszabb szennyezőanyag-kibocsátás értékét egy második motor vizsgálata jellemezheti a legjobban. Így a jóváhagyó hatóság egy második motort is kiválaszthat a vizsgálathoz olyan tulajdonságok alapján, amelyekből arra lehet következtetni, hogy a család motorjai közül ennek lehet a legnagyobb a szennyezőanyag-kibocsátása.
9. GYÁRTÁSMEGFELELŐSÉG
9.1. A gyártásmegfelelőséget biztosító intézkedéseket a 70/156/EGK irányelv 10. cikkének megfelelően kell megtenni. A gyártásmegfelelőségnek ellenőrzése az irányelv VI. mellékletében meghatározott típusbizonyítványokban szereplő leírás alapján történik.
Ha az illetékes hatóságok nincsenek megelégedve a gyártó ellenőrzési eljárásával, a 70/156/EGK irányelv X. mellékletének 2.4.2 és 2.4.3 pontját lehet alkalmazni.
9.1.1. Amennyiben mérni kell a szennyezőanyag-kibocsátást, és egy motor típusjóváhagyásának egy vagy több kiterjesztése van, a vizsgálatokat a szóban forgó kiterjesztésre vonatkozó információs csomagban leírt motoron kell elvégezni.
9.1.1.1. Egy szennyezőanyag-vizsgálatra benyújtott motor megfelelősége:
Miután a motort átadták a hatóságoknak, a gyártó többé semmiféle beállítást sem végezhet a kiválasztott motorokon.
9.1.1.1.1. Három motort kell véletlenszerűen kiválasztani a sorozatból. Azokat a motorokat, amelyekre a 6.2.1. pont táblázatainak A sora szerinti típusjóváhagyás céljából csak az ESC- és ELR-vizsgálatot vagy csak az ETC-vizsgálatot kell alkalmazni, ezeknek az alkalmazható vizsgálatoknak kell alávetni a gyártás megfelelőségének ellenőrzéséhez. A hatóság egyetértésével minden más, a 6.2.1. pont táblázatainak A, B1 vagy B2 vagy C sora szerint típusjóváhagyást kapott motort vagy az ESC- és ELR-ciklussal, vagy pedig az ETC-ciklussal kell vizsgálni a gyártás megfelelőségének ellenőrzéséhez. A határértékek e melléklet 6.2.1. pontjában vannak megadva.
9.1.1.1.2. A vizsgálatokat e melléklet 1. függeléke szerint kell elvégezni akkor, ha az illetékes hatóság meg van elégedve a gyártó által a gépjárművekre és pótkocsijaikra vonatkozó 70/156/EGK irányelv X. melléklete szerint megadott gyártási szórással.
A vizsgálatokat e melléklet 2. függeléke szerint kell elvégezni akkor, ha az illetékes hatóság nincs megelégedve a gyártó által a gépjárművekre és pótkocsijaikra vonatkozó 70/156/EGK irányelv X. melléklete szerint megadott gyártási szórással.
A gyártó kérésére a vizsgálatokat az e melléklet 3. függeléke szerint lehet elvégezni.
9.1.1.1.3. A mintaként kiválasztott motor vizsgálata alapján a sorozatgyártást megfelelőnek kell tekinteni, ha a megfelelő függelékben alkalmazott vizsgálati kritériumok alapján az összes szennyező anyaggal kapcsolatban elfogadási döntés született, és nem megfelelőnek kell tekinteni, ha egy szennyező anyaggal kapcsolatban elutasítási döntés született.
Ha egy szennyező anyagra nézve elfogadási döntés született, ezt a döntést a más szennyező anyagokkal kapcsolatos döntés érdekében végzett további vizsgálatok során nem lehet megváltoztatni.
Ha nem született elfogadási döntés minden szennyező anyagra és nem született elutasítási döntés egy szennyező anyagra sem, a vizsgálatot egy másik motoron kell elvégezni (lásd a 2. ábrát).
Ha nem születik döntés, a gyártó bármelyik pillanatban elhatározhatja a vizsgálat leállítását. Ebben az esetben elutasítási döntést kell feljegyezni.
9.1.1.2. A vizsgálatokat újonnan gyártott motorokon kell elvégezni. A gázüzemű motorokat a III. melléklet 2. függelékének 3. bekezdésében meghatározott módszer szerint be kell járatni.
9.1.1.2.1. A gyártó kérésére azonban a vizsgálatokat olyan dízel- vagy gázmotorokon lehet elvégezni, amelyek már többet jártak a 9.1.1.2. pontban említett időnél, ami maximum 100 óra lehet. Ebben az esetben a bejáratási műveletet a gyártó végzi el, akinek vállalnia kell, hogy semmiféle beállítást sem végez ezeken a motorokon.
9.1.1.2.2. Ha a gyártó kéri, hogy a 9.1.1.2.1. pont szerint elvégezhesse a bejáratási műveletet, ez végrehajtható:
- minden vizsgálandó motoron,
- vagy
- az első vizsgálandó motoron, egy változási együttható meghatározásával az alábbiak szerint:
-
- az első vizsgálandó motoron megmérik a szennyezőanyag-kibocsátást nulla és "x" óra elteltével,
- kiszámítják a szennyezőanyag-kibocsátás változási együtthatóját minden egyes szennyező anyagra a nulla és "x" óra között:
-

- Ez egynél kevesebb lehet.
A következő motorokat nem kell bejáratásnak alávetni, de a nulla órához tartozó szennyezőanyag-kibocsátásukat módosítani kell a változási együtthatóval.
Ebben az esetben az alkalmazott értékek:
- az első motor "x" óránál mért értékei,
- a többi motor nulla óránál mért értékei, megszorozva a változási együtthatóval.
9.1.1.2.3. A dízelmotoroknál és a PB-gázüzemű motoroknál ezeket a vizsgálatokat kereskedelmi tüzelőanyagokkal lehet elvégezni. A gyártó kérésére azonban a IV. mellékletben leírt referencia-tüzelőanyagok használhatók. Ez az e melléklet 4. pontjában leírt vizsgálatokat jelenti, minden gázmotornál legalább két referencia-tüzelőanyaggal.
9.1.1.2.4. Földgázüzemű motoroknál valamennyi vizsgálat kereskedelmi forgalomban levő tüzelőanyaggal végezhető a következő módon:
- H jelű motoroknál a H tartományba tartozó kereskedelmi tüzelőanyaggal (0,89 ≤ Sλ ≤ 1,00),
- L jelű motoroknál az L tartományba tartozó kereskedelmi tüzelőanyaggal (1,00 ≤ Sλ ≤ 1,19),
- HL jelű motoroknál a λ-eltolási tényező szélső tartományaiba eső kereskedelmi tüzelőanyaggal (0,89 ≤ Sλ ≤ 1,19).
A gyártó kérésére azonban a IV. mellékletben leírt referencia-tüzelőanyagok is használhatók. Ez a rendelkezés az e melléklet 4. pontjában meghatározott vizsgálatokra vonatkozik.
9.1.1.2.5. Ha kereskedelmi forgalomban levő tüzelőanyag használatakor a gázüzemű motorok meg nem felelése következtében vita alakulna ki, a vizsgálatokat azzal a referencia-tüzelőanyaggal kell elvégezni, amellyel az alapmotort vizsgálták, vagy egy, a 4.1.3.1. és 4.2.1.1. pontban említett 3. tüzelőanyaggal, amellyel az alapmotort vizsgálhatták volna. Ekkor az eredményt számítással kell módosítani, a 4.1.4, 4.1.5.1. és 4.2.1.2. pontban említett megfelelő "r", "ra" vagy "rb" tényező(k) alkalmazásával. Ha az r, ra vagy rb kisebb egynél, nem szükséges korrekciót végezni. A mért és a számított eredményeknek azt kell igazolniuk, hogy a motor minden fontosabb tüzelőanyaggal (1., 2. - és ha alkalmazható - 3. tüzelőanyag földgázüzemű motorok, valamint "A" és "B" tüzelőanyagok PB-gázüzemű motorok esetében) megfelel a határértékeknek.
9.1.1.2.6. Az egy bizonyos összetételű tüzelőanyaggal való működésre tervezett gázmotor gyártásmegfelelőségi vizsgálatait azzal a tüzelőanyaggal kell elvégezni, amelyre a motort beállították.

2. ábra
A gyártásmegfelelőség vizsgálatának folyamatábrája
1. Függelék
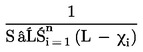
A GYÁRTÁSMEGFELELŐSÉG VIZSGÁLATI MÓDSZERE, HA A SZÓRÁS KIELÉGÍTŐ
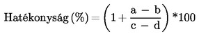
1. Ez a függelék a gyártás szennyezőanyag-kibocsátás szempontjából való megfelelőségének igazolására szolgáló eljárást írja le arra az esetre, ha a gyártó által megadott gyártási szórás kielégítő.
2. Legalább három motorból álló mintanagyság mellett a mintavételi eljárás úgy van meghatározva, hogy annak valószínűsége, hogy a tétel átmenjen a próbán 40 %-nyi hibás motor mellett, 0,95 (a gyártó kockázata = 5 %), míg annak valószínűsége, hogy a tételt elfogadják 65 %-nyi hibás motor mellett, 0,10 (a fogyasztó kockázata = 10 %).
3. Az I. melléklet 6.2.1. pontjában megadott valamennyi szennyező anyagra az alábbi eljárást kell alkalmazni (lásd a 2. ábrát):
Legyen:
L = a szennyező anyag határértékének természetes logaritmusa;
χi = a minta i-edik motorján mért érték természetes logaritmusa;
s = a gyártási szórás becsült értéke (a mérések természetes logaritmusának vétele után);
n = az érvényes mintadarabszám
4. A szórással normált eltérések összegét minden mintára az alábbi képlettel kell kiszámítani:

5. Ekkor:
- ha a vizsgálati statisztika eredménye nagyobb, mint a mintanagyságra a 3. táblázatban megadott elfogadási küszöbérték, a szennyező anyagra az elfogadási döntés érvényes,
- ha a vizsgálati statisztika eredménye kisebb, mint a mintanagyságra a 3. táblázatban megadott elutasítási küszöbérték, a szennyező anyagra az elutasítási döntés érvényes,
- egyéb esetben egy további járművet kell megvizsgálni az I. melléklet 9.1.1.1 pontja szerint, és a számítási eljárást az egy további egységet tartalmazó mintára kell alkalmazni.
3. táblázat
Az 1. függelék mintavételi tervének elfogadási és elutasítási küszöbértékei
Legkisebb mintanagyság: 3
A vizsgált motorok halmozott száma (mintanagyság) | Elfogadási küszöbérték An | Elutasítási küszöbérték Bn |
3 | 3,327 | - 4,724 |
4 | 3,261 | - 4,790 |
5 | 3,195 | - 4,856 |
6 | 3,129 | - 4,922 |
7 | 3,063 | - 4,988 |
8 | 2,997 | - 5,054 |
9 | 2,931 | - 5,120 |
10 | 2,865 | - 5,185 |
11 | 2,799 | - 5,251 |
12 | 2,733 | - 5,317 |
13 | 2,667 | - 5,383 |
14 | 2,601 | - 5,449 |
15 | 2,535 | - 5,515 |
16 | 2,469 | - 5,581 |
17 | 2,403 | - 5,647 |
18 | 2,337 | - 5,713 |
19 | 2,271 | - 5,779 |
20 | 2,205 | - 5,845 |
21 | 2,139 | - 5,911 |
22 | 2,073 | - 5,977 |
3 | 2,007 | - 6,043 |
24 | 1,941 | - 6,109 |
25 | 1,875 | - 6,175 |
26 | 1,809 | - 6,241 |
27 | 1,743 | - 6,307 |
28 | 1,677 | - 6,373 |
29 | 1,611 | - 6,439 |
30 | 1,545 | - 6,505 |
31 | 1,479 | - 6,571 |
32 | - 2,112 | - 2,112 |
2. függelék
A GYÁRTÁSMEGFELELŐSÉG VIZSGÁLATI MÓDSZERE, HA A SZÓRÁS NEM KIELÉGÍTŐ VAGY NEM ÁLL RENDELKEZÉSRE
1. Ez a függelék a gyártás szennyezőanyag-kibocsátás szempontjából való megfelelőségének igazolására szolgáló eljárást írja le arra az esetre, ha a gyártó által megadott gyártási szórás nem kielégítő, vagy nem áll rendelkezésre.
2. Legalább három motorból álló mintanagyság mellett a mintavételi eljárás úgy van meghatározva, hogy annak valószínűsége, hogy a tétel átmenjen a próbán 40 %-nyi hibás motor mellett, 0,95 (a gyártó kockázata = 5 %), míg annak valószínűsége, hogy a tételt elfogadják 65 %-nyi hibás motor mellett, 0,10 (a fogyasztó kockázata = 10 %).
3. A szennyező anyagokra az I. melléklet 6.2.1. pontjában megadott értékeket logaritmiko-normális eloszlásúnak kell tekinteni, és át kell őket alakítani, meghatározva természetes logaritmusukat. Jelöljük m0 - valés m-mel a minimális, illetve a legnagyobb mintaszámot (m0= 3 és m = 32) és jelöljük n-nel az érvényes mintaszámot.
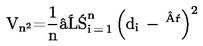
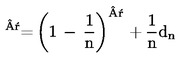
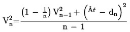
4. Ha egy sorozatban mért értékek természetes logaritmusai c1, c2...cI, és L a szennyező anyag határértékének természetes logaritmusa, akkor meg kell határozni az alábbiakat:

és


5. A 4. táblázatban láthatók a elfogadási (An) és az elutasítási (Bn) küszöbértékek az érvényes mintanagyság függvényében. A vizsgálati statisztikai eredménye a

hányados, és ezt kell felhasználni annak megállapításához, hogy egy sorozat elfogadható-e vagy nem, az alábbiak szerint:
m0 ≤ n ≤ m értékekre:
- a sorozat elfogadható, ha,

,
- a sorozatot el kell utasítani, ha,

,
- új mérést kell végezni, ha.

.
6. Megjegyzések
Az alábbi rekurzív képletek jól használhatók a vizsgálati statisztika egymást követő értékeinek kiszámításához:



4. táblázat
A 2. függelék mintavételi tervének elfogadási és elutasítási küszöbértékei
Legkisebb mintanagyság: 3
A vizsgált motorok halmozott száma (mintanagyság) | Elfogadási küszöbérték An | Elutasítási küszöbérték Bn |
3 | - 0,80381 | 16,64743 |
4 | - 0,76339 | 7,68627 |
5 | - 0,72982 | 4,67136 |
6 | - 0,69962 | 3,25573 |
7 | - 0,67129 | 2,45431 |
8 | - 0,64406 | 1,94369 |
9 | -0,61750 | 1,59105 |
10 | - 0,59135 | 1,33295 |
11 | - 0,56542 | 1,13566 |
12 | - 0,53960 | 0,97970 |
13 | - 0,51379 | 0,85307 |
14 | - 0,48791 | 0,74801 |
15 | - 0,46191 | 0,65928 |
16 | - 0,43573 | 0,58321 |
17 | - 0,40933 | 0,51718 |
18 | - 0,38266 | 0,45922 |
19 | - 0,35570 | 0,40788 |
20 | - 0,32840 | 0,36203 |
21 | - 0,30072 | 0,32078 |
22 | - 0,27263 | 0,28343 |
23 | - 0,24410 | 0,24943 |
24 | - 0,21509 | 0,21831 |
25 | - 0,18557 | 0,18970 |
26 | - 0,15550 | 0,16328 |
27 | - 0,12483 | 0,13880 |
28 | - 0,09354 | 0,11603 |
29 | - 0,06159 | 0,09480 |
30 | - 0,02892 | 0,07493 |
31 | - 0,00449 | 0,05629 |
32 | - 0,03876 | 0,03876 |
3. függelék
A GYÁRTÁSMEGFELELŐSÉG VIZSGÁLATI MÓDSZERE A GYÁRTÓ KÉRÉSÉRE
1. Ez a függelék a gyártás szennyezőanyag-kibocsátás szempontjából való megfelelőségének igazolására szolgáló eljárást írja le arra az esetre, ha ezt a gyártó kéri.
2. Legalább három motorból álló mintanagyság mellett a mintavételi eljárás úgy van meghatározva, hogy annak valószínűsége, hogy a tétel átmenjen a próbán 30 %-nyi hibás motor mellett, 0,90 (a gyártó kockázata = 10 %), míg annak valószínűsége, hogy a tételt elfogadják 65 %-nyi hibás motor mellett, 0,10 (a fogyasztó kockázata = 10 %).
3. Az I. melléklet 6.2.1. pontjában megadott valamennyi szennyező anyagra az alábbi eljárást kell alkalmazni (lásd a 2. ábrát):
Legyen:
L = a szennyező anyag határértéke;
xi = a minta i-edik motorján mért érték;
n = az érvényes mintadarabszám.
4. Ki kell számítani a mintára a vizsgálati statisztikát, mennyiségileg megadva a nem megfelelő motorok számát, azaz ahol xi ≥ L:
5. Ekkor:
- ha a vizsgálati statisztika eredménye kisebb, mint a mintanagyságra az 5. táblázatban megadott elfogadási küszöbérték, vagy azzal egyenlő, a szennyező anyagra az elfogadási döntés érvényes,
- ha a vizsgálati statisztika eredménye nagyobb, mint a mintanagyságra az 5. táblázatban megadott elutasítási küszöbérték vagy azzal egyenlő, a szennyező anyagra az elutasítási döntés érvényes,
- egyéb esetben egy további járművet kell megvizsgálni az I. melléklet 9.1.1.1 pontja szerint, és a számítási eljárást az egy további egységet tartalmazó mintára kell alkalmazni.
Az 5. táblázatban az elfogadási és elutasítási küszöbértékek az ISO 8422/1991 szabvány segítségével kerültek kiszámításra.
5. táblázat
A 3. függelék mintavételi tervének elfogadási és elutasítási küszöbértékei
Legkisebb mintanagyság: 3
A vizsgált motorok halmozott száma (mintanagyság) | Elfogadási küszöbérték | Elutasítási küszöbérték |
3 | – | 3 |
4 | 0 | 4 |
5 | 0 | 4 |
6 | 1 | 5 |
7 | 1 | 5 |
8 | 2 | 6 |
9 | 2 | 6 |
10 | 3 | 7 |
11 | 3 | 7 |
12 | 4 | 8 |
13 | 4 | 8 |
14 | 5 | 9 |
15 | 5 | 9 |
16 | 6 | 10 |
17 | 6 | 10 |
18 | 7 | 11 |
19 | 8 | 9 |
II. MELLÉKLET

1. függelék
A(Z ALAP)MOTOR FŐ JELLEMZŐI ÉS A VIZSGÁLAT VÉGREHAJTÁSÁRA VONATKOZÓ INFORMÁCIÓK(1)









2. függelék
A MOTORCSALÁD FŐ JELLEMZŐI


3. függelék
A CSALÁDHOZ TARTOZÓ MOTORTÍPUS FŐ JELLEMZŐI(1)






4. függelék
A MOTORRAL KAPCSOLATOS JÁRMŰRÉSZEK JELLEMZŐI

III. MELLÉKLET
A VIZSGÁLATI ELJÁRÁS
1. BEVEZETÉS
1.1. Ez a melléklet a vizsgált motor által kibocsátott gáz-halmazállapotú összetevők, részecskék és füst mennyiségének meghatározási módszerét írja le. Három vizsgálati ciklus leírása következik, amelyeket az I. melléklet 6.2. pontjának rendelkezései szerint kell alkalmazni:
- az ESC, amely egy állandósult állapotú 13 üzemmódban végzett ciklusból áll,
- az ELR átmeneti terhelési fokozatokból áll különböző fordulatszámoknál, amelyek egyetlen vizsgálati eljárás szerves részei, és amelyeket egy időben kell elvégezni,
- az ETC, amely átmeneti üzemmódok másodpercről másodpercre változó sorozatából áll.
1.2. A vizsgálatot fékpadra szerelt, erőmérővel összekapcsolt motorral kell végezni.
1.3. A mérési elv
A motor kipufogógázában lévő mérendő szennyező anyagok magukban foglalják a gáz-halmazállapotú összetevőket (szén-monoxid, összes szénhidrogén a dízelmotoroknál csak az ESC-vizsgálatnál; nem-metán szénhidrogének dízelmotoroknál és gázmotoroknál csak az ETC-vizsgálatnál; metán gázmotoroknál csak az ETC-vizsgálatnál és a nitrogén-oxidok), a részecskéket (csak a dízelmotoroknál) és a füstöt (dízelmotoroknál csak az ELR-vizsgálatnál). Ezenfelül a szén-dioxidot gyakran használják keresőgázként a részleges vagy teljes átáramlású hígítórendszerek hígítási arányának meghatározására. A jó mérnöki gyakorlat ajánlja a szén-dioxid általános mérését, mert ez kitűnő eszköz a próbajáratás alatti mérési problémák felderítésére.
1.3.1. Az ESC-vizsgálat
A felmelegedett motor üzemállapotai mellett egy előírt műveletsorozat alatt folyamatosan vizsgálni kell a fenti kipufogógáz-szennyezőanyagokat a kezeletlen kipufogógázból vett minta alapján. A vizsgálati ciklus egy sor fordulatszám és terhelési üzemmódból áll, amelyek felölelik a dízelmotorok jellemző üzemi tartományát. Minden egyes üzemmódban meg kell határozni az egyes gáz-halmazállapotú szennyező anyagok koncentrációját, a kipufogógáz-áramot és a motor teljesítményét, és a mért értékeket súlyozni kell. A részecskemintát kondicionált külső levegővel kell felhígítani. A teljes vizsgálati eljárás alatt egy mintát kell venni és összegyűjteni megfelelő szűrőkön. Az egyes kibocsátott szennyező anyagok gramm/kilowattórában kifejezett mennyiségét az e melléklet 1. függelékében leírt módon kell kiszámítani. Ezenfelül az ellenőrzési területnek a műszaki szolgálat által kiválasztott három vizsgálati pontján ( 12 ) mérni kell a NOx mennyiségét, és a mért értékeket össze kell hasonlítani azokkal az értékekkel, amelyek a vizsgálati ciklusnak a kiválasztott vizsgálati pontokat körülvevő üzemmódjaiból kerültek kiszámításra. A NOx ellenőrzése biztosítja a motor kibocsátása csökkentésének hatékonyságát a tipikus motorüzemeltetési tartományon belül.
1.3.2. Az ELR-vizsgálat
Az előírt terhelés-válaszvizsgálat során füstölésmérő segítségével meg kell határozni a felmelegedett motor füstölését. A vizsgálat a motor 10 %-tól 100 %-ig terjedő terheléséből áll állandó fordulatszámon, három különböző motor-fordulatszámnál. Ezenfelül egy negyedik terhelési fokozattal is kell járni, amelyet a műszaki szolgálat választ ki (12) , és ennek értékét össze kell vetni az előző terhelési fokozatok értékeivel. A füstölés csúcsértékét az e melléklet 1. függelékében leírt átlagoló algoritmussal kell meghatározni.
1.3.3. Az ETC-vizsgálat
A felmelegedett motor üzemállapotai mellett végzett előírásos átmeneti ciklus során, amely jól megközelíti a tehergépkocsikba és buszokba épített nagy igénybevételű motorok országúti típusú menetjellegét, vizsgálni kell a fenti szennyező anyagokat a teljes kipufogógáz-mennyiség kondicionált külső levegővel történt felhígítása után. Felhasználva a motor-fékpad visszacsatolt nyomaték- és fordulatszámjeleit a teljesítményt a ciklus idejének figyelembevételével összesíteni kell, ami a motornak a ciklus alatt végzett munkáját eredményezi. Meg kell határozni a NOx és a HC koncentrációját a ciklus alatt, a gázelemző készülék jeleinek integrálásával. A CO, CO2 és NMHC koncentrációja meghatározható a gázelemző készülék jeleinek integrálásával vagy zsákos mintavétel útján. A részecskék mennyiségének meghatározásához megfelelő szűrőkön arányos mintát kell összegyűjteni. A hígított kipufogógáz áramát az egész ciklusra meg kell határozni, a kibocsátott szennyező anyagok tömegének kiszámításához. A kibocsátott szennyezőanyagtömeg-értékeket a motor munkájára kell vonatkoztatni, hogy megkapjuk az egyes szennyező anyagok kilowattóránként kibocsátott mennyiségét grammokban, az e melléklet 2. függelékében leírtak szerint.
2. VIZSGÁLATI KÖRÜLMÉNYEK
2.1. A motor vizsgálati körülményei
2.1.1. Meg kell mérni a motor által beszívott levegő Kelvinben kifejezett (Ta) abszolút hőmérsékletét és a kPa-ban kifejezett (ps) száraz légköri nyomást, és meg kell határozni az F paramétert az alábbi előírások szerint:
(a) dízelmotorokra:
Atmoszférikus szívású és mechanikus feltöltésű motorok:

Turbófeltöltős motor levegő-visszahűtéssel vagy anélkül:

(b) gázmotorokra:

2.1.2. A vizsgálat érvényessége
Ahhoz, hogy a vizsgálatot érvényesnek lehessen tekinteni, az F paraméterre fenn kell állnia a következő összefüggésnek:

2.2. Feltöltőlevegő-hűtővel felszerelt motorok
A feltöltőlevegő hőmérsékletét fel kell jegyezni, és ennek a gyártó által megadott legnagyobb teljesítménynek megfelelő fordulatszámnál és a teljes terhelésnél ± 5 K-re meg kell közelítenie a II. melléklet 1. függelékének 1.16.3. pontjában megadott legnagyobb feltöltőlevegő-hőmérsékletet. A hűtőközeg hőmérsékletének legalább 293 K-nek (20 °C) kell lennie.
Ha a próbaállomás rendszerét használják vagy egy külső fúvót, a feltöltőlevegő hőmérsékletének ± 5 K-re meg kell közelítenie a II. melléklet 1. függelékének 1.16.3. pontjában megadott legnagyobb feltöltőlevegő-hőmérsékletet a gyártó által megadott legnagyobb teljesítménynek megfelelő fordulatszámnál és a teljes terhelésnél. A fenti körülmények eléréséhez szükséges feltöltőlevegőhűtő- beállítást kell használni az egész vizsgálati ciklus alatt.
2.3. A motor levegőszívó rendszere
Olyan motor-levegőszívó rendszert kell alkalmazni, amely ± 100 Pa-on belül megközelíti a gyártó által megadott legnagyobb teljesítménynek megfelelő fordulatszámon és teljes terheléssel működő motor levegőszívó ellenállásának felső határát.
2.4. A motor kipufogórendszere
Olyan kipufogórendszert kell alkalmazni, amely ± 1 000Pa-on belül megközelíti a gyártó által megadott legnagyobb teljesítménynek megfelelő fordulatszámon és teljes terheléssel működő motor kipufogó-ellennyomásának felső határát, olyan térfogat mellett, amely a gyártó által megadott érték ± 40 %-án belül van. Használható a próbaállomás rendszere, ha az a motor tényleges üzemi körülményeit reprezentálja. A kipufogórendszernek meg kell felelnie a III. melléklet 4. függelékének 3.4 pontjában és az V. melléklet 2.2.1, EP és 2.3.1, EP pontjában leírt kipufogógáz-mintavételi követelményeknek.
Ha a motor kipufogógáz-utókezelő berendezéssel van ellátva, a kipufogócső átmérőjének az utókezelő berendezést tartalmazó expanziós szakasz elejéhez vezető részen legalább 4 csőátmérőnyi hosszon olyannak kell lennie, mint a gépjárműbe épített állapotban. A kipufogó-gyűjtőcső pereme vagy a turbófeltöltő kilépő csonkja és a kipufogógáz-utókezelő berendezés közötti távolságnak ugyanakkorának kell lennie, mint a gépjárműbe épített állapotban, vagy a gyártó által megadott határok közé kell esnie. A kipufogógáz-ellennyomásnak vagy ellenállásnak ugyanazoknak a kritériumoknak kell megfelelnie, mint amelyek az előző bekezdésben szerepelnek, és ezt egy szeleppel lehet beszabályozni. Az utókezelő berendezés tartályát a előzetes vizsgálatok és a motor feltérképezése során el lehet távolítani és egy olyan tartállyal lehet helyettesíteni, amelyben egy inaktív katalizátortartó van.
2.5. A hűtési rendszer
A motorhűtő rendszer teljesítményének elég nagynak kell lennie ahhoz, hogy fenn tudja tartani a gyártó által előírt rendes üzemi hőmérsékleteket.
2.6. A kenőolaj
A vizsgálat során használt kenőolaj műszaki adatait fel kell jegyezni, és csatolni kell a vizsgálati eredményekhez, a II. melléklet 1. függelékének 7.1. pontja szerint.
2.7. A tüzelőanyag
A IV. mellékletben megadott referencia-tüzelőanyagot kell használni.
A tüzelőanyag hőmérsékletét és a mérési pontot a II. melléklet 1. függelékének 1.16.5. pontjában megadott határokon belül a gyártónak kell megadnia. A tüzelőanyag hőmérséklete nem lehet alacsonyabb, mint 306 K (33 °C). Ha nincs külön megadva, a hőmérsékletnek 311 K ± 5 K-nek (38 °C ± 5 °C) kell lennie a tüzelőanyag-ellátó rendszerbe való belépésnél.
Földgáz- és PB-gázüzemű motoroknál a tüzelőanyag hőmérsékletének és a mérési pontnak a II. melléklet 1. függelékének 1.16.5. pontjában vagy a II. melléklet 3. függelékének 1.16.5. pontjában megadott határok között kell lennie akkor, ha a motor nem alapmotor.
2.8. A kipufogógáz-utókezelő berendezés vizsgálata
Ha a motor fel van szerelve kipufogógáz-utókezelő berendezéssel, a vizsgálati ciklus(ok) során mért szennyezőanyag-kibocsátásnak képviselnie kell az üzemi szennyezőanyag-kibocsátást. Amennyiben ezt nem lehet egyetlen ciklussal elérni, (pl. időről időre regenerált részecskeszűrők miatt), több vizsgálati ciklust kell elvégezni, és a vizsgálatok eredményeit átlagolni és/vagy súlyozni kell. A pontos eljárásról a motor gyártójának és a műszaki szolgálatnak kell megegyeznie, jó mérnöki megítélés alapján.
1. függlék
AZ ESC- ÉS ELR-VIZSGÁLATI CIKLUSOK
1. A MOTOR ÉS A FÉKPAD BEÁLLÍTÁSAI
1.1. Az A, B és C motor-fordulatszámok meghatározása
Az A, B és C motor-fordulatszámokat a gyártónak kell megadnia az alábbi rendelkezéseknek megfelelően:
Az nhi magas fordulatszámot a II. melléklet 1. függelékének 8.2 pontja szerint meghatározott, a gyártó által megadott P(n) legnagyobb hasznos teljesítmény 70 %-ának számításával kell megállapítani. Az nn az a legmagasabb motor-fordulatszám, amelynél a teljesítménygörbén ez a teljesítményérték előfordul.
Az nlo alacsony fordulatszámot a II. melléklet 1. függelékének 8.2 pontja szerint meghatározott, a gyártó által megadott P(n) legnagyobb hasznos teljesítmény 50 %-ának számításával kell megállapítani. Az nlo az a legalacsonyabb motor-fordulatszám, amelynél a teljesítménygörbén ez a teljesítményérték előfordul.
Az A, B és C motor-fordulatszámokat az alábbiak szerint kell kiszámítani:



Az A, B és C motor-fordulatszámokat az alábbi módszerek valamelyikével kell igazolni:
a) A 80/1269/EGK irányelv szerinti motorteljesítmény-jóváhagyás során kiegészítő vizsgálati pontokat is kell mérni az nhi és az nlo pontos meghatározására. A teljesítménygörbéből meg kell állapítani a legnagyobb teljesítményt, nhi-t és nlo-t, és az A, B és C motor-fordulatszámokat a fenti rendelkezések szerint kell kiszámítani.
b) A motort fel kell térképezni a teljes terhelési görbe mentén, a legnagyobb terheletlen fordulatszámtól az alapjárati fordulatszámig, 1000 fordulat/min tartományonként legalább 5 mérési pontot felvéve, és további mérési pontokat a gyártó által megadott legnagyobb teljesítményhez tartozó fordulatszámhoz képest ± 50 f/min fordulatszámon belül. A feltérképezési görbéből meg kell állapítani a legnagyobb teljesítményt, nhi-t és nlo-t, és az A, B és C motor-fordulatszámokat a fenti rendelkezések szerint kell kiszámítani.
Ha a mért A, B és C motor-fordulatszámok ± 3 %-ra megközelítik a gyártó által megadott motor-fordulatszámokat, a szennyezőanyag-kibocsátási vizsgálatok során a gyártó által megadott motor-fordulatszámokat kell használni. Ha az eltérés bármelyik motor-fordulatszámnál magasabb 3 %-nál, a szennyezőanyag-kibocsátási vizsgálatok során a mért motor-fordulatszámokat kell használni.
1.2. Az erőmérő beállításának meghatározása
A II. melléklet 1. függelékének 8.2 pontjában meghatározott hasznos üzemi feltételek melletti, előírt vizsgálati üzemmódokhoz tartozó nyomatékértékek kiszámításához kísérleti úton meg kell határozni a teljes terheléshez tartozó nyomatéki görbét. Szükség szerint figyelembe kell venni a motorról meghajtott segédberendezések által felvett teljesítményt. A fékpad beállítását az egyes vizsgálati üzemmódokhoz az alábbi képlettel kell kiszámítani:

hasznos üzemi feltételek mellett vizsgálva

, nem hasznos üzemi feltételek mellett vizsgálva
ahol:
s = fékpad beállítási értéke, kW
P(n) = a motor hasznos teljesítménye a II. melléklet 1. függelékének 8.2. pontja szerint, kW
L = százalékos terhelés a 2.7.1. pont szerint, %
P(a) = a felszerelendő segédberendezések által felvett teljesítmény a II. melléklet 1. függelékének 6.1 pontja szerint
P(b) = a leszerelendő segédberendezések által felvett teljesítmény a II. melléklet 1. függelékének 6.2 pontja szerint
2. AZ ESC-VIZSGÁLAT
A gyártó kívánságára a mérési ciklus előtt egy előzetes vizsgálat végezhető a motor és a kipufogórendszer kondicionálása céljából.
2.1. A mintavevő szűrők előkészítése
Legalább egy órával a vizsgálat megkezdése előtt minden szűrő(pár)t egy zárt, de nem tömített Petri-csészébe és azzal együtt egy mérőkamrába kell helyezni stabilizáció céljából. A stabilizálási időszak végén minden szűrő(pár)t meg kell mérni, és a tárasúlyt fel kell jegyezni. Ez után a szűrő(pár)t zárt Petri-csészében vagy tömített szűrőtartóban kell tárolni addig, amíg nem lesz rá szükség a vizsgálathoz. Ha a szűrő(pár) a mérőkamrából történt eltávolítása utáni nyolc órán belül nem kerül felhasználásra, használat előtt ismét kondicionálni kell és le kell mérni.
2.2. A mérőberendezés felszerelése
A műszereket és a mintavevő szondákat előírt módon kell felszerelni. Ha a kipufogógáz hígításához teljes átáramlású hígítórendszert használnak, a kipufogócső végét be kell kötni a rendszerbe.
2.3. A hígítórendszer és a motor indítása
A hígítórendszert és a motort el kell indítani, és fel kell melegíteni, amíg nem stabilizálódik minden hőmérséklet és nyomás a teljes terheléshez tartozó értéken a gyártó ajánlásának és a jó mérnöki gyakorlatnak megfelelően.
2.4. A részecskeminta vevő rendszer elindítása
A részecskeminta vevő rendszert el kell indítani és megkerülő vezetéken (by-pass) át kell járatni. A hígítólevegő háttér-részecskeszintjét a hígítólevegőnek a részecskeszűrőn való átengedésével lehet meghatározni. Ha szűrt hígítólevegőt használnak, egy mérés végezhető a vizsgálat előtt vagy után. Ha a hígítólevegőt nem szűrik, mérés végezhető a ciklus elején és végén, és az értékeket átlagolni kell.
2.5. A hígítási arány beállítása
A hígítólevegő mennyiségét úgy kell beszabályozni, hogy a hígított kipufogógáz hőmérséklete közvetlenül az elsődleges szűrő előtt mérve bármelyik üzemmódnál 325 K (52 °C) vagy annál kevesebb legyen. A (q) teljes hígítási aránynak legalább 4-nek kell lennie.
Azoknál a rendszereknél, amelyek CO2 vagy NOx koncentrációmérést használnak a hígítási arány szabályozásához, a hígítólevegő CO2 vagy NOx tartalmát minden vizsgálat előtt és után meg kell mérni. A vizsgálat előtti és utáni hígítólevegő háttér-CO2 vagy -NOx koncentrációmérési értékeknek egymáshoz képest 100 ppm-en, illetve 5 ppm-en belül kell lenniük.
2.6. A gázelemző készülékek ellenőrzése
A gázelemző készülékeket nullánál és kalibrálva kell beszabályozni.
2.7. A vizsgálati ciklus
2.7.1. A következő 13 üzemmódból álló ciklust kell lefolytatni a fékpad működtetése mellett a vizsgálati motoron:
Üzemmód száma | Motor-fordulatszám | Százalékos terhelés | Súlyozási tényező | Az üzemmód időtartama |
1 | alapjárat | – | 0,15 | 4 perc |
2 | A | 100 | 0,08 | 2 perc |
3 | B | 50 | 0,10 | 2 perc |
4 | B | 75 | 0,10 | 2 perc |
5 | A | 50 | 0,05 | 2 perc |
6 | A | 75 | 0,05 | 2 perc |
7 | A | 25 | 0,05 | 2 perc |
8 | B | 100 | 0,09 | 2 perc |
9 | B | 25 | 0,10 | 2 perc |
10 | C | 100 | 0,08 | 2 perc |
11 | C | 25 | 0,05 | 2 perc |
12 | C | 75 | 0,05 | 2 perc |
13 | C | 50 | 0,05 | 2 perc |
2.7.2. A vizsgálat műveletsorozata
A vizsgálati műveletsorozatot el kell kezdeni. A vizsgálatot a 2.7.1. pontban megadott üzemmódszámok sorrendjében kell elvégezni.
A motort minden üzemmódban az előírt ideig kell járatni, a motor-fordulatszám és a terhelés beállítását az első 20 másodpercben kell elvégezni. A megadott fordulatszámot ± 50 fordulaton belül kell tartani, a megadott nyomatékot a legnagyobb nyomaték 2 %-án belül kell tartani a vizsgálati fordulatszámon.
A gyártó kérésére a vizsgálati műveletsorozat megfelelő számban megismételhető ahhoz, hogy nagyobb részecsketömeget lehessen összegyűjteni a szűrőn. A gyártónak részletes leírást kell adnia az adatok kiértékeléséről és a számítási eljárásokról. A gáz-halmazállapotú szennyezőanyag-kibocsátást az első ciklus alatt kell meghatározni.
2.7.3. A gázelemző készülék reagálása A gázelemző készülék kimenő adatait szalagos regisztrálókészülékkel kell feljegyezni, vagy egy egyenértékű adatgyűjtő rendszerrel kell mérni, miközben a kipufogógáz az egész vizsgálati ciklus alatt átáramlik a gázelemző készüléken.
2.7.4. Részecskeminta vétel
A teljes vizsgálati eljáráshoz egy pár szűrőt (elsődleges és másodlagos szűrő, lásd a III. melléklet 4. függelékében) kell használni. A vizsgálati ciklusban megadott üzemmódonkénti súlyozási tényezőket kell a mintavétel során figyelembe venni azzal, hogy a ciklus minden üzemmódjában a kipufogógáz tömegáramával arányos mintát vesznek ki. Ez a minta átáramlási sebességének, a mintavétel idejének és/vagy a hígítási aránynak a megfelelő beállításával érhető el úgy, hogy teljesüljön a tényleges súlyozási tényezők 5.6. pontban megadott kritériuma.
Az üzemmódonkénti mintavételi időtartamnak 0,01 súlyozási tényezőnként legalább 4 másodpercnek kell lennie. Az egyes üzemmódokon belül a mintavételt a lehető legkésőbb kell végrehajtani. A részecskeminta vétel befejezésének az egyes üzemmódok vége előtti 5 másodpercre kell esnie.
2.7.5. A motor üzemállapota
A részecskeminta vétel alatt, de legalább az egyes üzemmódok utolsó perce alatt, a fordulatszámra és terhelésre vonatkozó követelmények (lásd a 2.7.2.pontot) betartása mellett, minden üzemmódban fel kell jegyezni a motor fordulatszámát és terhelését, a beszívott levegő hőmérsékletét és a vákuumot, a kipufogógáz hőmérsékletét és ellennyomását, a tüzelőanyag-áramot és a levegő- vagy kipufogógáz-áramot, a feltöltőlevegő hőmérsékletét, a tüzelőanyag hőmérsékletét és a nedvességtartalmat.
Minden más, a számításhoz szükséges kiegészítő adatot fel kell jegyezni (lásd a 4. és 5. pontot).
2.7.6. Az NO
x
vizsgálata az ellenőrzési területen belül
Az NOx vizsgálatát az ellenőrzési területen belül, közvetlenül a 13. üzemmód befejezése után kell végrehajtani.
A mérések megkezdése előtt a motort a 13. üzemmódban három percen keresztül kondicionálni kell. A méréseket a műszaki szolgálat által kiválasztott különböző helyeken ( 13 ) kell végezni, az ellenőrzési területen belül. Az egyes mérések időtartamának 2 percnek kell lennie.
A mérési eljárás azonos a 13. ciklusüzemmódban végzett méréssel, és e melléklet 2.7.3, 2.7.5 és 4.1 pontja, valamint a III. melléklet 4. függelékének 3. pontja szerint kell elvégezni.
A számítást a 4. pont szerint kell elvégezni.
2.7.7. A gázelemző készülék ismételt ellenőrzése A szennyezőanyag-kibocsátási vizsgálat után egy nullázógázt és a korábbival azonos kalibráló gázt kell használni az ellenőrzés megismétléséhez. A vizsgálat akkor tekinthető elfogadhatónak, ha a vizsgálat előtti és a vizsgálat utáni eredmény közötti különbség a kalibráló gáz értékének 2 %-ánál kisebb.
3. AZ ELR-VIZSGÁLAT
3.1. A mérőberendezés felszerelése
A füstölésmérőt és a mintavevő szondákat, adott esetben, a kipufogó hangtompító vagy, ha ilyen van, az esetleges utókezelő berendezés után kell elhelyezni, a készülék gyártója által előírt általános felszerelési előírásnak megfelelően. Ezenfelül, ahol lehetséges, be kell tartani az ISO IDS 11614 10. szakaszának követelményeit is.
Bármely zérus vagy teljes léptékű vizsgálat előtt a füstölésmérőt fel kell melegíteni és stabilizálni kell a készülék gyártójának ajánlása szerint. Ha a füstölésmérő öblítőlevegő-rendszerrel is el van látva a mérőoptika bekormozódásának megakadályozása céljából, ezt a rendszert is aktiválni kell és be kell állítani a gyártó ajánlásainak megfelelően.
3.2. A füstölésmérő ellenőrzése
A zérus és teljes léptékű ellenőrzést a opacitásleolvasási üzemmódban kell végezni, mivel az opacitási skála két valóban meghatározható kalibrációs pontot nyújt, nevezetesen a 0 % opacitást és a 100 % opacitást. A fényelnyelési együttható ekkor korrekt módon számítható a mért opacitás és a füstölésmérő gyártója által megadott LA alapján, ha a készüléket a vizsgálat céljából visszaállítják a k leolvasási üzemmódba.
A füstölésmérő fénysugarának akadályozása nélkül a leolvasást 0,0 % ± 1, 0 % opacitásra kell beszabályozni. Ha a vevőt nem éri fénysugár, a leolvasást 100,0 % ± 1, 0 % opacitásra kell beszabályozni.
3.3. A vizsgálati ciklus
3.3.1. A motor kondicionálása
A motor és a rendszer felmelegítését legnagyobb teljesítménnyel kell végezni a gyártó ajánlásai szerinti motorparaméterek stabilizálása céljából. Az előkondicionáló fázisnak az is feladata, hogy a kipufogórendszerben a korábbi vizsgálatok során lerakódott anyagok ne befolyásolják az éppen végzett vizsgálatot.
Ha a motor stabilizálódott, a ciklust az előkondicionáló fázis befejezésétől számított 20 ± 2 másodpercen belül meg kell kezdeni. A gyártó kérésére a mérési ciklus előtt a további kondicionálás céljából egy előzetes vizsgálat végezhető.
3.3.2. A vizsgálati műveletsorozat
A vizsgálat három terhelési fokozat sorozatából áll a III. melléklet 1.1. pontjában foglaltaknak megfelelően meghatározott három A (1. ciklus), B (2. ciklus) és C (3. ciklus) motor-fordulatszám mindegyikénél, amelyet egy, a műszaki szolgálat által kiválasztott ( 14 ) 4. ciklus követ az ellenőrzési területen belül, 10 % és 100 % terhelés között. A 3. ábrán látható alábbi műveletsorozatot kell végrehajtani a fékpad üzemelése közben a vizsgálati motoron.

3. ábra
Az ELR-vizsgálat műveletsorozata
a) A motort az A fordulatszámon és 10 %-os terheléssel kell működtetni 20 ± 2 másodpercig. Az előírt fordulatszámot ± 20 f/min értéken belül, az előírt nyomatékot a legnagyobb nyomaték ± 2 %-án belül kell tartani a vizsgálati fordulatszámon.
b) A megelőző szakasz végén a fordulatszám-állító kart gyorsan a teljesen nyitott helyzetbe kell állítani, és 10 ± 1 másodpercig ott kell tartani. A szükséges fékpadterhelést kell alkalmazni ahhoz, hogy a motor fordulatszáma a szakasz első 3 másodpercében ± 150 f/min, a szakasz többi részében ± 20 f/min pontossággal fennmaradjon.
c) Az (a) és (b) alatt leírt műveletsorozatot kétszer meg kell ismételni.
d) A harmadik terhelési lépés befejeztével a motort a B fordulatszámra és 10 %-os terhelésre kell beállítani 20 ± 2 másodpercen belül.
e) A B fordulatszámon járó motorral végre kell hajtani az (a)-(c) műveletsorozatot.
f) A harmadik terhelési lépés befejeztével a motort a C fordulatszámra és 10 %-os terhelésre kell beállítani 20 ± 2 másodpercen belül.
g) A C fordulatszámon járó motorral végre kell hajtani az (a)-(c) műveletsorozatot.
h) A harmadik terhelési lépés befejeztével a motort a választott fordulatszámra és bármely 10 %-nál nagyobb terhelésre kell beállítani 20 ± 2 másodpercen belül.
i) A választott fordulatszámon járó motorral végre kell hajtani az (a)-(c) műveletsorozatot.
3.4. A ciklus érvényesítése
Az egyes vizsgálati fordulatszámoknál mért átlagos füstértékek (az egyes vizsgálati fordulatszámoknál a három egymást követő terhelési lépésből az e függelék 6.3.3. pontja szerint kiszámított SVA, SVB, SVC) relatív szórásának kisebbnek kell lennie az átlagérték 15 %-ánál vagy az I. melléklet 1. táblázatában megadott határérték 10 %-ánál, attól függően, hogy melyik a nagyobb. Ha a különbség nagyobb, a műveletsorozatot addig kell ismételni, amíg 3 egymást követő terhelési lépés ki nem elégíti az érvényesítési kritériumokat.
3.5. A füstölésmérő ismételt ellenőrzése
A vizsgálat utáni füstölésmérő nulla-eltolódása nem haladhatja meg az I. melléklet 1. táblázatában megadott határérték 5 %-át.
4. A GÁZ-HALMAZÁLLAPOTÚ SZENNYEZŐ ANYAGOK MENNYISÉGÉNEK KISZÁMÍTÁSA
4.1. Az adatok kiértékelése
A gáz-halmazállapotú szennyező anyagok kiértékeléséhez az egyes üzemmódok utolsó 30 másodpercének diagram-leolvasásait kell átlagolni, és az egyes üzemmódok HC, CO és NOx átlagos koncentrációit (conc) az átlagos diagram-leolvasásokból és a megfelelő kalibrációs adatokból kell meghatározni. Másfajta adatrögzítés is használható, ha az egyenértékű adatgyűjtést biztosít.
Az ellenőrzött területen végzett NOx-vizsgálatnál a fenti követelmények csak az NOx-re vonatkoznak.
A GEXHW kipufogógáz-áramot, vagy ha választás szerint ezt használják, a GTOTW hígított kipufogógáz-áramot a III. melléklet 4. függelékének 2.3. pontja szerint kell meghatározni.
4.2. Száraz/nedves korrekció
Ha a mérés nem nedves alapon történt, a mért koncentrációt az alábbi képletekkel kell nedves alapúra átszámítani:

A kezeletlen kipufogógázra:

és

Hígított kipufogógázra:


A hígítólevegőre | A beszívott levegőre (ha az más, mint a hígítólevegő) |
[Kép #1] | [Kép #2] |
[Kép #3] | [Kép #4] |
[Kép #5] | [Kép #6] |

Kép #1

Kép #2

Kép #3

Kép #4

Kép #5

Kép #6
ahol:
Ha, Hd = g víz per kg száraz levegő
Rd, Ra = a hígító/beszívott levegő relatív nedvességtartalma, %
pd, pa = a hígító/beszívott levegő telítési gőznyomása, kPa
pB = a légköri nyomás, kPa
4.3. NOx-korrekció a nedvességtartalom és a hőmérséklet szempontjából
Mivel az NOx-kibocsátás függ a környező levegőállapotától, az NOx-koncentrációt korrigálni kell a környező levegő hőmérsékletének és nedvességtartalmának figyelembevételévelaz alábbi képletben megadott tényezőkkel:

ahol:
A = 0,309 GFUEL/GAIRD - ,0266
B = - 0,209 GFUEL/GAIRD + ,00954
Ta = a levegő hőmérséklete, K
H
a
=
a beszívott levegő nedvességtartalma, g víz per kg száraz levegő

amelyben:
Ra = a beszívott levegő relatív nedvességtartalma, %
pa = a beszívott levegő telítési gőznyomása, kPa
pb = a teljes légköri nyomás, kPa.
4.4. A szennyezőanyag-kibocsátás tömegárama mértékének számítása
A szennyezőanyag-kibocsátás tömegáramának mértékét (g/h) minden egyes üzemmódban az alábbiak szerint kell kiszámítani, feltételezve, hogy a kipufogógáz sűrűsége 273 K (0 °C) hőmérsékleten és 101,3 kPa nyomáson 1,293 kg/m3:
(1)

(2)

(3)

ahol az NOx conc, COconc, HCconc ( 15 ) a 4.1. pont szerint meghatározott átlagos koncentrációk (ppm) a kezeletlen kipufogógázban.
Ha, választás szerint, a gáz-halmazállapotú szennyezőanyag-kibocsátást teljes átáramlású hígítórendszerrel határozzák meg, az alábbi képleteket kell alkalmazni:
(1)

(2)

(3)

ahol az NOx conc, COconc, HCconc ( 16 ) 22 a III. melléklet 2. függelékének 4.3.1.1. pontja szerint meghatározott átlagos háttér-korrigált koncentrációk (ppm) a hígított kipufogógázban, az egyes üzemmódokban.
4.5. A fajlagos szennyezőanyag-kibocsátás számítása
A fajlagos szennyezőanyag-kibocsátást (g/kWh) minden egyes összetevőre az alábbi módon kell kiszámítani:



A fenti számításban használt (WF) súlyozási tényezők a 2.7.1. pont szerinti tényezők.
4.6. Az ellenőrzött terület értékeinek számítása
A 2.7.6. pont szerint kiválasztott három ellenőrzési pontban meg kell mérni a NOx kibocsátást, és ki kell számítani a 4.6.1. pont szerint, és interpolációval is meg kell határozni a vizsgálati ciklusnak a szóban forgó ellenőrzési ponthoz legközelebb eső üzemmódjai alapján a 4.6.2. pont szerint. Ez után a mért értékeket a 4.6.3. pont szerint össze kell vetni az interpolált értékekkel.
4.6.1. A fajlagos szennyezőanyag-kibocsátás számítása
Az egyes (Z) ellenőrzési pontokban a kibocsátott NOx értékét az alábbiak szerint kell kiszámítani:


4.6.2. A szennyezőanyag-kibocsátás értékének meghatározása a vizsgálati ciklus alapján
Az NOx - kibocsátást minden egyes ellenőrzési pontban a ciklusnak a kiválasztott Z ellenőrzési pontot a 4. ábrán látható módon körülvevő négy legközelebbi üzemmódjából kell interpolálni. Ezekre az (R, S, T, U) üzemmódokra az alábbi meghatározások érvényesek:
Fordulatszám (R) = Fordulatszám (T) = nRT
Fordulatszám (S) = Fordulatszám (U) = nSU
Százalékos terhelés (R) = Százalékos terhelés (S)
Százalékos terhelés (T) = Százalékos terhelés (U).
A NOx - kibocsátást a kiválasztott Z ellenőrzési ponton az alábbiak szerint kell kiszámítani:

és:




ahol:
ER, ES, ET, EU = a környező üzemmódok fajlagos NOx-kibocsátása a 4.6.1. pont szerint számítva
MR, MS, MT, MU = a motor nyomatéka a környező üzemmódokban

4. ábra
A NOx ellenőrzési pont interpolációja
4.6.3. Az NOx-kibocsátási értékek összehasonlítása
A Z ellenőrzési ponton mért (NOx, Z) NOx-kibocsátást össze kell hasonlítani az (EZ) interpolált értékkel az alábbiak szerint:

5. A RÉSZECSKEKIBOCSÁTÁS SZÁMÍTÁSA
5.1. Az adatok kiértékelése
A részecskék mennyiségének kiértékeléséhez minden üzemmódban fel kell jegyezni a szűrőkön áthaladó minta össztömegét (MSAM, i).
A szűrőket vissza kell helyezni a mérőkamrába, és legalább egy órán keresztül, de 80 óránál nem hosszabb ideig kondicionálni kell őket, majd el kell végezni a mérlegelést. Fel kell jegyezni a szűrők összsúlyát, és ebből ki kell vonni a tárasúlyt (lásd e melléklet 1. szakaszát). Az Mf részecsketömeg az elsődleges és a másodlagos szűrőn összegyűlt részecskék tömegének összege.
Ha háttérkorrekciót kell alkalmazni, fel kell jegyezni a szűrőkön áthaladó hígítólevegő (MDIL) tömegét és a részecskék (Md) tömegét. Ha egynél több mérést végeztek, az Md/MDIL hányadost minden egyes mérésnél ki kell számítani, és a kapott értékeket átlagolni kell.
5.2. Részleges átáramlású hígítórendszer
A részecskekibocsátás véglegesen jegyzőkönyvezett vizsgálati eredményeit az alábbi lépések során kell meghatározni. Mivel többféle hígításiarány-szabályozás használható, különböző számítási módszerek vonatkoznak az GEDFW - re. Minden számítást az egyes üzemmódoknak a mintavételi időszak alatt mutatott átlagértékeire kell alapozni.
5.2.1. Izokinetikus rendszerek


ahol r az izokinetikus szondaés a kipufogócső keresztmetszeti területének aránya:

5.2.2. CO2-vagy NOx-koncentrációt mérő rendszerek


ahol:
concE = a keresőgáz nedves koncentrációja a kezeletlen kipufogógázban
concD = a keresőgáz nedves koncentrációja a hígított kipufogógázban
concA = a keresőgáz nedves koncentrációja a hígítólevegőben
A száraz alapon mért koncentrációt nedves alapra kell átszámítani ennek a függeléknek az 4.2. pontja szerint.
5.2.3. CO2- mérést és szénegyensúly-módszert használó rendszerek ( 17 )

ahol:
CO2D = a hígított kipufogógáz CO2-koncentrációja
CO2A = a hígítólevegő CO2-koncentrációja
(a koncentrációk nedves alapon, %-ban)
Ez az egyenlet a szénegyensúly feltételezésén alapul (a motorba bevitt szénatomok CO2 alakjában távoznak), és a következő lépések során határozható meg:

és:

5.2.4. Áramlásmérést használó rendszerek


5.3. Teljes átáramlású hígítórendszer
A részecskekibocsátás véglegesen jegyzőkönyvezett vizsgálati eredményeit az alábbi lépések során kell meghatározni. Minden számítást az egyes üzemmódoknak a mintavételi időszak alatt mutatott átlagértékeire kell alapozni.

5.4. A részecske-tömegáram számítása
A részecske-tömegáramot az alábbiak szerint kell kiszámítani:

ahol:


i = 1 ,... n
az egész vizsgálati ciklusra meghatározva az egyes üzemmódok átlagértékeinek összegzésével, a mintavételi időszakra.
A részecske-tömegáram korrigálható a háttér figyelembevételére az alábbiak szerint:

Ha egynél több mérést végeznek, az

hányadost az

hányadossal kell helyettesíteni.
DFi = 13,4/(concCO2 + (concCO + concHC) * 10-4) az egyes üzemmódokra,
vagy
DFi = 13,4/concCO2 az egyes üzemmódokra.
5.5. A fajlagos szennyezőanyag-kibocsátás számítása
A fajlagos részecskekibocsátást az alábbiak szerint kell kiszámítani:

5.6. A tényleges súlyozási tényező
A WFE, i tényleges súlyozási tényező az egyes üzemmódokban az alábbiak szerint számítható:

A tényleges súlyozási tényezők értéke nem térhet el ± 0, 003-nél (üresjárati üzemmódban ± 0, 005-nél) többel a 2.7.1. pontban felsorolt súlyozási tényezőktől.
6. A FÜSTÉRTÉKEK SZÁMÍTÁSA
6.1. Bessel-algoritmus
A 6.3.1. pont szerint konvertált pillanatnyifüstérték-leolvasásból Bessel-algoritmus útján kell kiszámítani az 1 másodperces átlagértékeket. Az algoritmus egy aluláteresztő másodrendű szűrőt emulál, használata iterációs számítást igényel az együtthatók megállapításához. Ezek az együtthatók a füstölésmérő rendszer válaszidejétől és a mintavétel gyakoriságától függenek. Ezért ha a rendszer válaszideje és/vagy a mintavétel gyakorisága megváltozik, a 6.1.1. pontot meg kell ismételni.
6.1.1. A szűrő válaszidejének és a Bessel-állandónak a számítása
A szükséges Bessel-válaszidő (tF) a füstölésmérő rendszer fizikai és elektromos válaszidejének a függvénye a III. melléklet 4. függelékének 5.2.4. pontjában leírtak szerint, és az alábbi összefüggésből számítható:

ahol:
tp = a fizikai válaszidő, s
te = az elektromos válaszidő, s
A szűrő lezárási frekvenciájának (fc) kiszámítására szolgáló számítások 0,01 s-nál nem hosszabb idő alatt bekövetkező 0-ról 1-re történő ugrás alakú bemenetet vesznek alapul (lásd a VII. mellékletet). A válaszidő úgy van meghatározva, mint az az idő, ami aközött telik el, amikor ennek az ugrásnak a során a Bessel-kimenet eléri a 10 %-ot (t10), és amikor eléri a 90 %-ot (t90). Ezt az fc iterációjával kell elérni, amíg t90 - 10≈ tF. Az fc első iterációját az alábbi képlet adja meg:

Az E és K Bessel-állandót az alábbi összefüggésekből kell számítani:


ahol:
D = 0,618034
Δt = 1/mintavételi gyakoriság
W = 1/[tan(p * Dt * fc)]
6.1.2. A Bessel-algoritmus kiszámítása
E és K értékének felhasználásával az 1 s Bessel átlagolt válaszidőt egy Si ugrás alakú bemenetre az alábbiak szerint kell kiszámítani:

ahol:
Si-2 = Si-1 = 0
Si = 1
Yi-2 = Yi-1 = 0
A t10 és t90 időket interpolálni kell. A t90 és a t10 közötti időkülönbség meghatározza az ehhez az fc értékhez tartozó tF válaszidőt. Ha ez a válaszidő nem közelíti meg eléggé a kívánt válaszidőt, az iterációt folytatni kell addig, amíg a tényleges válaszidő a kívánt válaszidő 1 %-án belül nem kerül, az alábbiak szerint:

6.2. Az adatok kiértékelése
A füstmérési értékek mintáit legalább 20 Hz gyakorisággal kell venni.
6.3. A füst meghatározása
6.3.1. Az adatok konvertálása
Mivel a füstölésmérő alapvető mértékegysége az fényáteresztés, a füstértékeket a (t) fényáteresztésről a (k) fényelnyelési együtthatóra kell konvertálni az alábbiak szerint:

és

ahol:
k = fényelnyelési együttható, m-1
LA = tényleges optikai úthossz a készülék gyártójának megadása szerint, m
N = opacitás (fényelnyelés), %
t = fényáteresztés, %
A konverziót minden további adatfeldolgozást megelőzően kell végrehajtani.
6.3.2. Az átlagolt Bessel-füstérték kiszámítása
A helyes fc lezárási frekvencia az, ami megadja a tF kívánt szűrő-válaszidőt. Ha ez a frekvencia egyszer meg van határozva a 6.1.1. pontban leírt iterációs eljárással, kiszámíthatók a megfelelő E és K Bessel-állandók. Ekkor a Bessel-algoritmust kell alkalmazni a pillanatnyi füstnyomra (k-érték), a 6.1.2. pontban leírtak szerint:

A Bessel-algoritmus rekurzív jellegű. Így bizonyos Si-1 és Si-2 kezdeti bemenő értékekre és Yi-1 és Yi-2 kezdeti kimenő értékekre van szükség az algoritmus elindításához. Ezek 0-ra vehetők fel.
A három, A, B és C fordulatszám minden terhelési fokozatában minden egyes füstnyom egyedi Yi értékei közül ki kell választani az Ymax legnagyobb 1s értéket.
6.3.3. A végeredmény
Az (SV) közepes füstértékeket az egyes ciklusokból (vizsgálati fordulatszám) az alábbiak szerint kell kiszámítani:
Az A vizsgálati fordulatszámra : [Kép #7]

Kép #7
A B vizsgálati fordulatszámra : [Kép #8]

Kép #8
A C vizsgálati fordulatszámra : [Kép #9]

Kép #9
ahol:
Y max1 , Y max2 , Y max3 = a legmagasabb 1 s átlagolt Bessel-füstérték minden egyes terhelési fokozatban
A végső értéket az alábbiak szerint kell kiszámítani:

2. függlék
AZ ETC-VIZSGÁLATI CIKLUS
1. A MOTOR FELTÉRKÉPEZÉSI ELJÁRÁSA
1.1. A feltérképezési fordulatszám-tartomány meghatározása
Az ETC-nek a vizsgálókamrában való előállításához a motort a vizsgálati ciklus előtt fel kell térképezni a fordulatszám-nyomaték görbe meghatározásához. A minimális és legnagyobb feltérképezési fordulatszámok az alábbiak:
Minimális feltérképezési fordulatszám = alapjárati fordulatszám
Legnagyobb feltérképezési fordulatszám = nhi * 1,02 vagy az a fordulatszám, amelynél a teljes terhelési nyomaték nullára csökken, attól függően, hogy melyik a kisebb
1.2. A motor teljesítmény-térképének felvétele
A motort legnagyobb teljesítményen járatva fel kell melegíteni, hogy a motor paraméterei stabilizálódjanak a gyártó ajánlásának és a jó mérnöki gyakorlatnak megfelelően. Ha a motor üzeme stabilizálódott, a motor térképét az alábbiak szerint kell elkészíteni:
a) a motorról le kell venni a terhelést, és alapjárati fordulatszámon kell járatni;
b) a motort a befecskendező szivattyú teljes terhelésnek megfelelő állása mellett a minimális feltérképezési fordulatszámon kell járatni;
c) növelni kell a motor fordulatszámát 8 ± 1 min-1 /s átlagos ütemben, a minimális feltérképezési fordulatszámtól a legnagyobb feltérképezési fordulatszámig. A motor fordulatszámát és nyomatékát fel kell jegyezni legalább másodpercenként egy pont mintavételi gyakorisággal.
1.3. A feltérképezési görbe létrehozása
Az 1.2. pont során felvett összes adatpontot össze kell kötni, a pontok között lineáris interpolációval. Az eredményül kapott nyomatéki görbe a feltérképezési görbe, és ezt a motorciklus normalizált nyomatékértékeinek a vizsgálati ciklus tényleges nyomatékértékeire való konvertálására kell használni a 2. pontban leírtak szerint.
1.4. Más feltérképezési módok
Ha a gyártó úgy gondolja, hogy a fenti feltérképezési technika megbízhatatlan, vagy egy adott motort nem reprezentál megfelelően, más feltérképezési technika is használható. Ezeknek az alternatív technikáknak ki kell elégíteniük a leírt feltérképezési eljárásoknak azt a célját, hogy a vizsgálati ciklus során elért minden motor-fordulatszámnál meghatározzák a legnagyobban rendelkezésre álló nyomatékot. Az e pontban leírt feltérképezési technikától biztonsági vagy reprezentációs okokból való eltérést a műszaki szolgálatnak kell jóváhagynia, használatának indoklásával együtt. Regulátorral vagy turbófeltöltővel felszerelt motoroknál azonban semmi esetre sem használható a motor-fordulatszám folyamatos csökkentésének módszere.
1.5. Ismételt vizsgálat
Egy motort nem kell minden egyes vizsgálati ciklus előtt feltérképezni. Egy motort akkor kell a vizsgálati ciklus előtt újra feltérképezni, ha:
- az utolsó feltérképezés óta, mérnöki megítélés szerint túl hosszú idő telt el,
- vagy
- a motoron olyan fizikai módosításokat vagy új beállításokat végeztek, amelyek hatással lehetnek a motor teljesítőképességére.
2. A REFERENCIA-VIZSGÁLATICIKLUS LÉTREHOZÁSA
Az átmeneti vizsgálati ciklus e melléklet 3. függelékében van leírva. A fordulatszám és nyomaték normalizált értékeit az alábbiak szerint át kell alakítani tényleges értékekre, ez szolgáltatja a referenciaciklust.
2.1. A tényleges fordulatszám
A fordulatszámot az alábbi egyenlet segítségével kell denormalizálni:

(fsz = fordulatszám)Az (nref) referencia-fordulatszám a 3. függelékben található motor fékpad programban megadott 100 %-os fordulatszám értékeknek felel meg. Definíciója a következő (lásd az I. melléklet 1. ábráját):

ahol nhi és nlo vagy az I. melléklet 2. pontja szerint van megadva, vagy a III. melléklet 1. függelékének 1.1. pontja szerint van meghatározva.
2.2. A tényleges nyomaték
A nyomaték a megfelelő fordulatszámhoz tartozó legnagyobb nyomatékra van normalizálva. A referenciaciklus nyomatéki értékeit denormalizálni kell az 1.3. pontban megállapított feltérképezési görbe segítségével, az alábbiak szerint:

a 2.1. pont szerint meghatározott megfelelő tényleges fordulatszámra.
Az ("m") visszahajtási pontok negatív nyomatéki értékei, a referencia-ciklus létrehozásához, denormalizált értéket vesznek fel, amelyet az alábbi módok valamelyikével kell meghatározni:
- a kapcsolatos fordulatszám ponton rendelkezésre álló pozitív nyomaték negatív 40 %-a,
- a motor minimális feltérképezési fordulatszámáról legnagyobb feltérképezési fordulatszámra való visszahajtásához szükséges negatív nyomaték feltérképezése,
- a motor alapjáraton és referencia-fordulatszámon való visszahajtásához szükséges negatív nyomaték meghatározása és lineáris interpolálás e két pont között.
2.3. Példa a denormalizálási eljárásra
Példaként az alábbi vizsgálati pontokat denormalizáljuk:
fordulatszám % = 43
nyomaték % = 82
Adottak az alábbi értékek:
referencia-fordulatszám = 2 200 min-1
alapjárati fordulatszám = 600 min-1
az alábbi eredmények adódnak:


ahol a feltérképezési görbe szerint a megfigyelt legnagyobb nyomaték 1 288 min-1 fordulatszámon 700 Nm.
3. VIZSGÁLAT A SZENNYEZŐANYAG-KIBOCSÁTÁS MEGHATÁROZÁSÁRA
A gyártó kívánságára a mérési ciklus előtt egy előzetes vizsgálat végezhető, a motor és a kipufogórendszer kondicionálása céljából.
A földgáz- és PB-gázüzemű motorokat az ETC-vizsgálat alkalmazásával kell bejáratni. A motort legalább két ETC-cikluson át kell járatni, és addig, amíg az egy ETC-ciklus alatt mért CO-kibocsátás nem haladja meg 10 %-nál többel az előző ETC-ciklus alatt mért CO-kibocsátást.
3.1. A mintavevő szűrők előkészítése (csak dízelmotoroknál)
Legalább egy órával a vizsgálat megkezdése előtt minden szűrő(pár)t egy zárt, de nem tömített Petri-csészébe és azzal együtt egy mérőkamrába kell helyezni stabilizáció céljából. A stabilizálási időszak végén minden szűrő(pár)t meg kell mérni, és a tárasúlyt fel kell jegyezni. Ez után a szűrő(pár)t zárt Petri-csészében vagy tömített szűrőtartóban kell tárolni addig, amíg nem lesz rá szükség a vizsgálathoz. Ha a szűrő(pár) a mérőkamrából történt eltávolítása utáni nyolc órán belül nem kerül felhasználásra, használat előtt ismét kondicionálni kell és le kell mérni.
3.2. A mérőberendezés felszerelése
A műszereket és a mintavevő szondákat előírt módon kell felszerelni. A kipufogócső végét be kell kötni a teljes átáramlású hígítórendszerbe
3.3. A hígítórendszer és a motor indítása
A hígítórendszert és a motort el kell indítani, és fel kell melegíteni, amíg nem stabilizálódik minden hőmérséklet és nyomás a teljes terheléshez tartozó értéken a gyártó ajánlásának és a jó mérnöki gyakorlatnak megfelelően.
3.4. A részecskeminta vevő rendszer elindítása (csak dízelmotoroknál)
A részecskeminta vevő rendszert el kell indítani és megkerülő vezetéken (by-pass) át kell járatni. A hígítólevegő háttér-részecskeszintjét hígítólevegőnek a részecskeszűrőn való átengedésével lehet meghatározni. Ha szűrt hígítólevegőt használnak, egy mérés végezhető a vizsgálat előtt vagy után. Ha a hígítólevegőt nem szűrik, mérés végezhető a ciklus elején és végén, és az értékeket átlagolni kell.
3.5. A teljes átáramlású hígítórendszer beállítása
A teljes hígított kipufogógáz-áramot úgy kell beszabályozni, hogy a rendszerben ne következzék be nedvesség-lecsapódás, és a szűrő felületének hőmérséklete legfeljebb 325 K (52 °C) vagy annál kevesebb legyen (lásd az V. melléklet 2.3.1. pontját, DT).
3.6. A gázelemző készülékek ellenőrzése
A gázelemző készülékeket nullánál és a kalibráló gáz felső értékén kell beszabályozni. Mintavevő zsákok használata esetén ezeket evakuálni kell.
3.7. A motor indítási művelete
A stabilizált motort a gyártó által a kezelési útmutatóban megadott ajánlott módszerrel kell elindítani, az indítómotort vagy a fékpadot használva. A vizsgálat közvetlenül a motor előkondicionálási fázisából is elindítható a motor előzetes leállítása nélkül, ha a motor elérte az alapjárati fordulatszámot.
3.8. A vizsgálati ciklus
3.8.1. A vizsgálat műveletsorozata
A vizsgálati műveletsorozatot akkor kell elkezdeni, ha a motor elérte az alapjárati fordulatszámot. A vizsgálatot az e függelék 2. pontjában leírt referenciaciklus szerint kell végrehajtani. A motor-fordulatszám és -nyomaték feljegyzési pontok utasításait 5 Hz vagy nagyobb gyakorisággal (10 Hz ajánlott) kell kiadni. A visszacsatolási motor-fordulatszámot és -nyomatékot a vizsgálati ciklus alatt legalább másodpercenként egyszer fel kell jegyezni, és a jeleket elektronikus úton szűrni kell.
3.8.2. A gázelemző készülék válaszideje
A motor, vagy ha a ciklus közvetlenül az előkondicionálás után indul, a vizsgálati műveletsorozat indításával egyidejűleg a mérőberendezést is el kell indítani:
- a hígítólevegő mintavételének vagy elemzésének indítása,
- a hígított kipufogógáz mintavételének vagy elemzésének indítása,
- a hígított kipufogógáz mennyisége mérésének (CVS) és az előírt hőmérsékletek és nyomások mérésének indítása,
- a fékpad visszacsatolt fordulatszám- és nyomaték-adatai feljegyzésének indítása.
A HC-t és NOx-et folyamatosan kell mérni a hígítóalagútban 2 Hz-es frekvenciával. Az átlagos koncentrációkat az egész vizsgálati ciklus alatt kapott elemzőkészülék-jelek integrálásával kell meghatározni. A rendszer válaszideje nem lehet 20 s-nál hosszabb, és szükség esetén össze kell hangolni a CVS-fluktuációkkal és a mintavételiidő-/vizsgálaticiklus-eltolódásokkal. A CO, CO2, NMHC és CH4 értékeit integrálással vagy a mintavevő zsákban a ciklus alatt összegyűjtött gáz koncentrációjának elemzésével kell meghatározni. A hígítólevegőben lévő gáz-halmazállapotú szennyező anyagok koncentrációját integrálással vagy a háttérzsákba való begyűjtéssel kell meghatározni. Minden más értéket legalább másodpercenként egy méréssel (1 Hz) kell feljegyezni.
3.8.3. Részecskeminta vétel (csak dízelmotoroknál)
A motor, vagy ha a ciklus közvetlenül az előkondicionálás után indul, a vizsgálati műveletsorozat indításakor a részecskeminta vevő rendszert a megkerülő vezetékről át kell kapcsolni részecskeminta vételre.
Ha nem alkalmaznak áramlás-kiegyenlítést, a mintavevő szivattyú(ka)t úgy kell beszabályozni, hogy a részecskeminta vevő szondán vagy az átvezető csövön időegységenként átáramló mennyiség a beállított áramlási mennyiség ± 5 %-án belül maradjon. Ha áramláskiegyenlítést (azaz arányos minta-áram szabályozást) alkalmaznak, igazolni kell, hogy a hígítóalagút áramának és a részecskeminta áramának aránya nem tér el ± 5 %-nál többel a beállított értéktől (kivéve a mintavétel első 10 másodpercét).
Megjegyzés:
Kettős hígítás alkalmazása esetén a mintaáram a mintavevő szűrőkön áthaladó áramlás és a másodlagos hígítólevegő-áram nettó különbsége.
Fel kell jegyezni az átlagos hőmérsékletet és nyomást a gázmennyiségmérő(k) vagy áramlásmérő műszerek belépési pontján. Ha a beállított áramlási mennyiség a szűrő nagy részecsketerhelése miatt nem tartható a teljes ciklus alatt (± 5 %-on belül), a vizsgálatot érvénytelennek kell tekinteni. A vizsgálatot meg kell ismételni kisebb áramlási mennyiséggel és/vagy nagyobb átmérőjű szűrővel.
3.8.4. A motor leállása
Ha a vizsgálati ciklus valamely pontján a motor leáll, a motort újra kell kondicionálni, ismét el kell indítani, és a vizsgálatot meg kell ismételni. Ha a vizsgálati ciklus során bármelyik szükséges vizsgálati berendezés elromlik, a vizsgálatot érvénytelennek kell tekinteni.
3.8.5. Üzemelés a vizsgálat után
A vizsgálat befejeztével a hígított gáz térfogatának mérését, a gáz beáramlását a gyűjtőzsákokba és a részecskeminta-szivattyút le kell állítani. Integráló elemző rendszer esetében a mintavételt addig kell folytatni, amíg a rendszer válaszidői le nem telnek.
Ha gyűjtőzsákot használtak, a bennük lévő gáz koncentrációját minél előbb, de a ciklus befejezésétől számított 20 percnél semmiképpen sem később elemezni kell.
A szennyezőanyag-kibocsátási vizsgálat után egy nullázógázt és a korábban használt kalibráló gázt kell használni a gázelemző készülék ismételt ellenőrzéséhez. A vizsgálat akkor tekinthető elfogadhatónak, ha a vizsgálatot megelőző és a vizsgálatot követő mérési eredmények közötti különbség a kalibráló gáz értékének 2 %-ánál kisebb.
Csak dízelmotorok esetében a részecskeszűrőket vissza kell helyezni a mérőkamrába legkésőbb egy órával a vizsgálat befejezése után, és lemérés előtt legalább egy órán át, de 80 óránál nem hosszabb ideig zárt, de nem tömített Petri-csészében kondicionálni kell.
3.9. A vizsgálat érvényesítése
3.9.1. Az adatok eltolása
A visszacsatolási és referenciaciklus-értékek közötti időbeli késés torzító hatásának minimalizálása érdekében az egész motor-fordulatszám és -nyomaték visszacsatolási jelszekvenciát siettetni vagy késleltetni lehet az időben, a referencia-fordulatszám- és nyomatékszekvencia figyelembevételével. Ha a visszacsatolási jeleket eltolják, mind a fordulatszámot, mind a nyomatékot azonos mértékben és irányba kell eltolni.
3.9.2. A ciklus munkájának számítása
A ciklus Wact (kW) tényleges munkáját a motor valamennyi feljegyzett visszacsatolt fordulatszám- és nyomatékérték párjából kell kiszámítani. Ezt, ha ezen opciót választották, a visszacsatolt adatok bármilyen eltolása után kell elvégezni. A ciklus Wact tényleges munkáját a referenciaciklus Wref munkájával való összehasonlításhoz és a fékpadi fajlagos szennyezőanyag-kibocsátás (lásd a 4.4. és 5.2. pontot) kiszámításához kell használni. Hasonló módszert kell alkalmazni mind a referencia-, mind a tényleges ciklusmunka összegzéséhez. Ha az értékek szomszédos referencia-értékek vagy szomszédos mért értékek közé esnek, lineáris interpolációt kell alkalmazni.
A referencia- és a tényleges ciklusmunka integrálásánál minden negatív nyomatéki értéket nullával kell egyenlővé tenni, és be kell számítani. Ha az integrálás 5 Hz-nél kisebb frekvenciával történik, és ha egy adott időponton belül, a nyomaték értéke pozitívről negatívra vagy negatívról pozitívra vált, a negatív részt számítani kell, és egyenlővé kell tenni nullával. A pozitív részt be kell vonni az integrálásba.
A Wact értékének 0,85 Wref és 1,05 Wref között kell lennie.
3.9.3. A vizsgálati ciklus érvényesítési statisztikája
El kell végezni a visszacsatolt fordulatszám-, nyomaték- és teljesítményértékek referenciaértékekre vonatkoztatott lineáris regresszióját. Ezt, ha ezen opciót választották, a visszacsatolt adatok bármilyen eltolása után kell elvégezni. A legkisebb négyzetek módszerét kell alkalmazni az alábbi alakú regresszióegyenlet útján:

ahol:
y = a fordulatszám (min-1), nyomaték (Nm) vagy teljesítmény (kW) visszacsatolt (tényleges) értéke
m = a regressziós egyenes iránytangense
x = a fordulatszám (min-1), nyomaték (Nm) vagy teljesítmény (kW) referenciaértéke
b = a regressziós egyenes metszéke az y tengelyen
Minden regressziós egyenesre ki kell számítani y-nak x-re vonatkozó négyzetes középhibáját és az (r2) korrelációs együtthatót.
Ajánlatos az elemzést 1 Hz gyakorisággal végezni. Minden negatív referencianyomaték-értéket és hozzá tartozó visszacsatolt értéket törölni kell a ciklus nyomatékának és a teljesítményérvényesítési statisztikának a számításából. Ahhoz, hogy egy vizsgálat érvényesnek legyen tekinthető, teljesíteni kell a 6. táblázat kritériumait.
6. táblázat
A regressziós egyenes tűrései
Fordulatszám | Nyomaték | Teljesítmény | |
Y-nak X-re vonatkozó (SE) négyzetes középhibája | max. 100 min-1 | max. a teljesítmény-térkép maximális motornyomatékának 13 %-a (15 %-) (1) | max. a teljesítmény-térkép maximális motorteljesítményének 8 %-a (15 %-) (1) |
A regressziós egyenes iránytangense | 0,95–1,03 | 0,83–1,03 | 0,89–1,03 (0,83–1,03) (1) |
Korrelációs együttható, r2 | min. 0,9700 (min. 0,9500) (1) | min. 0,8800 (min. 0,7500) (1) | min. 0,9100 (min. 0,7500) (1) |
A regressziós egyenes metszéke az Y tengelyen, b | ± 50 min-1 | ± 20 Nm vagy a maximális nyomaték ± 2 %-a (± 20 Nm vagy ± 3 %) (1), amelyik a nagyobb | ± 4 kW vagy a maximális teljesítmény ± 2 %-a (± 4 kW vagy ± 3 %), amelyik a nagyobb (1) |
(1) 2005. október 1-jéig a zárójelben feltüntetett adatok a földgázüzemű motorok típusjóváhagyási vizsgálati eljárása alatt használhatók. (2004. október 1. előtt a Bizottság beszámol a fenti táblázatban feltüntetett földgázüzemű motorok technológiai fejlődéséről, és megerősíti vagy módosítja a regressziós egyenes tűréshatárait.) |
A regresszióanalízisből a 7. táblázatban megadott pontok törölhetők.
7. táblázat
A regresszióanalízisből törölhető pontok
Feltételek | Törlendő pontok |
Teljes terhelés és a nyomaték- visszacsatolás < nyomatéki referencia | Nyomaték és/vagy teljesítmény |
Terheletlen, nem alapjárati pont és a nyomaték-visszacsatolás > nyomatéki referencia | Nyomaték és/vagy teljesítmény |
Terheletlen/zárt fojtószelep, alapjárati pont és a fordulatszám > referencia alapjárati fordulatszám | Fordulatszám és/vagy teljesítmény |
4. A GÁZ-HALMAZÁLLAPOTÚ SZENNYEZŐANYAG-KIBOCSÁTÁS SZÁMÍTÁSA
4.1. A hígított kipufogógáz áramának meghatározása
A ciklus során áthaladt teljes hígítottkipufogógáz-áramot (kg/vizsgálat) a ciklus során végzett mérések és az áramlásmérő berendezés megfelelő kalibrációs adatai alapján kell kiszámítani (V0 a PDP-hez vagy KV a CFV-hez, a III. melléklet 5. függelékének2. pontjában leírtak szerint). Az alábbi képleteket kell használni, ha a ciklus alatt a hígított kipufogógáz hőmérsékletét hőcserélő segítségével állandó értéken tartják (± 6 K a PDP-CVS-nél, ± 11 K a CFV-CVS-nél, lásd az V. melléklet 2.3 pontát). (PDP = térfogat-kiszorításos szivattyú, CFV = kritikus átáramlású Venturi-torok.)
A PDP-CVS rendszerhez:

ahol:
MTOTW = a ciklus során átáramló hígított kipufogógáz tömege nedves alapon, kg
V0 = vizsgálati körülmények között fordulatonként átszivattyúzott gáz térfogata, m3/ford
Np = a szivattyúnak a vizsgálat során megtett összes fordulata
pB = légköri nyomás a vizsgálókamrában, kPa
p1 = légköri érték alatti nyomásesés a szivattyú belépő nyílásánál, kPa
T = a hígított kipufogógáz átlagos hőmérséklete a szivattyú belépő nyílásánál a ciklus alatt, K
A CFV-CVS rendszerhez:

ahol:
MTOTW = a ciklus során átáramló hígított kipufogógáz tömege nedves alapon, kg
t = a ciklus ideje, s
Kv = a kritikus áramlású Venturi-torok kalibrációs tényezője normál körülményekre
pA = abszolút nyomás a Venturi-torok belépésénél, kPa
T = abszolút hőmérséklet a Venturi-torok belépésénél, K
Ha áramláskiegyenlítéses (azaz hőcserélő nélküli) rendszert alkalmaznak, ki kell számítani a pillanatnyi tömegkibocsátást, és integrálni kell az egész ciklusra. Ebben az esetben a hígított kipufogógáz pillanatnyi tömegét az alábbiak szerint kell kiszámítani:
A PDP-CVS rendszerhez:

ahol:
MTOTW,i = a hígított kipufogógáz pillanatnyi tömege nedves alapon, kg
Np,i = a szivattyú adott időközben megtett fordulatainak száma
A CFV-CVS rendszerhez:

ahol:
MTOTW,i = a hígított kipufogógáz pillanatnyi tömege nedves alapon, kg
Δti = időköz, s
Ha a részecskék (MSAM) és a gáz-halmazállapotú szennyező anyagok teljes mintatömege meghaladja a teljes CVS-áramlás (MTOTW) 0,5 %-át, a CVS-áramlást korrigálni kell az MSAM-ra, vagy a részecskeminta áramát vissza kell vezetni a CVS-be még a (PDP vagy CFV) áramlásmérő berendezés előtt.
4.2. A NOx nedvesség-korrekciója
Mivel az NOx-kibocsátás függ a környező levegő állapotától, az NOx-koncentrációt korrigálni kell a környező levegő nedvességtartalmának figyelembevételével, az alábbi képletben megadott tényezőkkel:
a) dízelmotoroknál:

b) gázmotoroknál:

ahol:
Ha =
a beszívott levegő nedvességtartalma, g víz per kg száraz levegő
amelyben:

Ra = a beszívott levegő relatív nedvességtartalma, %
pa = a beszívott levegő telítési gőznyomása, kPa
pb = a teljes légköri nyomás, kPa.
4.3. A kibocsátás tömegárama mértékének számítása
4.3.1. Állandó tömegáramú rendszerek
Hőcserélővel ellátott rendszereknél a szennyező anyagok (g/vizsgálat) tömegét az alábbi összefüggésekkel kell meghatározni:
1.

2.

3.

4.

5.

7.

ahol:
NOx conc, COconc, HCconc ( 18 ), NMHCconc = átlagos háttér-korrigált koncentrációk a teljes ciklusra, integrálás (kötelező az NOx - re és HC-re) vagy zsákos mérés alapján, ppm
MTOTW = a hígított kipufogógáz teljes tömege a teljes ciklusra, a 4.1. pont szerint meghatározva, kg
KH, D = nedvességkorrekciós tényező dízelmotorokra, a 4.2. pont szerint meghatározva
KH, G = nedvességkorrekciós tényező gázmotorokra, a 4.2. pont szerint meghatározva
A száraz alapon mért koncentrációkat nedves alapra kell átalakítani a III. melléklet 1. függelékének 4.2. pontja szerint.
Az NMHCconc meghatározása az alkalmazott módszertől függ (lásd a III. melléklet 4. függelékének 3.3.4. pontját). A CH4 koncentrációját mindkét esetben meg kell határozni és le kell vonni a HC-koncentrációból az alábbiak szerint:
a) GC (gázkromatográf) módszer

b) NMC (nem-metán eltávolító) módszer

ahol:
HC(wCutter) = HC-koncentráció, ha a mintagáz átáramlik az NMC-n
HC(w/oCutter) = HC-koncentráció, ha a mintagáz megkerüli az NMC-t
CEM = Metán-hatásfok a III. melléklet 5. függelékének 1.8.4.1. pontja szerint meghatározva
CEE = Etán-hatásfok a III. melléklet 5. függelékének 1.8.4.2. pontja szerint meghatározva
4.3.1.1. A háttérkorrigált koncentrációk meghatározása
Ahhoz, hogy megkapjuk a szennyező anyagok nettó koncentrációját, a hígítólevegőben lévő gáz-halmazállapotú szennyező anyagok átlagos háttér-koncentrációját le kell vonni a mért koncentrációkból. A háttér-koncentrációk átlagos értékét mintavevő zsák módszerrel vagy folyamatos mérések integrációjával lehet meghatározni. Az alábbi képletet kell használni:

ahol:
conc = a szóban forgó szennyező anyag koncentrációja a hígított kipufogógázban, a szóban forgó szennyező anyag hígítólevegőben lévő mennyiségével korrigálva, ppm
conce = a szóban forgó szennyező anyagnak a hígított kipufogógázban mért koncentrációja, ppm
concd = a szóban forgó szennyező anyagnak a hígítólevegőben mért koncentrációja, ppm
DF = hígítási tényező (dilution factor)
A hígítási tényezőt az alábbiak szerint kell kiszámítani:
a) dízelmotoroknál és PB-gázüzemű motoroknál:

b) földgáz-üzemű motoroknál

ahol:
CO2, conce = a hígított kipufogógáz CO2-koncentrációja, térf. %
HCconce = a hígított kipufogógáz HC-koncentrációja, ppm C1
NMHCconce = a hígított kipufogógáz NMHC-koncentrációja, ppm C1
COconce = a hígított kipufogógáz CO-koncentrációja, ppm
FS = sztöchiometrikus tényező
A száraz alapon mért koncentrációkat nedves alapra kell átalakítani a III. melléklet 1. függelékének 4.2. pontja szerint.
A sztöchiometrikus tényezőt az alábbiak szerint kell kiszámítani:

ahol:
x, y = tüzelőanyag-összetétel CxHy
Alternatívaként, ha a tüzelőanyag összetétele nem ismert, az alábbi sztöchiometrikus tényezők használhatók:
FS (dízel) = 13,4
FS (PB-gáz) = 11,6
FS (földgáz) = 9,5
4.3.2. Áramláskiegyenlítéssel rendelkező rendszerek
Azoknál a rendszereknél, amelyek nincsenek hőcserélővel felszerelve, a szennyező anyagok (g/vizsgálat) tömegét a pillanatnyilag kibocsátott szennyezőanyag-tömegek kiszámításával és a pillanatnyi értékeknek az egész ciklusra való integrálásával kell meghatározni. A háttérkorrekciót is közvetlenül a pillanatnyi koncentrációértékekre kell alkalmazni. Az alábbi képleteket kell használni:
1.

2.

3.

4.

5.

6.

7.

ahol:
conce = a szóban forgó szennyező anyagnak a hígított kipufogógázban mért koncentrációja, ppm
concd = a szóban forgó szennyező anyagnak a hígítólevegőben mért koncentrációja, ppm
MTOTW, i = a hígított kipufogógáz pillanatnyi tömege (lásd a 4.1. pontot), kg
MTOTW = a hígított kipufogógáz teljes tömege a ciklus alatt (lásd a 4.1. pontot), kg
KH, D = nedvességkorrekciós tényező dízelmotorokra, a 4.2. pont szerint meghatározva
KH, G = nedvességkorrekciós tényező gázmotorokra, a 4.2. pont szerint meghatározva
DF = hígítási tényező a 4.3.1.1. pont szerint meghatározva
4.4. A fajlagos szennyezőanyag-kibocsátás kiszámítása
A (g/kWh) szennyezőanyag-kibocsátást az egyes összetevőkre az alábbi módon kell kiszámítani:





ahol:
Wact = a ciklus tényleges munkája a 3.9.2. pont szerint meghatározva, kWh
5. A RÉSZECSKEKIBOCSÁTÁS SZÁMÍTÁSA (CSAK DÍZELMOTOROKNÁL)
5.1. A tömegáram kiszámítása
A részecskék (g/vizsgálat) tömegét az alábbiak szerint kell kiszámítani:

ahol:
Mf = a ciklus alatt összegyűjtött részecskék tömege, mg
MTOTW = a hígított kipufogógáz össztömege a ciklus alatt, a 4.1. pont szerint meghatározva, kg
MSAM = a hígító csatornából részecskeminta vétel céljából kivett hígított kipufogógáz tömege, kg
és:
Mf = Mf, p + Mf, b ha külön vannak mérlegelve, mg
Mf, p = az elsődleges szűrőn összegyűjtött részecskék tömege, mg
Mf, b = a másodlagos szűrőn összegyűjtött részecskék tömege, mg
Kettős hígítórendszer alkalmazása esetén a másodlagos hígítólevegő tömegét le kell vonni a részecskeszűrőkön áthaladó kétszeresen hígított kipufogógáz-minta teljes tömegéből.

ahol:
MTOT = a részecskeszűrőn áthaladó kétszeresen hígított kipufogógáz tömege, kg
MSEC = a másodlagos hígítólevegő tömege, kg
Ha a 3.4. pont szerint meghatározzák a hígítólevegő részecske-háttérszintjét, a részecsketömeget korrigálni lehet a háttér figyelembevételével. Ebben az esetben a (g/vizsgálat) részecsketömeget az alábbiak szerint kell kiszámítani:

ahol:
Mf, MSAM, MTOTW = lásd fent
MDIL = a háttérrészecskeminta vevő által begyűjtött elsődleges hígítólevegő tömege, kg
Md = az elsődleges hígítólevegőből begyűjtött háttérrészecskék tömege, mg
DF = hígítási tényező a 4.3.1.1. pont szerint meghatározva
5.2. A fajlagos szennyezőanyag-kibocsátás számítása
A (g/kWh) részecskekibocsátást az alábbiak szerint kell kiszámítani:

ahol:
Wact = a ciklus tényleges munkája a 3.9.2. pont szerint meghatározva, kWh
3. függelék
ETC MOTOR-FÉKPAD PROGRAM
Idő s | Norm. fordsz. % | Norm. nyomaték % |
1 | 0 | 0 |
2 | 0 | 0 |
3 | 0 | 0 |
4 | 0 | 0 |
5 | 0 | 0 |
6 | 0 | 0 |
7 | 0 | 0 |
8 | 0 | 0 |
9 | 0 | 0 |
10 | 0 | 0 |
11 | 0 | 0 |
12 | 0 | 0 |
13 | 0 | 0 |
14 | 0 | 0 |
15 | 0 | 0 |
16 | 0,1 | 1,5 |
17 | 23,1 | 21,5 |
18 | 12,6 | 28,5 |
19 | 21,8 | 71 |
20 | 19,7 | 76,8 |
21 | 54,6 | 80,9 |
22 | 71,3 | 4,9 |
23 | 55,9 | 18,1 |
24 | 72 | 85,4 |
25 | 86,7 | 61,8 |
26 | 51,7 | 0 |
27 | 53,4 | 48,9 |
28 | 34,2 | 87,6 |
29 | 45,5 | 92,7 |
30 | 54,6 | 99,5 |
31 | 64,5 | 96,8 |
32 | 71,7 | 85,4 |
33 | 79,4 | 54,8 |
34 | 89,7 | 99,4 |
35 | 57,4 | 0 |
36 | 59,7 | 30,6 |
37 | 90,1 | „m” |
38 | 82,9 | „m” |
39 | 51,3 | „m” |
40 | 28,5 | „m” |
41 | 29,3 | „m” |
42 | 26,7 | „m” |
43 | 20,4 | „m” |
44 | 14,1 | 0 |
45 | 6,5 | 0 |
46 | 0 | 0 |
47 | 0 | 0 |
48 | 0 | 0 |
49 | 0 | 0 |
50 | 0 | 0 |
51 | 0 | 0 |
52 | 0 | 0 |
53 | 0 | 0 |
54 | 0 | 0 |
55 | 0 | 0 |
56 | 0 | 0 |
57 | 0 | 0 |
58 | 0 | 0 |
59 | 0 | 0 |
60 | 0 | 0 |
61 | 0 | 0 |
62 | 25,5 | 11,1 |
63 | 28,5 | 20,9 |
64 | 32 | 73,9 |
65 | 4 | 82,3 |
66 | 34,5 | 80,4 |
67 | 64,1 | 86 |
68 | 58 | 0 |
69 | 50,3 | 83,4 |
70 | 66,4 | 99,1 |
71 | 81,4 | 99,6 |
72 | 88,7 | 73,4 |
73 | 52,5 | 0 |
74 | 46,4 | 58,5 |
75 | 48,6 | 90,9 |
76 | 55,2 | 99,4 |
77 | 62,3 | 99 |
78 | 68,4 | 91,5 |
79 | 74,5 | 73,7 |
80 | 38 | 0 |
81 | 41,8 | 89,6 |
82 | 47,1 | 99,2 |
83 | 52,5 | 99,8 |
84 | 56,9 | 80,8 |
85 | 58,3 | 11,8 |
86 | 56,2 | „m” |
87 | 52 | „m” |
88 | 43,3 | „m” |
89 | 36,1 | „m” |
90 | 27,6 | „m” |
91 | 21,1 | „m” |
92 | 8 | 0 |
93 | 0 | 0 |
94 | 0 | 0 |
95 | 0 | 0 |
96 | 0 | 0 |
97 | 0 | 0 |
98 | 0 | 0 |
99 | 0 | 0 |
100 | 0 | 0 |
101 | 0 | 0 |
102 | 0 | 0 |
103 | 0 | 0 |
104 | 0 | 0 |
105 | 0 | 0 |
106 | 0 | 0 |
107 | 0 | 0 |
108 | 11,6 | 14,8 |
109 | 0 | 0 |
110 | 27,2 | 74,8 |
111 | 17 | 76,9 |
112 | 36 | 78 |
113 | 59,7 | 86 |
114 | 80,8 | 17,9 |
115 | 49,7 | 0 |
116 | 65,6 | 86 |
117 | 78,6 | 72,2 |
118 | 64,9 | „m” |
119 | 44,3 | „m” |
120 | 51,4 | 83,4 |
121 | 58,1 | 97 |
122 | 69,3 | 99,3 |
123 | 72 | 20,8 |
124 | 72,1 | „m” |
125 | 65,3 | „m” |
126 | 64 | „m” |
127 | 59,7 | „m” |
128 | 52,8 | „m” |
129 | 45,9 | „m” |
130 | 38,7 | „m” |
131 | 32,4 | „m” |
132 | 27 | „m” |
133 | 21,7 | „m” |
134 | 19,1 | 0,4 |
135 | 34,7 | 14 |
136 | 16,4 | 48,6 |
137 | 0 | 11,2 |
138 | 1,2 | 2,1 |
139 | 30,1 | 19,3 |
140 | 30 | 73,9 |
141 | 54,4 | 74,4 |
142 | 77,2 | 55,6 |
143 | 58,1 | 0 |
144 | 45 | 82,1 |
145 | 68,7 | 98,1 |
146 | 85,7 | 67,2 |
147 | 60,2 | 0 |
148 | 59,4 | 98 |
149 | 72,7 | 99,6 |
150 | 79,9 | 45 |
151 | 44,3 | 0 |
152 | 41,5 | 84,4 |
153 | 56,2 | 98,2 |
154 | 65,7 | 99,1 |
155 | 74,4 | 84,7 |
156 | 54,4 | 0 |
157 | 47,9 | 89,7 |
158 | 54,5 | 99,5 |
159 | 62,7 | 96,8 |
160 | 62,3 | 0 |
161 | 46,2 | 54,2 |
162 | 44,3 | 83,2 |
163 | 48,2 | 13,3 |
164 | 51 | „m” |
165 | 50 | „m” |
166 | 49,2 | „m” |
167 | 49,3 | „m” |
168 | 49,9 | „m” |
169 | 51,6 | „m” |
170 | 49,7 | „m” |
171 | 48,5 | „m” |
172 | 50,3 | 72,5 |
173 | 51,1 | 84,5 |
174 | 54,6 | 64,8 |
175 | 56,6 | 76,5 |
176 | 58 | „m” |
177 | 53,6 | „m” |
178 | 40,8 | „m” |
179 | 32,9 | „m” |
180 | 26,3 | „m” |
181 | 20,9 | „m” |
182 | 10 | 0 |
183 | 0 | 0 |
184 | 0 | 0 |
185 | 0 | 0 |
186 | 0 | 0 |
187 | 0 | 0 |
188 | 0 | 0 |
189 | 0 | 0 |
190 | 0 | 0 |
191 | 0 | 0 |
192 | 0 | 0 |
193 | 0 | 0 |
194 | 0 | 0 |
195 | 0 | 0 |
196 | 0 | 0 |
197 | 0 | 0 |
198 | 0 | 0 |
199 | 0 | 0 |
200 | 0 | 0 |
201 | 0 | 0 |
202 | 0 | 0 |
203 | 0 | 0 |
204 | 0 | 0 |
205 | 0 | 0 |
206 | 0 | 0 |
207 | 0 | 0 |
208 | 0 | 0 |
209 | 0 | 0 |
210 | 0 | 0 |
211 | 0 | 0 |
212 | 0 | 0 |
213 | 0 | 0 |
214 | 0 | 0 |
215 | 0 | 0 |
216 | 0 | 0 |
217 | 0 | 0 |
218 | 0 | 0 |
219 | 0 | 0 |
220 | 0 | 0 |
221 | 0 | 0 |
222 | 0 | 0 |
223 | 0 | 0 |
224 | 0 | 0 |
225 | 21,2 | 62,7 |
226 | 30,8 | 75,1 |
227 | 5,9 | 82,7 |
228 | 34,6 | 80,3 |
229 | 59,9 | 87 |
230 | 84,3 | 86,2 |
231 | 68,7 | „m” |
232 | 43,6 | „m” |
233 | 41,5 | 85,4 |
234 | 49,9 | 94,3 |
235 | 60,8 | 99 |
236 | 70,2 | 99,4 |
237 | 81,1 | 92,4 |
238 | 49,2 | 0 |
239 | 56 | 86,2 |
240 | 56,2 | 99,3 |
241 | 61,7 | 99 |
242 | 69,2 | 99,3 |
243 | 74,1 | 99,8 |
244 | 72,4 | 8,4 |
245 | 71,3 | 0 |
246 | 71,2 | 9,1 |
247 | 67,1 | „m” |
248 | 65,5 | „m” |
249 | 64,4 | „m” |
250 | 62,9 | 25,6 |
251 | 62,2 | 35,6 |
252 | 62,9 | 24,4 |
253 | 58,8 | „m” |
254 | 56,9 | „m” |
255 | 54,5 | „m” |
256 | 51,7 | 17 |
257 | 56,2 | 78,7 |
258 | 59,5 | 94,7 |
259 | 65,5 | 99,1 |
260 | 71,2 | 99,5 |
261 | 76,6 | 99,9 |
262 | 79 | 0 |
263 | 52,9 | 97,5 |
264 | 53,1 | 99,7 |
265 | 59 | 99,1 |
266 | 62,2 | 99 |
267 | 65 | 99,1 |
268 | 69 | 83,1 |
269 | 69,9 | 28,4 |
270 | 70,6 | 12,5 |
271 | 68,9 | 8,4 |
272 | 69,8 | 9,1 |
273 | 69,6 | 7 |
274 | 65,7 | „m” |
275 | 67,1 | „m” |
276 | 66,7 | „m” |
277 | 65,6 | „m” |
278 | 64,5 | „m” |
279 | 62,9 | „m” |
280 | 59,3 | „m” |
281 | 54,1 | „m” |
282 | 51,3 | „m” |
283 | 47,9 | „m” |
284 | 43,6 | „m” |
285 | 39,4 | „m” |
286 | 34,7 | „m” |
287 | 29,8 | „m” |
288 | 20,9 | 73,4 |
289 | 36,9 | „m” |
290 | 35,5 | „m” |
291 | 20,9 | „m” |
292 | 49,7 | 11,9 |
293 | 42,5 | „m” |
294 | 32 | „m” |
295 | 23,6 | „m” |
296 | 19,1 | 0 |
297 | 15,7 | 73,5 |
298 | 25,1 | 76,8 |
299 | 34,5 | 81,4 |
300 | 44,1 | 87,4 |
301 | 52,8 | 98,6 |
302 | 63,6 | 99 |
303 | 73,6 | 99,7 |
304 | 62,2 | „m” |
305 | 29,2 | „m” |
306 | 46,4 | >22 |
307 | 47,3 | 13,8 |
308 | 47,2 | 12,5 |
309 | 47,9 | 11,5 |
310 | 47,8 | 35,5 |
311 | 49,2 | 83,3 |
312 | 52,7 | 96,4 |
313 | 57,4 | 99,2 |
314 | 61,8 | 99 |
315 | 66,4 | 60,9 |
316 | 65,8 | „m” |
317 | 59 | „m” |
318 | 50,7 | „m” |
319 | 41,8 | „m” |
320 | 34,7 | „m” |
321 | 28,7 | „m” |
322 | 25,2 | „m” |
323 | 43 | 24,8 |
324 | 38,7 | 0 |
325 | 48,1 | 31,9 |
326 | 40,3 | 61 |
327 | 42,4 | 52,1 |
328 | 46,4 | 47,7 |
329 | 46,9 | 30,7 |
330 | 46,1 | 23,1 |
331 | 45,7 | 23,2 |
332 | 45,5 | 31,9 |
333 | 46,4 | 73,6 |
334 | 51,3 | 60,7 |
335 | 51,3 | 51,1 |
336 | 53,2 | 46,8 |
337 | 53,9 | 50 |
338 | 53,4 | 52,1 |
339 | 53,8 | 45,7 |
340 | 50,6 | 22,1 |
341 | 47,8 | 26 |
342 | 41,6 | 17,8 |
343 | 38,7 | 29,8 |
344 | 35,9 | 71,6 |
345 | 34,6 | 47,3 |
346 | 34,8 | 80,3 |
347 | 35,9 | 87,2 |
348 | 38,8 | 90,8 |
349 | 41,5 | 94,7 |
350 | 47,1 | 99,2 |
351 | 53,1 | 99,7 |
352 | 46,4 | 0 |
353 | 42,5 | 0,7 |
354 | 43,6 | 58,6 |
355 | 47,1 | 87,5 |
356 | 54,1 | 99,5 |
357 | 62,9 | 99 |
358 | 72,6 | 99,6 |
359 | 82,4 | 99,5 |
360 | 88 | 99,4 |
361 | 46,4 | 0 |
362 | 53,4 | 95,2 |
363 | 58,4 | 99,2 |
364 | 61,5 | 99 |
365 | 64,8 | 99 |
366 | 68,1 | 99,2 |
367 | 73,4 | 99,7 |
368 | 73,3 | 29,8 |
369 | 73,5 | 14,6 |
370 | 68,3 | 0 |
371 | 45,4 | 49,9 |
372 | 47,2 | 75,7 |
373 | 44,5 | 9 |
374 | 47,8 | 10,3 |
375 | 46,8 | 15,9 |
376 | 46,9 | 12,7 |
377 | 46,8 | 8,9 |
378 | 46,1 | 6,2 |
379 | 46,1 | „m” |
380 | 45,5 | „m” |
381 | 44,7 | „m” |
382 | 43,8 | „m” |
383 | 41 | „m” |
384 | 41,1 | 6,4 |
385 | 38 | 6,3 |
386 | 35,9 | 0,3 |
387 | 33,5 | 0 |
388 | 53,1 | 48,9 |
389 | 48,3 | „m” |
390 | 49,9 | „m” |
391 | 48 | „m” |
392 | 45,3 | „m” |
393 | 41,6 | 3,1 |
394 | 44,3 | 79 |
395 | 44,3 | 89,5 |
396 | 43,4 | 98,8 |
397 | 44,3 | 98,9 |
398 | 43 | 98,8 |
399 | 42,2 | 98,8 |
400 | 42,7 | 98,8 |
401 | 45 | 99 |
402 | 43,6 | 98,9 |
403 | 42,2 | 98,8 |
404 | 44,8 | 99 |
405 | 43,4 | 98,8 |
406 | 45 | 99 |
407 | 42,2 | 54,3 |
408 | 61,2 | 31,9 |
409 | 56,3 | 72,3 |
410 | 59,7 | 99,1 |
411 | 62,3 | 99 |
412 | 67,9 | 99,2 |
413 | 69,5 | 99,3 |
414 | 73,1 | 99,7 |
415 | 77,7 | 99,8 |
416 | 79,7 | 99,7 |
417 | 82,5 | 99,5 |
418 | 85,3 | 99,4 |
419 | 86,6 | 99,4 |
420 | 89,4 | 99,4 |
421 | 62,2 | 0 |
422 | 52,7 | 96,4 |
423 | 50,2 | 99,8 |
424 | 49,3 | 99,6 |
425 | 52,2 | 99,8 |
426 | 51,3 | 100 |
427 | 51,3 | 100 |
428 | 51,1 | 100 |
429 | 51,1 | 100 |
430 | 51,8 | 99,9 |
431 | 51,3 | 100 |
432 | 51,1 | 100 |
433 | 51,3 | 100 |
434 | 52,3 | 99,8 |
435 | 52,9 | 99,7 |
436 | 53,8 | 99,6 |
437 | 51,7 | 99,9 |
438 | 53,5 | 99,6 |
439 | 52 | 99,8 |
440 | 51,7 | 99,9 |
441 | 53,2 | 99,7 |
442 | 54,2 | 99,5 |
443 | 55,2 | 99,4 |
444 | 53,8 | 99,6 |
445 | 53,1 | 99,7 |
446 | 55 | 99,4 |
447 | 57 | 99,2 |
448 | 61,5 | 99 |
449 | 59,4 | 5,7 |
450 | 59 | 0 |
451 | 57,3 | 59,8 |
452 | 64,1 | 99 |
453 | 70,9 | 90,5 |
454 | 58 | 0 |
455 | 41,5 | 59,8 |
456 | 44,1 | 92,6 |
457 | 46,8 | 99,2 |
458 | 47,2 | 99,3 |
459 | 51 | 100 |
460 | 53,2 | 99,7 |
461 | 53,1 | 99,7 |
462 | 55,9 | 53,1 |
463 | 53,9 | 13,9 |
464 | 52,5 | „m” |
465 | 51,7 | „m” |
466 | 51,5 | 52,2 |
467 | 52,8 | 80 |
468 | 54,9 | 95 |
469 | 57,3 | 99,2 |
470 | 60,7 | 99,1 |
471 | 62,4 | „m” |
472 | 60,1 | „m” |
473 | 53,2 | „m” |
474 | 44 | „m” |
475 | 35,2 | „m” |
476 | 30,5 | „m” |
477 | 26,5 | „m” |
478 | 22,5 | „m” |
479 | 20,4 | „m” |
480 | 19,1 | „m” |
481 | 19,1 | „m” |
482 | 13,4 | „m” |
483 | 6,7 | „m” |
484 | 3,2 | „m” |
485 | 14,3 | 63,8 |
486 | 34,1 | 0 |
487 | 23,9 | 75,7 |
488 | 31,7 | 79,2 |
489 | 32,1 | 19,4 |
490 | 35,9 | 5,8 |
491 | 36,6 | 0,8 |
492 | 38,7 | „m” |
493 | 38,4 | „m” |
494 | 39,4 | „m” |
495 | 39,7 | „m” |
496 | 40,5 | „m” |
497 | 40,8 | „m” |
498 | 39,7 | „m” |
499 | 39,2 | „m” |
500 | 38,7 | „m” |
501 | 32,7 | „m” |
502 | 30,1 | „m” |
503 | 21,9 | „m” |
504 | 12,8 | 0 |
505 | 0 | 0 |
506 | 0 | 0 |
507 | 0 | 0 |
508 | 0 | 0 |
509 | 0 | 0 |
510 | 0 | 0 |
511 | 0 | 0 |
512 | 0 | 0 |
513 | 0 | 0 |
514 | 30,5 | 25,6 |
515 | 19,7 | 56,9 |
516 | 16,3 | 45,1 |
517 | 27,2 | 4,6 |
518 | 21,7 | 1,3 |
519 | 29,7 | 28,6 |
520 | 36,6 | 73,7 |
521 | 61,3 | 59,5 |
522 | 40,8 | 0 |
523 | 36,6 | 27,8 |
524 | 39,4 | 80,4 |
525 | 51,3 | 88,9 |
526 | 58,5 | 11,1 |
527 | 60,7 | „m” |
528 | 54,5 | „m” |
529 | 51,3 | „m” |
530 | 45,5 | „m” |
531 | 40,8 | „m” |
532 | 38,9 | „m” |
533 | 36,6 | „m” |
534 | 36,1 | 72,7 |
535 | 44,8 | 78,9 |
536 | 51,6 | 91,1 |
537 | 59,1 | 99,1 |
538 | 66 | 99,1 |
539 | 75,1 | 99,9 |
540 | 81 | 8 |
541 | 39,1 | 0 |
542 | 53,8 | 89,7 |
543 | 59,7 | 99,1 |
544 | 64,8 | 99 |
545 | 70,6 | 96,1 |
546 | 72,6 | 19,6 |
547 | 72 | 6,3 |
548 | 68,9 | 0,1 |
549 | 67,7 | „m” |
550 | 66,8 | „m” |
551 | 64,3 | 16,9 |
552 | 64,9 | 7 |
553 | 63,6 | 12,5 |
554 | 63 | 7,7 |
555 | 64,4 | 38,2 |
556 | 63 | 11,8 |
557 | 63,6 | 0 |
558 | 63,3 | 5 |
559 | 60,1 | 9,1 |
560 | 61 | 8,4 |
561 | 59,7 | 0,9 |
562 | 58,7 | „m” |
563 | 56 | „m” |
564 | 53,9 | „m” |
565 | 52,1 | „m” |
566 | 49,9 | „m” |
567 | 46,4 | „m” |
568 | 43,6 | „m” |
569 | 40,8 | „m” |
570 | 37,5 | „m” |
571 | 27,8 | „m” |
572 | 17,1 | 0,6 |
573 | 12,2 | 0,9 |
574 | 11,5 | 1,1 |
575 | 8,7 | 0,5 |
576 | 8 | 0,9 |
577 | 5,3 | 0,2 |
578 | 4 | 0 |
579 | 3,9 | 0 |
580 | 0 | 0 |
581 | 0 | 0 |
582 | 0 | 0 |
583 | 0 | 0 |
584 | 0 | 0 |
585 | 0 | 0 |
586 | 0 | 0 |
587 | 8,7 | 22,8 |
588 | 16,2 | 49,4 |
589 | 23,6 | 56 |
590 | 21,1 | 56,1 |
591 | 23,6 | 56 |
592 | 46,2 | 68,8 |
593 | 68,4 | 61,2 |
594 | 58,7 | „m” |
595 | 31,6 | „m” |
596 | 19,9 | 8,8 |
597 | 32,9 | 70,2 |
598 | 43 | 79 |
599 | 57,4 | 98,9 |
600 | 72,1 | 73,8 |
601 | 53 | 0 |
602 | 48,1 | 86 |
603 | 56,2 | 99 |
604 | 65,4 | 98,9 |
605 | 72,9 | 99,7 |
606 | 67,5 | „m” |
607 | 39 | „m” |
608 | 41,9 | 38,1 |
609 | 44,1 | 80,4 |
610 | 46,8 | 99,4 |
611 | 48,7 | 99,9 |
612 | 50,5 | 99,7 |
613 | 52,5 | 90,3 |
614 | 51 | 1,8 |
615 | 50 | „m” |
616 | 49,1 | „m” |
617 | 47 | „m” |
618 | 43,1 | „m” |
619 | 39,2 | „m” |
620 | 40,6 | 0,5 |
621 | 41,8 | 53,4 |
622 | 44,4 | 65,1 |
623 | 48,1 | 67,8 |
624 | 53,8 | 99,2 |
625 | 58,6 | 98,9 |
626 | 63,6 | 98,8 |
627 | 68,5 | 99,2 |
628 | 72,2 | 89,4 |
629 | 77,1 | 0 |
630 | 57,8 | 79,1 |
631 | 60,3 | 98,8 |
632 | 61,9 | 98,8 |
633 | 63,8 | 98,8 |
634 | 64,7 | 98,9 |
635 | 65,4 | 46,5 |
636 | 65,7 | 44,5 |
637 | 65,6 | 3,5 |
638 | 49,1 | 0 |
639 | 50,4 | 73,1 |
640 | 50,5 | „m” |
641 | 51 | „m” |
642 | 49,4 | „m” |
643 | 49,2 | „m” |
644 | 48,6 | „m” |
645 | 47,5 | „m” |
646 | 46,5 | „m” |
647 | 46 | 11,3 |
648 | 45,6 | 42,8 |
649 | 47,1 | 83 |
650 | 46,2 | 99,3 |
651 | 47,9 | 99,7 |
652 | 49,5 | 99,9 |
653 | 50,6 | 99,7 |
654 | 51 | 99,6 |
655 | 53 | 99,3 |
656 | 54,9 | 99,1 |
657 | 55,7 | 99 |
658 | 56 | 99 |
659 | 56,1 | 9,3 |
660 | 55,6 | „m” |
661 | 55,4 | „m” |
662 | 54,9 | 51,3 |
663 | 54,9 | 59,8 |
664 | 54 | 39,3 |
665 | 53,8 | „m” |
666 | 52 | „m” |
667 | 50,4 | „m” |
668 | 50,6 | 0 |
669 | 49,3 | 41,7 |
670 | 50 | 73,2 |
671 | 50,4 | 99,7 |
672 | 51,9 | 99,5 |
673 | 53,6 | 99,3 |
674 | 54,6 | 99,1 |
675 | 56 | 99 |
676 | 55,8 | 99 |
677 | 58,4 | 98,9 |
678 | 59,9 | 98,8 |
679 | 60,9 | 98,8 |
680 | 63 | 98,8 |
681 | 64,3 | 98,9 |
682 | 64,8 | 64 |
683 | 65,9 | 46,5 |
684 | 66,2 | 28,7 |
685 | 65,2 | 1,8 |
686 | 65 | 6,8 |
687 | 63,6 | 53,6 |
688 | 62,4 | 82,5 |
689 | 61,8 | 98,8 |
690 | 59,8 | 98,8 |
691 | 59,2 | 98,8 |
692 | 59,7 | 98,8 |
693 | 61,2 | 98,8 |
694 | 62,2 | 49,4 |
695 | 62,8 | 37,2 |
696 | 63,5 | 46,3 |
697 | 64,7 | 72,3 |
698 | 64,7 | 72,3 |
699 | 65,4 | 77,4 |
700 | 66,1 | 69,3 |
701 | 64,3 | „m” |
702 | 64,3 | „m” |
703 | 63 | „m” |
704 | 62,2 | „m” |
705 | 61,6 | „m” |
706 | 62,4 | „m” |
707 | 62,2 | „m” |
708 | 61 | „m” |
709 | 58,7 | „m” |
710 | 55,5 | „m” |
711 | 51,7 | „m” |
712 | 49,2 | „m” |
713 | 48,8 | 40,4 |
714 | 47,9 | „m” |
715 | 46,2 | „m” |
716 | 45,6 | 9,8 |
717 | 45,6 | 34,5 |
718 | 45,5 | 37,1 |
719 | 43,8 | „m” |
720 | 41,9 | „m” |
721 | 41,3 | „m” |
722 | 41,4 | „m” |
723 | 41,2 | „m” |
724 | 41,8 | „m” |
725 | 41,8 | „m” |
726 | 43,2 | 17,4 |
727 | 45 | 29 |
728 | 44,2 | „m” |
729 | 43,9 | „m” |
730 | 38 | 10,7 |
731 | 56,8 | „m” |
732 | 57,1 | „m” |
733 | 52 | „m” |
734 | 44,4 | „m” |
735 | 40,2 | „m” |
736 | 39,2 | 16,5 |
737 | 38,9 | 73,2 |
738 | 39,9 | 89,8 |
739 | 42,3 | 98,6 |
740 | 43,7 | 98,8 |
741 | 45,5 | 99,1 |
742 | 45,6 | 99,2 |
743 | 48,1 | 99,7 |
744 | 49 | 100 |
745 | 49,8 | 99,9 |
746 | 49,8 | 99,9 |
747 | 51,9 | 99,5 |
748 | 52,3 | 99,4 |
749 | 53,3 | 99,3 |
750 | 52,9 | 99,3 |
751 | 54,3 | 99,2 |
752 | 55,5 | 99,1 |
753 | 56,7 | 99 |
754 | 61,7 | 98,8 |
755 | 64,3 | 47,4 |
756 | 64,7 | 1,8 |
757 | 66,2 | „m” |
758 | 49,1 | „m” |
759 | 52,1 | 46 |
760 | 52,6 | 61 |
761 | 52,9 | 0 |
762 | 52,3 | 20,4 |
763 | 54,2 | 56,7 |
764 | 55,4 | 59,8 |
765 | 56,1 | 49,2 |
766 | 56,8 | 33,7 |
767 | 57,2 | 96 |
768 | 58,6 | 98,9 |
769 | 59,5 | 98,8 |
770 | 61,2 | 98,8 |
771 | 62,1 | 98,8 |
772 | 62,7 | 98,8 |
773 | 62,8 | 98,8 |
774 | 64 | 98,9 |
775 | 63,2 | 46,3 |
776 | 62,4 | „m” |
777 | 60,3 | „m” |
778 | 58,7 | „m” |
779 | 57,2 | „m” |
780 | 56,1 | „m” |
781 | 56 | 9,3 |
782 | 55,2 | 26,3 |
783 | 54,8 | 42,8 |
784 | 55,7 | 47,1 |
785 | 56,6 | 52,4 |
786 | 58 | 50,3 |
787 | 58,6 | 20,6 |
788 | 58,7 | „m” |
789 | 59,3 | „m” |
790 | 58,6 | „m” |
791 | 60,5 | 9,7 |
792 | 59,2 | 9,6 |
793 | 59,9 | 9,6 |
794 | 59,6 | 9,6 |
795 | 59,9 | 6,2 |
796 | 59,9 | 9,6 |
797 | 60,5 | 13,1 |
798 | 60,3 | 20,7 |
799 | 59,9 | 31 |
800 | 60,5 | 42 |
801 | 61,5 | 52,5 |
802 | 60,9 | 51,4 |
803 | 61,2 | 57,7 |
804 | 62,8 | 98,8 |
805 | 63,4 | 96,1 |
806 | 64,6 | 45,4 |
807 | 64,1 | 5 |
808 | 63 | 3,2 |
809 | 62,7 | 14,9 |
810 | 63,5 | 35,8 |
811 | 64,1 | 73,3 |
812 | 64,3 | 37,4 |
813 | 64,1 | 21 |
814 | 63,7 | 21 |
815 | 62,9 | 18 |
816 | 62,4 | 32,7 |
817 | 61,7 | 46,2 |
818 | 59,8 | 45,1 |
819 | 57,4 | 43,9 |
820 | 54,8 | 42,8 |
821 | 54,3 | 65,2 |
822 | 52,9 | 62,1 |
823 | 52,4 | 30,6 |
824 | 50,4 | „m” |
825 | 48,6 | „m” |
826 | 47,9 | „m” |
827 | 46,8 | „m” |
828 | 46,9 | 9,4 |
829 | 49,5 | 41,7 |
830 | 50,5 | 37,8 |
831 | 52,3 | 20,4 |
832 | 54,1 | 30,7 |
833 | 56,3 | 41,8 |
834 | 58,7 | 26,5 |
835 | 57,3 | „m” |
836 | 59 | „m” |
837 | 59,8 | „m” |
838 | 60,3 | „m” |
839 | 61,2 | „m” |
840 | 61,8 | „m” |
841 | 62,5 | „m” |
842 | 62,4 | „m” |
843 | 61,5 | „m” |
844 | 63,7 | „m” |
845 | 61,9 | „m” |
846 | 61,6 | 29,7 |
847 | 60,3 | „m” |
848 | 59,2 | „m” |
849 | 57,3 | „m” |
850 | 52,3 | „m” |
851 | 49,3 | „m” |
852 | 47,3 | „m” |
853 | 46,3 | 38,8 |
854 | 46,8 | 35,1 |
855 | 46,6 | „m” |
856 | 44,3 | „m” |
857 | 43,1 | „m” |
858 | 42,4 | 2,1 |
859 | 41,8 | 2,4 |
860 | 43,8 | 68,8 |
861 | 44,6 | 89,2 |
862 | 46 | 99,2 |
863 | 46,9 | 99,4 |
864 | 47,9 | 99,7 |
865 | 50,2 | 99,8 |
866 | 51,2 | 99,6 |
867 | 52,3 | 99,4 |
868 | 53 | 99,3 |
869 | 54,2 | 99,2 |
870 | 55,5 | 99,1 |
871 | 56,7 | 99 |
872 | 57,3 | 98,9 |
873 | 58 | 98,9 |
874 | 60,5 | 31,1 |
875 | 60,2 | „m” |
876 | 60,3 | „m” |
877 | 60,5 | 6,3 |
878 | 61,4 | 19,3 |
879 | 60,3 | 1,2 |
880 | 60,5 | 2,9 |
881 | 61,2 | 34,1 |
882 | 61,6 | 13,2 |
883 | 61,5 | 16,4 |
884 | 61,2 | 16,4 |
885 | 61,3 | „m” |
886 | 63,1 | „m” |
887 | 63,2 | 4,8 |
888 | 62,3 | 22,3 |
889 | 62 | 38,5 |
890 | 61,6 | 29,6 |
891 | 61,6 | 26,6 |
892 | 61,8 | 28,1 |
893 | 62 | 29,6 |
894 | 62 | 16,3 |
895 | 61,1 | „m” |
896 | 61,2 | „m” |
897 | 60,7 | 19,2 |
898 | 60,7 | 32,5 |
899 | 60,9 | 17,8 |
900 | 60,1 | 19,2 |
901 | 59,3 | 38,2 |
902 | 59,9 | 45 |
903 | 59,4 | 32,4 |
904 | 59,2 | 23,5 |
905 | 59,5 | 40,8 |
906 | 58,3 | „m” |
907 | 58,2 | „m” |
908 | 57,6 | „m” |
909 | 57,1 | „m” |
910 | 57 | 0,6 |
911 | 57 | 26,3 |
912 | 56,5 | 29,2 |
913 | 56,3 | 20,5 |
914 | 56,1 | „m” |
915 | 55,2 | „m” |
916 | 54,7 | 17,5 |
917 | 55,2 | 29,2 |
918 | 55,2 | 29,2 |
919 | 55,9 | 16 |
920 | 55,9 | 26,3 |
921 | 56,1 | 36,5 |
922 | 55,8 | 19 |
923 | 55,9 | 9,2 |
924 | 55,8 | 21,9 |
925 | 56,4 | 42,8 |
926 | 56,4 | 38 |
927 | 56,4 | 11 |
928 | 56,4 | 35,1 |
929 | 54 | 7,3 |
930 | 53,4 | 5,4 |
931 | 52,3 | 27,6 |
932 | 52,1 | 32 |
933 | 52,3 | 33,4 |
934 | 52,2 | 34,9 |
935 | 52,8 | 60,1 |
936 | 53,7 | 69,7 |
937 | 54 | 70,7 |
938 | 55,1 | 71,7 |
939 | 55,2 | 46 |
940 | 54,7 | 12,6 |
941 | 52,5 | 0 |
942 | 51,8 | 24,7 |
943 | 51,4 | 43,9 |
944 | 50,9 | 71,1 |
945 | 51,2 | 76,8 |
946 | 50,3 | 87,5 |
947 | 50,2 | 99,8 |
948 | 50,9 | 100 |
949 | 49,9 | 99,7 |
950 | 50,9 | 100 |
951 | 49,8 | 99,7 |
952 | 50,4 | 99,8 |
953 | 50,4 | 99,8 |
954 | 49,7 | 99,7 |
955 | 51 | 100 |
956 | 50,3 | 99,8 |
957 | 50,2 | 99,8 |
958 | 49,9 | 99,7 |
959 | 50,9 | 100 |
960 | 50 | 99,7 |
961 | 50,2 | 99,8 |
962 | 50,2 | 99,8 |
963 | 49,9 | 99,7 |
964 | 50,4 | 99,8 |
965 | 50,2 | 99,8 |
966 | 50,3 | 99,8 |
967 | 49,9 | 99,7 |
968 | 51,1 | 100 |
969 | 50,6 | 99,9 |
970 | 49,9 | 99,7 |
971 | 49,6 | 99,6 |
972 | 49,4 | 99,6 |
973 | 49 | 99,5 |
974 | 49,8 | 99,7 |
975 | 50,9 | 100 |
976 | 50,4 | 99,8 |
977 | 49,8 | 99,7 |
978 | 49,1 | 99,5 |
979 | 50,4 | 99,8 |
980 | 49,8 | 99,7 |
981 | 49,3 | 99,5 |
982 | 49,1 | 99,5 |
983 | 49,9 | 99,7 |
984 | 49,1 | 99,5 |
985 | 50,4 | 99,8 |
986 | 50,9 | 100 |
987 | 51,4 | 99,9 |
988 | 51,5 | 99,9 |
989 | 52,2 | 99,7 |
990 | 52,8 | 74,1 |
991 | 53,3 | 46 |
992 | 53,6 | 36,4 |
993 | 53,4 | 33,5 |
994 | 53,9 | 58,9 |
995 | 55,2 | 73,8 |
996 | 55,8 | 52,4 |
997 | 55,7 | 9,2 |
998 | 55,8 | 2,2 |
999 | 56,4 | 33,6 |
1000 | 55,4 | „m” |
1001 | 55,2 | „m” |
1002 | 55,8 | 26,3 |
1003 | 55,8 | 23,3 |
1004 | 56,4 | 50,2 |
1005 | 57,6 | 68,3 |
1006 | 58,8 | 90,2 |
1007 | 59,9 | 98,9 |
1008 | 62,3 | 98,8 |
1009 | 63,1 | 74,4 |
1010 | 63,7 | 49,4 |
1011 | 63,3 | 9,8 |
1012 | 48 | 0 |
1013 | 47,9 | 73,5 |
1014 | 49,9 | 99,7 |
1015 | 49,9 | 48,8 |
1016 | 49,6 | 2,3 |
1017 | 49,9 | „m” |
1018 | 49,3 | „m” |
1019 | 49,7 | 47,5 |
1020 | 49,1 | „m” |
1021 | 49,4 | „m” |
1022 | 48,3 | „m” |
1023 | 49,4 | „m” |
1024 | 48,5 | „m” |
1025 | 48,7 | „m” |
1026 | 48,7 | „m” |
1027 | 49,1 | „m” |
1028 | 49 | „m” |
1029 | 49,8 | „m” |
1030 | 48,7 | „m” |
1031 | 48,5 | „m” |
1032 | 49,3 | 31,3 |
1033 | 49,7 | 45,3 |
1034 | 48,3 | 44,5 |
1035 | 49,8 | 61 |
1036 | 49,4 | 64,3 |
1037 | 49,8 | 64,4 |
1038 | 50,5 | 65,6 |
1039 | 50,3 | 64,5 |
1040 | 51,2 | 82,9 |
1041 | 50,5 | 86 |
1042 | 50,6 | 89 |
1043 | 50,4 | 81,4 |
1044 | 49,9 | 49,9 |
1045 | 49,1 | 20,1 |
1046 | 47,9 | 24 |
1047 | 48,1 | 36,2 |
1048 | 47,5 | 34,5 |
1049 | 46,9 | 30,3 |
1050 | 47,7 | 53,5 |
1051 | 46,9 | 61,6 |
1052 | 46,5 | 73,6 |
1053 | 48 | 84,6 |
1054 | 47,2 | 87,7 |
1055 | 48,7 | 80 |
1056 | 48,7 | 50,4 |
1057 | 47,8 | 38,6 |
1058 | 48,8 | 63,1 |
1059 | 47,4 | 5 |
1060 | 47,3 | 47,4 |
1061 | 47,3 | 49,8 |
1062 | 46,9 | 23,9 |
1063 | 46,7 | 44,6 |
1064 | 46,8 | 65,2 |
1065 | 46,9 | 60,4 |
1066 | 46,7 | 61,5 |
1067 | 45,5 | „m” |
1068 | 45,5 | „m” |
1069 | 44,2 | „m” |
1070 | 43 | „m” |
1071 | 42,5 | „m” |
1072 | 41 | „m” |
1073 | 39,9 | „m” |
1074 | 39,9 | 38,2 |
1075 | 40,1 | 48,1 |
1076 | 39,9 | 48 |
1077 | 39,4 | 59,3 |
1078 | 43,8 | 19,8 |
1079 | 52,9 | 0 |
1080 | 52,8 | 88,9 |
1081 | 53,4 | 99,5 |
1082 | 54,7 | 99,3 |
1083 | 56,3 | 99,1 |
1084 | 57,5 | 99 |
1085 | 59 | 98,9 |
1086 | 59,8 | 98,9 |
1087 | 60,1 | 98,9 |
1088 | 61,8 | 48,3 |
1089 | 61,8 | 55,6 |
1090 | 61,7 | 59,8 |
1091 | 62 | 55,6 |
1092 | 62,3 | 29,6 |
1093 | 62 | 19,3 |
1094 | 61,3 | 7,9 |
1095 | 61,1 | 19,2 |
1096 | 61,2 | 43 |
1097 | 61,1 | 59,7 |
1098 | 61,1 | 98,8 |
1099 | 61,3 | 98,8 |
1100 | 61,3 | 26,6 |
1101 | 60,4 | „m” |
1102 | 58,8 | „m” |
1103 | 57,7 | „m” |
1104 | 56 | „m” |
1105 | 54,7 | „m” |
1106 | 53,3 | „m” |
1107 | 52,6 | 23,2 |
1108 | 53,4 | 84,2 |
1109 | 53,9 | 99,4 |
1110 | 54,9 | 99,3 |
1111 | 55,8 | 99,2 |
1112 | 57,1 | 99 |
1113 | 56,5 | 99,1 |
1114 | 58,9 | 98,9 |
1115 | 58,7 | 98,9 |
1116 | 59,8 | 98,9 |
1117 | 61 | 98,8 |
1118 | 60,7 | 19,2 |
1119 | 59,4 | „m” |
1120 | 57,9 | „m” |
1121 | 57,6 | „m” |
1122 | 56,3 | „m” |
1123 | 55 | „m” |
1124 | 53,7 | „m” |
1125 | 52,1 | „m” |
1126 | 51,1 | „m” |
1127 | 49,7 | 25,8 |
1128 | 49,1 | 46,1 |
1129 | 48,7 | 46,9 |
1130 | 48,2 | 46,7 |
1131 | 48 | 70 |
1132 | 48 | 70 |
1133 | 47,2 | 67,6 |
1134 | 47,3 | 67,6 |
1135 | 46,6 | 74,7 |
1136 | 47,4 | 13 |
1137 | 46,3 | „m” |
1138 | 45,4 | „m” |
1139 | 45,5 | 24,8 |
1140 | 44,8 | 73,8 |
1141 | 46,6 | 99 |
1142 | 46,3 | 98,9 |
1143 | 48,5 | 99,4 |
1144 | 49,9 | 99,7 |
1145 | 49,1 | 99,5 |
1146 | 49,1 | 99,5 |
1147 | 51 | 100 |
1148 | 51,5 | 99,9 |
1149 | 50,9 | 100 |
1150 | 51,6 | 99,9 |
1151 | 52,1 | 99,7 |
1152 | 50,9 | 100 |
1153 | 52,2 | 99,7 |
1154 | 51,5 | 98,3 |
1155 | 51,5 | 47,2 |
1156 | 50,8 | 78,4 |
1157 | 50,3 | 83 |
1158 | 50,3 | 31,7 |
1159 | 49,3 | 31,3 |
1160 | 48,8 | 21,5 |
1161 | 47,8 | 59,4 |
1162 | 48,1 | 77,1 |
1163 | 48,4 | 87,6 |
1164 | 49,6 | 87,5 |
1165 | 51 | 81,4 |
1166 | 51,6 | 66,7 |
1167 | 53,3 | 63,2 |
1168 | 55,2 | 62 |
1169 | 55,7 | 43,9 |
1170 | 56,4 | 30,7 |
1171 | 56,8 | 23,4 |
1172 | 57 | „m” |
1173 | 57,6 | „m” |
1174 | 56,9 | „m” |
1175 | 56,4 | 4 |
1176 | 57 | 23,4 |
1177 | 56,4 | 41,7 |
1178 | 57 | 49,2 |
1179 | 57,7 | 56,6 |
1180 | 58,6 | 56,6 |
1181 | 58,9 | 64 |
1182 | 59,4 | 68,2 |
1183 | 58,8 | 71,4 |
1184 | 60,1 | 71,3 |
1185 | 60,6 | 79,1 |
1186 | 60,7 | 83,3 |
1187 | 60,7 | 77,1 |
1188 | 60 | 73,5 |
1189 | 60,2 | 55,5 |
1190 | 59,7 | 54,4 |
1191 | 59,8 | 73,3 |
1192 | 59,8 | 77,9 |
1193 | 59,8 | 73,9 |
1194 | 60 | 76,5 |
1195 | 59,5 | 82,3 |
1196 | 59,9 | 82,8 |
1197 | 59,8 | 65,8 |
1198 | 59 | 48,6 |
1199 | 58,9 | 62,2 |
1200 | 59,1 | 70,4 |
1201 | 58,9 | 62,1 |
1202 | 58,4 | 67,4 |
1203 | 58,7 | 58,9 |
1204 | 58,3 | 57,7 |
1205 | 57,5 | 57,8 |
1206 | 57,2 | 57,6 |
1207 | 57,1 | 42,6 |
1208 | 57 | 70,1 |
1209 | 56,4 | 59,6 |
1210 | 56,7 | 39 |
1211 | 55,9 | 68,1 |
1212 | 56,3 | 79,1 |
1213 | 56,7 | 89,7 |
1214 | 56 | 89,4 |
1215 | 56 | 93,1 |
1216 | 56,4 | 93,1 |
1217 | 56,7 | 94,4 |
1218 | 56,9 | 94,8 |
1219 | 57 | 94,1 |
1220 | 57,7 | 94,3 |
1221 | 57,5 | 93,7 |
1222 | 58,4 | 93,2 |
1223 | 58,7 | 93,2 |
1224 | 58,2 | 93,7 |
1225 | 58,5 | 93,1 |
1226 | 58,8 | 86,2 |
1227 | 59 | 72,9 |
1228 | 58,2 | 59,9 |
1229 | 57,6 | 8,5 |
1230 | 57,1 | 47,6 |
1231 | 57,2 | 74,4 |
1232 | 57 | 79,1 |
1233 | 56,7 | 67,2 |
1234 | 56,8 | 69,1 |
1235 | 56,9 | 71,3 |
1236 | 57 | 77,3 |
1237 | 57,4 | 78,2 |
1238 | 57,3 | 70,6 |
1239 | 57,7 | 64 |
1240 | 57,5 | 55,6 |
1241 | 58,6 | 49,6 |
1242 | 58,2 | 41,1 |
1243 | 58,8 | 40,6 |
1244 | 58,3 | 21,1 |
1245 | 58,7 | 24,9 |
1246 | 59,1 | 24,8 |
1247 | 58,6 | „m” |
1248 | 58,8 | „m” |
1249 | 58,8 | „m” |
1250 | 58,7 | „m” |
1251 | 59,1 | „m” |
1252 | 59,1 | „m” |
1253 | 59,4 | „m” |
1254 | 60,6 | 2,6 |
1255 | 59,6 | „m” |
1256 | 60,1 | „m” |
1257 | 60,6 | „m” |
1258 | 59,6 | 4,1 |
1259 | 60,7 | 7,1 |
1260 | 60,5 | „m” |
1261 | 59,7 | „m” |
1262 | 59,6 | „m” |
1263 | 59,8 | „m” |
1264 | 59,6 | 4,9 |
1265 | 60,1 | 5,9 |
1266 | 59,9 | 6,1 |
1267 | 59,7 | „m” |
1268 | 59,6 | „m” |
1269 | 59,7 | 22 |
1270 | 59,8 | 10,3 |
1271 | 59,9 | 10 |
1272 | 60,6 | 6,2 |
1273 | 60,5 | 7,3 |
1274 | 60,2 | 14,8 |
1275 | 60,6 | 8,2 |
1276 | 60,6 | 5,5 |
1277 | 61 | 14,3 |
1278 | 61 | 12 |
1279 | 61,3 | 34,2 |
1280 | 61,2 | 17,1 |
1281 | 61,5 | 15,7 |
1282 | 61 | 9,5 |
1283 | 61,1 | 9,2 |
1284 | 60,5 | 4,3 |
1285 | 60,2 | 7,8 |
1286 | 60,2 | 5,9 |
1287 | 60,2 | 5,3 |
1288 | 59,9 | 4,6 |
1289 | 59,4 | 21,5 |
1290 | 59,6 | 15,8 |
1291 | 59,3 | 10,1 |
1292 | 58,9 | 9,4 |
1293 | 58,8 | 9 |
1294 | 58,9 | 35,4 |
1295 | 58,9 | 30,7 |
1296 | 58,9 | 25,9 |
1297 | 58,7 | 22,9 |
1298 | 58,7 | 24,4 |
1299 | 59,3 | 61 |
1300 | 60,1 | 56 |
1301 | 60,5 | 50,6 |
1302 | 59,5 | 16,2 |
1303 | 59,7 | 50 |
1304 | 59,7 | 31,4 |
1305 | 60,1 | 43,1 |
1306 | 60,8 | 38,4 |
1307 | 60,9 | 40,2 |
1308 | 61,3 | 49,7 |
1309 | 61,8 | 45,9 |
1310 | 62 | 45,9 |
1311 | 62,2 | 45,8 |
1312 | 62,6 | 46,8 |
1313 | 62,7 | 44,3 |
1314 | 62,9 | 44,4 |
1315 | 63,1 | 43,7 |
1316 | 63,5 | 46,1 |
1317 | 63,6 | 40,7 |
1318 | 64,3 | 49,5 |
1319 | 63,7 | 27 |
1320 | 63,8 | 15 |
1321 | 63,6 | 18,7 |
1322 | 63,4 | 8,4 |
1323 | 63,2 | 8,7 |
1324 | 63,3 | 21,6 |
1325 | 62,9 | 19,7 |
1326 | 63 | 22,1 |
1327 | 63,1 | 20,3 |
1328 | 61,8 | 19,1 |
1329 | 61,6 | 17,1 |
1330 | 61 | 0 |
1331 | 61,2 | 22 |
1332 | 60,8 | 40,3 |
1333 | 61,1 | 34,3 |
1334 | 60,7 | 16,1 |
1335 | 60,6 | 16,6 |
1336 | 60,5 | 18,5 |
1337 | 60,6 | 29,8 |
1338 | 60,9 | 19,5 |
1339 | 60,9 | 22,3 |
1340 | 61,4 | 35,8 |
1341 | 61,3 | 42,9 |
1342 | 61,5 | 31 |
1343 | 61,3 | 19,2 |
1344 | 61 | 9,3 |
1345 | 60,8 | 44,2 |
1346 | 60,9 | 55,3 |
1347 | 61,2 | 56 |
1348 | 60,9 | 60,1 |
1349 | 60,7 | 59,1 |
1350 | 60,9 | 56,8 |
1351 | 60,7 | 58,1 |
1352 | 59,6 | 78,4 |
1353 | 59,6 | 84,6 |
1354 | 59,4 | 66,6 |
1355 | 59,3 | 75,5 |
1356 | 58,9 | 49,6 |
1357 | 59,1 | 75,8 |
1358 | 59 | 77,6 |
1359 | 59 | 67,8 |
1360 | 59 | 56,7 |
1361 | 58,8 | 54,2 |
1362 | 58,9 | 59,6 |
1363 | 58,9 | 60,8 |
1364 | 59,3 | 56,1 |
1365 | 58,9 | 48,5 |
1366 | 59,3 | 42,9 |
1367 | 59,4 | 41,4 |
1368 | 59,6 | 38,9 |
1369 | 59,4 | 32,9 |
1370 | 59,3 | 30,6 |
1371 | 59,4 | 30 |
1372 | 59,4 | 25,3 |
1373 | 58,8 | 18,6 |
1374 | 59,1 | 18 |
1375 | 58,5 | 10,6 |
1376 | 58,8 | 10,5 |
1377 | 58,5 | 8,2 |
1378 | 58,7 | 13,7 |
1379 | 59,1 | 7,8 |
1380 | 59,1 | 6 |
1381 | 59,1 | 6 |
1382 | 59,4 | 13,1 |
1383 | 59,7 | 22,3 |
1384 | 60,7 | 10,5 |
1385 | 59,8 | 9,8 |
1386 | 60,2 | 8,8 |
1387 | 59,9 | 8,7 |
1388 | 61 | 9,1 |
1389 | 60,6 | 28,2 |
1390 | 60,6 | 22 |
1391 | 59,6 | 23,2 |
1392 | 59,6 | 19 |
1393 | 60,6 | 38,4 |
1394 | 59,8 | 41,6 |
1395 | 60 | 47,3 |
1396 | 60,5 | 55,4 |
1397 | 60,9 | 58,7 |
1398 | 61,3 | 37,9 |
1399 | 61,2 | 38,3 |
1400 | 61,4 | 58,7 |
1401 | 61,3 | 51,3 |
1402 | 61,4 | 71,1 |
1403 | 61,1 | 51 |
1404 | 61,5 | 56,6 |
1405 | 61 | 60,6 |
1406 | 61,1 | 75,4 |
1407 | 61,4 | 69,4 |
1408 | 61,6 | 69,9 |
1409 | 61,7 | 59,6 |
1410 | 61,8 | 54,8 |
1411 | 61,6 | 53,6 |
1412 | 61,3 | 53,5 |
1413 | 61,3 | 52,9 |
1414 | 61,2 | 54,1 |
1415 | 61,3 | 53,2 |
1416 | 61,2 | 52,2 |
1417 | 61,2 | 52,3 |
1418 | 61 | 48 |
1419 | 60,9 | 41,5 |
1420 | 61 | 32,2 |
1421 | 60,7 | 22 |
1422 | 60,7 | 23,3 |
1423 | 60,8 | 38,8 |
1424 | 61 | 40,7 |
1425 | 61 | 30,6 |
1426 | 61,3 | 62,6 |
1427 | 61,7 | 55,9 |
1428 | 62,3 | 43,4 |
1429 | 62,3 | 37,4 |
1430 | 62,3 | 35,7 |
1431 | 62,8 | 34,4 |
1432 | 62,8 | 31,5 |
1433 | 62,9 | 31,7 |
1434 | 62,9 | 29,9 |
1435 | 62,8 | 29,4 |
1436 | 62,7 | 28,7 |
1437 | 61,5 | 14,7 |
1438 | 61,9 | 17,2 |
1439 | 61,5 | 6,1 |
1440 | 61 | 9,9 |
1441 | 60,9 | 4,8 |
1442 | 60,6 | 11,1 |
1443 | 60,3 | 6,9 |
1444 | 60,8 | 7 |
1445 | 60,2 | 9,2 |
1446 | 60,5 | 21,7 |
1447 | 60,2 | 22,4 |
1448 | 60,7 | 31,6 |
1449 | 60,9 | 28,9 |
1450 | 59,6 | 21,7 |
1451 | 60,2 | 18 |
1452 | 59,5 | 16,7 |
1453 | 59,8 | 15,7 |
1454 | 59,6 | 15,7 |
1455 | 59,3 | 15,7 |
1456 | 59 | 7,5 |
1457 | 58,8 | 7,1 |
1458 | 58,7 | 16,5 |
1459 | 59,2 | 50,7 |
1460 | 59,7 | 60,2 |
1461 | 60,4 | 44 |
1462 | 60,2 | 35,3 |
1463 | 60,4 | 17,1 |
1464 | 59,9 | 13,5 |
1465 | 59,9 | 12,8 |
1466 | 59,6 | 14,8 |
1467 | 59,4 | 15,9 |
1468 | 59,4 | 22 |
1469 | 60,4 | 38,4 |
1470 | 59,5 | 38,8 |
1471 | 59,3 | 31,9 |
1472 | 60,9 | 40,8 |
1473 | 60,7 | 39 |
1474 | 60,9 | 30,1 |
1475 | 61 | 29,3 |
1476 | 60,6 | 28,4 |
1477 | 60,9 | 36,3 |
1478 | 60,8 | 30,5 |
1479 | 60,7 | 26,7 |
1480 | 60,1 | 4,7 |
1481 | 59,9 | 0 |
1482 | 60,4 | 36,2 |
1483 | 60,7 | 32,5 |
1484 | 59,9 | 3,1 |
1485 | 59,7 | „m” |
1486 | 59,5 | „m” |
1487 | 59,2 | „m” |
1488 | 58,8 | 0,6 |
1489 | 58,7 | „m” |
1490 | 58,7 | „m” |
1491 | 57,9 | „m” |
1492 | 58,2 | „m” |
1493 | 57,6 | „m” |
1494 | 58,3 | 9,5 |
1495 | 57,2 | 6 |
1496 | 57,4 | 27,3 |
1497 | 58,3 | 59,9 |
1498 | 58,3 | 7,3 |
1499 | 58,8 | 21,7 |
1500 | 58,8 | 38,9 |
1501 | 59,4 | 26,2 |
1502 | 59,1 | 25,5 |
1503 | 59,1 | 26 |
1504 | 59 | 39,1 |
1505 | 59,5 | 52,3 |
1506 | 59,4 | 31 |
1507 | 59,4 | 27 |
1508 | 59,4 | 29,8 |
1509 | 59,4 | 23,1 |
1510 | 58,9 | 16 |
1511 | 59 | 31,5 |
1512 | 58,8 | 25,9 |
1513 | 58,9 | 40,2 |
1514 | 58,8 | 28,4 |
1515 | 58,9 | 38,9 |
1516 | 59,1 | 35,3 |
1517 | 58,8 | 30,3 |
1518 | 59 | 19 |
1519 | 58,7 | 3 |
1520 | 57,9 | 0 |
1521 | 58 | 2,4 |
1522 | 57,1 | „m” |
1523 | 56,7 | „m” |
1524 | 56,7 | 5,3 |
1525 | 56,6 | 2,1 |
1526 | 56,8 | „m” |
1527 | 56,3 | „m” |
1528 | 56,3 | „m” |
1529 | 56 | „m” |
1530 | 56,7 | „m” |
1531 | 56,6 | 3,8 |
1532 | 56,9 | „m” |
1533 | 56,9 | „m” |
1534 | 57,4 | „m” |
1535 | 57,4 | „m” |
1536 | 58,3 | 13,9 |
1537 | 58,5 | „m” |
1538 | 59,1 | „m” |
1539 | 59,4 | „m” |
1540 | 59,6 | „m” |
1541 | 59,5 | „m” |
1542 | 59,6 | 0,5 |
1543 | 59,3 | 9,2 |
1544 | 59,4 | 11,2 |
1545 | 59,1 | 26,8 |
1546 | 59 | 11,7 |
1547 | 58,8 | 6,4 |
1548 | 58,7 | 5 |
1549 | 57,5 | „m” |
1550 | 57,4 | „m” |
1551 | 57,1 | 1,1 |
1552 | 57,1 | 0 |
1553 | 57 | 4,5 |
1554 | 57,1 | 3,7 |
1555 | 57,3 | 3,3 |
1556 | 57,3 | 16,8 |
1557 | 58,2 | 29,3 |
1558 | 58,7 | 12,5 |
1559 | 58,3 | 12,2 |
1560 | 58,6 | 12,7 |
1561 | 59 | 13,6 |
1562 | 59,8 | 21,9 |
1563 | 59,3 | 20,9 |
1564 | 59,7 | 19,2 |
1565 | 60,1 | 15,9 |
1566 | 60,7 | 16,7 |
1567 | 60,7 | 18,1 |
1568 | 60,7 | 40,6 |
1569 | 60,7 | 59,7 |
1570 | 61,1 | 66,8 |
1571 | 61,1 | 58,8 |
1572 | 60,8 | 64,7 |
1573 | 60,1 | 63,6 |
1574 | 60,7 | 83,2 |
1575 | 60,4 | 82,2 |
1576 | 60 | 80,5 |
1577 | 59,9 | 78,7 |
1578 | 60,8 | 67,9 |
1579 | 60,4 | 57,7 |
1580 | 60,2 | 60,6 |
1581 | 59,6 | 72,7 |
1582 | 59,9 | 73,6 |
1583 | 59,8 | 74,1 |
1584 | 59,6 | 84,6 |
1585 | 59,4 | 76,1 |
1586 | 60,1 | 76,9 |
1587 | 59,5 | 84,6 |
1588 | 59,8 | 77,5 |
1589 | 60,6 | 67,9 |
1590 | 59,3 | 47,3 |
1591 | 59,3 | 43,1 |
1592 | 59,4 | 38,3 |
1593 | 58,7 | 38,2 |
1594 | 58,8 | 39,2 |
1595 | 59,1 | 67,9 |
1596 | 59,7 | 60,5 |
1597 | 59,5 | 32,9 |
1598 | 59,6 | 20 |
1599 | 59,6 | 34,4 |
1600 | 59,4 | 23,9 |
1601 | 59,6 | 15,7 |
1602 | 59,9 | 41 |
1603 | 60,5 | 26,3 |
1604 | 59,6 | 14 |
1605 | 59,7 | 21,2 |
1606 | 60,9 | 19,6 |
1607 | 60,1 | 34,3 |
1608 | 59,9 | 27 |
1609 | 60,8 | 25,6 |
1610 | 60,6 | 26,3 |
1611 | 60,9 | 26,1 |
1612 | 61,1 | 38 |
1613 | 61,2 | 31,6 |
1614 | 61,4 | 30,6 |
1615 | 61,7 | 29,6 |
1616 | 61,5 | 28,8 |
1617 | 61,7 | 27,8 |
1618 | 62,2 | 20,3 |
1619 | 61,4 | 19,6 |
1620 | 61,8 | 19,7 |
1621 | 61,8 | 18,7 |
1622 | 61,6 | 17,7 |
1623 | 61,7 | 8,7 |
1624 | 61,7 | 1,4 |
1625 | 61,7 | 5,9 |
1626 | 61,2 | 8,1 |
1627 | 61,9 | 45,8 |
1628 | 61,4 | 31,5 |
1629 | 61,7 | 22,3 |
1630 | 62,4 | 21,7 |
1631 | 62,8 | 21,9 |
1632 | 62,2 | 22,2 |
1633 | 62,5 | 31 |
1634 | 62,3 | 31,3 |
1635 | 62,6 | 31,7 |
1636 | 62,3 | 22,8 |
1637 | 62,7 | 12,6 |
1638 | 62,2 | 15,2 |
1639 | 61,9 | 32,6 |
1640 | 62,5 | 23,1 |
1641 | 61,7 | 19,4 |
1642 | 61,7 | 10,8 |
1643 | 61,6 | 10,2 |
1644 | 61,4 | „m” |
1645 | 60,8 | „m” |
1646 | 60,7 | „m” |
1647 | 61 | 12,4 |
1648 | 60,4 | 5,3 |
1649 | 61 | 13,1 |
1650 | 60,7 | 29,6 |
1651 | 60,5 | 28,9 |
1652 | 60,8 | 27,1 |
1653 | 61,2 | 27,3 |
1654 | 60,9 | 20,6 |
1655 | 61,1 | 13,9 |
1656 | 60,7 | 13,4 |
1657 | 61,3 | 26,1 |
1658 | 60,9 | 23,7 |
1659 | 61,4 | 32,1 |
1660 | 61,7 | 33,5 |
1661 | 61,8 | 34,1 |
1662 | 61,7 | 17 |
1663 | 61,7 | 2,5 |
1664 | 61,5 | 5,9 |
1665 | 61,3 | 14,9 |
1666 | 61,5 | 17,2 |
1667 | 61,1 | „m” |
1668 | 61,4 | „m” |
1669 | 61,4 | 8,8 |
1670 | 61,3 | 8,8 |
1671 | 61 | 18 |
1672 | 61,5 | 13 |
1673 | 61 | 3,7 |
1674 | 60,9 | 3,1 |
1675 | 60,9 | 4,7 |
1676 | 60,6 | 4,1 |
1677 | 60,6 | 6,7 |
1678 | 60,6 | 12,8 |
1679 | 60,7 | 11,9 |
1680 | 60,6 | 12,4 |
1681 | 60,1 | 12,4 |
1682 | 60,5 | 12 |
1683 | 60,4 | 11,8 |
1684 | 59,9 | 12,4 |
1685 | 59,6 | 12,4 |
1686 | 59,6 | 9,1 |
1687 | 59,9 | 0 |
1688 | 59,9 | 20,4 |
1689 | 59,8 | 4,4 |
1690 | 59,4 | 3,1 |
1691 | 59,5 | 26,3 |
1692 | 59,6 | 20,1 |
1693 | 59,4 | 35 |
1694 | 60,9 | 22,1 |
1695 | 60,5 | 12,2 |
1696 | 60,1 | 11 |
1697 | 60,1 | 8,2 |
1698 | 60,5 | 6,7 |
1699 | 60 | 5,1 |
1700 | 60 | 5,1 |
1701 | 60 | 9 |
1702 | 60,1 | 5,7 |
1703 | 59,9 | 8,5 |
1704 | 59,4 | 6 |
1705 | 59,5 | 5,5 |
1706 | 59,5 | 14,2 |
1707 | 59,5 | 6,2 |
1708 | 59,4 | 10,3 |
1709 | 59,6 | 13,8 |
1710 | 59,5 | 13,9 |
1711 | 60,1 | 18,9 |
1712 | 59,4 | 13,1 |
1713 | 59,8 | 5,4 |
1714 | 59,9 | 2,9 |
1715 | 60,1 | 7,1 |
1716 | 59,6 | 12 |
1717 | 59,6 | 4,9 |
1718 | 59,4 | 22,7 |
1719 | 59,6 | 22 |
1720 | 60,1 | 17,4 |
1721 | 60,2 | 16,6 |
1722 | 59,4 | 28,6 |
1723 | 60,3 | 22,4 |
1724 | 59,9 | 20 |
1725 | 60,2 | 18,6 |
1726 | 60,3 | 11,9 |
1727 | 60,4 | 11,6 |
1728 | 60,6 | 10,6 |
1729 | 60,8 | 16 |
1730 | 60,9 | 17 |
1731 | 60,9 | 16,1 |
1732 | 60,7 | 11,4 |
1733 | 60,9 | 11,3 |
1734 | 61,1 | 11,2 |
1735 | 61,1 | 25,6 |
1736 | 61 | 14,6 |
1737 | 61 | 10,4 |
1738 | 60,6 | „m” |
1739 | 60,9 | „m” |
1740 | 60,8 | 4,8 |
1741 | 59,9 | „m” |
1742 | 59,8 | „m” |
1743 | 59,1 | „m” |
1744 | 58,8 | „m” |
1745 | 58,8 | „m” |
1746 | 58,2 | „m” |
1747 | 58,5 | 14,3 |
1748 | 57,5 | 4,4 |
1749 | 57,9 | 0 |
1750 | 57,8 | 20,9 |
1751 | 58,3 | 9,2 |
1752 | 57,8 | 8,2 |
1753 | 57,5 | 15,3 |
1754 | 58,4 | 38 |
1755 | 58,1 | 15,4 |
1756 | 58,8 | 11,8 |
1757 | 58,3 | 8,1 |
1758 | 58,3 | 5,5 |
1759 | 59 | 4,1 |
1760 | 58,2 | 4,9 |
1761 | 57,9 | 10,1 |
1762 | 58,5 | 7,5 |
1763 | 57,4 | 7 |
1764 | 58,2 | 6,7 |
1765 | 58,2 | 6,6 |
1766 | 57,3 | 17,3 |
1767 | 58 | 11,4 |
1768 | 57,5 | 47,4 |
1769 | 57,4 | 28,8 |
1770 | 58,8 | 24,3 |
1771 | 57,7 | 25,5 |
1772 | 58,4 | 35,5 |
1773 | 58,4 | 29,3 |
1774 | 59 | 33,8 |
1775 | 59 | 18,7 |
1776 | 58,8 | 9,8 |
1777 | 58,8 | 23,9 |
1778 | 59,1 | 48,2 |
1779 | 59,4 | 37,2 |
1780 | 59,6 | 29,1 |
1781 | 50 | 25 |
1782 | 40 | 20 |
1783 | 30 | 15 |
1784 | 20 | 10 |
1785 | 10 | 5 |
1786 | 0 | 0 |
1787 | 0 | 0 |
1788 | 0 | 0 |
1789 | 0 | 0 |
1790 | 0 | 0 |
1791 | 0 | 0 |
1792 | 0 | 0 |
1793 | 0 | 0 |
1794 | 0 | 0 |
1795 | 0 | 0 |
1796 | 0 | 0 |
1797 | 0 | 0 |
1798 | 0 | 0 |
1799 | 0 | 0 |
1800 | 0 | 0 |
Az ETC fékpadi program grafikus ábrázolása az 5. ábrán látható.

5. ábra
ETC fékpadi program
4. függelék
MÉRÉSI ÉS MINTAVÉTELI ELJÁRÁSOK
1. BEVEZETÉS
A Vizsgálatra benyújtott motor által kibocsátott gáz-halmazállapotú szennyező összetevőket, részecskéket és füstöt az V. mellékletben leírt módszerekkel kell megmérni. Az V. mellékletben szereplő módszerek leírják az ajánlott gázelemző módszereket (1. pont) az ajánlott részecskehígító és -mintavevő rendszereket (2. pont) és a füst mérésére szolgáló ajánlott füstölésmérőket (3. pont).
Az ESC esetében a gáz-halmazállapotú összetevőket a kezeletlen kipufogógázban kell meghatározni. A hígított kipufogógázban való meghatározás is választható, ha a részecskék meghatározásához teljes átáramlású hígítórendszert használnak. A részecskék mennyiségét részleges vagy teljes átáramlású hígítórendszerrel kell meghatározni.
Az ETC esetében csak teljes átáramlású hígítórendszer használható a gáz-halmazállapotú és részecskékből álló szennyezők meghatározására, és ez referenciarendszernek tekintendő. A műszaki szolgálat azonban részleges átáramlású hígítórendszereket is jóváhagyhat, ha igazolva van egyenértékűségük az I. melléklet 6.2. pontja szerint, és ha a műszaki szolgálatnak benyújtják az adatkiértékelés és a számítási eljárások részletes leírását.
2. A FÉKPAD ÉS A VIZSGÁLÓ KAMRA FELSZERELÉSE
A motor-fékpadon az alábbi berendezést kell használni a motorok szennyezőanyag-kibocsátásának vizsgálatához.
2.1. Motor-fékpad
Megfelelő jellemzőkkel bíró motor-fékpadot kell használni az e melléklet 1. és 2. függelékében leírt vizsgálati ciklusok végrehajtásához. A fordulatszámmérő rendszer leolvasási pontosságának ± 2 %-nak kell lennie. A nyomatékmérő rendszer pontosságának a leolvasott érték ± 3 %-ának kell lennie a teljes skála 20 %-a feletti tartományban, és a teljes méréstartomány 6 %-ának a teljes méréstartomány 20 %-át meg nem haladó tartományban.
2.2. Egyéb készülékek
Szükség szerinti készülékeket kell használni a tüzelőanyag-fogyasztás, a hűtőközeg és a kenőanyag hőmérsékletének, a kipufogógáz-nyomás és a szívási vákuum, a kipufogógáz hőmérsékletének, a beszívott levegő hőmérsékletének, a légköri nyomás, a nedvességtartalom és a tüzelőanyag hőmérsékletének mérésére. A készülékeknek teljesíteniük kell a 8. táblázat követelményeit:
8. táblázat
A mérőkészülékek pontossága
Mérőkészülék | Pontosság |
Tüzelőanyag-fogyasztás | A motor legnagyobb értékének ± 2 %-a |
Levegőfogyasztás | A motor legnagyobb értékének ± 2 %-a |
Hőmérséklet ≤ 600 K (327 °C) | Abszolút ± 2 K |
Hőmérséklet > 600 K (327 °C) | A leolvasott érték ± 1 %-a |
Légköri nyomás | Abszolút ± 0, 1 kPa |
Kipufogógáz-nyomás | Abszolút ± 0, 2 kPa |
Szívási vákuum | Abszolút ± 0, 05 kPa |
Más nyomások | Abszolút ± 0, 1 kPa |
Relatív nedvességtartalom | Abszolút ± 3 % |
Abszolút nedvességtartalom | A leolvasott érték ± 5 %-a |
2.3. A kipufogógáz árama
A kezeletlen kipufogógázban lévő szennyező anyag számításához ismerni kell a gázáram nagyságát (lásd az 1. függelék 4.4. pontját). A kipufogógáz-áram meghatározásához az alábbi két módszer valamelyike használható:
a) a kipufogógáz-áram közvetlen mérése mérőtorok vagy ezzel egyenértékű mérési módszer útján;
b) a levegőáram és a tüzelőanyag-áram megfelelő mérőrendszerekkel való megmérése és a kipufogógáz-áram kiszámítása az alábbi képlet útján:

A kipufogógáz-áram meghatározása pontosságának a leolvasott érték ± 2, 5 %-ának vagy annál jobbnak kell lennie.
2.4. Hígított kipufogógáz-áram
A hígított kipufogógázban lévő szennyező anyagok számításához teljes átáramlású hígítórendszer használata esetén (kötelező az ETC-nél) ismerni kell a hígítottkipufogógáz-áramot (lásd a 2. függelék 4.3. pontját). Az időegységre eső teljes hígítottkipufogógáz-tömegáramot (GTOTW) vagy az egész ciklus alatt átáramlott hígított kipufogógáz teljes tömegét (MTOTW) PDP-vel (positive displacement pump, térfogat-kiszorításos szivattyú) vagy CFV-vel (critical flow Venturi, kritikus áramlású Venturi-torok) kell mérni (V. melléklet 2.3.1. pont). A pontosságnak a leolvasott érték ± 2 %-ának vagy annál nagyobbnak kell lennie, és azt a III. melléklet 5. függelékének 2.4. pontjában foglalt rendelkezéseknek megfelelően kell meghatározni.
3. A GÁZ-HALMAZÁLLAPOTÚ ÖSSZETEVŐK MEGHATÁROZÁSA
3.1. A gázelemző készülékek általános előírásai
A gázelemző készülékek méréstartományának meg kell felelnie a kipufogógáz- összetevők koncentrációjának megkívánt pontosságú mérésére (3.1.1. pont). Ajánlatos a gázelemző készülékeket úgy használni, hogy a mért koncentráció a teljes méréstartomány 15 %-a és 100 %-a közé essen.
Ha olyan leolvasó rendszereket (számítógépek, adatregisztráló berendezések) alkalmaznak, amelyek a teljes méréstartomány 15 %-a alatt is megfelelő pontosságúak és felbontóképességűek, akkor a teljes méréstartomány 15 %-a alatti mérések is elfogadhatók. Ebben az esetben kiegészítő kalibrálást kell végezni legalább négy nem-nulla, egyenletesen elosztott ponton, a kalibrálási görbék III. melléklet 5. függelékének 1.5.5.2. pontja szerinti pontosságának biztosítása érdekében.
A berendezés elektromágneses zavartűrési (EMC) szintjének biztosítania kell, hogy a járulékos hibák minimálisak legyenek.
3.1.1. Mérési hiba
A teljes mérési hiba, beleértve a más gázokkal szembeni keresztérzékenységet is (lásd a III. melléklet 5. függelékének 1.9 pontját) nem haladhatja meg a leolvasott érték ± 5 %-a vagy a teljes skálaérték ± 3, 5 %-a közül a kisebbiket. 100 ppm-nél kisebb koncentrációk esetén a mérési hiba nem lehet ± 4ppm-nél nagyobb.
3.1.2. Reprodukálhatóság
A reprodukálhatóság, ami egy adott kalibráló gázra adott tíz megismételt mérési eredmény szórásának 2,5-szerese, nem lehet nagyobb, mint a teljes méréstartományhoz tartozó koncentráció ± 1 %-a minden használt tartományban 155 ppm (vagy ppm C) fölött, vagy ± 2 %-a minden használt tartományban 155 ppm (vagy ppm C) alatt.
3.1.3. Zavarójel
A gázelemző készülék csúcstól csúcsig reagálása nullázó- és kalibrálógázokra bármely 10 másodperces időközben nem lehet nagyobb, mint a teljes méréstartomány 2 %-a az összes használt tartományban.
3.1.4. Nullponteltolódás
A nullponteltolódásnak egy egyórás időtartam során kisebbnek kell lennie, mint a teljes méréstartomány 2 %-a a legalacsonyabb használt tartományban. A nullpont válasz meghatározása: az átlagos válasz, a zavarójelet is beleértve, egy nullázógázra egy 30 másodperces időközben.
3.1.5. Felsőérték-eltolódás
A felsőérték-eltolódásnak egy egyórás időtartam során kisebbnek kell lennie, mint a teljes méréstartomány 2 %-a a legalacsonyabb használt tartományban. A felső érték meghatározása: a felső érték válasz és a nullpont válasz közötti különbség. A felső érték válaszmeghatározása: az átlagos válasz, a zavarójelet is beleértve, egy felső érték (kalibráló)gázra egy 30 másodperces időközben.
3.2. Gázszárítás
Az opcionális gázszárító készülék minimális hatással lehet a mért gázok koncentrációjára. Kémiai szárítók nem fogadhatók el a mintában lévő víz eltávolítására.
3.3. Gázelemző készülékek
Az alkalmazandó mérési elveket a 3.3.1-3.3.4. pont írja le. A mérőrendszerek részletes leírása az V. mellékletben található. A mérendő gázokat az alábbi készülékekkel kell elemezni. Nem-lineáris elemző készülékek esetében megengedett a linearizáló áramkörök használata.
3.3.1. Szénmonoxid(CO)-elemzés
A szénmonoxid-elemző készüléknek nem-diszperzív infravörös abszorpció elvén működő (NDIR) készüléknek kell lennie.
3.3.2. Széndioxid(CO2-elemzés
A széndioxid-elemző készüléknek nem-diszperzív infravörös abszorpció elvén működő (NDIR) készüléknek kell lennie.
3.3.3. Szénhidrogén(HC)-elemzés
Dízelmotorok és PB-gázüzemű motorok esetében a szénhidrogén-elemző készüléknek fűtött lángionizációs detektornak (HFID) kell lennie detektorral, szelepekkel, csövezéssel stb., és oly módon fűtve, hogy a gáz hőmérsékletét 463K ± 10K(190 ± 10 °C) értéken tartsa. Földgáz-üzemű motorok esetében az alkalmazott módszertől függően a szénhidrogén-elemző készülék egy nem fűtött lángionizációs detektor (FID) lehet (lásd az V. melléklet 1.3. pontját).
3.3.4. Nem-metán szénhidrogén (NMHC) elemzés (csak földgáz-üzemű motoroknál)
A nem-metán szénhidrogéneket az alábbi módszerek egyikével kell meghatározni:
3.3.4.1. Gázkromatográfiás (GC) módszer
A nem-metán szénhidrogéneket úgy kell meghatározni, hogy a 3.3.3. pont szerint megmért szénhidrogénekből le kell vonni a 423 K (150 °C) hőmérsékleten kondicionált gázkromatográffal (GC) kielemzett metánt.
3.3.4.2. Nem-metán eltávolító (NMC) módszer
A nem-metán frakció meghatározását egy a 3.3.3. pont szerinti FID-del sorba kötött fűtött NMC-vel kell végezni, kivonva a metánt a szénhidrogénekből.
3.3.5. A nitrogén-oxidok (NOx) elemzése
A nitrogénoxid-elemző készülék száraz alapon való mérésnél kemilumineszcens detektornak (CLD) vagy fűtött kemilumineszcens detektornak (HCLD) kell lennie NO2/NO konverterrel. Nedves alapon való mérésnél 328 K (55 °C) feletti hőmérsékleten tartott konverteres HCLD-t kell használni, feltéve hogy a víz keresztérzékenység-ellenőrzése (lásd a III. melléklet 5. függelékének 1.9.2.2. pontját) teljesül.
3.4. Mintavétel a kibocsátott gáz-halmazállapotú szennyező anyagokból
3.4.1. Kezeletlen kipufogógáz (csak az ESC-vizsgálatnál)
A gáz-halmazállapotú szennyezőanyag-mintavételi szondákat, amennyire lehetséges, legalább 0,5 m-rel vagy három kipufogócső-átmérővel - attól függően, melyik a nagyobb - a kipufogógáz-rendszer kilépési helyétől visszafelé kell elhelyezni, és elegendően közel a motorhoz ahhoz, hogy a kipufogógáz hőmérséklete a szondánál legalább 343 K (70 °C) legyen.
Többhengeres, elágazó kipufogó-gyűjtőcsővel rendelkező motoroknál a szondát a motortól elegendően messze kell elhelyezni ahhoz, hogy a minta az összes henger kibocsátott szennyező anyagának átlagát képviselje. Elkülönített kipufogógyűjtőcső-csoportokkal rendelkező többhengeres motoroknál, például V-motoroknál, megengedhető a külön csoportonkénti mintavétel és az átlagos szennyezőanyag-kibocsátás kiszámítása. Más módszerek is használhatók, ha bebizonyosodott, hogy a fentiekkel azonos eredményt adnak. A kipufogógáz-kibocsátás számításához a motor teljes kipufogógáz-tömegáramát kell felhasználni.
Ha a motor kipufogógáz-utókezelő rendszerrel van felszerelve, a kipufogógáz-mintát az utókezelő rendszer utáni szakaszból kell venni.
3.4.2. Hígított kipufogógáz (kötelező az ETC-nél, választható az ESC-nél)
A kipufogócsőnek a motor és a teljes átáramlású hígítórendszer közötti pontjának meg kell felelnie az V. melléklet 2.3.1., EP szakaszának.
A hígítóalagútban a gáz-halmazállapotú szennyező anyagok mintavevő szondáját (szondáit) a részecskeminta vevő szonda közvetlen közelében és olyan ponton kell elhelyezni, ahol a hígítólevegő és a kipufogógáz már jól összekeveredett.
Az ETC-vizsgálat során a mintavétel általában kétféleképpen végezhető:
- a teljes ciklus során keletkező szennyező anyagokat mintavevő zsákban gyűjtik össze, és a vizsgálat befejezése után elemzik,
- a szennyező anyagok mintavétele folyamatosan történik, és az egész ciklusra integrálják őket; ez a módszer kötelező a HC és az NOx mérésénél.
4. A RÉSZECSKÉK MEGHATÁROZÁSA
A részecskék meghatározásához hígítórendszerre van szükség. A hígítás részleges átáramlású (csak az ESC-nél) vagy teljes átáramlású hígítórendszerrel (kötelező az ETC-nél) végezhető el. A hígítórendszer átbocsátóképességének elég nagynak kell lennie ahhoz, hogy teljes mértékben kiküszöbölje a víz lecsapódását a hígító- és mintavevő rendszerben és a hígított kipufogógáz hőmérsékletét a szűrőtartók előtti szakaszban 325 K (52 °C) hőmérsékleten vagy az alatt tartsa. Megengedett a hígítólevegő párátlanítása a hígítórendszerbe való belépés előtt, és ez különösen hasznos akkor, ha a hígítólevegő nedvességtartalma magas. A hígítólevegő hőmérsékletének 298 K ± 5 K-nek (25 °C ± 5 °C) kell lennie. Ha a környezeti hőmérséklet alacsonyabb, mint 293 K (20 °C), ajánlatos a hígítólevegőt a 303 K (30 °C) felső hőmérsékleti határ fölé melegíteni. A kipufogógáznak a hígító alagútba való bevezetése előtt azonban a hígítólevegő hőmérséklete nem lehet magasabb, mint 325 K (52 °C).
A részleges átáramlású rendszert úgy kell kialakítani, hogy az a kipufogógáz-áramot két részre válassza, amelyek közül a kisebbiket hígítják fel levegővel, majd használják a részecskék megmérésére. Ehhez alapvetően fontos a hígítási arány nagyon pontos meghatározása. Többféle megosztási módszer használható, így a megosztás módja jelentős mértékben meghatározza a mintavevő berendezést és az alkalmazandó eljárásokat (V. melléklet, 2.2. pont). A részecskeminta vevő szondát a gázmintavevő szonda közvetlen közelében kell elhelyezni, és beépítésének módja feleljen meg a 3.4.1. pont előírásainak.
A részecskék tömegének meghatározásához részecskeminta vevő rendszerre, részecskeszűrőre, analitikai mérlegre és egy hőmérséklet- és nedvességtartalom- szabályozással ellátott mérőkamrára van szükség.
A részecskeminta vételre az egy szűrőpárt alkalmazó egyszűrős módszert (lásd a 4.1.3. pontot) kell használni az egész vizsgálati ciklus során. Az ESC-vizsgálat esetében különös figyelmet kell fordítani a mintavételi időkre és az áramlásokra a vizsgálat mintavételi fázisában.
4.1. Részecskeminta vevő szűrők
4.1.1. A szűrő leírása
Fluorkarbon bevonatú üvegszál szűrőket vagy fluorkarbon alapú membránszűrőket kell használni. Minden szűrőtípus 0,3 mm DOP (di-oktilftalát) mintavételi hatékonyságának legalább 95 %-osnak kell lennie, 35 cm/s és 80 cm/s közötti merőleges gázáramlási sebesség mellett.
4.1.2. A szűrő mérete
A részecskeszűrő átmérőjének legalább 47 mm-nek (37 mm működő átmérő) kell lennie. Nagyobb átmérőjű szűrők elfogadhatók (4.1.5. pont).
4.1.3. Elsődleges és másodlagos szűrők
A vizsgálati műveletsorozat alatt a hígított kipufogógázt két egymás után elhelyezett szűrőn (egy elsődleges és egy másodlagos szűrőn) kell átengedni. A másodlagos szűrő legfeljebb 100 mm-re lehet elhelyezve az elsődleges szűrő után, de azzal nem érintkezhet. A szűrőket külön vagy párban lehet lemérni, utóbbi esetben a szennyezett oldalukat egymás felé fordítva.
4.1.4. A gáz merőleges áramlási sebessége
A gáz szűrő síkjára merőleges átáramlási sebességének 35 és 80 cm/s között kell lennie. A vizsgálat előtt és után mért nyomásesés-növekedés nem lehet több, mint 25 kPa.
4.1.5. A szűrő terhelése
Az ajánlott minimális szűrőterhelés 0,5 mg/1 075 mm2 működő felület. A leggyakrabban használt szűrőméretekre vonatkozó értékek a 9. táblázatban láthatók.
9. táblázat
Ajánlott szűrőterhelések
Szűrőátmérő (mm) | Ajánlott működő átmérő (mm) | Ajánlott minimális terhelés (mg) |
47 | 37 | 0,5 |
70 | 60 | 1,3 |
90 | 80 | 2,3 |
110 | 100 | 3,6 |
4.2. A mérőkamra és az analitikai mérleg leírása
4.2.1. A mérőkamrára vonatkozó feltételek
A részecskeszűrők előkészítésére (kondicionálására) és mérlegelésére szolgáló kamra (vagy helyiség) hőmérsékletének minden szűrő-előkészítés és -mérlegelés alatt 295 K ± 3 K-nek (22 °C ± 3 °C) kell lennie. A nedvességtartalmat 282,5 K ± 3 K (9,5 °C ± 3 °C) harmatpont és 45 ± 8 % relatív nedvességtartalom értéken kell tartani.
4.2.2. A referenciaszűrő mérlegelése
A kamrának (helyiségnek) mentesnek kell lennie minden olyan környezeti szennyeződéstől (például portól), ami a stabilizálódás alatt lerakódhatna a részecskeszűrőkre. A mérőhelyiségre a 4.2.1. pontban megadott értékektől való eltérések (zavarok) csak akkor engedhetők meg, ha a zavarok időtartama nem haladja meg a 30 percet. A mérőhelyiségnek a személyzet belépése előtti időszakban kell teljesítenie az előírt követelményeket. Legalább két használatlan referenciaszűrőt vagy referencia-szűrőpárt kell lemérni a mintavevő szűrő(pár) mérésével lehetőleg egy időben, de mindenképpen négy órán belül. A referenciaszűrők méretének és anyagának ugyanolyannak kell lennie, mint a mintavevő szűrőké.
Ha a referenciaszűrők (referencia-szűrőpárok) átlagos súlya a mintavevő szűrők mérlegelései közötti időben nagyobb mértékben változik meg, mint az ajánlott szűrőterhelés (4.1.5 pont) ± 5 %-a (szűrőpár esetén ± 7, 5 %-a), az összes mintavevő szűrőt el kell dobni, és a szennyezőanyag-kibocsátási vizsgálatot meg kell ismételni.
Ha a 4.2.1. pontban leírt mérőhelyiség-stabilitási kritériumok nem teljesülnek, de a referencia-szűrő(pár) mérése kielégíti a fenti feltételeket, a motorgyártó választhat, hogy vagy elfogadja a mintavevőszűrő-súlyokat, vagy semmisnek tekinti a vizsgálatot, beállítja a mérőhelyiség szabályozórendszerét, és újra lefolytatja a vizsgálatot.
4.2.3. Az analitikai mérleg
A szűrők súlyának megállapításához használandó analitikai mérleg pontosságának (alapeltérése) 20 mg-nak, felbontásának 10 mg-nak (1 osztás = 10 mg) kell lennie. 70 mm-nél kisebb átmérőjű szűrők esetében a pontosságnak és a felbontásnak 2 mg, illetve 1 mg-nak kell lennie.
4.3. A részecskemérés kiegészítő előírásai
A hígítórendszer és a mintavevő rendszer minden részét, amely kapcsolatba kerül kezeletlen és hígított kipufogógázzal, a kipufogócsőtől a szűrőtartóig, úgy kell kialakítani, hogy a részecskék lerakódása vagy megváltozása minimális legyen. Minden alkatrésznek a kipufogógázok összetevőivel kölcsönhatásra nem lépő, villamos vezető anyagból kell készülnie, és az elektrosztatikus hatások kiküszöbölése céljából földeltnek kell lennie.
5. A FÜST MEGHATÁROZÁSA
Ez a pont az ELR-vizsgálathoz megkövetelt vagy opcionális vizsgálati berendezést írja le. A füstöt olyan füstölésmérővel kell mérni, amelyen mind az opacitás, mind a fényelnyelési együttható leolvasható. Az opacitás-leolvasási üzemmódot csak a füstölésmérő kalibrálásához és ellenőrzéséhez szabad használni. A vizsgálati ciklus alatti füstértékeket a fényelnyelésiegyüttható- leolvasási üzemmódban kell mérni.
5.1. Általános követelmények
Az ELR-vizsgálathoz olyan füstmérő és adatfeldolgozó rendszert kell használni, amely három funkcionális egységet foglal magában. Ezeket az egységeket egyesíteni lehet egyetlen készülékben, de felállíthatók egymással összekapcsolt elemek rendszereként is. A három funkcionális egység a következő:
- Egy az V. melléklet 3. pontjának megfelelő füstölésmérő.
- Egy adatfeldolgozó egység, amely képes a III. melléklet 1. függelékének 6. pontjában leírt funkciók teljesítésére.
- Egy nyomtató és/vagy elektronikus tárolóeszköz, a III. melléklet 1. függelékének 6.3 pontjában leírt, megkívánt füstértékek feljegyzésére és kiadására.
5.2. Különleges követelmények
5.2.1. Linearitás
A linearitásnak az opacitás ± 2 %-án belül kell lennie.
5.2.2. Nullpont eltolódás
A nullpont eltolódás egy óra alatt nem haladhatja meg az opacitás ± 1 %-át.
5.2.3. A füstölésmérő kijelzője és mérési tartománya
Az opacitás kijelzése a 0-100 % opacitási (fényelnyelési) tartományban történik, a leolvashatóság 0,1 % opacitás. A fényelnyelési együttható kijelzése a 0-30 m-1 tartományban történik, a leolvashatóság 0,01 m-1 fényelnyelési együttható.
5.2.4. A készülék válaszadási ideje
A füstölésmérő fizikai válaszadási ideje nem lehet 0,2 s-nál hosszabb. A fizikai válaszadási idő úgy van meghatározva, mint az az idő, ami aközött telik el, amikor a gyorsreagálású vevő a teljes elhajlás 10 %-át, illetve 90 %-át éri el, mialatt a megmért gáz opacitása 0,1 s-nál rövidebb idő alatt megváltozik.
A füstölésmérő villamos válaszideje nem lehet 0,05 s-nál hosszabb. A villamos válaszidő úgy van meghatározva, mint az az idő, ami aközött telik le, amikor a füstölésmérő a teljes méréstaromány 10 %-át, illetve 90 %-át éri el, mialatt a fényforrás 0,01 s-nál rövidebb idő alatt megszakad vagy teljesen kialszik.
5.2.5. Semlegesoptikaisűrűség- szűrő
Minden a füstölésmérő kalibrálásához, linearitás méréséhez vagy felsőérték-beállításához használt semlegesoptikaisűrűség-szűrőnél 1,0 % opacitáson belül kell ismerni a szűrési értéket. A szűrő névleges értékének pontosságát legalább évente egyszer ellenőrizni kell nemzeti vagy nemzetközi szabványoknak megfelelő referenciaeszköz útján.
A semlegesoptikaisűrűség-szűrők precíziós készülékek, és használat közben könnyen megsérülhetnek. Használatukat a minimumra kell szorítani, és ha mégis használni kell őket, ügyelni kell rá, hogy a szűrők meg ne karcolódjanak és be ne szennyeződjenek.
5. függelék
A KALIBRÁCIÓS ELJÁRÁS
1. A GÁZELEMZŐ KÉSZÜLÉKEK KALIBRÁLÁSA
1.1. Bevezetés
Minden elemző készüléket olyan gyakran kell kalibrálni, hogy az teljesíteni tudja ennek az irányelvnek a pontossági követelményeit. A III. melléklet 4. függelékének 3. pontjában és az V. melléklet 1. pontjában szereplő elemző készülékeknél alkalmazandó kalibrálási módszer ebben a bekezdésben van leírva.
1.2. A kalibráló gázok
A kalibráló gázok megengedett tárolási idejét figyelembe kell venni.
A kalibráló gázok gyártó által megállapított lejárati idejét fel kell jegyezni.
1.2.1. Tiszta gázok
A gázok megkívánt tisztaságát az alábbi szennyezettségi határértékek határozzák meg. A művelethez az alábbi gázokra van szükség:
Nagy tisztaságú nitrogén
(szennyezettség ≤ 1 ppm C, ≤ 1 ppm CO, ≤ 400 ppm CO2, ≤ 0,1 ppm NO)
Nagy tisztaságú oxigén
(tisztaság > 99,5 térf. % O2)
Hidrogén-hélium keverék
(40 ± 2 % hidrogén, a többi hélium)
(szennyezettség ≤ 1 ppm C1, ≤ 400 ppm CO2)
Nagy tisztaságú szintetikus levegő
(szennyezettség ≤ 1 ppm C1, ≤ 1 ppm CO, ≤ 400 ppm CO2, ≤ 0,1 ppm NO)
(oxigéntartalom 18 térf. % és 21 térf. % között)
Nagy tisztaságú propán vagy CO a CVS kalibrálásához.
1.2.2. Kalibráló gázok
Az alábbi kémiai összetételű gázkeverékek szükségesek:
C3H8 és nagy tisztaságú szintetikus levegő (lásd az 1.2.1. pontot);
CO és nagy tisztaságú nitrogén;
NOx és nagy tisztaságú nitrogén (ebben a kalibráló gázban az NO2 mennyisége nem lehet több az NO-tartalom 5 %-ánál);
CO2 és nagy tisztaságú nitrogén;
CH4 és nagy tisztaságú szintetikus levegő;
C2H6 és nagy tisztaságú szintetikus levegő.
Megjegyzés: Más gázkombinációk is megengedhetők, ha a gázok nem lépnek egymással reakcióba.
A kalibráló gáz valódi koncentrációjának a névleges érték ± 2 %-án belül kell lennie. A kalibráló gázok koncentrációját mindig térfogatra vonatkoztatva kell megadni (térfogatszázalék vagy térfogat ppm).
A kalibráláshoz és a felsőérték beállításához használt gázokat gázkeverővel is elő lehet állítani, nagy tisztaságú N2 - vel vagy nagy tisztaságú szintetikus levegővel hígítva. A keverőberendezés pontosságának akkorának kell lennie, hogy a hígított kalibráló gázok koncentrációja ± 2 %-on belül legyen meghatározható.
1.3. A gázelemző készülékek és a mintavevő rendszer működési folyamata
A gázelemző készülékek működtetése a készülék gyártójának üzembe helyezési és kezelési előírásainak megfelelően történjék. Az 1.4-1.9. pontban leírt minimális követelményeket ugyancsak be kell tartani.
1.4. Szivárgási vizsgálat
El kell végezni a rendszer szivárgási vizsgálatát. A szondát ki kell venni a kipufogórendszerből, és a végét le kell zárni. A gázelemző készülék szivattyúját be kell kapcsolni. A kezdeti stabilizálódási időszak után minden áramlásmérőnek zérus értéket kell mutatnia. Ha nem így lenne, ellenőrizni kell a mintavevő rendszert és a hibát ki kell javítani.
A legnagyobb megengedhető szivárgási érték a vákuumoldalon a rendszer ellenőrzés alatt álló részén használat közben átáramló mennyiség 0,5 %-a lehet. A használat közbeni átáramló mennyiség megbecsüléséhez a gázelemző készüléken és a megkerülő vezetéken átfolyó mennyiség vehető figyelembe.
Egy másik módszer egy koncentrációváltás létrehozása a mintavevő vezeték elején nullázógázról kalibráló gázra való átváltás útján. Ha megfelelő idő eltelte után a koncentráció kisebbnek mutatkozik, mint amekkora a gáz bevezetésekor volt, az kalibrálási vagy szivárgási problémát jelez.
1.5. A kalibrálási eljárás
1.5.1. Az összeállított készülék
Az összeállított készüléket kalibrálni kell, és a kalibrálási görbéket kalibráló gázokkal kell ellenőrizni. Ugyanakkora gázáramot kell alkalmazni, mint a kipufogógáz-minta vételezésekor.
1.5.2. Felmelegítési idő
A felmelegítési időnek annak kell lennie, amit a gyártó javasolt. Ha ez nincs megadva, ajánlatos a gázelemző készülékeket legalább két órán át előmelegíteni.
1.5.3. Az NDIR és HFID elemző készülék
Az NDIR elemző készüléket szükség szerint be kell hangolni, és a HFID elemző készülék lángját optimalizálni kell (1.8.1. pont).
1.5.4. Kalibrálás
Minden szokásos körülmények között használatos üzemi tartományt kalibrálni kell.
Nagy tisztaságú szintetikus levegő (vagy nitrogén) alkalmazásával a CO-, CO2- NOx- és HC-elemző készülékeket nullázni kell.
A megfelelő kalibráló gázokat be kell vezetni a gázelemző készülékekbe, az értékeket fel kell jegyezni, és el kell készíteni a kalibrálási görbét az 1.5.5. pont szerint.
A nullázást ismét ellenőrizni kell, és szükség esetén meg kell ismételni a kalibrálási eljárást.
1.5.5. A kalibrálási görbe előállítása
1.5.5.1. Általános iránymutatás
A gázelemző készülék kalibrálási görbéjét (a zérust nem számítva) legalább öt, a lehető legegyenletesebben elosztott pont alapján kell megállapítani. A legnagyobb névleges koncentráció a teljes skála 90 %-ának vagy annál nagyobb értéknek feleljen meg.
A kalibrálási görbét a legkisebb négyzetek módszerével kell kiszámítani. Ha az eredményül kapott polinom háromnál magasabb fokú, a kalibrálási pontok száma (a zérust is beleértve) legalább e polinom fokszáma plusz 2 legyen.
A kalibrálási görbe nem térhet el ± 2 %-nál többel az egyes kalibrálási pontok névleges értékétől és a teljes skála ± 1 %-ánál többel a nullánál.
A kalibrálási görbéből és a kalibrálási pontokból ellenőrizni lehet, hogy a kalibrálást helyesen végezték-e el. A gázelemző készülék különböző jellemző paramétereit fel kell tüntetni, különösen:
- a mérési tartományt,
- az érzékenységet,
- a kalibrálás elvégzésének időpontját.
1.5.5.2. Kalibrálás a teljes skála 15 %-a alatt
A gázelemző készülék kalibrálási görbéjét (a zéruson kívül) legalább 4 további kalibrálási pont alapján kell előállítani, a pontokat a teljes skála 15 %-a alatt névleg egyenletesen elosztva.
A kalibrálási görbét a legkisebb négyzetek módszerével kell kiszámítani.
A kalibrálási görbe nem térhet el ± 4 %-nál többel az egyes kalibrálási pontok névleges értékétől és a teljes skála ± 1 %-ánál többel a nullánál.
1.5.5.3. Alternatív módszerek
Ha igazolható, hogy alternatív megoldások (pl. számítógép, elektronikus vezérlésű tartományváltó stb.) azonos pontosságot adnak, ezeket az alternatívákat lehet használni.
1.6. A kalibrálás ellenőrzése
Minden szokásos körülmények között használatos üzemi tartományt minden elemzés előtt ellenőrizni kell az alábbi eljárás útján.
A kalibrálást egy nullázógáz és egy olyan kalibráló gáz alkalmazásával kell ellenőrizni, amelynek névleges értéke nagyobb, mint a mérési tartomány teljes skálájának 80 %-a.
Ha a két figyelembe vett ponton a talált érték nem különbözik a teljes skála ± 4 %-ánál többel a gyártó által megadott referenciaértéktől, a beállítási paraméterek módosíthatók. Ha nem így lenne, új kalibrálási görbét kell felvenni az 1.5.5. pontnak megfelelően.
1.7. A NOx - konverter hatékonyságának vizsgálata
A NO2-nek NO-ra való átváltására használt konverter hatékonyságát az 1.7.1-1.7.8. pontokban leírt módon kell ellenőrizni (6. ábra).
1.7.1. A vizsgáló berendezés
A 6. ábrán látható vizsgáló berendezéssel (lásd a III. melléklet 4. függelékének 3.3.5. pontját is) és az alább leírt eljárással, egy ozonizátor segítségével ellenőrizhető a konverter hatékonysága.
1.7.2. A kalibrálás
A CLD-t és a HCLD-t a leghasználatosabb üzemi tartományban kell kalibrálni a gyártó előírásainak megfelelően, nullázó és kalibráló gáz használatával (a kalibráló gáz NO-tartalmának körülbelül az üzemi tartomány 80 %-ának kell lennie, és a gázkeverék NO2-koncentrációjának kisebbnek kell lennie, mint a NO-koncentráció 5 %-a). Az NOx-elemző készüléknek NO-üzemmódban kell lennie úgy, hogy a kalibráló gáz nem halad át a konverteren. A jelzett koncentrációt fel kell jegyezni.
1.7.3. Számítás
A NOx-konverter hatékonyságát az alábbiak szerint kell kiszámítani:

ahol:
a az NOx-koncentráció az 1.7.6. pont szerint
b az NOx-koncentráció az 1.7.7. pont szerint
c az NO-koncentráció az 1.7.4. pont szerint
d az NO-koncentráció az 1.7.5. pont szerint
1.7.4. Oxigén hozzáadása
Egy T-csatlakozón keresztül oxigént vagy zérus levegőt kell adni folyamatosan a gázáramhoz, amíg a jelzett koncentráció nem lesz kb. 20 %-kal kisebb, mint az 1.7.2. pontban említett, kijelzett kalibrálási koncentráció (A gázelemző készülék NO-üzemmódban van). A jelzett c koncentrációt fel kell jegyezni. A folyamat alatt az ozonizátor nem működik.
1.7.5. Az ozonizátor működtetése
Ekkor az ozonizátort be kell kapcsolni és elegendő ózont kell fejleszteni ahhoz, hogy a NO-koncentrációt levigye kb. az 1.7.2. pont szerinti kalibrálási koncentráció 20 %-ára (minimum 10 %). A jelzett d koncentrációt fel kell jegyezni. (A gázelemző készülék NO-üzemmódban van).
1.7.6. NOx-üzemmód
Ekkor az NO-elemző készüléket NOx-üzemmódba kell kapcsolni, hogy a (NO, NO2, O2 és N2 összetételű) gázkeverék áthaladjon a konverteren. A jelzett a koncentrációt fel kell jegyezni. (A gázelemző készülék NOx-üzemmódban van.)
1.7.7. Az ozonizátor kikapcsolása
Ekkor az ozonizátort ki kell kapcsolni. Az 1.7.6. pontban leírt gázkeverék a konverteren át halad a detektorba. A jelzett b koncentrációt fel kell jegyezni. (A gázelemző készülék NOx-üzemmódban van).
1.7.8. NO-üzemmód
NO-üzemmódba kapcsolva, kikapcsolt ozonizátor mellett, az oxigén vagy a szintetikus levegő áramlását is meg kell szüntetni. A gázelemző készüléken leolvasható NOx érték nem különbözhet ± 5 %-nál többel az 1.7.2. pont szerint mért értéktől. (A gázelemző készülék NO-üzemmódban van).
1.7.9. A vizsgálati időközök
A konverter hatékonyságát a NOx-elemző készülék minden kalibrálása előtt meg kell vizsgálni.
1.7.10. A hatékonysági követelmény
A konverter hatékonysága nem lehet kisebb 90 %-nál, de erősen ajánlott a nagyobb, 95 %-os hatékonyság.
Megjegyzés:
Ha a gázelemző készülék leginkább használt tartományában az ozonizátor nem tudja végrehajtani a 80 %-ról 20 %-ra való koncentrációcsökkentést az 1.7.5. pont szerint, akkor azt a legmagasabb tartományt kell használni, amelynél a csökkentés még elvégezhető.

6. ábra
A NO2-konverter hatékonyságát ellenőrző készülék vázlata
1.8. A FID beállítása
1.8.1. A detektor válaszának optimalizálása
A FID-et a készülék gyártójának előírásai szerint kell beállítani. Levegőbe kevert propán kalibráló gázt kell használni a válasz optimalizálására a leginkább használt üzemi tartományban.
A gyártó ajánlása szerinti tüzelőanyag- és levegőáramok mellett egy 350 ± 75 ppm C kalibráló gázt kell a gázelemző készülékbe vezetni. A reagálást egy adott tüzelőanyag-áramnál a kalibráló gázra adott válasz és a zérus (nullázó) gázra adott válasz különbségéből kell meghatározni. A tüzelőanyag-áramot lépésenként kell beállítani a gyártó ajánlása alatti és feletti értékekre. Ezeknél a tüzelőanyag-áramoknál fel kell jegyezni a kalibrációs és a zérus választ. A kalibrációs és a zérus válasz közötti különbséget fel kell rajzolni, és a tüzelőanyag-áramot a görbe dús oldalára kell beállítani.
1.8.2. Szénhidrogén válaszadási tényezők
A gázelemző készüléket propán-levegő keverékkel és nagy tisztaságú szintetikus levegővel kell kalibrálni az 1.5. pont szerint.
A választényezőket a gázelemző készülék üzembeállításakor és nagyobb üzemszünetek után kell meghatározni. Az (Rf) választényező egy bizonyos szénhidrogénfajtára a FID C1 leolvasási érték aránya a tartályban lévő gáz ppm C1-ben kifejezett koncentrációjához.
A próbagáz koncentrációjának olyannak kell lennie, hogy körülbelül a teljes skála 80 %-ánál adjon válaszjelet. A koncentrációt ± 2 % pontossággal kell ismerni egy térfogatban kifejezett gravimetrikus alapértékhez képest. Ezenfelül a gáztartályt 24 órán át 298 K ± 5 K (25 °C ± 5 °C) hőmérsékleten kell előkondicionálni.
Az alkalmazandó próbagázok és az ajánlott relatív választényező tartományok az alábbiak:
Metán és nagy tisztaságú szintetikus levegő 1,00 ≤ Rf ≤ 1,15
Propilén és nagy tisztaságú szintetikus levegő 0,90 ≤ Rf ≤ 1,10
Toluol és nagy tisztaságú szintetikus levegő 0,90 ≤ Rf ≤ 1,10
Ezek a propánra és nagy tisztaságú szintetikus levegőre vonatkozó Rf = 1,00 választényezőhöz viszonyított értékek.
1.8.3. Az oxigén-interferencia ellenőrzése
Az oxigén-interferenciát a gázelemző készülék üzembeállításakor és nagyobb üzemszünetek után kell meghatározni.
A választényező definíciója és meghatározási módja megegyezik az 1.8.2. pontban leírtakkal. Az alkalmazandó próbagáz és az ajánlott relatív választényező tartomány az alábbi:

Ez az érték a propánra és nagy tisztaságú szintetikus levegőre vonatkozó Rf = 1,00 választényezőhöz viszonyított érték.
A FID égési levegő oxigénkoncentrációja nem térhet el ± 1 mól %-nál többel a legutóbbi oxigéninterferencia-ellenőrzésnél használt égési levegő oxigén-koncentrációjától. Ha a különbség nagyobb, ellenőrizni kell az oxigén-interferenciát, és szükség esetén be kell állítani a gázelemző készüléket.
1.8.4. A nem-metán eltávolító hatásfoka (NMC, csak földgáz-üzemű motoroknál)
Az NMC a nem-metán szénhidrogéneknek a mintagázból való eltávolítására szolgál azáltal, hogy a metánon kívül minden szénhidrogént oxidál. Ideális esetben a konverzió metánra 0 % és minden más, az etán által képviselt szénhidrogénre 100 %. Az NMHC pontos mérése érdekében meg kell határozni a két hatásfokot, és fel kell használni az NMHC szennyezőanyag-kibocsátás tömegáramának kiszámításához (lásd a III. melléklet 2. függelékének 4.3. pontját).
1.8.4.1. Metán-hatásfok
A metán kalibrációs gázt át kell engedni a FID-en az NMC-n áthaladva és azt megkerülve, és fel kell jegyezni a két koncentrációt. A hatásfok az alábbi képlettel határozható meg:

ahol:
Concw = HC-koncentráció, ha a CH4 átáramlik az NMC-n
Concw/o = HC-koncentráció, ha a CH4 megkerüli NMC-t
1.8.4.2. Etán-hatásfok
Az etán kalibrációs gázt át kell engedni a FID-en az NMC-n áthaladva és azt megkerülve, és fel kell jegyezni a két koncentrációt. A hatásfok az alábbi képlettel határozható meg:

ahol:
concw = HC-koncentráció, ha a C2H6 átáramlik az NMC-n
concw/o = HC-koncentráció, ha a C2H6 megkerüli NMC-t
1.9. Interferencia-hatások CO-, CO2-és NOx-elemző készülékeknél
A kipufogógázban lévő, az éppen elemzett gáztól különböző gázok különféleképpen befolyásolhatják a leolvasott értéket. Pozitív interferencia-hatás lép fel az NDIR készülékekben, ha az interferáló gáz a mérendő gázzal azonos, de kisebb mértékű hatást kelt. Negatív interferencia-hatás lép fel az NDIR készülékekben azáltal, hogy az interferáló gáz kiszélesíti a mért gáz elnyelési sávját, és a CLD készülékekben azáltal, hogy az interferáló gáz fojtja a sugárzást. Az 1.9.1. és 1.9.2. pontban leírt interferencia-ellenőrzést a gázelemző készülék üzembeállítása előtt és nagyobb üzemszünetek után kell elvégezni.
1.9.1. CO-elemző készülék interferencia-ellenőrzése
A CO-elemző készülék eredményeire a víz és a CO2 lehet hatással. Ezért egy, a vizsgálat során használt legmagasabb üzemi tartomány teljes skálaértéke 80-100 %-ának megfelelő koncentrációjú CO2-kalibrálógázt kell szobahőmérsékleten vízen átbuborékoltatni, és fel kell jegyezni a gázelemző készülék válaszát. A gázelemző készülék válasza nem lehet a teljes skála 1 %-ánál nagyobb a 300 ppm vagy afölötti tartományokban, és 3 ppm-nél nagyobb a 300 ppm alatti tartományokban.
1.9.2. NOx-elemző készülék keresztérzékenységi vizsgálata
A CLD (és HCLD) elemző készülékek szempontjából figyelembe veendő két gáz a CO2 és a vízgőz. E gázok keresztérzékenységi válaszértéke koncentrációjukkal arányos, ezért vizsgálati eljárásokra van szükség a vizsgálat alatt várhatóan előforduló legnagyobb koncentrációnál bekövetkező keresztérzékenység meghatározására.
1.9.2.1. A CO2 keresztérzékenységi értékének vizsgálata
Egy, a legmagasabb üzemi tartomány teljes skálaértéke 80-100 %-ának megfelelő koncentrációjú CO2-kalibrálógázt kell átbocsátani az NDIR elemző készüléken és a CO2-értéket "A"-val jelölve fel kell jegyezni. Ez után körülbelül 50 %-ra kell felhígítani NO-kalibrálógázzal, át kell bocsátani az NDIR és (H)CLD elemző készüléken és a CO2-, illetve NO-értékeket "B"-vel, illetve "C"-vel jelölve fel kell jegyezni. Ekkor a CO2 -t el kell zárni, és csak a NO-kalibrálógázt kell a (H)CLD-n átbocsátani, és NO-értéket "D"-vel jelölve fel kell jegyezni.
A keresztérzékenységet, ami nem lehet nagyobb a teljes skála 3 %-ánál, az alábbiak szerint kell kiszámítani:

ahol:
A a hígítatlan CO2 koncentrációja NDIR-rel mérve, %
B a hígított CO2 koncentrációja NDIR-rel mérve, %
C a hígított NO koncentrációja (H)CLD-vel mérve, ppm
D a hígítatlan NO koncentrációja (H)CLD-vel mérve, ppm
A CO2 és NO-kalibrálógáz hígítására és az értékek mennyiségi meghatározására más módszer, pl. a dinamikus elegyítés/keverés is használható.
1.9.2.2. A víz keresztérzékenységi értékének vizsgálata
Ez a vizsgálat csak nedves gáz koncentrációjának méréseire vonatkozik. A víz keresztérzékenysége számításánál a NO-kalibrálógáz vízgőzzel való hígítását kell figyelembe venni, és a keverék vízgőz-koncentrációját a vizsgálatnál várható értékre kell beállítani.
Egy, a szokásos üzemi tartomány teljes skálaértéke 80-100 %-ának megfelelő koncentrációjú NO-kalibrálógázt kell átbocsátani az (H)CLD elemző készüléken, és az NO-értéket "D"-vel jelölve fel kell jegyezni. Ezután a NO-gázt szobahőmérsékleten vízen kell átbuborékoltatni, át kell bocsátani a (H)CLD-n, és a NO-értéket "C"-vel jelölve fel kell jegyezni. A gázelemző készülék abszolút működési nyomását és a vízhőmérsékletet meg kell állapítani, és "E"-vel, illetve "F"-fel jelölve fel kell jegyezni. A keveréknek a buborékoltatóvíz "F" hőmérsékletének megfelelő telítési gőznyomását meg kell állapítani, és "G"-vel jelölve fel kell jegyezni. A keverék vízgőz-koncentrációját (H, %-ban) az alábbi módon kell kiszámítani:

A várható (De) hígított NO-kalibrálógáz koncentrációja (vízgőzben) az alábbiak szerint számítható:

Dízelmotorok kipufogógázainál a kipufogógáz vizsgálat alatt várható legnagyobb vízgőz-koncentrációját, a tüzelőanyagban (Hm, %-ban) H/C = 1,8:1 atomszámarány feltételezésével, a hígítatlan CO2-kalibrálógáz koncentrációja (az 1.9.2.1. pontban mért "A") alapján az alábbiak szerint kell felbecsülni:

A víz keresztérzékenységi értéke, ami nem lehet nagyobb 3 %-nál, az alábbiak szerint számítható:

ahol:
De = a várható hígított NO koncentráció, (ppm)
C = a hígított NO koncentrációja, (ppm)
Hm = a legnagyobb vízgőz-koncentráció, (%)
H = a tényleges vízgőz-koncentráció, (%)
Megjegyzés:
Fontos, hogy ennél a vizsgálatnál a NO-kalibrálógáz NO2-koncentrációja minimális legyen, mert a keresztérzékenység számításánál a NO2 vízben való elnyelése nincs figyelembe véve.
1.10. Kalibrálási időközök
A gázelemző készülékek 1.5. pont szerinti kalibrálását legalább három havonként el kell végezni, vagy amikor a rendszeren olyan javítás vagy csere történt, ami a kalibrálásra hatással lehet.
2. A CVS- (ÁLLANDÓ TÉRFOGATÚ MINTAVEVŐ) -RENDSZER KALIBRÁCIÓJA
2.1. Általános megjegyzések
A CVS-rendszert a nemzeti vagy nemzetközi szabványoknak megfelelő pontos áramlásmérő és egy fojtókészülék segítségével kell kalibrálni. A rendszeren átáramló gáz mennyiségét különböző fojtásbeállításoknál kell mérni, továbbá mérni kell a rendszer szabályozó paramétereit, és ezeket az áramlással kell összefüggésbe hozni.
Többféle áramlásmérő használható, pl. kalibrált Venturi-torok, kalibrált lamináris áramlásmérő, kalibrált forgó áramlásmérő.
2.2. A térfogat-kiszorításos szivattyú (PDP) kalibrálása
A szivattyú minden paraméterét egyidejűleg kell mérni a szivattyúval sorba kapcsolt áramlásmérő paramétereivel. A számított áramlási értéket (m3/min-ben a szivattyú belépő csonkjánál, abszolút nyomás és hőmérséklet) egy, a szivattyú-paraméterek sajátos kombinációjának értékét képviselő korrelációs függvénnyel kell összevetni. Ekkor meg kell határozni a szivattyúáram és a korrelációs függvény közötti lineáris összefüggést. Ha egy CVS többféle fordulatszámon működhet, a kalibrálást minden használt tartományra el kell végezni. A kalibrálás alatt fenn kell tartani az állandó hőmérsékletet.
2.2.1. Az adatok elemzése
A levegőáramlás értékét (Qs) minden fojtásbeállításra (legalább 6 beállítás) normál m3/min egységben kell kiszámítani az áramlásmérő adatai alapján, a gyártó által előírt módszerrel. Ez után a levegőáramlás értékét m3/fordulat egységben kifejezett szivattyúáramlásra (V0) kell átalakítani, a szivattyú belépő csonkjánál fennálló abszolút hőmérséklet és nyomás figyelembevételével az alábbiak szerint:

ahol:
Qs = levegőáram normál körülmények között (101,3 kPa, 273 K), m3/s
T = hőmérséklet a szivattyúba való belépésnél, K
pA = abszolút nyomás a szivattyúba való belépésnél (pB - p1), kPa
n = a szivattyú fordulatszáma, ford/s
A szivattyúnál fellépő nyomásváltozások hatásának és a szivattyú veszteségi tényezőjének figyelembevétele céljából a szivattyú fordulatszáma, a szivattyú belépő és kilépő nyomása és az abszolút szivattyú-kilépőnyomás közötti korrelációs függvény az alábbiak szerint számítható:

ahol:
Dpp = A szivattyú be- és kilépő csonkja közötti nyomáskülönbség, kPa
pA = abszolút kilépő nyomás a szivattyú kilépő csonkjánál, kPa
A kalibrációs egyenlet létrehozásához egy lineáris legkisebb négyzet illesztést kell végrehajtani az alábbiak szerint:

D0 és m a regressziós egyenest meghatározó metszék, illetve iránytangens.
Több fordulatszámú CVS-rendszernél a szivattyú különböző áramlási tartományaihoz tartozó kalibrációs görbéknek megközelítőleg párhuzamosaknak kell lenniük, és a (D0) metszékértékeknek a szivattyú áramlási tartományának csökkenésével növekedniük kell.
Az egyenletből kiszámított értékeknek ± 0, 5 %-ra meg kell közelíteniük a V0 mért értéket. Az m értéke szivattyúról szivattyúra változik. A részecskék hatása az idő múltával a szivattyú veszteségi tényezőjének csökkenését fogja eredményezni, amit kisebb m értékek jeleznek. Ezért a kalibrációt a szivattyú üzembe helyezésekor, nagyobb karbantartások után kell elvégezni, és ha az egész rendszer kalibrálása (2.4 pont) a veszteségi tényező mértékének megváltozását jelzi.
2.3. A kritikus áramlású Venturi-torok (CFV) kalibrálása
A CFV kalibrálása a kritikus Venturi-torok áramlási egyenletén alapul. A gázáram a belépő nyomás és a hőmérséklet függvénye az alábbiak szerint:

ahol:
Kv = kalibrációs együttható
pA = abszolút nyomás a Venturi-torok belépésénél, kPa
T = hőmérséklet a Venturi-torok belépésénél, K
2.3.1. Az adatok elemzése
A levegőáramlás értékét (Qs) minden fojtásbeállításra (legalább 8 beállítás) normál m3/min egységben kell kiszámítani az áramlásmérő adatai alapján, a gyártó által előírt módszerrel. A kalibrációs együtthatót minden beállításra a kalibrációs adatokból kell kiszámítani az alábbiak szerint:

ahol:
Qs = levegőáram normál körülmények között (101,3 kPa, 273 K), m3/s
T = hőmérséklet a Venturi-torok belépésénél, K
pA = abszolút nyomás a Venturi-torok belépésénél, kPa
A kritikus áramlás tartományának meghatározásához Kv-t a Venturi-torok belépő nyomásának függvényében kell felrajzolni. Kritikus (fojtott) áramlás esetén Kv értéke viszonylag állandó. Ha a nyomás csökken (a vákuum nő), a Venturi-torok fojtatlanná válik, és a Kv csökken, ami arra mutat, hogy a CFV a megengedett tartományon kívül működik.
A kritikus áramlás tartományában felvett legalább 8 pont alapján ki kell számítani az átlagos Kv-t és a szórást. A szórás nem haladhatja meg az átlagos Kv ± 0, 3 %-át.
2.4. Az egész rendszer kalibrálása
A CVS mintavevő rendszer és az elemző rendszer teljes pontosságát úgy kell meghatározni, hogy ismert tömegű szennyező gázt bocsátanak a szokásos módon működtetett rendszerbe. A szennyező anyagot elemezni kell és meg kell határozni a tömegét a III. melléklet 2. függelékének 4.3. pontja szerint, a propán esetét kivéve, ahol a HC-re a 0,000479 tényező helyett egy 0,000472 tényezőt kell használni. A következő két módszer valamelyikét kell alkalmazni.
2.4.1. Mérés kritikus áramlású nyílással
Egy kalibrált kritikus áramlású nyíláson át ismert mennyiségű tiszta gázt (szén-monoxidot vagy propánt) kell a CVS-rendszerbe engedni. Ha a belépő nyomás elég nagy, az átáramló mennyiség, amit a kritikus áramlású nyílás szabályoz, független a nyílás kilépő nyomásától (≡ kritikus áramlás). A CVS-rendszert 5-10 percen át úgy kell működtetni, mint a szokásos kipufogószennyezőanyag-kibocsátási vizsgálatnál. Egy gázmintát kell elemezni a szokásos berendezéssel (mintavevő zsák vagy integrálás), és ki kell számítani a gáz tömegét. Az így meghatározott tömeg nem térhet el ± 3 %-nál többel a beengedett gáz ismert tömegétől.
2.4.2. Mérés egy gravimetriai módszerrel
Meg kell állapítani egy szén-monoxiddal vagy propánnal megtöltött kis tartály súlyát ± 0, 01 gramm pontossággal. A CVS-rendszert 5-10 percen át úgy kell működtetni, mint a szokásos kipufogógáz-kibocsátási vizsgálatnál, miközben a szén-monoxidot vagy propánt bevezetik a rendszerbe. A kiengedett tiszta gáz mennyiségét súlykülönbségméréssel kell meghatározni. Egy gázmintát kell elemezni a szokásos berendezéssel (mintavevő zsák vagy integrálás), és ki kell számítani a gáz tömegét. Az így meghatározott tömeg nem térhet el ± 3 %-nál többel a beengedett gáz ismert tömegétől.
3. A RÉSZECSKEMÉRŐ RENDSZER KALIBRÁLÁSA
3.1. Bevezetés
Minden alkatrészt olyan gyakran kell kalibrálni, hogy ezen irányelv pontossági követelményei teljesíthetők legyenek. A III. melléklet 4. függelékének 4. pontjában és az V. melléklet 2. pontjában szereplő alkatrészeknél alkalmazandó kalibrálási módszer ebben a pontban van leírva.
3.2. Áramlásmérés
A gázáramlásmérőket vagy az áramlásmérő műszereket a nemzeti és/vagy nemzetközi szabványok szerint kell kalibrálni. A legnagyobb hibának a leolvasott érték ± 2 %-án belül kell lennie.
Ha a gázáramot áramláskülönbség-mérési módszerrel határozzák meg, a különbség legnagyobb hibájának olyannak kell lennie, hogy a GEDF pontossága ± 4 %-on belül maradjon (lásd az V. melléklet 2.1.1., EGA pontját is). Ez az egyes készülékek hibájának négyzetes középértékei segítségével számítható.
3.3. A részleges átáramlási viszonyok ellenőrzése
A kipufogógáz sebességtartományát és a nyomásingadozásokat, adott esetben, az V. melléklet 2.2.1, EP pontjának követelményei szerint kell ellenőrizni és beállítani.
3.4. Kalibrálási időközök
Az áramlásmérő műszerek kalibrálását legalább három havonként el kell végezni, vagy amikor a rendszeren olyan módosítás történt, ami a kalibrálásra hatással lehet.
4. A FÜSTMÉRŐ BERENDEZÉS KALIBRÁLÁSA
4.1. Bevezetés
A füstölésmérőt olyan gyakran kell hitelesíteni, hogy ezen irányelv pontossági követelményei teljesíthetők legyenek. A III. melléklet 4. függelékének 5. pontjában és az V. melléklet 3. pontjában szereplő alkatrészeknél alkalmazandó kalibrálási módszer ebben a pontban van leírva.
4.2. A kalibrálási eljárás
4.2.1. A felmelegítési idő
A füstölésmérőt a gyártó ajánlásai szerint kell felmelegíteni és stabilizálni. Ha a füstölésmérő öblítőlevegő-rendszerrel van ellátva a készülékoptikák elkormosodásának meggátlása céljából, ezt a rendszert is aktiválni kell és be kell szabályozni a gyártó ajánlásai szerint.
4.2.2. A lineáris válasz biztosítása
A füstölésmérő linearitását az opacitásleolvasási üzemmódban kell ellenőrizni a gyártó ajánlásai szerint. Három semleges, a III. melléklet 4. függelékének 5.2.5. pontja követelményeinek megfelelő, ismert áteresztőképességű szűrőt kell a füstölésmérőbe helyezni, és az értékeket fel kell jegyezni. A semleges szűrők névleges opacitásának 10 %, 20 % és 40 % körül kell lennie.
A linearitás nem térhet el ± 2 % opacitásnál többel a semleges szűrő névleges értékétől. Minden a fenti értéket meghaladó nem-linearitást még a vizsgálat előtt ki kell küszöbölni.
4.3. Kalibrálási időközök
A füstölésmérő 4.2.2. pont szerinti kalibrálását legalább háromhavonként el kell végezni, vagy amikor a rendszeren olyan módosítás történt, ami a kalibrálásra hatással lehet.
IV. MELLÉKLET
A JÓVÁHAGYÁSI VIZSGÁLATOKHOZ ÉS A GYÁRTÁS MEGFELELŐSÉGÉNEK ELLENŐRZÉSÉHEZ HASZNÁLANDÓ REFERENCIA-TÜZELŐANYAG MŰSZAKI JELLEMZŐI
1.1. DÍZELÜZEMANYAG (1)
Jellemzők | Mértékegység | Határértékek (2) | Vizsgálati módszer | Kiadás éve | |
Minimum | Maximum | ||||
Cetánszám (3) | 52 | 54 | EN-ISO 5165 | 1988 (4) | |
Sűrűség 15 °C-on | kg/m3 | 833 | 837 | EN-ISO 3675 | 1995 |
Desztilláció | |||||
– 50 % pont | °C | 245 | – | EN-ISO 3405 | 1998 |
– 100 % pont | °C | 345 | 350 | EN-ISO 3405 | 1998 |
– végforráspont | °C | – | 370 | EN-ISO 3405 | 1998 |
Lobbanáspont | °C | 55 | – | EN 27719 | 1993 |
CFPP | °C | – | –5 | EN 116 | 1981 |
Viszkozitás 40 °C-on | mm2/s | 2,5 | 3,5 | EN-ISO 3104 | 1996 |
Policiklikus aromatikus szénhidrogének | tömeg % | 3,0 | 6,0 | IP 391(*) | 1995 |
Kéntartalom (5) | mg/kg | – | 300 | pr. EN-ISO/DIS 14596 | 1998 (4) |
Rézkorrózió | – | 1 | EN-ISO 2160 | 1995 | |
Conradson szám (10 % DR) | tömeg % | – | 0,2 | EN-ISO 10370 | |
Hamutartalom | tömeg % | – | 0,01 | EN-ISO 6245 | 1995 |
Víztartalom | tömeg % | – | 0,05 | EN-ISO 12937 | 1995 |
Semlegesítési (erős sav) szám | mg KOH/g | – | 0,02 | ASTM D 974-95 | 1998 (4) |
Oxidációs stabilitás (6) | mg/ml | – | 0,025 | EN-ISO 12205 | 1996 |
(*) Kidolgozás alatt álló új és jobb eljárás a policiklikus aromatikus szénhidrogének meghatározására | tömeg % | – | – | EN 12916 | [1997] (4) |
(1) Ha egy motor vagy jármű termikus hatásfokát kell kiszámítani, a tüzelőanyag fűtőértékét az alábbi összefüggés alapján lehet kiszámítani:Fajlagos energia (fűtőérték) (nettó) d = sűrűség 15 °C hőmérsékleten x = víztartalom, tömegarány (% osztva 100-zal) y = hamutartalom, tömegarány (% osztva 100-zal) s = kéntartalom, tömegarány (% osztva 100-zal) (2) A specifikációban megadott értékek „tényleges értékek”. Határértékeik megállapításánál az „Ásványolaj termékek – pontos adatok meghatározása és alkalmazása a vizsgálati módszerekkel kapcsolatban” című ISO 4259 szabvány feltételei kerültek alkalmazásra, és a minimális érték meghatározása zérus feletti minimális 2R különbség figyelembevételével történt; a legnagyobb és minimális érték meghatározásánál a minimális különbség 4R (R = reprodukálhatóság). Bár statisztikai okokból szükség van erre az intézkedésre, a tüzelőanyag gyártójának törekednie kell a zérus értékre, ha a megadott legnagyobb érték 2R és egy átlagértékre, ha legnagyobb és minimális értékek vannak megadva. Ha azt a kérdést kell tisztázni, hogy egy tüzelőanyag megfelel-e a specifikáció követelményeinek, az ISO 4259 feltételeit kell alkalmazni. (3) A cetánszám-tartomány nincs összhangban a minimális 4R tartományra vonatkozó követelménnyel. A tüzelőanyag szállítója és felhasználója közötti viták esetén azonban az ISO 4259 előírásait lehet használni az ilyen viták feloldására feltéve, hogy egyszeri meghatározások helyett inkább annyi ismételt mérést végeznek, amennyi elegendő a szükséges pontosság eléréséhez. (4) A kiadás hónapja kellő időben megadásra kerül. (5) A vizsgálatnál használt tüzelőanyag tényleges kéntartalmát fel kell jegyezni. Továbbá a referencia-tüzelőanyagnak, amelyet annak ellenőrzésére használnak, hogy egy jármű megfelel-e az irányelv I. mellékletének 6.2.1. pontjában lévő táblázat B sorában megadott határértékeknek, a legnagyobb kéntartalma 50 ppm lehet. A Bizottság a lehető leghamarabb, de legkésőbb 1999. december 31-ig kidolgozza e melléklet egy módosítását, amely tükrözi a tüzelőanyagok kéntartalmának piaci átlagát a 98/70/EK irányelv IV. mellékletében meghatározott tüzelőanyag tekintetében. (6) Még ha ellenőrzik is az oxidációs stabilitást, a tárolási időtartam valószínűleg korlátozott. Célszerű kikérni a szállító tanácsát a tárolási körülményekre és az élettartamra vonatkozóan. |
1.2. Etanol a dízel motorokhoz (1)
Jellemzők | Mértékegység | Határértékek (2) | Vizsgálati módszer (3) | |
Minimum | Maximum | |||
Alkohol, tömeg % | % m/m | 92,4 | – | ASTM D 5501 |
Más, etanolt nem tartalmazó alkohol az összes alkoholban, tömeg % | % m/m | – | 2 | ADTM D 5501 |
Sűrűség 15 °C-on | kg/m3 | 795 | 815 | ASTM D 4052 |
Hamutartalom | tömeg % | 0,001 | ISO 6245 | |
Lobbanáspont | °C | 10 | ISO 2719 | |
Savasság, ecetsavban számolva | % m/m | – | 0,0025 | ISO 1388-2 |
Közöbösítési (erős sav) szám | KOH mg/l | – | 1 | |
Szín | A skála szerint | – | 10 | ASTM D 1209 |
Száraz üledék 100 °C on | mg/kg | 15 | ISO 759 | |
Víztartalom | % m/m | 6,5 | ISO 760 | |
Aldehidek ecetsavként számolva | % m/m | 0,0025 | ISO 1388-4 | |
Kéntartalom | mg/kg | – | 10 | ASTM D 5453 |
Észterek, etil-acetátként számolva | % m/m | – | 0,1 | ASSTM D 1617 |
(1) A gyártó által meghatározott cetánjavító adható az etanol tüzelőanyaghoz. A legnagyobb megengedett mennyiség 10 % m/m. (2) Az előírásban megadott értékek „tényleges értékek”. Határértékeik megállapításánál az „Ásványolaj termékek – pontos adatok meghatározása és alkalmazása a vizsgálati módszerekkel kapcsolatban”című ISO 4259 szabvány feltételei kerültek alkalmazásra, és a minimális érték meghatározása zéró feletti 2R minimális különbség figyelembevételével történt; a maximális és minimális érték meghatározásánál a minimális különbség 4R (R = reprodukálhatóság). Bár statisztikai okokból szükség van erre az intézkedésre, a tüzelőanyag gyártójának törekednie kell a zéró értékre, ha a megadott maximális érték 2R, illetve egy átlagértékre, ha maximális és minimális értékek vannak megadva. Annak eldöntésekor, hogy egy tüzelőanyag megfelel-e az előírás követelményeinek, az ISO 4259 feltételeit kell alkalmazni. (3) Egyenértékű ISO eljárásokat alkalmaznak a fent felsorolt összes jellemzőre vonatkozó megjelenés esetén. |
2. FÖLDGÁZ
Az európai piacon kapható tüzelőanyagok két tartomány valamelyikébe tartoznak:
- H-tartomány, az ennek szélein elhelyezkedő referencia-tüzelőanyagok a GR és a G23,
- L-tartomány, az ennek szélein elhelyezkedő referencia-tüzelőanyagok a G23 és a G25.
A GR, G23 és G25 referencia-tüzelőanyagok jellemzői az alábbiak szerint összegezhetőek:
A GR referencia-tüzelőanyag | |||||
Jellemzők | Mértékegység | Alap | Határértékek | Vizsgálati módszer | |
Minimum | Maximum | ||||
Összetétel: | |||||
Metán | 87 | 84 | 89 | ||
Etán | 13 | 11 | 15 | ||
Maradék (1) | mol % | – | – | 1 | ISO 6974 |
Kéntartalom | mg/m3 (2) | – | – | 10 | ISO 6326-5 |
(1) Semleges gázok + C2 + (2) Az értéket normál körülmények között kell meghatározni (293,2 K (20 °C) és 101,3 kPa). |
A G23 referencia-tüzelőanyag | |||||
Jellemzők | Mértékegység | Alap | Határértékek | Vizsgálati módszer | |
Minimum | Maximum | ||||
Összetétel: | |||||
Metán | 92,5 | 91,5 | 93,5 | ||
Maradék (1) | mól % | – | – | 1 | ISO 6974 |
N2 | 7,5 | 6,5 | 8,5 | ||
Kéntartalom | mg/m3 (2) | – | – | 10 | ISO 6326-5 |
(1) Semleges gázok (nem N2) + C2 + C2 + (2) Az értéket normál körülmények között kell meghatározni (293,2 K (20 °C) és 101,3 kPa). |
A G25 referencia-tüzelőanyag | |||||
Jellemzők | Mértékegység | Alap | Határértékek | Vizsgálati módszer | |
Minimum | Maximum | ||||
Összetétel: | |||||
Metán | 86 | 84 | 88 | ||
Maradék (1) | mól % | – | – | 1 | ISO 6974 |
N2 | 14 | 12 | 16 | ||
Kéntartalom | mg/m3 (2) | – | – | 10 | ISO 6326-5 |
(1) Semleges gázok (nem N2) + C2 + C2+ (2) Az értéket normál körülmények között kell meghatározni [293,2 K (20 °C) és 101,3 kPa]. |
3. CSEPPFOLYÓS PB-GÁZ
Jellemzők | Mértékegység | „A” tüzelőanyag-határértékek | „B” tüzelőanyag-határértékek | Vizsgálati módszer | ||
Minimum | Maximum | Minimum | Maximum | |||
Motor oktánszám | 92,5 (1) | 92,5 | EN 589 B melléklet | |||
Összetétel | ||||||
C3 – tartalom | térf. % | 48 | 52 | 83 | 87 | |
C4 – tartalom | térf. % | 48 | 52 | 13 | 17 | ISO 7941 |
Olefinek | térf. % | 12 | 14 | |||
Párolgási maradék | mg/kg | 50 | 50 | NFM 41015 | ||
Teljes kéntartalom | súly ppm (1) | 50 | 50 | EN 24260 | ||
Hidrogén-szulfid | – | Nincs | Nincs | ISO 8819 | ||
Rézlemez korrózió | értékelés | 1. osztály | 1. osztály | ISO 6251 (2) | ||
Víztartalom 0 °C-on | nincs | nincs | szemrevételezéssel | |||
(1) Az értéket normál körülmények között kell meghatározni (293,2 K (20 °C) és 101,3 kPa). (2) Előfordulhat, hogy ez a mérési módszer nem jelzi pontosan a korrodáló anyagok jelenlétét, ha a mintában korrózió-inhibitorok vagy más olyan anyagok vannak, amelyek csökkentik a minta rézlemezre tett korróziós hatását. Ezért ilyen adalékok hozzáadása csak azért, hogy a vizsgálati módszert befolyásolják, tilos. |
V. MELLÉKLET
ELEMZŐ ÉS MINTAVEVŐ RENDSZER
1. A GÁZ-HALMAZÁLLAPOTÚ SZENNYEZŐANYAG-KIBOCSÁTÁS MEGHATÁROZÁSA
1.1. Bevezetés
Az 1.2. pont és a 7. és 8. ábra részletesen bemutatja az ajánlott mintavételi és elemző rendszereket. Mivel ugyanaz az eredmény többféle összeállítással is elérhető, nem kell szigorúan ragaszkodni a 7. és 8. ábrához. Kiegészítő alkatrészek: műszerek, szelepek, mágnesszelepek, szivattyúk és kapcsolók alkalmazhatók kiegészítő adatok nyerése és a részrendszerek működésének összehangolása céljából. Más alkatrészek, amelyek egyes rendszerek pontosságának biztosításához nem szükségesek, elhagyhatók, ha elhagyásuk a műszaki szempontok helyes megítélésen alapul.

7. ábra
Kezeletlen kipufogógáz CO, CO2, NOx és HC összetevőit elemző rendszer folyamatábrája; csak az ESC-vizsgálatnál
1.2. Az elemző rendszer leírása
A kezeletlen (7. ábra, csak ESC) vagy hígított (8. ábra, ETC és ESC) kipufogógázban lévő gáz-halmazállapotú szennyező anyagok meghatározására szolgáló elemző (analitikai) rendszer leírása az alábbiak használatán alapul:
- HFID elemző készülék a szénhidrogének mérésére,
- NDIR elemző készülékek a szénmonoxid és szén-dioxid mérésére,
- HCLD vagy egyenértékű elemző készülék a nitrogén-oxidok mérésére.
A mintát az összes összetevőhöz egyetlen mintavevő szondával vagy két szorosan egymás mellett elhelyezett szondával lehet venni, belső megosztással a különböző elemző készülékekhez. Ügyelni kell arra, hogy az elemző rendszer egyetlen pontján se következhessék be a kipufogógáz-összetevők kondenzációja (a vizet és kénsavat is beleértve).

8. ábra
Hígított kipufogógáz CO, CO2, NOx és HC összetevőit elemző rendszer folyamatábrája; az ETC-vizsgálatnál, választhatóan az ESC-nél
1.2.1. A 7. és 8. ábra elemei
EP kipufogócső
Kipufogógáz-mintavevő szonda (csak a 7. ábrán)
Rozsdamentes acélból készült egyenes, zárt, soklyukú szonda alkalmazása ajánlott. A szonda belső átmérője nem lehet nagyobb a mintavevő vezeték belső átmérőjénél. A szonda falvastagsága nem lehet nagyobb 1 mm-nél. A szondán legalább három, három különböző sugárirányú síkban elhelyezett lyuknak kell lennie, úgy méretezve, hogy mindegyiken közel azonos nagyságú áramlás álljon elő. A szondának a kipufogócső átmérőjének legalább 80 %-át át kell érnie. Egy vagy két mintavevő szonda alkalmazható.
SP2 hígított kipufogógáz HC-mintavevő szonda (csak a 8. ábrán)
A szonda jellemzői:
- meghatározása: a HSL1 fűtött mintavevő vezeték első 254-762 mm-es pontja,
- belső átmérőjének legalább 5 mm-nek kell lennie,
- a DT hígítóalagút (lásd 2.3 pont, 20. ábra) olyan pontján kell elhelyezni, ahol a hígítólevegő és a kipufogógáz már jól összekeveredett (azaz kb. 10 alagút-átmérőnyi távolságra attól a ponttól, ahol a kipufogógáz belép az alagútba),,,,
- (sugárirányban) elég messze kell lennie a többi szondától és az alagút falától ahhoz, hogy sodor- és örvényhatásoktól mentes legyen,
- úgy kell fűteni, hogy a szondából való kilépés helyén a gáz hőmérsékletét 463 K ± 10 K (190 °C ± 10 °C) értékre emelje.
SP3 hígított kipufogógáz CO-, CO2-, NOx- mintavevő szonda (csak a 8. ábrán)
A szondának:
- az SP2-vel azonos síkban kell lennie,
- (sugárirányban) elég messze kell lennie a többi szondától és az alagút falától ahhoz, hogy sodor- és örvényhatásoktól mentes legyen,
- a vízkondenzáció elkerülése érdekében legalább 328 K (55 °C) hőmérsékletre fűtöttnek és teljes hosszában hőszigeteltnek kell lennie.
HSL1 fűtött mintavevő vezeték
A mintavevő vezeték a gázmintát egy szondától a szétosztási pont(ok)hoz és a HC-elemző készülékhez vezeti.
A mintavevő vezetéknek:
- belső átmérőjének legalább 5 mm, legfeljebb 13,5 mm-nek kell lennie,
- rozsdamentes acélból vagy PTFE-ből kell készülnie,
- minden külön szabályozott fűtött szakaszon mérve fenn kell tartania egy 463 K ± 10 K (190 °C ± 10 °C) csőfal-hőmérsékletet, ha a kipufogógáz hőmérséklete a mintavevő szondánál 463 K (190 °C) vagy annál alacsonyabb,
- fenn kell tartania egy 453 K (180 °C) értéknél magasabb csőfal-hőmérsékletet, ha a kipufogógáz hőmérséklete a mintavevő szondánál 463 K (190 °C) értéknél magasabb,
- fenn kell tartania egy 463 K ± 10 K (190 °C ± 10 °C) gázhőmérsékletet közvetlenül az F2 fűtött szűrő és a HFID előtt.
HSL2 fűtött NOx-mintavevő vezeték
A mintavevő vezetéknek:
- fenn kell tartania egy 328 K-473 K (55 °C- 200 °C) csőfal-hőmérsékletet a C konverterig, ha használnak B hűtőfürdőt, és a gázelemző készülékig, ha nem használnak B hűtőfürdőt,
- rozsdamentes acélból vagy PTFE-ből kell készülnie.
SL mintavevő vezeték a CO és CO2 számára
A vezetéknek PTFE-ből vagy rozsdamentes acélból kell készülnie. Fűtött is, fűtetlen is lehet.
BK háttérzsák (választható; csak a 8. ábrán)
A háttér-koncentrációk mintavételéhez.
BG mintavevő zsák (választható; csak a 8. ábrán, a CO-nál és CO2-nél)
A mintakoncentrációk mintavételéhez.
F1 fűtött előszűrő (választható)
A hőmérsékletnek a HSL1-ével azonosnak kell lennie.
F2 fűtött szűrő
A szűrőnek le kell választania minden szilárd részecskét a gázmintából a gázelemző készülék előtt. A hőmérséklet a HSL1-ével azonosnak kell lennie. A szűrő szükség szerint cserélendő.
P fűtött mintavevő szivattyú
A szivattyút a HSL1 hőmérsékletére kell fűteni.
HC
FŰtött lángionizációs detektor (HFID) a szénhidrogének meghatározására. A hőmérsékletet 453 K-473 K (180 °C- 200 °C) között kell tartani.
CO, CO2
NDIR ELEMző készülékek a szénmonoxid és a szén-dioxid meghatározására (választható a hígítási arány meghatározására a PT mérésnél).
NO2
CLD- vagy HCLD-elemző készülék a nitrogén-oxidok meghatározására. HCLD alkalmazása esetén azt 328-473 K (55 °C- 200 °C) hőmérsékleten kell tartani.
C konverterKonvertert kell alkalmazni a NO2-nek NO-vá való katalitikus redukciójához, még a CLD-ben vagy HCLD-ben való elemzés előtt.
B hűtőfürdő (választható)
A kipufogógáz-mintában lévő víz lehűtésére és kondenzálására. A fürdőt jég vagy hűtőberendezés segítségével 273 K-277 K (0 °C- 4 °C) hőmérsékleten kell tartani. Alkalmazása választható, ha az elemző készülék a III. melléklet 5. függelékének 1.9.1 és 1.9.2 pontja szerint mentes a nedvesség hatásától. Ha a vizet kondenzáció útján távolítják el, a mintagáz hőmérsékletét vagy a harmatpontot folyamatosan ellenőrizni kell vagy magában a vízcsapdában, vagy az után. A mintagáz hőmérséklete vagy a harmatpont nem lehet 280 K-nél (7 °C) magasabb. Kémiai szárítókat nem szabad a minta víztelenítéséhez használni.
T1, T2, T3 hőmérséklet-érzékelő
A gázáram hőmérsékletének figyelésére.
T4 hőmérséklet-érzékelő
Az NO2 - NO konverter hőmérsékletének figyelésére.
T5 hőmérséklet-érzékelő
A hűtőfürdő hőmérsékletének figyelésére.
G1, G2, G3 manométer
A mintavevő vezetékek nyomásának mérésére.
R1, R2 nyomásszabályozó
A levegő, illetve a tüzelőanyag nyomásának szabályozására a HFID számára.
R3, R4, R5 nyomásszabályozó
A mintavevő vezetékek nyomásának és a gázelemző készülékekhez folyó áramlásnak a szabályozására.
FL1, FL2, FL3 áramlásmérők
A minta megkerülőáramlásának a figyelésére.
FL4-FL6 áramlásmérők (választható)
A gázelemző készülékeken átfolyó áramlás figyelésére.
V1-V5 választószelepek
Megfelelő szelepelrendezés annak kiválasztására, hogy a gázelemző készülékekbe minta, kalibráló gáz vagy nullázógáz folyjék.
V6, V7 mágnesszelep
Az NO2-NO konverter megkerülésére.
V8 tűszelep
Az áramlásnak a C NO2-NO konverter és a megkerülő vezeték közötti kiegyensúlyozására.
V9, V10 tűszelepek
A gázelemző készülékek gázáramlásának szabályozására.
V11, V12 kétállású szelepek (választható)
A B fürdő kondenzátumának leeresztésére.
1.3. NMHC-elemzés (csak földgáz-üzemű motoroknál)
1.3.1. Gázkromatográfiás módszer (GC, 9. ábra)
A GC módszer alkalmazása esetén a minta egy kicsi, megmért mennyiségét befecskendezik egy elemzőtoronyba, amelyen keresztül egy semleges vivőgáz magával sodorja. A torony az egyes összetevőket forráspontjuk alapján szétválasztja úgy, hogy azok különböző időkben mosódnak ki a toronyból. Ezután egy detektoron haladnak át, amely a koncentrációjuktól függő villamos jelet ad ki. Mivel ez nem folyamatos elemzési technika, csak a III. melléklet 4. függelékének 3.4.2. pontjában leírt zsákos mintavételi módszerrel kapcsolatosan használható.
Az NMHC-hez FID-del ellátott automatizált GC-t kell használni. A kipufogógázt mintavevő zsákba kell gyűjteni, amelynek egy részét ki kell venni és a GC-be kell injektálni. A minta a Porapak-toronyban két részre különül el (CH4/levegő/CO és NMHC/CO2/H2O). A molekulaszűrő torony elválasztja a CH4- et a levegőtől és a CO-tól, mielőtt még beengedné a FID-be, ahol megtörténik a koncentráció mérése. Egy, az egyik minta injektálásától a következő minta injektálásáig terjedő teljes ciklus 30 s alatt folytatható le. Az NMHC meghatározásához a CH4-koncentrációt ki kell vonni a teljes HC-koncentrációból (lásd III. melléklet, 2. függelék, 4.3.1 pont).
A 9. ábrán egy tipikus, a CH4 rutinszerű meghatározásához összeállított GC látható. A műszaki szempontok helyes megítélésére alapozva más GC módszerek is használhatók.

9. ábra
Metán elemzés folyamatábrája (C módszer)
A 9. ábra elemei
Porapak N, 180/300 mm (50/80 szitasűrűség), 610 mm hossz ' 2,16 mm belső átmérő használandó, és az első alkalmazás előtt legalább 12 órán át kell kondicionálni 423 K (150 °C) hőmérsékleten a vivőgázzal.
13X típus, 250/350 mm (45/60 szitasűrűség), 1220 mm hossz ' 2,16 mm belső átmérő használandó, és az első alkalmazás előtt legalább 12 órán át kell kondicionálni 423 K (150 °C) hőmérsékleten a vivőgázzal.
A tornyok és szelepek stabil hőmérsékletének biztosításához az elemző művelet során és a tornyok 423 K (150 °C) hőmérsékleten való kondicionálásához.
Elegendően hosszú rozsdamentes acélcső körülbelül 1 cm3 térfogat nyeréséhez.
A mintának a gázkromatográfba való továbbítására.
Molekulaszűrőt tartalmazó szárítót kell használni a vivőgázban esetleg jelenlévő víz és más szennyezők eltávolítására.
LÁngionizációs detektor (FID) a metánkoncentráció mérésére.
A mintavevő zsákból vett minta injektálására a 8. ábra SL-jén keresztül. Kis holt-térfogatúnak, gáztömörnek és 423 K (150 °C) hőmérsékletre fűthetőnek kell lennie.
A kalibráló gáz, a minta vagy az áramláslezárás kiválasztására.
Az áramlás beállítására a rendszerben.
A tüzelőanyag (= vivőgáz), a minta, illetve a levegő áramlásának beszabályozására.
A FID-be áramló levegő mennyiségének szabályozására.
A tüzelőanyag (= vivőgáz), a minta, illetve a levegő áramlásának ellenőrzésére.
Szinterfém szűrők annak megakadályozására, hogy szemcsék kerülhessenek a szivattyúba vagy a készülékekbe.
A MINTA Megkerülőáramának mérésére.
1.3.2. Nem-metán eltávolító módszer (NMC, 10. ábra)
Az eltávolító a CH4 kivételével minden szénhidrogént CO2-vé és H2O-vá oxidál úgy, hogy a mintát az NMC-n átbocsátva a FID csak a CH4-et érzékeli. Mintavevő zsák használata esetén egy áramláselterelő rendszert kell felszerelni az SL-nél (lásd 1.2. pont, 8. ábra), amelynek segítségével az áramlás az eltávolítón át vagy azt megkerülve vezethető, a 10. ábra felső része szerinti elrendezésben. Az NMHC méréshez a FID-en mindkét értéket (HC és CH4) meg kell figyelni és fel kell jegyezni. Az integrációs módszer használata esetén egy második FID-del sorba kapcsolt NMC-t kell felszerelni a rendes FID-del párhuzamosan a HSL1-be (lásd 1.2 pont 8. ábra), a 10. ábra alsó része szerinti elrendezésben. Az NMHC méréshez mindkét FID (HC és CH4) értékeit meg kell figyelni és fel kell jegyezni.
Az eltávolítót 600 K (327 °C) vagy ennél magasabb hőmérsékleten kell jellemezni a vizsgálat megkezdése előtt, a CH4-re és a C2H6-ra tett katalitikus hatása szempontjából, a kipufogógáz-áram viszonyait reprezentáló H2O-értékeknél. A kipufogógázáram-minta harmatpontját és O2-szintjét ismerni kell. A FID relatív reagálását a CH4-re fel kell jegyezni (lásd a III. melléklet 5. függelékének 1.8.2. pontját).

10. ábra
Nem-metán eltávolítóval (NMC) végzett metánelemzés folyamatábrája
A 10. ábra elemei
A metán kivételével minden szénhidrogén oxidálására.
FŰtött lángionizációs detektor (HFID) a HC- és a CH4-koncentráció mérésére. A hőmérsékletet 453 K-473 K (180 °C- 200 °C) értéken kell tartani.
A minta, a nullázógáz és a kalibráló gáz kiválasztására. V1 azonos a 8. ábra V2-jével.
Az NMC megkerülésére.
Az NMC-n áthaladó és az azt megkerülő áramlás beállítására.
A mintavevő vezeték nyomásának és a HFID-be jutó áramlásnak a szabályozására. Az R1 azonos a 8. ábra R3-jával.
A minta megkerülő-ági áramlásának mérésére. FL1 azonos a 8. ábra FL1-ével.
2. A KIPUFOGÓGÁZ HÍGÍTÁSA ÉS A RÉSZECSKÉK MEGHATÁROZÁSA
2.1. Bevezetés
Az 2.2. és 2.3. pontok, valamint a 11-22. ábrák részletesen ismertetik az ajánlott hígító és mintavevő rendszereket. Mivel ugyanaz az eredmény többféle összeállítással is elérhető, nem kell szigorúan ragaszkodni ezekhez az ábrákhoz. Kiegészítő alkatrészek: műszerek, szelepek, mágnesszelepek, szivattyúk és kapcsolók alkalmazhatók kiegészítő adatok nyerése és a részrendszerek működésének összehangolása céljából. Más alkatrészek, amelyek egyes rendszerek pontosságának biztosításához nem szükségesek, elhagyhatók, ha elhagyásuk a műszaki szempontok helyes megítélésen alapul.
2.2. Részleges átáramlású hígítórendszer
A 11-19. ábrákon egy olyan hígítórendszer leírása található, amely a kipufogógáz-áram egy részének hígításán alapul. A gázáram felosztása és azt követő hígítása különböző fajta hígítórendszerekkel oldható meg. A rákövetkező részecskeminta vétel céljából a hígított kipufogógázt teljes egészében vagy csak részben kell átengedni a részecskegyűjtő rendszeren (2.4. pont, 21. ábra). Az első módszert teljes mintavevő típusúnak, a másodikat részmintavevő típusúnak nevezik.
A hígítási arány kiszámítása az alkalmazott rendszertől függ. Az alábbi rendszereket célszerű használni:
Izokinetikus rendszerek (11., 12. ábra)
Ezeknél a rendszereknél az átvezető csőbe kerülő gázáram a gázsebesség és/vagy gáznyomás tekintetében a teljes kipufogógáz-áramhoz igazodik, ezért a mintavevő szondánál zavartalan és egyenletes kipufogógáz-áramlásra van szükség. Ez általában egy rezonátor alkalmazásával és a mintavevő hely előtti csőszakasz egyenes kiképzésével érhető el. Ekkor a megosztási arány egyszerűen mérhető értékekből, például a csőátmérőkből számítható ki. Meg kell jegyezni, hogy az izokinézis alkalmazásakor csak az áramlási viszonyok érvényesülnek, a méreteloszlásnak nincs jelentősége. Ez utóbbira jellemző módon nincs is szükség, mert a részecskék elég kicsinyek ahhoz, hogy a gáz áramvonalait kövessék.
Áramlás-szabályozású rendszerek koncentráció méréssel (13-17. ábrák)
Ezeknél a rendszereknél a mintavétel a teljes kipufogógáz-áramból történik a hígítólevegő áramlásának és a teljes hígított kipufogógáz-mennyiség áramlásának szabályozásával. A hígítási arányt a motor kipufogógázaiban természetesen előforduló keresőgázok, mint a CO2 vagy a NOx koncentrációjából lehet megállapítani. A hígított kipufogógázban és a hígítólevegőben lévő koncentrációt meg kell mérni, míg a kezeletlen kipufogógázban fennálló koncentráció vagy közvetlenül mérhető, vagy ha ismert a tüzelőanyag összetétele, a tüzelőanyag-áram és a szénegyensúly képlete segítségével állapítható meg. A rendszerek a számított hígítási arány alapján (13., 14. ábra) vagy az átvezető csőbe áramló gáz mennyisége alapján (12., 13., 14. ábra) szabályozhatók.
Áramlás-szabályozású rendszerek áramlásméréssel (18., 19. ábra)
Ezeknél a rendszereknél a mintavétel a teljes kipufogógáz-áramból történik a hígítólevegő áramlásának és a teljes hígított kipufogógáz-mennyiség áramlásának beállításával. A hígítási arány a két áramlás különbségéből állapítható meg. Fontos, hogy az áramlásmérők egymáshoz képest pontosan legyenek kalibrálva, mivel a két áramlás relatív nagysága nagyobb hígítási arányok esetén jelentős hibákat okozhat (15-szörös és nagyobb hígítás). Az áramlás szabályozása itt igen közvetlen, mert a hígítandó kipufogógáz-áram állandó értéken tartása mellett szükség esetén a hígítólevegő áramlása változtatható.
Részleges átáramlású hígítórendszerek alkalmazása esetén ügyelni kell az olyan esetleges zavaró körülmények elkerülésére, mint a részecskék elveszése az átvezető csőben, biztosítva, hogy a minta valóban a motor kipufogógázát képviselje, továbbá a megosztási arány meghatározására. A leírt rendszerek figyelmet fordítanak ezekre a kritikus területekre.

11. ábra
Részleges átáramlású hígítórendszer izokinetikus szondával és részmintavétellel (szívóventilátor-vezérlés)
A kezeletlen kipufogógázt az EP kipufogócsőből az ISP izokinetikus mintavevő szonda továbbítja a TT átvezető csövön át a DT hígítóalagútba. A kipufogógáznak a kipufogócső és a szonda szája közötti nyomáskülönbségét a DPT nyomás-jeladó méri. Ez a jel az FC1 áramlásszabályozóba kerül, amely úgy vezérli az SB szívóventilátort, hogy a szonda szájánál zérus értékű nyomáskülönbség álljon fenn. Ilyen körülmények között az EP-ben és az ISP-ben azonos gázsebesség alakul ki, és az ISP-n és TT-n átáramló mennyiségek a kipufogógáz-áram állandó (megosztott) hányadát képviselik. A megosztási arány az EP és az ISP keresztmetszeti területeinek viszonya alapján határozható meg. A hígítólevegő áramát az FM1 áramlásmérő készülék méri. A hígítási arány az átáramló hígítólevegő mennyiségéből és a megosztási arányból számítható.

12. ábra
Részleges átáramlású hígítórendszer izokinetikus szondával és részmintavétellel (nyomóventilátor-vezérlés)
A kezeletlen kipufogógázt az EP kipufogócsőből az ISP izokinetikus mintavevő szonda továbbítja a TT átvezető csövön át a DT hígító alagútba. A kipufogógáznak a kipufogócső és a szonda szája közötti nyomáskülönbségét a DPT nyomás-jeladó méri. Ez a jel az FC1 áramlásszabályozóba kerül, amely úgy vezérli a PB nyomóventilátort, hogy a szonda szájánál zérus értékű nyomáskülönbség álljon fenn. Ez az FM1 áramlásmérő készülékkel már megmért hígítólevegő egy kis részének elvételével és egy pneumatikus kiömlőnyíláson át a TT-be vezetésével történik. Ilyen körülmények között az EP-ben és az ISP-ben azonos gázsebesség alakul ki, és az ISP-n és a TT-n átáramló mennyiségek a kipufogógáz-áram állandó (megosztott) hányadát képviselik. A megosztási arány az EP és az ISP keresztmetszetiterületeinek viszonya alapján határozható meg. A hígítólevegőt az SB szívóventilátor szívja át a DT-n, az átáramló mennyiséget az FM1 méri a DT belépő nyílásánál. A hígítási arány az átáramló hígítólevegő mennyiségéből és a megosztási arányból számítható.

13. ábra
Részleges átáramlású hígítórendszer CO2-vagy NOx-koncentrációméréssel és részmintavétellel
A kezeletlen kipufogógázt az EP kipufogócsőből az SP mintavevő szonda és a TT átvezető cső továbbítja a DT hígítóalagútba. A keresőgáz (CO2 vagy NOx)-koncentrációkat a kezeletlen kipufogógázban, a hígított kipufogógázban, valamint a hígítólevegőben az EGA kipufogógáz-elemző készülék(ek) méri(k). Ezek a jelek az FC2 áramlásszabályozóba kerülnek, amely vagy a PB nyomóventilátort vagy az SB szívóventilátort vezérli annak érdekében, hogy a DT-ben a kívánt kipufogógáz-megosztás és hígítási arány álljon fenn. A hígítási arány a kezeletlen kipufogógáz, a hígított kipufogógáz és a hígítólevegő keresőgáz-koncentrációjából számítható.

14. ábra
Részleges átáramlású hígítórendszer CO2-koncentráció-méréssel, szénegyensúllyal és teljes mintavétellel
A kezeletlen kipufogógázt az EP kipufogócsőből az SP mintavevő szonda és a TT átvezető cső továbbítja a DT hígítóalagútba. A CO2-koncentrációkat a hígított kipufogógázban, valamint a hígítólevegőben az EGA kipufogógáz-elemző készülék(ek) méri(k). A CO2- és a tüzelőanyag-áramlás GFUEL jelei vagy az FC2 áramlásszabályozóba vagy a részecskeminta vevő rendszer FC3 áramlásszabályozójába kerülnek (lásd a 21. ábrát). Az FC2 a PB nyomóventilátort, míg az FC3 a P mintavevő szivattyút vezérli (lásd a 21. ábrát), ezáltal szabályozva a rendszerbe belépő, illetve abból kilépő áramokat és fenntartva a DT-ben a kívánt kipufogógáz-megosztást és hígítási arányt. A hígítási arány a CO2-koncentrációból és a GFUEL-ből számítható a szénegyensúly feltevés alkalmazásával.

15. ábra
Részleges átáramlású hígítórendszer egy Venturi-torokkal, koncentrációméréssel és részmintavétellel
A kezeletlen kipufogógáz az EP kipufogócsőből az SP mintavevő szondán és a TT átvezető csövön keresztül kerül a DT hígítóalagútba a DT-ben elhelyezett VN Venturi-torok által létrehozott szívás hatására. A TT-n átáramló gáz mennyisége a Venturi-zónában létrejövő mozgásmennyiség-változástól függ, és ezért függ a gáz abszolút hőmérsékletétől a TT-ből való kilépés helyén. Következésképpen egy adott alagút-áramlási értéknél a kipufogógáz-megosztás nem állandó, és a hígítási arány kis terhelésnél egy kicsit kisebb, mint nagy terhelésnél. A keresőgáz (CO2 vagy NOx)-koncentrációkat a kezeletlen kipufogógázban, a hígított kipufogógázban, valamint a hígítólevegőben az EGA kipufogógáz-elemző készülék(ek) méri(k), és a hígítási arány az így mért értékekből számítható.

16. ábra
Részleges átáramlású hígítórendszer két Venturi-torokkal vagy két fojtótárcsával, koncentrációméréssel és részmintavétellel
A kezeletlen kipufogógáz az EP kipufogócsőből az SP mintavevő szondán és a TT átvezető csövön keresztül kerül a DT hígítóalagútba, egy fojtótárcsákból vagy Venturi-torkokból álló áramlásmegosztó útján. Az első (FD1) az EP-ben van, a második (FD2) a TT-ben. Ezenfelül még két nyomásszabályozó szelepre (PCV1 és PCV2) is szükség van az állandó kipufogógáz-megosztás fenntartásához, az EP ellennyomásának és a DT nyomásának szabályozása útján. A PCV1 az SP után van elhelyezve az EP-ben, a PCV2 a PB nyomóventilátor és a DT között. A keresőgáz (CO2 vagy NOx)-koncentrációkat a kezeletlen kipufogógázban, a hígított kipufogógázban, valamint a hígítólevegőben az EGA kipufogógáz-elemző készülék(ek) méri(k). Ezek a kipufogógáz-megosztás ellenőrzéséhez szükségesek, és a PCV1 és PCV2 beszabályozásához is felhasználhatók a pontos megosztásszabályozás érdekében. A hígítási arány a keresőgáz-koncentrációkból számítható ki.

17. ábra
Részleges átáramlású hígítórendszer többcsöves megosztással, koncentrációméréssel és részmintavétellel
A kezeletlen kipufogógáz az EP kipufogócsőből a TT átvezető csövön keresztül kerül a DT hígítóalagútba az FD3 áramlásmegosztó segítségével, amely egy sor azonos méretű (átmérőjű, hosszúságú és hajlítási sugarú) csőből áll, az EP-be szerelve. A kipufogógáz e csövek egyikén át a DT-be kerül, a maradék pedig a többi cső útján a DC csillapító kamrán halad át. Így a kipufogógáz megosztásának mértékét az összcsőszám határozza meg. Az állandó megosztási arány szabályozásához az kell, hogy a DC, valamint a TT kilépő nyílása közötti nyomáskülönbség, amit a DPT nyomáskülönbség-jeladó mér, zérus legyen. A zérus nyomáskülönbség úgy érhető el, hogy friss levegőt fecskendezünk a DT-be a TT kilépő nyílása közelében. A keresőgáz(CO2 vagy NOx)-koncentrációkat a kezeletlen kipufogógázban, a hígított kipufogógázban, valamint a hígítólevegőben az EGA kipufogógáz-elemző készülék(ek) méri(k). Ezek a kipufogógáz-megosztás ellenőrzéséhez szükségesek, és felhasználhatók a befecskendezett levegő mennyiségének szabályozására, a pontos megosztás-szabályozás érdekében. A hígítási arány a keresőgáz-koncentrációkból számítható ki.

18. ábra
Részleges átáramlású hígítórendszer áramlásszabályozással és teljes mintavétellel
A kezeletlen kipufogógáz az EP kipufogócsőből az SP mintavevő szondán és a TT átvezető csövön keresztül kerül a DT hígítóalagútba. Az alagúton átömlő teljes áramot az FC3 áramlásszabályozó és a részecskeminta vevő rendszer P mintavevő szivattyúja (lásd a 18. ábrát) szabályozza. A hígítólevegő áramát a kívánt kipufogógáz-megosztás beállításához az FC2 áramlásszabályozó szabályozza, amely vezérlőjelként a GEXHW, GAIRW vagy GFUEL értékeket használhatja. A DT-be áramló mintamennyiség a teljes átáramló mennyiség és a hígítólevegő mennyiségének különbsége. A hígítólevegő áramát az FM1 áramlásmérő készülék, a teljes átáramló mennyiséget a részecskeminta vevő rendszer (lásd a 21. ábrát) FM3 áramlásmérő készüléke méri. A hígítási arány ebből a két áramlási értékből számítható.

19. ábra
Részleges átáramlású hígítórendszer áramlásszabályozással és részmintavétellel
A kezeletlen kipufogógáz az EP kipufogócsőből az SP mintavevő szondán és a TT átvezető csövön keresztül kerül a DT hígítóalagútba. A kipufogógáz megosztását és DT-be áramlását az FC2 áramlásszabályozó szabályozza, amely megfelelő módon állítja be a PB nyomóventilátor és az SB szívóventilátor által létrehozott gázáramlást (vagy fordulatszámukat). Ez azért lehetséges, mert a részecskeminta vevő rendszerrel kivett minta visszatér a DT-be. Az FC2 vezérlőjeleként a GEXHW, GAIRW vagy GFUEL használható.A hígítólevegő áramát az FM1 áramlásmérő készülék, a teljes átáramló mennyiséget az FM2 áramlásmérő készülék méri. A hígítási arány ebből a két áramlási értékből számítható.
2.2.1. A 11-19. ábrák elemei
EP kipufogócső
A kipufogócső hőszigetelt lehet. A kipufogócső hőtehetetlenségének csökkentése érdekében ajánlatos 0,015 vagy kisebb falvastagság/átmérő viszonyt alkalmazni. A rugalmas szakaszok hossza nem lehet több az átmérő 12-szeresénél. A centrifugális erő hatására bekövetkező lerakódások csökkentése érdekében a legkevesebb hajlatot kell alkalmazni. Ha a rendszerben fékpadi hangtompító is van, ez is lehet hőszigetelt.
Izokinetikus rendszerekben a szonda csúcsa előtt legalább hat csőátmérőnyi, utána legalább három csőátmérőnyi hosszon nem lehetnek a kipufogócsőben könyökök, hajlatok és hirtelen átmérőváltozások. A mintavételi zónában a gázsebességnek 10 m/s-nál nagyobbnak kell lennie, az alapjárati üzemmód kivételével. A kipufogógázok átlagos nyomásingadozása nem haladhatja meg a ± 500 Pa értéket. A nyomásingadozások csökkentésére tett intézkedések, amelyek túlmennek a (hangtompítót és utókezelő berendezést is tartalmazó) gépkocsi-alvázra szerelt típusú kipufogórendszer alkalmazásán, nem változtathatják meg a motor teljesítményét, és nem okozhatnak részecske-lerakódást.
Nem izokinetikus szondával ellátott rendszereknél ajánlatos, hogy a cső a szonda csúcsa előtt legalább hat csőátmérőnyi, utána legalább három csőátmérőnyi hosszon egyenes legyen.
SP mintavevő szonda (10., 14., 15., 16., 18., 19. ábrák)
A minimális belső átmérőnek 4 mm-nek kell lennie. A kipufogócső és a mintavevő szonda átmérője arányának legalább 4-nek kell lennie. A szonda az áramlással szembe fordított nyitott cső a kipufogócső középvonalában elhelyezve, vagy egy az 1.2.1. pont 5. ábráján SP1 alatt leírt többlyukú szonda.
ISP izokinetikus mintavevő szonda (11. és 12. ábra)
Az izokinetikus mintavevő szondát a kipufogócső középvonalában az áramlással szembefordítva kell elhelyezni ott, ahol az EP szakaszban leírt áramlási körülmények teljesülnek, és úgy kell kialakítani, hogy a minta a kezeletlen kipufogógázzal arányos legyen. A belső átmérőnek legalább 12 mm-nek kell lennie.
Az izokinetikus kipufogógáz-megosztásnál egy szabályozó rendszerre van szükség, amely az EP és az ISP közötti nyomáskülönbséget zérus értéken tartja. Ilyen körülmények között az EP-ben és az ISP-ben azonos kipufogógáz-sebességek alakulnak ki, és az ISP-n átfolyó tömegáram a kipufogógáz áramnak mindig azonos hányada. Az ISP-t egy DPT nyomáskülönbség-jeladóhoz kell kötni. Az EP és az ISP közötti nyomás zérus értéken tartását az FC1 áramlásszabályozóval lehet elérni.
FD1, FD2 áramlásmegosztó (16. ábra)
Az EP kipufogócsőbe, illetve a TT átvezető csőbe Venturi-torkok vagy fojtótárcsák vannak beépítve a kezeletlen kipufogógázzal arányos minta kivételéhez. Egy az EP-ben és a DT-ben keletkező nyomást szabályozó, PCV1 és PCV2 szelepből álló szabályozó rendszerre van szükség az arányos áramlás-megosztáshoz.
FD3 áramlás-megosztó (17. ábra)
Egy csőkészlet (többcsöves egység) van az EP kipufogócsőbe építve a kezeletlen kipufogógázzal arányos minta kivételéhez. A csövek egyike a kipufogógázt a DT hígító alagútba vezeti, a többi egy DC csillapító kamrába. A csöveknek azonos méretűeknek (azonos átmérő, hossz, hajlítási sugár) kell lenniük, így a kipufogógáz megosztása a csövek számától függ. Az arányos megosztáshoz egy szabályozórendszerre van szükség, amely a többcsöves egység DC-be ömlésének és TT-be ömlésének helye közötti nyomáskülönbséget zérus értéken tartja. Ilyen viszonyok mellettakipufogógáz-sebességek az EP-ben és az FD3-ban arányosak, és a TT áramlás a kipufogógáz áramnak mindig azonos hányada. A két pontot egy DPT nyomáskülönbség-jeladóhoz kell kötni. A zérus nyomáskülönbséget az FC1 áramlásszabályozó biztosítja.
EGA kipufogógáz-elemző készülék (13., 14., 15., 16., 17. ábrák)
CO2- vagy NOx-elemzők használhatók (szénegyensúly-módszer esetében csak CO2). Az elemző készülékeket úgy kell kalibrálni, mint a gáz-halmazállapotú szennyezőanyag-kibocsátás mérésére szolgáló készülékeket. A koncentráció-különbségek meghatározására egy vagy több elemző készülék használható. A mérőrendszerek pontosságának olyannak kell lennie, hogy a GEDFW, i pontossága ± 4 %-on belül maradjon.
TT átvezető cső (11-19. ábrák)
A részecskeminta- átvezetőcsőnek:
- a lehető legrövidebbnek kell lennie, de 5 méternél semmiképpen sem hosszabbnak,
- átmérőjének a szondáéval azonos vagy annál nagyobbnak kell lennie, de ne haladja meg a 25 mm-t,
- kiömlő nyílásának a hígítóalagút közepén kell lennie és az áramlás irányába (ne azzal szembe) kell néznie.
Ha a cső 1 méternél nem hosszabb, akkor legfeljebb 0,05 W/(m * K) hővezető-képességű anyaggal kell szigetelni, és a hőszigetelés sugárirányú vastagsága feleljen meg a szonda átmérőjének. Ha a cső 1 méternél hosszabb, úgy kell szigetelni és fűteni, hogy a csőfal-hőmérséklet legalább 523 K (250 °C) legyen.
DPT nyomáskülönbség-jeladó (11., 12. és 17. ábra)
A nyomáskülönbség-jeladó érzékelési tartományának ± 500 Pa vagy kisebbnek kell lennie.
FC1 áramlásszabályozó (11., 12. és 17. ábra)
Izokinetikus rendszereknél (11. és 12. ábra) áramlásszabályozóra van szükség az EP és az ISP közötti nyomáskülönbség zérus értéken való tartására. A szabályozás történhet:
a) az SB szívóventilátor fordulatszámának vagy szállításának szabályozásával és a PB nyomóventilátor fordulatszámának vagy szállításának állandó értéken tartásával minden üzemmódban (11. ábra); vagy
b) az SB szívóventilátoron áthaladó hígított kipufogógáz tömegáramának állandó értékre való beállításával és a PB nyomóventilátor áramának szabályozásával, ezáltal szabályozva a kipufogógáz-minta átáramló mennyiségét a TT átvezető cső végső pontjában (12. ábra).
Nyomásszabályozott rendszer esetében a maradó hiba a szabályozókörben nem lehet ± 3 Pa-nál nagyobb. A nyomásingadozások átlaga a hígítóalagútban nem lehet nagyobb ± 250 Pa-nál.
Többcsöves rendszerben (17. ábra) áramlásszabályozóra van szükség az arányos kipufogógáz-megosztáshoz, hogy a többcsöves egység végpontja és a TT végpontja közötti nyomáskülönbséget zérus értéken tartsa. A szabályozás a TT végpontja közelében a DT-be fecskendezett levegőáram szabályozásával végezhető.
PCV1, PCV2 nyomásszabályozó szelep (16. ábra)
A két Venturi-torokkal felszerelt vagy két fojtótárcsás rendszerben az arányos áramlás-megosztáshoz két nyomásszabályozó szelepre van szükség, amelyek az EP ellennyomását és a DT-ben fennálló nyomást szabályozzák. A szelepeket az EP-ben az SP után és a PB és DT között kell elhelyezni.
DC csillapító kamra (17. ábra)
A többcsöves egység kilépésénél egy csillapító kamrát kell beépíteni az EP kipufogócső nyomásingadozásainak minimalizálása céljából.
VN Venturi-torok (15. ábra)
A DT hígítóalagútba egy Venturi-torkot kell beépíteni, hogy szívóhatás keletkezzék a TT átvezető cső kilépésének környezetében. A TT-n átfolyó gázáramot a Venturi-zónában keletkező mozgásmennyiség-változás határozza meg, és alapjában véve arányos a PB nyomóventilátor áramával, ezáltal állandó hígítási arányt biztosítva. Mivel a mozgásmennyiség-változás függ a TT kilépésénél uralkodó hőmérséklettől és az EP és DT közötti nyomáskülönbségtől, a tényleges hígítási arány kis terhelésnél valamivel kisebb, mint nagy terhelésnél.
FC2 áramlásszabályozó (13., 14., 18. és 19. ábra; választható)
A PB nyomóventilátor és/vagy az SB szívóventilátor áramának szabályozásához egy áramlásszabályozó használható. Ezt a kipufogógáz-áram, a beszívott levegő vagy a tüzelőanyag-áram jele és/vagy a CO2 vagy NOx különbség jele vezérelheti. Nyomás alatti levegőszállítás esetén (18. ábra) az FC2 közvetlenül szabályozza a levegőáramot.
FM1 áramlásmérő készülék (11., 12., 18. és 19. ábra)
Gázmérő vagy más áramlásmérő a hígítólevegő áramlásának mérésére. Ha a PB nyomóventilátor hitelesítve van az áramlás mérésére, az FM1 használata nem kötelező.
FM2 áramlásmérő készülék (19. ábra)
Gázmérő vagy más áramlásmérő a hígított kipufogógáz áramának mérésére. Ha az SB szívóventilátor hitelesítve van az áram mérésére, az FM2 használata nem kötelező.
PB nyomóventilátor (11., 12., 13., 14., 15., 16., 19. ábra)
A hígítólevegő áramlásának szabályozására a PB kapcsolatban állhat az FC1 vagy FC2 áramlásszabályozóval. Pillangószelep használata esetén a PB alkalmazására nincs szükség. Ha kalibrálva van, a PB a hígítólevegő áramlásának mérésére is használható.
SB szívóventilátor (11., 12., 13., 16., 17. és 19. ábra)
Csak részmintavételi rendszerekben. Ha kalibrálva van, az SB a hígított kipufogógáz áramlásának mérésére is használható.
DAF hígítólevegő-szűrő (11-19. ábra)
Ajánlatos a hígítólevegőt szűrni és aktív szénen átengedni a háttér-szénhidrogének eltávolítására. A gyártó kívánságára, a műszaki szempontok helyes megítélésére alapozva, a hígítólevegőből mintát lehet venni a háttér részecskeszennyezettségi szintjének meghatározására, amit azután le lehet vonni a hígított kipufogógázban mért értékekből.
DT hígítóalagút (11-19. ábra)
A hígítóalagút jellemzői:
- elég hosszúnak kell lennie ahhoz, hogy a kipufogógáz és a hígítólevegő turbulens áramlási viszonyok között teljesen összekeveredjen,
- rozsdamentes acélból kell készülnie:
-
- 0,025 vagy kisebb falvastagság/átmérő aránnyal 75 mm-nél nagyobb belső átmérőjű hígítóalagutak esetében,
- 1,5 mm-nél nem kisebb névleges falvastagsággal legfeljebb 75 mm belső átmérőjű hígítóalagutak esetében,
- részmintavétel esetén átmérőjének legalább 75 mm-nek kell lennie,
- ajánlatos, hogy teljes mintavétel esetén átmérője legalább 25 mm legyen,
- felfűthető lehet legfeljebb 325 K (52 °C) csőfal-hőmérsékletre közvetlen melegítéssel vagy a hígítólevegő előmelegítésével feltéve, hogy a levegő hőmérséklete nem haladja meg a 325 K (52 °C) értéket, mielőtt még a kipufogógáz belépne a hígítóalagútba,
- hőszigetelt lehet.
A motor kipufogógázát alaposan össze kell keverni a hígítólevegővel. Részmintavevő rendszereknél a keveredés minőségét üzembeállítás után ellenőrizni kell járó motor mellett, az alagút CO2 profiljának felvételével (legalább négy egyenletesen elosztott ponton). Szükség esetén keverőnyílás alkalmazható.
Megjegyzés:
Ha a (DT) hígítóalagút környezetében a környezeti hőmérséklet 293 K (20 °C) alatt van, ügyelni kell, hogy ne vesszenek el a részecskék azáltal, hogy lerakódnak a hígítóalagút hideg falára. Ezért ajánlatos az alagutat a fent megadott határokon belül melegíteni és/vagy hőszigetelni.
Nagy motorterhelések esetén az alagutat nem agresszív eszközökkel, pl. egy levegőkeringető ventilátorral hűteni lehet, feltéve hogy a hűtőközeg hőmérséklete nem alacsonyabb, mint 293 K (20 °C).
HE hőcserélő (16., 17. ábra)
A hőcserélő teljesítményének elég nagynak kell lennie ahhoz, hogy az SB szívóventilátor belépő oldalán a hőmérsékletet a vizsgálat során megfigyelt átlagos üzemi hőmérséklethez képest ± 11 K értéken tartsa.
2.3. Teljes átáramlású hígítórendszer
A 20. ábrán olyan hígítórendszer látható, amely a teljes kipufogógáz-áram hígításán alapul, és amely a CVS (constant volume sampling, állandó térfogatú mintavétel) elvét alkalmazza. A kipufogógáz és hígítólevegő keverék teljes térfogatát meg kell mérni. Erre a PDP- vagy a CFV-rendszer használható.
A rákövetkező részecskeminta vétel céljából a hígított kipufogógázból vett mintát át kell engedni a részecskeminta vevő rendszeren (2.4 pont, 21. és 22. ábra). Ha ez közvetlenül történik, egyszeri hígításról beszélünk. Ha a mintát egy második hígítóalagútban még egyszer felhígítják, kétszeri hígításról van szó. Ez akkor hasznos, ha a szűrő felületi hőmérsékletére vonatkozó követelményt egyszeri hígítással nem lehet teljesíteni. Bár a kétszeri hígítórendszer részben valóban hígítórendszer, leírása mégis mint a 2.4. pont 22. ábráján látható részecskeminta vevő rendszer változata szerepel, mivel nagyobb részében egy tipikus részecskeminta vevő rendszerrel azonos.

20. ábra
Teljes átáramlású hígítórendszer
A DT hígítóalagútban a kezeletlen kipufogógáz teljes mennyisége összekeveredik a hígítólevegővel. A hígított kipufogógáz áramát vagy egy PDP térfogat-kiszorításos szivattyúval vagy egy CFV kritikus átáramlású Venturi-torokkal kell mérni. Az arányos részecskeminta vételhez és az áram meghatározásához egy HE hőcserélő vagy egy EFC elektronikus áramlás-kiegyenlítő használható. Mivel a részecskék tömegének meghatározása a teljes hígítottkipufogógáz-áramon alapul, a hígítási arányt nem kell kiszámítani.
2.3. 1 A 20. ábra elemei
EP kipufogócső
A kipufogócső hossza a motor kipufogó-gyűjtőcsövétől, a turbófeltöltő kilépő csonkjától vagy az utókezelő készüléktől a hígító alagútig nem lehet hosszabb 10 méternél. Ha a kipufogócső a motor kipufogó gyűjtőcsövétől, a turbófeltöltő kilépő csonkjától vagy az utókezelő készüléktől hosszabb 4 méternél, akkor a cső 4 métert meghaladó részét szigetelni kell, kivéve egy, a csőbe épített füstölésmérőt, ha van ilyen. A hőszigetelés sugárirányú vastagságának legalább 25 mm-nek kell lennie. A szigetelőanyag hővezető képessége nem lehet nagyobb 0,1 W/(m * K) értéknél, 673 K hőmérsékleten mérve. A kipufogócső hőtehetetlenségének csökkentése érdekében ajánlatos 0,015 vagy ennél kisebb falvastagság/átmérő viszonyt alkalmazni. A rugalmas szakaszok hossza nem lehet több az átmérő 12-szeresénél.
PDP térfogat-kiszorításos szivattyú
A PDP a teljes hígítottkipufogógáz-áramot a szivattyú által megtett fordulatok számával és a szivattyú egy fordulatra eső térfogat-kiszorításával méri. A kipufogórendszer ellennyomását a PDP vagy a hígítólevegő-bevezető rendszer nem csökkentheti művi úton. A működő PDP-rendszer mellett mért statikus kipufogó ellennyomás nem térhet el ± 1,5 kPa-nál többel attól az értéktől, ami azonos motor-fordulatszámnál és -terhelésnél a PDP-hez való csatlakoztatás nélkül mérhető. A gázkeverék hőmérséklete közvetlenül a PDP előtt nem térhet el ± 6 K-nél többel az áramláskiegyenlítő használatát mellőző vizsgálat alatt megfigyelt átlagos üzemi hőmérséklettől. Áramláskiegyenlítés csak akkor használható, ha a hőmérséklet a PDP-be való belépésnél nem magasabb, mint 323 K (50 °C).
CFV kritikus áramlású Venturi-torok
A CFV a teljes hígítottkipufogógáz-áramot azzal méri, hogy az áramlást fojtott állapotban tartja (kritikus áramlás). A működő CFV-rendszer mellett mért statikus kipufogó ellennyomás nem térhet el ± 1,5 kPa-nál többel attól az értéktől, ami azonos motor-fordulatszámnál és -terhelésnél a CFV-hez való csatlakoztatás nélkül mérhető. A gázkeverék hőmérséklete közvetlenül a CFV előtt nem térhet el ± 11 K-nál többel az áramláskiegyenlítő használatát mellőző vizsgálat alatt megfigyelt átlagos üzemi hőmérséklettől.
HE hőcserélő (EFC használata esetén alkalmazható)
A hőcserélő teljesítményének elegendőnek kell lennie ahhoz, hogy a hőmérsékletet a fent megkívánt határok közötti tartsa.
EFC elektronikus áramláskiegyenlítő (HE használata esetén alkalmazható)
Ha a PDP vagy CFV bemeneténél a hőmérséklet nem a fent megadott határok között van, egy áramláskiegyenlítő rendszerre van szükség a gázáram folyamatos mérésére és az arányos mintavétel szabályozására a részecskerendszerben. Ebből a célból a folyamatosan mért gázáramjelek szolgálnak a részecskeminta vevő rendszer részecskeszűrőin áthaladó mintaáram korrigálására (lásd a 2.4. pont 21., 22. ábráját).
DT hígítóalagút
A hígítóalagút jellemzői:
- elég kis átmérőjűnek kell lennie ahhoz, hogy turbulens áramlást idézzen elő (a Reynolds-szám 4 000-nél nagyobb legyen) és elég hosszúnak ahhoz, hogy a kipufogógáz és a hígítólevegő tökéletesen összekeveredjen; szükség esetén keverőnyílás alkalmazható,
- átmérőjének legalább 460 mm-nek kell lennie egyszeri hígítású rendszerben,
- átmérője legalább 210 mm-nek kell lennie kétszeri hígítású rendszerben,
- hőszigetelt lehet.
A motor kipufogógázát áramlásirányba fordított csövön kell a hígítóalagútba bevezetni, és jól el kell keverni.
Egyszeri hígítás alkalmazása esetén a hígítóalagútból vett minta a részecskeminta vevő rendszerbe kerül (2.4. pont, 21. ábra). A PDP vagy CFV átfolyási teljesítményének elegendőnek kell lennie ahhoz, hogy a hígított kipufogógáz hőmérsékletét közvetlenül az elsődleges részecskeszűrő előtt 325 K (52 °C) vagy annál alacsonyabb értéken tartsa.
Kétszeri hígítás alkalmazása esetén a hígítóalagútból vett minta a másodlagos hígítóalagútba kerül ahol tovább hígul, majd így halad át a mintavevő szűrőkön (2.4. pont, 22. ábra). A PDP vagy CFV átfolyási teljesítményének elegendőnek kell lennie ahhoz, hogy a DT-ben áramló hígított kipufogógáz hőmérsékletét a mintavevő zónában 464 K (191 °C) vagy annál alacsonyabb értéken tartsa. A másodlagos hígítórendszernek elegendő másodlagos hígítólevegőt kell szolgáltatnia ahhoz, hogy a kétszeresen hígított kipufogógáz hőmérsékletét közvetlenül az elsődleges részecskeszűrő előtt 325 K (52 °C) vagy annál alacsonyabb értéken tartsa.
DAF hígítólevegő-szűrő
Ajánlatos a hígítólevegőt szűrni és aktív szénszűrőn átbocsátani a háttér-szénhidrogének eltávolítása céljából. A gyártó kérésére a hígítólevegőből, helyesen megítélt műszaki szempontok alapján, mintát kell venni a háttér részecskeszintjének meghatározására, amit aztán le lehet vonni a hígított kipufogógázzal mért értékekből.
PSP részecskeminta vevő szonda
A szonda a PTT bevezető szakaszát képezi és
- szembe kell fordítani az áramlással olyan helyen, ahol a hígítólevegő és a kipufogógáz már jól összekeveredett, azaz a hígítórendszer DT hígító alagútjának középvonalában, áramlásirányban körülbelül 10 alagút-átmérőnyi távolságra attól a ponttól, ahol a kipufogógáz belép a hígítóalagútba,
- belső átmérőjének legalább 12 mm-nek kell lennie,
- fűthető lehet legfeljebb 325 K (52 °C) csőfal-hőmérsékletre közvetlen melegítéssel vagy a hígítólevegő előmelegítésével feltéve, hogy a levegő hőmérséklete nem haladja meg a 325 K (52 °C) értéket, mielőtt még a kipufogógáz belépne a hígítóalagútba,
- hőszigetelt lehet.
2.4. Részecskeminta vevő rendszer
A részecskeminta vevő rendszer feladata a részecskék összegyűjtése a részecskeszűrőn. A részleges átáramlású hígítórendszerből történő teljes mintavétel esetén, amelynél az egész hígítottkipufogógáz-minta áthalad a szűrőkön, a hígító (2.2. pont, 14., 18. ábra) és mintavevő rendszer általában egy egységet képez. A részleges átáramlású hígítórendszerből vagy a teljes átáramlású hígítórendszerből történő részmintavétel esetén, amikor a hígított kipufogógáznak csak egy része halad át a szűrőkön, a hígító (2.2 pont, 11., 12., 13., 15., 16., 17., 19. ábra; 2.3 pont 20. ábra) és mintavevő rendszer általában külön egységeket képez.
Ebben az irányelvben egy teljes átáramlású hígítórendszer kétszeres hígítórendszere (22. ábra) egy a 21. ábrán látható tipikus részecskeminta vevő rendszer egy sajátos változatának tekinthető. A kétszeres hígítórendszerben a részecskeminta vevő rendszer minden lényeges eleme megtalálható, mint a szűrőtartók és a mintavevő szivattyú, s ezenfelül még egyes a hígítással kapcsolatos elemek, mint a hígítólevegő-ellátás és a másodlagos hígítóalagút.
A szabályozó áramkörök hirtelen igénybevételének elkerülése érdekében ajánlatos a mintavevő szivattyút az egész vizsgálati eljárás alatt járatni. Az egyszűrős módszer esetében megkerülő rendszert kell alkalmazni, hogy a minta a megkívánt időpontokban haladjon át a szűrőkön. Az átkapcsolásnak a szabályozó áramkörökre gyakorolt hatását a legkisebbre kell korlátozni.

21 ábra.
Részecskeminta vevő rendszer
Egy részleges átáramlású vagy teljes átáramlású hígítórendszer DT hígító alagútjából a PSP részecskeminta vevő szondán és a PTT részecske átvezető csövön keresztül a P mintavevő szivattyú hígított kipufogógáz mintát vesz. A minta áthalad egy (vagy több) FH szűrőtartón, amely a részecskeminta vevő szűrőket foglalja magában. A minta-gázáram erősségét az FC3 áramlásszabályozó szabályozza. EFC elektronikus áramláskiegyenlítés (lásd a 20. ábrát) alkalmazása esetén a hígított kipufogógáz-áram szolgál az FC3 vezérlőjeleként.

22. ábra
Kétszeres hígítórendszer (csak teljes átáramlású rendszernél)
A teljes átáramlású hígítórendszer DT hígító alagútjából a PSP részecskeminta vevő szondán és a PTT részecske-átvezető csövön keresztül hígítottkipufogógáz- minta jut az SDT másodlagos hígítóalagútba, ahol még egyszer felhígul. Ez után a minta áthalad egy (vagy több) FH szűrőtartón, amely a részecskeminta vevő szűrőket foglalja magában. A hígítólevegő árama általában állandó, míg a minta áramát az FC3 áramlásszabályozó szabályozza. EFC elektronikus áramlás-kiegyenlítés (lásd a 20. ábrát) alkalmazása esetén a teljes hígított kipufogógáz-áram szolgál az FC3 vezérlőjeleként.
2.4.1. A 21. és 22. ábra elemei
PTT részecske-átvezető cső (21. és 22. ábra)
A részecske-átvezető cső nem lehet hosszabb 1 020mm-nél, és a lehető legrövidebbnek kell lennie. Ahol erre mód van (azaz részleges átáramlású hígítórendszerből történő részmintavétel, valamint teljes átáramlású hígítórendszer esetén), ebben már benne kell lennie a mintavevő szondák (SP, ISP, illetve PSP, lásd a 2.2 és a 2.3 pont) hosszának is.
A méretek az alábbiakra érvényesek:
- részleges átáramlású hígító, rész-mintavételező rendszernél és a teljes átáramlású egyszeres hígítórendszernél a szonda (SP, ISP, illetve PSP) csúcsától a szűrőtartóig,
- részleges átáramlású hígító, teljes mintavételező rendszernél a hígítóalagút végétől a szűrőtartóig,
- a teljes átáramlású kétszeres hígítású rendszernél a (PSP) szonda csúcsától a másodlagos hígítóalagútig.
Az átvezető cső:
- fűthető lehet legfeljebb 325 K (52 °C) csőfal-hőmérsékletre közvetlen melegítéssel vagy a hígítólevegő előmelegítésével, feltéve, hogy a levegő hőmérséklete nem haladja meg a 325 K (52 °C) értéket, mielőtt még a kipufogógáz belépne a hígítóalagútba,
- hőszigetelt lehet.
SDT másodlagos hígító alagút (22. ábra)
A másodlagos hígító alagút minimális átmérőjének 75 mm-nek kell lennie, és elég hosszúnak kell lennie ahhoz, hogy a kétszeresen hígított minta legalább 0,25 másodpercig benne tartózkodjék. Az FH elsődleges szűrőtartó 300 mm-nél nem lehet távolabb az SDT kilépő nyílásától.
A másodlagos hígító alagút:
- fűthető lehet legfeljebb 325 K (52 °C) csőfal-hőmérsékletre közvetlen melegítéssel vagy a hígítólevegő előmelegítésével, feltéve hogy a levegő hőmérséklete nem haladja meg a 325 K (52 °C) értéket, mielőtt még a kipufogógáz belépne a hígítóalagútba;
- hőszigetelt lehet.
FH szűrőtartó(k) (21. és 22. ábra)
Az elsődleges és a másodlagos szűrőhöz egy közös szűrőház vagy külön-külön szűrőház használható. A III. melléklet 4. függeléke 4.1.3. pontjának követelményeit teljesíteni kell.
A szűrőtartó(k):
- fűthető(k) lehet(nek) legfeljebb 325 K (52 °C) csőfal-hőmérsékletre közvetlen melegítéssel vagy a hígítólevegő előmelegítésével, feltéve hogy a levegő hőmérséklete nem haladja meg a 325 K (52 °C) értéket, mielőtt még a kipufogógáz belépne a hígítóalagútba;
- hőszigetelt lehet.
P mintavevő szivattyú (21. és 22. ábra)
A részecskeminta vevő szivattyúnak elég messze kell lennie az alagúttól ahhoz, hogy a belépő gáz hőmérséklete állandó (± 3 K) maradjon, ha az áramlás nincs FC3-mal szabályozva.
DP hígítólevegő-szivattyú (22. ábra)
A hígítólevegő-szivattyút úgy kell elhelyezni, hogy a szállított másodlagos hígítólevegő hőmérséklete 298 K ± 5 K (25 °C ± 5 °C) legyen, ha a hígítólevegő nincs előmelegítve.
FC3 áramlásszabályozó (21. és 22. ábra)
Ha más eszköz nem áll rendelkezésre, egy áramlásszabályozót kell használni a részecskeminta áramának a minta útvonalán előforduló hőmérséklet- és ellennyomás-változások miatti kompenzálására. Az áramlásszabályozóra az EFC elektronikusáramlás-kiegyenlítő (lásd a 20. ábrát) használata esetén van szükség.
FM3 áramlásmérő készülék (21. és 22. ábra)
A részecskeminta-áramlás gázmérőjének vagy áramlásmérő készülékének elég messze kell lennie a P mintavevő szivattyútól ahhoz, hogy a gáz belépő hőmérséklete állandó (± 3 K) maradjon, ha az áramlás nincs FC3-mal szabályozva.
FM4 áramlásmérő készülék (22. ábra)
A hígítólevegő-áramlás gázmérőjét vagy áramlásmérő készülékét úgy kell elhelyezni, hogy a gáz belépő hőmérséklete 298 K ± 5 K (25 °C ± 5 °C) maradjon.
BV gömbcsap (választható)
A gömbcsap átmérőjének legalább akkorának kell lennie, mint a PTT mintavevő cső belső átmérője és kapcsolási idejének 0,5 s-nál rövidebbnek kell lennie.
Megjegyzés:
Ha a PSP, PTT, SDT és FH közelében a környezeti hőmérséklet 293 K (20 °C) alatt van, ügyelni kell, hogy ne vesszenek el a részecskék azáltal, hogy lerakódnak e részek hideg falára. Ezért ajánlatos ezeket az alkatrészeket a megfelelő helyeken a megadott határokon belül melegíteni és/vagy hőszigetelni. Az is ajánlatos, hogy a szűrő felületének hőmérséklete a mintavétel alatt ne legyen alacsonyabb, mint 293 K (20 °C).
Nagy motorterhelések esetén a fenti alkatrészeket nem agresszív eszközökkel, pl. egy levegőkeringető ventilátorral hűteni lehet, feltéve, hogy a hűtőközeg hőmérséklete nem alacsonyabb, mint 293 K (20 °C).
3. A FÜST MEGHATÁROZÁSA
3.1. Bevezetés
A 3.2. és 3.3. pont, valamint a 23. és 24. ábra részletesen leírja az ajánlott füstölésmérő rendszereket. Mivel ugyanaz az eredmény többféle összeállítással is elérhető, nem kell szigorúan ragaszkodni a 23. és 24. ábrához. Kiegészítő alkatrészek: műszerek, szelepek, mágnesszelepek, szivattyúk és kapcsolók alkalmazhatók kiegészítő adatok nyerése és a részrendszerek működésének összehangolása céljából. Más alkatrészek, amelyek egyes rendszerek pontosságának biztosításához nem szükségesek, elhagyhatók, ha elhagyásuk a műszaki szempontok helyes megítélésen alapul.
A mérés elve az, hogy fényt bocsátanak keresztül a mérendő füst egy meghatározott hosszán, és az érzékelőt elérő beeső fény részarányát használják fel a közeg fényelnyelő tulajdonságainak kiszámításához. A füstmérés függ a berendezés kialakításától, és a kipufogócsőben (teljes átáramlású, vezetékbe helyezett füstölésmérő), a kipufogócső végénél (teljes átáramlású, vezeték végén elhelyezett füstölésmérő), vagy a kipufogócsőből vett mintán (részleges átáramlású füstölésmérő) végezhető el. A fényelnyelési együtthatónak a fényelnyelési jelből való meghatározásához a készülék gyártójának meg kell adnia a készülék optikai úthosszát.
3.2. Teljes átáramlású füstölésmérő
A teljes átáramlású füstölésmérőnek két alaptípusa használható (23. ábra). A vezetékbe helyezett füstölésmérővel a kipufogócsőben lévő teljes kipufogógáz-áram mérésre kerül. Az ilyen típusú füstölésmérőnél a tényleges optikai úthossz a füstölésmérő kialakításának függvénye.
A vezeték végén elhelyezett füstölésmérővel a kipufogócsőben lévő teljes kipufogógáz-áram mérésre kerül, amint az a kipufogócsőből kilép. Az ilyen típusú füstölésmérőnél a tényleges optikai úthossz a kipufogócső kialakításának és a kipufogócső és a füstölésmérő közötti távolságnak a függvénye.

23. ábra
Teljes átáramlású füstölésmérő
3.2.1. A 23. ábra elemei
EP kipufogócső
Vezetékbe helyezett füstölésmérőnél a mérési zóna előtt és után 3 csőátmérőnyi hosszon nem változhat meg a kipufogócső átmérője. Ha a mérőzóna átmérője nagyobb, mint a kipufogócsőé, a mérési zóna előtt ajánlatos fokozatosan összetartó csövet alkalmazni.
A vezeték végén elhelyezett füstölésmérőnél a kipufogócső 0,6 m hosszú utolsó szakaszának kör keresztmetszetűnek kell lennie és nem lehetnek benne hajlatok és könyökök. A kipufogócső végét merőlegesen kell levágni. A füstölésmérőt a kipufogógáz-áram közepére kell szerelni a kipufogócső végétől mért 25 ± 5 mm távolságon belül.
OPL optikai úthossz
A füst által elsötétített optikai út hossza a fényforrás és az érzékelő között, szükség szerint korrigálva a sűrűségi gradiensek és a peremhatás miatti egyenletességeltérések miatt. Az optikai úthosszt a készülék gyártójának kell megadnia, figyelembe véve a kormosodás elkerülését célzó intézkedéseket (pl. az öblítőlevegőt) is. Ha az optikai úthossz nem áll rendelkezésre, azt az ISO IDS 11614 szabvány 11.6.5. pontja szerint kell megállapítani. Az optikai úthossz korrekt meghatározásához legalább 20 m/s kipufogógáz-sebesség szükséges.
LS fényforrás
A fényforrásnak egy 2 800-3 250 K közötti színhőmérsékletű izzólámpának vagy egy 550-570 nm közötti színképcsúcsot mutató zöld fényt kibocsátó LED-nek kell lennie. A fényforrást óvni kell a kormosodástól olyan eszközökkel, amelyek nem befolyásolják az optikai úthosszt a gyártó által megadottnál nagyobb mértékben.
LD fényérzékelő
Az érzékelőnek egy (szükség esetén szűrővel ellátott) fotocellának vagy egy fotodiódának kell lennie. Izzólámpa fényforrás esetén az érzékelő csúcsszínképi reagálásának hasonlónak kell lennie az emberi szem fototopikus görbéjéhez (legnagyobb reagálás) az 550-570 nm tartományban, mikor is 430 nm alá és 680 nm fölé e csúcsértéknek legfeljebb 4 %-a esik. A fényérzékelőt óvni kell a kormosodástól olyan eszközökkel, amelyek nem befolyásolják az optikai úthosszt a gyártó által megadottnál nagyobb mértékben.
CL
kollimátorlencse A kibocsátott fényt maximum 30 mm átmérőjű nyalábbá kell kollimálni. A fénynyaláb sugarainak 3o tűrésen belül párhuzamosnak kell lenniük az optikai tengellyel.
T1 hőmérséklet-érzékelő (választható)
A vizsgálat során figyelhető a kipufogógáz hőmérséklete.
3.3. Részleges átáramlású füstölésmérő
Részleges átáramlású füstölésmérő (24. ábra) alkalmazása esetén a kipufogócsőből reprezentatív kipufogógáz-mintát vesznek ki és az átvezető csövön a mérőkamrába továbbítják. Ennél a füstölésmérő-típusnál a tényleges optikai úthossz a füstölésmérő kialakításának függvénye. A következő szakaszban említett válaszidő a füstölésmérő minimális átáramlására vonatkozik, amit a készülék gyártója ad meg.

24. ábra
Részleges átáramlású füstölésmérő
3.3.1. A 24. ábra elemei
EP kipufogócső
A kipufogócsőnek a mintavevő szonda csúcsa előtt legalább 6, utána legalább 3 csőátmérőnyi hosszon egyenesnek kell lennie.
SP mintavevő szonda
A mintavevő szonda az áramlással szembe fordított nyitott cső a kipufogócső közepén vagy annak közelében. A szonda és a kipufogócső fala közötti hézagnak legalább 5 mm-nek kell lennie. A szonda átmérőjének akkorának kell lennie, hogy az biztosítsa a reprezentatív minta kivételét és a megfelelő nagyságú áramlást a füstölésmérőn át.
TT átvezető cső
Az átvezető cső jellemzői:
- A lehető legrövidebbnek kell lennie és biztosítania kell, hogy a mérőkamrába belépő kipufogógáz hőmérséklete 373 K ± 30 K (100 °C ± 30 °C) legyen.
- A csőfal hőmérsékletének biztonsággal a kipufogógáz harmatpontja fölött kell lennie ahhoz, hogy ne következzék be kondenzáció.
- Átmérőjének a teljes hosszon azonosnak kell lennie a mintavevő szonda átmérőjével.
- Válaszidejének a készülék megkívánt minimális áramánál 0,05 s-nál rövidebbnek kell lennie a III. melléklet 4. függelékének 5.2.4. pontjában leírtak szerint.
- Nem lehet lényeges befolyása a füst csúcsértékére.
FM áramlásmérő készülék
Áramlásmérő készülék a mérőkamrába belépő áramlás pontos megállapítására. Az áram minimális és legnagyobb értékét a készülék gyártójának kell megadnia, és ennek akkorának kell lennie, hogy teljesüljenek a TT válaszidejére és az optikai úthosszra vonatkozó követelmények. Az áramlásmérő készülék közel lehet a P szivattyúhoz, ha ilyet használnak.
MC mérőkamra
A mérőkamra belső felületének nem-tükrözőnek kell lennie, vagy optikailag ezzel egyenértékű környezetet kell képeznie. Annak esélyét, hogy a diffúziós hatások belső visszaverődései következtében az érzékelőre szórt fény essék, a minimálisra kell csökkenteni.
A gáz nyomása a mérőkamrában legfeljebb 0,75 kPa értékkel különbözhet a légköri nyomástól. Ahol ez a kialakítás miatt nem oldható meg, a füstölésmérőn leolvasott értéket át kell számítani légköri nyomásra.
A mérőkamra fala hőmérsékletének ± 5 K pontossággal 343 K (70 °C) és 373 K (100 °C) között kell lennie, de mindenesetre elég magasan a kipufogógáz harmatpontja fölött ahhoz, hogy kondenzáció ne következzék be. A mérőkamrát megfelelő eszközökkel kell felszerelni a hőmérséklet méréséhez.
OPL optikai úthossz
A füst által elsötétített optikai út hossza a fényforrás és az érzékelő között, szükség szerint korrigálva a sűrűségi gradiensek és a peremhatás miatti egyenletességeltérések miatt. Az optikai úthosszt a készülék gyártójának kell megadnia, figyelembe véve a kormosodás elkerülését célzó intézkedéseket (pl. az öblítőlevegőt) is. Ha az optikai úthossz nem áll rendelkezésre, azt az ISO IDS 11614 szabvány 11.6.5. pontja szerint kell megállapítani.
LS fényforrás
A fényforrásnak egy 2 800-3 250 K közötti színhőmérsékletű izzólámpának vagy egy 550-570 nm közötti színkép-csúcsot mutató zöld fényt kibocsátó LED-nek kell lennie. A fényforrást óvni kell a kormosodástól olyan eszközökkel, amelyek nem befolyásolják az optikai úthosszt a gyártó által megadottnál nagyobb mértékben.
LD fényérzékelő
Az érzékelőnek egy (szükség esetén szűrővel ellátott) fotocellának vagy egy fotodiódának kell lennie. Izzólámpa fényforrás esetén az érzékelő csúcsszínképi reagálásának hasonlónak kell lennie az emberi szem fototopikus görbéjéhez (legnagyobb reagálás) az 550-570 nm tartományban, mikor is 430 nm alá és 680 nm fölé e csúcsértéknek legfeljebb 4 %-a esik. A fényérzékelőt óvni kell a kormosodástól olyan eszközökkel, amelyek nem befolyásolják az optikai úthosszt a gyártó által megadottnál nagyobb mértékben.
CL
kollimátorlencseA kibocsátott fényt maximum 30 mm átmérőjű nyalábbá kell kollimálni. A fénynyaláb sugarainak 3o tűrésen belül párhuzamosnak kell lenniük az optikai tengellyel.
T1 hőmérséklet-érzékelő
A mérőkamrába belépő kipufogógáz hőmérsékletének figyelésére.
P mintavevő szivattyú (választható)
A mérőkamra után elhelyezett mintavevő szivattyú a mintagáznak a mérőkamrán való átszívására használható.
VI. MELLÉKLET
EK-TÍPUSBIZONYÍTVÁNY

Függelék

VII. MELLÉKLET
PÉLDA A SZÁMÍTÁSI ELJÁRÁSRA
1. ESC-VIZSGÁLAT
1.1. Gáz-halmazállapotú szennyezőanyag-kibocsátás
Az egyes üzemmódok eredményeinek kiszámításához szükséges mérési adatok az alábbiakban láthatók. Ebben a példában a CO-t és a NOx-et száraz alapon, a HC-t nedves alapon mérték. A HC-koncentráció propán-egyenértékben (C3) van megadva, és ezt meg kell szorozni 3-mal, hogy megkapjuk a C1 egyenértéket. A számítási eljárás a többi üzemmódra is hasonló.
P (kW) | Ta (K) | Ha (g/kg) | GEXH (kg) | GAIRW (kg) | GFUEL (kg) | HC (ppm) | CO (ppm) | NOx (ppm) |
82,9 | 294,8 | 7,81 | 563,38 | 545,29 | 18,09 | 6,3 | 41,2 | 495 |
A szárazról nedvesre átszámító KW, r korrekciós tényező számítása (III. melléklet, 1. függelék, 4.2. pont):

és


A nedves koncentrációk számítása:


A KH, D NOx nedvességkorrekciós tényező számítása (III. melléklet, 1. függelék, 4.3. pont):



A kibocsátott szennyezőanyag-tömegáram számítása (III. melléklet, 1. függelék, 4.4. pont):



A fajlagos szennyezőanyag-kibocsátások számítása (III. melléklet, 1. függelék, 4.5. pont):
Az alábbi mintaszámítást CO-ra végezték el; más összetevőkre a számítás menete azonos.
Az egyes üzemmódok kibocsátott szennyezőanyag-tömegáramait meg kell szorozni a III. melléklet 1. függelékének 2.7.1. pontjában feltüntetett megfelelő súlyozási tényezőkkel, és ezeket összegezve megkapható az egész ciklusra vonatkozó átlagos szennyezőanyag-tömegáram értéke:

Az egyes üzemmódokban leadott motorteljesítményeket meg kell szorozni a III. melléklet 1. függelékének 2.7.1. pontjában feltüntetett megfelelő súlyozási tényezőkkel, és ezeket összegezve megkapható az egész ciklusra vonatkozó átlagos motorteljesítmény értéke:


A véletlenszerűen kiválasztott pont fajlagos NOx-kibocsátásának számítása (III. melléklet, 1. függelék, 4.6.1. pont):
Tegyük fel, hogy a véletlenszerűen kiválasztott ponton az alábbi értékeket állapították meg:
nZ = 1 600 min-1
MZ = 495 Nm
NOx mass, Z = 487,9 g/h (az előző képletekkel számítva)
P(n)Z = 83 kW
NOxZ = 487,9/83 = 5,878 g/kWh
A szennyezőanyag-kibocsátás értékének meghatározása a vizsgálati ciklus alapján (III. melléklet, 1. függelék, 4.6.2. pont):
Tegyük fel, hogy az ESC-vizsgálat során a négy környező üzemmód értékei a következők:
nRT | nSU | ER | ES | ET | EU | MR | MS | MT | MU |
1 368 | 1 785 | 5,943 | 5,565 | 5,889 | 4,973 | 515 | 460 | 681 | 610 |





Az NOx - kibocsátási értékek összehasonlítása (III. melléklet, 1. függelék, 4.6.3. pont):

1.2. Részecskekibocsátás
A részecskék mennyiségének mérése azon az elven alapul, hogy a részecskék mintavétele az egész ciklus alatt folyik, de a minták és az átáramló mennyiségek (MSAM és GEDF) meghatározása az egyes üzemmódok során történik. A GEDF számítása az alkalmazott rendszertől függ. A következő példákban egy CO2-mérést és szénegyensúly-módszert alkalmazó rendszer és egy áramlásmérést használó rendszer kerül bemutatásra. Teljes átáramlású hígítórendszer alkalmazása esetén a GEDF-et a CVS berendezés közvetlenül méri.
A GEDF számítása (III. melléklet, 1. függelék, 5.2..3 és 5.2.4. pont):
Tegyük fel, hogy a 4. üzemmódban az alábbi adatokat mérték. A számítási eljárás a többi üzemmódban azonos.
GEXH (kg/h) | GFUEL (kg/h) | GDILW (kg/h) | GTOTW (kg/h) | CO2D % | CO2A % |
334,02 | 10,76 | 5,4435 | 6,0 | 0,657 | 0,040 |
a) szénegyenérték-módszer

b) áramlásmérési módszer


A tömegáram nagyságának számítása (III. melléklet, 1. függelék, 5.4. pont):
Az egyes üzemmódok GEDFW áramlási értékeit meg kell szorozni a III. melléklet 1. függelékének 2.7.1. pontjában feltüntetett megfelelő súlyozási tényezőkkel, és ezeket összegezve megkapható az egész ciklusra vonatkozó átlagos GEDF értéke. A teljes MSAM minta-mennyiség az egyes üzemmódok mintamennyiségeinek összegzéséből adódik.


Tegyük fel, hogy a szűrőkön összegyűlt részecskék tömege 2,5 mg, ekkor

Háttérkorrekció (választható)
Tegyük fel, hogy a háttérre vonatkozó mérések az alábbi értékeket adták. A DF hígítási tényező számítása azonos az e melléklet 3.1. pontjában bemutatottal, így itt nem szerepel.



A fajlagos szennyezőanyag-kibocsátás számítása (III. melléklet, 1. függelék, 5.5. pont):



A fajlagos súlyozási tényező számítása (III. melléklet, 1. függelék, 5.6 pont):
Tegyük fel a fent a 4. üzemmódra számított értékeket, ekkor

Ez az érték a megkívánt 0,10 ± 0, 003 értéken belül van.
2. AZ ELR-VIZSGÁLAT
MIVEL a Bessel-szűrés teljesen új átlagoló eljárás a kipufogógázra vonatkozó európai előírásokban, az alábbiakban megtalálható a Bessel-szűrő magyarázata, valamint egy-egy példa a Bessel-algoritmus felállítására és a végső füstérték kiszámítására. A Bessel-algoritmus állandói csak a füstölésmérő kialakításától és az adatgyűjtő rendszer mintavételi gyakoriságától függenek. Ajánlatos, hogy a füstölésmérő gyártója adja meg a végső Bessel-szűrő állandókat a különböző mintavételi gyakoriságokhoz, és a felhasználó ezeket az állandókat használja a Bessel-algoritmus felállításához és a füstértékek számításához.
2.1. Általános megjegyzések a Bessel-szűrőre vonatkozóan
A nagy frekvenciák miatti torzulások miatt a feldolgozatlan opacitási (fényelnyelési) jel általában erősen szórt jelleget mutat. E nagyfrekvenciás torzulások kiküszöbölése céljából az ELR-vizsgálatnál egy Bessel-szűrőt kell használni. Maga a Bessel-szűrő egy rekurzív, másodrendű, aluláteresztő szűrő, ami a leggyorsabb jelnövekedést garantálja, túllendülés nélkül.
A kipufogócsőben egy valós idejű kezeletlen kipufogógáz-áramot feltételezve, minden füstölésmérő késleltetett és különbözőképpen mért opacitási (fényelnyelési) jelet mutat. A késedelem és a mért opacitási (fényelnyelési) jel nagysága elsősorban a füstölésmérő mérőkamra geometriájától függ, beleértve a kipufogógáz-mintavevő vezetékeket is, valamint attól az időtől, amire a füstölésmérő elektronikájának a jel feldolgozásához szüksége van. Az e két hatást jellemző értékeket fizikai és villamos válaszidőnek nevezik, amelyek minden füstölésmérő-típusnál egyedi szűrőt képviselnek.
A Bessel-szűrő alkalmazásának célja az, hogy egyenletes teljes szűrő-karakterisztikát szavatoljon az egész füstölésmérő rendszerre, ami a következőkből áll:
- a füstölésmérő fizikai válaszideje (tp),
- a füstölésmérő villamos válaszideje (te),
- az alkalmazott Bessel-szűrő szűrő-válaszideje (tF).
A rendszer tAver eredő teljes válaszideje az alábbi összefüggésből adódik:

és ahhoz, hogy ugyanaz a füstérték adódjék, ennek mindenfajta füstölésmérőre azonosnak kell lennie. Ezért egy Bessel-szűrőt kell létrehozni úgy, hogy a szűrő (tF) válaszideje az egyes füstölésmérők (tp) fizikai válaszidejével és (te) villamos válaszidejével együtt a kívánt tAver teljes válaszidőt adja. Mivel (tp) és (te) minden egyes füstölésmérőnél adott érték, és ebben az irányelvben tAver 1,0 s-ként van meghatározva, tF az alábbiak szerint számítható:

A meghatározás szerint a szűrő tF válaszideje egy ugrásszerű bemenő jelre következő szűrt kimenő jel 10 %-a és 90 %-a közötti növekedési idő. Ezért a Bessel szűrő levágási frekvenciáját úgy kell iterálni, hogy a Bessel-szűrő válaszideje illeszkedjék a kívánt növekedési időbe.

a. ábra
Az ugrásszerű bemenő jel és a szűrt kimenő jel lefutása
Az a. ábrán az ugrásszerű bemenő jel és a Bessel-szűrt kimenő jel lefutása, továbbá a Bessel-szűrő (tF) válaszideje látható.
A végleges Bessel-szűrő algoritmus felállítása egy többlépéses eljárás, amelynél számos iterációs ciklusra van szükség. Az iterációs eljárás folyamatábrája a következő:

2.2. A Bessel-algoritmus kiszámítása
Ebben a példában egy Bessel-algoritmus felállítása történik meg, több lépésen keresztül, a fenti iterációs eljárás szerint, amely a III. melléklet 1. függelékének 6.1. pontján alapul.
A füstölésmérőre és az adatgyűjtő rendszerre az alábbi jellemzőket tételezzük fel:
- fizikai válaszidő tp 0,15 s,
- villamos válaszidő te 0,05 s,
- teljes válaszidő tAver 1,00 s (az irányelv fogalommeghatározása szerint),
- mintavételi gyakoriság 150 Hz.
1. lépés Kívánt Bessel-szűrő válaszidő tF:

2. lépés A levágási frekvencia számítása és az E, K Besse-állandók kiszámítása az első iterációhoz:





Ez adja a Bessel-algoritmust:

3. lépés A Bessel-szűrő alkalmazása az ugrásszerű bemenő jelre:
A meghatározás szerint a Bessel-szűrő tF válaszideje egy ugrásszerű bemenő jelre következő szűrt kimenő jel 10 %-a és 90 %-a közötti növekedési idő. A kimenő jel 10 %-ához (t10) és 90 %-ához (t90) tartozó idő meghatározásához a Bessel-szűrőt egy ugrásszerű bemenő jelre kell alkalmazni a fenti fc, E és K értékek felhasználásával.
Az index-számok, az ugrásszerű bemenő jel ideje és értéke, valamint a szűrt kimenő jelek eredő értékei az első és a második iterációra a C. táblázatban láthatók. A t10-zel és a t90-nel szomszédos pontok félkövérrel szedett számokkal vannak kiemelve.
A B. táblázat első iterációjánál a 10 %-os érték a 30 és 31 indexszám közé a 90 %-os érték a 191 és 192 indexszám közé esik. A tF, iter kiszámításához a pontos t10 és t90 értékek lineáris interpolációval vannak meghatározva a szomszédos mérési pontokból az alábbiak szerint:


ahol outalsó, illetve outfelső a Bessel-szűrt kimenő jel szomszédos pontjai, és talsó a szomszédos idő-pont ideje a B.táblázat szerint.


4. lépés Az első iterációs ciklus szűrő-válaszideje:

5. lépés A kívánt és a kapott szűrő-válaszidő közötti eltérés az első iterációs ciklusban:

6. lépés Az iterációs kritériumok ellenőrzése:
A szükséges érték |Δ| ≤ 0,01. Mivel 0,081641> 0,01, az iterációs kritérium nem teljesül, és újabb iterációs ciklust kell kezdeni. Ehhez az iterációs ciklushoz új levágási frekvenciát kell kiszámítani fc - ből és D-ból az alábbiak szerint:

Ezt az új levágási frekvenciát kell használni a második iterációs ciklusban, amely ismét a 2. lépésnél indul. Az iterációt addig kell ismételni, amíg nem teljesül az iterációs kritérium. Az első és a második iteráció eredményéül kapott értékek az A. táblázatban vannak összefoglalva.
A. táblázat
Az első és a második iteráció értékei
Paraméter | 1. iteráció | 2. iteráció | |
fc | (Hz) | 0,318152 | 0,344126 |
E | (-) | 7,07948 E-5 | 8,272777 E-5 |
K | (-) | 0,970783 | 0,968410 |
t10 | (s) | 0,200945 | 0,185523 |
t90 | (s) | 1,276147 | 1,179562 |
tF, iter | (s) | 1,075202 | 0,994039 |
D | (-) | 0,081641 | 0,006657 |
fc, új | (Hz) | 0,344126 | 0,346417 |
7. lépés Végső Bessel-algoritmus
Ha sikerült elérni az iterációs kritériumot, ki kell számítani a végső Bessel-szűrő állandókat és a végső Bessel-algoritmust a 2. lépés szerint. Ebben a példában az iterációs kritériumot a második iteráció után sikerült elérni (D = 0,006657 £ 0,01). Ez után a végső algoritmus használható az átlagolt füstérték meghatározásához (lásd a következő 2.3 pontot).

B. táblázat
Az ugrásszerű bemenő jel és a Bessel-szűrt kimenő jel értékei az első és a második iterációs ciklushoz
Index i [-] | Idő [s] | Ugrásszerű bemenő jel Si [-] | Szűrt kimenő jel Yi [-] | |
1. iteráció | 2. iteráció | |||
- 2 | - 0,013333 | 0 | 0,000000 | 0,000000 |
- 1 | - 0,006667 | 0 | 0,000000 | 0,000000 |
0 | 0,000000 | 1 | 0,000071 | 0,000083 |
1 | 0,006667 | 1 | 0,000352 | 0,000411 |
2 | 0,013333 | 1 | 0,000908 | 0,001060 |
3 | 0,020000 | 1 | 0,001731 | 0,002019 |
4 | 0,026667 | 1 | 0,002813 | 0,003278 |
5 | 0,033333 | 1 | 0,004145 | 0,004828 |
˜ | ˜ | ˜ | ˜ | ˜ |
24 | 0,160000 | 1 | 0,067877 | 0,077876 |
25 | 0,166667 | 1 | 0,072816 | 0,083476 |
26 | 0,173333 | 1 | 0,077874 | 0,089205 |
27 | 0,180000 | 1 | 0,083047 | 0,095056 |
28 | 0,186667 | 1 | 0,088331 | 0,101024 |
29 | 0,193333 | 1 | 0,093719 | 0,107102 |
30 | 0,200000 | 1 | 0,099208 | 0,113286 |
31 | 0,206667 | 1 | 0,104794 | 0,119570 |
32 | 0,213333 | 1 | 0,110471 | 0,125949 |
33 | 0,220000 | 1 | 0,116236 | 0,132418 |
34 | 0,226667 | 1 | 0,122085 | 0,138972 |
35 | 0,233333 | 1 | 128 013 | 0,145605 |
36 | 0,240000 | 1 | 0,134016 | 0,152314 |
37 | 0,246667 | 1 | 0,140091 | 0,159094 |
˜ | ˜ | ˜ | ˜ | ˜ |
175 | 1,166667 | 1 | 0,862416 | 0,895701 |
176 | 1,173333 | 1 | 0,864968 | 0,897941 |
177 | 1,180000 | 1 | 0,867484 | 0,900145 |
178 | 1,186667 | 1 | 0,869964 | 0,902312 |
179 | 1,193333 | 1 | 0,872410 | 0,904445 |
180 | 1,200000 | 1 | 0,874821 | 0,906542 |
181 | 1,206667 | 1 | 0,877197 | 0,908605 |
182 | 1,213333 | 1 | 0,879540 | 0,910633 |
183 | 1,220000 | 1 | 0,881849 | 0,912628 |
184 | 1,226667 | 1 | 0,884125 | 0,914589 |
185 | 1,233333 | 1 | 0,886367 | 0,916517 |
186 | 1,240000 | 1 | 0,888577 | 0,918412 |
187 | 1,246667 | 1 | 0,890755 | 0,920276 |
188 | 1,253333 | 1 | 0,892900 | 0,922107 |
189 | 1,260000 | 1 | 0,895014 | 0,923907 |
190 | 1,266667 | 1 | 0,897096 | 0,925676 |
191 | 1,273333 | 1 | 0,899147 | 0,927414 |
192 | 1,280000 | 1 | 0,901168 | 0,929121 |
193 | 1,286667 | 1 | 0,903158 | 0,930799 |
194 | 1,293333 | 1 | 0,905117 | 0,932448 |
195 | 1,300000 | 1 | 0,907047 | 0,934067 |
˜ | ˜ | ˜ | ˜ | ˜ |
2.3. A füstértékek számítása
Az alábbi folyamatábrán a végleges füstérték meghatározási eljárása látható.

A b. ábrán az ELR-vizsgálat első terhelési fokozatában mért feldolgozatlan opacitásjelek és a szűretlen és szűrt k fényelnyelési együtthatók lefutása látható, továbbá meg van jelölve a szűrt k görbe Ymax1, A legnagyobb (csúcs) értéke. Hasonlóképpen a C.táblázat tartalmazza az i index számértékeit, az időt (a mintavétel gyakorisága 150 Hz), a feldolgozatlan opacitástt, a szűretlen és a szűrt k értéket. A szűrés az e melléklet 2.2. pontjában felállított Bessel-algoritmus állandóinak felhasználásával történt. A nagyszámú adat miatt a táblázatban csak a kezdeti és a csúcs közelében lévő füstértékek szerepelnek.

b. ábra
A mért N opacitás, szűretlen k és szűrt k lefutása
A csúcsérték (i = 272) a C.táblázat alábbi adatainak feltételezésével van kiszámítva. Minden további egyedi füstérték ugyanilyen módon került kiszámításra. Az algoritmus indításához S-1, S-2, Y-1 és Y-2 0-ra van felvéve.
LA (m) | 0,430 |
Index i | 272 |
N (%) | 16,783 |
S271 (m-1) | 0,427392 |
S270 (m-1) | 0,427532 |
Y271 (m-1) | 0,542383 |
Y270 (m-1) | 0,542337 |
A k-érték számítása (III. melléklet, 1. függelék, 6.3.1 pont):

Ez az érték felel meg S272 - nek a következő egyenletben.
A Bessel átlagolású füst számítása (III. melléklet, 1. függelék, 6.3.2. pont):
A következő egyenletben az előző, 2.2. pont Bessel-állandói kerülnek alkalmazásra. A fent kiszámított tényleges szűretlen k-érték S272-nek (Si) felel meg. S271 (Si-1) és S270 (Si-2) a két előző szűretlen k-érték. Y271 (Yi-1) és Y270 (Yi-2) a két előző szűrt k-érték.

Ez az érték felel meg Ymax1, A-nak a következő egyenletben.
A végleges füstérték számítása (III. melléklet, 1. függelék, 6.3.3. pont):
A további számításhoz az egyes füstgörbékből a legnagyobb szűrt k-értéket kell kivenni. Tegyük fel a következő értékeket
Fordulatszám | max -1Y (m) | ||
1. ciklus | 2. ciklus | 3. ciklus | |
A | 0,5424 | 0,5435 | 0,5587 |
B | 0,5596 | 0,5400 | 0,5389 |
C | 0,4912 | 0,5207 | 0,5177 |




A ciklus érvényesítése (III. melléklet, 1. függelék, 3.4. pont)
Az SV kiszámítása előtt a ciklust érvényesíteni kell a füst relatív szórásának kiszámításával a három ciklus minden egyes fordulatszámára.
Fordulatszám | Átlagos SV (m-1) | Abszolút szórás (m-1) | Relatív szórás (%) |
A | 0,5482 | 0,0091 | 1,7 |
B | 0,5462 | 0,0116 | 2,1 |
C | 0,5099 | 0,0162 | 3,2 |
Ebben a példában a 15 %-os érvényesítési kritérium minden fordulatszámnál teljesül.
C. táblázat
Az N opacitás, a szűretlen és szűrt k-értékek a terhelési lépcső kezdetén
Index i [-] | Idő [s] | Opacitás N [ %] | Szűretlen k-érték [m-1] | Szűrt k-érték [m-1] |
– 2 | 0,000000 | 0,000000 | 0,000000 | 0,000000 |
– 1 | 0,000000 | 0,000000 | 0,000000 | 0,000000 |
0 | 0,000000 | 0,000000 | 0,000000 | 0,000000 |
1 | 0,006667 | 0,020000 | 0,000465 | 0,000000 |
2 | 0,013333 | 0,020000 | 0,000465 | 0,000000 |
3 | 0,020000 | 0,020000 | 0,000465 | 0,000000 |
4 | 0,026667 | 0,020000 | 0,000465 | 0,000001 |
5 | 0,033333 | 0,020000 | 0,000465 | 0,000002 |
6 | 0,040000 | 0,020000 | 0,000465 | 0,000002 |
7 | 0,046667 | 0,020000 | 0,000465 | 0,000003 |
8 | 0,053333 | 0,020000 | 0,000465 | 0,000004 |
9 | 0,060000 | 0,020000 | 0,000465 | 0,000005 |
10 | 0,066667 | 0,020000 | 0,000465 | 0,000006 |
11 | 0,073333 | 0,020000 | 0,000465 | 0,000008 |
12 | 0,080000 | 0,020000 | 0,000465 | 0,000009 |
13 | 0,086667 | 0,020000 | 0,000465 | 0,000011 |
14 | 0,093333 | 0,020000 | 0,000465 | 0,000012 |
15 | 0,100000 | 0,192000 | 0,004469 | 0,000014 |
16 | 0,106667 | 0,212000 | 0,004935 | 0,000018 |
17 | 0,113333 | 0,212000 | 0,004935 | 0,000022 |
18 | 0,120000 | 0,212000 | 0,004935 | 0,000028 |
19 | 0,126667 | 0,343000 | 0,007990 | 0,000036 |
20 | 0,133333 | 0,566000 | 0,013200 | 0,000047 |
21 | 0,140000 | 0,889000 | 0,020767 | 0,000061 |
22 | 0,146667 | 0,929000 | 0,021706 | 0,000082 |
23 | 0,153333 | 0,929000 | 0,021706 | 0,000109 |
24 | 0,160000 | 1,263000 | 0,029559 | 0,000143 |
25 | 0,166667 | 1,455000 | 0,034086 | 0,000185 |
26 | 0,173333 | 1,697000 | 0,039804 | 0,000237 |
27 | 0,180000 | 2,030000 | 0,047695 | 0,000301 |
28 | 0,186667 | 2,081000 | 0,048906 | 0,000378 |
29 | 0,193333 | 2,081000 | 0,048906 | 0,000469 |
30 | 0,200000 | 2,424000 | 0,057067 | 0,000573 |
31 | 0,206667 | 2,475000 | 0,058282 | 0,000693 |
32 | 0,213333 | 2,475000 | 0,058282 | 0,000827 |
33 | 0,220000 | 2,808000 | 0,066237 | 0,000977 |
34 | 0,226667 | 3,010000 | 0,071075 | 0,001144 |
35 | 0,233333 | 3,253000 | 0,076909 | 0,001328 |
36 | 0,240000 | 3,606000 | 0,085410 | 0,001533 |
37 | 0,246667 | 3,960000 | 0,093966 | 0,001758 |
38 | 0,253333 | 4,455000 | 0,105983 | 0,002007 |
39 | 0,260000 | 4,818000 | 0,114836 | 0,002283 |
40 | 0,266667 | 5,020000 | 0,119776 | 0,002587 |
˜ | ˜ | ˜ | ˜ | ˜ |
Az N opacitás, a szűretlen és szűrt k-értékek az Ymax1, A környezetében (= csúcsérték félkövérrel szedett számmal jelezve)
Index i [-] | Idő [s] | Opacitás N [ %] | Szűretlen k-érték [m-1] | Szűrt k-érték [m-1] |
˜ | ˜ | ˜ | ˜ | ˜ |
259 | 1,726667 | 17,182000 | 0,438429 | 0,538856 |
260 | 1,733333 | 16,949000 | 0,431896 | 0,539423 |
261 | 1,740000 | 16,788000 | 0,427392 | 0,539936 |
262 | 1,746667 | 16,798000 | 0,427671 | 0,540396 |
263 | 1,753333 | 16,788000 | 0,427392 | 0,540805 |
264 | 1,760000 | 16,798000 | 0,427671 | 0,541163 |
265 | 1,766667 | 16,798000 | 0,427671 | 0,541473 |
266 | 1,773333 | 16,788000 | 0,427392 | 0,541735 |
267 | 1,780000 | 16,788000 | 0,427392 | 0,541951 |
268 | 1,786667 | 16,798000 | 0,427671 | 0,542123 |
269 | 1,793333 | 16,798000 | 0,427671 | 0,542251 |
270 | 1,800000 | 16,793000 | 0,427532 | 0,542337 |
271 | 1,806667 | 16,788000 | 0,427392 | 0,542383 |
272 | 1,813333 | 16,783000 | 0,427252 | 0,542389 |
273 | 1,820000 | 16,780000 | 0,427168 | 0,542357 |
274 | 1,826667 | 16,798000 | 0,427671 | 0,542288 |
275 | 1,833333 | 16,778000 | 0,427112 | 0,542183 |
276 | 1,840000 | 16,808000 | 0,427951 | 0,542043 |
277 | 1,846667 | 16,768000 | 0,426833 | 0,541870 |
278 | 1,853333 | 16,010000 | 0,405750 | 0,541662 |
279 | 1,860000 | 16,010000 | 0,405750 | 0,541418 |
280 | 1,866667 | 16,000000 | 0,405473 | 0,541136 |
281 | 1,873333 | 16,010000 | 0,405750 | 0,540819 |
282 | 1,880000 | 16,000000 | 0,405473 | 0,540466 |
283 | 1,886667 | 16,010000 | 0,405750 | 0,540080 |
284 | 1,893333 | 16,394000 | 0,416406 | 0,539663 |
285 | 1,900000 | 16,394000 | 0,416406 | 0,539216 |
286 | 1,906667 | 16,404000 | 0,416685 | 0,538744 |
287 | 1,913333 | 16,394000 | 0,416406 | 0,538245 |
288 | 1,920000 | 16,394000 | 0,416406 | 0,537722 |
289 | 1,926667 | 16,384000 | 0,416128 | 0,537175 |
290 | 1,933333 | 16,010000 | 0,405750 | 0,536604 |
291 | 1,940000 | 16,010000 | 0,405750 | 0,536009 |
292 | 1,946667 | 16,000000 | 0,405473 | 0,535389 |
293 | 1,953333 | 16,010000 | 0,405750 | 0,534745 |
294 | 1,960000 | 16,212000 | 0,411349 | 0,534079 |
295 | 1,966667 | 16,394000 | 0,416406 | 0,533394 |
296 | 1,973333 | 16,394000 | 0,416406 | 0,532691 |
297 | 1,980000 | 16,192000 | 0,410794 | 0,531971 |
298 | 1,986667 | 16,000000 | 0,405473 | 0,531233 |
299 | 1,993333 | 16,000000 | 0,405473 | 0,530477 |
300 | 2,000000 | 16,000000 | 0,405473 | 0,529704 |
˜ | ˜ | ˜ | ˜ | ˜ |
3. ETC-VIZSGÁLAT
3.1. Gáz-halmazállapotú szennyezőanyag-kibocsátás (dízelmotorok)
Tegyük fel az alábbi vizsgálati eredményeket egy PDP-CVS rendszerben:
V0 (m3/ford) | 0,1776 |
Np (ford) | 23 073 |
pB (kPa) | 98,0 |
p1 (kPa) | 2,3 |
T (K) | 322,5 |
Ha (g/kg) | 12,8 |
NOx conce (ppm) | 53,7 |
NOx concd (ppm) | 0,4 |
COconce (ppm) | 38,9 |
COconcd (ppm) | 1,0 |
HCconce (ppm) | 9,00 |
HCconcd (ppm) | 3,02 |
CO2, conce (%) | 0,723 |
Wact (kWh) | 62,72 |
A hígított kipufogógáz-áram számítása (III. melléklet, 2. függelék, 4.1. pont):

A NOx korrekciós tényező számítása (III. melléklet, 2. függelék, 4.2. pont):

A háttér-korrigált koncentrációk számítása (III. melléklet, 2. függelék, 4.3.1.1 pont):
C1H1,8 összetételű dízelüzemanyag feltételezésével





A szennyezőanyag-kibocsátás tömegárama mértékének számítása (III. melléklet, 2. függelék, 4.3.1. pont):



A fajlagos szennyezőanyag-kibocsátás kiszámítása (III. melléklet, 2. függelék, 4.4. pont):



3.2. Részecskekibocsátás (dízelmotorok)
Tegyük fel az alábbi vizsgálati eredményeket egy kétszeres hígítású PDP-CVS rendszerben:
MTOTW (kg) | 4 237,2 |
Mf, p (mg) | 3,030 |
Mf, b (mg) | 0,044 |
MTOT (kg) | 2,159 |
MSEC (kg) | 0,909 |
Md (mg) | 0,341 |
MDIL (kg) | 1,245 |
DF | 18,69 |
Wact (kWh) | 62,72 |
A kibocsátott szennyező anyag tömegének számítása (III. melléklet, 2. függelék, 5.1. pont):



A kibocsátott szennyező anyag háttér-korrigált tömegének számítása (III. melléklet, 2. függelék, 5.1. pont):

A fajlagos szennyezőanyag-kibocsátás számítása (III. melléklet, 2. függelék, 5.2. pont):


áttér-korrekcióval
3.3. Gáz-halmazállapotú szennyezőanyag-kibocsátás (földgázmotor)
Tegyük fel az alábbi vizsgálati eredményeket egy kettős hígítású PDP-CVS rendszerben:
MTOTW (kg) | 4 237,2 |
Ha (g/kg) | 12,8 |
NOx conce (ppm) | 17,2 |
NOx concd (ppm) | 0,4 |
COconce (ppm) | 44,3 |
COconcd (ppm) | 1,0 |
HCconce (ppm) | 27,0 |
HCconcd (ppm) | 3,02 |
CH4 conce (ppm) | 18,0 |
CH4 concd (ppm) | 1,7 |
CO2, conce (%) | 0,723 |
Wact (kWh) | 62,72 |
A NOx korrekciós tényező számítása (III. melléklet, 2. függelék, 4.2. pont):

Az NMHC-koncentráció számítása (III. melléklet, 2. függelék, 4.3.1. pont):
a) GC módszer

b) NMC módszer
0,04 metán-hatásfok és 0,98 etán-hatásfok feltételezésével (III. melléklet, 5. függelék, 1.8.4 pont):

A háttérkorrigált koncentrációk számítása (III. melléklet, 2. függelék, 4.3.1.1. pont):
C1H4 összetételű G20 referencia-tüzelőanyag (100 % metán) feltételezésével:


NMHC-re a háttérkoncentráció a HCconcd és a CH4 concd különbsége




A szennyezőanyag-kibocsátás tömegárama mértékének számítása (III. melléklet, 2. függelék, 4.3.1. pont):




A fajlagos szennyezőanyag-kibocsátás kiszámítása (III. melléklet, 2. függelék, 4.4. pont):




4. l-ELTOLÁSI TÉNYEZŐ (Sl)
4.1. Az (Sl) l-eltolási tényező számítása ( 19 )

ahol:
Sl = l-eltolási tényező;
inert % = a tüzelőanyagban lévő semleges gázok (azaz N2, CO2, He, stb.) térfogat %-a;
O2* = a tüzelőanyagban lévő eredeti oxigén térfogat %-a;
n és m a tüzelőanyagban lévő szénhidrogéneket képviselő átlagos CnHm - re utal, azaz:


CH4 = a tüzelőanyagban lévő metán térfogat %-a
C2 = a tüzelőanyagban lévő összes C2 szénhidrogén (pl. C2H6, C2H4 stb.) térfogat %-a;
C3 = a tüzelőanyagban lévő összes C3 szénhidrogén (pl. C3H8, C3H6 stb.) térfogat %-a;
C4 = a tüzelőanyagban lévő összes C4 szénhidrogén (pl. C4H10, C4H8 stb.) térfogat %-a;
C5 = a tüzelőanyagban lévő összes C5 szénhidrogén (pl. C5H12, C5H10 stb.) térfogat %-a;
diluent = a tüzelőanyagban lévő összes hígító gáz (azaz O2 * , N2, CO2, He stb.) térfogat %-a.
4.2. Példák az (Sl) l-eltolási tényező számítására:
1. példa: G25: CH4 = 86 %, N2 = 14 % (térfogat)



2. példa: GR: CH4= 87 %, C2H6= 13 % (térfogat)



3. példa: USA: CH4 = 89 %, C2H6 = 4,5 %, C3H8 = 2,3 %, C6H14 = 0,2 %, O2 = 0,6 %, N2 = 4 %




VIII. MELLÉKLET
AZ ETANOLÜZEMŰ DÍZELMOTOROKRA VONATKOZÓ KÜLÖNLEGES MŰSZAKI KÖVETELMÉNYEK
Etanolüzemű dízelmotorok esetében az ezen irányelv III. mellékletében meghatározott vizsgálati eljárásoknál a vonatkozó bekezdések, egyenletek és együtthatók az alábbiak szerint módosulnak.
A III. melléklet 1. függelékében:
4.2. Száraz/nedves korrekció

4.3. NOx - korrekció a páratartalom és a hőmérséklet szempontjából

ahol:
A = 0,181 GFUEL/GAIRD- 0,0266
B = - 0,123 GFUEL/GAIRD+ 0,00954
Ta = a levegő hőmérséklete, K
Ha = a beszívott levegő nedvességtartalma, g víz/kg száraz levegő
4.4. A kibocsátás tömegáramának számítása
A kibocsátás tömegáramát (g/h) minden egyes üzemmódban a következők szerint kell kiszámítani, feltételezve hogy a kipufogógáz sűrűsége 273 K (0 °C) hőmérsékleten és 101,3 kPa nyomáson 1,272 kg/m:
(1)

(2)

(3)

ahol az
NOx conc, COconc, HCconc ( 20 ) a 4.1. pont szerint meghatározott átlagos koncentrációk (ppm) a kezeletlen kipufogógázban.
Ha feltételesen, a gáz-halmazállapotú kibocsátást teljes áramú hígító rendszerrel határozzák meg, a következő képleteket kell alkalmazni:
(1)

(2)

(3)

ahol a
NOx mass, COconc, HCconc (20) a III. melléklet 2. függelékének 4.3.1.1. pontja szerint meghatározott átlagos háttérkorrigált koncentrációk (ppm) a hígított kipufogógázban, az egyes üzemállapotokban.
A III. melléklet 2. függelékében:
A 2. függelék 3.1., 3.4., 3.8.3. és 5. pontját nem kizárólag a dízelmotorokra kell alkalmazni. Ezeket a rendelkezéseket az etanolüzemű motorokra is alkalmazni kell.
4.2. A vizsgálat feltételeit úgy kell előkészíteni, hogy a motor szívócsövénél mért levegőhőmérséklet és páratartalom a normál körülményekre legyen beállítva a vizsgálat alatt. A normál körülményeknek a következőknek kell lenniük: 6 ± 0, 5 g víz száraz levegő kg-onként a 298 ± 3 K hőmérsékleti tartományban. Ilyen határok között nem szükséges további NOx - korrekció végzése. A vizsgálat érvénytelen, amennyiben ezek a feltételek nem teljesülnek.
4.3. A szennyezőanyag-kibocsátás tömegáramának számítása
4.3.1. Állandó tömegáramú rendszerek
Hőcserélővel ellátott rendszereknél a szennyezőanyagok (g/vizsgálat) tömegét a következő összefüggésekkel kell meghatározni:
(1)

(etanol-üzemű motorok)
(2)

(etanol-üzemű motorok)
(3)

(etanol-üzemű motorok)
ahol:
NOx conc, COconc, HCconc, NMHCconc = átlagos háttérkorrigált koncentrációk a teljes ciklusra, integrálás (kötelező az NOx - re és HC-re) vagy zsákos mérés alapján, ppm
MTOTW = a hígított kipufogógáz teljes tömege a teljes ciklusra, a 4.1. pontban megadottak szerint, kg.
4.3.1.1. A háttérkorrigált koncentrációk meghatározása
Ahhoz, hogy megkapjuk a szennyezőanyagok nettó koncentrációját, a hígítólevegőben lévő gáz-halmazállapotú szennyezőanyagok átlagos háttér-koncentrációját le kell vonni a mért koncentrációkból. A háttér-koncentrációk átlagos értékét mintavevőzsák-módszerrel vagy folyamatos mérések integrálásával lehet meghatározni. A következő képletet kell használni:

ahol:
conc = a szóban forgó szennyezőanyag koncentrációja a hígított kipufogógázban a szóban forgó szennyezőanyag hígítólevegőben lévő mennyiségével korrigálva, ppm;
conce = a szóban forgó szennyezőanyagnak a hígított kipufogógázban mért koncentrációja, ppm;
concd = a szóban forgó szennyezőanyagnak a hígítólevegőben mért koncentrációja, ppm;
DF = hígítási tényező.
A hígítási tényezőt a következők szerint kell kiszámítani:

ahol:
CO2, conce = a hígított kipufogógáz CO2 - koncentrációja, térfogat %
HCconce = a hígított kipufogógáz HC-koncentrációja, ppm C1
COconce = a hígított kipufogógáz CO-koncentrációja, ppm
FS = sztöchiometrikus tényező
A száraz alapon mért koncentrációkat nedves alapra kell átalakítani a III. melléklet 1. függelékének 4.2. pontjában foglaltak szerint.
A szokásos összetételű (CHαOβNγ) tüzelőanyagok esetén a sztöchiometrikus tényezőt a következők szerint kell kiszámítani:

Alternatívaként, ha a tüzelőanyag összetétele nem ismert, a következő sztöchiometrikus tényezők használhatók:

4.3.2. Áramláskiegyenlítéssel rendelkező rendszerek
Azoknál a rendszereknél, amelyek nincsenek hőcserélővel felszerelve, a szennyezőanyagok (g/vizsgálat) tömegét a pillanatnyilag kibocsátott szennyezőanyag-tömegek kiszámításával és a pillanatnyi értékeknek az egész ciklusra való integrálásával kell meghatározni. A háttérkorrekciót is közvetlenül a pillanatnyi koncentrációértékekre kell alkalmazni. A következő képleteket kell használni:
(1)

(2)

(3)

ahol:
conce = a szóban forgó szennyezőanyagnak a hígított kipufogógázban mért koncentrációja, ppm;
concd = a szóban forgó szennyezőanyagnak a hígítólevegőben mért koncentrációja, ppm;
MTOTW, i = a hígított kipufogógáz pillanatnyi tömege (lásd a 4.1. pontot), kg;
MTOTW = a hígított kipufogógáz teljes tömege a ciklus alatt (lásd a 4.1. pontot), kg;
DF = hígítási tényező a 4.3.1.1. pontban meghatározottak szerint.
4.4. A fajlagos kibocsátás kiszámítása
A (g/kWh) kibocsátást az egyes összetevőkre a következő módon kell kiszámítani:



ahol:
Wact = a ciklus tényleges munkája a 3.9.2 pontban megadottak szerint, kWh.
( 1 ) HL C 193., 1986.7.31., 3. o.
( 2 ) 1987. november 18-i parlamenti álláspont (HL C 345., 1987.12.21., 61. o.)
( 3 ) HL C 333., 1986.12.29., 17. o.
( 4 ) HL L 220., 1987.8.8, 44. o.
( 5 ) HL L 42., 1970.2.23., 1. o.
( 6 ) HL L 286., 1998.10.23., 1. o.
( 7 ) HL L 76., 1970.4.6., 1. o.
( 8 ) HL L 125., 1997.5.16., 31. o.
( 9 ) HL L 375., 1980.12.31., 46. o.
( 10 ) 1 = Németország, 2 = Franciaország, 3 = Olaszország, 4 = Hollandia, 5 = Svédország, 6 = Belgium, 7 = Magyarország, 8 = Cseh Köztársaság, 9 = Spanyolország, 11 = Egyesült Királyság, 12 = Ausztria, 13 = Luxemburg, 16 = Norvégia, 17 = Finnország, 18 = Dánia, 20 = Lengyelország, 21 = Portugália, 23 = Görögország, 26 = Szlovénia, 27 = Szlovákia, 29 = Észtország, 32 = Lettország, 36 = Litvánia, FL = Liechtenstein, IS = Izland, IRL = Írország , CY = Ciprus, MT = Málta.
( 11 ) E tárgyban a Bizottság 2001. december 31-ig további kiértékeléseket végez.
( 12 ) A vizsgálati pontokat jóváhagyott véletlenszerű (randomizációs) statisztikai módszerekkel kell kiválasztani.
( 13 ) A vizsgálati pontokat jóváhagyott véletlenszerű (randomizációs) statisztikai módszerekkel kell kiválasztani.
( 14 ) A vizsgálati pontokat jóváhagyott véletlenszerű (randomizációs) statisztikai módszerekkel kell kiválasztani.
( 15 ) C1 egyenértékre alapozva.
( 16 ) C1 egyenétékre alapozva
( 17 ) Az érték csak az I. mellékletben megadott referencia-tüzelőanyagra érvényes.
( 18 ) C1 egyenértékre alapozva.
( 19 ) Gépkocsi-tüzelőanyagok sztöchiometrikus levegő/üzemanyag arányai (Stoichiometric Air/Fuel ratios of automotive fuels) - SAE J1829, 1987. június. John B. Heywood, Internal combustion engine fundamentals (Belsőégésű motorok alapismeretei), McGraw-Hill 1988., 3.4 fejezet "Combustion stoichiometry" (Égési sztöchiometria) (68-72. oldal).
( 20 ) C1 egyenértékre alapozva
Lábjegyzetek:
[1] A dokumentum eredetije megtekinthető CELEX: 31988L0077 - https://eur-lex.europa.eu/legal-content/HU/ALL/?uri=CELEX:31988L0077&locale=hu Utolsó elérhető, magyar nyelvű konszolidált változat CELEX: 01988L0077-20040501 - https://eur-lex.europa.eu/legal-content/HU/ALL/?uri=CELEX:01988L0077-20040501&locale=hu