32005L0055[1]
Az Európai Parlament és a Tanács 2005/55/EK irányelve (2005. szeptember 28.) a járművek hajtására használt kompressziós gyújtású motorok gáz-halmazállapotú szennyezőanyag- és légszennyezőrészecske-kibocsátása, valamint a járművek hajtására használt, földgáz- vagy PB-gázüzemű külső gyújtású motorok gáz-halmazállapotú szennyezőanyag-kibocsátása elleni intézkedésekre vonatkozó tagállami jogszabályok közelítéséről
AZ EURÓPAI PARLAMENT ÉS A TANÁCS 2005/55/EK IRÁNYELVE
(2005. szeptember 28.)
a járművek hajtására használt kompressziós gyújtású motorok gáz-halmazállapotú szennyezőanyag- és légszennyezőrészecske-kibocsátása, valamint a járművek hajtására használt, földgáz- vagy PB-gázüzemű külső gyújtású motorok gáz-halmazállapotú szennyezőanyag-kibocsátása elleni intézkedésekre vonatkozó tagállami jogszabályok közelítéséről
(EGT vonatkozású szöveg)
AZ EURÓPAI PARLAMENT ÉS AZ EURÓPAI UNIÓ TANÁCSA,
tekintettel az Európai Közösséget létrehozó szerződésre és különösen annak 95. cikkére,
tekintettel a Bizottság javaslatára,
tekintettel az Európai Gazdasági és Szociális Bizottság véleményére ( 1 ),
a Szerződés 251. cikkében szabályozott eljárásnak megfelelően ( 2 ),
mivel:
(1) A járművek hajtására használt kompressziós gyújtású motorok gáz-halmazállapotú szennyezőanyag- és légszennyezőrészecske-kibocsátása, valamint a járművek hajtására használt, földgáz- vagy PB-gázüzemű külső gyújtású motorok gáz-halmazállapotú szennyezőanyag-kibocsátása elleni intézkedésekre vonatkozó tagállami jogszabályok közelítéséről szóló, 1987. december 3-i 88/77/EGK tanácsi irányelv ( 3 ) egyike a gépjárművek és pótkocsijaik típusjóváhagyására vonatkozó tagállami jogszabályok közelítéséről szóló, 1970. február 6-i 70/156/EGK tanácsi irányelvvel ( 4 ) szabályozott típus-jóváhagyási eljárással kapcsolatos különálló irányelveknek. A 88/77/EGK irányelvet többször lényegesen módosították, az egyre szigorúbb szennyezőanyag-kibocsátási határértékek bevezetése érdekében. Miután további módosítások váltak szükségessé, az átláthatóság érdekében az irányelvet át kell dolgozni.
(2) A 88/77/EGK irányelv módosításáról szóló 91/542/EGK tanácsi irányelv ( 5 ), a járművek hajtására használt kompressziós gyújtású motorok gáz-halmazállapotú szennyezőanyag- és légszennyezőrészecske-kibocsátása, valamint a járművek hajtására használt, földgáz- vagy PB-gázüzemű külső gyújtású motorok gáz-halmazállapotú szennyezőanyag-kibocsátása elleni intézkedésekre vonatkozó tagállami jogszabályok közelítéséről és a 88/77/EGK tanácsi irányelv módosításáról szóló, 1999. december 13-i 1999/96/EK európai parlamenti és tanács irányelv ( 6 ), és a 88/77/EGK irányelvnek a műszaki fejlődéshez történő hozzáigazításáról szóló 2001/27/EK bizottsági irányelv ( 7 ) olyan előírásokat vezettek be, amelyek, noha önállóak, szorosan kapcsolódnak a 88/77/EGK irányelvben felállított sémához. Ezen önálló előírásokat az érthetőség és a jogbiztonság érdekében teljesen integrálni kell a 88/77/EGK irányelv átdolgozott változatába.
(3) Szükséges, hogy valamennyi tagállam azonos követelményeket fogadjon el, különösen annak érdekében, hogy a 70/156/EGK irányelv tárgyát képező típusjóváhagyási rendszer minden autótípusra alkalmazható legyen.
(4) A Bizottság levegőminőségi, közúti közlekedési emissziós, üzemanyag- és emissziócsökkentési technológiai programja, a továbbiakban: "az első autó-olaj program", megmutatta, hogy a jövőbeni levegőminőségi szabványok elérése érdekében a nagy teljesítményű járművek szennyezőanyag-kibocsátásának további csökkentésére van szükség.
(5) Az első autó-olaj program a középtávú levegőminőségi célok elérésének kulcsintézkedéseiként az emissziós határértékeknek a szén-monoxid, összes szénhidrogén, nitrogén-oxidok és részecskék kibocsátása 30 %-os mérséklésének megfelelő csökkentését ismerte fel a 2000. évtől. Ezenkívül a kipufogógáz füstsűrűségének 30 %-os csökkentése hozzájárul a részecskekibocsátás csökkentéséhez. Az emissziós határértékek (szén-monoxid, összes szénhidrogén és nitrogén-oxidok) 30 %-os, valamint a részecskék kibocsátásának 80 %-os mérséklése 2005. évtől nagyban hozzájárul a levegő minőségének közép- és hosszú távú javításához. A 2008. évtől alkalmazásra kerülő nitrogén-oxid határértékek e szennyezőanyag-kibocsátás további 43 %-os csökkenését eredményezik.
(6) A motorok gáz-halmazállapotú szennyezőanyag- és légszennyezőrészecske-kibocsátására és füst fényelnyelésére olyan típus-jóváhagyási vizsgálatokat alkalmaznak, amelyek a motorok szennyezőanyag-kibocsátásának reprezentatívabb kiértékelését teszik lehetővé olyan vizsgálati körülmények között, amelyek jobban hasonlítanak a járművek üzemeltetése során jelentkezőkre. 2000-től a hagyományos kompressziós gyújtású motorokat és azon kompressziógyújtású motorokat, amelyek bizonyos típusú szennyezőanyagkibocsátás-csökkentő berendezéssel vannak felszerelve, egy állandósult állapotok szerint végzett vizsgálati ciklussal és egy új, a füst fényelnyelését a terhelésre adott reakcióban mérő vizsgálattal kell tesztelni. A korszerű szennyezőanyagkibocsátás-csökkentő berendezéssel felszerelt kompressziós gyújtású motorokat ezenkívül egy új tranziens tesztciklussal is vizsgálni kell. 2005-től minden kompressziós gyújtású motort valamennyi említett tesztciklussal be kell vizsgálni. A gázüzemű motorokat csak az új tranziens tesztciklussal kell vizsgálni.
(7) Meghatározott működési tartományban véletlenszerűen kiválasztott terhelési viszonyok mellett, a határértékeket egy megfelelő százaléknál magasabb értékkel nem lehet meghaladni.
(8) Új szabványok és vizsgálati eljárások kialakításakor szükséges figyelembe venni a Közösségben várható jövőbeni forgalomnövekedés hatását a levegőminőségre. A Bizottság e téren folytatott munkája megmutatta, hogy a Közösség motorgyártó ipara nagy lépéseket tett a gáz-halmazállapotú szennyező anyagok és légszennyező részecskék kibocsátásának jelentős csökkentését lehetővé tevő technológia tökéletesítésében. Még mindig szükséges azonban nyomást gyakorolni a szennyezőanyag-kibocsátási korlátok további javítása és más technikai fejlesztések irányába a környezetvédelem és a közegészségügy érdekében. Különösen figyelembe kell venni minden jövőbeni intézkedésnél az ultrafinom részecskék jellemzői területén folyamatban lévő kutatások eredményeit.
(9) Szükséges, hogy tovább javítsák a motorhajtóanyagok minőségét, a működő emissziócsökkentő rendszerek hatékony és tartós működésének lehetővé tétele érdekében.
(10) 2005-től új előírásokat kell bevezetni a fedélzeti diagnosztikai rendszerek tekintetében (on-board diagnostics, OBD), hogy megkönnyítsék a motorok szennyezőanyagkibocsátás-csökkentő berendezései teljesítményromlásának vagy meghibásodásának azonnali érzékelését. Ez megerősítí a diagnosztikai és javítókapacitásokat, jelentősen javítva az üzemben lévő nagy teljesítményű járművek fenntartható emissziós jellemzőit. Mivel a nagy teljesítményű dízelmotorokra az OBD-k világszerte kezdeti stádiumukban vannak, a Közösségben két lépcsőben kell bevezetni őket, lehetővé téve a rendszer fejlesztését, hogy az OBD rendszerek ne adjanak téves jelzéseket. Azért, hogy támogatást nyújtsanak a tagállamoknak annak biztosításában, hogy a nagy teljesítményű járművek tulajdonosai és üzemeltetői teljesítsék az OBD rendszerek által jelzett hibák kijavítására vonatkozó kötelezettségüket, rögzíteni kell a hibának a vezető felé történt jelzésétől kezdve megtett utat vagy eltelt időt.
(11) A kompressziós gyújtású motorok természetes jellemzője a tartósság, és kimutatott tény, hogy helyes és hatékony karbantartással magas színvonalú szennyezőanyag-kibocsátási jellemzőket tudnak fenntartani a nagy teljesítményű járművek üzemeltetése során nagy megtett távolságokon keresztül. A jövőbeni szennyezőanyag-kibocsátási szabványok azonban a motor után szerelt szennyezőanyagkibocsátás-csökkentő rendszerek bevezetése irányába fognak haladni, mint amilyenek a nitrogénoxid-semlegesítő rendszerek, dízel részecskeszűrők, e kettő kombinációi és esetleg még meghatározandó más rendszerek. Ezért szükséges rögzíteni a hasznos élettartam követelményét, amelyre egy motor szennyezőanyagkibocsátás-csökkentés rendszere ezen élettartam alatti megfelelőségének biztosítását alapozzák. E követelmény megállapításakor megfelelően figyelembe kell venni a nagy teljesítményű járművek által megtett jelentős távolságokat, annak szükségességét, hogy megfelelő és időben elvégzett karbantartást vegyenek fel a követelmények közé, és azt, hogy az N1 kategóriájú járművek típusjóváhagyása vagy ezen irányelv, vagy a gépjárművek szennyezőanyag-kibocsátása által okozott levegőszennyezés elleni intézkedésekre vonatkozó tagállami jogszabályok közelítéséről szóló, 1970. március 20-i 70/220/EGK tanácsi irányelv ( 8 ) szerint történjék.
(12) A tagállamok számára lehetővé kell tenni, hogy adókedvezményekkel meggyorsítsák olyan járművek forgalomba hozatalát, amelyek megfelelnek a közösségi szinten elfogadott követelményeknek, feltéve, hogy ezek az ösztönzők megfelelnek a Szerződés előírásainak és kielégítenek bizonyos feltételeket, amelyek célja, hogy megakadályozzák a belső piac torzulását. Ez az irányelv nem érinti a tagállamok azon jogát, hogy a gépjárművek útadója kiszámításánál a szennyező és egyéb anyagok kibocsátását figyelembe vegyék.
(13) Mivel ezen adókedvezmények közül egyesek állami támogatásoknak minősülnek a Szerződés 87. cikkének (1) bekezdése értelmében, ezekről a Szerződés 88. cikkének (3) bekezdése értelmében a Bizottságot értesíteni kell, hogy a kompatibilitás vonatkozó kritériumai szerint kiértékeljék. Az ilyen intézkedések ezen irányelvnek megfelelő alkalmazása nem érinti a Szerződés 88. cikkének (3) bekezdése szerinti értesítési kötelezettséget.
(14) Az eljárás egyszerűsítése és meggyorsítása érdekében a Bizottságot meg kell bízni az irányelvben meghatározott alapvető előírások megvalósítása, valamint az irányelv mellékleteinek a tudományos és technikai haladáshoz történő igazítása érdekében szükséges intézkedések meghozatalával.
(15) Az ezen irányelv végrehajtásához és a tudományos és technikai haladáshoz történő igazításához szükséges intézkedéseket a Bizottságra ruházott végrehajtási hatáskörök gyakorlására vonatkozó eljárások megállapításáról szóló, 1999. június 28-i 1999/468/EK tanácsi határozattal ( 9 ) összhangban kell elfogadni.
(16) A Bizottságnak folyamatosan figyelemmel kell kísérnie a szennyezőanyag-kibocsátási határértékek bevezetésének szükségességét a még szabályozatlan szennyező anyagokra, amelyek új alternatív üzemanyagok és új szennyezőanyagkibocsátás-csökkentő rendszerek szélesebb körű alkalmazásának következtében lépnek fel.
(17) A Bizottságnak a lehető leghamarabb általa megfelelőnek ítélt javaslatokat kell benyújtania a NOx- és részecskekibocsátás határértékeinek következő szakaszára vonatkozóan.
(18) Mivel ennek az irányelvnek a célkitűzését, nevezetesen a belső piac megvalósítását a gáz-halmazállapotú és részecskekibocsátásokra vonatkozó, minden típusú járműre alkalmazandó közös technikai követelmények bevezetése útján a tagállamok nem tudják kielégítően megvalósítani, és ezért az intézkedés terjedelme miatt az közösségi szinten jobban megvalósítható, a Közösség intézkedéseket hozhat a Szerződés 5. cikkében meghatározottak szerinti szubszidiaritás elvének megfelelően. Az e cikkben meghatározott arányosság elvének megfelelően ez az irányelv nem lépi túl az e célkitűzés eléréséhez szükséges mértéket.
(19) Az irányelv nemzeti jogba történő átültetésének kötelezettségét azokra az előírásokra kell korlátozni, amelyek a korábbi irányelvekhez képest lényeges változást jelentenek. A változatlan előírások átültetésének kötelezettsége a korábbi irányelvek alapján áll fenn.
(20) Ez az irányelv nem érinti a tagállamoknak a IX. melléklet B. részében felsorolt irányelvek nemzeti jogba történő átültetésének és alkalmazásának határidőire vonatkozó kötelezettségeit,
ELFOGADTA EZT AZ IRÁNYELVET:
1. cikk
Ezen irányelv alkalmazásában:
a) "jármű": a 70/156/EGK irányelv 2. cikkében meghatározott, 2 610 kg-nál nagyobb referenciatömegű gépjármű;
b) "motor": a jármű hajtására szolgáló olyan erőforrás, amelyre mint a 70/156/EGK irányelv 2. cikkében meghatározott önálló műszaki egységre típusjóváhagyás adható;
c) "kiemelten környezetbarát jármű (EEV)": olyan jármű, amelynek hajtómotorja megfelel az I. melléklet 6.2.1. pontjában szereplő táblázatok C. sorában megadott megengedett károsanyag-kibocsátási határértékeknek.
2. cikk
A tagállamok kötelezettségei
(1) Azon kompressziós gyújtású vagy gázmotortípusokra és kompressziós gyújtású vagy gázmotorral hajtott járműtípusok tekintetében, amelyek nem teljesítik az I-VIII. mellékletek követelményeit és különösen, amelyeknél a motor gáz-halmazállapotú szennyezőanyag- és légszennyezőrészecske-kibocsátása és a füstkibocsátása nem felel meg az I. melléklet 6.2.1. pontjában szereplő táblázatok A sorában feltüntetett határértékeknek, a tagállamok:
a) megtagadják a 70/156/EGK irányelv 4. cikkének (1) bekezdése szerinti EK-típusjóváhagyás kiadását; és
b) megtagadják a nemzeti típusjóváhagyást.
(2) A harmadik országokba történő exportra vagy üzemben lévő járművek motorjainak cseréjére szánt járművek és motorok kivételével, ha nem teljesülnek az I-VIII. mellékletek követelményei és különösen, ha a motor gáz-halmazállapotú szennyezőanyag- és légszennyezőrészecske-kibocsátása és füstkibocsátása nem felel meg az I. melléklet 6.2.1. pontjában szereplő táblázatok A sorában feltüntetett határértékeknek, a tagállamok:
a) az új járműveket és új motorokat a 70/156/EGK irányelvnek megfelelően kísérő megfelelőségi igazolásokat nem tekintik többé érvényesnek az említett irányelv 7. cikke (1) bekezdésének céljaira; és
b) megtiltják a kompressziós gyújtású és a gázüzemű motorral hajtott új járművek nyilvántartásba vételét, eladását, forgalomba helyezését vagy használatát, és az új kompressziós gyújtású és gázüzemű motorok értékesítését és használatát.
(3) Az (1) és (2) bekezdés sérelme nélkül, 2003. október 1-jé től és a harmadik országokba történő exportra vagy üzemben lévő járművek motorjainak cseréjére szánt járművek és motorok kivételével, az I-VIII. mellékletek követelményeinek nem megfelelő gázmotortípusokra és gázmotorral hajtott járműtípusok tekintetében a tagállamok:
a) az új járműveket és új motorokat a 70/156/EGK irányelvnek megfelelően kísérő megfelelőségi igazolásokat nem tekintik többé érvényesnek az említett irányelv 7. cikke (1) bekezdésének céljaira; és
b) megtiltják az új járművek nyilvántartásba vételét, eladását, forgalomba helyezését vagy használatát, és az új motorok értékesítését és használatát.
(4) Ha az I-VIII. mellékletben, valamint a 3. és 4. cikkben meghatározott követelmények teljesülnek, különösen ahol a gáz-halmazállapotú szennyezőanyag- és légszennyezőrészecske-kibocsátása és a motor füstkibocsátása megfelel az I. melléklet 6.2.1. pontjában szereplő táblázatok B1 vagy B2 sorában feltüntetett határértékeknek, vagy a C sorban feltüntetett megengedett határértékeknek, egy motor gáz-halmazállapotú szennyezőanyag- és légszennyezőrészecske-kibocsátásával vagy a füstjének fényelnyelésével kapcsolatos okból egyik tagállam sem:
a) tagadhatja meg a 70/156/EGK irányelv 4. cikkének (1) bekezdése szerinti EK-típusjóváhagyás vagy a nemzeti típusjóváhagyás megadását egy kompressziós gyújtású vagy gázmotorral hajtott járműtípusra;
b) tilthatja meg a kompressziós gyújtású vagy gázmotorral hajtott új járművek nyilvántartásba vételét, eladását, forgalomba helyezését vagy használatát;
c) tagadhatja meg az EK-típusjóváhagyás kiadását egy kompressziós gyújtású vagy gázmotortípusra;
d) tilthatja meg új kompressziós gyújtású és gázüzemű motorok értékesítését és használatát.
(5) 2005. október 1-jei hatállyal a kompressziós gyújtású vagy gázmotortípusokra és kompressziós gyújtású vagy gázmotorral hajtott járműtípusokra, amelyek nem teljesítik az I-VIII. melléklet, valamint a 3. és 4. cikk követelményeit és különösen, amelyeknél a motor gáz-halmazállapotú szennyezőanyag- és légszennyezőrészecske-kibocsátása és füstjének fényelnyelése nem felel meg az I. melléklet 6.2.1. pontjában szereplő táblázatok B1 sorában feltüntetett határértékeknek, a tagállamok:
a) megtagadják a 70/156/EGK irányelv 4. cikkének (1) bekezdése szerinti EK-típusjóváhagyás kiadását; és
b) megtagadják a nemzeti típusjóváhagyást.
(6) 2006. október 1-jei hatállyal a harmadik országokba történő exportra vagy üzemben lévő járművek motorjainak cseréjére szánt járművek és motorok kivételével, ha nem teljesülnek az I-VIII. melléklet, valamint a 3. és 4. cikk követelményei és különösen, ha a motor gáz-halmazállapotú szennyezőanyag- és légszennyezőrészecske-kibocsátása és füstjének fényelnyelése nem felel meg az I. melléklet 6.2.1. pontjában szereplő táblázatok B1 sorában feltüntetett határértékeknek, a tagállamok:
a) az új járműveket és új motorokat a 70/156/EGK irányelv szerint kísérő megfelelőségi igazolásokat nem tekintik többé érvényesnek az említett irányelv 7. cikke (1) bekezdésének céljaira; és
b) megtiltják a kompressziós gyújtású és gázüzemű motorral hajtott új járművek nyilvántartásba vételét, eladását, forgalomba helyezését vagy használatát, és az új kompressziós gyújtású és gázüzemű motorok értékesítését és használatát.
(7) 2008. október 1-jei hatállyal a kompressziós gyújtású vagy gázmotortípusokra és kompressziós gyújtású vagy gázmotorral hajtott járműtípusokra, amelyek nem teljesítik az I-VIII. melléklet, valamint a 3. és 4. cikk követelményeit és különösen, ha a motor gáz-halmazállapotú szennyezőanyag- és légszennyezőrészecske-kibocsátása és füstjének fényelnyelése nem felel meg az I. melléklet 6.2.1. pontjában szereplő táblázatok B2 sorában feltüntetett határértékeknek, a tagállamok:
a) megtagadják a 70/156/EGK irányelv 4. cikkének (1) bekezdése szerinti EK-típusjóváhagyás kiadását; és
b) megtagadják a nemzeti típusjóváhagyást.
(8) 2009. október 1-jei hatállyal a harmadik országokba exportra vagy üzemben lévő járművek motorjainak cseréjére szánt járművek és motorok kivételével, ha nem teljesülnek az I-VIII. melléklet, valamint a 3. és 4. cikk követelményei és különösen, ha a motor gáz-halmazállapotú szennyezőanyag- és légszennyezőrészecske-kibocsátása és füstkibocsátása nem felel meg az I. melléklet 6.2.1. pontjában szereplő táblázatok B2 sorában feltüntetett határértékeknek, a tagállamok:
a) az új járműveket és új motorokat a 70/156/EGK irányelv szerint kísérő megfelelőségi igazolásokat nem tekintik többé érvényesnek az említett irányelv 7. cikke (1) bekezdésének céljaira; és
b) megtiltják a kompressziós gyújtású és gázüzemű motorral hajtott új járművek nyilvántartásba vételét, eladását, forgalomba helyezését vagy használatát, és az új kompressziós gyújtású és gázüzemű motorok értékesítését és használatát.
(9) A (4) bekezdésnek megfelelően, egy motort, amennyiben teljesíti I-VIII. melléklet követelményeit, és különösen megfelel az I. melléklet 6.2.1. pontjában szereplő táblázatok C sorában feltüntetett határértékeknek, úgy kell tekinteni, hogy teljesíti az (1)-(3) bekezdésben szereplő követelményeket.
A (4) bekezdésnek megfelelően, egy motort, amennyiben teljesíti I-VIII. melléklet, valamint a 3. és 4. cikk követelményeit, és különösen megfelel az I. melléklet 6.2.1. pontjában szereplő táblázatok C sorában feltüntetett határértékeknek, úgy kell tekinteni, hogy teljesíti az (1)-(3) és az (5)-(8) bekezdésben szereplő követelményeket.
(10) Azon kompressziós gyújtású vagy gázmotorok esetében, amelyeknek a típusjóváhagyási rendszer keretében meg kell felelniük az I. melléklet 6.2.1. pontjában meghatározott határértékeknek, a következőket kell alkalmazni:
meghatározott ellenőrzési tartományban véletlenszerűen kiválasztott terhelési viszonyok mellett - az ilyen rendelkezés hatálya alá nem tartozó egyedi motor-üzemállapotok kivételével - a mindössze 30 másodpercnyi időtartam alatt vett kibocsátásminták 100 %-nál nagyobb értékkel nem haladhatják meg az I. melléklet 6.2.1. pontjában foglalt táblázatok B2 és C soraiban található határértékeket. Az ellenőrzési tartományt, amelyre az át nem léphető százalékokat alkalmazni kell, valamint a rendelkezések alá nem tartozó motor-üzemállapotokat és az egyéb megfelelő körülményeket a 7. cikk (1) bekezdésében említett eljárással összhangban kell megállapítani.
3. cikk
A kibocsátáscsökkentő rendszerek tartóssága
(1) 2005. október 1-jétől az új típusengedélyek esetén, 2006. október 1-jétől valamennyi típusengedély esetén a gyártónak bizonyítania kell, hogy az I. melléklet 6.2.1. pontjában szereplő táblázatok B1 vagy B2 vagy C sorában feltüntetett határértékekre tekintettel jóváhagyott kompressziós gyújtású vagy gázmotortípus az alábbiakban megjelölt hasznos élettartam során megfelel e határértékeknek:
a) N1 és M2 kategóriájú járművekre szerelt motorok esetén 100 000 km vagy - ha ez korábbi - öt év;
b) N2 kategóriájú, N3 kategóriájú és 16 tonnát meg nem haladó műszakilag megengedett legnagyobb össztömegű, valamint M3 kategóriájú, I. és II. osztályú, és A és B osztályú és 7,5 tonnát meg nem haladó műszakilag megengedett legnagyobb össztömegű járművekre szerelt motorok esetén 200 000 km vagy - ha ez korábbi - hat év, amely először teljesül;
c) N3 kategóriájú és 16 tonnát meghaladó műszakilag megengedett legnagyobb össztömegű, valamint M3 kategóriájú, III. osztályú és B osztályú és 7,5 tonnát meghaladó műszakilag megengedett legnagyobb össztömegű járművekreszerelt motorok esetén 500 000 km vagy - ha ez korábbi - hét év.
Új típusokra vonatkozóan 2005. október 1-jétől, valamennyi típusra vonatkozóan, pedig 2006. október 1-jétől a járművek számára megadott típusjóváhagyásokhoz szükséges a kibocsátáscsökkentő berendezéseknek a járművek rendes élettartama alatti és a szokásos üzemi körülmények közötti helyes működésének igazolása is (megfelelően karbantartott és használt üzemelő járművek megfelelősége).
(2) Az (1) bekezdés végrehajtásához szükséges intézkedéseket legkésőbb 2005. szeptember 28-ig el kell fogadni.
4. cikk
Fedélzeti diagnosztikai rendszerek
(1) 2005. október 1-jétől a járművek új típusengedélyeire, 2006. október 1-jétől pedig minden típusengedélyre, az I. melléklet 6.2.1. pontjában szereplő táblázatok B1 vagy C sorában feltüntetett kibocsátási határértékekre tekintettel jóváhagyott kompressziós gyújtású vagy gázmotortípus vagy egy ilyen motorral hajtott járműnek rendelkeznie kell fedélzeti diagnosztikai (OBD) rendszerrel, amely jelzi a vezetőnek a hiba felmerülését a (3) bekezdésben szereplő táblázat B1 vagy C sorában megjelölt OBD küszöbértékek túllépése esetén.
Kipufogógáz-utókezelő rendszerek esetén az OBD rendszer az alábbiak bármelyikének jelentős működési hibáját figyelheti:
a) egy katalizátorét, ha az külön egységként van felszerelve, akár a nitrogénoxid-mentesítő rendszer, akár a dízel részecskeszűrő része, akár nem az;
b) egy nitrogénoxid-mentesítő rendszerét (deNOx), ha az fel van szerelve;
c) egy dízel részecskeszűrőét, ha az fel van szerelve;
d) egy kombinált nitrogénoxid-mentesítő (deNOx) és dízel részecskeszűrő rendszerét.
(2) 2008. október 1-jétől a járművek új típusengedélyeire, 2009. október 1-jétől pedig minden típusengedélyre, az I. melléklet 6.2.1. pontjában szereplő táblázatok B2 vagy C sorában feltüntetett kibocsátási határértékekre tekintettel jóváhagyott kompressziós gyújtású vagy gázmotortípus vagy egy ilyen motorral hajtott járműnek rendelkeznie kell fedélzeti diagnosztikai (OBD) rendszerrel, amely jelzi a vezetőnek a hiba felmerülését a (3) bekezdésben szereplő táblázat B1 vagy C sorában megjelölt OBD küszöbértékek túllépése esetén.
Az OBD rendszernek része kell, hogy legyen az elektronikus motorvezérlő rendszerhez (EECU) és a motor vagy a jármű bármely más elektronikus rendszeréhez csatlakozó felület, amely inputot ad az EECU-nak vagy attól outputot kap, és befolyásolja a szennyezőanyagkibocsátás-csökkentő rendszer helyes működését, mint amilyen az EECU és a sebességváltó elektronikus vezérlő egysége közötti csatlakozó felület.
(3) Az OBD-küszöbértékek a következők:
Sor | Kompressziós gyújtású motorok | |
Nitrogén-oxidok tömege (NOx) g/kWh | Részecskék tömege (PT) g/kWh | |
B1 (2005) | 7,0 | 0,1 |
B2 (2008) | 7,0 | 0,1 |
C (EEV) | 7,0 | 0,1 |
(4) A tesztelés, a diagnosztika, a szervizelés és a javítás céljából teljes körű és egységes hozzáférést kell biztosítani az OBD-re vonatkozó információkhoz a 70/220/EGK irányelv vonatkozó rendelkezéseinek és az alkatrészek cseréjére vonatkozó OBD rendszerekkel való kompatibilitást biztosító rendelkezéseknek megfelelően.
(5) Az (1)-(3) bekezdés végrehajtásának intézkedéseit legkésőbb 2005. szeptember 28-ig el kell fogadni.
5. cikk
Üzem közben reagenst fogyasztó kibocsátáscsökkentő rendszerek
A 4. cikk végrehajtásához szükséges intézkedések meghatározásakor a Bizottság, a 7. cikk (1) bekezdésének megfelelően, adott esetben technikai intézkedéseket hozhat annak érdekében, hogy minimálisra csökkentse az üzem közben reagenst fogyasztó kibocsátáscsökkentő rendszerek nem megfelelő üzemben tartásának kockázatát. Ezen túlmenően, adott esetben intézkedéseket kell hozni az üzem közben elhasználódó reagensek használata során történő ammóniakibocsátás minimálisra csökkentésének biztosítására.
6. cikk
Adókedvezmények
(1) A tagállamok csak olyan járművek tekintetében nyújthatnak adókedvezményeket, amelyek megfelelnek ezen irányelvnek. E kedvezményeknek meg kell felelniük a Szerződés rendelkezéseinek, valamint e cikk (2) vagy (3) bekezdésének.
(2) A kedvezményeknek minden olyan új járműre vonatkozniuk kell, amelyet egy tagállamban forgalomba hoznak, és amely már előzetesen megfelel az I. melléklet 6.2.1. pontjában szereplő táblázatok B1 vagy B2 sorában feltüntetett határértékeknek.
E kedvezményeket a B1 sor kibocsátási határértékeinek a 2. cikk (6) bekezdésében rögzítettek szerinti kötelező alkalmazásának időpontjától, illetve a B2 sor kibocsátási határértékeinek a 2. cikk (8) bekezdésében rögzítettek szerinti kötelező alkalmazásának időpontjától meg kell szüntetni.
(3) A kedvezményeknek minden olyan új járműre vonatkozniuk kell, amelyet egy tagállamban forgalomba hoznak, és amely már előzetesen megfelel az I. melléklet 6.2.1. pontjában szereplő táblázatok C sorában feltüntetett határértékeknek.
(4) Az (1) bekezdésben hivatkozott feltételeken túlmenően, a kedvezmények egyik járműtípusra sem lehetnek nagyobbak, mint az I. melléklet 6.2.1. pontjában szereplő táblázatok B1 vagy B2 sorában szereplő határértékek vagy C sorában szereplő megengedett határértékek teljesítését biztosító technikai megoldások többletköltségének és a járműre történő felszerelése költségének összege.
(5) A tagállamok megfelelő időben értesítik a Bizottságot az e cikkben említett adókedvezmények bevezetésének vagy módosításának terveiről, hogy észrevételeit megtehesse.
7. cikk
Végrehajtási intézkedések és módosítások
(1) Az irányelv 2. cikke (10) bekezdésének, valamint 3. és 4. cikkének végrehajtásához szükséges intézkedéseket a Bizottság, a 70/156/EGK irányelv 13. cikkének (1) bekezdésével létrehozott bizottság segítségével, az említett irányelv 13. cikkének (3) bekezdésével összhangban fogadja el.
(2) Az irányelvnek a tudományos és technikai haladáshoz történő igazításához szükséges módosításokat a Bizottság, a 70/156/EGK irányelv 13. cikkének (1) bekezdésével létrehozott bizottság segítségével, az említett irányelv 13. cikkének (3) bekezdésével összhangban fogadja el.
8. cikk
Felülvizsgálat és jelentések
(1) A Bizottság áttekinti annak szükségességét, hogy a nagy teljesítményű járművekre és motorokra alkalmazandó új kibocsátási határértékeket fogadjanak el a még nem szabályozott szennyező anyagokra vonatkozóan. A felülvizsgálatot új alternatív üzemanyagok és új, adalékokat kezelni képes kipufogógázkibocsátás-csökkentő rendszerek az irányelvben szereplő jövőbeni szabványoknak történő megfelelést szolgáló szélesebb piaci bevezetésének figyelembevételére kell alapozni. Ha indokolt, a Bizottság javaslatot nyújt be az Európai Parlament és a Tanács részére.
(2) A Bizottság a nehéz tehergépjárművek NOx- és részecskekibocsátásának további korlátozására vonatkozóan jogalkotási javaslatokat nyújt be az Európai Parlament és a Tanács részére.
A Bizottság adott esetben megvizsgálja, hogy szükséges-e kiegészítő korlátozást megállapítani a részecskeszintekre és -méretre vonatkozóan, és amennyiben igen, ezt javaslatába belefoglalja.
(3) A Bizottság jelentést nyújt be az Európai Parlament és a Tanács részére az egész világra kiterjedően összehangolt tesztciklusról (WHDC) folytatott tárgyalások előrehaladásáról.
(4) A Bizottság jelentést nyújt be az Európai Parlament és a Tanács részére a fedélzeti mérőrendszerek (OBM) üzemeltetési követelményeiről. E jelentés alapján a Bizottság, szükséges esetén, javaslatot tesz a műszaki előírások és megfelelő mellékletek beillesztésének intézkedéseire, hogy lehetővé téve az OBD rendszerekkel legalább egyenértékű szintű felügyeletet biztosító és azokkal kompatibilis OBM rendszerek típusjóváhagyását.
9. cikk
Átültetés
(1) A tagállamok legkésőbb 2006. november 9-ig elfogadják és kihirdetik azokat a rendelkezéseket, amelyek szükségesek ahhoz, hogy ennek az irányelvnek megfeleljenek. Amennyiben a 7. cikkben említett végrehajtási intézkedések elfogadását 2005. december 28-án túli időpontra halasztják, a tagállamok az e végrehajtási intézkedéseket tartalmazó irányelvben előírt átültetési időpontra teljesítik e kötelezettségüket. E rendelkezések szövegét, valamint előírásaik és az ezen irányelv előírásai közötti megfelelést bemutató táblázatot haladéktalanul közlik a Bizottsággal.
A tagállamok ezeket a rendelkezéseket 2006. november 9-től, illetve - amennyiben a 7. cikkben említett végrehajtási intézkedések elfogadását 2005. december 28-án túli időpontra halasztják - az e végrehajtási intézkedéseket tartalmazó irányelvben meghatározott átültetési időponttól alkalmazzák.
Amikor a tagállamok elfogadják ezeket az intézkedéseket, azokban hivatkozni kell erre az irányelvre, vagy azokhoz hivatalos kihirdetésük alkalmával ilyen hivatkozást kell fűzni. Emellett tartalmazzanak egy arra vonatkozó megállapítást, hogy a meglévő törvényekben, rendeletekben és igazgatási előírásokban szereplő azon hivatkozásokat, amelyek az irányelvvel hatályon kívül helyezett irányelvekre hivatkoznak, ezen irányelvre történő hivatkozásoknak kell tekinteni. A hivatkozás és fenti megállapítás módját a tagállamok határozzák meg.
(2) A tagállamok közlik a Bizottsággal nemzeti joguknak azokat a főbb rendelkezéseit, amelyeket az ezen irányelv által szabályozott területen fogadnak el.
10. cikk
Hatályon kívül helyezés
A IX. melléklet A. részében felsorolt irányelvek 2006. november 9-i hatállyal hatályon kívül helyezésre kerülnek, a tagállamoknak a IX. melléklet B. részében felsorolt irányelvek nemzeti jogba történő átültetésének és alkalmazásának határidőire vonatkozó kötelezettségeinek sérelme nélkül.
A hatályon kívül helyezett irányelvekre történő hivatkozásokat ezen irányelvre történő hivatkozásoknak kell tekinteni, és azokat a X. mellékletben szereplő megfelelési táblázattal összhangban kell olvasni.
11. cikk
Hatálybalépés
Ez az irányelv az Európai Unió Hivatalos Lapjában történő kihirdetésének napját követő huszadik napon lép hatályba.
12. cikk
Címzettek
Ennek az irányelvnek a tagállamok a címzettjei.
I. MELLÉKLET
HATÁLY, FOGALOMMEGHATÁROZÁSOK ÉS RÖVIDÍTÉSEK, EK-TÍPUS-JÓVÁHAGYÁSI KÉRELEM, MŰSZAKI LEÍRÁSOK ÉS VIZSGÁLATOK ÉS GYÁRTÁSMEGFELELŐSÉG
1. HATÁLY
Ez az irányelv a gáznemű és szilárd kibocsátások csökkentésére, a kibocsátáscsökkentő eszközök hasznos élettartamára, a használatban lévő járművek/motorok megfelelőségére és az összes gépjármű fedélzeti diagnosztikai rendszerére (OBD), valamint az 1. cikkben leírt motorokra vonatkozik, azon M1, N1, N2 és M2 kategóriájú járművek kivételével, amelyek a 715/2007/EK európai parlamenti és tanácsi rendelet ( 10 ) szerint kaptak típusjóváhagyást.
2009. január 3-tól az új jóváhagyásokra a 715/2007/EK rendelet 10. cikkének (2) bekezdésében megállapított időpontokig, a kiterjesztésekre pedig az említett rendelet 10. cikkének (3) bekezdésében megállapított időpontokig típusjóváhagyás továbbra is megadható ezen irányelv alapján a 2 610 kg-nál kisebb referenciatömegű N1, N2 és M2 kategóriájú járművekre.
2. FOGALOMMEGHATÁROZÁSOK
2.1. Ezen irányelv alkalmazásában:
motor (motorcsalád) jóváhagyása: a motortípus (motorcsalád) jóváhagyása a gáz-halmazállapotú szennyező anyagok és légszennyező részecskék kibocsátási szintjének szempontjából;
"kiegészítő kibocsátáscsökkentési stratégia (AECS)": olyan kibocsátáscsökkentési stratégia, amely egy vagy több konkrét cél érdekében és a környezeti és/vagy üzemi feltételek (például a járműsebesség, a fordulatszám, a használt sebességfokozat, a beszívott levegő hőmérséklete vagy nyomása) valamely együttesére válaszként lép működésbe, vagy módosítja az alapvető kibocsátáscsökkentési stratégiát;
"alapvető kibocsátáscsökkentési stratégia (BECS)": olyan kibocsátáscsökkentési stratégia, amely a motor teljes sebesség- és terhelési tartományán kifejti hatását mindenkor, ha valamely AECS nem lépett működésbe. Példák a BECS-re:
- motoridőzítési terv,
- EGR-terv,
- SCR katalitikusreagens-adagolási terv;
"kombinált deNOx-részecskeszűrő": a nitrogén-oxidok (NOx) és a légszennyező részecskék (PT) kibocsátásának egyidejű csökkentésére tervezett kipufogógáz-utókezelő rendszer;
"folyamatos regeneráció": a kipufogógáz-utókezelő rendszer regenerációs folyamata, amely vagy folyamatosan zajlik, vagy amelyre minden ETC-vizsgálat alatt legalább egyszer sor kerül. A regenerációs folyamat nem igényel egyedi vizsgálati eljárást;
"ellenőrzési tartomány": az A és C motorfordulatszámok közötti és a 25 és 100 százalékos terhelés közötti terület;
"a gyártó által megadott legnagyobb teljesítmény (Pmax )": a gyártó által a típus-jóváhagyási kérelemben megadott legnagyobb teljesítmény, "EK kW"-ban (hasznos teljesítményben) kifejezve;
"hatástalanító stratégia":
- olyan AECS, amely a jármű szokásos működése és használata során ésszerűen elvárható körülmények között a BECS-hez képest mérsékli a kibocsátáscsökkentés hatékonyságát,
- olyan BECS, amely különbséget tesz a szabványosított típusvizsgálat közbeni működés és más működések között, és mérsékeltebb kibocsátáscsökkentést biztosít olyan körülmények között, amelyeket alapvetően nem foglaltak bele az alkalmazandó típusvizsgálati eljárásokba, "deNOx-rendszer" vagy
- olyan OBD vagy kiegészítő kibocsátáscsökkentési stratégia, amely különbséget tesz a szabványosított típusvizsgálat közbeni működés és más működések között, és (gyorsaság és pontosság szempontjából) alacsonyabb szintű ellenőrzési képességeket biztosít olyan körülmények között, amelyeket alapvetően nem foglaltak bele az alkalmazandó típusvizsgálati eljárásokba;
"deNOx-rendszer": olyan kipufogógáz-utókezelő rendszer, amelyet arra terveztek, hogy csökkentse a nitrogén-oxidok (NOx) kibocsátását (például jelenleg vannak passzív és aktív NOx-katalizátorok, NOx-elnyelők és szelektív gyorsított redukciós (SCR) rendszerek);
"késleltetési idő": a vizsgált összetevő referenciapontnál történő megváltozásától a végső mérési leolvasás 10 %-ának megfelelő rendszerválaszig tartó időszak hossza (t 10). A gáznemű összetevők számára ez alapvetően a megmért összetevőnek a szondától a detektorig való szállítási ideje. A késleltetési idő szempontjából a szondát kell referenciapontnak tekinteni;
"dízelmotor": a sűrítéses gyújtás elvén működő motor;
"ELR-vizsgálat": az e melléklet 6.2. szakasza szerint lefolytatott, állandó motorfordulatszámon alkalmazott terhelési fokozatok sorozatából álló vizsgálati ciklus;
"ESC-vizsgálat": az e melléklet 6.2. szakasza szerint, állandósult állapotban lefolytatott, 13 üzemmódból álló vizsgálati ciklus;
"ETC-vizsgálat": az e melléklet 6.2. szakasza szerint lefolytatott, 1 800, másodpercről másodpercre változó átmeneti üzemmódból álló vizsgálati ciklus;
"szerkezeti elem": a jármű vagy motor:
- bármely szabályozórendszere, beleértve a számítógépes szoftvert, az elektronikus szabályozórendszereket és a számítógépes logikát is,
- bármely szabályozórendszerének kalibrálása,
- rendszerei kölcsönhatásának eredménye,
- vagy
- bármely hardvereleme;
"kibocsátással kapcsolatos hiba": a tervezés, az anyag vagy az elkészítés tekintetében az eszköz, a rendszer vagy a berendezés hibája vagy a szokásos gyártási tűréseket meghaladó eltérése, amely érinti a kibocsátáscsökkentő rendszerhez tartozó valamely paramétert, előírást vagy összetevőt. A hiányzó összetevő "kibocsátással kapcsolatos hibának" tekinthető;
"kibocsátáscsökkentési stratégia (ECS)": olyan, a motorrendszer vagy a jármű, mint egész részét képező, a kipufogógáz szabályozása érdekében alkalmazott elem vagy szerkezetielem-csoport, amely egy BECS-t és több AECS-t tartalmaz;
"kibocsátáscsökkentő rendszer": a kipufogógáz-utókezelő rendszer, a motorrendszer elektronikus vezérlőberendezése(i) és a kipufogógázban a motorrendszer bármely olyan kibocsátással kapcsolatos összetevője, amely e vezérlőberendezés(ek)nek inputot szolgáltat vagy onnan outputot kap, valamint az elektronikus motorrendszer-vezérlő egység(ek) (EECU) és az erőátviteli rendszer vagy a jármű bármely más szabályozó egysége közötti, a kibocsátáscsökkentéssel összefüggő esetleges kommunikációs felület (hardver és üzenetek);
"motorutókezelőrendszer-család": a gyártó által a járművek hajtására használt sűrítéses gyújtású motorok gáz-halmazállapotú szennyezőanyag- és légszennyezőrészecske-kibocsátása, valamint a járművek hajtására használt, földgáz- vagy PB-gázüzemű külső gyújtású motorok gáz-halmazállapotú szennyezőanyag-kibocsátása elleni intézkedésekre vonatkozó tagállami jogszabályok közelítéséről szóló 2005/55/EK európai parlamenti és tanácsi irányelv alkalmazásáról és annak I., II., III., IV. és VI. mellékletének módosításáról szóló, 2005. november 14-i 2005/78/EK bizottsági irányelv ( 11 ) II. melléklete értelmében, illetve a tartampróba során a romlási tényezők megállapítása céljából végzett vizsgálatokhoz, illetőleg a 2005/78/EK irányelv III. melléklete értelmében az üzemben lévő járművek/motorok megfelelőségének ellenőrzéséhez felállított olyan motorbesorolás, amely megfelel a motorcsalád meghatározásának, de amelyet tovább csoportosítottak a hasonló kipufogógáz-utókezelő rendszert használó motorokra;
"motorrendszer": a motor, a kibocsátáscsökkentő rendszer, valamint az elektronikus motorrendszer-vezérlő egysége(k) (EECU) és az erőátviteli rendszer vagy a jármű bármely más szabályozó egysége közötti kommunikációs felület (hardver és üzenetek);
"motorcsalád": egy gyártó motorrendszereinek csoportja, amelyek kipufogógáza ezen irányelv II. mellékletének 2. függeléke szerint meghatározott kialakításuk folytán hasonló szennyezőanyag-kibocsátási jellemzőkkel rendelkezik; a család minden tagjának meg kell felelnie a vonatkozó szennyezőanyag-kibocsátási határértékeknek;
"motor üzemi fordulatszám-tartománya": a motor üzemeltetése során leggyakrabban használt fordulatszám-tartomány, amely az ezen irányelv III. melléklete értelmében vett alacsony és magas fordulatszám között helyezkedik el;
"A, B és C motorfordulatszám": azok a vizsgálati fordulatszámok a motor üzemi fordulatszám-tartományán belül, amelyeket az ezen irányelv III. mellékletének 1. függelékében meghatározott módon az ESC- és ELR-vizsgálatok során kell alkalmazni;
"motorbeállítás": egyedi jármű-motor összeállítás, amely magában foglalja a kibocsátáscsökkentési stratégiát (ECS), a motorteljesítmény egyetlen értékelését (a típus-jóváhagyási eljárás keretében jóváhagyott teljes terhelési görbét) és az esetleges nyomatékszabályozók egy készletét;
"motor típusa": olyan motorok kategóriája, amelyek ezen irányelv II. mellékletében rögzített fő jellemzőik tekintetében nem különböznek egymástól;
"kipufogógáz-utókezelő rendszer": oxidációs vagy három gázkomponensre ható katalizátor, részecskeszűrő, deNOx-rendszer, kombinált deNOx-részecskeszűrő vagy bármely más, a kibocsátást csökkentő eszköz, amely az erőátviteli rendszerben a motor mögött helyezkedik el. Ez a meghatározás kizárja az esetleges kipufogógáz-visszavezetést, amely a motorrendszer szerves részének számít;
"gázmotor": földgázzal (FG) vagy propán-bután gázzal (PB-gáz) működtetett külső gyújtású motor;
"gáz-halmazállapotú szennyező anyag": szén-monoxid, szénhidrogének (dízelmotorokra CH1,85, PB-gázra CH2,525 és földgázra (NMHC) CH2,93 arány, etanolüzemű dízelmotorokra pedig CH3O0,5 molekula feltételezésével), metán (földgázra CH4 arány feltételezésével) és nitrogén-oxidok, ez utóbbiak nitrogén-dioxid-egyenértékben (NO2) kifejezve;
"magas fordulatszám (nhi )": az a legmagasabb motorfordulatszám, amelynél a gyártó által megadott legnagyobb teljesítmény 70 %-a lép fel;
"alacsony fordulatszám (nlo )": az a legalacsonyabb motorfordulatszám, amelynél a gyártó által megadott legnagyobb teljesítmény 50 %-a lép fel;
"jelentős működési hiba" ( 12 ): a kipufogógáz-utókezelő rendszer olyan tartós vagy ideiglenes hibás működése, amely várhatóan azonnali vagy késleltetett növekedést eredményez a motorrendszer gáz- vagy részecskekibocsátásában, és amelyet a fedélzeti diagnosztikai rendszerrel nem lehet megfelelően kimutatni;
"hibás működés":
- a kibocsátáscsökkentő rendszer olyan romlása vagy meghibásodása, beleértve az elektromos hibát is, amely a fedélzeti diagnosztikai rendszer küszöbértékét meghaladó kibocsátást eredményez, vagy adott estben azt okozza, hogy a kipufogógáz-utókezelő rendszer nem éri el működési teljesítményének terjedelmét, ha valamely szabályozott szennyezőanyag-kibocsátása meghaladná a fedélzeti diagnosztikai rendszer küszöbértékét,
- bármely olyan eset, amelyben a fedélzeti diagnosztikai rendszer nem képes teljesíteni az irányelvben előírt ellenőrzési követelményeket.
A gyártó ugyanakkor olyan romlást vagy meghibásodást is hibás működésnek tekinthet, amely nem eredményezi a fedélzeti diagnosztikai rendszer küszöbértékét meghaladó kibocsátást;
"hibajelző (MI)": olyan vizuális kijelző, amely az irányelv értelmében vett hibás működés esetén egyértelműen tájékoztatja a jármű vezetőjét;
"több-beállítású motor": több motorbeállítással rendelkező motor;
"FG-tartomány (földgáztartomány)": az EN 437 európai szabvány 1993. novemberi kiadásában meghatározott H és L tartományok egyike;
"hasznos teljesítmény": azon "EK kW"-ban kifejezett teljesítmény, amely a fékpadon a forgattyús tengely vagy annak megfelelője végén vehető le, a 80/1269/EGK bizottsági irányelvben ( 13 ) meghatározott közösségi teljesítménymérési módszer szerint mérve;
"OBD (fedélzeti diagnosztikai rendszer)": a szennyezőanyag-kibocsátás szabályozására szolgáló fedélzeti diagnosztikai rendszer, amely a számítógép memóriájában tárolt hibakódok segítségével képes kimutatni a hibás működés megtörténtét és a hibás működés valószínű területét;
"OBD-motorcsalád": az OBD rendszernek a 2005/78/EK irányelv IV. melléklet követelményei szerinti típusjóváhagyása céljából olyan motorrendszerek gyártók általi csoportosítása, amelyek OBD rendszerei e melléklet 8. szakasza értelmében közös tervezési paraméterekkel rendelkeznek;
"füstölésmérő": olyan készülék, amely a fénykioltás elvének alkalmazásával a füstrészecskék opacitásának mérésére szolgál;
"alapmotor": a motorcsaládból kiválasztott olyan motor, amelynek szennyezőanyag-kibocsátási jellemzői az egész motorcsaládra jellemzőek;
"részecske-utókezelő eszköz": olyan kipufogógáz-utókezelő rendszer, amelyet arra terveztek, hogy mechanikai, aerodinamikai, diffúziós vagy inerciális leválasztás révén csökkentse a légszennyező részecskék (PT) kibocsátását;
"légszennyező részecskék": mindazon anyagok, amelyek egy meghatározott szűrőközegen összegyűlnek a kipufogógáz tiszta, szűrt levegővel oly módon történő felhígítása után, hogy a hőmérséklet ne haladja meg a 325 K (52 °C) értéket;
"százalékos terhelés": azon legnagyobb nyomaték hányadát jelenti, amely egy motorfordulatszám mellett rendelkezésre áll;
"rendszeres regeneráció": a kibocsátáscsökkentő eszköz olyan regenerációs eljárása, amely rendszeresen, a szokásos motorműködés során legalább 100 óránként megtörténik. A regenerációval érintett ciklusok során nem kell igazodni az előírt kibocsátási értékekhez;
" kibocsátási alapüzemmód": az ECS-ben létrejövő, az OBD rendszer által kimutatott olyan hibás működés esetén működésbe hozott AECS, amely az MI működésbe lépését eredményezi. Ez az üzemmód a meghibásodott összetevőtől vagy rendszertől nem követel meg inputot;
"géphajtó csonk": a motor által meghajtott outputeszköz-kiegészítő, a járműhöz kapcsolt berendezések meghajtására;
"reagens": a jármű fedélzetén elhelyezett tartályban tárolt, a kipufogógáz-utókezelő rendszernek a kibocsátáscsökkentő rendszer kérésére (ha szükséges) történő ellátására szolgáló anyag;
"újrakalibrálás": a földgázmotor finom beszabályozása annak érdekében, hogy egy másik földgáztartományban ugyanazok legyenek a motor jellemzői (teljesítménye, tüzelőanyag-fogyasztása);
"referencia-fordulatszám (nref )": az a 100 százalékos fordulatszámérték, amelyet az irányelv III. mellékletének 2. függelékében meghatározott módon az ETC-vizsgálat relatívfordulatszám-értékeinek denormálásához kell használni;
"válaszidő": a vizsgált összetevő referenciapontnál történő gyors megváltozásától a mérőrendszer válaszában bekövetkező megfelelő változásig tartó időszak hossza oly módon, hogy a vizsgált összetevő megváltozása legalább az FS 60 %-a és kevesebb mint 0,1 másodperc alatt megy végbe. A rendszer válaszideje (t 90) a rendszer késleltetési idejéből és a rendszer növekedési idejéből áll (lásd még az ISO 16183 nemzetközi szabványt);
"növekedési idő": a végső mérési leolvasás 10 %-ának és 90 %-ának megfelelő válasz közötti idő (t 90 - t 10). Ez a készülék válasza, miután a megmérendő összetevő elérte a készüléket. A növekedési idő szempontjából a szondát kell referenciapontnak tekinteni;
"önalkalmazkodási képesség": a motor olyan eszköze, amely lehetővé teszi a levegő-tüzelőanyag arány állandó értéken tartását;
"füst": a dízelmotor kipufogógáz-áramában lebegő részecskék, amelyek a fényt elnyelik, visszaverik vagy megtörik;
"vizsgálati ciklus": meghatározott fordulatszámon és nyomatékkal jellemzett vizsgálati programpontok sorozata, amelyekben a motor állandósult üzemi állapotában (ESC-vizsgálat) vagy átmeneti üzemi állapotában (ETC-, ELR-vizsgálat) méréseket végeznek;
"nyomatékszabályozó": a motor legnagyobb nyomatékát ideiglenesen korlátozó eszköz;
"átalakítási idő": a vizsgált összetevő referenciapontnál történő megváltozásától a végső mérési leolvasás 50 %-ának megfelelő rendszerválaszig tartó időszak hossza (t 50). Az átalakítási időt a különböző mérőkészülékek jeleinek összehangolására használják;
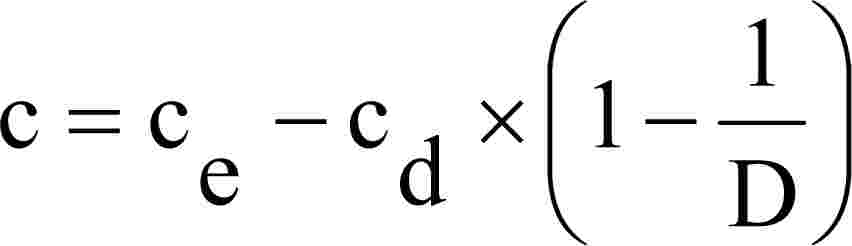
"élettartam": azon járművek és motorok tekintetében, amelyeket az e melléklet 6.2.1. szakaszában szereplő táblázat B1, B2 vagy C sorának megfelelően, típus-jóváhagyási eljárás keretében jóváhagytak, az ezen irányelv 3. cikkében (kibocsátáscsökkentő rendszerek tartóssága) meghatározott távolság és/vagy idő vonatkozó periódusa, amelynek során a típusjóváhagyás keretében biztosítani kell a vonatkozó gáz-, részecske- és füstkibocsátási határértékeknek való megfelelést;
"Wobbe-index (alsó: Wl; vagy felső: Wu)": az egységnyi térfogatú gáz megfelelő fűtőértékének és az azonos referenciaviszonyok mellett mért relatív sűrűsége négyzetgyökének hányadosa:

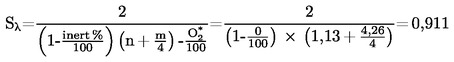
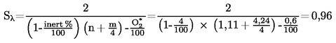
"λ-eltolási tényező (Sλ )": az a kifejezés, amely a motorvezérlő rendszer megkívánt flexibilitását írja le a λ levegőfelesleg-hányados változása esetén, ha a motor a tiszta metántól különböző összetételű gázzal üzemel (az Sλ kiszámítását lásd a VII. mellékletben);
"kibocsátáscsökkentést ellenőrző rendszer": olyan rendszer, amely a motorrendszerben az I. melléklet 6.5. szakaszának követelményei szerint megvalósított NOx szabályozási intézkedések helyes működését biztosítja;
"referenciatömeg": a jármű tömege menetkész állapotban, a gépjárművezető 75 kg-mal figyelembe vett átlagtömegével csökkentve, és egy 100 kg-os átlagtömeggel növelve;
"a menetkész jármű tömege": a 2007/46/EK irányelv I. mellékletének 2.6. pontjában meghatározott tömeg.
2.2. Jelölések, rövidítések és nemzetközi szabványok
2.2.1. Vizsgálati paraméterek jelölései
Jelölés | Mértékegység | Meghatározás |
A p | m2 | Az izokinetikus mintavevő szonda keresztmetszeti területe |
A e | m2 | A kipufogócső keresztmetszeti területe |
c | ppm/térf. % | Koncentráció |
C d | — | Az SSV-CVS kibocsátási együtthatója |
C1 | — | Szén 1-egyenértékű szénhidrogén |
d | m | Átmérő |
D 0 | m3/s | A térfogatkiszorításos szivattyú kalibrációs függvényének metszéke |
D | — | Hígítási tényező |
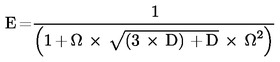
D | — | A Bessel-függvényben szereplő állandó |
E | — | A Bessel-függvényben szereplő állandó |
E E | — | Etánhatásfok |
E M | — | Metánhatásfok |
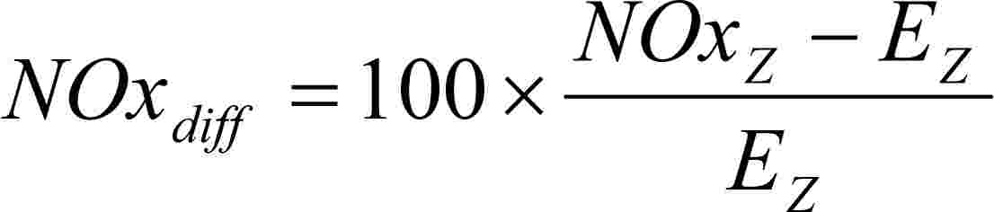
E Z | g/kWh | A szabályozási pont interpolált NOx-kibocsátása |
f | 1/s | Frekvencia |
f a | — | Laboratóriumi légköri tényező |
fc | s–1 | A Bessel-szűrő kikapcsolási frekvenciája |
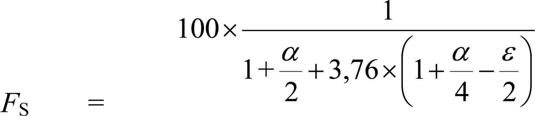
F s | — | Sztöchiometriai együttható |
H | MJ/m3 | Fűtőérték |
H a | g/kg | A beszívott levegő abszolút nedvességtartalma |
H d | g/kg | A hígítólevegő abszolút nedvességtartalma |
i | — | Egy adott üzemmódot vagy pillanatnyi mérési eredményt jelölő index |
K | — | Bessel-állandó |
k | m–1 | Fényelnyelési együttható |
k f | A tüzelőanyagtól függő tényező a száraz–nedves korrekcióra | |
k h,D | — | Nedvességkorrekciós tényező NOx-ra dízelmotor esetén |
k h,G | — | Nedvességkorrekciós tényező NOx-ra gázmotor esetén |
K V | CFV kalibrációs függvény | |
k W,a | — | Száraz–nedves korrekciós tényező a beszívott levegőre |
k W,d | — | Száraz–nedves korrekciós tényező a hígítólevegőre |
k W,e | — | Száraz–nedves korrekciós tényező a hígított kipufogógázra |
k W,r | — | Száraz–nedves korrekciós tényező a hígítatlan kipufogógázra |
L | % | A legnagyobb nyomatékhoz viszonyított százalékos nyomaték a vizsgált motorra |
La | m | Tényleges optikai úthossz |
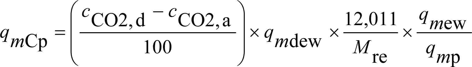
M ra | g/mol | A beszívott levegő molekuláris tömege |
M re | g/mol | A kipufogógáz molekuláris tömege |
m d | kg | A részecske-mintavevő szűrőkön áthaladó hígítólevegő-minta tömege |
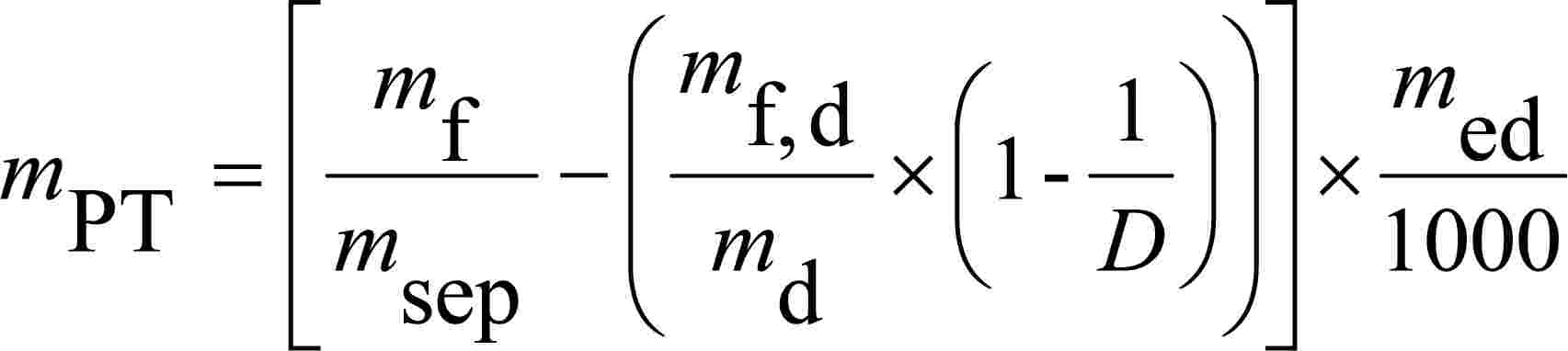
m ed | kg | Az összes hígított kipufogógáz tömege a ciklus alatt |
m edf | kg | Az egyenértékű hígított kipufogógáz tömege a ciklus alatt |
m ew | kg | Az összes kipufogógáz tömege a ciklus alatt |
m f | mg | Az összegyűjtött részecskeminta tömege |
m f,d | mg | Az összegyűjtött hígítólevegő részecskemintájának tömege |
m gas | g/h vagy g | A gázkibocsátás tömegárama (aránya) |
m se | kg | Mintatömeg a ciklus alatt |
m sep | kg | A részecske-mintavevő szűrőkön áthaladó hígítottkipufogógáz-minta tömege |
m set | kg | A részecske-mintavevő szűrőkön áthaladó kétszer hígítottkipufogógáz-minta tömege |
m ssd | kg | A másodlagos hígítólevegő tömege |
N | % | Opacitás |
N P | — | A térfogatkiszorításos szivattyú összes fordulata a ciklus alatt |
N P,i | — | A térfogatkiszorításos szivattyú fordulatainak száma egy időközön belül |
n | min–1 | A motor fordulatszáma |
n p | s–1 | A térfogatkiszorításos szivattyú fordulatszáma |
nhi | min–1 | Magas motorfordulatszám |
nlo | min–1 | Alacsony motorfordulatszám |
nref | min–1 | Referencia-motorfordulatszám az ETC-vizsgálatnál |
p a | kPa | A motor által beszívott levegő telítési gőznyomása |
p b | kPa | Teljes légköri nyomás |
p d | kPa | A hígítólevegő telítési gőznyomása |
p p | kPa | Abszolút nyomás |
p r | kPa | Vízgőznyomás hűtőfürdő után |
p s | kPa | Száraz légköri nyomás |
p 1 | kPa | Nyomásesés a szivattyú szívócsonkjánál |
P(a) | kW | A vizsgálat során felszerelendő segédberendezések által felvett teljesítmény |
P(b) | kW | A vizsgálat során leszerelendő segédberendezések által felvett teljesítmény |
P(n) | kW | Korrigálatlan hasznos teljesítmény |
P(m) | kW | A fékpadon mért teljesítmény |
q maw | kg/h vagy kg/s | A beszívott levegő tömegárama nedves alapon |
q mad | kg/h vagy kg/s | A beszívott levegő tömegárama száraz alapon |
q mdw | kg/h vagy kg/s | A hígítólevegő tömegárama nedves alapon |
q mdew | kg/h vagy kg/s | A hígított kipufogógáz tömegárama nedves alapon |
q mdew,i | kg/s | Pillanatnyi CVS-tömegáram nedves alapon |
q medf | kg/h vagy kg/s | Egyenértékű hígítottkipufogógáz-tömegáram nedves alapon |
q mew | kg/h vagy kg/s | Kipufogógáz-tömegáram nedves alapon |
q mf | kg/h vagy kg/s | Tüzelőanyag-tömegáram |
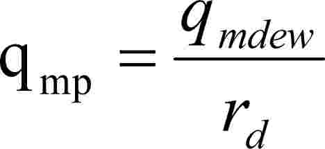
q mp | kg/h vagy kg/s | Részecskeminta-tömegáram |
q vs | dm3/min | A vizsgálópadra irányuló mintaáram |
q vt | cm3/min | Jelölőgáz-áram |
Ω | — | Bessel-állandó |
Q s | m3/s | PDP/CFV-CVS térfogatáram |
Q SSV | m3/s | SSV-CVS térfogatáram |
ra | — | Az izokinetikus szonda és a kipufogócső keresztmetszeti területének aránya |
r d | — | Hígítási arány |
r D | — | SSV-CVS átmérőarány |
r p | — | SSV-CVS nyomásarány |
r s | — | Mintaarány |
Rf | — | A FID (lángionizációs detektor) választényezője |
ρ | kg/m3 | Sűrűség |
S | kW | A dinamométer beállítása |
Si | m–1 | Pillanatnyi füstérték |
Sλ | — | λ-eltolási tényező |
T | K | Abszolút hőmérséklet |
T a | K | A beszívott levegő abszolút hőmérséklete |
t | s | Mérési idő |
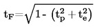
te | s | Villamos reakcióidő |
tf | s | A szűrő reakcióideje a Bessel-függvényhez |
tp | s | Fizikai reakcióidő |
Δt | s | Az egymás után felvett füstadatok között eltelt idő (= 1/mintavétel gyakorisága) |
Δt i | s | A pillanatnyi CVS-áram időköze |
τ | % | A füst fényáteresztése |
u | — | A gázösszetevők és a kipufogógáz sűrűsége közötti arány |
V 0 | m3/ford | A térfogatkiszorításos szivattyú fordulatonként pumpált gáztérfogata |
V s | l | A vizsgálópad rendszertérfogata |
W | — | Wobbe-index |
Wact | kWh | Az ETC-ciklus tényleges munkája |
Wref | kWh | Az ETC-ciklus referenciamunkája |
W F | — | Súlyozási tényező |
WFE | — | Hatékony súlyozási tényező |
X 0 | m3/ford | A térfogatkiszorításos szivattyú térfogatáramának kalibrációs függvénye |
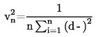
Yi | m–1 | 1 másodperces Bessel-átlagolású füstérték |
2.2.2. A vegyi összetevők jelölései
CH4 | Metán |
C2H6 | Etán |
C2H5OH | Etanol |
C3H8 | Propán |
CO | Szén-monoxid |
DOP | Dioktil-ftalát |
CO2 | Szén-dioxid |
HC | Szénhidrogének |
NMHC | Nem metán szénhidrogének |
NOx | Nitrogén-oxidok |
NO | Nitrogén-monoxid |
NO2 | Nitrogén-dioxid |
PT | Részecskék. |
2.2.3. Rövidítések
CFV | Kritikus áramlású Venturi-cső (critical flow Venturi) |
CLD | Kemilumineszcens (kémiai lumineszcencia elvén működő) detektor (chemiluminescent detector) |
ELR | Európai terhelési reakció-vizsgálat (European load response test) |
ESC | Európai állandósult állapotú ciklus (European steady state cycle) |
ETC | Európai átmeneti ciklus (European transient cycle) |
FID | Lángionizációs detektor |
GC | Gázkromatográf |
HCLD | Fűtött kemilumineszcens (kémiai lumineszcencia elvén működő) detektor (heated chemiluminescent detector) |
HFID | Fűtött lángionizációs detektor |
LPG | Propán-bután gáz (liquified petroleum gas) |
NDIR | Nemdiszperzív infravörös-abszorpció elvén működő gázelemző készülék (non-dispersive infrared analyser) |
NG | Földgáz |
NMC | Nem-metán eltávolító (non-methane cutter) |
2.2.4. A tüzelőanyag-összetétel jelölései
w ALF | a tüzelőanyag hidrogéntartalma, tömegszázalék |
w BET | a tüzelőanyag széntartalma, tömegszázalék |
w GAM | a tüzelőanyag kéntartalma, tömegszázalék |
w DEL | a tüzelőanyag nitrogéntartalma, tömegszázalék |
w EPS | a tüzelőanyag oxigéntartalma, tömegszázalék |
α | moláris hidrogénarány (H/C) |
β | moláris szénarány (C/C) |
γ | moláris kénarány (S/C) |
δ | moláris nitrogénarány (N/C) |
ε | moláris oxigénarány (O/C) |
ha a tüzelőanyag összetétele C β Hα Oε Nδ Sγ szénalapú tüzelőanyagok esetén β = 1, hidrogén-tüzelőanyag esetén β = 0. |
2.2.5. Az irányelvben említett szabványok
ISO 15031-1 | ISO 15031-1: 2001: Közúti járművek – Kommunikáció a jármű és a külső vizsgálóberendezés között az emisszióval kapcsolatos diagnosztika céljára. 1. rész: Általános információ. |
ISO 15031-2 | ISO/PRF TR 15031-2: 2004: Közúti járművek – Kommunikáció a jármű és a külső vizsgálóberendezés között az emisszióval kapcsolatos diagnosztika céljára. 2. rész: Kifejezések, fogalommeghatározások, rövidítések és mozaikszavak. |
ISO 15031-3 | ISO 15031-3: 2004: Közúti járművek – Kommunikáció a jármű és a külső vizsgálóberendezés között az emisszióval kapcsolatos diagnosztika céljára. 3. rész: Diagnosztikai csatlakozó és kapcsoló áramkörök. |
SAE J1939-13 | SAE J1939-13: Fedélzeten kívüli diagnosztikai csatlakozó. |
ISO 15031-4 | ISO DIS 15031-4.3: 2004: Közúti járművek – Kommunikáció a jármű és a külső vizsgálóberendezés között az emisszióval kapcsolatos diagnosztika céljára. 4. rész: Külső vizsgálóberendezés. |
SAE J1939-73 | SAE J1939-73: Alkalmazási réteg – Diagnosztikák. |
ISO 15031-5 | ISO DIS 15031-5.4: 2004: Közúti járművek – Kommunikáció a jármű és a külső vizsgálóberendezés között az emisszióval kapcsolatos diagnosztika céljára. 5. rész: Emisszióval összefüggő diagnosztikai szolgáltatások. |
ISO 15031-6 | ISO DIS 15031-6.4: 2004: Közúti járművek – Kommunikáció a jármű és a külső vizsgálóberendezés között az emisszióval kapcsolatos diagnosztika céljára. 6. rész: Diagnosztikai hibakód-definíciók. |
SAE J2012 | SAE J2012: Az ISO/DIS 15031-6-tal egyenértékű diagnosztikai hibakód-definíciók, 2002. április 30. |
ISO 15031-7 | ISO 15031-7: 2001: Közúti járművek – Kommunikáció a jármű és a külső vizsgálóberendezés között az emisszióval kapcsolatos diagnosztika céljára. 7. rész: Az adatkapcsolat-biztonság. |
SAE J2186 | SAE J2186: E/E adatkapcsolat-biztonság, 1996. október. |
ISO 15765-4 | ISO 15765-4: 2001: Közúti járművek – Diagnosztika az ellenőrzőfelület-hálózaton (CAN). 4. rész: Az emisszióval összefüggő rendszerek követelményei. |
SAE J1939 | SAE J1939: Időszakos ellenőrzés és kommunikációs járműhálózat ajánlott gyakorlata. |
ISO 16185 | ISO 16185: 2000: Közúti járművek – Motorcsalád harmonizálása. |
ISO 2575 | ISO 2575: 2000: Közúti járművek – Kezelőszervek, ellenőrző- és visszajelző lámpák jelölése. |
ISO 16183 | ISO 16183: 2002: Nagy teljesítményű motorok – A hígítatlan kipufogógáz- vagy részecskekibocsátás mérése részleges átáramlású hígító módszer használatával változó vizsgálati körülmények között. |
3. EK-TÍPUS-JÓVÁHAGYÁSI KÉRELEM
3.1. EK-típus-jóváhagyási kérelem egy motortípusra vagy motorcsaládra, mint önálló műszaki egységre
3.1.1. Motortípusnak vagy motorcsaládnak dízelmotorok esetében a gáz-halmazállapotú szennyező anyagok és a légszennyező részecskék kibocsátási szintje szempontjából, gázmotorok esetében a gáz-halmazállapotú szennyező anyagok kibocsátási szintje szempontjából, valamint az élettartam és a fedélzeti diagnosztikai (OBD) rendszer szempontjából való típusjóváhagyása iránti kérelmet a motor gyártójának vagy a gyártó jogszerűen meghatalmazott képviselőjének kell benyújtania.
Amennyiben a kérelem fedélzeti diagnosztikai (OBD) rendszerrel felszerelt motort érint, teljesülniük kell a 3.4. szakasz követelményeinek.
3.1.2. A kérelemhez az alább felsorolt dokumentumokat kell mellékelni három példányban, és a következő részletadatokat kell megadni:
3.1.2.1. A motortípus, vagy ha azt érinti, a motorcsalád leírását, amely tartalmazza az ezen irányelv II. mellékletében megadott, a gépjúrműrek és pstkocsijaik típusjóváhagyásánva vonatkoző togállami jogszabílyok kőzelítéséről szóló 70/156/EGK irányelv ( 14 ) 3. és 4. cikkében szereplő követelményeknek megfelelő részadatokat.
3.1.3. Egy, a II. mellékletben leírtak szerinti "motortípust" vagy "alapmotort" át kell adni a 6. pontban meghatározott jóváhagyási vizsgálatok elvégzésével megbízott műszaki szolgálatnak.
3.2. EK-típus-jóváhagyási kérelem egy járműtípusra a motorja szempontjából
3.2.1. Járműveknek a dízelmotor vagy a dízelmotorcsalád által kibocsátott gáz-halmazállapotú szennyező anyagok és légszennyező részecskék szintje szempontjából, a gázmotor vagy a gázmotorcsalád által kibocsátott gáz-halmazállapotú szennyező anyagok szintje szempontjából, valamint az élettartam és a fedélzeti diagnosztikai (OBD) rendszer szempontjából való jóváhagyása iránti kérelmet a jármű gyártójának vagy a gyártó jogszerűen meghatalmazott képviselőjének kell benyújtania.
Amennyiben a kérelem fedélzeti diagnosztikai (OBD) rendszerrel felszerelt motort érint, teljesülniük kell a 3.4. szakasz követelményeinek.
3.2.2. A kérelemhez az alább felsorolt dokumentumokat kell mellékelni három példányban, és a következő részletadatokat kell megadni:
3.2.2.1. a járműtípus, a motorhoz kapcsolódó járműrészek és a motortípus, vagy ha azt érinti, a motorcsalád leírását, amely tartalmazza az ezen irányelv II. mellékletében megadott részletadatokat, azzal a dokumentációval együtt, amelyet a 70/156/EGK irányelv 3. cikkének alkalmazása megkövetel.
3.2.3. A jármű vezetője számára a hibás működés előfordulásának jelzése érdekében a gyártó biztosítja az OBD rendszer által használt hibajelző (MI) leírását.
Az előírt reagens hiányának jelzésére használt kijelzőről és figyelmeztető üzemmódról a gyártó leírást biztosít a jármű vezetője számára.
3.3. EK-típus-jóváhagyási kérelem egy jóváhagyott motorral felszerelt járműtípusra
3.3.1. Járműveknek a jóváhagyott dízelmotor vagy dízelmotorcsalád által kibocsátott gáz-halmazállapotú szennyező anyagok és légszennyező részecskék szintje szempontjából, a jóváhagyott gázmotor vagy gázmotorcsalád által kibocsátott gáz-halmazállapotú szennyező anyagok szintje szempontjából, valamint az élettartam és a fedélzeti diagnosztikai (OBD) rendszer szempontjából való jóváhagyása iránti kérelmet a jármű gyártójának vagy a gyártó jogszerűen meghatalmazott képviselőjének kell benyújtania.
3.3.2. A kérelemhez az alább felsorolt dokumentumokat kell mellékelni három példányban, és a következő részletadatokat kell megadni:
3.3.2.1. A járműtípus, és a motorhoz kapcsolódó járműrészek leírását, amely tartalmazza - amennyire idetartoznak - az irányelv II. mellékletében megadott részletadatokat és a járműbe épített motor, vagy ha azt érinti, a motorcsalád, mint önálló műszaki egység EK-típusbizonyítványának (VI. melléklet) egy másolatát, azzal a dokumentációval együtt, amelyet a 70/156/EGK irányelv 3. cikkének alkalmazása megkövetel.
3.3.3. A jármű vezetője számára a hibás működés előfordulásának jelzése érdekében a gyártó biztosítja az OBD rendszer által használt hibajelző (MI) leírását.
Az előírt reagens hiányának jelzésére használt kijelzőről és figyelmeztető üzemmódról a gyártó leírást biztosít a jármű vezetője számára.
3.4. Fedélzeti diagnosztikai rendszerek
3.4.1. A fedélzeti diagnosztikai (OBD) rendszerrel felszerelt motorok jóváhagyási kérelmét a II. melléklet 1. függelékének 9. szakaszában (az alapmotor leírása) és/vagy a II. melléklet 3. függelékének 6. szakaszában (a családon belül egy motortípus leírása) előírt információval kell ellátni, valamint a következőkkel:
3.4.1.1. Részletes írásbeli információ, amely teljes mértékben leírja az OBD rendszer funkcionális működési jellemzőit, beleértve a motor kibocsátáscsökkentő rendszere valamennyi olyan lényeges részének (érzékelők, indítók és összetevők) felsorolását is, amelyet az OBD rendszer figyel meg;
3.4.1.2. Szükség szerint a gyártó nyilatkozata azokról a paraméterekről, amelyeket a jelentős működési hiba megfigyelésének alapjául használnak, továbbá:
3.4.1.2.1. A gyártó megadja a műszaki szolgálat számára a kibocsátáscsökkentő rendszeren belüli olyan lehetséges hibák leírását, amelyek hatással lehetnek a kibocsátásra. Ez az információ a műszaki szolgálat és a járműgyártó közötti tárgyalástól és megállapodástól függ.
3.4.1.3. Szükség szerint az elektronikus motorvezérlő egység(ek) (EECU) és az erőátviteli rendszer vagy a jármű bármely más szabályozó egysége közötti kommunikációs felület (hardver és üzenetek) leírása, amennyiben a kicserélt információ hatással van a kibocsátáscsökkentő rendszer megfelelő működésére.
3.4.1.4. Szükség szerint más típusjóváhagyások másolatai a vonatkozó adatokkal, a jóváhagyások kiterjesztésének lehetővé tétele érdekében.
3.4.1.5. Szükség szerint a motorcsaládnak az e melléklet 8. szakaszában felsorolt adatai.
3.4.1.6. A gyártónak le kell írnia azon intézkedéseket, amelyeket azért hozott, hogy megakadályozza az EECU vagy a 3.4.1.3. szakaszban körülírt kommunikációs felület paramétereinek szándékos megváltoztatását vagy módosítását.
4. EK-TÍPUSJÓVÁHAGYÁS
4.1. Általános üzemanyagra vonatkozó EK-típusjóváhagyás megadása
Egy üzemanyag általános EK-típusjóváhagyását a következő követelmények teljesülése esetén adják meg:
4.1.1. Dízel üzemanyag esetén az alapmotor teljesíti ezen irányelv követelményeit a IV. mellékletben leírt referencia-üzemanyaggal.
4.1.2. Földgáz-motor esetében az alapmotorról ki kell mutatni, hogy bármilyen, kereskedelemben kapható üzemanyaghoz alkalmazkodni tud. Földgáz esetében általában kétféle üzemanyag létezik, magas fűtőértékű üzemanyag (H-gáz) és alacsony fűtőértékű üzemanyag (L-gáz), de mindkét tartományban erős szórással és a gázok jelentős mértékben különböznek egymástól Wobbe-indexszel kifejezett energiatartalmukban és λ-eltolási tényezőjükben (Sλ). A Wobbe-index és -eltolási tényező kiszámítására szolgáló képletek a 2.27. és 2.28. pontban találhatók. A 0,89 és 1,08 közötti λ-eltolási tényezőjű földgázokat (0,89 ≤ Sλ ≤ 1,08) a H-tartományba, míg az 1,08 és 1,19 közötti λ-eltolási tényezőjű földgázokat (1,08 ≤ Sλ ≤ 1,19) az L-tartományba tartozónak tekintik. A referencia-üzemanyagok összetétele Sλ lehetséges szélsőséges értékeit tükrözi.
Az alapmotornak ki kell elégítenie az irányelv követelményeit a IV. mellékletben meghatározott GR (1. üzemanyag) és G25 (2. üzemanyag) referencia-üzemanyagokkal anélkül, hogy a két vizsgálat között az üzemanyag változása miatt bármilyen utánállítást végeznének. Az üzemanyag-váltás után azonban egy ETC-cikluson át alkalmazkodási menetet lehet lefolytatni, mérés nélkül. A vizsgálat előtt az alapmotort be kell járatni a III. melléklet 2. függelékének 3. pontjában leírt eljárás alkalmazásával.
4.1.2.1. A gyártó kérésére a motort lehet egy harmadik üzemanyaggal (3. üzemanyag) bevizsgálni, ha a λ -eltolási tényező (Sλ) 0,89 (vagyis GR alsó értéke) és 1,19 (vagyis G25 felső értéke) között van, például ha a 3. üzemanyag kereskedelemben kapható üzemanyag. Ennek a vizsgálatnak az eredményei szolgálhatnak a gyártás megfelelősége kiértékelésének alapjául.
4.1.3. Olyan földgáz-üzemű motor esetében, amely önműködően alkalmazkodik egyfelől a H-gázok választékához, másfelől az L-gázok választékához, és amelynél egy kapcsolóval kell átváltani a H-tartomány és az L-tartomány között, az alapmotort az egyes tartományokra a IV. mellékletben meghatározott megfelelő referencia-üzemanyaggal vizsgálni kell a kapcsoló mindkét állásában. Az üzemanyag a H-gáz tartományban GR (1. üzemanyag) és G23 (3. üzemanyag), az L-gáz tartományban pedig G25 (1. üzemanyag) és G23 (2. üzemanyag). Az alapmotornak teljesítenie kell az irányelv követelményeit a kapcsoló mindkét állásában anélkül, hogy az adott kapcsolóállásban végzett két vizsgálat között az üzemanyag változása miatt bármilyen utánállítást végeznének. Az üzemanyag-váltás után azonban egy ETC-cikluson át alkalmazkodási menetet lehet lefolytatni, mérés nélkül. A vizsgálat előtt az alapmotort be kell járatni a III. melléklet 2. függelékének 3. pontjában leírt eljárás alkalmazásával.
4.1.3.1. A gyártó kérésére a motort lehet a G23 helyett egy harmadik üzemanyaggal (3. üzemanyag) bevizsgálni, ha a λ -eltolási tényező (Sλ) 0,89 (vagyis GR alsó értéke) és 1,19 (vagyis G25 felső értéke) között van, például ha a 3. üzemanyag kereskedelemben kapható üzemanyag. Ennek a vizsgálatnak az eredményei szolgálhatnak a gyártás megfelelőség kiértékelésének alapjául.
4.1.4. Földgázüzemű motorok esetén a szennyezőanyag-kibocsátási eredmények "r" viszonyszámát minden egyes szennyező anyagra az alábbiak szerint kell meghatározni:

vagy

és

4.1.5. PB-gáz esetében az alapmotorról ki kell mutatni, hogy bármilyen, kereskedelemben kapható üzemanyaghoz alkalmazkodni tud. PB-gáz esetében a C3/C4 összetétel változik. A referencia-üzemanyagok tükrözik ezeket az eltéréseket. Az alapmotornak ki kell elégítenie ezen irányelv követelményeit a IV. mellékletben meghatározott "A" és "B" referencia-üzemanyagokkal anélkül, hogy a két vizsgálat között az üzemanyag változása miatt bármilyen utánállítást végeznének. Az üzemanyag-váltás után azonban egy ETC-cikluson át alkalmazkodási menetet lehet lefolytatni, mérés nélkül. A vizsgálat előtt az alapmotort be kell járatni a III. melléklet 2. függelékének 3. pontjában leírt eljárás alkalmazásával.
4.1.5.1. A szennyezőanyag-kibocsátási eredmények "r" viszonyszámát az egyes szennyező anyagokra az alábbiak szerint kell meghatározni:

4.2. Üzemanyagok egy tartományára korlátozott EK-típusjóváhagyás megadása
Üzemanyagok egy tartományára korlátozott EK-típusjóváhagyást a következő követelmények teljesítése esetén adnak ki:
4.2.1. Kipufogógáz-kibocsátási jóváhagyás egy földgáz-üzemű motorra a gázoknak vagy a H, vagy az L üzemanyag-tartományával történő üzemelésre.
Az alapmotort a megfelelő tartományra a IV. mellékletben meghatározott megfelelő referencia-üzemanyaggal kell vizsgálni. A H-tartományba eső gázokra a két üzemanyag a GR (1. üzemanyag) és a G23 (3. üzemanyag), az L-tartományba eső gázokra pedig a G25 (2. üzemanyag) és a G23 (3. üzemanyag). Az alapmotornak ki kell elégítenie a szennyezőanyag-kibocsátási követelményeket anélkül, hogy a két vizsgálat között az üzemanyag változása miatt bármilyen utánállítást végeznének. Az üzemanyag-váltás után azonban egy ETC-cikluson át alkalmazkodási menetet lehet lefolytatni, mérés nélkül. A vizsgálat előtt az alapmotort be kell járatni a III. melléklet 2. függelékének 3. pontjában leírt eljárás alkalmazásával.
4.2.1.1. A gyártó kérésére a motort a G23 helyett egy harmadik üzemanyaggal (3. üzemanyag) is vizsgálni lehet, ha a λ-eltolási tényező (Sλ) 0, 89 (vagyis GR alsó értéke) és 1, 19 (vagyis G25 felső értéke) között van, például ha a 3. üzemanyag kereskedelemben kapható üzemanyag. Ennek a vizsgálatnak az eredményei szolgálhatnak a gyártás megfelelőség kiértékelésének alapjául
4.2.1.2. A szennyezőanyag-kibocsátási eredmények "r" viszonyszámát az egyes szennyező anyagokra az alábbiak szerint kell meghatározni:

vagy

és

4.2.1.3. A felhasználóhoz történő leszállításkor a motort el kell látni egy címkével (lásd az 5.1.5. pontot), amelyen fel kell tüntetni, hogy a motort milyen gáz-tartományra hagyták jóvá.
4.2.2. Kipufogógáz-kibocsátási jóváhagyás egy földgáz- vagy PB-gáz-üzemű motorra egy meghatározott összetételű gázzal történő üzemeltetésre.
4.2.2.1. Az alapmotornak ki kell elégítenie a szennyezőanyag-kibocsátásra vonatkozó követelményeket a IV. mellékletben meghatározott referencia-üzemanyagokkal, vagyis földgázmotor esetében a GR és G25, PB-gáz-motor esetében az "A" és "B" referencia-üzemanyagokkal. A vizsgálatok között szabad finombeállítást végezni az üzemanyag-ellátó rendszeren. A finombeállítás az üzemanyag-adatbázis újrakalibrálását jelenti anélkül, hogy akár az alapvető szabályozási stratégia, akár az adatbázis alapvető szerkezete megváltozna. Szükség esetén megengedhető az üzemanyag-áramlás mértékével közvetlen kapcsolatban álló elemek (például befecskendező fúvókák) kicserélése.
4.2.2.2. A gyártó kérésére a motor bevizsgálható a GR és G23, vagy a G25 és G23 referencia-üzemanyagokkal, amely esetben a típusjóváhagyás ennek megfelelően csak a gázok H-, illetve L-tartományára érvényes.
4.2.2.3. A felhasználóhoz történő leszállításkor a motort el kell látni egy címkével (lásd az 5.1.5. pontot), amelyen fel kell tüntetni, hogy a motort milyen üzemanyag-összetételre kalibrálták.
4.3. Egy motorcsalád egy tagjának szennyezőanyag-kibocsátási jóváhagyása
4.3.1. A 4.3.2. pontban említett eset kivételével az alapmotorra vonatkozó jóváhagyást minden további vizsgálat nélkül ki kell terjeszteni a motorcsalád minden tagjára, abba a tartományba tartozó minden üzemanyag-összetételre (a 4.2.2. pontban leírt motorok esetében), vagy arra az üzemanyag-tartományra (a 4.1. vagy 4.2. pontban leírt motorok esetében), amelyre az alapmotort jóváhagyták.
4.3.2. Másodlagos vizsgálati motor Abban az esetben, ha egy motorcsaládhoz tartozó motor vagy egy jármű e motor szempontjából történő típusjóváhagyásának kérésekor a technikai szolgálat úgy ítéli meg, hogy a kiválasztott alapmotor tekintetében a benyújtott kérelem nem képviseli teljes mértékben az I. melléklet 1. függelékének meghatározása szerinti motorcsaládot, a jóváhagyó hatóság egy alternatív, és ha szükséges, egy további referencia vizsgálati motort választhat ki és vizsgálhat meg.
4.4. A típusbizonyítvány
A 3.1.1., 3.2.2. és 3.3.3. pontban említett jóváhagyás esetén egy, a VI. mellékletben közölt mintának megfelelő bizonyítványt kell kiadni.
4.5. A gyártó kérésére az ezen irányelv alapján egy befejezett járműre adott típusjóváhagyás kiterjesztendő a 2 610 kg-nál kisebb referenciatömegű befejezetlen járművekre. A típusjóváhagyást ki kell terjeszteni, ha a gyártó igazolni tudja, hogy a befejezetlen járművekbe várhatóan beépítésre kerülő összes karosszériakombináció a jármű referenciatömegét 2 610 kg fölé növeli.
5. A MOTOROK JELÖLÉSEI
5.1. Egy műszaki egységként jóváhagyott motoron az alábbiakat kell feltüntetni:
5.1.1. a motor gyártójának védjegye vagy kereskedelmi neve;
5.1.2. a gyártó kereskedelmi leírása;
5.1.3. az EK-típus-jóváhagyási szám, előtte az EK-típusjóváhagyást megadó ország megkülönböztető betűje (betűi) vagy száma(i) ( 15 ).
5.1.4. Földgáz-üzemű motor esetében az EK-típus-jóváhagyási szám után az alábbi jelölések valamelyikét kell elhelyezni:
- H a H-gáztartományra jóváhagyott és kalibrált motor esetében,
- L az L-gáztartományra jóváhagyott és kalibrált motor esetében,
- HL a mind a H-, mind az L-gáztartományra jóváhagyott és kalibrált motor esetében,
- Ht olyan motor esetében, amelyet egy bizonyos összetételű, H-gáztartományba tartozó gázra hagytak jóvá és kalibráltak, és amely átalakítható egy másik H-gáztartományba tartozó adott gázra a motor üzemanyagellátó-rendszerének finomhangolása útján,
- Lt olyan motor esetében, amelyet egy bizonyos összetételű, L-gáztartományba tartozó gázra hagytak jóvá és kalibráltak, és amely átalakítható egy másik L-gáztartományba tartozó adott gázra a motor üzemanyagellátó-rendszerének finomhangolása útján,
- HLt olyan motor esetében, amelyet egy bizonyos összetételű, H- vagy L-gáztartományba tartozó gázra hagytak jóvá és kalibráltak, és amely átalakítható egy másik H- vagy L-gáztartományba tartozó adott gázra a motor üzemanyagellátó-rendszerének finomhangolása útján.
5.1.5. Címkék
Földgáz- vagy PB-gázüzemű, az üzemanyag-tartomány szempontjából korlátozott típusjóváhagyással rendelkező motoroknál az alábbi címkék alkalmazhatók:
5.1.5. 1 Tartalom
Az alábbi információkat kell megadni:
A 4.2.1.3. bekezdés szerinti esetben a címkén fel kell tüntetni:
"CSAK A H-TARTOMÁNYBA TARTOZÓ FÖLDGÁZZAL ÜZEMELTETHETŐ". "H" helyett "L"-et kell írni, ha ez a helyzet.
A 4.2.2.3. bekezdés szerinti esetben a címkén fel kell tüntetni:
"CSAK ... SPECIFIKÁCIÓJÚ FÖLDGÁZZAL ÜZEMELTETHETŐ" vagy "CSAK ... SPECIFIKÁCIÓJÚ PB-GÁZZAL ÜZEMELTETHETŐ" aszerint, hogy melyik a helyes. A IV. melléklet táblázatában (táblázataiban) szereplő minden alkalmazható információt meg kell adni a motor gyártója által előírt egyes összetevőkkel és határértékekkel együtt.
A betűknek és számoknak legalább 4 mm magasaknak kell lenniük.
Megjegyzés:
Ha egy ilyen címke helyhiány miatt nem helyezhető el, egyszerűsített kódokat kell alkalmazni. Ebben az esetben az összes fenti információt tartalmazó magyarázó listának könnyen hozzáférhetőnek kell lennie minden olyan személy számára, aki az üzemanyag-tartályt feltölti vagy karbantartást vagy, javítást végez a motoron és tartozékain, továbbá az érintett hatóságok számára. A magyarázó lista elhelyezéséről és tartalmáról a gyártónak és a jóváhagyó hatóságnak kell megállapodnia.
5.1.5.2. Tulajdonságok
A címkéknek a motor hasznos élettartama során épeknek kell maradniuk. A címkéknek világosan olvashatóknak, az azokon szereplő betűknek és számoknak eltávolíthatatlanoknak kell lenniük. Ezen felül a címkéket úgy kell felerősíteni, hogy rögzítésük a motor hasznos élettartama alatt kitartson, és ne lehessen a címkéket azok megsemmisítése vagy olvashatatlanná tétele nélkül eltávolítani.
5.1.5.3. Elhelyezés
A címkéket a motor olyan részéhez kell rögzíteni, amely a motor rendes üzemeléséhez szükséges, és szokásos esetben a motor élettartama során nem kell kicserélni. Ezen felül a címkéket úgy kell elhelyezni, hogy egy átlagos személy jól láthassa őket, miután a motort a működéséhez szükséges összes segédberendezéssel felszerelték.
5.2. Abban az esetben, ha egy járműtípus EK-típusjóváhagyását kérik a motor szempontjából, az 5.1. pontban meghatározott jelölést az üzemanyag-betöltőnyílás közelében is el kell helyezni.
5.3. Abban az esetben, ha egy jóváhagyott motorral felszerelt járműtípusnak az EK-típusjóváhagyását kérik, az 5.1.5. pontban meghatározott jelölést az üzemanyag-betöltőnyílás közelében is el kell helyezni.
6. ELŐÍRÁSOK ÉS VIZSGÁLATOK
6.1. Általános előírások
6.1.1. Kibocsátáscsökkentő berendezés
6.1.1.1. Azokat az alkatrészeket, amelyek hatással lehetnek a dízelmotorok és a gázmotorok gáz-halmazállapotú szennyezőanyag- és légszennyezőrészecske-kibocsátására, úgy kell megtervezni, legyártani, össze- és felszerelni, hogy a motor a szokásos üzemben megfeleljen az ezen irányelvben előírt követelményeknek.
6.1.2. Tilos hatástalanító stratégiát használni.
6.1.2.1. Tilos több-beállítású motort használni mindaddig, amíg a több-beállítású motorokra vonatkozóan ez az irányelv nem tartalmazza a szükséges, kellő biztonsággal alkalmazható rendelkezéseket ( 16 ).
6.1.3. Kibocsátáscsökkentési stratégia
6.1.3.1. Azt a szerkezeti elemet és kibocsátáscsökkentési stratégiát (ECS), amely hatással lehetet a dízelmotorok gáz-halmazállapotú szennyezőanyag- és légszennyezőrészecske-kibocsátására, illetve a gázmotorok gáz-halmazállapotú szennyezőanyag-kibocsátására, úgy kell megtervezni, legyártani, össze- és felszerelni, hogy a motor a szokásos üzemben megfeleljen az ezen irányelvben előírt követelményeknek. Az ECS az alapvető kibocsátáscsökkentési stratégiából (BECS) és általában egy vagy több kiegészítő kibocsátáscsökkentési stratégiából (AECS) áll.
6.1.4. Az alapvető kibocsátáscsökkentési stratégia követelményei
6.1.4.1. Az alapvető kibocsátáscsökkentési stratégiát (BECS) úgy kell megtervezni, hogy a motor a szokásos üzemben megfeleljen az ezen irányelvben előírt követelményeknek. A szokásos üzem nem korlátozódik a 6.1.5.4. szakaszban meghatározott használati követelményekre.
6.1.5. A kiegészítő kibocsátáscsökkentési stratégia követelményei
6.1.5.1. A motort vagy a járművet akkor szabad kiegészítő kibocsátáscsökkentési stratégiával (AECS) ellátni, ha az:
- kizárólag a 6.1.5.4. szakaszban meghatározott használati körülményeken kívül, a 6.1.5.5. szakaszban megállapított célok érdekében működik,
- vagy
- a 6.1.5.4. szakaszban meghatározott használati körülményeken belül kizárólag kivételesen, a 6.1.5.6. szakaszban megállapított célok érdekében és legfeljebb az említett célokhoz szükséges ideig lép működésbe.
6.1.5.2. Csak akkor engedélyezett az a kiegészítő kibocsátáscsökkentési stratégia (AECS), amely a 6.1.5.4. szakaszban meghatározott használati követelményeken belül működik, és amely az alkalmazandó kibocsátási vizsgálati ciklusok során szokásosan alkalmazotthoz képest másik vagy módosított kibocsátáscsökkentési stratégia (ECS) használatát eredményezi, ha a 6.1.7. szakasz követelményeinek megfelelve teljes mértékben bebizonyítják, hogy ez az intézkedés tartósan nem csökkenti a kibocsátáscsökkentő rendszer hatékonyságát. Minden egyéb esetben az ilyen stratégiát hatástalanító stratégiának kell tekinteni.
6.1.5.3. Csak akkor engedélyezett az a kiegészítő kibocsátáscsökkentési stratégia (AECS), amely a 6.1.5.4. szakaszban meghatározott használati követelményeken kívül működik, ha a 6.1.7. szakasz követelményeinek megfelelve teljes mértékben bebizonyítják, hogy ez az intézkedés a környezetvédelemre és más technikai szempontokra tekintettel az a minimális stratégia, amely a 6.1.5.6. szakasz céljai érdekében szükséges. Minden egyéb esetben az ilyen stratégiát hatástalanító stratégiának kell tekinteni.
6.1.5.4. A 6.1.5.1. szakasznak megfelelően a motor állandósult és átmeneti működése során a következő használati követelményeket kell alkalmazni:
- 1 000 métert nem meghaladó tengerszint feletti magasság (vagy azzal egyenértékű 90 kPa légnyomás),
- és
- 275 K és 303 K (2 °C és 30 °C) ( 17 ) ( 18 ) közötti környezeti hőmérséklet,
- és
- 343 K és 373 K (70 °C és 100 °C) közötti motorhűtőanyag-hőmérséklet.
6.1.5.5. Motor vagy jármű csak akkor látható el kiegészítő kibocsátáscsökkentési stratégiával (AECS), ha az AECS működését a vonatkozó típusvizsgálatba belefoglalták, és a 6.1.5.6. szakasz értelmében működésbe hozták.
6.1.5.6. Az AECS működésbe lép:
- kizárólag fedélzeti jelek révén a motorrendszer (beleértve a levegőkezelő eszköz védelmét) és/vagy a jármű károsodástól történő megóvása érdekében,
- vagy
- olyan célok érdekében, mint például az üzembiztonság, az kibocsátási alapüzemmódo vagy a szükségüzemmód,
- vagy
- olyan célok érdekében, mint például a túlzott kibocsátás megelőzése, a hidegindítás vagy a felmelegedés,
- vagy
- szükség szerint egyedi környezeti vagy üzemi körülmények között annak biztosítására, hogy valamely szabályozott szennyező anyag ellenőrzését a motornak megfelelően a többi szennyező anyagra vonatkozó kibocsátás határértékeken belül tartása érdekében mellőzzék. Az ilyen AECS összességében természetes jelenségek bekövetkezését ellensúlyozza oly módon, hogy eközben gondoskodik a kibocsátási összetevők elfogadható szintű szabályozásáról.
6.1.6. A nyomatékszabályozók követelményei
6.1.6.1. Nyomatékszabályozó akkor engedélyezhető, ha megfelel a 6.1.6.2. vagy a 6.5.5. szakasz követelményeinek. Minden más esetben a nyomatékszabályozót hatástalanító stratégiának kell tekinteni.
6.1.6.2. A motort vagy a járművet akkor szabad nyomatékszabályozóval ellátni, ha:
- a nyomatékszabályozó kizárólag fedélzeti jelek révén lép működésbe az erőátviteli rendszer vagy a járműszerkezet károsodástól történő megóvása érdekében és/vagy a jármű biztonsága, a jármű álló helyzete esetén a géphajtó csonk működésbe hozása vagy a deNOx-rendszer megfelelő működésének biztosítása érdekében,
- és
- a nyomatékszabályozó csak ideiglenesen működik,
- és
- a nyomatékszabályozó nem módosítja a kibocsátáscsökkentési stratégiát (ECS),
- és
- a géphajtó csonk vagy az erőátvitel megóvása esetén a nyomatékszabályozó a nyomatékot állandó, a motor fordulatszámától független értékre korlátozza, miközben a nyomaték egyetlen pillanatban sem haladja meg a teljes terheléshez tartozó nyomatékot,
- és
- ugyanígy működésbe lép a járműteljesítmény csökkentésére, hogy ösztönözze a vezetőt, az tegye meg a szükséges lépéseket a motorrendszeren belül a NOx szabályozására vonatkozó intézkedések megfelelő működésének biztosítása érdekében.
6.1.7. Az elektronikus kibocsátáscsökkentő rendszerekre vonatkozó különleges követelmények
6.1.7.1. Dokumentációs követelmények
A gyártó köteles olyan dokumentációcsomagot összeállítani, amely leírja a szerkezeti elemeket és a kibocsátáscsökkentési stratégiát (ECS), valamint a motorrendszer nyomatékszabályozóját és - függetlenül arról, hogy közvetlen vagy közvetett szabályozásról van-e szó - annak módját, ahogyan ezek szabályozzák kimeneti változóikat. A dokumentáció két részből áll:
a) a hivatalos dokumentációcsomagból, amelyet a műszaki szolgálat számára kell benyújtani a típus-jóváhagyási kérelemmel együtt, és amely tartalmazza az ECS és adott esetben a nyomatékszabályozó teljes leírását. Ez a dokumentáció rövid is lehet, azonban bizonyítékot kell szolgáltatnia arról, hogy valamennyi olyan kimeneti jel meghatározása megtörtént, amelyet a különböző egységek bemenő adatainak szabályozási tartományából előállított mátrix lehetővé tesz. Ezt az információt az e melléklet 3. szakaszában előírt dokumentációhoz kell csatolni;
b) a kiegészítő anyagból, amely bemutatja azokat a paramétereket, amelyeket az esetleges kiegészítő kibocsátáscsökkentési stratégiák (AECS) módosítanak, továbbá az AECS működésének peremfeltételeit. A kiegészítő anyag tartalmazza továbbá valamennyi üzemmódra a tüzelőanyag-rendszer szabályozásának logikáját, az időzítési stratégiákat és a "ki-be" kapcsolási pontokat. Tartalmazza továbbá a nyomatékszabályozó leírását e melléklet 6.5.5. szakasza szerint.
A kiegészítő anyagnak tartalmaznia kell továbbá az esetleges AECS alkalmazásának indoklását, és további anyagokat és vizsgálati adatokat a motorra vagy a járműre szerelt AECS-nek a kipufogógázok kibocsátására gyakorolt hatásáról. Az AECS használatának indoklása alapozható vizsgálati adatokra és/vagy megalapozott mérnöki számításra.
Ez a kiegészítő anyag szigorúan bizalmas, és kérelemre a jóváhagyó hatóság rendelkezésére kell bocsátani. A jóváhagyó hatóság ezt az anyagot bizalmasan kezeli.
6.1.8. Különös előírások a motoroknak a 6.2.1. szakasz táblázata A. sorának megfelelően történő típusjóváhagyására (szokásosan nem az ETC eljárással vizsgált motorok)
6.1.8.1. Annak eldöntésére, hogy valamely stratégia vagy intézkedés a 2. szakasz értelmében hatástalanító stratégiának tekintendő-e, a jóváhagyó hatóság és/vagy a műszaki szolgálat kiegészítésképpen előírhatja az ETC eljárás szerinti NOx-szűrővizsgálatot is, amely akár a típusvizsgálat, akár a gyártásmegfelelőség ellenőrzése kapcsán elvégezhető.
6.1.8.2. Annak eldöntése során, hogy valamely stratégia vagy intézkedés a 2. szakasz értelmében hatástalanító stratégiának tekintendő-e, az adott NOx-határértékre további 10 %-os tűrést kell alkalmazni.
6.1.9. A típusjóváhagyás kiterjesztésére vonatkozó átmeneti intézkedéseket a 2001/27/EK irányelv I. mellékletének 6.1.5. szakasza tartalmazza.
2006. november 8-ig a meglévő típus-jóváhagyási bizonyítvány száma érvényes marad. Kiterjesztés esetén kizárólag a kiterjesztés alapjául szolgáló jóváhagyás számának megjelölésére szolgáló sorozatszám fog a következőképpen változni:
Példa a Németország által kiállított, "A" kérelmezési adatnak megfelelő, negyedik jóváhagyás második kiterjesztésére:
e1*88/77*2001/27A*0004*02
6.1.10. Az elektronikus rendszerek biztonságára vonatkozó rendelkezések
6.1.10.1. A kibocsátáscsökkentő egységgel rendelkező járműnek rendelkeznie kell a módosításokat megakadályozó jellegzetességekkel. A gyártó akkor engedélyezheti a módosításokat, ha azok a jármű hibameghatározásához, szervizeléséhez, ellenőrzéséhez, átalakításához vagy javításához szükségesek. Az esetleges újraprogramozható számítógépes kód vagy működési paraméter legyen ellenálló a szándékos beavatkozással szemben, és nyújtson legalább olyan fokú védelmet, mint az ISO 15031-7 (SAE J2186) szabványban szereplő rendelkezések, amennyiben a biztonsági átviteli utasítást a 2005/78/EK irányelv IV. mellékletének 6. szakaszában meghatározott protokollok és diagnosztikai csatlakozó használatával végzik. Az esetleg alkalmazott kivehető kalibrációs memóriacsipet légmentesen zárt tartályba kell foglalni és ott kell tárolni, vagy elektronikus algoritmussal kell védeni oly módon, hogy különleges eszköz vagy eljárás használata nélkül ne lehessen kicserélni.
6.1.10.2. Gondoskodni kell arról, hogy a motor számítógépes kódolású működési paramétereit különleges eszköz vagy eljárás (például forrasztott vagy lezárt számítógép-alkatrészek vagy zárt (forrasztott) számítógép-kiegészítők) használata nélkül ne lehessen kicserélni.
6.1.10.3. A gyártóknak meg kell tenniük a megfelelő lépéseket a működésben lévő jármű maximális tüzelőanyag-ellátása beállításának védelmére.
6.1.10.4. A gyártó kérheti a jóváhagyó hatóságot, hogy mentesítse e követelmények egyike alól olyan járművek esetén, amelyek valószínűleg nem szorulnak védelemre. A mentesség elbírálásakor a jóváhagyó hatóság legalább, de nem kizárólag azt vizsgálja, hogy a teljesítménymódosító csipek az adott időpontban milyen mértékben állnak rendelkezésre, a jármű mennyire nagy teljesítményű, és mekkora mennyiségben tervezik értékesíteni.
6.1.10.5. A programozható számítógépes kódrendszert (például elektromosan törölhető, programozható, csak olvasható memóriát: EEPROM-ot) alkalmazó gyártóknak meg kell akadályozniuk a jogosulatlan átprogramozást. A gyártók kötelesek olyan fokozott beavatkozásvédelmi stratégiát és írásvédelmi szolgáltatásokat alkalmazni, amelyek egy, a gyártó által fenntartott távoli számítógéphez követelnek meg elektronikus hozzáférést. A hatóságok engedélyezhetik a beavatkozásvédelem egyenértékű szintjét nyújtó alternatív módszereket.
6.2. A gáz-halmazállapotú szennyező anyagok és légszennyező részecskék, valamint füst kibocsátására vonatkozó előírások
A 6.2.1. szakasz táblázatainak A. sora szerinti típusjóváhagyáshoz a szennyezőanyag-kibocsátást hagyományos dízelmotoroknál - beleértve azokat a motorokat is, amelyek elektronikus tüzelőanyag-befecskendező berendezéssel, kipufogógáz-visszakeringető rendszerrel (EGR) és/vagy oxidációs katalizátorokkal vannak felszerelve - az ESC- és ELR-vizsgálatokkal kell meghatározni. A korszerű kipufogógáz-utókezelő rendszerrel - ideértve az deNOx-katalizátorokat és/vagy a részecskecsapdákat is - felszerelt dízelmotorokat ezenfelül még az ETC-vizsgálattal is meg kell vizsgálni.
A 6.2.1. szakasz táblázatainak B1. vagy B2. sora vagy C. sora szerinti típus-jóváhagyási vizsgálathoz a szennyezőanyag-kibocsátást az ESC-, ELR- és ETC-vizsgálatokkal kell meghatározni.
Gázmotorokra a gáz-halmazállapotú szennyezőanyag-kibocsátást az ETC-vizsgálattal kell meghatározni.
Az ESC- és ELR-vizsgálati eljárás leírása a III. melléklet 1. függelékében, az ETC-vizsgálati eljárás leírása a III. melléklet 2. és 3. függelékében található.
Benzinmotorok esetében a 2005/78/EK irányelv VII. mellékletében előírt mérési eljárásokat kell alkalmazni.
Dízelmotorok esetében a 2005/78/EK irányelv VI. mellékletében előírt eljárásokat kell alkalmazni a füst opacitásának mérésére.
A vizsgálatra átadott motor gáz-halmazállapotú szennyezőanyag-kibocsátását és légszennyezőrészecske-kibocsátását, ha van ilyen, továbbá füstkibocsátását, ha van ilyen, a III. melléklet 4. függelékében leírt módszerekkel kell mérni. A gáz-halmazállapotú szennyező anyagokhoz ajánlott elemzési módszerek, az ajánlott részecske-mintavevő módszerek és az ajánlott füstmérési módszer leírása az V. mellékletben található.
A műszaki szolgálat más módszereket vagy elemző készülékeket is jóváhagyhat, ha úgy találja, hogy azok a kérdéses vizsgálati ciklus esetében egyenértékű eredményeket adnak. A rendszer egyenértékűségének megállapítását a szóban forgó módszer és az ezen irányelv egyik referenciamódszere közötti, 7 (vagy több) mintapárra kiterjedő korrelációs vizsgálatra kell alapozni. A részecskekibocsátásra vonatkozóan csak az ISO 16183 követelményeinek megfelelő teljes átáramlású hígítómódszer vagy részleges átáramlású hígítómódszer fogadható el a referencia-módszerrel egyenértékűnek. Az "eredmények" kifejezés a specifikus vizsgálati ciklus szennyezőanyag-kibocsátási értékeire utal. A korrelációs vizsgálatot ugyanabban a laboratóriumban, vizsgálókamrában, ugyanazon motoron kell elvégezni, lehetőleg egyidejűleg. A mintapárátlagok egyenértékűségét az e melléklet 4. függelékében leírt módon, azonos laboratóriumi, vizsgálókamra- és motorkörülmények között végzett mérések F- és t-próbája alapján kell meghatározni. A kimaradó értékeket az ISO 5725 nemzetközi szabvánnyal összhangban kell meghatározni, és ki kell őket zárni az adatbázisból. Ahhoz, hogy az irányelvbe új módszert lehessen felvenni, az egyenértékűség megállapítását az ISO 5725 szabványban leírt megismételhetőségi és reprodukálhatósági számításra kell alapozni.
6.2.1. Határértékek
A szén-monoxid, az összes szénhidrogén, a nitrogén-oxidok és a részecskék ESC-vizsgálattal meghatározott fajlagos tömege és a füst ELR-vizsgálattal meghatározott fényelnyelése nem haladhatja meg az 1. táblázatban megadott értékeket.
1. táblázat
Határértékek - ESC- és ELR-vizsgálat
Sor | Szén-monoxid tömege (CO) g/kWh | Szénhidrogének tömege (HC) g/kWh | Nitrogén-oxidok tömege (NOx) g/kWh | Részecskék tömege (PT) g/kWh | Füst m–1 | |
A (2000) | 2,1 | 0,66 | 5,0 | 0,10 | 0,13 (1) | 0,8 |
B 1 (2005) | 1,5 | 0,46 | 3,5 | 0,02 | 0,5 | |
B 2 (2008) | 1,5 | 0,46 | 2,0 | 0,02 | 0,5 | |
C (EEV) | 1,5 | 0,25 | 2,0 | 0,02 | 0,15 | |
(1) Hengerenként 0,75 dm3-nél kisebb lökettérfogatú és a névleges teljesitményhez tartozó, 3 000 min-1-nél magasabb névleges fordulatszámú motoroknál. |
Azon dízelmotoroknál, amelyeket ETC-vizsgálattal is vizsgálnak, és különösen a gázmotoroknál, a szén-monoxid, a nem-metán szénhidrogének, a metán (ahol van ilyen), a nitrogén-oxidok és a részecskék (ahol van ilyen) fajlagos tömege nem haladhatja meg a 2. táblázatban megadott értékeket.
2. táblázat
Határértékek - ETC-vizsgálatok
Sor | Szén-monoxid tömege (CO) g/kWh | Nem-metán szénhidrogének tömege (NMHC) g/kWh | Metán tömege (CH4) (1) g/kWh | Nitrogén-oxidok tömege (NOx) g/kWh | Részecskék tömege (PT) (2) g/kWh | |
A (2000) | 5,45 | 0,78 | 1,6 | 5,0 | 0,16 | 0,21 (3) |
B 1 (2005) | 4,0 | 0,55 | 1,1 | 3,5 | 0,03 | |
B 2 (2008) | 4,0 | 0,55 | 1,1 | 2,0 | 0,03 | |
C (EEV) | 3,0 | 0,40 | 0,65 | 2,0 | 0,02 | |
(1) Csak földgázüzemű motorokra. (2) Nem alkalmazható gázüzemű motorokra az A és a B1 és B2 fázisban. (3) Hengerenként 0,75 dm3-nél kisebb lökettérfogatú és 3 000 min–1-nél magasabb névleges teljesítményhez tartozó fordulatszámú motoroknál. |
6.2.2. Szénhidrogén-mérés dízelmotoroknál és gázüzemű motoroknál
6.2.2.1. A gyártó választhatja azt a megoldást, hogy az összes szénhidrogén (THC) tömegét mérjék az ETC-vizsgálat során a nem-metán szénhidrogének tömegének mérése helyett. Ebben az esetben az összes szénhidrogén tömegére vonatkozó határérték azonos azzal, ami a 2. táblázatban a nem-metán szénhidrogének tömegére van megadva.
6.2.3. Különleges követelmények dízelmotoroknál
6.2.3.1. A nitrogén-oxidok fajlagos tömege, amelyet az ESC-vizsgálat ellenőrzési tartományának véletlenszerűen kiválasztott ellenőrzési pontjain mértek, nem haladhatja meg 10 %-nál nagyobb mértékben a szomszédos vizsgálati üzemmódok alapján interpolált értékeket (lásd a III. melléklet 1. függelékének 4.6.2. és 4.6.3. pontját).
6.2.3.2. Az ELR-vizsgálat véletlenszerű vizsgálati fordulatszámánál mért füstérték nem haladhatja meg a két szomszédos vizsgálati fordulatszám legmagasabb füstértékét 20 %-nál nagyobb mértékben, vagy a határérték 5 %-ánál nagyobb mértékben, attól függően, hogy melyik a nagyobb.
6.3. Tartósság és romlási tényezők
6.3.1. Ezen irányelv érdekében a gyártó meghatároz olyan romlási tényezőket, amelyek annak kimutatására szolgálnak, hogy a motorcsalád vagy a motorutókezelőrendszer-család gáz- és részecskekibocsátása összhangban marad az ezen irányelv 3. cikkében meghatározott vonatkozó tartóssági időszak során az e melléklet 6.2.1. szakaszának táblázataiban meghatározott megfelelő kibocsátási határértékekkel.
6.3.2. A 2005/78/EK irányelv II. melléklete tartalmazza azokat az eljárásokat, amelyek révén kimutatható, hogy a vonatkozó tartóssági időszak során a motor vagy a motorutókezelőrendszer-család megfelel a megfelelő kibocsátási határértékeknek.
6.4. Fedélzeti diagnosztikai (OBD) rendszer
6.4.1. Az irányelv 4. cikke (1) és (2) bekezdésének megfelelően a dízelmotorokat és a dízelmotorral felszerelt járműveket a szennyezőanyag-kibocsátás szabályozása érdekében el kell látni a 2005/78/EK irányelv IV. mellékletében foglalt követelményeknek megfelelő fedélzeti diagnosztikai (OBD) rendszerrel.
Az irányelv 4. cikke (2) bekezdésének megfelelően a gázmotorokat és a gázmotorral felszerelt járműveket a szennyezőanyag-kibocsátás szabályozása érdekében el kell látni a 2005/78/EK irányelv IV. mellékletében foglalt követelményeknek megfelelő fedélzeti diagnosztikai (OBD) rendszerrel.
6.4.2. Kis tételű motorgyártás
Az e szakaszban megadott követelmények teljesítése helyett azok a motorgyártók, amelyek valamely OBD-motorcsaládba tartozó motortípusának világméretű éves gyártása
- kevesebb mint 500 darab, ezen irányelv követelményei alapján EK-típusjóváhagyást kaphatnak, amennyiben a motort csupán az áramkör folytonossága, az utókezelő berendezést pedig a jelentős működési hiba tekintetében figyelik meg,
- kevesebb mint 50 darab, ezen irányelv követelményei alapján EK-típusjóváhagyást kaphatnak, amennyiben a teljes kibocsátáscsökkentő rendszert (azaz a motort és az utókezelő berendezést) csak az áramkör folytonossága tekintetében figyelik meg.
A jóváhagyó hatóság köteles tájékozatni a Bizottságot az ezen rendelkezés értelmében adott típusjóváhagyások körülményéről.
6.5. Az NOx szabályozására szolgáló intézkedések helyes működését biztosító követelmények
6.5.1. Általános előírások
6.5.1.1. Ezt a szakaszt kell alkalmazni valamennyi sűrítéses gyújtású motorrendszerre, tekintet nélkül arra, milyen technológiával érik el a 6.2.1. szakasz táblázataiban megadott kibocsátási határértékeknek való megfelelést.
6.5.1.2. Időbeli hatály A 6.5.3., 6.5.4. és 6.5.5. szakasz követelményeit 2006. november 9-től kell alkalmazni az új típusjóváhagyásokra és 2007. október 1-jétől az új járművek nyilvántartásba vételére.
6.5.1.3. Az e szakasz hatálya alá tartozó motorrendszereket úgy kell megtervezni, legyártani és beszerelni, hogy a megadott követelmények teljesítésére a motor teljes élettartama alatt alkalmasak legyenek.
6.5.1.4. A II. mellékletben megadott módon a gyártó biztosítja azokat az információkat, amelyek az e szakasz alá tartozó motorrendszer funkcionális működési jellemzőit teljes mértékben leírják.
6.5.1.5. Reagenst igénylő motorrendszer esetén a gyártó a típus-jóváhagyási kérelemben köteles meghatározni az esetleges kipufogógáz-utókezelő berendezés által elégetett valamennyi reagens jellemzőjét, például típusát és koncentrációját, az üzemi hőmérsékleti feltételeket, a nemzetközi szabványokra történő hivatkozást stb.
6.5.1.6. A 6.1. szakaszban meghatározott követelményeknek megfelelően az e szakasz hatálya alá tartozó motorrendszerek legyenek képesek szennyezőanyagkibocsátás-szabályozó feladatukat ellátni valamennyi, a Közösség területén szokásosan előforduló üzemi feltétel mellett, különösen alacsony környezeti hőmérsékletek esetén.
6.5.1.7. A típusjóváhagyás céljából a gyártó köteles kimutatni a műszaki szolgálat számára, hogy a reagenst igénylő motorrendszerek esetleges ammóniakibocsátása az alkalmazandó kibocsátási vizsgálati ciklus alatt nem haladja meg a 25 ppm átlagértéket.
6.5.1.8. Reagenst igénylő motorrendszerek esetén a járműre felszerelt minden egyes reagenstartály tegye lehetővé vizsgálati minták vételezését a tartályban lévő folyadékból. A mintavételi pont legyen speciális szerszám vagy eszköz használata nélkül is könnyen hozzáférhető.
6.5.2. Karbantartási követelmények
6.5.2.1. A gyártó az új nagy teljesítményű járművek és az új nagy teljesítményű motorok tulajdonosait közvetlenül vagy követve köteles ellátni olyan írásbeli használati utasítással, amelyek közlik, hogy a jármű kibocsátáscsökkentő rendszerének nem megfelelő működése esetén a vezetőt a hibajelző (MI) tájékoztatja a problémáról, és a motor ennek következtében csökkentett teljesítménnyel működik.
6.5.2.2. A használati utasítás tartalmazza a jármű megfelelő használatának és karbantartásának követelményeit, szükség szerint beleértve az elégő reagensek használatát is.
6.5.2.3. A használati utasítást érthetően, nem szaknyelven és azon ország nyelvén kell elkészíteni, amelyben az új nagy teljesítményű járművet vagy az új nagy teljesítményű motort eladják vagy nyilvántartásba veszik.
6.5.2.4. A használati utasításban meg kell határozni, hogy az elégő reagenst a szokásos karbantartási időközönként a jármű üzembentartójának újra kell-e töltenie, és jelezni kell az új nagy teljesítményű jármű típusának megfelelő várható reagensfogyasztási mértéket.
6.5.2.5. A használati utasításban elő kell írni, hogy amennyiben van a felhasználandó reagens használatára és utántöltésére vonatkozó előírás, akkor azt kötelező követni a járműre nézve az adott járműre vagy motortípusa kiadott megfelelőségi igazolásnak való megfeleléshez.
6.5.2.6. A használati utasításban fel kell hívni a figyelmet arra, hogy bűncselekménynek minősülhet olyan járművet üzemeltetni, amely nem éget semmilyen reagenst annak ellenére, hogy az a szennyezőanyag-kibocsátás csökkentése érdekében elő van írva, és hogy ennek következtében érvénytelenné válhat a nyilvántartásba-vételi országban vagy más, a jármű használata szerinti országban kapott, a jármű vásárlására vagy üzemeltetésére vonatozó bármely kedvezmény.
6.5.3. A motorrendszerek NOx-kibocsátásának szabályozása
6.5.3.1. Az NOx-kibocsátás szabályozása szempontjából a motorrendszer helytelen működését (amely bekövetkezhet például valamely előírt reagens hiányának, a kipufogógáz-visszakeringető rendszerben (EGR) lévő gázáram nem megfelelő voltának vagy az EGR kiiktatásának köszönhetően) az NOx-szintnek a kipufogógáz-áramban elhelyezett érzékelők által történő megfigyelésével kell meghatározni.
6.5.3.2. Ha az NOx-szint legalább 1,5 g/kWh-val túllépi az I. melléklet 6.2.1. szakaszának I. táblázatában az adott esetre megadott határértéket, akkor a vezetőt az MI működésbe lépésével kell tájékoztatni, a 2005/78/EK irányelv IV. mellékletének 3.6.5. szakaszában foglaltak szerint.
6.5.3.3. Emellett a 2005/78/EK irányelv IV. melléklete 3.9.2. szakaszának megfelelően legalább 400 napig vagy a motor 9 600 órányi üzemének megfelelő időtartamon keresztül tárolni kell egy nem törölhető hibakódot, amely megadja, hogy az NOx miért lépte túl a 6.5.3.2. szakaszban meghatározott szinteket.
Az NOx-túllépés okait, ahol alkalmazható, legalább a reagenstartály kirülülése, reagens adagolásában bekövetkező fennakadás, elégtelen reagensmennyiség, túl alacsony reagensfelhasználás, nem megfelelő EGR gázáram, vagy az EGR kiiktatása esetén kell azonosítani. Minden más esetben a gyártó számára engedélyezett a "magas NOx-koncentráció - ismeretlen ok" nem törölhető hibakód alkalmazása.
6.5.3.4. Ha az NOx-szint meghaladja a 4. cikk (3) bekezdésében található táblázatban megadott OBD-küszöbértékeket, akkor egy nyomatékszabályozóval a 6.5.5. szakasz követelményei szerint oly módon kell csökkenteni a motorteljesítményt, hogy azt a jármű vezetője egyértelműen észlelje. Amíg a nyomatékszabályozó működik, a 6.5.3.2. szakasz követelményei értelmében a vezetőt folyamatosan figyelmeztetni kell, és a 6.5.3.3. szakasznak megfelelően nem törölhető hibakódot kell eltárolni.
6.5.3.5. Azon motorrendszerek esetén, amelyek az NOx-kibocsátás szabályozását kizárólag EGR alkalmazásával valósítják meg, a gyártó az NOx-szint meghatározására a 6.5.3.1. szakasz követelményeitől eltérő módszert is alkalmazhat. A típusjóváhagyás alkalmával a gyártó köteles kimutatni, hogy az NOx-szint meghatározásában a helyettesítő módszer a 6.5.3.1. szakasz követelményeihez képest ugyanolyan gyors és pontos, továbbá azonos módon előidézi a 6.5.3.2., 6.5.3.3. és 6.5.3.4. szakaszban említett követelményeket.
6.5.4. A reagensek szabályozása
6.5.4.1. Az e szakasz követelményeinek teljesítése érdekében reagenst használó járművek esetén a vezetőt a jármű műszerfalán e célból elhelyezett mechanikus vagy elektronikus kijelzővel tájékoztatni kell a jármű reagenstartályában érvényes reagensszintről. A kijelző adjon figyelmeztető jelzést, ha a reagens szintje:
- a tartály 10 %-ának vagy a gyártó választása alapján egy ennél magasabb százalékértéknek megfelelő szint alá csökken, vagy
- a rendelkezésre álló tüzelőanyag felhasználásával a gyártó előírása alapján megtehető távolsághoz tartozó szint alá csökken.
A reagensjelzőt az üzemanyagszint-jelző közelében kell elhelyezni.
6.5.4.2. A 2005/78/EK irányelv IV. melléklete 3.6.5. szakaszának követelményei értelmében a vezetőt tájékoztatni kell, ha a reagenstartály kiürül.
6.5.4.3. Amint a reagenstartály kiürül, a 6.5.4.2. szakasz követelményei mellett a 6.5.5. szakasz követelményeit is alkalmazni kell.
6.5.4.4. A 6.5.3. szakasz követelményeinek való megfelelés helyett a gyártó választhatja a 6.5.4.5-6.5.4.12. szakasznak való megfelelést is.
6.5.4.5. A motorrendszerek tegyék lehetővé annak meghatározását, hogy a járműben van-e olyan folyadék, amely megfelel a gyártó által meghatározott és az irányelv II. melléklete szerint leírt reagensjellemzőknek.
6.5.4.6. Ha a reagenstartályban levő folyadék nem felel meg a gyártó által meghatározott és az irányelv II. melléklete szerint leírt minimumkövetelményeknek, a 6.5.4.12. szakasz kiegészítő követelményeit kell alkalmazni.
6.5.4.7. A motorrendszereknek lehetővé kell tenniük a reagensfogyasztás meghatározását és a fogyasztási adatokhoz a fedélzeten kívülről történő hozzáférést.
6.5.4.8. A motorrendszer átlagos reagensfogyasztása és igényelt átlagos reagensfogyasztása legyen elérhető a 2005/78/EK irányelv IV. mellékletének 6.8.3. szakaszában hivatkozott szabványos diagnosztikai csatlakozó soros portján keresztül a motorműködés korábbi teljes 48 órás időszakára, vagy ha az hosszabb, a legalább 15 literes igényelt reagensfogyasztáshoz szükséges időszakra vonatkozóan.
6.5.4.9. A reagensfogyasztás figyelemmel kísérése érdekében a motoron belül legalább a következő paramétereket kell megfigyelni:
- a jármű reagenstartályában lévő reagens szintjét,
- a reagens áramlását vagy befecskendezését ott, ahol az műszakilag a lehető legközelebb megvalósítható a kipufogógáz-utókezelő berendezésbe történő befecskendezés pontjához képest.
6.5.4.10. A 6.5.4.8. szakaszban meghatározott időszak alatt a motorrendszer átlagos reagensfogyasztásában és átlagos igényelt reagensfogyasztásában bekövetkező bármely, 50 %-ot meghaladó eltérés esetén alkalmazni kell a 6.5.4.12. szakaszban meghatározott intézkedéseket.
6.5.4.11. A reagens adagolásában bekövetkező bármely fennakadás esetén a 6.5.4.12. szakaszban meghatározott intézkedéseket kell alkalmazni. Ez nem szükséges akkor, ha a fennakadást a motorvezérlő egység igényli azért, mert a motor adott üzemi körülményei között a motor szennyezőanyag-kibocsátása nem kívánja meg reagens adagolását; ennek feltétele azonban, hogy a gyártó előzetesen egyértelműen tájékoztatta a jóváhagyó hatóságot, hogy mely üzemi körülmények tekintendők ilyennek.
6.5.4.12. A 6.5.4.6., 6.5.4.10. vagy 6.5.4.11. szakaszban említett hibák érzékelése azonos módon és azonos sorrendben idézi elő a 6.5.3.2., 6.5.3.3. és 6.5.3.4. szakaszban említett követelményeket.
6.5.5. A kipufogógáz-utókezelő berendezésekbe történő beavatkozást meggátló intézkedések
6.5.5.1. Az e szakasz hatálya alá tartozó motorrendszereknek tartalmazniuk kell egy olyan nyomatékszabályozót, amely riasztja a vezetőt, ha a motorrendszer nem megfelelően működik vagy a járművet nem megfelelő módon üzemeltetik, és amely ezáltal ösztönzi az esetleges meghibásodás vagy meghibásodások gyors kijavítását.
6.5.5.2. A nyomatékszabályozó akkor lépjen működésbe, amikor a jármű a 6.5.3.4., 6.5.4.3., 6.5.4.6., 6.5.4.10. vagy 6.5.4.11. szakaszban meghatározott feltételek bekövetkezte után először kerül álló helyzetbe.
6.5.5.3. Amennyiben a nyomatékszabályozó működésbe lép, a motor nyomatéka semmilyen körülmények között sem haladhatja meg a következő állandó értéket:
- a motor maximális nyomatékának 60 %-át N3 > 16 tonna, M1 > 7,5 tonna, M3/III és M3/B > 7,5 tonna kategóriájú járművek esetén,
- a motor maximális nyomatékának 75 %-át N1, N2, N3 ≤ 16 tonna, 3,5 < M1 7,5 tonna, M2, M3/I, M3/II, M3/A és M3/B ≤ 7,5 tonna kategóriájú járművek esetén.
6.5.5.4. A dokumentációra és a nyomatékszabályozóra vonatkozó követelmények a 6.5.5.5-6.5.5.8. szakaszban találhatók.
6.5.5.5. A 6.1.7.1. szakasz b) pontjában meghatározott dokumentációs követelmények értelmében meg kell adni azt a részletes írásbeli információt, amely teljes mértékben leírja a nyomatékszabályozó funkcionális működési jellemzőit. A gyártónak különösen az ECU által a 6.5.6.5. szakasznak megfelelően az ETC eljárás szerinti fajlagos NOx-kibocsátásra (g/kWh-ban) vonatkozóan alkalmazott algoritmusokról kell információt nyújtaniuk.
6.5.5.6. A nyomatékszabályozót hatástalanítani kell, amikor a motor üresjáraton van, illetőleg ha a működésbe hozás körülményei megszűntek. A nyomatékszabályozót nem szabad automatikusan hatástalanítani anélkül, hogy működésbe lépésének indokait ne orvosolnák.
6.5.5.7. A nyomatékszabályozó hatástalanítását kapcsolóval vagy karbantartási eszközzel ne lehessen megvalósítani.
6.5.5.8. A nyomatékszabályzó nem alkalmazandó a fegyveres erők, a mentőalakulatok, a tűzoltóság és a mentők által használt motorokon és járműveken. A tartós hatástalanítást a motor vagy jármű gyártója végzi, és erre a megfelelő azonosítás érdekében a motorcsaládon belül speciális motortípust kell kijelölni.
6.5.6. A kibocsátáscsökkentést ellenőrző rendszer üzemeltetési feltételei
6.5.6.1. A kibocsátáscsökkentést ellenőrző rendszernek működőképesnek kell lennie:
- 266 K és 308 K (-7 oC és 35 oC) közötti környezeti hőmérséklet esetén,
- 1 600 m alatti tengerszint feletti magasság esetén,
- 343 K (70 oC) feletti motorhűtőfolyadék-hőmérséklet esetén.
Ez a szakasz nem vonatkozik arra az esetre, ha a reagensszintet a jármű reagenstartályában mérik, mert ebben az esetben az ellenőrzést a használati követelményektől függetlenül el kell végezni.
6.5.6.2. A kibocsátáscsökkentést ellenőrző rendszert szükségüzemmódban hatástalanítani lehet, ha az a 6.5.5.3. szakaszban a megfelelő jármű-kategóriára meghatározott nyomatékcsökkenést eredményezi.
6.5.6.3. Ha az állandó kibocsátási hibaüzemmód működésbe lép, a kibocsátáscsökkentést ellenőrző rendszernek továbbra is üzemben kell maradnia, és teljesítenie kell a 6.5. szakasz előírásait.
6.5.6.4. Az NOx szabályozására szolgáló intézkedések helytelen működését négy OBD-vizsgálati cikluson belül észlelni kell a 2005/78/EK irányelv IV. mellékletének 1. függeléke 6.1. szakaszában található meghatározásnak megfelelően.
6.5.6.5. Az ECU által az ETC eljárás szerinti fajlagos (g/kWh-ban megadott) NOx-kibocsátás tényleges NOx-koncentrációhoz viszonyítására alkalmazott algoritmusok nem tekintendők hatástalanító stratégiának.
6.5.6.6. Amennyiben a jóváhagyó hatóság által a 6.1.5. szakasz szerint jóváhagyott AECS működésbe lép, az AECS működése következtében fellépő NOx-növekedést a 6.5.3.2. szakaszban említett megfelelő NOxszintre kell alkalmazni. Minden ilyen esetben az AECS NOx-határértékre gyakorolt hatását a 6.5.5.5. szakaszban meghatározottak szerint kell bemutatni.
6.5.7. A kibocsátáscsökkentést ellenőrző rendszer meghibásodása
6.5.7.1. A kibocsátáscsökkentést ellenőrző rendszert folyamatosan ellenőrizni kell elektromos hibák és olyan érzékelők eltávolítása vagy hatástalanítása szempontjából, amelyek megakadályozzák a kibocsátásnövekedés 6.5.3.2. és 6.5.3.4. szakaszokban előírt észlelését.
A diagnosztikai képességet befolyásoló érzékelők többek között az NOx-koncentrációt közvetlenül mérő érzékelők, karbamid minőségérzékelők, valamint a reagens adagolását, a reagens szintjét, a reagens fogyasztását vagy az EGR-rátát figyelemmel kísérő érzékelők.
6.5.7.2. Ha megerősítést nyer a kibocsátáscsökkentést ellenőrző rendszer hibája, a vezetőt azonnal értesíteni kell a 2005/78/EK irányelv IV. melléklete 3.6.5. szakaszának megfelelő figyelmeztető jelzés bekapcsolásával.
6.5.7.3. Amennyiben a hibát a motor 50 üzemóráján belül nem orvosolják, a 6.5.5. szakasznak megfelelően be kell kapcsolni a nyomatékszabályzót.
Az első albekezdésben meghatározott időszak a 2. cikk (7) és (8) bekezdésében meghatározott időpontoktól kezdve 36 órára csökken.
6.5.7.4. Amennyiben a kibocsátáscsökkentést ellenőrző rendszer megállapította a hiba megszűnését, a hibához tartozó hibakódot/hibakódokat - a 6.5.7.5. szakaszban meghatározott eseteket kivéve - törölni lehet a rendszermemóriából, és a nyomatékszabályzót szükség szerint üzemen kívül lehet helyezni a 6.5.5.6. szakasznak megfelelően.
A kibocsátáscsökkentést ellenőrző rendszer meghibásodásával kapcsolatos hibakódot/hibakódokat semmilyen olvasóeszközzel nem lehet kitörölni a rendszermemóriából.
6.5.7.5. A kibocsátáscsökkentést ellenőrző rendszer elemeinek a 6.5.7.1. szakasz szerinti eltávolítása vagy üzemen kívül helyezése esetén a 2005/78/EK bizottsági irányelv IV. melléklete 3.9.2. szakaszának megfelelően legalább 400 napig vagy a motor 9 600 órányi üzemének megfelelő időtartamon keresztül tárolni kell egy nem törölhető hibakódot.
6.5.8. A kibocsátáscsökkentést ellenőrző rendszer működésének igazolása
6.5.8.1. A 3. szakasz szerinti típus-jóváhagyási kérelem részeként a gyártó motorerőmérőn végzett vizsgálatokkal köteles igazolni az e szakasz rendelkezéseinek teljesítését a 6.5.8.2-6.5.8.7. szakasznak megfelelően.
6.5.8.2. Egy motorcsalád vagy OBD motorcsalád e szakasznak történő megfelelését a kibocsátáscsökkentést ellenőrző rendszernek a család valamely tagján (alapmotor) történő vizsgálatával bizonyítható, feltéve hogy a gyártó a típusjóváhagyást végző hatóság számára bizonyítja, hogy a kibocsátáscsökkentést ellenőrző rendszerek a családon belül hasonlóak.
Ennek bizonyításához a típusjóváhagyást végző hatóság számára a rendszer különböző elemeit, pl. algoritmusok, funkcionális elemzések stb. lehet benyújtani.
Az alapmotort a gyártó választja ki a típusjóváhagyást végző hatósággal egyetértésben.
6.5.8.3. A kibocsátáscsökkentést ellenőrző rendszerek vizsgálata a következő három fázisból áll:
Kiválasztás:
A gyártó által biztosított, a helytelen működés eseteit felsoroló listából a hatóság kiválaszt egy, az NOx szabályozására vonatkozó intézkedések helytelen működésével vagy a kibocsátáscsökkentést ellenőrző rendszer hibájával kapcsolatos tételt.
Minősítés:
A helytelen működés hatásait az NOx-szint mérésével és az ETC-szinttel történő összehasonlításával ellenőrzik motorpróbapadon.
Igazolás:
A rendszer reakcióját (nyomatékcsökkentés, figyelmeztető jelzés stb.) járó motornál, négy OBD vizsgálati ciklus során kell igazolni.
6.5.8.3.1. A kiválasztási szakaszhoz a gyártónak biztosítania kell a típusjóváhagyást végző hatóság számára az NOx szabályozására vonatkozó intézkedések helytelen működésének, valamint a kibocsátáscsökkentést ellenőrző rendszer esetlegesen a nyomatékszabályozó vagy a figyelmeztető jelzés bekapcsolásához vezető hibáinak megállapítására vonatkozó megfigyelési stratégiákat.
A helytelen működés e körbe tartozó tipikus példái a reagenstartály kiürülése, a reagens adagolásában bekövetkező fennakadáshoz vezető helytelen működés, az elégtelen reagensmennyiség, a túl alacsony reagensfelhasználáshoz vezető helytelen működés, nem megfelelő EGR-gázáram vagy az EGR kiiktatása.
A típusjóváhagyást végző hatóságnak az NOx kibocsátását szabályozó rendszer helytelen működési módjai vagy a kibocsátáscsökkentést ellenőrző rendszer hibái közül legalább kettőt, legfeljebb hármat kell kiválasztania a listáról.
6.5.8.3.2. A minősítési szakaszhoz az NOx-kibocsátásokat az ETC vizsgálati ciklus alatt kell mérni a III. melléklet 2. függelékének rendelkezései szerint. Az ETC vizsgálat eredményeit kell felhasználni annak megállapításához, hogy az NOx kibocsátását szabályozó rendszer miként reagáljon az igazolási folyamat során (nyomatékcsökkentés és/vagy figyelmeztető jelzés). A hibát úgy kell szimulálni, hogy az NOx-szint ne haladja meg 1 g/kWh-nál nagyobb mértékben a 6.5.3.2. vagy 6.5.3.4. szakaszban meghatározott határértékeket.
Üres reagenstartály vagy a kibocsátáscsökkentést ellenőrző rendszerek meghibásodásának igazolása esetén nincs szükség kibocsátási minősítésre.
A nyomatékszabályozót a minősítési szakasz során hatástalanítani kell.
6.5.8.3.3. Az igazolási szakasz keretében a motort legfeljebb négy OBD vizsgálati ciklus során kell járatni.
A demonstrációs célból alkalmazottakon kívül nem jelenhet más hiba.
6.5.8.3.4. A 6.5.8.3.3. szakaszban leírt vizsgálati műveletsorozat megkezdése előtt a kibocsátáscsökkentést ellenőrző rendszert "hibamentes" állapotba kell hozni.
6.5.8.3.5. A kiválasztott NOx-szinttől függően a rendszernek a kimutatási műveletsor befejezése előtt tetszőleges időpontban figyelmeztető jelzést kell adnia, valamint szükség szerint működésbe kell hoznia a nyomatékszabályozót. A kimutatási műveletsort bármikor le lehet állítani, miután az NOx kibocsátását szabályozó rendszer megfelelően reagált.
6.5.8.4. Abban az esetben, ha a kibocsátáscsökkentést ellenőrző rendszer alapvetően az NOx szintjének a kipufogógáz-áram útjába helyezett érzékelőkkel történő meghatározásán alapul, a gyártó a megfelelőség meghatározásához a rendszer bizonyos funkcióinak közvetlen ellenőrzését is választhatja (pl. adagolás megszakítása, EGR-szelep lezárása). Ebben az esetben a rendszer kiválasztott funkcióit kell igazolni.
6.5.8.5. A nyomatékszabályozó által okozott, a 6.5.5.3. szakaszban előírt szintű nyomatékcsökkentést a motor teljesítményének általános, a 80/1269/EGK irányelv szerinti jóváhagyásával együtt kell jóváhagyni. Az igazolási folyamat során a gyártónak igazolnia kell a jóváhagyó hatóság számára a megfelelő nyomatékszabályzó beépítését a motor ECU-egységébe. Az igazolási eljárás során nincs szükség külön nyomatékmérésre.
6.5.8.6. A 6.5.8.3.3-6.5.8.3.5. szakaszban megadott követelmények teljesítése helyett a kibocsátáscsökkentést ellenőrző rendszer és a nyomatékszabályozó működésének igazolását egy jármű vizsgálatával is el lehet végezni. A járművet az NOx kibocsátását szabályozó rendszer kiválasztott helytelen működési módjaival vagy a kibocsátáscsökkentést ellenőrző rendszer kiválasztott hibáival közúton vagy tesztpályán kell vezetni annak igazolására, hogy a figyelmeztető jelzés megjelenése és a nyomatékszabályozó működésbe lépése a 6.5. szakasz, különösen a 6.5.5.2. és 6.5.5.3. szakasz követelményeinek megfelelően megtörténik.
6.5.8.7. Amennyiben a nem törölhető hibakódot a számítógép memóriájában kell tárolni a 6.5. szakasz követelményeinek teljesítése érdekében, az alábbi három feltételnek kell teljesülnie az igazolási folyamat végéig:
- az OBD olvasóeszközzel megerősíthető, hogy az OBD számítógép memóriája tartalmazza a 6.5.3.3. szakaszban leírt követelményeknek megfelelő nem törölhető hibakódot, és a jóváhagyó hatóság számára hitelt érdemlően igazolható, hogy az olvasóeszköz a hibakódot nem tudja kitörölni, és
- a 2005/78/EK irányelv IV. mellékletének 3.9.2. szakaszában említett nem törölhető számláló leolvasásával megerősíthető a kimutatási műveletsor során a bekapcsolt figyelmeztető jelzéssel töltött idő, és a típusjóváhagyó hatóság számára hitelt érdemlően kimutatható, hogy az olvasóeszköz a hibakódot nem tudja kitörölni, és
- a jóváhagyó hatóság jóváhagyta a terveket, amelyek igazolják, hogy a rendszer a 2005/78/EK irányelv IV. melléklete 3.9.2. szakaszának megfelelően legalább 400 napig vagy a motor 9 600 órányi üzemének megfelelő időtartamon keresztül tárolja a nem törölhető információt.
7. BEÉPÍTÉS A JÁRMŰBE
7.1. A motor beépítésének a járműbe a motor típusjóváhagyása tekintetében meg kell felelnie az alábbi jellemzőknek:
7.1.1. a szívási vákuum nem lehet nagyobb a jóváhagyott motorra a VI. mellékletben megadottnál;
7.1.2. a kipufogó ellennyomás nem lehet nagyobb a jóváhagyott motorra a VI. mellékletben megadottnál;
7.1.3. a kipufogórendszer térfogata nem térhet el több mint 40 %-kal a jóváhagyott motorra a VI. mellékletben megadottól;
7.1.4. a motor üzemeltetéséhez szükséges segédberendezések teljesítményfelvétele nem lehet nagyobb a jóváhagyott motorra a VI. mellékletben megadottnál.
8. MOTORCSALÁD
8.1. A motorcsaládot meghatározó paraméterek
A motorcsalád a gyártó által megadottak szerint feleljen meg az ISO 16185 rendelkezéseinek.
8.2. Az alapmotor kiválasztása
8.2.1. Dízelmotorok
A család alapmotorját azon elsődleges kritérium alapján kell kiválasztani, hogy melyik motornál a legnagyobb a löketenkénti üzemanyag-szállítás a gyártó által megadott legnagyobb nyomatékhoz tartozó fordulatszámnál. Ha egynél több motor felel meg ennek az elsődleges feltételnek, az alapmotort azon másodlagos kritérium alapján kell kiválasztani, hogy melyik motornál a legnagyobb a löketenkénti üzemanyag-szállítás a névleges fordulatszámnál. Bizonyos esetekben a jóváhagyó hatóság úgy ítélheti meg, hogy a család legrosszabb szennyezőanyag-kibocsátási értékét egy második motor vizsgálata jellemezheti a legjobban. Így a jóváhagyó hatóság egy második motort is kiválaszthat a vizsgálathoz olyan tulajdonságok alapján, amelyekből arra lehet következtetni, hogy a család motorjai közül ennek lehet a legnagyobb a szennyezőanyag-kibocsátása.
Ha az egy családba tartozó motorok olyan változó tulajdonságokkal is rendelkeznek, amelyekről feltételezhető, hogy hatással vannak a szennyezőanyag-kibocsátásra, ezeket a tulajdonságokat is meg kell állapítani, és figyelembe kell venni az alapmotor kiválasztásánál.
8.2.2. Gázmotorok
A család alapmotorját azon elsődleges kritérium alapján kell kiválasztani, hogy melyik motornak a legnagyobb a hengertérfogata. Ha egynél több motor felel meg ennek az elsődleges feltételnek, az alapmotort egy másodlagos kritérium alapján kell kiválasztani, az alábbi sorrendben:
- a legnagyobb löketenkénti üzemanyag-szállítás a gyártó által megadott legnagyobb teljesítményhez tartozó fordulatszámnál,
- a legnagyobb előgyújtás,
- a legkisebb mértékű kipufogógáz-visszakeringetés,
- levegőszivattyú hiánya vagy a legkisebb tényleges levegőszállítású szivattyú.
Bizonyos esetekben a jóváhagyó hatóság úgy ítélheti meg, hogy a család legrosszabb szennyezőanyag-kibocsátás értékét egy második motor vizsgálata jellemezheti a legjobban. Így a jóváhagyó hatóság egy második motort is kiválaszthat a vizsgálathoz olyan tulajdonságok alapján, amelyekből arra lehet következtetni, hogy a család motorjai közül ennek lehet a legnagyobb a szennyezőanyag-kibocsátása.
8.3. Az OBD-motorcsaládot meghatározó paraméterek
Az OBD-motorcsaládot olyan alapvető tervezési paraméterekkel lehet meghatározni, amelyek a motorcsaládba tartozó motorrendszerek tekintetében közösek.
Annak érdekében, hogy a motorrendszerek ugyanazon OBD-motorcsaládba tartozónak legyenek tekinthetők, a következő alapvető tervezési paramétereknek kell közösnek lennie:
- az OBD folyamatos ellenőrzésének módszerei,
- a hibás működés kimutatásának módszerei,
hacsak a gyártó a vonatkozó műszaki demonstrációs módszerrel vagy más alkalmas eljárással nem mutatta ki, hogy ezek a módszerek egyenértékűek.
Megjegyzés: azok a motorok, amelyek nem tartoznak ugyanazon motorcsaládba, ennek ellenére tartozhatnak egyazon OBD-motorcsaládba, amennyiben teljesülnek az említett követelmények.
9. A GYÁRTÁS MEGFELELŐSÉGE
9.1. A gyártás megfelelőségét biztosító intézkedéseket a 70/156/EGK irányelv 10. cikkének megfelelően kell megtenni. A gyártás megfelelőségének ellenőrzése az irányelv VI. mellékletében meghatározott típusbizonyítványokban szereplő leírás alapján történik. Az 1., 2. vagy 3. függelék alkalmazásában a gyártásmegfelelőség ellenőrzésének tárgyát képező motorok mért gáz-halmazállapotú szennyezőanyag-kibocsátását és légszennyezőrészecske-kibocsátását ki kell igazítani az adott motorra a VI. melléklet függelékének 1.5. szakaszában előírt megfelelő romlási tényezők alkalmazásával.
Ha az illetékes hatóságok nincsenek megelégedve a gyártó ellenőrzési eljárásával, a 70/156/EGK irányelv X. mellékletének 2.4.2. és 2.4.3. szakaszát kell alkalmazni.
9.1.1. Amennyiben mérni kell a szennyezőanyag-kibocsátást, és egy motor típusjóváhagyásának egy vagy több kiterjesztése van, a vizsgálatokat a szóban forgó kiterjesztésre vonatkozó információs csomagban leírt motoron kell elvégezni.
9.1.1.1. Egy szennyezőanyag-vizsgálatnak alávetett motor megfelelősége:
Miután a motort átadták a hatóságoknak, a gyártó többé semmiféle beállítást sem végezhet a kiválasztott motorokon.
9.1.1.1.1. Három motort kell véletlenszerűen kiválasztani a sorozatból. Azokat a motorokat, amelyekre a 6.2.1. pont táblázatainak A sora szerinti típusjóváhagyás céljából csak az ESC- és ELR-vizsgálatot vagy csak az ETC-vizsgálatot kell alkalmazni, ezeknek az alkalmazandó vizsgálatoknak kell alávetni a gyártás megfelelőségének ellenőrzéséhez. A hatóság egyetértésével minden más, a 6.2.1. pont táblázatainak A, B1 vagy B2 vagy C sora szerint típusjóváhagyást kapott motort vagy az ESC- és ELR-ciklussal, vagy pedig az ETC-ciklussal kell vizsgálni a gyártás megfelelőségének ellenőrzéséhez. A határértékek e melléklet 6.2.1. pontjában lettek megadva.
9.1.1.1.2. A vizsgálatokat e melléklet 1. függeléke szerint kell elvégezni akkor, ha az illetékes hatóság meg van elégedve a gyártó által a gépjárművekre és pótkocsijaikra vonatkozó 70/156/EGK irányelv X. melléklete szerint megadott gyártási szórással.
A vizsgálatokat e melléklet 2. függeléke szerint kell elvégezni akkor, ha az illetékes hatóság nincs megelégedve a gyártó által a gépjárművekre és pótkocsijaikra vonatkozó 70/156/EGK irányelv X. melléklete szerint megadott gyártási szórással.
A gyártó kérésére a vizsgálatokat e melléklet 3. függeléke szerint lehet elvégezni.
9.1.1.1.3. Egy motor mintavételes vizsgálata alapján egy sorozat gyártását megfelelőnek kell tekinteni, ha a vonatkozó függelékben alkalmazott vizsgálati kritériumok alapján az összes szennyező anyaggal kapcsolatban "megfelelő" döntés született, és nem megfelelőnek kell tekinteni, ha egy szennyező anyaggal kapcsolatban elutasítási döntés született.
Ha egy szennyező anyagra nézve "megfelelő" döntés született, ezt a döntést a más szennyező anyagokkal kapcsolatos döntés érdekében végzett további vizsgálatok eredményeként nem lehet megváltoztatni.
Ha nem született elfogadási döntés minden szennyező anyagra és nem született elutasítási döntés egy szennyező anyagra sem, a vizsgálatot egy másik motoron kell elvégezni (lásd a 2. ábrát).
Ha nem született döntés, a gyártó bármikor elhatározhatja a vizsgálat leállítását. Ebben az esetben elutasítási döntést kell rögzíteni.
9.1.1.2. DA vizsgálatokat újonnan gyártott motorokon kell elvégezni. A gázüzemű motorokat a III. melléklet 2. függelékének 3. bekezdésében meghatározott módszer szerint be kell járatni.
9.1.1.2.1. A gyártó kérésére azonban a vizsgálatokat olyan dízel- vagy gázmotorokon lehet elvégezni, amelyek már többet jártak a 9.1.1.2. pontban említett időnél, de maximum 100 órát. Ebben az esetben a bejáratási műveletet a gyártó végzi el, akinek vállalnia kell, hogy semmiféle beállítást sem végez ezeken a motorokon.
9.1.1.2.2. Ha a gyártó kéri, hogy a 9.1.1.2.1. pont szerint elvégezhesse a bejáratási műveletet, ez végrehajtható:
- minden vizsgálandó motoron, vagy
- az első vizsgálandó motoron, egy változási együttható meghatározásával az alábbiak szerint:
-
- az első vizsgálandó motoron megmérik a szennyezőanyag-kibocsátást nulla és "x" óra elteltével,
- kiszámítják a szennyezőanyag-kibocsátás változási együtthatóját minden egyes szennyező anyagra a nulla és "x" óra között:
-
kibocsátás "x" óra/Kibocsátás nulla óra
ez egynél kevesebb lehet.
A következő motorokat nem kell bejáratásnak alávetni, de a nulla órához tartozó szennyezőanyag-kibocsátásukat módosítani kell a változási együtthatóval.
Ebben az esetben az alkalmazott értékek:
- az első motor "x" óránál mért értékei,
- a többi motor nulla óránál mért értékei, megszorozva a változási együtthatóval.
9.1.1.2.3. A dízelmotoroknál és a PB-gázüzemű motoroknál ezeket a vizsgálatokat kereskedelemben kapható üzemanyagokkal lehet elvégezni. A gyártó kérésére azonban a IV. mellékletben leírt referencia-üzemanyagok használhatók. Az e melléklet 4. pontjában leírt vizsgálatokat minden gázmotornál legalább két referencia-üzemanyaggal kell elvégezni.
9.1.1.2.4. Földgázüzemű motoroknál valamennyi vizsgálat kereskedelemben kapható üzemanyaggal végezhető a következő módon:
- H jelű motoroknál a H-tartományba tartozó kereskedelemben kapható üzemanyaggal (0,89 ≤ Sλ ≤ 1,00),
- L jelű motoroknál az L-tartományba tartozó kereskedelemben kapható üzemanyaggal; (1,00 ≤ Sλ ≤ 1,19),
- HL jelű motoroknál a λ-eltolási tényező szélső értékei közé eső, kereskedelemben kapható üzemanyaggal (0,89 ≤ Sλ ≤ 1,19).
A gyártó kérésére használhatók a IV. mellékletben leírt referencia üzemanyagok. Ez a e melléklet 4. pontjában leírt vizsgálatokat vonja maga után.
9.1.1.2.5. Ha kereskedelemben kapható üzemanyagot használva vita támad a gázüzemű motorok meg nem felelése következtében, a vizsgálatokat azzal a referencia-üzemanyaggal kell elvégezni, amellyel az alapmotort vizsgálták, vagy egy, a 4.1.3.1. és 4.2.1.1. bekezdés szerint megengedett 3. üzemanyaggal, amellyel az alapmotort vizsgálhatták volna. Ekkor az eredményt számítással kell módosítani, a 4.1.4., 4.1.5.1. és 4.2.1.2. pontban leírt megfelelő "r", "ra" vagy "rb" tényező(k) alkalmazásával. Ha az r, ra vagy rb kisebb egynél, nem kell korrekciót végezni. A mért és a számított eredményeknek azt kell igazolniuk, hogy a motor minden vonatkozó üzemanyaggal (1., 2. és, ha alkalmazható, 3. üzemanyag földgázüzemű motorok esetén és A és B üzemanyag PB-gáz-üzemű motorok esetén) megfelel a határértékeknek.
9.1.1.2.6. Az egy bizonyos összetételű üzemanyaggal való működésre tervezett gázmotor gyártás-megfelelőségi vizsgálatait azzal az üzemanyaggal kell elvégezni, amelyre a motort beállították

2. ábra
A gyártás-megfelelőség vizsgálatának folyamatábrája
9.1.2. Fedélzeti diagnosztika (OBD)
9.1.2.1. Az OBD rendszer gyártásmegfelelőségének ellenőrzése során a következők szerint kell eljárni.
9.1.2.2. Ha a jóváhagyó hatóság úgy határoz, hogy a gyártás minősége nem tűnik kielégítőnek, véletlenszerűen kivesznek egy motort a sorozatból, és a 2005/78/EK irányelv IV. mellékletének 1. függelékében leírt vizsgálatok alá vetik. A vizsgálatokat olyan motoron is el lehet végezni, amelyet legfeljebb 100 órán keresztül bejárattak.
9.1.2.3. A gyártást megfelelőnek kell tekinteni, ha ez a motor megfelel a 2005/78/EK irányelv IV. mellékletének 1. függelékében leírt vizsgálatok követelményeinek.
9.1.2.4. Ha a sorozatból kivett motor nem elégíti ki a 9.1.2.2. szakasz követelményeit, a sorozatból egy további, négy motorból álló véletlenszerű mintát vesznek, és azt a 2005/78/EK irányelv IV. mellékletének 1. függelékében leírt vizsgálatok alá vetik. A vizsgálatokat olyan motorokon is el lehet végezni, amelyeket legfeljebb 100 órán keresztül bejárattak.
9.1.2.5. A gyártást megfelelőnek kell tekinteni, ha a további négy motort tartalmazó mintából legalább három motor megfelel a 2005/78/EK irányelv IV. mellékletének 1. függelékében leírt vizsgálatok követelményeinek.
10. Az üzemben lévő járművek/Motorok MEGFELELŐSÉGE
10.1. Ezen irányelv alkalmazásában az üzemben lévő járművek/motorok megfelelőségét a járműbe szerelt motor élettartama során rendszeresen ellenőrizni kell.
10.2. A szennyezőanyag-kibocsátásra kiadott típusjóváhagyások körében helyénvaló olyan kiegészítő intézkedéseket megtenni, amelyek révén ellenőrizhető a járműbe szerelt motor élettartama során, a szokásos üzemi feltételek között a kibocsátáscsökkentő eszközök alkalmassága.
10.3. Az üzemben lévő járművek/motorok megfelelősége tekintetében a 2005/78/EK irányelv IV. mellékletében megadott eljárásokat kell követni.
1. függelék
A GYÁRTÁS MEGFELELŐSÉGÉNEK VIZSGÁLATI ELJÁRÁSA, HA A SZÓRÁS KIELÉGÍTŐ
1. Ez a függelék a gyártás szennyezőanyag-kibocsátás szempontjából tekintett megfelelőségének igazolására szolgáló eljárást írja le arra az esetre, ha a gyártó által megadott gyártási szórás kielégítő.
2. Legalább három motorból álló mintanagyság mellett a mintavételi eljárás úgy van meghatározva, hogy annak valószínűsége, hogy a tétel átmenjen a próbán 40 %-nyi hibás motor mellett, 0,95 (a gyártó kockázata = 5 %), míg annak valószínűsége, hogy a tételt elfogadják 65 %-nyi hibás motor mellett, 0,10 (a fogyasztó kockázata = 10 %).
3. Az I. melléklet 6.2.1. szakaszában megadott valamennyi szennyező anyagra a következő eljárást kell alkalmazni (lásd a 2. ábrát):
Legyen:
L = a szennyező anyag határértékének természetes logaritmusa;
xi = a minta i-edik motorján mért érték természetes logaritmusa (a vonatkozó romlási tényező alkalmazása után);
S = a gyártási szórás becsült értéke (a mérési eredmények természetes logaritmusának képzése után);
N = az aktuális mintadarabszám.
4. A határértékre vonatkoztatott szórások összegét minden mintára az alábbi képlettel kell kiszámítani:

5. Ekkor:
- ha a vizsgálati statisztika eredménye nagyobb, mint a mintanagyságra a 3. táblázatban megadott "megfelelő" küszöbérték, a szennyező anyagra "megfelelő" döntés születik,
- ha a vizsgálati statisztika eredménye kisebb, mint a mintanagyságra a 3. táblázatban megadott elutasítási küszöbérték, a szennyező anyagra elutasítási döntés születik,
- egyéb esetben egy további járművet kell megvizsgálni az I. melléklet 9.1.1.1. pontja szerint, és a számítási eljárást az egy további elemmel megnövelt mintára kell alkalmazni.
3. táblázat
Az 1. függelék mintavételi eljárásának elfogadási és elutasítási küszöbértékei
Minta legkisebb nagysága: 3
Vizsgált motorok összes száma (mintanagyság) | Elfogadási küszöbérték An | Elutasítási küszöbérték Bn |
3 | 3,327 | – 4,724 |
4 | 3,261 | – 4,790 |
5 | 3,195 | – 4,856 |
6 | 3,129 | – 4,922 |
7 | 3,063 | – 4,988 |
8 | 2,997 | – 5,054 |
9 | 2,931 | – 5,120 |
10 | 2,865 | – 5,185 |
11 | 2,799 | – 5,251 |
12 | 2,733 | – 5,317 |
13 | 2,667 | – 5,383 |
14 | 2,601 | – 5,449 |
15 | 2,535 | – 5,515 |
16 | 2,469 | – 5,581 |
17 | 2,403 | – 5,647 |
18 | 2,337 | – 5,713 |
19 | 2,271 | – 5,779 |
20 | 2,205 | – 5,845 |
21 | 2,139 | – 5,911 |
22 | 2,073 | – 5,977 |
23 | 2,007 | – 6,043 |
24 | 1,941 | – 6,109 |
25 | 1,875 | – 6,175 |
26 | 1,809 | – 6,241 |
27 | 1,743 | – 6,307 |
28 | 1,677 | – 6,373 |
29 | 1,611 | – 6,439 |
30 | 1,545 | – 6,505 |
31 | 1,479 | – 6,571 |
32 | – 2,112 | – 2,112 |
2. függelék
A GYÁRTÁSMEGFELELŐSÉG VIZSGÁLATÁNAK ELJÁRÁSA, HA A SZÓRÁS NEM KIELÉGÍTŐ VAGY NEM ISMERT
1. Ez a függelék a gyártás szennyezőanyag-kibocsátás szempontjából tekintett megfelelőségének igazolására szolgáló eljárást írja le arra az esetre, ha a gyártó által megadott gyártási szórás nem kielégítő vagy nem áll rendelkezésre.
2. Legalább három motorból álló mintanagyság mellett a mintavételi eljárás úgy van meghatározva, hogy annak valószínűsége, hogy a tétel átmenjen a próbán 40 %-nyi hibás motor mellett, 0,95 (a gyártó kockázata = 5 %), míg annak valószínűsége, hogy a tételt elfogadják 65 %-nyi hibás motor mellett, 0,10 (a fogyasztó kockázata = 10 %).
3. A vonatkozó romlási tényező alkalmazása után a szennyező anyagokra az I. melléklet 6.2.1. szakaszában megadott értékeket lognormális eloszlásúnak kell tekinteni, és természetes logaritmusukat képezve transzformálni kell őket. Jelölje m0 és m a legkisebb, illetve a legnagyobb mintaszámot (m0 = 3 és m = 32), és jelölje n az aktuális mintaszámot.
4. Ha egy sorozatban mért értékek természetes logaritmusai (a vonatkozó romlási tényező alkalmazása után) x1, x2, ..., xi és L a szennyező anyag határértékének természetes logaritmusa, akkor meg kell határozni az alábbiakat:

és


5. A 4. táblázatban láthatók az elfogadási (An) és az elutasítási (Bn) küszöbértékek az érvényes mintanagyság függvényében. A vizsgálati statisztikai eredmény a

hányados és ezt kell felhasználni annak megállapításához, hogy egy sorozat elfogadható-e vagy nem, a következőképpen:
m0 ≤ n < m értékekre:
- a sorozat elfogadható, ha

,
- a sorozat elutasítandó, ha

,
- újabb mérést kell végezni, ha

.
6. Megjegyzések
Az alábbi rekurzív képletek jól használhatók a vizsgálati statisztika egymást követő értékeinek kiszámításához:



4. táblázat
A 2. függelék mintavételi eljárásának elfogadási és elutasítási küszöbértékei
Minta legkisebb nagysága: 3
Vizsgált motorok összes száma (mintanagyság) | Elfogadási küszöbérték An | Elutasítási küszöbérték Bn |
3 | - 0,80381 | 16,64743 |
4 | - 0,76339 | 7,68627 |
5 | - 0,72982 | 4,67136 |
6 | - 0,69962 | 3,25573 |
7 | - 0,67129 | 2,45431 |
8 | - 0,64406 | 1,94369 |
9 | - 0,61750 | 1,59105 |
10 | - 0,59135 | 1,33295 |
11 | - 0,56542 | 1,13566 |
12 | - 0,53960 | 0,97970 |
13 | - 0,51379 | 0,85307 |
14 | - 0,48791 | 0,74801 |
15 | - 0,46191 | 0,65928 |
16 | - 0,43573 | 0,58321 |
17 | - 0,40933 | 0,51718 |
18 | - 0,38266 | 0,45922 |
19 | - 0,35570 | 0,40788 |
20 | - 0,32840 | 0,36203 |
21 | - 0,30072 | 0,32078 |
22 | - 0,27263 | 0,28343 |
23 | - 0,24410 | 0,24943 |
24 | - 0,21509 | 0,21831 |
25 | - 0,18557 | 0,18970 |
26 | - 0,15550 | 0,16328 |
27 | - 0,12483 | 0,13880 |
28 | - 0,09354 | 0,11603 |
29 | - 0,06159 | 0,09480 |
30 | - 0,02892 | 0,07493 |
31 | - 0,00449 | 0,05629 |
32 | - 0,03876 | 0,03876 |
3. függelék
A GYÁRTÓ KÉRÉSÉRE TÖRTÉNŐ GYÁRTÁSMEGFELELŐSÉGI VIZSGÁLAT ELJÁRÁSA
1. Ez a függelék a gyártás szennyezőanyag-kibocsátás szempontjából tekintett megfelelőségének igazolására szolgáló eljárást írja le arra az esetre, ha ez a gyártó kérésére történik.
2. Legalább három motorból álló mintanagyság mellett a mintavételi eljárás úgy van meghatározva, hogy annak valószínűsége, hogy a tétel átmenjen a próbán 30 %-nyi hibás motor mellett, 0,90 (a gyártó kockázata = 10 %), míg annak valószínűsége, hogy a tételt elfogadják 65 %-nyi hibás motor mellett, 0,10 (a fogyasztó kockázata = 10 %).
3. Az I. melléklet 6.2.1. szakaszában megadott valamennyi szennyező anyagra a következő eljárást kell alkalmazni (lásd a 2. ábrát):
Legyen:
L = a szennyező anyag határértékének természetes logaritmusa;
xi = a minta i-edik motorján mért érték természetes logaritmusa (a vonatkozó romlási tényező alkalmazása után);
S = a gyártási szórás becsült értéke (a mérési eredmények természetes logaritmusának képzése után);
N = az aktuális mintadarabszám.
4. Ki kell számítani a mintára a vizsgálati statisztikát, mennyiségileg megadva a nem megfelelő motorok számát, azaz ahol xi ≥ L:
5. Ezután:
- ha a vizsgálati statisztika eredménye kisebb, mint a mintanagyságra az 5. táblázatban megadott elfogadási küszöbérték vagy azzal egyenlő, a szennyező anyagra elfogadási döntés születik,
- ha a vizsgálati statisztika eredménye nagyobb, mint a mintanagyságra az 5. táblázatban megadott elutasítási küszöbérték vagy azzal egyenlő, a szennyező anyagra elutasítási döntés születik,
- egyéb esetben egy további járművet kell megvizsgálni az I. melléklet 9.1.1.1. pontja szerint, és a számítási eljárást egy további elemmel megnövelt mintára kell alkalmazni.
Az 5. táblázatban az elfogadási és elutasítási küszöbértékek az ISO 8422/1991 szabvány segítségével kerültek kiszámításra.
5. táblázat
A 3. függelék mintavételi eljárásának elfogadási és elutasítási küszöbértékei
Minta legkisebb nagysága: 3
Vizsgált motorok összes száma (mintanagyság) | Elfogadási küszöbérték | Elutasítási küszöbérték |
3 | — | 3 |
4 | 0 | 4 |
5 | 0 | 4 |
6 | 1 | 5 |
7 | 1 | 5 |
8 | 2 | 6 |
9 | 2 | 6 |
10 | 3 | 7 |
11 | 3 | 7 |
12 | 4 | 8 |
13 | 4 | 8 |
14 | 5 | 9 |
15 | 5 | 9 |
16 | 6 | 10 |
17 | 6 | 10 |
18 | 7 | 11 |
19 | 8 | 9 |
4. függelék
A RENDSZER-EGYENÉRTÉKŰSÉG MEGHATÁROZÁSA
A rendszer-egyenértékűség e melléklet 6.2. szakasza szerinti megállapítását a jelöltrendszer és az ezen irányelv egyik elfogadott referenciarendszere közötti, 7 (vagy több) mintapárra kiterjedő korrelációs vizsgálatra kell alapozni a megfelelő vizsgálati ciklus(ok) alkalmazásával. Az alkalmazandó egyenértékűségi követelmény az F-próba és a kétoldalú Student-féle t-próba.
A statisztikai módszer azt a feltételezést vizsgálja meg, hogy a jelöltrendszeren a kibocsátásra vonatkozóan a mintán mért relatív szórás és átlagérték nem különbözik a referenciarendszeren ugyanazon kibocsátásra vonatkozóan mért relatív szórástól és átlagértéktől. A feltételezést az F és a t érték 5 %-os szignifikanciaszintje alapján kell vizsgálni. A következő táblázat tartalmazza a 7 és 10 közötti számú mintapárra vonatkozó kritikus F és t értékeket. Ha az alábbi összefüggéssel számított F és t értékek nagyobbak, mint a kritikus F és t értékek, a jelöltrendszer nem egyenértékű.
A következő eljárást kell követni. Az R és a C index a referenciarendszerre (R), illetőleg a jelöltrendszerre (C) vonatkozik:
a) Végezzünk el legalább 7 vizsgálatot, lehetőleg párhuzamosan a jelölt- és a refereciarendszeren. A vizsgálatok számát nR és nC jelöli.
b) Számítsuk ki az xR és az xC átlagértékeket, valamint az sR és sC relatív szórásokat.
c) Számítsuk ki az F értéket a következőképpen:

(a számlálóba az sR és az sC relatív szórás kisebbikét kell írni).
d) Számítsuk ki a t értéket a következőképpen:

e) Hasonlítsuk össze a kiszámított F és t értéket a kritikus F és t értékkel, amelyeket a következő táblázat tartalmaz a mintaszám függvényében. Nagyobb mintaszám esetén a kritikus értékeket az 5 %-os szignifikanciaszinthez (95 %-os konfidenciaszinthez) tartozó statisztikai táblázatokból kell kikeresni.
f) Határozzuk meg a szabadságfokot (df) a következőképpen:
az F próbára : df = nR -1 / nC - 1
a t próbára : df = nC + nR - 2
Egyes mintaszámokhoz tartozó F és t értékek
A minta mérete | F-próba | t-próba | ||
df | Fcrit | df | tcrit | |
7 | 6/6 | 4,284 | 12 | 2,179 |
8 | 7/7 | 3,787 | 14 | 2,145 |
9 | 8/8 | 3,438 | 16 | 2,120 |
10 | 9/9 | 3,179 | 18 | 2,101 |
g) Határozzuk meg az egyenértékűséget a következőképpen:
- ha F < Fcrit és t < tcrit, akkor a jelöltrendszer egyenértékű ezen irányelv referenciarendszerével,
- ha F ≥ Fcrit és t ≥ tcrit, akkor a jelöltrendszer eltér ezen irányelv referenciarendszerétől.
II. MELLÉKLET

1. függelék










2. függelék
A MOTORCSALÁD ALAPVETŐ JELLEMZŐI


3. függelék







4. függelék
A MOTORRAL KAPCSOLATOS JÁRMŰRÉSZEK JELLEMZŐI

5. függelék
AZ OBD-RE VONATKOZÓ INFORMÁCIÓK
1. A 2005/78/EK irányelv IV. melléklete 5. szakaszának rendelkezéseivel összhangban a jármű gyártója köteles a következő kiegészítő információkat szolgáltatni annak érdekében, hogy lehetővé tegye az OBD-kompatibilis tartalék- és pótalkatrészek, illetőleg diagnosztikai eszközök és vizsgálóberendezések gyártását, hacsak az ilyen információ nem tartozik a szellemi tulajdonjog hatálya alá, és nem képezi a gyártó vagy az OEM-szállító(k) egyedi know-how-ja tárgyát.
Az e szakasz szerinti információkat szükség szerint meg kell ismételni az EK-típusjóváhagyás 2. függelékében (ezen irányelv VI. melléklete):
1.1. A jármű eredeti típusjóváhagyásához használt előkondicionáló ciklusok típusának és számának leírása.
1.2. Az OBD rendszer által megfigyelt összetevő tekintetében a jármű eredeti típusjóváhagyásához használt OBD-demonstrációs ciklus típusának leírása.
1.3. Átfogó dokumentum, amely leírja a hibakeresésre és az MI működésbe hozására irányuló stratégia (rögzített számú vezetési ciklus vagy statisztikai módszer) keretében érzékelt valamennyi összetevőt, beleértve a vonatkozó másodlagosan érzékelt paraméterek jegyzékét minden, az OBD rendszerrel megfigyelt összetevő tekintetében. Valamennyi felhasznált OBD-outputkód és formátum jegyzéke (és ezek magyarázata), hozzákapcsolva a kibocsátáshoz kapcsolódó egyedi erőátviteli összetevőket és a kibocsátástól független egyedi erőátviteli összetevőket, amennyiben az MI működésbe hozásának meghatározásához az adott összetevő megfigyelését használják.
1.3.1. Az e szakasz szerint előírt információkat például a következő táblázat kitöltésével lehet megadni, amelyet e melléklethez kell csatolni:
Összetevő | Hibakód | Megfigyelési stratégia | Hibakeresési követelmény | MI működésbe hozási követelmény | Másodlagos paraméterek | Előkondicionálás | Demonstrációs vizsgálat |
SCR-katalizátor | Pxxxx | 1. és 2. NOx-érzékelő jelei | az 1. érzékelő és a 2. érzékelő jele közötti különbség | 3. ciklus | Motor fordulatszáma, motor terhelése, katalizátor hőmérséklete, reagenstevékenység | Három OBD-vizsgálati ciklus (3 rövid ESC-ciklus) | OBD-vizsgálati ciklus (rövid ESC-ciklus) |
1.3.2. Amennyiben a 2005/78/EK irányelv IV. melléklete 5.1.2.1. szakaszát nem kell alkalmazni (mint például a tartalék- vagy a pótalkatrészek esetén), az e függelékben előírt információk korlátozódhatnak az OBD rendszer által rögzített hibakódok teljes jegyzékére. Ezek az információk például megadhatók a fenti 1.3.1. szakasz táblázatában az első két oszlop kitöltésével.
A teljes információs csomagot az ezen irányelv I. mellékletének 6.1.7.1. szakaszában ("Dokumentációs követelmények") előírt kiegészítő anyag részeként a jóváhagyó hatóság rendelkezésére kell bocsátani.
1.3.3. Az e szakaszban előírt információkat meg kell ismételni az EK-típusbizonyítvány 2. függelékében (az irányelv VI. melléklete).
Amennyiben tartalék- vagy pótalkatrészek esetén a 2005/78/EK irányelv IV. melléklete 5.1.2.1. szakaszát nem kell alkalmazni, az EK-típusjóváhagyás 2. függelékében megadott információk (az irányelv VI. melléklete) az 1.3.2. szakasz szerinti adatokra korlátozódhatnak.
6. függelék
A közúti közlekedésre való alkalmasság vizsgálatához szükséges információk
A. Szén-monoxid-kibocsátások mérése ( 50 )
3.2.1.6. Normál üresjárati fordulatszám (tűréssel együtt): ... min-1
3.2.1.6.1. Emelt üresjárati fordulatszám (tűréssel együtt): ... min-1
3.2.1.7. A kipufogógáz térfogatra vonatkoztatott szénmonoxid-tartalma üresjáratban ( 51 ) ... %, a gyártó adja meg (csak szikragyújtású motoroknál)
B. Füst opacitásának mérése
3.2.13. A fényelnyelési együttható jelének helye (csak kompressziós gyújtású motoroknál): ...
4. ERŐÁTVITEL (v)
4.3. A lendkerék tehetetlenségi nyomatéka: ...
4.3.1. Kiegészítő tehetetlenségi nyomaték, sebességbe kapcsolás nélkül: ...
III. MELLÉKLET
VIZSGÁLATI ELJÁRÁS
1. BEVEZETÉS
1.1. Ez a melléklet a vizsgált motor gáz-halmazállapotú-összetevő-, részecske- és füstkibocsátásának meghatározási módszerét írja le. Három vizsgálati ciklus leírása következik, amelyeket az I. melléklet 6.2. pontjának rendelkezései szerint kell végrehajtani:
- az ESC, amely egy állandósult állapotú 13 üzemmódban lefolytatott ciklusból áll,
- az ELR, amely átmeneti terhelési fokozatokból áll különböző fordulatszámoknál, amelyek egyetlen vizsgálati eljárás szerves részei, és amelyeket egyidőben kell elvégezni,
- az ETC, amely átmeneti üzemmódok másodpercről-másodpercre változó egymásutánjából áll.
1.2. A vizsgálatot próbapadra szerelt, fékpaddal összekapcsolt motorral kell végezni.
1.3. Mérési elv
A motor kipufogógázában lévő mérendő szennyező anyagok: a gáz-halmazállapotú összetevők (szén-monoxid, összes szénhidrogén a dízelmotoroknál csak az ESC-vizsgálatnál; nem-metán szénhidrogének dízelmotoroknál és gázmotoroknál csak az ETC-vizsgálatnál; metán gázmotoroknál csak az ETC-vizsgálatnál és a nitrogén-oxidok), a részecskék (csak a dízelmotoroknál) és a füstölést (dízelmotoroknál csak az ELR-vizsgálatnál). Ezenfelül a szén-dioxidot gyakran használják nyomjelző gázként a részleges vagy teljes átáramlású hígító rendszerek hígítási arányának meghatározására. A bevett szakmai gyakorlat szerint ajánlatos a szén-dioxid általános mérése a próbajáratás alatti mérési problémák felderítésére.
1.3.1. ESC-vizsgálat
A felmelegedett motor üzemállapotainak egy előírt sorozata alatt folyamatosan vizsgálni kell a kipufogógáz fenti komponenskibocsátásait a hígítatlan vagy a hígított kipufogógázból vett minta alapján. A vizsgálati ciklus egy sor, a dízelmotorok jellemző üzemeltetési tartományát felölelő fordulatszám- és terhelési üzemmódból áll. Minden egyes üzemmódban meg kell határozni mindegyik gáz-halmazállapotú szennyező anyag koncentrációját, a kipufogógáz-áramot és a motor teljesítményét, és a mért értékeket súlyozni kell. A részecskeméréshez a kipufogógázt részleges átáramlású vagy teljes átáramlású hígítórendszer használatával kondicionált környezeti levegővel kell hígítani. A részecskéket minden egyes üzemmód súlyozási tényezőjének arányában egyetlen megfelelő szűrőn kell gyűjteni. Az egyes kibocsátott szennyező anyagok gramm/kilowattórában kifejezett mennyiségét az ezen melléklet 1. függelékében leírtak szerint kell kiszámítani. Továbbá az ellenőrzési tartománynak a műszaki szolgálat által kiválasztott három vizsgálati pontján mérni kell a NOx mennyiségét, és a mért értékeket össze kell hasonlítani azokkal az értékekkel, amelyeket a vizsgálati ciklusnak a kiválasztott vizsgálati pontokat körülvevő üzemmódjaiból számítottak ki. A NOx ellenőrzés biztosítja a motor szennyezőanyag-kibocsátása csökkentésének hatékonyságát a motor tipikus üzemeltetési tartományán belül.
1.3.2. ELR-vizsgálat
Az előírt terhelésre adott reakció vizsgálata során füstölésmérő segítségével elemezni kell a bemelegedett motor füstjét. A vizsgálat a motor 10 %-tól 100 %-ig terjedő terheléséből áll állandó fordulatszámon, három különböző motor-fordulatszámnál. Ezenfelül egy negyedik terhelési fokozattal is kell járni, amelyet a műszaki szolgálat választ ki ( 52 ) és ennek értékét össze kell vetni az előző terhelési fokozatok értékeivel. A füst csúcsértékét az e melléklet 1. függelékében leírt átlagoló algoritmussal kell meghatározni.
1.3.3. ETC-vizsgálat
A felmelegedett motor üzemállapotai mellett végzett előírás szerinti tranziens ciklus során, amely jól közelíti a teherautókba és autóbuszokba szerelt nagy igénybevételű motorok úttípustól függő menetjellegét, a fenti szennyező anyagokat vagy az összes kipufogógáznak a kondicionált környezeti levegővel történő hígítása után (CVS rendszer dupla részecskehígítással) vagy a részleges átáramlású hígítórendszer használatával a hígítatlan kipufogógázban található gáz-halmazállapotú összetevők és részecskék meghatározásával kell megvizsgálni. A motorfékpad nyomaték- és fordulatszám-visszajelzéseit használva a teljesítményt a ciklus idejének figyelembevételével összesíteni kell, ami a motornak a ciklus alatt végzett munkáját adja. A CVS-rendszerhez a NOx és a szénhidrogének (HC) ciklus alatti koncentrációját a gázelemző készülék jeleinek integrálásával kell meghatározni, míg a CO, a CO2, és a nem metán szénhidrogének (NMHC) koncentrációját a gázelemző készülék jeleinek integrálásával vagy zsákos mintavétellel lehet meghatározni. Ha hígítatlan kipufogógázban történik a mérés, akkor a ciklus alatt minden gáz-halmazállapotú összetevőt a gázelemző készülék jeleinek integrálásával kell meghatározni. A részecskék esetében egy megfelelő szűrőn arányos mintát kell gyűjteni. A hígítatlan vagy a hígított kipufogógáz áramát az egész ciklusra meg kell határozni a kibocsátott szennyező anyagok tömegének kiszámításához. A kibocsátott szennyezőanyagtömeg-értékeket a motor munkájára kell vonatkoztatni, hogy megkapjuk az egyes szennyező anyagok kilowattóránként kibocsátott mennyiségét grammokban, az e melléklet 2. függelékében leírtak szerint.
2. VIZSGÁLATI KÖRÜLMÉNYEK
2.1. A motor vizsgálati körülményei
2.1.1. Meg kell mérni a motor által beszívott levegő Kelvinben kifejezett abszolút hőmérsékletét (T a) és a kPa-ban kifejezett száraz légköri nyomást (p s), és meg kell határozni az f a paramétert az alábbi előírások szerint. Az elkülöníthető szívócsővezeték-egységekkel rendelkező többhengeres motorok, például a "V" motorkonfiguráció esetében az elkülöníthető egységek átlaghőmérsékletét kell venni:
a) sűrítéses gyújtású motorok esetében:
Feltöltés nélküli és mechanikailag túltöltött motorok:

Turbófeltöltős motorok a beszívott levegő hűtésével vagy anélkül:

b) külső gyújtású motorok esetében:

2.1.2. A vizsgálat validálása
Egy vizsgálat validálásához az fa paraméternek olyannak kell lennie, hogy teljesüljön a következő:
0,96 ≤ f a ≤ 1,06
2.2. Feltöltőlevegő-hűtéses motorok
A feltöltőlevegő hőmérsékletét fel kell jegyezni és ennek a gyártó által megadott legnagyobb teljesítménynek megfelelő fordulatszámnál és a teljes terhelésnél ± 5 K-re meg kell közelítenie a II. melléklet 1. függelékének 1.16.3. pontjában megadott legnagyobb feltöltőlevegő-hőmérsékletet. A hűtőközeg hőmérsékletének legalább 293 K-nek (20 °C) kell lennie.
Ha a vizsgáló állomás rendszerét vagy egy külső fúvót használjanak, a feltöltőlevegő hőmérsékletének ± 5 K-re meg kell közelítenie a II. melléklet 1. függelékének 1.16.3. pontjában megadott legnagyobb feltöltőlevegő-hőmérsékletet a megadott legnagyobb teljesítménynek megfelelő fordulatszámnál és a teljes terhelésnél. A fenti feltételek teljesítéséhez szükséges feltöltőlevegő-hűtő beállítást kell használni az egész vizsgálati ciklus alatt.
2.3. A motor levegőellátó rendszere
Olyan motor-levegőszívó rendszert kell alkalmazni, amely ± 100 Pa-on belül megközelíti a megadott legnagyobb teljesítménynek megfelelő fordulatszámon és teljes terheléssel működő motor levegőszívó ellenállásának felső határát.
2.4. A motor kipufogórendszere
Olyan kipufogórendszert kell alkalmazni, amely ± 1 000 Pa-on belül megközelíti a megadott legnagyobb teljesítménynek megfelelő fordulatszámon és teljes terheléssel, a gyártó által megadott érték ± 40 %-án belül eső volumen mellett működő motor kipufogó-ellennyomásának felső határát. Használható a vizsgáló állomás rendszere, ha az a motor tényleges üzemi körülményeit reprezentálja. A kipufogórendszernek meg kell felelnie a III. melléklet 4. függelékének 3.4. pontjában és az V. melléklet 2.2.1., EP és 2.3.1., EP szakaszában leírt kipufogógáz-mintavételi követelményeknek.
Ha a motor kipufogógáz-utókezelő berendezéssel van ellátva, a kipufogócső átmérőjének az utókezelő berendezést tartalmazó expanziós szakasz elejéhez vezető részen legalább 4 csőátmérőnyi hosszon olyannak kell lennie, mint a gépjárműbe épített állapotban. A kipufogó-gyűjtőcső pereme vagy a turbófeltöltő kilépő csonkja és a kipufogógáz-utókezelő berendezés közötti távolságnak ugyanakkorának kell lennie, mint a gépjárműbe épített állapotban, vagy a gyártó által megadott határok közé kell esnie. A kipufogógáz-ellennyomásnak vagy ellenállásnak ugyanazoknak a kritériumoknak kell megfelelnie, mint amelyek az előző pontban szerepelnek, és ezt egy szeleppel lehessen beszabályozni. Az utókezelő berendezés tartályát a előzetes vizsgálatok és a motor jelleggörbéjének felvétele során el lehet távolítani és egy olyan tartállyal lehet helyettesíteni, amelyben egy inaktív katalizátortartó van.
2.5. Hűtőrendszer
A motorhűtő rendszer teljesítményének elég nagynak kell lennie ahhoz, hogy fenn tudja tartani a gyártó által előírt rendes üzemi hőmérsékleteket.
2.6. Kenőolaj
A vizsgálat során használt kenőolaj adatait fel kell jegyezni, és csatolni kell a vizsgálati eredményekhez, a II. melléklet 1. függelékének 7.1. pontja szerint.
2.7. Üzemanyag
Az üzemanyag a IV. mellékletben megadott referencia-üzemanyag legyen.
Az üzemanyag hőmérsékletét és a mérési pontot a II. melléklet 1. függelékének 1.16.5. pontjában megadott határokon belül a gyártónak kell megadnia. Az üzemanyag hőmérséklete nem lehet alacsonyabb, mint 306 K (33 °C). Ha nincs külön megadva, a hőmérsékletnek 311 K ± 5 K-nek (38 °C ± 5 °C) kell lennie az üzemanyag-ellátó rendszerbe való belépésnél.
Földgáz- és PB-gáz-üzemű motoroknál az üzemanyag hőmérsékletének és a mérési pontnak a II. melléklet 1. függelékének 1.16.5. pontjában vagy a II. melléklet 3. függelékének 1.16.5. pontjában megadott határok között kell lennie, ha a motor nem alapmotor.
2.8. Ha a motor fel van szerelve kipufogógáz-utókezelő berendezéssel, akkor a vizsgálati ciklus alatt mért szennyezőanyag-kibocsátásnak reprezentatívnak kell lennie az üzemi szennyezőanyag-kibocsátásra. A reagens használatát megkívánó, kipufogógáz-utókezelő berendezéssel felszerelt motor esetében az összes vizsgálathoz használt reagensnek meg kell felelni a II. melléklet 1. függeléke 2.2.1.13. szakaszának.
2.8.1. A folyamatos regenerációs folyamaton alapuló kipufogógáz-utókezelő berendezés esetében a szennyezőanyag-kibocsátásokat egy stabilizált utókezelő berendezéssel kell mérni.
A regenerációs folyamatra az ETC-vizsgálat során legalább egyszer sort kell keríteni, és a gyártónak közölnie kell azokat a szokásos feltételeket, amelyek között a regeneráció folyik (széntartalmú szennyezés, hőmérséklet, kipufogógáz-ellennyomás stb.).
A regenerációs folyamat ellenőrzéséhez legalább 5 ETC-vizsgálatot kell elvégezni. A vizsgálat alatt a szennyezőanyag-kibocsátási hőmérsékletet és a nyomást rögzíteni kell (az utókezelő berendezés alkalmazása előtti és utáni hőmérsékletet, a kipufogógáz-ellennyomást stb.).
Az utókezelő berendezés akkor tekinthető kielégítőnek, ha a gyártó által közölt feltételek a vizsgálat alatt megfelelő ideig fennállnak.
A végső vizsgálati eredmény a különféle ETC-vizsgálatok eredményeinek számtani középértéke.
Ha a kipufogógáz-utókezelőnek van olyan biztonsági üzemmódja, amely időszakos regenerációs üzemmódba állítható, akkor azt a 2.8.2. szakasznak megfelelően ellenőrizni kell. Ebben az egyedi esetben az I. melléklet 2. táblázatában található szennyezőanyag-kibocsátási határértékeket túl lehet lépni, és nem súlyozzák azokat.
2.8.2. Az időszakos regenerációs folyamaton alapuló kipufogógáz-utókezelő esetében a szennyezőanyag-kibocsátást legalább két ETC-vizsgálat során kell mérni, az egyiket a stabilizált utókezelő rendszer regenerációja alatt, míg a másikat azon kívül, és az eredményeket súlyozni kell.
A regenerációs folyamatnak legalább egyszer az ETC-vizsgálat során kell megtörténnie. A motor a regenerációs folyamatot megakadályozó vagy elindító kapcsolóval lehet felszerelve, feltéve hogy ez a művelet nincs hatással az eredeti motorkalibrálásra.
A gyártónak közölnie kell azokat a szokásos paraméterkörülményeket, amelyek között a regenerációs folyamat folyik (széntartalmú szennyezés, hőmérséklet, kipufogógáz-ellennyomás stb.), valamint közölnie kell a folyamat időtartamát (n2). A gyártónak biztosítania kell a két regeneráció közötti idő (n1) meghatározásához szükséges minden adatot. Ennek az időnek a pontos meghatározásához szükséges eljárást a bevett szakmai megítélésre alapozva a műszaki szolgálat határozza meg.
A gyártónak gondoskodnia kell egy felszerelt utókezelő berendezésről annak érdekében, hogy az ETC-vizsgálat alatt megvalósuljon a regeneráció. A regeneráció nem történhet ebben a motorkondicionálási szakaszban.
A regenerációs folyamatok közötti átlagos szennyezőanyag-kibocsátásokat több, egymástól körülbelül egyenlő távolságban elvégzett ETC-vizsgálat számtani középértékével kell meghatározni. Ajánlatos a regenerációs vizsgálatot megelőzően, az ahhoz a lehető legközelebb eső időpontban legalább egy ETC-vizsgálat és közvetlenül a regenerációs vizsgálat után egy ETC elvégzése. Alternatívaként a gyártó szolgáltathat olyan adatokat, amelyek azt mutatják, hogy a szennyezőanyag-kibocsátások a regenerációs fázisok között állandók maradnak (± 15 %). Ebben az esetben csak egyetlen ETC-vizsgálat szennyezőanyag-kibocsátásait szabad felhasználni.
A regenerációs vizsgálat során a regeneráció megállapításához szükséges minden adatot rögzíteni kell (a CO vagy NOx kibocsátásokat, az utókezelő-berendezés előtti és utáni hőmérsékletet, a kipufogógáz-ellennyomást stb.).
A regenerációs folyamat során az I. melléklet 2. táblázatának szennyezőanyag-kibocsátási határértékeit át lehet lépni.
A mért kibocsátásokat az ezen melléklet 2. függeléke 5.5. és 6.3. szakaszának megfelelően súlyozni kell, és a végeredmény nem lépheti túl az I. melléklet 2. táblázatában található határértékeket.
1. függelék
ESC ÉS ELR VIZSGÁLATI CIKLUSOK
1. A MOTOR ÉS A FÉKPAD BEÁLLÍTÁSAI
1.1. Az A, B és C motor-fordulatszámok meghatározása
Az A, B és C motor-fordulatszámokat a gyártónak kell megadnia az alábbi előírásoknak megfelelően:
Az nhi magas fordulatszámot a II. melléklet 1. függelékének 8.2. pontja szerint meghatározott, a megadott P(n) legnagyobb hasznos teljesítmény 70 %-át számításba véve kell megállapítani. Az nn az a legmagasabb motor-fordulatszám, amelynél a teljesítménygörbén ez a teljesítményérték előfordul.
Az nlo alacsony fordulatszámot a II. melléklet 1. függelékének 8.2. pontja szerint meghatározott, a megadott P(n) legnagyobb hasznos teljesítmény 50 %-át számításba véve kell megállapítani. Az nlo az a legalacsonyabb motor-fordulatszám, amelynél a teljesítménygörbén ez a teljesítményérték előfordul.
Az A, B és C motor-fordulatszámokat az alábbiak szerint kell kiszámítani:



Az A, B és C motor-fordulatszámokat az alábbi módszerek valamelyikével kell igazolni:
a) A 80/1269/EGK irányelv szerinti motorteljesítmény-jóváhagyás során kiegészítő vizsgálati pontokat is ki kell mérni az nhi és az nlo pontos meghatározására. A teljesítménygörbéből meg kell állapítani a legnagyobb teljesítményt, nhi-t és nlo-t, és az A, B és C motor-fordulatszámokat a fenti előírások szerint kell kiszámítani.
b) A motor jelleggörbéjét fel kell venni a teljes terhelési görbe mentén, a legnagyobb terheletlen fordulatszámtól az alapjárati fordulatszámig, 1 000 fordulat/min tartományonként legalább 5 mérési pontot felvéve, és további mérési pontokat a megadott legnagyobb teljesítményhez tartozó fordulatszámhoz képest ± 50 ford/min fordulatszámon belül. A felvett görbéből meg kell állapítani a legnagyobb teljesítményt, nhi-t és nlo-t, és az A, B és C motor-fordulatszámokat a fenti előírások szerint kell kiszámítani.
Ha a mért A, B és C motor-fordulatszámok ± 3 %-ra megközelítik a gyártó által megadott motor-fordulatszámokat, a szennyezőanyag-kibocsátási vizsgálatok során a gyártó által megadott motor-fordulatszámokat kell használni. Ha az eltérés bármelyik motor-fordulatszámnál magasabb 3 %-nál, a szennyezőanyag-kibocsátási vizsgálatok során a mért motor-fordulatszámokat kell használni.
1.2. Fékpad beállítások meghatározása
A II. melléklet 1. függelékének 8.2. pontjában meghatározott "nettó" feltételek közötti, előírt vizsgálati üzemmódokhoz tartozó nyomatékértékek kiszámításához kísérleti úton meg kell határozni a teljes terheléshez tartozó nyomatéki görbét. Szükség szerint figyelembe kell venni a motorról meghajtott segédberendezések által felvett teljesítményt. A fékpad beállításait az egyes vizsgálati üzemmódokhoz az alábbi képlettel kell kiszámítani:

ha "nettó" körülmények között vizsgáljuk

ha nem "nettó" körülmények között vizsgáljuk
ahol:
s = fékpad beállítási értéke, kW
P(n) = hasznos motorteljesítmény a II. melléklet 1. függelék 8.2. pontja szerint, kW
L = százalékos terhelés a 2.7.1. pont szerint, %
P(a) = A felszerelendő segédberendezések által felvett teljesítmény, a II. melléklet 1. függelék 6.1. pontja szerint
P(b) = A leszerelendő segédberendezések által felvett teljesítmény, a II. melléklet 1. függelék 6.2. pontja szerint
2. ESC-VIZSGÁLAT
A gyártó kívánságára a mérési ciklus előtt egy előzetes vizsgálat végezhető, a motor és a kipufogórendszer kondicionálása céljából.
2.1. A mintavevő szűrők előkészítése
A vizsgálat megkezdése előtt legalább egy órával minden szűrőt egy, a porszennyeződéstől védett, részben fedett Petri-csészébe és azzal együtt egy mérőkamrába kell helyezni stabilizálás céljából. A stabilizálási időszak végén minden szűrőt le kell mérni, és a tárasúlyt fel kell jegyezni. A szűrőt azután a szűrésig zárt Petri-csészében vagy légmentesen lezárt szűrőtartóban kell tárolni addig, amíg nem lesz rá szükség a vizsgálathoz. A szűrőt a mérőkamrából való eltávolítása után nyolc órán belül fel kell használni. A tárasúlyt fel kell jegyezni.
2.2. A mérőberendezés felszerelése
A műszereket és a mintavevő szondákat előírt módon kell felszerelni. Ha a kipufogógáz hígításához teljes átáramlású hígító rendszert használnak, a kipufogócső végét be kell kötni a rendszerbe.
2.3. A hígító rendszer és a motor indítása
A hígító rendszert és a motort el kell indítani, és be kell melegíteni, amíg nem stabilizálódik minden hőmérséklet és nyomás a teljes terheléshez tartozó értéken a gyártó ajánlásának és a bevett szakmai gyakorlatnak megfelelően.
2.4. A részecskeminta-vevő rendszer elindítása
A részecskeminta-vevő rendszert el kell indítani és megkerülő vezetéken (by-pass) át kell járatni. A hígítólevegő háttér-részecskeszintjét a hígítólevegőnek a részecskeszűrőn való átengedésével lehet meghatározni. Ha szűrt hígítólevegőt használnak, egy mérés végezhető a vizsgálat előtt vagy után. Ha a hígítólevegőt nem szűrik, mérés végezhető a ciklus elején és végén, és az értékeket átlagolhatják.
2.5. A hígítási arány beállítása
A hígítólevegőt úgy kell beszabályozni, hogy a hígított kipufogógáz hőmérséklete közvetlenül az elsődleges szűrő előtt mérve egyik üzemmódnál se lépje túl a 325 K (52 °C)-t. A (q) hígítási aránynak legalább 4-nek kell lennie.
Azoknál a rendszereknél, amelyek CO2 vagy NOx koncentráció-mérést használnak a hígítási arány szabályozásához, a hígítólevegő CO2- vagy NOx- tartalmát minden vizsgálat előtt és után meg kell mérni. A vizsgálat előtti és utáni hígítólevegő CO2 vagy NOx háttérkoncentráció mérési értékeinek egymáshoz képest 100 ppm-en, illetve 5 ppm-en belül kell lenniük.
2.6. A gázelemző készülékek ellenőrzése
A gázelemző készülék nullpontját és kalibrálási értékét be kell állítani.
2.7. A vizsgálati ciklus
2.7.1. A következő 13 üzemmódból álló ciklust kell lefolytatni a fékpad működtetése mellett a vizsgált motoron:
Üzemmód száma | Motor fordulatszám | Százalékos terhelés | Súlyozási tényező | Üzemmód időtartama |
1 | Alapjárat | – | 0,15 | 4 perc |
2 | A | 100 | 0,08 | 2 perc |
3 | B | 50 | 0,10 | 2 perc |
4 | B | 75 | 0,10 | 2 perc |
5 | A | 50 | 0,05 | 2 perc |
6 | A | 75 | 0,05 | 2 perc |
7 | A | 25 | 0,05 | 2 perc |
8 | B | 100 | 0,09 | 2 perc |
9 | B | 25 | 0,10 | 2 perc |
10 | C | 100 | 0,08 | 2 perc |
11 | C | 25 | 0,05 | 2 perc |
12 | C | 75 | 0,05 | 2 perc |
13 | C | 50 | 0,05 | 2 perc |
2.7.2. A vizsgálat műveletsorozata
A vizsgálati műveletsorozatot el kell indítani. A vizsgálatot a 2.7.1. pontban megadott üzemmód-számok sorrendjében kell elvégezni.
A motort minden üzemmódban az előírt ideig kell járatni, a motorfordulatszám és a terhelés beállítását az első 20 másodpercben kell elvégezni. A megadott fordulatszámot ± 50 fordulat/percen belül kell tartani, a megadott nyomatékot a legnagyobb nyomaték 2 %-án belül kell tartani a vizsgálati fordulatszámon.
A gyártó kérésére a vizsgálati műveletsorozat megfelelő számban megismételhető ahhoz, hogy nagyobb részecsketömeget lehessen összegyűjteni a szűrőn. A gyártónak részletes leírást kell adnia az adatok kiértékeléséről és a számítási eljárásokról. A gáz-halmazállapotú szennyezőanyag-kibocsátást csak az első ciklus alatt kell meghatározni.
2.7.3. A gázelemző készülék reagálása
A gázelemző készülék kimenő adatait szalagos regisztrálókészülékkel kell rögzíteni, vagy egy egyenértékű adatgyűjtő rendszerrel kell mérni, miközben a kipufogógáz az egész vizsgálati ciklus alatt átáramlik a gázelemző készüléken.
2.7.4. Részecske-mintavétel
A teljes mérési folyamathoz egy szűrőt kell használni. A mérési eljárásban megadott, üzemmódonkénti súlyozó tényezőket úgy kell figyelembe venni, hogy a ciklus egyes üzemmódjaiban a kipufogógáz tömegáramával arányos mintát vesznek. Ezt a mintaáram, a mintavételi idő, illetve a hígítási arány megfelelő beállításával lehet elérni, úgy, hogy az effektív súlyozó tényezőkre a 6.6. pontban meghatározott kritérium teljesüljön.
Az üzemmódonkénti mintavételi időnek legalább a súlyozó tényező 400-szorosának kell lennie másodpercben. A mintavételt az egyes üzemmódokban a lehető legkésőbb kell elvégezni. A részecske-mintavétel befejezésének az egyes üzemmódok vége előtti 5 másodpercen belülre kell esnie.
2.7.5. A motor üzemállapotai
A részecske-mintavétel alatt, de legalább az egyes üzemmódok utolsó perce alatt, a fordulatszámra és terhelésre vonatkozó követelmények (lásd a 2.7.2. pontot) betartása mellett, minden üzemmódban fel kell jegyezni a motor fordulatszámát és terhelését, a beszívott levegő hőmérsékletét és depresszióját, a kipufogógáz hőmérsékletét és ellennyomását, az üzemanyag-áramot és a levegő- vagy kipufogógáz-áramot, a feltöltőlevegő hőmérsékletét, az üzemanyag hőmérsékletét és nedvességtartalmát.
Minden más, a számításhoz szükséges kiegészítő adatot fel kell jegyezni (lásd a 4. és 5. pontot).
2.7.6. Az NOx vizsgálata az ellenőrzési tartományban
Az NOx ellenőrzési tartományon belüli vizsgálatát közvetlenül a 13. üzemmód befejezése után kell végrehajtani.
A mérések megkezdése előtt a motort a 13. üzemmódban három percen keresztül kondicionálni kell. A méréseket a műszaki szolgálat által kiválasztott különböző helyeken ( 53 ) kell végezni, az ellenőrzési tartományon belül. Az egyes mérések időtartamának 2 percnek kell lennie.
A mérési eljárás azonos a 13. ciklus-üzemmódban végzett méréssel, és e melléklet 2.7.3., 2.7.5. és 4.1. pontja, valamint a III. melléklet 4. függelékének 3. pontja szerint kell elvégezni.
A számítást a 4. pontj szerint kell elvégezni.
2.7.7. A gázelemző készülék ismételt ellenőrzése
A szennyezőanyag-kibocsátási vizsgálat után egy nullázógázt és a korábbival azonos felsőérték-kalibráló gázt kell használni az ellenőrzés megismétléséhez. A vizsgálat akkor tekinthető elfogadhatónak, ha a vizsgálat előtti és a vizsgálat utáni eredmény közötti különbség a felsőérték-kalibráló gáz értékének 2 %-ánál kisebb.
3. ELR-VIZSGÁLAT
3.1. A mérőberendezés felszerelése
A füstölésmérőt és a mintavevő szondákat, ha vannak, a kipufogó hangtompítója vagy, ha felszerelték, bármely utókezelő berendezés után kell elhelyezni, a készülék gyártója által előírt általános felszerelési előírásnak megfelelően. Ezenfelül, ahol alkalmazhatók, be kell tartani az ISO IDS 11614 10. pontjának követelményeit is.
Bármely nullázó vagy skála végkitérés ellenőrzés előtt a füstölésmérőt fel kell melegíteni és stabilizálni kell a készülék gyártójának ajánlása szerint. Ha a füstölésmérő öblítőlevegő rendszerrel is el van látva a mérőoptika bekormozódásának megakadályozása céljából, ezt a rendszert is aktiválni kell és be kell állítani a gyártó ajánlásainak megfelelően.
3.2. A füstölésmérő ellenőrzése
A nullpont vagy skála végkitérés ellenőrzését a %-os fényelnyelés-leolvasási üzemmódban kell végezni, mivel az opacitás-skála két valóban meghatározható kalibrációs pontot nyújt, nevezetesen a 0 % és a 100 %-os fényelnyelést.
A fényelnyelési együttható ekkor korrekt módon számítható a mért fényelnyelés és az füstölésmérő gyártója által megadott LA alapján, amikor a készüléket a vizsgálat céljából visszaállítják a k leolvasási üzemmódba.
A füstölésmérő fénysugarának elzárása nélkül a leolvasást 0,0 % ± 1,0 % opacitásra kell beszabályozni. Amikor az érzékelőt nem éri fénysugár, a leolvasást 100,0 % ± 1,0 % opacitásra kell beszabályozni.
3.3. A vizsgálati ciklus
3.3.1. A motor kondicionálása
A motor és a rendszer bemelegítését legnagyobb teljesítménnyel kell végezni a gyártó ajánlásai szerinti motor-paraméterek stabilizálása céljából. Az előkondicionáló fázisnak az is feladata, hogy a kipufogórendszerben a korábbi vizsgálatok során lerakódott anyagok ne befolyásolják az éppen végzett vizsgálatot.
Ha a motor stabilizálódott, a ciklust az előkondicionáló fázis befejezésétől számított 20 ± 2 másodpercen belül meg kell kezdeni. A gyártó kérésére a mérési ciklus előtt a további kondicionálás céljából egy előzetes vizsgálat végezhető.
3.3.2. A vizsgálati műveletsorozat
A vizsgálat három terhelési fokozat egymásutánjából áll a III. melléklet 1.1. pontjában foglaltaknak megfelelően meghatározott három A (1. ciklus), B (2. ciklus) és C (3.ciklus) motor-fordulatszám mindegyikénél, amelyet egy, a műszaki szolgálat által kiválasztott ( 54 ). 4. ciklus követ az ellenőrzési tartományon belül, 10 % és 100 % terhelés között. A 3. ábrán látható alábbi műveletsorozatot kell végrehajtani a fékpad üzemelése közben a vizsgálati motoron.

3. ábra
Az ELR-vizsgálat műveletsorozata
a) A motort az A fordulatszámon és 10 %-os terheléssel kell működtetni 20 ± 2 másodpercig. Az előírt fordulatszámot ± 20 ford/perc értéken belül, az előírt nyomatékot a vizsgálati fordulatszámon lehetséges legnagyobb nyomaték ± 2 %-án belül kell tartani.
b) A megelőző szakasz végén a gázkart gyorsan teljesen nyitott helyzetbe kell állítani és 10 ± 1 másodpercig ott kell tartani. Az ahhoz szükséges fékpad-terhelést kell alkalmazni, hogy a motor fordulatszáma a szakasz első 3 másodpercében ± 150 ford/perc a szakasz többi részében ± 20 ford/perc pontossággal fennmaradjon.
c) Az a) és b) pontban leírt műveletsorozatot kétszer meg kell ismételni.
d) A harmadik terhelési lépés befejeztével a motort a B fordulatszámra és 10 %-os terhelésre kell beállítani 20 ± 2 másodpercen belül.
e) A B fordulatszámon járó motorral végre kell hajtani az a)-c) műveletsorozatot.
f) A harmadik terhelési lépés befejeztével a motort a C fordulatszámra és 10 %-os terhelésre kell beállítani 20 ± 2 másodpercen belül.
g) A C fordulatszámon járó motorral végre kell hajtani az a)-c) műveletsorozatot.
h) A harmadik terhelési lépés befejeztével a motort a választott fordulatszámra és bármely 10 %-nál nagyobb terhelésre kell beállítani 20 ± 2 másodpercen belül.
i) A választott fordulatszámon járó motorral végre kell hajtani az a)-c) műveletsorozatot.
3.4. A ciklus érvényessége
Az egyes vizsgálati fordulatszámoknál mért átlagos füstértékek (az egyes vizsgálati fordulatszámoknál a három egymást követő terhelési lépésből e függelék 6.3.3. pontja szerint kiszámított SVA, SVB, SVC) relatív szórásának kisebbnek kell lennie az átlagérték 15 %-ánál vagy az I. melléklet 1. táblázatában megadott határérték 10 %-ánál, attól függően, hogy melyik a nagyobb. Ha a különbség nagyobb, a műveletsorozatot addig kell ismételni, amíg 3 egymást követő terhelési lépés ki nem elégíti az érvényességi feltételeket.
3.5. A füstölésmérő ismételt ellenőrzése
A füstölésmérő vizsgálat utáni nulla-eltolódása nem haladhatja meg az I. melléklet 1. táblázatában megadott határérték 5 %-át.
4. A KIPUFOGÓGÁZ-ÁRAM KISZÁMÍTÁSA
4.1. A hígítatlan kipufogógáz tömegáramának meghatározása
A hígítatlan kipufogógázbeli szennyezőanyag-kibocsátások kiszámításához ismerni kell a kipufogógáz-áramot. A kipufogógáz tömegáramát a 4.1.1. vagy a 4.1.2. szakasznak megfelelően kell meghatározni. A kipufogógáz-áram meghatározása pontosságának a leolvasott érték ± 2,5 %-a vagy a motor maximális értéke ± 1,5 %-a közül a nagyobbnak kell lenni. Ezzel egyenértékű módszereket (pl. az ezen melléklet 2. függelékének 4.2. szakaszában leírtakat) is lehet használni.
4.1.1. Közvetlen mérési módszer
A kipufogógáz-áram közvetlen mérését az alábbi berendezések valamelyikével lehet elvégezni:
- nyomáskiegyenlítő készülékek, mint az áramlásmérő torok,
- ultrahangos áramlásmérő,
- vortex áramlásmérő.
A hibás szennyezőanyag-kibocsátási értékeket eredményező mérési hibák elkerülésére óvintézkedéseket kell tenni. Az ilyen óvintézkedések magukban foglalják a készüléknek a motor kipufogóberendezésébe történő gondos, az eszköz gyártójának ajánlása és a bevett szakmai gyakorlat szerinti beépítését. Különösen a motorteljesítményt és a kibocsátásokat nem befolyásolhatja az eszköz beépítése.
4.1.2. Levegő- és üzemanyag-mérési módszer
Ez a levegőáram és az üzemanyagáram mérését foglalja magában. Olyan levegőáramlás-mérőket és üzemanyagáramlás-mérőket kell használni, amelyek teljes mértékben megfelelnek a 4.1. szakasz pontossági követelményének. A kipufogógáz-áram kiszámítása a következőképpen történik:
q mew = q maw + q mf
4.2. A hígított kipufogógáz tömegáramának meghatározása
A hígított kipufogógázban lévő szennyezőanyag-kibocsátásoknak a teljes átáramlású hígítórendszer használatával történő kiszámításához szükség van a hígított kipufogógáz áramának ismeretére. A hígítottkipufogógáz-áramot (q mdew) minden üzemmódban az ezen melléklet 2. függelékének 4.1. szakaszában megadott általános képleteknek megfelelően a PDP-CVS-sel, CFV-CVS-sel vagy SSV-CVS-sel kell mérni. A pontosságnak a leolvasott értéktől való ± 2 %-os eltérésűnek vagy ennél jobbnak kell lennie, és azt az ezen melléklet 5. függelékének 2.4. szakaszában foglalt rendelkezéseknek megfelelően kell meghatározni.
5. A GÁZ-HALMAZÁLLAPOTÚ KIBOCSÁTÁS KISZÁMÍTÁSA
5.1. Az adatok kiértékelése
A gáz-halmazállapotú szennyező anyagok kibocsátásának kiértékeléséhez az egyes üzemmódok utolsó 30 másodpercének diagramleolvasásait kell átlagolni, és az egyes üzemmódok HC (szénhidrogén), CO és NOx átlagos koncentrációit (conc) az átlagos diagramleolvasásokból és a megfelelő kalibrációs adatokból kell meghatározni. Amennyiben biztosított az egyenértékű adatgyűjtés, úgy másféle adatrögzítés is használható.
Az ellenőrzési tartományon belüli NOx-vizsgálatnál a fenti követelmények csak a NOx-ra alkalmazandók.
A q mew kipufogógáz-áramot vagy - ha ennek használatát választják - a q mdew hígítottkipufogógáz-áramot ezen melléklet 4. függelékének 2.3. szakasza szerint kell meghatározni.
5.2. Száraz/nedves korrekció
Ha a mérés nem nedves alapon történt, a mért koncentrációt az alábbi képletek szerint át kell számítani nedves alapúra. A konverziót minden egyes üzemmód esetében meg kell tenni.
cwet = kw × cdry
Hígítatlan kipufogógáz esetében:

vagy

ahol:
pr = a vízgőznyomás hűtőfürdő után, kPa
pb = a teljes légköri nyomás, kPa
Ha = a beszívott levegő nedvességtartalma, g víz/kg száraz levegő
kf = 0,055584 × wALF - 0,0001083 × wBET - 0,0001562 × wGAM + 0,0079936 × wDEL + 0,0069978 × wEPS
Hígított kipufogógáz esetén:

vagy

A hígítólevegő esetén:
KWd = 1 - KW1

A beszívott levegő esetén:
KWa = 1 - KW2

ahol:
H a = a beszívott levegő nedvességtartalma, g víz/kg száraz levegő
H d = a hígítólevegő nedvességtartalma, g víz/kg száraz levegő
és az általánosan elfogadott képletekkel deriválni lehet a relatívnedvességtartalom-mérésből, a harmatpontmérésből, a gőznyomásmérésből vagy a száraz/nedves ballonmérésből.
5.3. NOx-korrekció a nedvességtartalom és a hőmérséklet figyelembevételével
Mivel a NOx-kibocsátás függ a környező levegő állapotától, a NOx-koncentrációt korrigálni kell a környezeti levegő hőmérsékletének és nedvességtartalmának figyelembevételével, az alábbi képletben megadott tényezőkkel. A tényezők 0 és 25 közötti g/kg szárazlevegő-tartomány esetén érvényesek.
a) sűrítéses gyújtású motorok esetén:

ahol:
T a = a beszívott levegő hőmérséklete, K
H a = a beszívott levegő nedvességtartalma, g víz/kg száraz levegő,
ahol:
H a-t az általánosan elfogadott képletekkel deriválni lehet a relatívnedvességtartalom-mérésből, harmatpontmérésből, gőznyomásmérésből vagy száraz/nedves ballonmérésből.
b) külső gyújtású motorok esetén
k h.G = 0,6272 + 44,030 × 10-3 × H a - 0,862 × 10-3 × H a 2
ahol:
H a-t az általánosan elfogadott képletekkel deriválni lehet a relatív nedvességtartalom-mérésből, harmatpontmérésből, gőznyomásmérésből vagy száraz/nedves ballonmérésből.
5.4. A kibocsátás tömegáramának kiszámítása
A kibocsátás tömegáramát (g/h) minden üzemmód esetében a következők szerint kell kiszámítani. A NOx kiszámításához az 5.3. szakaszban meghatározott, értelemszerűen alkalmazandó k h,D vagy k h,G nedvességtartalom-korrekciós tényezőt kell használni.
Ha a mérés nem nedves alapon történt, a mért koncentrációt az 5.2. szakasznak megfelelően át kell számítani nedves alapúra. Az u gas értékeit az ideális gáz tulajdonságaira alapuló kijelölt összetevőkre és az ebben az irányelvben érintett üzemanyagokra vonatkozóan a 6. táblázat tartalmazza.
a) a hígítatlan kipufogógáz esetében
m gas = u gas × c gas × q mew
ahol:
u gas = a kipufogógáz-összetevő sűrűsége és a kipufogógáz sűrűsége közötti arány
c gas = az egyes összetevők koncentrációja a kezeletlen kipufogógázban, ppm
q mew = a kipufogógáz tömegárama, kg/h
b) a hígított gáz esetén
m gas = u gas × c gas,c × q mdew
ahol:
u gas = a kipufogógáz-összetevő sűrűsége és a levegő sűrűsége közötti arány
c gas,c = a hígított kipufogógázban az egyes összetevők háttérkorrigált koncentrációja, ppm
q mdew = a hígított kipufogógáz tömegárama, kg/h
ahol:

A D hígítási tényezőt ezen melléklet 2. függeléke 5.4.1. szakaszának megfelelően kell kiszámítani.
5.5. A fajlagos kibocsátások kiszámítása
A kibocsátásokat (g/kWh) minden egyes komponensre a következőképpen kell kiszámítani:

ahol:
m gas az egyedi gáz tömege
P n a II. melléklet 8.2. szakasza szerint meghatározott hasznos teljesítmény.
A fenti számításban használt súlyozási tényezők megfelelnek a 2.7.1. szakasznak.
6. táblázat
A hígítatlan és a hígított kipufogógázban lévő u gas értékek különféle kipufogógáz-összetevők esetén
Üzemanyag | NOx | CO | THC/NMHC | CO2 | CH4 | |
Dízelolaj | Hígítatlan kipufogógáz | 0,001587 | 0,000966 | 0,000479 | 0,001518 | 0,000553 |
Hígított kipufogógáz | 0,001588 | 0,000967 | 0,000480 | 0,001519 | 0,000553 | |
Etanol | Hígítatlan kipufogógáz | 0,001609 | 0,000980 | 0,000805 | 0,001539 | 0,000561 |
Hígított kipufogógáz | 0,001588 | 0,000967 | 0,000795 | 0,001519 | 0,000553 | |
CNG | Hígítatlan kipufogógáz | 0,001622 | 0,000987 | 0,000523 | 0,001552 | 0,000565 |
Hígított kipufogógáz | 0,001588 | 0,000967 | 0,000584 | 0,001519 | 0,000553 | |
Propán | Hígítatlan kipufogógáz | 0,001603 | 0,000976 | 0,000511 | 0,001533 | 0,000559 |
Hígított kipufogógáz | 0,001588 | 0,000967 | 0,000507 | 0,001519 | 0,000553 | |
Bután | Hígítatlan kipufogógáz | 0,001600 | 0,000974 | 0,000505 | 0,001530 | 0,000558 |
Hígított kipufogógáz | 0,001588 | 0,000967 | 0,000501 | 0,001519 | 0,000553 | |
Megjegyzések: — az ideális gáz tulajdonságain alapuló hígítatlan kipufogógáz u értékei λ = 2 esetén, száraz levegő, 273 K, 101,3 kPa — az ideális gáz tulajdonságain alapuló hígított kipufogógáz u értékei és a légsűrűség — a CNG 0,2 %-os pontosságú u értékei a következő tömegösszetételre: C = 66–76 %; H = 22–25 %; N = 0–12 % — a HC-re vonatkozó CNG u érték megfelel a CH2,93-nak (teljes HC használat esetén a CH4 u értéke) |
5.6. Az ellenőrzési tartomány értékeinek kiszámítása
A 2.7.6. szakasz szerint kiválasztott három ellenőrzési pontban meg kell mérni és ki kell számítani a NOx-kibocsátást az 5.6.1. szakasznak megfelelően, valamint interpolációval is meg kell határozni a vizsgálati ciklusnak a szóban forgó ellenőrzési ponthoz legközelebb eső üzemmódjaiból az 5.6.2. szakasznak megfelelően. A mért értékeket azután az 5.6.3. szakasznak megfelelően össze kell hasonlítani az interpolált értékekkel.
5.6.1. A fajlagos kibocsátás kiszámítása
Az egyes (Z) ellenőrzési pontokban a kibocsátott NOx értékét a következőképpen kell kiszámítani:
m NOx,Z = 0,001587 × c NOx,Z ×k h,D × q mew

5.6.2. A szennyezőanyag-kibocsátás értékének meghatározása a vizsgálati ciklus alapján
A NOx-kibocsátást minden egyes ellenőrzési pontban a ciklusnak a kiválasztott Z ellenőrzési pontot a 4. ábrán látható módon körülvevő négy legközelebbi üzemmódjából kell interpolálni. Ezekre az (R, S, T, U) üzemmódokra a következő meghatározások érvényesek:
(R) fordulatszám = (T) fordulatszám = nRT
(S) fordulatszám = (U) fordulatszám = nSU
(R) százalékos terhelés = (S) százalékos terhelés
(T) százalékos terhelés = (U) százalékos terhelés.
A NOx-kibocsátást a kiválasztott Z ellenőrzési ponton a következőképpen kell kiszámítani:

és:




ahol:
ER, ES, ET, EU = a környező üzemmódok 5.6.1. szakasz szerint számított fajlagos NOx-kibocsátása
MR, MS, MT, MU = a motor nyomatéka a körülvevő üzemmódokban

4. ábra
A NOx ellenőrzési pont interpolációja
5.6.3. A NOx-kibocsátási értékek összehasonlítása
A Z ellenőrzési ponton mért fajlagos NOx-kibocsátást (NOx,Z) az (EZ) interpolált értékkel a következőképpen hasonlítjuk össze:

6. A RÉSZECSKE-KIBOCSÁTÁS KISZÁMÍTÁSA
6.1. Az adatok kiértékelése
A részecskék mennyiségének kiértékeléséhez minden üzemmód esetén fel kell jegyezni a szűrőkön áthaladó minta össztömegét.
A szűrőket vissza kell tenni a mérőkamrába, és legalább egy órán át, de 80 óránál nem hosszabb ideig kondicionálni kell őket, majd el kell végezni a mérlegelést. Fel kell jegyezni a szűrők összsúlyát, és ebből ki kell vonni a tárasúlyt (lásd 2.1. szakasz), az így kapott eredmény az m f részecskeminta-tömeg.
Háttérkorrekció alkalmazásánál a szűrőn áthaladó hígítólevegő-tömeget (m d) és a részecskék tömegét (m f,d) rögzíteni kell. Ha egynél több mérést végeztek, minden mérésre ki kell számítani a m f,d/m d hányadost, és a kapott értékeket átlagolni kell.
6.2. Részleges átáramlású hígítórendszer
A részecskekibocsátás véglegesként közlendő vizsgálati eredményeit a következő lépésekkel kell meghatározni. Mivel többféle hígításiarány-szabályozás használható, ezért különféle számítási módszerek vonatkoznak a q medf -re. Minden számításnak az egyes üzemmódok mintavételi időszak alatt mutatott átlagértékein kell alapulnia.
6.2.1. Izokinetikus rendszerek
q medf = q mew × rd

ahol r a az izokinetikus szonda és a kipufogócső keresztmetszetének aránya:

6.2.2. CO2- vagy NOx-koncentrációt mérő rendszerek
qmedf = qmew × rd

ahol:
c wE = a nyomjelző gáz nedves koncentrációja hígítatlan kipufogógázban
c wD = a nyomjelző gáz nedves koncentrációja a hígított kipufogógázban
c wA = a nyomjelző gáz nedves koncentrációja a hígítólevegőben
A száraz alapon mért koncentrációt nedves alapúra kell átszámítani ezen függelék 5.2. szakasza szerint.
6.2.3. CO2-mérést és a szénmérleg módszerét használó rendszerek ( 55 )

ahol:
c (CO2)D = a hígított kipufogógáz CO2-koncentrációja
c (CO2)A = a hígítólevegő CO2-koncentrációja
(a koncentráció térfogatszázalékban nedves alapon)
Ez az egyenlet a szénmérleg elvén alapul (a motorba bevitt szénatomok CO2 alakjában távoznak), és a következő lépések során vezethető le:
qmedf = qmew × r d
és

6.2.4. Áramlásméréses rendszerek
qmedf = qmew × rd

6.3. Teljes átáramlású hígítórendszer
Minden számításnak az egyes üzemmódok mintavételi időszak alatti átlagértékein kell alapulnia. A q mdew hígítottkipufogógáz-áramot ezen melléklet 2. függelékének 4.1. szakasza szerint kell meghatározni. Az m sep mintaössztömeget ezen melléklet 2. függelékének 6.2.1. szakasza szerint kell kiszámítani.
6.4. A részecske-tömegáram kiszámítása
A részecske-tömegáramot az alábbiak szerint kell kiszámítani. Teljes átáramlású hígítórendszer használata esetén a 6.2. szakasz szerint meghatározott q medf -et a 6.3. szakasz szerint meghatározott q mdew-vel kell helyettesíteni.



i = 1, ... n
A részecske-tömegáram korrigálható a háttér figyelembevételével az alábbiak szerint:

ahol D-t ezen melléklet 2. függeléke 5.4.1. szakaszának megfelelően kell kiszámítani.
6.5. A fajlagos kibocsátás kiszámítása
A fajlagos részecskekibocsátást a következőképpen kell számítani:

6.6. Effektív súlyozó tényező
A Wfei effektív súlyozó tényezőt az egyes üzemmódokra az alábbiak szerint kell kiszámítani:

Az effektív súlyozó tényezőknek ± 0,003 (üresjáratban ± 0,005) tűréssel egyenlőnek kell lenniük az e függelék 2.7.1. pontjában szereplő súlyozó tényezőkkel.
7. A FÜSTÖLÉSI ÉRTÉKEK SZÁMÍTÁSA
7.1. Bessel-algoritmus
A 6.3.1. pont szerint konvertált pillanatnyi füstérték leolvasásokból Bessel-algoritmus útján kell kiszámítani az 1 másodperces átlagértékeket. Az algoritmus egy aluláteresztő másodrendű szűrőt emulál, használata iterációs számítást igényel az együtthatók megállapításához. Ezek az együtthatók a füstölésmérő rendszer válaszidejétől és a mintavétel gyakoriságától függenek. Ezért ha a rendszer válaszideje és/vagy a mintavétel gyakorisága megváltozik, a 6.1.1. pontot meg kell ismételni.
7.1.1. A szűrő válaszidejének és a Bessel-állandónak a számítása
A szükséges Bessel-válaszidő (tF) a füstölésmérő rendszernek a III. melléklet 4. függeléke 5.2.4. pontjában leírtak szerinti fizikai és elektromos válaszidejétől függ, és az alábbi összefüggésből számítható:

ahol:
tp = a fizikai válaszidő, s
te = az elektromos válaszidő, s
A szűrő levágási frekvenciájának (fc) becslésére szolgáló számítások 0,01 s-nál nem hosszabb idő alatt bekövetkező 0-ról 1-re ugró bemenetet vesznek alapul (lásd a VII. mellékletet). A válaszidő úgy van meghatározva, mint az az idő, ami azon két időpont között telik el, amikor ennek az ugrásnak a során a Bessel-kimenet eléri a 10 %-ot (t10) és amikor eléri a 90 %-ot (t90). Ezt az fc iterációjával kell megkapni, amíg t90-t10≈tF nem lesz. Az fc első iterációját az alábbi képlet adja meg:

Az E és K Bessel-állandókat a következő egyenletekkel kell kiszámítani:


ahol:
D = 0,618034
Δt = [Kép #1]

Kép #1
Ω = [Kép #2]

Kép #2
7.1.2. A Bessel-algoritmus számítása
E és K értékének felhasználásával az 1 mp-es Bessel átlagolt válaszidőt egy Si ugró bemenetre az alábbiak szerint kell kiszámítani:

ahol:
Si-2 = Si-1 = 0
Si = 1
Yi-2 = Yi-1 = 0
A t10 és t90 időket interpolálni kell. A t90 és a t10 közötti időkülönbség meghatározza az ehhez az fc értékhez tartozó tF válaszidőt. Ha ez a válaszidő nem közelíti meg eléggé a kívánt válaszidőt, az iterációt folytatni kell addig, amíg a tényleges válaszidő a kívánt válaszidőhöz 1 %-on belüli közelségbe nem kerül, az alábbiak szerint:

7.2. Az adatok kiértékelése
A füstmérési értékek mintáit legalább 20 Hz gyakorisággal kell venni.
7.3. A füst meghatározása
7.3.1. Az adatok konvertálása
Mivel minden füstölésmérő alapvető mért értéke a fényáteresztés, a füstértékeket a (τ) fényáteresztésről a (k) fényelnyelési együtthatóra kell konvertálni az alábbiak szerint:

és

ahol:
k = a fényelnyelési együttható, m-1
LA = tényleges optikai úthossz a készülék gyártójának megadása szerint, m
N = fényelnyelés, %
τ = átlátszóság, %
A konverziót el kell végezni bármilyen további adatfeldolgozás előtt.
7.3.2. A Bessel átlagolt füstérték kiszámítása
A helyes fc levágási frekvencia az, ami a tF kívánt szűrő-válaszidőt eredményezi. Ha ezt a frekvenciát a 6.1.1. pontban leírt iterációs eljárással meghatározták, a megfelelő E és K Bessel-állandók kiszámíthatóak. Ekkor a Bessel-algoritmust kell alkalmazni a füst pillanatnyi jelére (k-érték), a 6.1.2. pontban leírtak szerint:

A Bessel-algoritmus rekurzív jellegű. Így bizonyos Si-1 és Si-2 kezdeti bemenő értékekre és Yi-1 és Yi-2 kezdeti kimenő értékekre van szükség az algoritmus elindításához. Ezek 0-nak vehetők fel.
A három, A, B és C fordulatszám minden terhelési fokozatában minden egyes füst jelének egyedi Yi értékei közül ki kell választani az Ymax legnagyobb 1 mp-es értéket.
7.3.3. Végeredmény
Az (SV) átlagos füstértékeket az egyes ciklusokra (vizsgálati fordulatszámokra) az alábbiak szerint kell kiszámítani:
Az A vizsgálati fordulatszámra : SVA = (Ymax1,A + Ymax2,A + Ymax3,A) / 3
A B vizsgálati fordulatszámra : SVB = (Ymax1,B + Ymax2,B + Ymax3,B) / 3
A C vizsgálati fordulatszámra : SVC = (Ymax1,C + Ymax2,C + Ymax3,C) / 3
ahol:
Ymax1, Ymax2, Ymax3 = legnagyobb 1 mp-es Bessel átlagos füstérték a három terhelési lépcső mindegyikére
A végleges értékeket a következőképpen kell kiszámítani:
SV = (0,43 × SVA) + (0,56 × SVB) + (0,01 × SVC)
2. függelék
ETC VIZSGÁLATI CIKLUS
1. A MOTOR JELLEGGÖRBE-FELVÉTELI ELJÁRÁSA
1.1. A jelleggörbe-felvételi fordulatszám-tartomány meghatározása
Az ETC ciklusnak a vizsgálóállásban való előállításához a motor jelleggörbéjét a vizsgálati ciklus előtt fel kell venni a fordulatszám-nyomaték görbe meghatározásához. A legkisebb és legnagyobb felvételezési fordulatszámok az alábbiak:
Legkisebb felvételezési fordulatszám = alapjárati fordulatszám
Legnagyobb felvételezési fordulatszám = nhi x 1,02 vagy az a fordulatszám, ahol a teljes terhelés melletti nyomaték nullára esik, aszerint, hogy melyik kisebb
1.2. A motorteljesítmény feltérképezése
A motort legnagyobb teljesítményen járatva be kell melegíteni, hogy a motor paraméterei stabilizálódjanak a gyártó ajánlásának és a bevett szakmai gyakorlatnak megfelelően. Ha a motor üzeme stabilizálódott, a motor jelleggörbéjét az alábbiak szerint kell felvenni:
a) motort terhelésmentesíteni kell és alapjáraton kell járatni;
b) a motort a befecskendező szivattyú teljes terhelésnek megfelelő állása mellett a legkisebb felvételezési fordulatszámon kell járatni;
c) növelni kell a motor fordulatszámát 8 ± 1 min-1/mp átlagos ütemben, a legkisebb felvételezési fordulatszámtól a legnagyobb felvételezési fordulatszámig. A motor fordulatszámát és nyomatékát fel kell jegyezni legalább másodpercenként egy pontnyi mintavételi gyakorisággal.
1.3. A jelleggörbe elkészítése
Az 1.2. pont szerint felvett összes adatpontot össze kell kötni, a pontok között lineáris interpolációval. Az eredményül kapott nyomatéki görbe a jelleggörbe, és ezt a motorciklus normalizált nyomatékértékeinek a vizsgálati ciklus tényleges nyomatékértékeire való konvertálására kell használni a 2. pontban leírtak szerint.
1.4. Más felvételezési módok
Ha a gyártó úgy gondolja, hogy a fenti felvételezési technika megbízhatatlan, vagy egy adott motort nem reprezentál megfelelően, más felvételezési technika is használható. Ezeknek az alternatív technikáknak ki kell elégíteniük a leírt felvételezési eljárásoknak azt a célját, hogy a vizsgálati ciklus során elért minden motor-fordulatszámnál meghatározzák a legnagyobb rendelkezésre álló nyomatékot. Az e pontban leírt felvételezési technikától biztonsági vagy reprezentációs okokból való eltérést a műszaki szolgálatnak kell jóváhagynia, használatának indoklásával együtt. Regulátorral vagy turbófeltöltővel felszerelt motoroknál azonban semmi esetre sem használható a motorfordulatszám folyamatos csökkentésének módszere.
1.5. Megismételt vizsgálatok
Egy motor jelleggörbéjét nem kell minden egyes vizsgálati ciklus előtt felvételezni. Egy motort akkor kell a vizsgálati ciklus előtt újra felvételezni, ha:
- az utolsó felvételezés óta szakmai megítélés szerint ésszerűtlenül hosszú idő telt el,
- vagy
- a motoron olyan fizikai módosításokat vagy új beállításokat végeztek, amelyek hatással lehetnek a motor teljesítőképességére.
2. A REFERENCIA VIZSGÁLATI CIKLUS LÉTREHOZÁSA
A tranziens vizsgálati ciklus e melléklet 3. függelékében van leírva. A fordulatszám és nyomaték normalizált értékeit az alábbiak szerint át kell alakítani tényleges értékekre, ez szolgáltatja a referenciaciklust.
2.1. Tényleges fordulatszám
A fordulatszámot a következő egyenlet használatával kell denormalizálni:

Az (nref) referencia-fordulatszám a 3. függelékben található motor fékpad programban megadott 100 %-os fordulatszám értékeknek felel meg. Definíciója a következő (lásd az I. melléklet 1. ábráját):

ahol nhi és nlo vagy az I. melléklet 2. pontja szerint van megadva, vagy a III. melléklet 1. függelékének 1.1. pontja szerint van meghatározva.
2.2. Tényleges nyomaték
A nyomaték a megfelelő fordulatszámhoz tartozó legnagyobb nyomatékra van normalizálva. A referenciaciklus nyomatéki értékeit denormalizálni kell az 1.3. pontban megállapított jelleggörbe segítségével, az alábbiak szerint:
Tényleges nyomaték = (% nyomaték × max. nyomaték/100)
a 2.1. pontban meghatározott megfelelő tényleges fordulatszámra
Az ("m") hajtási pontok negatív nyomatéki értékei a referencia-ciklus létrehozásához denormalizált értéket vesznek fel, amelyet az alábbi módszerek valamelyikével kell meghatározni:
- a kapcsolatos fordulatszámponton rendelkezésre álló pozitív nyomaték 40 %-a, negatív előjellel,
- a motor legkisebb felvételezési fordulatszámáról legnagyobb felvételezési fordulatszámra való hajtásához szükséges negatív nyomaték felvételezése,
- a motor alapjáraton és referencia-fordulatszámon történő hajtásához szükséges negatív nyomaték meghatározása és lineáris interpolálás e két pont között.
2.3. Példa a denormalizálási eljárásra
Példaként az alábbi vizsgálati pontokat denormalizáljuk:
% fordulatszám = 43
nyomaték = 82
Ha adottak az alábbi értékek:
referencia-fordulatszám = 2 200 min- 1
alapjárati fordulatszám = 600 min- 1
az eredmények:
tényleges fordulatszám = (43 × (2 200 - 600)/100) + 600 = 1 288 min-1
tényleges nyomaték = (82 × 700/100) = 574 Nm
ahol a jelleggörbe szerint a megfigyelt legnagyobb nyomaték 1 288 min- 1 fordulatszámon 700 Nm.
3. KIBOCSÁTÁSI VIZSGÁLAT
A gyártó kívánságára a mérési ciklus előtt egy előzetes vizsgálat végezhető a motor és kipufogórendszer kondicionálása céljából.
A földgáz- és PB-gáz-üzemű motorokat az ETC-vizsgálat alkalmazásával kell bejáratni. A motornak legalább két ETC-cikluson keresztül, de mindaddig járnia kell, amíg az egy ETC-ciklus alatt mért CO-kibocsátás legalább 10 %-kal meg nem haladja az előző ETC-ciklus alatt mért CO-kibocsátást.
3.1. A mintavevő szűrők előkészítése (ha alkalmazandó)
A vizsgálat előtt legalább egy órával minden szűrőt egy, a porszennyeződéstől védett, csukott, de nem légmentesen zárt Petri-csészébe és azzal együtt egy mérőkamrába kell helyezni stabilizálás céljából. A stabilizációs idő leteltével minden szűrőt le kell mérni, és a tárasúlyt fel kell jegyezni. A szűrőt azután zárt Petri-csészében vagy légmentesen lezárt szűrőtartóban kell tárolni addig, amíg nem lesz rá szükség a vizsgálathoz. A szűrőt a mérőkamrából való eltávolítása után nyolc órán belül fel kell használni. A tárasúlyt rögzíteni kell.
3.2. A mérőberendezés felszerelése
A műszereket és a mintavevő szondákat az előírásoknak megfelelően kell felszerelni. Amennyiben teljes átáramlású hígítórendszer használatára kerül sor, úgy azt a kipufogócsőhöz kell csatlakoztatni.
3.3. A hígítórendszer és a motor indítása
A hígítórendszert és a motort el kell indítani és be kell melegíteni addig, amíg minden hőmérséklet és nyomás a gyártó ajánlása és a bevett szakmai gyakorlat szerint a teljes terheléshez tartozó értéken stabilizálódik.
3.4. A részecske-mintavevő rendszer indítása (csak dízelmotoroknál)
A részecske-mintavevő rendszert el kell indítani és megkerülő vezetéken (by-pass) át kell járatni. A hígítólevegő háttér-részecskeszintjét a hígítólevegő részecskeszűrőn történő áteresztésével lehet meghatározni. Szűrt hígítólevegő használata esetén a vizsgálat előtt vagy után egy mérést lehet elvégezni. Ha a hígítólevegő nem szűrt, mérések végezhetők a ciklus elején és végén, és az értékeket átlagolhatják.
A hígítórendszert és a motort el kell indítani és be kell melegíteni addig, amíg minden hőmérséklet és nyomás a gyártó ajánlása és a bevett szakmai gyakorlat szerint a teljes terheléshez tartozó értéken stabilizálódik.
Időszakos regenerációs utókezelés esetében a regeneráció nem történhet a motor bemelegedése alatt.
3.5. A hígítórendszer beállítása
A hígítórendszer (teljes átáramlású vagy részleges átáramlású) áramlását úgy kell beállítani, hogy a rendszerben ne következzék be nedvességlecsapódás, és a szűrő felületének legmagasabb hőmérséklete 325 K (52 °C) vagy ennél alacsonyabb legyen (lásd az V. melléklet 2.3.1. szakaszában a DT részt).
3.6. A gázelemző készülékek ellenőrzése
A gázelemző készülékeken el kell végezni a nullázást és a felsőértékre történő kalibrálást. Mintavevő zsákok használata esetén azokat ki kell vákuumozni.
3.7. A motor indításának folyamata
A stabilizált motort a gyártó által a kezelési útmutatóban ajánlott eljárással kell elindítani, az indítómotort vagy a fékpadot használva. Tetszés szerint a vizsgálat indítható közvetlenül a motor előkondicionálási fázisából, a motor kikapcsolása nélkül, amikor a motor elérte az alapjárati fordulatszámot.
3.8. A vizsgálati ciklus
3.8.1. A vizsgálat menete
A vizsgálati műveletsorozatot akkor kell elindítani, ha a motor elérte az alapjárati fordulatszámot. A vizsgálatot az ezen függelék 2. szakaszában meghatározott referenciaciklusnak megfelelően kell elvégezni. A motorfordulatszám és -nyomaték beállítási pontok utasításait 5 Hz vagy annál nagyobb gyakorisággal kell kiadni (10 Hz az ajánlott). A vizsgálati ciklus során a visszajelzett motorfordulatszámot és -nyomatékot másodpercenként legalább egyszer fel kell jegyezni, és a jeleket elektronikus úton szűrni lehet.
3.8.2. Gáz-halmazállapotú szennyező anyagok kibocsátásának mérése
3.8.2.1. Teljes átáramlású hígítórendszer
A motor vagy a vizsgálati eljárás indításakor, amennyiben a ciklus közvetlenül az előkondicionálástól indul, a mérőberendezést is el kell indítani, és ezzel egy időben kell:
- a hígítólevegő gyűjtését vagy elemzését elindítani,
- a hígított kipufogógáz gyűjtését vagy elemzését elindítani,
- a hígítottkipufogógáz-mennyiség (CVS), valamint a kívánt hőmérséklet és nyomás mérését elindítani,
- a dinamométer visszajelzett fordulatszám- és nyomaték-adatainak rögzítését elindítani.
A szénhidrogén- (HC-) és NOx-értékeket folyamatosan kell mérni a hígítóalagútban 2 Hz-es frekvenciával. Az átlagos koncentrációkat az elemzőkészülék által az egész vizsgálati ciklus alatt adott jelek integrálásával kell meghatározni. A rendszer válaszideje 20 másodpercnél nem lehet hosszabb, és szükség esetén össze kell hangolni a CVS-áramlás ingadozásaival és a mintavételi idő/vizsgálati ciklus eltolódásokkal. A CO, CO2, NMHC (nem metán szénhidrogének) és CH4 értékeit integrálással vagy a mintavevő zsákban a ciklus alatt összegyűjtött gáz koncentrációjának elemzésével kell meghatározni. A hígítólevegőben található gáz-halmazállapotú szennyező anyagok koncentrációját integrálással vagy a háttérzsákba történő begyűjtéssel kell meghatározni. Minden más értékre másodpercenként legalább egy mérést (1 Hz) kell feljegyezni.
3.8.2.2. A hígítatlan kipufogógáz mérése
A motor vagy - amennyiben a ciklus közvetlenül az előkondicionálástól indul - a vizsgálati műveletsorozat indításakor a mérőberendezést is el kell indítani, és ezzel egy időben kell:
- a hígítatlan kipufogógáz koncentrációinak elemzését elindítani,
- a kipufogógáz vagy a beszívott levegő és az üzemanyagáram mérését elindítani,
- a dinamométer visszajelzett fordulatszám- és nyomatékadatainak rögzítését elindítani.
A gáz-halmazállapotú szennyezőanyag-kibocsátások értékeléséhez a szennyezőanyag-kibocsátási koncentrációkat (HC, CO és NOx) és a kipufogógáz tömegáramát rögzíteni kell, és egy számítógépes rendszeren kell tárolni legalább 2 Hz-cel. A rendszer válaszideje nem lehet hosszabb 10 másodpercnél. Minden más adatot legalább 1 Hz-es mintavételi gyakorisággal lehet rögzíteni. Analóg gázelemző készülékek esetében a választ rögzíteni kell, és a kalibrálási értéket az adatértékelés során online vagy offline alkalmazni lehet.
A gáz-halmazállapotú összetevők tömegkibocsátásának kiszámításához a rögzített koncentrációk nyomainak és a kipufogógáz tömegárama nyomának az I. melléklet 2. szakaszának megfelelően időben a transzformációs időhöz képest arányosnak kell lennie. Ezért minden egyes gázelemző készülék és a kipufogógáz tömegáramát mérő berendezés válaszidejét az ezen melléklet 5. függelékének 4.2.1. és 1.5. szakaszában foglalt rendelkezéseknek megfelelően kell meghatározni, és rögzíteni kell.
3.8.3. Részecske-mintavétel (ha alkalmazandó)
3.8.3.1. Teljes átáramlású hígítórendszer
A motor vagy - amennyiben a ciklus közvetlenül az előkondicionálástól indul - a vizsgálati műveletsorozat indításakor, a részecske-mintavevő rendszert a megkerülő vezetékről részecske-mintavételre kell átkapcsolni.
Ha nem alkalmaznak áramlás-kiegyenlítést, akkor a mintavevő szivattyú(ka)t úgy kell szabályozni, hogy a részecske-mintavevő szondán vagy az átvezető csövön átáramló mennyiség a beállított áramlási mennyiséghez képest ± 5 %-on belül maradjon. Ha áramláskiegyenlítést (azaz arányos mintaáram-szabályozást) alkalmaznak, akkor ki kell mutatni, hogy a főalagút áramának és a részecskeminta áramának aránya nem tér el ± 5 %-nál nagyobb mértékben a beállított értéktől (kivéve a mintavétel első 10 másodpercét).
Megjegyzés: Kettős hígítás alkalmazása esetén a mintaáram a mintavevő szűrőkön áthaladó áram és a másodlagos hígítólevegő áramának nettó különbsége.
Fel kell jegyezni az átlagos hőmérsékletet és nyomást a gázmennyiségmérő(k) vagy az áramlásmérő műszerek belépési pontján. Ha a beállított áramlási mennyiséget a szűrő nagy részecsketerhelése miatt nem lehet fenntartani a teljes ciklus alatt (± 5 %-on belül), akkor a vizsgálatot érvényteleníteni kell. A vizsgálatot meg kell ismételni kisebb áramlási mennyiséggel és/vagy nagyobb átmérőjű szűrővel.
3.8.3.2. Részleges átáramlású hígítórendszer
A motor vagy - amennyiben a ciklus közvetlenül az előkondicionálástól indul - a vizsgálati műveletsorozat indításakor a részecske-mintavevő rendszert a megkerülő vezetékről részecske-mintavételre kell átkapcsolni.
A részleges átáramlású hígítórendszer szabályozásához gyors rendszerreakcióra van szükség. A rendszerre vonatkozó transzformációs időt a III. melléklet 5. függelékének 3.3. szakaszában meghatározott eljárással kell meghatározni. Ha a kipufogógázáram-mérés (lásd a 4.2.1. szakaszt) és a részleges átáramlású rendszer kombinált transzformációs ideje rövidebb mint 0,3 másodperc, akkor online szabályozást lehet használni. Ha a transzformációs idő meghaladja a 0,3 másodpercet, akkor egy előre rögzített vizsgálaton alapuló előzetes szabályozást kell használni. Ebben az esetben a felfutási időnek ≤ 1 másodpercnek és a kombináció késleltetési idejének ≤ 10 másodpercnek kell lennie.
A teljes rendszerválaszt úgy kell meghatározni, hogy biztosítva legyen a részecskék reprezentatív mintavétele, qmp,i, a kipufogógáz-tömegárammal arányosan. Az arányosság meghatározásához a qmp,i kontra qmew,i regressziós analízist kell elvégezni legalább 1 Hz adatgyűjtési gyakoriságon, valamint a következő kritériumoknak kell teljesülnie:
- a qmp,i és qmew,i közötti lineáris regresszió R2 korrelációs együtthatója nem lehet kisebb mint 0,95,
- a qmew,i alapján becsült qmp,i szórása nem haladhatja meg a qmp maximum 5 %-át,
- a regressziós egyenes qmp metszete nem haladhatja meg a qmp maximum ± 2 %-át.
Tetszés szerint lehetséges elővizsgálat lefolytatása, és az elővizsgálat kipufogógáz áramjelzését a részecskerendszerbe történő mintaáramlás szabályozására lehet használni (előzetes szabályozás). Ilyen eljárásra van szükség, ha a részecskerendszer transzformációs ideje, t50,P vagy a kipufogógáz-tömegáram jelzésének transzformációs ideje, t50,F, vagy mindkettő > 0,3 másodperc. A részleges hígítórendszer helyes szabályozása akkor történt meg, ha az elővizsgálat qmew,pre ideje, amely szabályozza a qmp értéket, a t50,P + t50,F előzetes idővel eltolódik.
A qmp,i és qmew,i közötti korreláció meghatározásához a tényleges vizsgálat során gyűjtött adatokat kell használni, t50,F-fel qmp,i-hez igazított qmew,i idővel (az időkiigazításhoz t50,P nem járul hozzá). Vagyis a qmew és qmp közötti időeltolódás a III. melléklet 5. függelékének 3.3. szakaszában meghatározott transzformációs idejük közti különbség.
3.8.4. A motor leállása
Ha a motor a vizsgálati ciklus során bármikor leáll, a motort újra kell kondicionálni, ismét el kell indítani, és a vizsgálatot meg kell ismételni. Ha a vizsgálati ciklus során bármelyik szükséges vizsgálati berendezés elromlik, a vizsgálatot érvényteleníteni kell.
3.8.5. Üzemelés a vizsgálat után
A vizsgálat befejezésekor a hígított kipufogógáz térfogatának vagy a hígítatlan kipufogógáz áramának mérését, a gáz beáramlását a gyűjtőzsákokba, valamint a mintavevő szivattyút le kell állítani. Integráló gázelemző rendszer esetében a mintavételt addig kell folytatni, amíg a rendszer válaszidői le nem telnek.
Ha gyűjtőzsákokat használtak, a bennük lévő gáz koncentrációját a lehető leghamarabb, de a ciklus befejezésétől számított 20 percnél semmiképpen sem később elemezni kell.
A szennyezőanyag-kibocsátási vizsgálat után a gázelemző készülékek újraellenőrzéséhez egy nullázógázt és korábban használt kalibrálási gázt kell használni. A vizsgálat akkor tekinthető elfogadhatónak, ha a vizsgálatot megelőző és a vizsgálatot követő mérési eredmények közötti különbség kisebb, mint a felsőérték-kalibráló gáz értékének 2 %-a.
3.9. A vizsgálat validálása
3.9.1. Az adatok eltolása
A visszajelzés és a referenciaciklus értékei közötti időeltolódás torzító hatásának csökkentése érdekében az egész motorfordulatszám és -nyomaték visszajelzési jelszekvenciát siettetni vagy késleltetni lehet időben a referencia-fordulatszám- és -nyomatékszekvenciához képest. Ha a visszajelzett jeleket eltolják, akkor mind a fordulatszámot, mind a nyomatékot azonos mértékben és irányba kell eltolni.
3.9.2. A ciklus munkájának kiszámítása
A ciklus Wact (kWh) tényleges munkáját a motor valamennyi feljegyzett fordulatszám- és nyomatékérték párjából kell kiszámítani. Ezt, ha ezen opciót választották, a visszajelzett adatok bárminemű eltolását követően kell elvégezni. A ciklus Wact tényleges munkáját a referenciaciklus Wref munkájával történő összehasonlításhoz és a fékpadi fajlagos szennyezőanyag-kibocsátás (lásd 4.4. és 5.2. szakaszt) kiszámításához kell használni. Azonos módszert kell alkalmazni a referencia- és a tényleges motorteljesítmény integrálásához. Ha szomszédos referencia-értékek vagy szomszédos mért értékek közötti értékeket kell meghatározni, akkor lineáris interpolációt kell alkalmazni.
A referencia- és a tényleges ciklus munkájának integrálásakor minden negatív nyomatéki értéket nullával kell egyenlővé tenni, és így kell beszámítani. Ha az integrálás 5 Hertznél kisebb frekvenciával történik, és ha adott idő alatt a nyomaték értéke pozitívról negatívra vagy negatívról pozitívra változik, a negatív részt ki kell számítani, és egyenlővé tenni nullával. A pozitív részt bele kell számítani az integrált értékbe.
Wact értékének a Wref - 15 %-os és + 5 %-os értéke között kell lennie.
3.9.3. A vizsgálati ciklus validálási statisztikája
A visszajelzett fordulatszám-, nyomaték- és teljesítményértékek referenciaértékekre vonatkoztatott lineáris regresszióját meg kell határozni. Ezt, ha ezen opciót választották, a visszajelzett adatok bármilyen eltolása után kell elvégezni. A legkisebb négyzetek módszerét kell alkalmazni, ahol a legjobban illeszkedő egyenlet az alábbi alakú:
y = mx + b
ahol:
y = a fordulatszám (min-1), nyomaték (Nm) vagy teljesítmény (kW) visszajelzett (tényleges) értéke
m = a regressziós egyenes meredeksége
x = a fordulatszám (min-1), nyomaték (Nm) vagy teljesítmény referenciaértéke
b = a regressziós egyenes és az y tengely metszéspontja
Minden regressziós egyenesre ki kell számítani y becslésének x-re vonatkozó szórását (SE) és az (r2) determinációs együtthatót.
Ajánlatos ezt az analízist 1 Hz gyakorisággal elvégezni. Minden negatív referencianyomaték-értéket és a hozzá kapcsolódó visszajelzett értéket törölni kell a ciklus nyomaték- és teljesítmény-validálási statisztikáinak számításából. Ahhoz, hogy egy vizsgálat érvényesnek legyen tekinthető, teljesíteni kell a 7. táblázat kritériumait.
7. táblázat
Regressziós egyenes tűréshatárai
Fordulatszám | Nyomaték | Teljesítmény | |
Y becslésének szórása X-re vonatkoztatva | Max. 100 min–1 | A maximális felvételezett nyomaték max. 13 %-a (15 %) (1) | A maximális felvételezett teljesítmény max. 8 %-a (15 %) (1) |
A regressziós egyenes meredeksége, m | 0,95-től 1,03-ig | 0,83–1,03 | 0,89–1,03 (0,83–1,03) (1) |
Determinációs együttható, r2 | Min. 0,9700 (min. 0,9500) (1) | Min. 0,8800 (min. 0,7500) (1) | Min. 0,9100 (min. 0,7500) (1) |
A regressziós egyenes metszéspontja az Y tengellyel, b | ± 50 min–1 | ± 20 Nm vagy a max. nyomaték ± 2 %-a, (± 20 Nm vagy ± 3 %) (1), amelyik nagyobb | ± 4 kW vagy a max. teljesítmény ± 2 % (± 4 kW vagy ± 3 %) (1), amelyik nagyobb |
(1) 2005. október 1-jéig a zárójelben lévő értékek használhatók a gázüzemű motorok típus-jóváhagyási vizsgálatához. (A Bizottság jelentést készít a gázmotor-technológia fejlődéséről annak érdekében, hogy megerősítse vagy módosítsa a regressziós egyenes ezen táblázatban megadott tűréshatárainak a gázüzemű motorokra alkalmazandó értékeit.) |
A regresszióanalízisből a 8. táblázatban megadott pontok törölhetők.
8. táblázat
A regresszióanalízisből törölhető pontok
Feltételek | Törlendő pontok |
Teljes terhelési igény és a nyomaték-visszajelzés < 95 % referencianyomaték | Nyomaték és/vagy teljesítmény |
Teljes terhelési igény és a fordulatszám-visszajelzés < 95 % referencia-fordulatszám | Fordulatszám és/vagy teljesítmény |
Terheletlen, nem alapjárati pont és a nyomaték-visszajelzés > referencianyomaték | Nyomaték és/vagy teljesítmény |
Terheletlen, a fordulatszám-visszajelzés ≤ alapjárati fordulatszám + 50 min–1 és a nyomaték-visszajelzés = a gyártó által meghatározott/mért alapjárati nyomaték ± a max. nyomaték 2 %-a | Fordulatszám és/vagy teljesítmény |
Terheletlen, a fordulatszám-visszajelzés > alapjárati fordulatszám + 50 min–1 és a nyomaték-visszajelzés > 105 % referencianyomaték | Nyomaték és/vagy teljesítmény |
Terheletlen, és a fordulatszám-visszajelzés > 105 % referencia-fordulatszám | Fordulatszám és/vagy teljesítmény |
4. A KIPUFOGÓGÁZ-ÁRAM KISZÁMÍTÁSA
4.1. A hígított kipufogógáz áramának meghatározása
A ciklus során áthaladt hígított kipufogógáz teljes áramát (kg/vizsgálat) a ciklus során mért értékekből és az áramlásmérő berendezés megfelelő kalibrálási adataiból kell kiszámítani (V 0 a PDP esetében, K V a CFV esetében, C d az SSV esetében, a III. melléklet 5. függeléke 2. szakaszának megfelelően). A következő képleteket kell alkalmazni, ha a ciklus alatt hőcserélő alkalmazásával a hígított kipufogógáz hőmérsékletét állandó értéken tartják (± 6 K a PDP-CVS esetében, ± 11 K a CFV-CVS esetében vagy ± 11 K az SSV-CVS esetében, lásd az V. melléklet 2.3. szakaszát).
A PDP-CVS rendszer esetében:
m ed = 1,293 × V 0 × N P × (p b - p 1) × 273 / (101,3 × T)
ahol:
V 0 = a vizsgálati körülmények között fordulatonként átszivattyúzott gáz térfogata, m3/fordulat
N P = a szivattyúnak a vizsgálat során megtett összes fordulata
p b = a légköri nyomás a vizsgálókamrában, kPa
p 1 = légköri értékhez képesti szívás a szivattyú belépő nyílásánál, kPa
T = a hígított kipufogógáz átlagos hőmérséklete a szivattyú belépő nyílásánál a ciklus alatt, K
A CFV-CVS rendszer esetében:
m ed = 1,293 × t × K v × p p / T 0,5
ahol:
t = a ciklus ideje, s
K V = a kritikus átáramlású Venturi-cső kalibrációs együtthatója állandó feltételek között,
p p = abszolút nyomás a Venturi-cső belépőjénél, kPa
T = abszolút hőmérséklet a Venturi-cső belépőjénél, K
Az SSV-CVS rendszer esetében
m ed = 1,293 × QSSV
ahol:

ahol:
A 0
=
az állandók összessége és az egységek konverziója

= 0,006111 SI-ben egységenként
d = az SSV-torok átmérője, m
C d = az SSV kifolyási tényezője
p p = az abszolút nyomás a Venturi-cső belépőjénél, kPa
T = a hőmérséklet a Venturi-cső belépőjénél, K
r p = az SSV-torok és a belépés abszolút, statikus nyomásának hányadosa = [Kép #3]

Kép #3
rD = az SSV-torok átmérőjének, d, és a belépő csővezeték belső átmérőjének hányadosa = [Kép #4]

Kép #4
Áramláskiegyenlítőt tartalmazó rendszer használata esetén (azaz hőcserélő nélkül) a pillanatnyi tömegkibocsátásokat ki kell számítani, és integrálni kell a ciklus során. Ebben az esetben a hígított kipufogógáz pillanatnyi tömegét a következőképpen kell kiszámítani.
A PDP-CVS rendszer esetében:
m ed,i = 1,293 × V 0 × N P,i × (p b - p 1) × 273 / (101,3 × T)
ahol:
N P,i = a szivattyú által időintervallumonként megtett összes fordulat
A CFV-CVS rendszer esetében:
m ed,i = 1,293 × Δt i × K V × p p / T 0,5
ahol:
Δt i = az időintervallum, s
Az SSV-CVS rendszerek esetében:
med = 1,293 × QSSV × Δti
ahol:
Δt i = az időintervallum, s
Az időintervallum kiszámítását vagy a C d értékre vonatkozó elfogadható értékkel, mint például 0,98, vagy a Q ssv elfogadható értékével kell kezdeni. Ha a számítás Q ssv értékkel kezdődik, akkor a Q ssv kezdeti értékét az Re kifejezéséhez kell használni.
Az SSV-toroknál a Reynolds-számnak minden szennyezőanyag-kibocsátási vizsgálat alatt az ezen melléklet 5. függelékének 2.4. szakaszában meghatározott kalibrálási görbe levezetéséhez használt Reynolds-számok értéktartományában kell lenni.
4.2. A hígítatlan kipufogógáz tömegáramának meghatározása
A hígítatlan kipufogógázban lévő szennyezőanyag-kibocsátások kiszámításához és a részleges átáramlású hígítórendszer szabályozásához szükség van a kipufogógáz tömegáramának ismeretére. A kipufogógáz tömegáramának meghatározásához a 4.2.2. szakasztól a 4.2.5. szakaszig leírt módszerek bármelyike használható.
4.2.1. Válaszidő
A szennyezőanyag-kibocsátások kiszámítása céljából az alábbiakban leírt valamennyi módszer válaszidejének meg kell egyeznie vagy alacsonyabbnak kell lennie a gázelemző készülék válaszidejére vonatkozóan az ezen melléklet 5. függelékének 1.5. szakaszában meghatározott követelménynél.
A részleges átáramlású hígítórendszer szabályozása céljából gyorsabb válaszra van szükség. Az online szabályozással működő részleges átáramlású hígítórendszerek esetében a válaszidőnek ≤ 0,3 másodpercnek kell lenni. Az előrögzített vizsgálaton alapuló előzetes szabályozású részleges átáramlású hígítórendszerek esetében ≤ 1 másodperces felfutási idejű ≤ 5 másodperces válaszidejű kipufogógáz-árammérési rendszer szükséges. A rendszer válaszidejét a készülék gyártójának kell meghatározni. A kipufogógáz-áram és a részleges átáramlású hígítórendszerekkel szembeni kombinált válaszidő-követelményeket a 3.8.3.2. szakasz sorolja fel.
4.2.2. Közvetlen mérési módszer
A pillanatnyi kipufogógáz-áram közvetlen mérését az alábbi módszerekkel lehet elvégezni:
- nyomáskülönbség-mérő készülékekkel, mint például az áramlásmérő-torok,
- ultrahangos áramlásmérővel,
- vortex áramlásmérővel.
A hibás szennyezőanyag-kibocsátási értékeket okozó mérési hibák elkerülésére óvintézkedéseket kell tenni. Az ilyen óvintézkedések magukban foglalják a készülék gondos beépítését a motor kipufogóberendezésébe az eszköz gyártójának ajánlása és a bevett szakmai gyakorlat szerint. A motor teljesítményét és a szennyezőanyag-kibocsátásokat a készülék beépítése nem befolyásolhatja.
A kipufogógáz-áram meghatározása pontosságának legalább a leolvasott érték ± 2,5> %-a vagy a motor maximális értéke ± 1,5 %-a közül a nagyobbnak kell lenni.
4.2.3. Levegő- és üzemanyag-mérési módszer
Ez a módszer a levegőáram és az üzemanyagáram mérését foglalja magában. Olyan légáramlásmérőket és üzemanyagáramlás-mérőket kell használni, amelyek megfelelnek a 4.2.2. szakasz teljes kipufogógáz-áram pontosságára vonatkozó követelményeknek. A kipufogógáz-áram számítása a következőképpen történik:
qmew = qmaw + qmf
4.2.4. A nyomjelző gázok mérési módszere
Ez a kipufogógázban lévő nyomjelzőgáz-koncentráció mérését foglalja magában. Egy közömbös gáz (pl. tiszta hélium) ismert mennyiségét nyomjelző gázként be kell fúvatni a kipufogógáz-áramba. A gáz elvegyül és felhígul a kipufogógázzal, de a kipufogócsőben nem lép reakcióba. A gáz koncentrációját ezután meg kell mérni a kipufogógáz-mintában.
A nyomjelző gáz teljes elvegyülésének biztosítása érdekében a kipufogógáz-mintavevő szondát legalább a gázbefúvatási ponttól számított 1 m távolság vagy a kipufogócső átmérőjének 30-szorosát kitevő távolság közül a távolabbi pontra kell helyezni. A mintavevő szondát a befúvatási ponthoz közelebb is lehet helyezni, amennyiben a teljes elegyítés a nyomjelzőgáz-koncentráció és a referenciakoncentráció összehasonlításával igazolásra kerül, amikor a nyomjelző gáz befúvatása a motortól visszafelé történik.
A nyomjelző gáz áramát úgy kell beállítani, hogy az elegyítés után motoralapjáraton a nyomjelző gáz koncentrációja alacsonyabb legyen, mint a nyomjelzőgáz-elemző teljes skálája.
A kipufogógáz-áram kiszámítása a következő:

ahol:
q mew,i = pillanatnyi kipufogógáz-tömegáram, kg/s
q vt = a nyomjelző gáz árama, cm3/min
c mix.i = a nyomjelző gáz pillanatnyi koncentrációja az elegyítés után, ppm
ρ e = a kipufogógáz sűrűsége, kg/m3 (vö. 3. táblázat)
c a = a nyomjelző gáz háttér-koncentrációja a beszívott levegőben, ppm
Ha a háttér-koncentráció alacsonyabb, mint a nyomjelző gáz koncentrációjának 1 %-a az elegyítés után (c mix.i) maximális kipufogógáz-áramnál, akkor a háttér-koncentráció figyelmen kívül hagyható.
A teljes rendszernek meg kell felelnie a kipufogógázra meghatározott pontossági specifikációnak, és azt az ezen melléklet 5. függeléke 1.7. szakaszának megfelelően kell kalibrálni.
4.2.5. Levegőáram- és levegő-üzemanyag aránymérési módszer
Ez a levegőáramból és a levegő-üzemanyag arányból történő kipufogógáz-tömeg számítását foglalja magában. A pillanatnyi kipufogógáz-tömeg számítása a következő:

ahol:


ahol:
A/F st = sztöchiometrikus levegő-üzemanyag arány, kg/kg
λ = többletlevegő-arány
c CO2 = száraz-CO2-koncentráció, %
c CO = száraz-CO-koncentráció, ppm
c HC = HC-koncentráció, ppm
Megjegyzés: β lehet 1 a széntartalmú üzemanyagok esetében, és 0 a hidrogéntartalmú üzemanyag esetében.
A légáramlásmérőnek meg kell felelnie az ezen melléklet 4. függelékének 2.2. szakaszában meghatározott pontosságra vonatkozó előírásoknak, az alkalmazott CO2-gáz-elemző készüléknek meg kell felelnie az ezen melléklet 4. függelékének 3.3.2. szakaszában meghatározott előírásoknak, és a teljes rendszernek meg kell felelnie a kipufogógáz-áramra vonatkozó pontossági előírásoknak.
Opcióként az ezen melléklet 4. függeléke 3.3.6. szakaszának megfelelő levegő-üzemanyag aránymérő berendezést, mint például egy cirkónium-oxid típusú érzékelőt lehet használni a többletlevegő-arány méréséhez.
5. A GÁZ-HALMAZÁLLAPOTÚ SZENNYEZŐANYAG-KIBOCSÁTÁS KISZÁMÍTÁSA
5.1. Az adatok értékelése
A hígított kipufogógázban a gáz-halmazállapotú szennyezőanyag-kibocsátások értékeléséhez a szennyezőanyag-kibocsátás koncentrációit (HC, CO és NOx) és a hígított kipufogógáz tömegáramát a 3.8.2.1. szakasznak megfelelően rögzíteni kell, és egy számítógépes rendszerben kell tárolni. Az analóg gázelemző készülékek esetében a választ rögzíteni kell, és a kalibrálási adatot az adatértékelés során online vagy offline alkalmazni lehet.
A hígítatlan kipufogógázban a gáz-halmazállapotú szennyezőanyag-kibocsátások értékeléséhez a szennyezőanyag-kibocsátás koncentrációit (HC, CO és NOx) és a hígított kipufogógáz tömegáramát a 3.8.2.2. szakasznak megfelelően rögzíteni kell és egy számítógépes rendszerben kell tárolni. Az analóg gázelemző készülékek esetében a választ rögzíteni kell, és a kalibrálási adatot az adatértékelés során online vagy offline alkalmazni lehet.
5.2. Száraz/nedves korrekció
Amennyiben a koncentráció mérése száraz alapon történt, akkor azt a következő képlet szerint át kell számítani nedves alapúra. Folyamatos méréshez a konverziót minden további számítás előtt minden egyes pillanatnyi mérésre alkalmazni kell.
cwet = kW × cdry
Az ezen melléklet 1. függelékének 5.2. szakaszában meghatározott konverziós egyenleteket kell alkalmazni.
5.3. NOx korrekció a nedvességtartalom és a hőmérséklet vonatkozásában
Mivel a NOx-kibocsátás függ a környező levegő állapotától, a NOx-koncentrációt korrigálni kell a környező levegő hőmérséklete és nedvességtartalma vonatkozásában, az ezen melléklet 1. függelékének 5.3. szakaszában megadott tényezőkkel. A tényezők a 0 és 25 g/kg közötti szárazlevegő-tartományban érvényesek.
5.4. A kibocsátási tömegáram kiszámítása
A ciklus alatti kibocsátási tömeget (g/vizsgálat) az alkalmazott mérési módszertől függően a következőképpen kell kiszámítani. Amennyiben nem nedves alapon történt a mérés, akkor a mért koncentrációt ezen melléklet 1. függelékének 5.2. szakasza szerint át kell számítani nedves alapúra. Az ideális gáz tulajdonságaira alapuló kijelölt összetevőkre és az ebben az irányelvben érintett üzemanyagokra vonatkozóan az 1. függelék 6. táblázatában megadott megfelelő u gas értékeket kell alkalmazni.
a) a hígítatlan kipufogógáz esetében:

ahol:
u gas = a kipufogógáz-összetevő sűrűsége és a kipufogógáz sűrűsége közötti arány a 6. táblázatból
c gas,i = a hígítatlan kipufogógázban lévő megfelelő összetevő pillanatnyi koncentrációja, ppm
q mew,i = pillanatnyi kipufogógáz-tömegáram, kg/s
f = adat-mintavételi gyakoriság, Hz
n = a mérések száma
b) a hígított kipufogógáz esetében áramláskiegyenlítő nélkül:
mgas = ugas × cgas × med
ahol:
u gas = a kipufogógáz-összetevő sűrűsége és a levegő sűrűsége közötti arány a 6. táblázatból
c gas = a megfelelő összetevő átlagos háttérkorrigált koncentrációja, ppm
m ed = a teljes hígítottkipufogógáz-tömeg a ciklus során, kg
c) a hígított kipufogógáz esetében áramláskiegyenlítővel:

ahol:
c e,i = a hígított kipufogógázban mért megfelelő összetevő pillanatnyi koncentrációja, ppm
c d = a hígítólevegőben mért megfelelő összetevő koncentrációja, ppm
q mdew,i = a hígított kipufogógáz tömegáramának pillanatnyi értéke, kg/s
m ed = a teljes hígítottkipufogógáz-tömeg a ciklus során, kg
u gas = a kipufogógáz-összetevő sűrűsége és a levegő sűrűsége közötti arány a 6. táblázatból
D = hígítási tényező (lásd az 5.4.1. szakaszt)
Ha szükséges, az NMHC és a CH4 koncentrációját az ezen melléklet 4. függelékének 3.3.4. szakaszában található módszerek valamelyikével kell kiszámítani a következők szerint:
a) GC módszer (csak a teljes átáramlású hígítórendszernél):
cNMHC = cHC - cCH4
b) NMC módszer:


ahol:
c HC(w/Cutter) = HC koncentráció az NMC n átáramló mintavevő gázza
c HC(w/oCutter) = HC koncentráció az NMC t megkerülő mintavevő gázzal
5.4.1. A háttérrel korrigált koncentrációk meghatározása (csak a teljes átáramlású hígítórendszernél)
A szennyező anyagok nettó koncentrációjának megállapításához a hígítólevegőben lévő gáz-halmazállapotú szennyező anyagok átlagos háttér-koncentrációját le kell vonni a mért koncentrációkból. A háttér-koncentrációk átlagos értékét a mintavevő- zsákos módszerrel vagy folyamatos méréssel és integrálással lehet meghatározni. A következő képletet kell használni.

ahol:
c e = a megfelelő szennyező anyag hígított kipufogógázban mért koncentrációja, ppm
c d = a megfelelő szennyező anyag hígítólevegőben mért koncentrációja, ppm
D = hígítási tényező
A hígítási tényezőt a következőképpen kell kiszámítani:
a) dízelmotorok és PB-gáz-üzemű motorok esetében

b) földgázüzemű motorok esetében

ahol:
c CO2 = a CO2 koncentrációja a hígított kipufogógázban, térfogat %
c HC = a HC koncentrációja a hígított kipufogógázban, ppm C1
c NMHC = az NMHC koncentrációja a hígított kipufogógázban, ppm C1
c CO = a CO koncentrációja a hígított kipufogógázban, ppm
F S = sztöchiometrikus tényező
Az ezen melléklet 1. függeléke 5.2. szakaszának megfelelően a száraz alapon mért koncentrációkat át kell számítani nedves alapúra.
A sztöchiometrikus tényezőt a következőképpen kell kiszámítani:

ahol:
α, ε egy CH α O ε üzemanyagra vonatkozó moláris hányadosok.
Amennyiben az üzemanyag összetétele nem ismert, a következő sztöchiometrikus tényezőket lehet használni:
F S (dízelolaj) = 13,4
F S (PB-gáz) = 11,6
F S (földgáz) = 9,5
5.5. A fajlagos kibocsátás kiszámítása
A kibocsátást (g/kWh) a következőképpen kell kiszámítani:
a) minden összetevő, kivéve a NOx:

b) NOx:

ahol:
W act = a ciklus 3.9.2. szakasz szerint meghatározott tényleges munkája.
5.5.1. Az időszakos kipufogógáz-utókezelés esetében a szennyezőanyag-kibocsátást a következőképpen kell súlyozni:

ahol:
n1 = a két regeneráció közötti ETC-vizsgálatok száma
n2 = a regeneráció alatti ETC-k száma (legalább egy ETC-vizsgálat)
M gas,n2 = kibocsátás a regeneráció alatt
M gas,n1 = kibocsátás a regeneráció után.
6. A RÉSZECSKEKIBOCSÁTÁS KISZÁMÍTÁSA (HA ALKALMAZANDÓ)
6.1. Az adatok értékelése
A részecskeszűrőt a vizsgálat befejezését követő egy órán belül vissza kell helyezni a mérőkamrába. Legalább egy órán át, de 80 órát nem meghaladóan egy részben fedett Petri-csészében kell kondicionálni, amely védett a porszennyeződéstől, és azután le kell mérni. A szűrők bruttó súlyát fel kell jegyezni, és a tárasúlyt le kell vonni, ez adja az m f részecskeminta-tömeget. A részecskekoncentráció értékeléséhez a vizsgálati ciklus során a szűrőkön áthaladt teljes mintatömeget (m sep) rögzíteni kell.
Háttérkorrekció alkalmazásánál a szűrőn áthaladó hígítólevegő-tömeget (m d) és a részecsketömeget (m f,d) rögzíteni kell.
6.2. A tömegáram kiszámítása
6.2.1. Teljes átáramlású hígítórendszer
A részecsketömeget (g/vizsgálat) a következőképpen kell kiszámítani:

ahol:
m f = a ciklus alatt mintaként gyűjtött részecskék tömege, mg
m sep = a részecskegyűjtő szűrőkön áthaladó hígított kipufogógáz tömege, kg
m ed = a hígított kipufogógáz tömege a ciklus alatt, kg
Kétszeres hígítórendszer használata esetén a másodlagos hígítólevegő tömegét le kell vonni a részecskeszűrőkön áthaladó kétszeres hígítású kipufogógáz-minta teljes tömegéből.
msep = mset - mssd
ahol:
m set = a részecskeszűrőn áthaladó kétszeres hígítású kipufogógáz tömege, kg
m ssd = a másodlagos hígítólevegő tömege, kg
Amennyiben a hígítólevegő részecskeháttérszintjét a 3.4. szakasznak megfelelően meghatározzák, a részecsketömeg korrigálható a háttér figyelembevételével. Ebben az esetben a részecsketömeget (g/vizsgálat) a következőképpen kell kiszámítani:

ahol:
mPT, msep, med = lásd fent
md = a háttérrészecske-mintavevővel gyűjtött első hígítólevegő tömege, kg
mf,d = az elsődleges hígítólevegő összegyűjtött háttérrészecskéinek tömege, mg
D = az 5.4.1. szakaszban meghatározott hígítási tényező
6.2.2. Részleges átáramlású hígítórendszer
A részecskék tömegét (g/vizsgálat) a következő módszerek valamelyikével ki lehet számítani:
a) [Kép #5]

Kép #5
ahol:
m f = a ciklus során mintaként gyűjtött részecskék tömege, mg
m sep = a részecskegyűjtő szűrőkön áthaladó hígított kipufogógáz tömege, kg
m edf = az egyenértékű hígítottkipufogógáz-tömeg a ciklus alatt, kg
Az egyenértékű hígítottkipufogógáz-ciklus alatti teljes tömegét a következőképpen kell meghatározni:



ahol:
q medf,i = a pillanatnyi egyenértékű hígítottkipufogógáz-tömegáram, kg/s
q mew,i = a pillanatnyi kipufogógáz-tömegáram, kg/s
r d,i = a pillanatnyi hígítási arány
q mdew,i = a hígítóalagúton áthaladó pillanatnyi hígítottkipufogógáz-tömegáram, kg/s
q mdw,i = a pillanatnyi hígítólevegő-tömegáram, kg/s
f = adat-mintavételi gyakoriság, Hz
n = a mérések száma
b) [Kép #6]

Kép #6
ahol:
m f = a ciklus alatt mintaként gyűjtött részecskék tömege, mg
r s = az átlagos mintavételi arány a vizsgálati ciklus alatt
ahol:

ahol:
m se = mintatömeg a ciklus alatt, kg
m ew = teljes kipufogógáz-tömegáram a ciklus alatt, kg
m sep = a részecskegyűjtő szűrőkön áthaladó hígított kipufogógáz tömege, kg
m sed = a hígítóalagúton áthaladó hígított kipufogógáz tömege, kg
Megjegyzés: A teljes mintavételi típusú rendszer esetén m sep és M sed megegyezik.
6.3. A fajlagos kibocsátás kiszámítása
A részecskekibocsátást (g/kWh) a következő módon kell kiszámítani:

ahol:
W act = a ciklus 3.9.2. szakasz szerint meghatározott tényleges munkája, kWh.
6.3.1. Az időszakos regenerációs utókezelő rendszer esetében a kibocsátásokat a következőképpen kell mérni:

ahol:
n1 = két regenerációs esemény közötti ETC-vizsgálatok száma
n2 = regeneráció alatti ETC-vizsgálatok száma (legalább egy ETC)
[Kép #7] = regeneráció alatti kibocsátások

Kép #7
[Kép #8] = regeneráción kívüli kibocsátások.

Kép #8
3. függelék
ETC MOTOR-FÉKPADI PROGRAM
Idő s | Normális sebesség % | Normális nyomaték % |
1 | 0 | 0 |
2 | 0 | 0 |
3 | 0 | 0 |
4 | 0 | 0 |
5 | 0 | 0 |
6 | 0 | 0 |
7 | 0 | 0 |
8 | 0 | 0 |
9 | 0 | 0 |
10 | 0 | 0 |
11 | 0 | 0 |
12 | 0 | 0 |
13 | 0 | 0 |
14 | 0 | 0 |
15 | 0 | 0 |
16 | 0,1 | 1,5 |
17 | 23,1 | 21,5 |
18 | 12,6 | 28,5 |
19 | 21,8 | 71 |
20 | 19,7 | 76,8 |
21 | 54,6 | 80,9 |
22 | 71,3 | 4,9 |
23 | 55,9 | 18,1 |
24 | 72 | 85,4 |
25 | 86,7 | 61,8 |
26 | 51,7 | 0 |
27 | 53,4 | 48,9 |
28 | 34,2 | 87,6 |
29 | 45,5 | 92,7 |
30 | 54,6 | 99,5 |
31 | 64,5 | 96,8 |
32 | 71,7 | 85,4 |
33 | 79,4 | 54,8 |
34 | 89,7 | 99,4 |
35 | 57,4 | 0 |
36 | 59,7 | 30,6 |
37 | 90,1 | „m” |
38 | 82,9 | „m” |
39 | 51,3 | „m” |
40 | 28,5 | „m” |
41 | 29,3 | „m” |
42 | 26,7 | „m” |
43 | 20,4 | „m” |
44 | 14,1 | 0 |
45 | 6,5 | 0 |
46 | 0 | 0 |
47 | 0 | 0 |
48 | 0 | 0 |
49 | 0 | 0 |
50 | 0 | 0 |
51 | 0 | 0 |
52 | 0 | 0 |
53 | 0 | 0 |
54 | 0 | 0 |
55 | 0 | 0 |
56 | 0 | 0 |
57 | 0 | 0 |
58 | 0 | 0 |
59 | 0 | 0 |
60 | 0 | 0 |
61 | 0 | 0 |
62 | 25,5 | 11,1 |
63 | 28,5 | 20,9 |
64 | 32 | 73,9 |
65 | 4 | 82,3 |
66 | 34,5 | 80,4 |
67 | 64,1 | 86 |
68 | 58 | 0 |
69 | 50,3 | 83,4 |
70 | 66,4 | 99,1 |
71 | 81,4 | 99,6 |
72 | 88,7 | 73,4 |
73 | 52,5 | 0 |
74 | 46,4 | 58,5 |
75 | 48,6 | 90,9 |
76 | 55,2 | 99,4 |
77 | 62,3 | 99 |
78 | 68,4 | 91,5 |
79 | 74,5 | 73,7 |
80 | 38 | 0 |
81 | 41,8 | 89,6 |
82 | 47,1 | 99,2 |
83 | 52,5 | 99,8 |
84 | 56,9 | 80,8 |
85 | 58,3 | 11,8 |
86 | 56,2 | „m” |
87 | 52 | „m” |
88 | 43,3 | „m” |
89 | 36,1 | „m” |
90 | 27,6 | „m” |
91 | 21,1 | „m” |
92 | 8 | 0 |
93 | 0 | 0 |
94 | 0 | 0 |
95 | 0 | 0 |
96 | 0 | 0 |
97 | 0 | 0 |
98 | 0 | 0 |
99 | 0 | 0 |
100 | 0 | 0 |
101 | 0 | 0 |
102 | 0 | 0 |
103 | 0 | 0 |
104 | 0 | 0 |
105 | 0 | 0 |
106 | 0 | 0 |
107 | 0 | 0 |
108 | 11,6 | 14,8 |
109 | 0 | 0 |
110 | 27,2 | 74,8 |
111 | 17 | 76,9 |
112 | 36 | 78 |
113 | 59,7 | 86 |
114 | 80,8 | 17,9 |
115 | 49,7 | 0 |
116 | 65,6 | 86 |
117 | 78,6 | 72,2 |
118 | 64,9 | „m” |
119 | 44,3 | „m” |
120 | 51,4 | 83,4 |
121 | 58,1 | 97 |
122 | 69,3 | 99,3 |
123 | 72 | 20,8 |
124 | 72,1 | „m” |
125 | 65,3 | „m” |
126 | 64 | „m” |
127 | 59,7 | „m” |
128 | 52,8 | „m” |
129 | 45,9 | „m” |
130 | 38,7 | „m” |
131 | 32,4 | „m” |
132 | 27 | „m” |
133 | 21,7 | „m” |
134 | 19,1 | 0,4 |
135 | 34,7 | 14 |
136 | 16,4 | 48,6 |
137 | 0 | 11,2 |
138 | 1,2 | 2,1 |
139 | 30,1 | 19,3 |
140 | 30 | 73,9 |
141 | 54,4 | 74,4 |
142 | 77,2 | 55,6 |
143 | 58,1 | 0 |
144 | 45 | 82,1 |
145 | 68,7 | 98,1 |
146 | 85,7 | 67,2 |
147 | 60,2 | 0 |
148 | 59,4 | 98 |
149 | 72,7 | 99,6 |
150 | 79,9 | 45 |
151 | 44,3 | 0 |
152 | 41,5 | 84,4 |
153 | 56,2 | 98,2 |
154 | 65,7 | 99,1 |
155 | 74,4 | 84,7 |
156 | 54,4 | 0 |
157 | 47,9 | 89,7 |
158 | 54,5 | 99,5 |
159 | 62,7 | 96,8 |
160 | 62,3 | 0 |
161 | 46,2 | 54,2 |
162 | 44,3 | 83,2 |
163 | 48,2 | 13,3 |
164 | 51 | „m” |
165 | 50 | „m” |
166 | 49,2 | „m” |
167 | 49,3 | „m” |
168 | 49,9 | „m” |
169 | 51,6 | „m” |
170 | 49,7 | „m” |
171 | 48,5 | „m” |
172 | 50,3 | 72,5 |
173 | 51,1 | 84,5 |
174 | 54,6 | 64,8 |
175 | 56,6 | 76,5 |
176 | 58 | „m” |
177 | 53,6 | „m” |
178 | 40,8 | „m” |
179 | 32,9 | „m” |
180 | 26,3 | „m” |
181 | 20,9 | „m” |
182 | 10 | 0 |
183 | 0 | 0 |
184 | 0 | 0 |
185 | 0 | 0 |
186 | 0 | 0 |
187 | 0 | 0 |
188 | 0 | 0 |
189 | 0 | 0 |
190 | 0 | 0 |
191 | 0 | 0 |
192 | 0 | 0 |
193 | 0 | 0 |
194 | 0 | 0 |
195 | 0 | 0 |
196 | 0 | 0 |
197 | 0 | 0 |
198 | 0 | 0 |
199 | 0 | 0 |
200 | 0 | 0 |
201 | 0 | 0 |
202 | 0 | 0 |
203 | 0 | 0 |
204 | 0 | 0 |
205 | 0 | 0 |
206 | 0 | 0 |
207 | 0 | 0 |
208 | 0 | 0 |
209 | 0 | 0 |
210 | 0 | 0 |
211 | 0 | 0 |
212 | 0 | 0 |
213 | 0 | 0 |
214 | 0 | 0 |
215 | 0 | 0 |
216 | 0 | 0 |
217 | 0 | 0 |
218 | 0 | 0 |
219 | 0 | 0 |
220 | 0 | 0 |
221 | 0 | 0 |
222 | 0 | 0 |
223 | 0 | 0 |
224 | 0 | 0 |
225 | 21,2 | 62,7 |
226 | 30,8 | 75,1 |
227 | 5,9 | 82,7 |
228 | 34,6 | 80,3 |
229 | 59,9 | 87 |
230 | 84,3 | 86,2 |
231 | 68,7 | „m” |
232 | 43,6 | „m” |
233 | 41,5 | 85,4 |
234 | 49,9 | 94,3 |
235 | 60,8 | 99 |
236 | 70,2 | 99,4 |
237 | 81,1 | 92,4 |
238 | 49,2 | 0 |
239 | 56 | 86,2 |
240 | 56,2 | 99,3 |
241 | 61,7 | 99 |
242 | 69,2 | 99,3 |
243 | 74,1 | 99,8 |
244 | 72,4 | 8,4 |
245 | 71,3 | 0 |
246 | 71,2 | 9,1 |
247 | 67,1 | „m” |
248 | 65,5 | „m” |
249 | 64,4 | „m” |
250 | 62,9 | 25,6 |
251 | 62,2 | 35,6 |
252 | 62,9 | 24,4 |
253 | 58,8 | „m” |
254 | 56,9 | „m” |
255 | 54,5 | „m” |
256 | 51,7 | 17 |
257 | 56,2 | 78,7 |
258 | 59,5 | 94,7 |
259 | 65,5 | 99,1 |
260 | 71,2 | 99,5 |
261 | 76,6 | 99,9 |
262 | 79 | 0 |
263 | 52,9 | 97,5 |
264 | 53,1 | 99,7 |
265 | 59 | 99,1 |
266 | 62,2 | 99 |
267 | 65 | 99,1 |
268 | 69 | 83,1 |
269 | 69,9 | 28,4 |
270 | 70,6 | 12,5 |
271 | 68,9 | 8,4 |
272 | 69,8 | 9,1 |
273 | 69,6 | 7 |
274 | 65,7 | „m” |
275 | 67,1 | „m” |
276 | 66,7 | „m” |
277 | 65,6 | „m” |
278 | 64,5 | „m” |
279 | 62,9 | „m” |
280 | 59,3 | „m” |
281 | 54,1 | „m” |
282 | 51,3 | „m” |
283 | 47,9 | „m” |
284 | 43,6 | „m” |
285 | 39,4 | „m” |
286 | 34,7 | „m” |
287 | 29,8 | „m” |
288 | 20,9 | 73,4 |
289 | 36,9 | „m” |
290 | 35,5 | „m” |
291 | 20,9 | „m” |
292 | 49,7 | 11,9 |
293 | 42,5 | „m” |
294 | 32 | „m” |
295 | 23,6 | „m” |
296 | 19,1 | 0 |
297 | 15,7 | 73,5 |
298 | 25,1 | 76,8 |
299 | 34,5 | 81,4 |
300 | 44,1 | 87,4 |
301 | 52,8 | 98,6 |
302 | 63,6 | 99 |
303 | 73,6 | 99,7 |
304 | 62,2 | „m” |
305 | 29,2 | „m” |
306 | 46,4 | 22 |
307 | 47,3 | 13,8 |
308 | 47,2 | 12,5 |
309 | 47,9 | 11,5 |
310 | 47,8 | 35,5 |
311 | 49,2 | 83,3 |
312 | 52,7 | 96,4 |
313 | 57,4 | 99,2 |
314 | 61,8 | 99 |
315 | 66,4 | 60,9 |
316 | 65,8 | „m” |
317 | 59 | „m” |
318 | 50,7 | „m” |
319 | 41,8 | „m” |
320 | 34,7 | „m” |
321 | 28,7 | „m” |
322 | 25,2 | „m” |
323 | 43 | 24,8 |
324 | 38,7 | 0 |
325 | 48,1 | 31,9 |
326 | 40,3 | 61 |
327 | 42,4 | 52,1 |
328 | 46,4 | 47,7 |
329 | 46,9 | 30,7 |
330 | 46,1 | 23,1 |
331 | 45,7 | 23,2 |
332 | 45,5 | 31,9 |
333 | 46,4 | 73,6 |
334 | 51,3 | 60,7 |
335 | 51,3 | 51,1 |
336 | 53,2 | 46,8 |
337 | 53,9 | 50 |
338 | 53,4 | 52,1 |
339 | 53,8 | 45,7 |
340 | 50,6 | 22,1 |
341 | 47,8 | 26 |
342 | 41,6 | 17,8 |
343 | 38,7 | 29,8 |
344 | 35,9 | 71,6 |
345 | 34,6 | 47,3 |
346 | 34,8 | 80,3 |
347 | 35,9 | 87,2 |
348 | 38,8 | 90,8 |
349 | 41,5 | 94,7 |
350 | 47,1 | 99,2 |
351 | 53,1 | 99,7 |
352 | 46,4 | 0 |
353 | 42,5 | 0,7 |
354 | 43,6 | 58,6 |
355 | 47,1 | 87,5 |
356 | 54,1 | 99,5 |
357 | 62,9 | 99 |
358 | 72,6 | 99,6 |
359 | 82,4 | 99,5 |
360 | 88 | 99,4 |
361 | 46,4 | 0 |
362 | 53,4 | 95,2 |
363 | 58,4 | 99,2 |
364 | 61,5 | 99 |
365 | 64,8 | 99 |
366 | 68,1 | 99,2 |
367 | 73,4 | 99,7 |
368 | 73,3 | 29,8 |
369 | 73,5 | 14,6 |
370 | 68,3 | 0 |
371 | 45,4 | 49,9 |
372 | 47,2 | 75,7 |
373 | 44,5 | 9 |
374 | 47,8 | 10,3 |
375 | 46,8 | 15,9 |
376 | 46,9 | 12,7 |
377 | 46,8 | 8,9 |
378 | 46,1 | 6,2 |
379 | 46,1 | „m” |
380 | 45,5 | „m” |
381 | 44,7 | „m” |
382 | 43,8 | „m” |
383 | 41 | „m” |
384 | 41,1 | 6,4 |
385 | 38 | 6,3 |
386 | 35,9 | 0,3 |
387 | 33,5 | 0 |
388 | 53,1 | 48,9 |
389 | 48,3 | „m” |
390 | 49,9 | „m” |
391 | 48 | „m” |
392 | 45,3 | „m” |
393 | 41,6 | 3,1 |
394 | 44,3 | 79 |
395 | 44,3 | 89,5 |
396 | 43,4 | 98,8 |
397 | 44,3 | 98,9 |
398 | 43 | 98,8 |
399 | 42,2 | 98,8 |
400 | 42,7 | 98,8 |
401 | 45 | 99 |
402 | 43,6 | 98,9 |
403 | 42,2 | 98,8 |
404 | 44,8 | 99 |
405 | 43,4 | 98,8 |
406 | 45 | 99 |
407 | 42,2 | 54,3 |
408 | 61,2 | 31,9 |
409 | 56,3 | 72,3 |
410 | 59,7 | 99,1 |
411 | 62,3 | 99 |
412 | 67,9 | 99,2 |
413 | 69,5 | 99,3 |
414 | 73,1 | 99,7 |
415 | 77,7 | 99,8 |
416 | 79,7 | 99,7 |
417 | 82,5 | 99,5 |
418 | 85,3 | 99,4 |
419 | 86,6 | 99,4 |
420 | 89,4 | 99,4 |
421 | 62,2 | 0 |
422 | 52,7 | 96,4 |
423 | 50,2 | 99,8 |
424 | 49,3 | 99,6 |
425 | 52,2 | 99,8 |
426 | 51,3 | 100 |
427 | 51,3 | 100 |
428 | 51,1 | 100 |
429 | 51,1 | 100 |
430 | 51,8 | 99,9 |
431 | 51,3 | 100 |
432 | 51,1 | 100 |
433 | 51,3 | 100 |
434 | 52,3 | 99,8 |
435 | 52,9 | 99,7 |
436 | 53,8 | 99,6 |
437 | 51,7 | 99,9 |
438 | 53,5 | 99,6 |
439 | 52 | 99,8 |
440 | 51,7 | 99,9 |
441 | 53,2 | 99,7 |
442 | 54,2 | 99,5 |
443 | 55,2 | 99,4 |
444 | 53,8 | 99,6 |
445 | 53,1 | 99,7 |
446 | 55 | 99,4 |
447 | 57 | 99,2 |
448 | 61,5 | 99 |
449 | 59,4 | 5,7 |
450 | 59 | 0 |
451 | 57,3 | 59,8 |
452 | 64,1 | 99 |
453 | 70,9 | 90,5 |
454 | 58 | 0 |
455 | 41,5 | 59,8 |
456 | 44,1 | 92,6 |
457 | 46,8 | 99,2 |
458 | 47,2 | 99,3 |
459 | 51 | 100 |
460 | 53,2 | 99,7 |
461 | 53,1 | 99,7 |
462 | 55,9 | 53,1 |
463 | 53,9 | 13,9 |
464 | 52,5 | „m” |
465 | 51,7 | „m” |
466 | 51,5 | 52,2 |
467 | 52,8 | 80 |
468 | 54,9 | 95 |
469 | 57,3 | 99,2 |
470 | 60,7 | 99,1 |
471 | 62,4 | „m” |
472 | 60,1 | „m” |
473 | 53,2 | „m” |
474 | 44 | „m” |
475 | 35,2 | „m” |
476 | 30,5 | „m” |
477 | 26,5 | „m” |
478 | 22,5 | „m” |
479 | 20,4 | „m” |
480 | 19,1 | „m” |
481 | 19,1 | „m” |
482 | 13,4 | „m” |
483 | 6,7 | „m” |
484 | 3,2 | „m” |
485 | 14,3 | 63,8 |
486 | 34,1 | 0 |
487 | 23,9 | 75,7 |
488 | 31,7 | 79,2 |
489 | 32,1 | 19,4 |
490 | 35,9 | 5,8 |
491 | 36,6 | 0,8 |
492 | 38,7 | „m” |
493 | 38,4 | „m” |
494 | 39,4 | „m” |
495 | 39,7 | „m” |
496 | 40,5 | „m” |
497 | 40,8 | „m” |
498 | 39,7 | „m” |
499 | 39,2 | „m” |
500 | 38,7 | „m” |
501 | 32,7 | „m” |
502 | 30,1 | „m” |
503 | 21,9 | „m” |
504 | 12,8 | 0 |
505 | 0 | 0 |
506 | 0 | 0 |
507 | 0 | 0 |
508 | 0 | 0 |
509 | 0 | 0 |
510 | 0 | 0 |
511 | 0 | 0 |
512 | 0 | 0 |
513 | 0 | 0 |
514 | 30,5 | 25,6 |
515 | 19,7 | 56,9 |
516 | 16,3 | 45,1 |
517 | 27,2 | 4,6 |
518 | 21,7 | 1,3 |
519 | 29,7 | 28,6 |
520 | 36,6 | 73,7 |
521 | 61,3 | 59,5 |
522 | 40,8 | 0 |
523 | 36,6 | 27,8 |
524 | 39,4 | 80,4 |
525 | 51,3 | 88,9 |
526 | 58,5 | 11,1 |
527 | 60,7 | „m” |
528 | 54,5 | „m” |
529 | 51,3 | „m” |
530 | 45,5 | „m” |
531 | 40,8 | „m” |
532 | 38,9 | „m” |
533 | 36,6 | „m” |
534 | 36,1 | 72,7 |
535 | 44,8 | 78,9 |
536 | 51,6 | 91,1 |
537 | 59,1 | 99,1 |
538 | 66 | 99,1 |
539 | 75,1 | 99,9 |
540 | 81 | 8 |
541 | 39,1 | 0 |
542 | 53,8 | 89,7 |
543 | 59,7 | 99,1 |
544 | 64,8 | 99 |
545 | 70,6 | 96,1 |
546 | 72,6 | 19,6 |
547 | 72 | 6,3 |
548 | 68,9 | 0,1 |
549 | 67,7 | „m” |
550 | 66,8 | „m” |
551 | 64,3 | 16,9 |
552 | 64,9 | 7 |
553 | 63,6 | 12,5 |
554 | 63 | 7,7 |
555 | 64,4 | 38,2 |
556 | 63 | 11,8 |
557 | 63,6 | 0 |
558 | 63,3 | 5 |
559 | 60,1 | 9,1 |
560 | 61 | 8,4 |
561 | 59,7 | 0,9 |
562 | 58,7 | „m” |
563 | 56 | „m” |
564 | 53,9 | „m” |
565 | 52,1 | „m” |
566 | 49,9 | „m” |
567 | 46,4 | „m” |
568 | 43,6 | „m” |
569 | 40,8 | „m” |
570 | 37,5 | „m” |
571 | 27,8 | „m” |
572 | 17,1 | 0,6 |
573 | 12,2 | 0,9 |
574 | 11,5 | 1,1 |
575 | 8,7 | 0,5 |
576 | 8 | 0,9 |
577 | 5,3 | 0,2 |
578 | 4 | 0 |
579 | 3,9 | 0 |
580 | 0 | 0 |
581 | 0 | 0 |
582 | 0 | 0 |
583 | 0 | 0 |
584 | 0 | 0 |
585 | 0 | 0 |
586 | 0 | 0 |
587 | 8,7 | 22,8 |
588 | 16,2 | 49,4 |
589 | 23,6 | 56 |
590 | 21,1 | 56,1 |
591 | 23,6 | 56 |
592 | 46,2 | 68,8 |
593 | 68,4 | 61,2 |
594 | 58,7 | „m” |
595 | 31,6 | „m” |
596 | 19,9 | 8,8 |
597 | 32,9 | 70,2 |
598 | 43 | 79 |
599 | 57,4 | 98,9 |
600 | 72,1 | 73,8 |
601 | 53 | 0 |
602 | 48,1 | 86 |
603 | 56,2 | 99 |
604 | 65,4 | 98,9 |
605 | 72,9 | 99,7 |
606 | 67,5 | „m” |
607 | 39 | „m” |
608 | 41,9 | 38,1 |
609 | 44,1 | 80,4 |
610 | 46,8 | 99,4 |
611 | 48,7 | 99,9 |
612 | 50,5 | 99,7 |
613 | 52,5 | 90,3 |
614 | 51 | 1,8 |
615 | 50 | „m” |
616 | 49,1 | „m” |
617 | 47 | „m” |
618 | 43,1 | „m” |
619 | 39,2 | „m” |
620 | 40,6 | 0,5 |
621 | 41,8 | 53,4 |
622 | 44,4 | 65,1 |
623 | 48,1 | 67,8 |
624 | 53,8 | 99,2 |
625 | 58,6 | 98,9 |
626 | 63,6 | 98,8 |
627 | 68,5 | 99,2 |
628 | 72,2 | 89,4 |
629 | 77,1 | 0 |
630 | 57,8 | 79,1 |
631 | 60,3 | 98,8 |
632 | 61,9 | 98,8 |
633 | 63,8 | 98,8 |
634 | 64,7 | 98,9 |
635 | 65,4 | 46,5 |
636 | 65,7 | 44,5 |
637 | 65,6 | 3,5 |
638 | 49,1 | 0 |
639 | 50,4 | 73,1 |
640 | 50,5 | „m” |
641 | 51 | „m” |
642 | 49,4 | „m” |
643 | 49,2 | „m” |
644 | 48,6 | „m” |
645 | 47,5 | „m” |
646 | 46,5 | „m” |
647 | 46 | 11,3 |
648 | 45,6 | 42,8 |
649 | 47,1 | 83 |
650 | 46,2 | 99,3 |
651 | 47,9 | 99,7 |
652 | 49,5 | 99,9 |
653 | 50,6 | 99,7 |
654 | 51 | 99,6 |
655 | 53 | 99,3 |
656 | 54,9 | 99,1 |
657 | 55,7 | 99 |
658 | 56 | 99 |
659 | 56,1 | 9,3 |
660 | 55,6 | „m” |
661 | 55,4 | „m” |
662 | 54,9 | 51,3 |
663 | 54,9 | 59,8 |
664 | 54 | 39,3 |
665 | 53,8 | „m” |
666 | 52 | „m” |
667 | 50,4 | „m” |
668 | 50,6 | 0 |
669 | 49,3 | 41,7 |
670 | 50 | 73,2 |
671 | 50,4 | 99,7 |
672 | 51,9 | 99,5 |
673 | 53,6 | 99,3 |
674 | 54,6 | 99,1 |
675 | 56 | 99 |
676 | 55,8 | 99 |
677 | 58,4 | 98,9 |
678 | 59,9 | 98,8 |
679 | 60,9 | 98,8 |
680 | 63 | 98,8 |
681 | 64,3 | 98,9 |
682 | 64,8 | 64 |
683 | 65,9 | 46,5 |
684 | 66,2 | 28,7 |
685 | 65,2 | 1,8 |
686 | 65 | 6,8 |
687 | 63,6 | 53,6 |
688 | 62,4 | 82,5 |
689 | 61,8 | 98,8 |
690 | 59,8 | 98,8 |
691 | 59,2 | 98,8 |
692 | 59,7 | 98,8 |
693 | 61,2 | 98,8 |
694 | 62,2 | 49,4 |
695 | 62,8 | 37,2 |
696 | 63,5 | 46,3 |
697 | 64,7 | 72,3 |
698 | 64,7 | 72,3 |
699 | 65,4 | 77,4 |
700 | 66,1 | 69,3 |
701 | 64,3 | „m” |
702 | 64,3 | „m” |
703 | 63 | „m” |
704 | 62,2 | „m” |
705 | 61,6 | „m” |
706 | 62,4 | „m” |
707 | 62,2 | „m” |
708 | 61 | „m” |
709 | 58,7 | „m” |
710 | 55,5 | „m” |
711 | 51,7 | „m” |
712 | 49,2 | „m” |
713 | 48,8 | 40,4 |
714 | 47,9 | „m” |
715 | 46,2 | „m” |
716 | 45,6 | 9,8 |
717 | 45,6 | 34,5 |
718 | 45,5 | 37,1 |
719 | 43,8 | „m” |
720 | 41,9 | „m” |
721 | 41,3 | „m” |
722 | 41,4 | „m” |
723 | 41,2 | „m” |
724 | 41,8 | „m” |
725 | 41,8 | „m” |
726 | 43,2 | 17,4 |
727 | 45 | 29 |
728 | 44,2 | „m” |
729 | 43,9 | „m” |
730 | 38 | 10,7 |
731 | 56,8 | „m” |
732 | 57,1 | „m” |
733 | 52 | „m” |
734 | 44,4 | „m” |
735 | 40,2 | „m” |
736 | 39,2 | 16,5 |
737 | 38,9 | 73,2 |
738 | 39,9 | 89,8 |
739 | 42,3 | 98,6 |
740 | 43,7 | 98,8 |
741 | 45,5 | 99,1 |
742 | 45,6 | 99,2 |
743 | 48,1 | 99,7 |
744 | 49 | 100 |
745 | 49,8 | 99,9 |
746 | 49,8 | 99,9 |
747 | 51,9 | 99,5 |
748 | 52,3 | 99,4 |
749 | 53,3 | 99,3 |
750 | 52,9 | 99,3 |
751 | 54,3 | 99,2 |
752 | 55,5 | 99,1 |
753 | 56,7 | 99 |
754 | 61,7 | 98,8 |
755 | 64,3 | 47,4 |
756 | 64,7 | 1,8 |
757 | 66,2 | „m” |
758 | 49,1 | „m” |
759 | 52,1 | 46 |
760 | 52,6 | 61 |
761 | 52,9 | 0 |
762 | 52,3 | 20,4 |
763 | 54,2 | 56,7 |
764 | 55,4 | 59,8 |
765 | 56,1 | 49,2 |
766 | 56,8 | 33,7 |
767 | 57,2 | 96 |
768 | 58,6 | 98,9 |
769 | 59,5 | 98,8 |
770 | 61,2 | 98,8 |
771 | 62,1 | 98,8 |
772 | 62,7 | 98,8 |
773 | 62,8 | 98,8 |
774 | 64 | 98,9 |
775 | 63,2 | 46,3 |
776 | 62,4 | „m” |
777 | 60,3 | „m” |
778 | 58,7 | „m” |
779 | 57,2 | „m” |
780 | 56,1 | „m” |
781 | 56 | 9,3 |
782 | 55,2 | 26,3 |
783 | 54,8 | 42,8 |
784 | 55,7 | 47,1 |
785 | 56,6 | 52,4 |
786 | 58 | 50,3 |
787 | 58,6 | 20,6 |
788 | 58,7 | „m” |
789 | 59,3 | „m” |
790 | 58,6 | „m” |
791 | 60,5 | 9,7 |
792 | 59,2 | 9,6 |
793 | 59,9 | 9,6 |
794 | 59,6 | 9,6 |
795 | 59,9 | 6,2 |
796 | 59,9 | 9,6 |
797 | 60,5 | 13,1 |
798 | 60,3 | 20,7 |
799 | 59,9 | 31 |
800 | 60,5 | 42 |
801 | 61,5 | 52,5 |
802 | 60,9 | 51,4 |
803 | 61,2 | 57,7 |
804 | 62,8 | 98,8 |
805 | 63,4 | 96,1 |
806 | 64,6 | 45,4 |
807 | 64,1 | 5 |
808 | 63 | 3,2 |
809 | 62,7 | 14,9 |
810 | 63,5 | 35,8 |
811 | 64,1 | 73,3 |
812 | 64,3 | 37,4 |
813 | 64,1 | 21 |
814 | 63,7 | 21 |
815 | 62,9 | 18 |
816 | 62,4 | 32,7 |
817 | 61,7 | 46,2 |
818 | 59,8 | 45,1 |
819 | 57,4 | 43,9 |
820 | 54,8 | 42,8 |
821 | 54,3 | 65,2 |
822 | 52,9 | 62,1 |
823 | 52,4 | 30,6 |
824 | 50,4 | „m” |
825 | 48,6 | „m” |
826 | 47,9 | „m” |
827 | 46,8 | „m” |
828 | 46,9 | 9,4 |
829 | 49,5 | 41,7 |
830 | 50,5 | 37,8 |
831 | 52,3 | 20,4 |
832 | 54,1 | 30,7 |
833 | 56,3 | 41,8 |
834 | 58,7 | 26,5 |
835 | 57,3 | „m” |
836 | 59 | „m” |
837 | 59,8 | „m” |
838 | 60,3 | „m” |
839 | 61,2 | „m” |
840 | 61,8 | „m” |
841 | 62,5 | „m” |
842 | 62,4 | „m” |
843 | 61,5 | „m” |
844 | 63,7 | „m” |
845 | 61,9 | „m” |
846 | 61,6 | 29,7 |
847 | 60,3 | „m” |
848 | 59,2 | „m” |
849 | 57,3 | „m” |
850 | 52,3 | „m” |
851 | 49,3 | „m” |
852 | 47,3 | „m” |
853 | 46,3 | 38,8 |
854 | 46,8 | 35,1 |
855 | 46,6 | „m” |
856 | 44,3 | „m” |
857 | 43,1 | „m” |
858 | 42,4 | 2,1 |
859 | 41,8 | 2,4 |
860 | 43,8 | 68,8 |
861 | 44,6 | 89,2 |
862 | 46 | 99,2 |
863 | 46,9 | 99,4 |
864 | 47,9 | 99,7 |
865 | 50,2 | 99,8 |
866 | 51,2 | 99,6 |
867 | 52,3 | 99,4 |
868 | 53 | 99,3 |
869 | 54,2 | 99,2 |
870 | 55,5 | 99,1 |
871 | 56,7 | 99 |
872 | 57,3 | 98,9 |
873 | 58 | 98,9 |
874 | 60,5 | 31,1 |
875 | 60,2 | „m” |
876 | 60,3 | „m” |
877 | 60,5 | 6,3 |
878 | 61,4 | 19,3 |
879 | 60,3 | 1,2 |
880 | 60,5 | 2,9 |
881 | 61,2 | 34,1 |
882 | 61,6 | 13,2 |
883 | 61,5 | 16,4 |
884 | 61,2 | 16,4 |
885 | 61,3 | „m” |
886 | 63,1 | „m” |
887 | 63,2 | 4,8 |
888 | 62,3 | 22,3 |
889 | 62 | 38,5 |
890 | 61,6 | 29,6 |
891 | 61,6 | 26,6 |
892 | 61,8 | 28,1 |
893 | 62 | 29,6 |
894 | 62 | 16,3 |
895 | 61,1 | „m” |
896 | 61,2 | „m” |
897 | 60,7 | 19,2 |
898 | 60,7 | 32,5 |
899 | 60,9 | 17,8 |
900 | 60,1 | 19,2 |
901 | 59,3 | 38,2 |
902 | 59,9 | 45 |
903 | 59,4 | 32,4 |
904 | 59,2 | 23,5 |
905 | 59,5 | 40,8 |
906 | 58,3 | „m” |
907 | 58,2 | „m” |
908 | 57,6 | „m” |
909 | 57,1 | „m” |
910 | 57 | 0,6 |
911 | 57 | 26,3 |
912 | 56,5 | 29,2 |
913 | 56,3 | 20,5 |
914 | 56,1 | „m” |
915 | 55,2 | „m” |
916 | 54,7 | 17,5 |
917 | 55,2 | 29,2 |
918 | 55,2 | 29,2 |
919 | 55,9 | 16 |
920 | 55,9 | 26,3 |
921 | 56,1 | 36,5 |
922 | 55,8 | 19 |
923 | 55,9 | 9,2 |
924 | 55,8 | 21,9 |
925 | 56,4 | 42,8 |
926 | 56,4 | 38 |
927 | 56,4 | 11 |
928 | 56,4 | 35,1 |
929 | 54 | 7,3 |
930 | 53,4 | 5,4 |
931 | 52,3 | 27,6 |
932 | 52,1 | 32 |
933 | 52,3 | 33,4 |
934 | 52,2 | 34,9 |
935 | 52,8 | 60,1 |
936 | 53,7 | 69,7 |
937 | 54 | 70,7 |
938 | 55,1 | 71,7 |
939 | 55,2 | 46 |
940 | 54,7 | 12,6 |
941 | 52,5 | 0 |
942 | 51,8 | 24,7 |
943 | 51,4 | 43,9 |
944 | 50,9 | 71,1 |
945 | 51,2 | 76,8 |
946 | 50,3 | 87,5 |
947 | 50,2 | 99,8 |
948 | 50,9 | 100 |
949 | 49,9 | 99,7 |
950 | 50,9 | 100 |
951 | 49,8 | 99,7 |
952 | 50,4 | 99,8 |
953 | 50,4 | 99,8 |
954 | 49,7 | 99,7 |
955 | 51 | 100 |
956 | 50,3 | 99,8 |
957 | 50,2 | 99,8 |
958 | 49,9 | 99,7 |
959 | 50,9 | 100 |
960 | 50 | 99,7 |
961 | 50,2 | 99,8 |
962 | 50,2 | 99,8 |
963 | 49,9 | 99,7 |
964 | 50,4 | 99,8 |
965 | 50,2 | 99,8 |
966 | 50,3 | 99,8 |
967 | 49,9 | 99,7 |
968 | 51,1 | 100 |
969 | 50,6 | 99,9 |
970 | 49,9 | 99,7 |
971 | 49,6 | 99,6 |
972 | 49,4 | 99,6 |
973 | 49 | 99,5 |
974 | 49,8 | 99,7 |
975 | 50,9 | 100 |
976 | 50,4 | 99,8 |
977 | 49,8 | 99,7 |
978 | 49,1 | 99,5 |
979 | 50,4 | 99,8 |
980 | 49,8 | 99,7 |
981 | 49,3 | 99,5 |
982 | 49,1 | 99,5 |
983 | 49,9 | 99,7 |
984 | 49,1 | 99,5 |
985 | 50,4 | 99,8 |
986 | 50,9 | 100 |
987 | 51,4 | 99,9 |
988 | 51,5 | 99,9 |
989 | 52,2 | 99,7 |
990 | 52,8 | 74,1 |
991 | 53,3 | 46 |
992 | 53,6 | 36,4 |
993 | 53,4 | 33,5 |
994 | 53,9 | 58,9 |
995 | 55,2 | 73,8 |
996 | 55,8 | 52,4 |
997 | 55,7 | 9,2 |
998 | 55,8 | 2,2 |
999 | 56,4 | 33,6 |
1000 | 55,4 | „m” |
1001 | 55,2 | „m” |
1002 | 55,8 | 26,3 |
1003 | 55,8 | 23,3 |
1004 | 56,4 | 50,2 |
1005 | 57,6 | 68,3 |
1006 | 58,8 | 90,2 |
1007 | 59,9 | 98,9 |
1008 | 62,3 | 98,8 |
1009 | 63,1 | 74,4 |
1010 | 63,7 | 49,4 |
1011 | 63,3 | 9,8 |
1012 | 48 | 0 |
1013 | 47,9 | 73,5 |
1014 | 49,9 | 99,7 |
1015 | 49,9 | 48,8 |
1016 | 49,6 | 2,3 |
1017 | 49,9 | „m” |
1018 | 49,3 | „m” |
1019 | 49,7 | 47,5 |
1020 | 49,1 | „m” |
1021 | 49,4 | „m” |
1022 | 48,3 | „m” |
1023 | 49,4 | „m” |
1024 | 48,5 | „m” |
1025 | 48,7 | „m” |
1026 | 48,7 | „m” |
1027 | 49,1 | „m” |
1028 | 49 | „m” |
1029 | 49,8 | „m” |
1030 | 48,7 | „m” |
1031 | 48,5 | „m” |
1032 | 49,3 | 31,3 |
1033 | 49,7 | 45,3 |
1034 | 48,3 | 44,5 |
1035 | 49,8 | 61 |
1036 | 49,4 | 64,3 |
1037 | 49,8 | 64,4 |
1038 | 50,5 | 65,6 |
1039 | 50,3 | 64,5 |
1040 | 51,2 | 82,9 |
1041 | 50,5 | 86 |
1042 | 50,6 | 89 |
1043 | 50,4 | 81,4 |
1044 | 49,9 | 49,9 |
1045 | 49,1 | 20,1 |
1046 | 47,9 | 24 |
1047 | 48,1 | 36,2 |
1048 | 47,5 | 34,5 |
1049 | 46,9 | 30,3 |
1050 | 47,7 | 53,5 |
1051 | 46,9 | 61,6 |
1052 | 46,5 | 73,6 |
1053 | 48 | 84,6 |
1054 | 47,2 | 87,7 |
1055 | 48,7 | 80 |
1056 | 48,7 | 50,4 |
1057 | 47,8 | 38,6 |
1058 | 48,8 | 63,1 |
1059 | 47,4 | 5 |
1060 | 47,3 | 47,4 |
1061 | 47,3 | 49,8 |
1062 | 46,9 | 23,9 |
1063 | 46,7 | 44,6 |
1064 | 46,8 | 65,2 |
1065 | 46,9 | 60,4 |
1066 | 46,7 | 61,5 |
1067 | 45,5 | „m” |
1068 | 45,5 | „m” |
1069 | 44,2 | „m” |
1070 | 43 | „m” |
1071 | 42,5 | „m” |
1072 | 41 | „m” |
1073 | 39,9 | „m” |
1074 | 39,9 | 38,2 |
1075 | 40,1 | 48,1 |
1076 | 39,9 | 48 |
1077 | 39,4 | 59,3 |
1078 | 43,8 | 19,8 |
1079 | 52,9 | 0 |
1080 | 52,8 | 88,9 |
1081 | 53,4 | 99,5 |
1082 | 54,7 | 99,3 |
1083 | 56,3 | 99,1 |
1084 | 57,5 | 99 |
1085 | 59 | 98,9 |
1086 | 59,8 | 98,9 |
1087 | 60,1 | 98,9 |
1088 | 61,8 | 48,3 |
1089 | 61,8 | 55,6 |
1090 | 61,7 | 59,8 |
1091 | 62 | 55,6 |
1092 | 62,3 | 29,6 |
1093 | 62 | 19,3 |
1094 | 61,3 | 7,9 |
1095 | 61,1 | 19,2 |
1096 | 61,2 | 43 |
1097 | 61,1 | 59,7 |
1098 | 61,1 | 98,8 |
1099 | 61,3 | 98,8 |
1100 | 61,3 | 26,6 |
1101 | 60,4 | „m” |
1102 | 58,8 | „m” |
1103 | 57,7 | „m” |
1104 | 56 | „m” |
1105 | 54,7 | „m” |
1106 | 53,3 | „m” |
1107 | 52,6 | 23,2 |
1108 | 53,4 | 84,2 |
1109 | 53,9 | 99,4 |
1110 | 54,9 | 99,3 |
1111 | 55,8 | 99,2 |
1112 | 57,1 | 99 |
1113 | 56,5 | 99,1 |
1114 | 58,9 | 98,9 |
1115 | 58,7 | 98,9 |
1116 | 59,8 | 98,9 |
1117 | 61 | 98,8 |
1118 | 60,7 | 19,2 |
1119 | 59,4 | „m” |
1120 | 57,9 | „m” |
1121 | 57,6 | „m” |
1122 | 56,3 | „m” |
1123 | 55 | „m” |
1124 | 53,7 | „m” |
1125 | 52,1 | „m” |
1126 | 51,1 | „m” |
1127 | 49,7 | 25,8 |
1128 | 49,1 | 46,1 |
1129 | 48,7 | 46,9 |
1130 | 48,2 | 46,7 |
1131 | 48 | 70 |
1132 | 48 | 70 |
1133 | 47,2 | 67,6 |
1134 | 47,3 | 67,6 |
1135 | 46,6 | 74,7 |
1136 | 47,4 | 13 |
1137 | 46,3 | „m” |
1138 | 45,4 | „m” |
1139 | 45,5 | 24,8 |
1140 | 44,8 | 73,8 |
1141 | 46,6 | 99 |
1142 | 46,3 | 98,9 |
1143 | 48,5 | 99,4 |
1144 | 49,9 | 99,7 |
1145 | 49,1 | 99,5 |
1146 | 49,1 | 99,5 |
1147 | 51 | 100 |
1148 | 51,5 | 99,9 |
1149 | 50,9 | 100 |
1150 | 51,6 | 99,9 |
1151 | 52,1 | 99,7 |
1152 | 50,9 | 100 |
1153 | 52,2 | 99,7 |
1154 | 51,5 | 98,3 |
1155 | 51,5 | 47,2 |
1156 | 50,8 | 78,4 |
1157 | 50,3 | 83 |
1158 | 50,3 | 31,7 |
1159 | 49,3 | 31,3 |
1160 | 48,8 | 21,5 |
1161 | 47,8 | 59,4 |
1162 | 48,1 | 77,1 |
1163 | 48,4 | 87,6 |
1164 | 49,6 | 87,5 |
1165 | 51 | 81,4 |
1166 | 51,6 | 66,7 |
1167 | 53,3 | 63,2 |
1168 | 55,2 | 62 |
1169 | 55,7 | 43,9 |
1170 | 56,4 | 30,7 |
1171 | 56,8 | 23,4 |
1172 | 57 | „m” |
1173 | 57,6 | „m” |
1174 | 56,9 | „m” |
1175 | 56,4 | 4 |
1176 | 57 | 23,4 |
1177 | 56,4 | 41,7 |
1178 | 57 | 49,2 |
1179 | 57,7 | 56,6 |
1180 | 58,6 | 56,6 |
1181 | 58,9 | 64 |
1182 | 59,4 | 68,2 |
1183 | 58,8 | 71,4 |
1184 | 60,1 | 71,3 |
1185 | 60,6 | 79,1 |
1186 | 60,7 | 83,3 |
1187 | 60,7 | 77,1 |
1188 | 60 | 73,5 |
1189 | 60,2 | 55,5 |
1190 | 59,7 | 54,4 |
1191 | 59,8 | 73,3 |
1192 | 59,8 | 77,9 |
1193 | 59,8 | 73,9 |
1194 | 60 | 76,5 |
1195 | 59,5 | 82,3 |
1196 | 59,9 | 82,8 |
1197 | 59,8 | 65,8 |
1198 | 59 | 48,6 |
1199 | 58,9 | 62,2 |
1200 | 59,1 | 70,4 |
1201 | 58,9 | 62,1 |
1202 | 58,4 | 67,4 |
1203 | 58,7 | 58,9 |
1204 | 58,3 | 57,7 |
1205 | 57,5 | 57,8 |
1206 | 57,2 | 57,6 |
1207 | 57,1 | 42,6 |
1208 | 57 | 70,1 |
1209 | 56,4 | 59,6 |
1210 | 56,7 | 39 |
1211 | 55,9 | 68,1 |
1212 | 56,3 | 79,1 |
1213 | 56,7 | 89,7 |
1214 | 56 | 89,4 |
1215 | 56 | 93,1 |
1216 | 56,4 | 93,1 |
1217 | 56,7 | 94,4 |
1218 | 56,9 | 94,8 |
1219 | 57 | 94,1 |
1220 | 57,7 | 94,3 |
1221 | 57,5 | 93,7 |
1222 | 58,4 | 93,2 |
1223 | 58,7 | 93,2 |
1224 | 58,2 | 93,7 |
1225 | 58,5 | 93,1 |
1226 | 58,8 | 86,2 |
1227 | 59 | 72,9 |
1228 | 58,2 | 59,9 |
1229 | 57,6 | 8,5 |
1230 | 57,1 | 47,6 |
1231 | 57,2 | 74,4 |
1232 | 57 | 79,1 |
1233 | 56,7 | 67,2 |
1234 | 56,8 | 69,1 |
1235 | 56,9 | 71,3 |
1236 | 57 | 77,3 |
1237 | 57,4 | 78,2 |
1238 | 57,3 | 70,6 |
1239 | 57,7 | 64 |
1240 | 57,5 | 55,6 |
1241 | 58,6 | 49,6 |
1242 | 58,2 | 41,1 |
1243 | 58,8 | 40,6 |
1244 | 58,3 | 21,1 |
1245 | 58,7 | 24,9 |
1246 | 59,1 | 24,8 |
1247 | 58,6 | „m” |
1248 | 58,8 | „m” |
1249 | 58,8 | „m” |
1250 | 58,7 | „m” |
1251 | 59,1 | „m” |
1252 | 59,1 | „m” |
1253 | 59,4 | „m” |
1254 | 60,6 | 2,6 |
1255 | 59,6 | „m” |
1256 | 60,1 | „m” |
1257 | 60,6 | „m” |
1258 | 59,6 | 4,1 |
1259 | 60,7 | 7,1 |
1260 | 60,5 | „m” |
1261 | 59,7 | „m” |
1262 | 59,6 | „m” |
1263 | 59,8 | „m” |
1264 | 59,6 | 4,9 |
1265 | 60,1 | 5,9 |
1266 | 59,9 | 6,1 |
1267 | 59,7 | „m” |
1268 | 59,6 | „m” |
1269 | 59,7 | 22 |
1270 | 59,8 | 10,3 |
1271 | 59,9 | 10 |
1272 | 60,6 | 6,2 |
1273 | 60,5 | 7,3 |
1274 | 60,2 | 14,8 |
1275 | 60,6 | 8,2 |
1276 | 60,6 | 5,5 |
1277 | 61 | 14,3 |
1278 | 61 | 12 |
1279 | 61,3 | 34,2 |
1280 | 61,2 | 17,1 |
1281 | 61,5 | 15,7 |
1282 | 61 | 9,5 |
1283 | 61,1 | 9,2 |
1284 | 60,5 | 4,3 |
1285 | 60,2 | 7,8 |
1286 | 60,2 | 5,9 |
1287 | 60,2 | 5,3 |
1288 | 59,9 | 4,6 |
1289 | 59,4 | 21,5 |
1290 | 59,6 | 15,8 |
1291 | 59,3 | 10,1 |
1292 | 58,9 | 9,4 |
1293 | 58,8 | 9 |
1294 | 58,9 | 35,4 |
1295 | 58,9 | 30,7 |
1296 | 58,9 | 25,9 |
1297 | 58,7 | 22,9 |
1298 | 58,7 | 24,4 |
1299 | 59,3 | 61 |
1300 | 60,1 | 56 |
1301 | 60,5 | 50,6 |
1302 | 59,5 | 16,2 |
1303 | 59,7 | 50 |
1304 | 59,7 | 31,4 |
1305 | 60,1 | 43,1 |
1306 | 60,8 | 38,4 |
1307 | 60,9 | 40,2 |
1308 | 61,3 | 49,7 |
1309 | 61,8 | 45,9 |
1310 | 62 | 45,9 |
1311 | 62,2 | 45,8 |
1312 | 62,6 | 46,8 |
1313 | 62,7 | 44,3 |
1314 | 62,9 | 44,4 |
1315 | 63,1 | 43,7 |
1316 | 63,5 | 46,1 |
1317 | 63,6 | 40,7 |
1318 | 64,3 | 49,5 |
1319 | 63,7 | 27 |
1320 | 63,8 | 15 |
1321 | 63,6 | 18,7 |
1322 | 63,4 | 8,4 |
1323 | 63,2 | 8,7 |
1324 | 63,3 | 21,6 |
1325 | 62,9 | 19,7 |
1326 | 63 | 22,1 |
1327 | 63,1 | 20,3 |
1328 | 61,8 | 19,1 |
1329 | 61,6 | 17,1 |
1330 | 61 | 0 |
1331 | 61,2 | 22 |
1332 | 60,8 | 40,3 |
1333 | 61,1 | 34,3 |
1334 | 60,7 | 16,1 |
1335 | 60,6 | 16,6 |
1336 | 60,5 | 18,5 |
1337 | 60,6 | 29,8 |
1338 | 60,9 | 19,5 |
1339 | 60,9 | 22,3 |
1340 | 61,4 | 35,8 |
1341 | 61,3 | 42,9 |
1342 | 61,5 | 31 |
1343 | 61,3 | 19,2 |
1344 | 61 | 9,3 |
1345 | 60,8 | 44,2 |
1346 | 60,9 | 55,3 |
1347 | 61,2 | 56 |
1348 | 60,9 | 60,1 |
1349 | 60,7 | 59,1 |
1350 | 60,9 | 56,8 |
1351 | 60,7 | 58,1 |
1352 | 59,6 | 78,4 |
1353 | 59,6 | 84,6 |
1354 | 59,4 | 66,6 |
1355 | 59,3 | 75,5 |
1356 | 58,9 | 49,6 |
1357 | 59,1 | 75,8 |
1358 | 59 | 77,6 |
1359 | 59 | 67,8 |
1360 | 59 | 56,7 |
1361 | 58,8 | 54,2 |
1362 | 58,9 | 59,6 |
1363 | 58,9 | 60,8 |
1364 | 59,3 | 56,1 |
1365 | 58,9 | 48,5 |
1366 | 59,3 | 42,9 |
1367 | 59,4 | 41,4 |
1368 | 59,6 | 38,9 |
1369 | 59,4 | 32,9 |
1370 | 59,3 | 30,6 |
1371 | 59,4 | 30 |
1372 | 59,4 | 25,3 |
1373 | 58,8 | 18,6 |
1374 | 59,1 | 18 |
1375 | 58,5 | 10,6 |
1376 | 58,8 | 10,5 |
1377 | 58,5 | 8,2 |
1378 | 58,7 | 13,7 |
1379 | 59,1 | 7,8 |
1380 | 59,1 | 6 |
1381 | 59,1 | 6 |
1382 | 59,4 | 13,1 |
1383 | 59,7 | 22,3 |
1384 | 60,7 | 10,5 |
1385 | 59,8 | 9,8 |
1386 | 60,2 | 8,8 |
1387 | 59,9 | 8,7 |
1388 | 61 | 9,1 |
1389 | 60,6 | 28,2 |
1390 | 60,6 | 22 |
1391 | 59,6 | 23,2 |
1392 | 59,6 | 19 |
1393 | 60,6 | 38,4 |
1394 | 59,8 | 41,6 |
1395 | 60 | 47,3 |
1396 | 60,5 | 55,4 |
1397 | 60,9 | 58,7 |
1398 | 61,3 | 37,9 |
1399 | 61,2 | 38,3 |
1400 | 61,4 | 58,7 |
1401 | 61,3 | 51,3 |
1402 | 61,4 | 71,1 |
1403 | 61,1 | 51 |
1404 | 61,5 | 56,6 |
1405 | 61 | 60,6 |
1406 | 61,1 | 75,4 |
1407 | 61,4 | 69,4 |
1408 | 61,6 | 69,9 |
1409 | 61,7 | 59,6 |
1410 | 61,8 | 54,8 |
1411 | 61,6 | 53,6 |
1412 | 61,3 | 53,5 |
1413 | 61,3 | 52,9 |
1414 | 61,2 | 54,1 |
1415 | 61,3 | 53,2 |
1416 | 61,2 | 52,2 |
1417 | 61,2 | 52,3 |
1418 | 61 | 48 |
1419 | 60,9 | 41,5 |
1420 | 61 | 32,2 |
1421 | 60,7 | 22 |
1422 | 60,7 | 23,3 |
1423 | 60,8 | 38,8 |
1424 | 61 | 40,7 |
1425 | 61 | 30,6 |
1426 | 61,3 | 62,6 |
1427 | 61,7 | 55,9 |
1428 | 62,3 | 43,4 |
1429 | 62,3 | 37,4 |
1430 | 62,3 | 35,7 |
1431 | 62,8 | 34,4 |
1432 | 62,8 | 31,5 |
1433 | 62,9 | 31,7 |
1434 | 62,9 | 29,9 |
1435 | 62,8 | 29,4 |
1436 | 62,7 | 28,7 |
1437 | 61,5 | 14,7 |
1438 | 61,9 | 17,2 |
1439 | 61,5 | 6,1 |
1440 | 61 | 9,9 |
1441 | 60,9 | 4,8 |
1442 | 60,6 | 11,1 |
1443 | 60,3 | 6,9 |
1444 | 60,8 | 7 |
1445 | 60,2 | 9,2 |
1446 | 60,5 | 21,7 |
1447 | 60,2 | 22,4 |
1448 | 60,7 | 31,6 |
1449 | 60,9 | 28,9 |
1450 | 59,6 | 21,7 |
1451 | 60,2 | 18 |
1452 | 59,5 | 16,7 |
1453 | 59,8 | 15,7 |
1454 | 59,6 | 15,7 |
1455 | 59,3 | 15,7 |
1456 | 59 | 7,5 |
1457 | 58,8 | 7,1 |
1458 | 58,7 | 16,5 |
1459 | 59,2 | 50,7 |
1460 | 59,7 | 60,2 |
1461 | 60,4 | 44 |
1462 | 60,2 | 35,3 |
1463 | 60,4 | 17,1 |
1464 | 59,9 | 13,5 |
1465 | 59,9 | 12,8 |
1466 | 59,6 | 14,8 |
1467 | 59,4 | 15,9 |
1468 | 59,4 | 22 |
1469 | 60,4 | 38,4 |
1470 | 59,5 | 38,8 |
1471 | 59,3 | 31,9 |
1472 | 60,9 | 40,8 |
1473 | 60,7 | 39 |
1474 | 60,9 | 30,1 |
1475 | 61 | 29,3 |
1476 | 60,6 | 28,4 |
1477 | 60,9 | 36,3 |
1478 | 60,8 | 30,5 |
1479 | 60,7 | 26,7 |
1480 | 60,1 | 4,7 |
1481 | 59,9 | 0 |
1482 | 60,4 | 36,2 |
1483 | 60,7 | 32,5 |
1484 | 59,9 | 3,1 |
1485 | 59,7 | „m” |
1486 | 59,5 | „m” |
1487 | 59,2 | „m” |
1488 | 58,8 | 0,6 |
1489 | 58,7 | „m” |
1490 | 58,7 | „m” |
1491 | 57,9 | „m” |
1492 | 58,2 | „m” |
1493 | 57,6 | „m” |
1494 | 58,3 | 9,5 |
1495 | 57,2 | 6 |
1496 | 57,4 | 27,3 |
1497 | 58,3 | 59,9 |
1498 | 58,3 | 7,3 |
1499 | 58,8 | 21,7 |
1500 | 58,8 | 38,9 |
1501 | 59,4 | 26,2 |
1502 | 59,1 | 25,5 |
1503 | 59,1 | 26 |
1504 | 59 | 39,1 |
1505 | 59,5 | 52,3 |
1506 | 59,4 | 31 |
1507 | 59,4 | 27 |
1508 | 59,4 | 29,8 |
1509 | 59,4 | 23,1 |
1510 | 58,9 | 16 |
1511 | 59 | 31,5 |
1512 | 58,8 | 25,9 |
1513 | 58,9 | 40,2 |
1514 | 58,8 | 28,4 |
1515 | 58,9 | 38,9 |
1516 | 59,1 | 35,3 |
1517 | 58,8 | 30,3 |
1518 | 59 | 19 |
1519 | 58,7 | 3 |
1520 | 57,9 | 0 |
1521 | 58 | 2,4 |
1522 | 57,1 | „m” |
1523 | 56,7 | „m” |
1524 | 56,7 | 5,3 |
1525 | 56,6 | 2,1 |
1526 | 56,8 | „m” |
1527 | 56,3 | „m” |
1528 | 56,3 | „m” |
1529 | 56 | „m” |
1530 | 56,7 | „m” |
1531 | 56,6 | 3,8 |
1532 | 56,9 | „m” |
1533 | 56,9 | „m” |
1534 | 57,4 | „m” |
1535 | 57,4 | „m” |
1536 | 58,3 | 13,9 |
1537 | 58,5 | „m” |
1538 | 59,1 | „m” |
1539 | 59,4 | „m” |
1540 | 59,6 | „m” |
1541 | 59,5 | „m” |
1542 | 59,6 | 0,5 |
1543 | 59,3 | 9,2 |
1544 | 59,4 | 11,2 |
1545 | 59,1 | 26,8 |
1546 | 59 | 11,7 |
1547 | 58,8 | 6,4 |
1548 | 58,7 | 5 |
1549 | 57,5 | „m” |
1550 | 57,4 | „m” |
1551 | 57,1 | 1,1 |
1552 | 57,1 | 0 |
1553 | 57 | 4,5 |
1554 | 57,1 | 3,7 |
1555 | 57,3 | 3,3 |
1556 | 57,3 | 16,8 |
1557 | 58,2 | 29,3 |
1558 | 58,7 | 12,5 |
1559 | 58,3 | 12,2 |
1560 | 58,6 | 12,7 |
1561 | 59 | 13,6 |
1562 | 59,8 | 21,9 |
1563 | 59,3 | 20,9 |
1564 | 59,7 | 19,2 |
1565 | 60,1 | 15,9 |
1566 | 60,7 | 16,7 |
1567 | 60,7 | 18,1 |
1568 | 60,7 | 40,6 |
1569 | 60,7 | 59,7 |
1570 | 61,1 | 66,8 |
1571 | 61,1 | 58,8 |
1572 | 60,8 | 64,7 |
1573 | 60,1 | 63,6 |
1574 | 60,7 | 83,2 |
1575 | 60,4 | 82,2 |
1576 | 60 | 80,5 |
1577 | 59,9 | 78,7 |
1578 | 60,8 | 67,9 |
1579 | 60,4 | 57,7 |
1580 | 60,2 | 60,6 |
1581 | 59,6 | 72,7 |
1582 | 59,9 | 73,6 |
1583 | 59,8 | 74,1 |
1584 | 59,6 | 84,6 |
1585 | 59,4 | 76,1 |
1586 | 60,1 | 76,9 |
1587 | 59,5 | 84,6 |
1588 | 59,8 | 77,5 |
1589 | 60,6 | 67,9 |
1590 | 59,3 | 47,3 |
1591 | 59,3 | 43,1 |
1592 | 59,4 | 38,3 |
1593 | 58,7 | 38,2 |
1594 | 58,8 | 39,2 |
1595 | 59,1 | 67,9 |
1596 | 59,7 | 60,5 |
1597 | 59,5 | 32,9 |
1598 | 59,6 | 20 |
1599 | 59,6 | 34,4 |
1600 | 59,4 | 23,9 |
1601 | 59,6 | 15,7 |
1602 | 59,9 | 41 |
1603 | 60,5 | 26,3 |
1604 | 59,6 | 14 |
1605 | 59,7 | 21,2 |
1606 | 60,9 | 19,6 |
1607 | 60,1 | 34,3 |
1608 | 59,9 | 27 |
1609 | 60,8 | 25,6 |
1610 | 60,6 | 26,3 |
1611 | 60,9 | 26,1 |
1612 | 61,1 | 38 |
1613 | 61,2 | 31,6 |
1614 | 61,4 | 30,6 |
1615 | 61,7 | 29,6 |
1616 | 61,5 | 28,8 |
1617 | 61,7 | 27,8 |
1618 | 62,2 | 20,3 |
1619 | 61,4 | 19,6 |
1620 | 61,8 | 19,7 |
1621 | 61,8 | 18,7 |
1622 | 61,6 | 17,7 |
1623 | 61,7 | 8,7 |
1624 | 61,7 | 1,4 |
1625 | 61,7 | 5,9 |
1626 | 61,2 | 8,1 |
1627 | 61,9 | 45,8 |
1628 | 61,4 | 31,5 |
1629 | 61,7 | 22,3 |
1630 | 62,4 | 21,7 |
1631 | 62,8 | 21,9 |
1632 | 62,2 | 22,2 |
1633 | 62,5 | 31 |
1634 | 62,3 | 31,3 |
1635 | 62,6 | 31,7 |
1636 | 62,3 | 22,8 |
1637 | 62,7 | 12,6 |
1638 | 62,2 | 15,2 |
1639 | 61,9 | 32,6 |
1640 | 62,5 | 23,1 |
1641 | 61,7 | 19,4 |
1642 | 61,7 | 10,8 |
1643 | 61,6 | 10,2 |
1644 | 61,4 | „m” |
1645 | 60,8 | „m” |
1646 | 60,7 | „m” |
1647 | 61 | 12,4 |
1648 | 60,4 | 5,3 |
1649 | 61 | 13,1 |
1650 | 60,7 | 29,6 |
1651 | 60,5 | 28,9 |
1652 | 60,8 | 27,1 |
1653 | 61,2 | 27,3 |
1654 | 60,9 | 20,6 |
1655 | 61,1 | 13,9 |
1656 | 60,7 | 13,4 |
1657 | 61,3 | 26,1 |
1658 | 60,9 | 23,7 |
1659 | 61,4 | 32,1 |
1660 | 61,7 | 33,5 |
1661 | 61,8 | 34,1 |
1662 | 61,7 | 17 |
1663 | 61,7 | 2,5 |
1664 | 61,5 | 5,9 |
1665 | 61,3 | 14,9 |
1666 | 61,5 | 17,2 |
1667 | 61,1 | „m” |
1668 | 61,4 | „m” |
1669 | 61,4 | 8,8 |
1670 | 61,3 | 8,8 |
1671 | 61 | 18 |
1672 | 61,5 | 13 |
1673 | 61 | 3,7 |
1674 | 60,9 | 3,1 |
1675 | 60,9 | 4,7 |
1676 | 60,6 | 4,1 |
1677 | 60,6 | 6,7 |
1678 | 60,6 | 12,8 |
1679 | 60,7 | 11,9 |
1680 | 60,6 | 12,4 |
1681 | 60,1 | 12,4 |
1682 | 60,5 | 12 |
1683 | 60,4 | 11,8 |
1684 | 59,9 | 12,4 |
1685 | 59,6 | 12,4 |
1686 | 59,6 | 9,1 |
1687 | 59,9 | 0 |
1688 | 59,9 | 20,4 |
1689 | 59,8 | 4,4 |
1690 | 59,4 | 3,1 |
1691 | 59,5 | 26,3 |
1692 | 59,6 | 20,1 |
1693 | 59,4 | 35 |
1694 | 60,9 | 22,1 |
1695 | 60,5 | 12,2 |
1696 | 60,1 | 11 |
1697 | 60,1 | 8,2 |
1698 | 60,5 | 6,7 |
1699 | 60 | 5,1 |
1700 | 60 | 5,1 |
1701 | 60 | 9 |
1702 | 60,1 | 5,7 |
1703 | 59,9 | 8,5 |
1704 | 59,4 | 6 |
1705 | 59,5 | 5,5 |
1706 | 59,5 | 14,2 |
1707 | 59,5 | 6,2 |
1708 | 59,4 | 10,3 |
1709 | 59,6 | 13,8 |
1710 | 59,5 | 13,9 |
1711 | 60,1 | 18,9 |
1712 | 59,4 | 13,1 |
1713 | 59,8 | 5,4 |
1714 | 59,9 | 2,9 |
1715 | 60,1 | 7,1 |
1716 | 59,6 | 12 |
1717 | 59,6 | 4,9 |
1718 | 59,4 | 22,7 |
1719 | 59,6 | 22 |
1720 | 60,1 | 17,4 |
1721 | 60,2 | 16,6 |
1722 | 59,4 | 28,6 |
1723 | 60,3 | 22,4 |
1724 | 59,9 | 20 |
1725 | 60,2 | 18,6 |
1726 | 60,3 | 11,9 |
1727 | 60,4 | 11,6 |
1728 | 60,6 | 10,6 |
1729 | 60,8 | 16 |
1730 | 60,9 | 17 |
1731 | 60,9 | 16,1 |
1732 | 60,7 | 11,4 |
1733 | 60,9 | 11,3 |
1734 | 61,1 | 11,2 |
1735 | 61,1 | 25,6 |
1736 | 61 | 14,6 |
1737 | 61 | 10,4 |
1738 | 60,6 | „m” |
1739 | 60,9 | „m” |
1740 | 60,8 | 4,8 |
1741 | 59,9 | „m” |
1742 | 59,8 | „m” |
1743 | 59,1 | „m” |
1744 | 58,8 | „m” |
1745 | 58,8 | „m” |
1746 | 58,2 | „m” |
1747 | 58,5 | 14,3 |
1748 | 57,5 | 4,4 |
1749 | 57,9 | 0 |
1750 | 57,8 | 20,9 |
1751 | 58,3 | 9,2 |
1752 | 57,8 | 8,2 |
1753 | 57,5 | 15,3 |
1754 | 58,4 | 38 |
1755 | 58,1 | 15,4 |
1756 | 58,8 | 11,8 |
1757 | 58,3 | 8,1 |
1758 | 58,3 | 5,5 |
1759 | 59 | 4,1 |
1760 | 58,2 | 4,9 |
1761 | 57,9 | 10,1 |
1762 | 58,5 | 7,5 |
1763 | 57,4 | 7 |
1764 | 58,2 | 6,7 |
1765 | 58,2 | 6,6 |
1766 | 57,3 | 17,3 |
1767 | 58 | 11,4 |
1768 | 57,5 | 47,4 |
1769 | 57,4 | 28,8 |
1770 | 58,8 | 24,3 |
1771 | 57,7 | 25,5 |
1772 | 58,4 | 35,5 |
1773 | 58,4 | 29,3 |
1774 | 59 | 33,8 |
1775 | 59 | 18,7 |
1776 | 58,8 | 9,8 |
1777 | 58,8 | 23,9 |
1778 | 59,1 | 48,2 |
1779 | 59,4 | 37,2 |
1780 | 59,6 | 29,1 |
1781 | 50 | 25 |
1782 | 40 | 20 |
1783 | 30 | 15 |
1784 | 20 | 10 |
1785 | 10 | 5 |
1786 | 0 | 0 |
1787 | 0 | 0 |
1788 | 0 | 0 |
1789 | 0 | 0 |
1790 | 0 | 0 |
1791 | 0 | 0 |
1792 | 0 | 0 |
1793 | 0 | 0 |
1794 | 0 | 0 |
1795 | 0 | 0 |
1796 | 0 | 0 |
1797 | 0 | 0 |
1798 | 0 | 0 |
1799 | 0 | 0 |
1800 | 0 | 0 |
„m” = motoring. |
Az ETC fékpad program grafikus ábrázolása az 5. ábrán látható.

5. ábra
ETC fékpad program
4. függelék
MÉRÉSI ÉS MINTAVÉTELI ELJÁRÁSOK
1. BEVEZETÉS
A vizsgálat alá vetett motor által kibocsátott gáz-halmazállapotú szennyező anyagokat, részecskéket és füstöt az V. mellékletben leírt módszerekkel kell megmérni. Az V. melléklet megfelelő szakaszai leírják a gáz-halmazállapotú szennyezőanyag-kibocsátásra vonatkozó ajánlott elemzési rendszereket (1. szakasz), az ajánlott részecske-hígítási és mintavételi rendszereket (2. szakasz) és a füst méréséhez ajánlott füstölésmérőket (3. szakasz).
Az ESC esetében a gáz-halmazállapotú összetevőket a hígítatlan kipufogógázból kell meghatározni. A hígított kipufogógázból történő meghatározás is választható, amennyiben a részecskemeghatározáshoz teljes átáramlású hígítórendszert használnak. A részecskék mennyiségét vagy részleges átáramlású, vagy teljes átáramlású hígítórendszerrel kell meghatározni.
Az ETC esetében a következő rendszereket lehet használni
- a gáz-halmazállapotú szennyezőanyag- és részecskekibocsátás meghatározására egy CVS teljes átáramlású hígítórendszert (a kétszeres hígítású rendszerek megengedettek),
- vagy
- a gáz-halmazállapotú szennyező anyagok kibocsátására vonatkozó hígítatlankipufogógáz-mérés és a részecskekibocsátásokra vonatkozó részleges átáramlású hígítórendszer kombinációja,
- vagy
- a két alapelv bármilyen kombinációja (pl. hígítatlan gázhalmazállapot mérése és teljes áramlású részecskemérés).
2. A FÉKPAD ÉS VIZSGÁLÓKAMRA FELSZERELÉSE
A alábbi berendezést kell használni a motorok szennyezőanyag-kibocsátásának motorfékpadon történő vizsgálatához.
2.1. Motorfékpad
Az e melléklet 1. és 2. függelékében leírt vizsgálati ciklusokhoz megfelelő jellemzőkkel bíró motorfékpadot kell használni. A fordulatszámmérő rendszer leolvasási pontosságának a leolvasott érték ± 2 %-ának kell lennie. A nyomatékmérő rendszer pontosságának a leolvasott érték ± 3 %-ának kell lennie a teljes skála 20 %-a feletti tartományban, és a teljes méréstartomány ±0,6 %-ának a teljes méréstartomány 20 %-át meg nem haladó tartományban.
2.2. Egyéb műszerek
Az előírt módon kell műszereket használni az üzemanyag-fogyasztásnak, levegőfelhasználásnak, a hűtőközeg és a kenőanyag hőmérsékletének, a kipufogógáz nyomásának és a szívási vákuumnak, a kipufogógáz hőmérsékletének, a beszívott levegő hőmérsékletének, a légköri nyomásnak, a nedvességtartalomnak és az üzemanyag hőmérsékletének mérésére. Ezeknek a műszereknek meg kell felelniük a 9. táblázatban megadott követelményeknek:
9. táblázat
A mérőműszerek pontossága
Mérőműszer | Pontosság |
Üzemanyag-fogyasztás | A motor maximális értékének ± 2 %-a |
Levegőfelhasználás | A leolvasott érték ± 2 %-a vagy a motor maximális értékének ± 1 %-a közül a nagyobb érték |
Kipufogógáz-áram | A leolvasott érték ± 2,5 %-a vagy a motor maximális értékének ± 1,5 %-a közül a nagyobb érték |
Hőmérsékletek ≤ 600 K (327 °C) | ± 2 K abszolút érték |
Hőmérsékletek ≥ 600 K (327 °C) | A leolvasott érték ± 1 %-a |
Légköri nyomás | ± 0,1 kPa abszolút érték |
Kipufogógáz-nyomás | ± 0,2 kPa abszolút érték |
Belépő szívási vákuum | ± 0,05 kPa abszolút érték |
Egyéb nyomások | ± 0,1 kPa abszolút érték |
Relatív páratartalom | ± 3 % abszolút érték |
Abszolút páratartalom | A leolvasott érték ± 5 %-a |
Hígítólevegő-áram | A leolvasott érték ± 2 %-a |
Hígítottkipufogógáz-áram | A leolvasott érték ± 2 %-a |
3. A GÁZ-HALMAZÁLLAPOTÚ ÖSSZETEVŐK MEGHATÁROZÁSA
3.1. A gázelemző készülékek általános előírásai
A gázelemző készülékeknek olyan méréstartománnyal kell rendelkezniük, amely alkalmas a kipufogógáz-összetevők koncentrációinak megkívánt pontosságú mérésére (3.1.1. szakasz). Ajánlatos a gázelemző készüléket úgy használni, hogy a mért koncentráció a teljes méréstartomány 15 %-a és 100 %-a közé essen.
Amennyiben olyan leolvasó rendszereket (számítógépek, adatregisztráló berendezések) alkalmaznak, amelyek a teljes méréstartomány 15 %-a alatt is megfelelő pontosságúak és felbontóképességűek, akkor a teljes méréstartomány 15 %-a alatti mérések is elfogadhatók. Ebben az esetben legalább 4 nem nulla, nominálisan egyenlő távolságban lévő pont további kalibrálását kell elvégezni az ezen melléklet 5. függeléke 1.6.4. szakasza szerinti kalibrálási görbék pontosságának biztosítása érdekében.
A berendezés elektromágneses kompatibilitási (EMC) szintjének biztosítania kell, hogy a járulékos hibák minimálisak legyenek.
3.1.1. Pontosság
A gázelemző készülék a nominális kalibrálási ponttól nem térhet el többel, mint a zérus nélküli teljes méréstartomány leolvasott értékének ± 2 %-a és a teljes skála ± 0,3 %-a közül a nagyobb érték. A pontosságot az ezen melléklet 5. függelékének 1.6. szakaszában meghatározott kalibrálási követelményeknek megfelelően kell meghatározni.
Megjegyzés: Ezen irányelv alkalmazásában a pontosság úgy került meghatározásra, mint a gázelemző készülék leolvasott értékének a nominális kalibrálási értékektől való eltérése kalibrálógáz használata esetén (= valós érték).
3.1.2. Precízió
A precízió, ami egy adott kalibráló gázra vagy egy felsőérték-kalibráló gázra kapott 10 megismételt mérési eredmény szórásának 2,5-szerese, nem lehet nagyobb, mint a teljes méréstartományhoz tartozó koncentráció ± 1 %-a minden használt tartományban 155 ppm (vagy ppmC) felett, vagy ± 2 %-a minden használt tartományban 155 ppm (vagy ppmC) alatt.
3.1.3. Zaj
A gázelemző készülék csúcstól csúcsig válaszadása nullázó és kalibráló vagy felsőérték-kalibráló gázokra bármely 10 másodperces időközben nem lehet nagyobb, mint a teljes méréstartomány 2 %-a az összes használt tartományban.
3.1.4. Nullpont-eltolódás
A nullpont- (zérus-) válasz meghatározása: az átlagos válasz, a zavarójelet is beleértve, egy nullázó gázra egy 30 másodperces időtartam alatt. A nullpont-eltolódásnak egy egyórás időtartam során kisebbnek kell lennie, mint a legalacsonyabb használt tartományban a teljes méréstartomány 2 %-a.
3.1.5. Felsőérték-eltolódás
A felsőérték-válasz meghatározása: az átlagos válasz, a zavarójelet is beleértve, egy felsőérték-kalibráló gázra egy 30 másodperces időtartam alatt. A felsőérték-eltolódásának egy egyórás időtartam során kisebbnek kell lennie, mint a legalacsonyabb használt tartományban a teljes méréstartomány 2 %-a.
3.1.6. Felfutási idő
A mérési rendszerbe szerelt gázelemző készülék felfutási ideje nem haladhatja meg a 3,5 másodpercet.
Megjegyzés: Kizárólag a gázelemző készülék válaszidejének az elemzése nem határozza meg egyértelműen a tranziens vizsgálathoz szükséges teljes rendszer alkalmasságát. A rendszeren áthaladó mennyiségek és különösen a holt mennyiségek nemcsak a szondától a gázelemző készülékig tartó szállítási időt befolyásolják, hanem a felfutási időre is hatnak. A gázelemző készüléken belüli szállítási idő is befolyásolná a gázelemző készülék válaszidejének meghatározását, akár csak a NOx-elemzőkön belül lévő konverter vagy vízcsapda. A teljes rendszer válaszidejének meghatározása ezen melléklet 5. függelékének 1.5. szakaszában található.
3.2. Gázszárítás
Az opcionális gázszárító készülék csak minimális hatással lehet a mért gázok koncentrációjára. Kémiai szárítók nem fogadhatók el a mintában lévő víz eltávolítására.
3.3. Gázelemző készülékek
Az alkalmazandó mérési elveket a 3.3.1-3.3.4. szakaszok írják le. A mérőrendszerek részletes leírását az V. melléklet tartalmazza. A mérendő gázokat az alábbi készülékekkel kell elemezni. Nem lineáris elemző készülékek esetében megengedett a linearizáló áramkörök használata.
3.3.1. Szén-monoxid- (CO-) elemzés
A szén-monoxid-elemző készüléknek nem diszperzív infravörös abszorpciós gázelemző készüléknek (NDIR) kell lennie.
3.3.2. Szén-dioxid- (CO2-) elemzés
A szén-dioxid-elemző készüléknek nem diszperzív infravörös abszorpciós gázelemző készüléknek (NDIR) kell lennie.
3.3.3. Szénhidrogén- (HC-) elemzés
Dízelmotorok és PB-gáz-üzemű motorok esetében a szénhidrogén-elemző készüléknek fűtött lángionizációs detektornak (HFID) kell lennie oly módon fűtött detektorral, szelepekkel, csövezéssel stb., hogy a gáz hőmérsékletét 463 K ± 10 K (190 ± 10 °C) értéken tartsa. Földgázüzemű motorok esetében a szénhidrogén-elemző készülék a használt módszertől függően lehet nem fűtött lángionizációs detektor (FID) (lásd az V. melléklet 1.3. szakaszát).
3.3.4. Nem metán szénhidrogén (NMHC-) elemzés (csak a földgázüzemű motorok esetében)
A nem metán szénhidrogéneket a következő módszerek valamelyikével kell meghatározni:
3.3.4.1. Gázkromatográfiás (GC) módszer
A nem metán szénhidrogéneket úgy kell meghatározni, hogy a 3.3.3. szakasz szerint megmért szénhidrogénekből le kell vonni a 423 K (150 °C) hőmérsékleten kondicionált, gázkromatográffal (GC) kielemzett metánt.
3.3.4.2. Nem metán eltávolítási (NMC) módszer
A nem metán frakció meghatározását egy, a 3.3.3. szakasz szerinti FID-del sorba kötött fűtött NMC-vel kell végezni, kivonva a metánt a szénhidrogénekből.
3.3.5. A nitrogén-oxidok (NOx) elemzése
A nitrogénoxid-elemző készüléknek száraz alapon való mérésnél kemilumineszcens detektornak (CLD) vagy fűtött kemilumineszcens detektornak (HCLD) kell lennie NO2/NO konverterrel. Nedves alapon való mérésnél 328 K (55 °C) feletti hőmérsékleten tartott konverteres HCLD-t kell használni, feltéve hogy a vizes keresztcsillapítási próba (lásd ezen melléklet 5. függelékének 1.9.2.2. szakaszát) eredménye megfelelő.
3.3.6. Levegő-üzemanyag mérés
Az ezen melléklet 2. függeléke 4.2.5. szakaszában megjelölt, a kipufogógáz-áram meghatározásához használt levegő-üzemanyag mérőberendezésnek egy széles tartományú levegő-üzemanyag arányérzékelőnek vagy egy cirkónium típusú lambda-érzékelőnek kell lennie. Az érzékelőt közvetlenül a kipufogócsőre kell felszerelni, olyan helyre, ahol a kipufogógáz hőmérséklete kellően magas a vízlecsapódás kiküszöböléséhez.
A beépített elektronikával rendelkező érzékelő pontosságának a következő értékek közé kell esnie:
A leolvasott érték ± 3 %-a λ < 2
A leolvasott érték ± 5 %-a 2 ≤ λ < 5
A leolvasott érték ± 10 %-a 5 ≤ λ
A fent meghatározott pontosság eléréséhez az érzékelőt a műszer gyártója által előírtak szerint kell kalibrálni.
3.4. Gáz-halmazállapotú szennyezőanyag-kibocsátás mintavétele
3.4.1. Hígítatlan kipufogógáz
A gáz-halmazállapotú szennyező anyagok mintavevő szondáit legalább 0,5 m-rel vagy a kipufogócső átmérőjének háromszorosával - attól függően, melyik a nagyobb - a kipufogógáz-rendszer kilépési helye elé kell elhelyezni, de kellően közel a motorhoz annak biztosítására, hogy a kipufogógáz hőmérséklete a szondánál legalább 343 K (70 °C) legyen.
Többhengeres, elágazó kipufogó-gyűjtőcsővel rendelkező motoroknál a szondát a motortól elegendően messze kell elhelyezni ahhoz, hogy a minta az összes henger szennyezőanyag-kibocsátásának átlagát képviselje. Elkülönített kipufogógyűjtőcső-csoportokkal rendelkező többhengeres motoroknál, például V-motoroknál, ajánlatos a kipufogó-gyűjtőcső kilépési pontja és a mintavevő szonda kombinálása. Ha ez nem megvalósítható, akkor megengedett a legmagasabb CO2-kibocsátású csoportból történő mintavétel. Más módszerek is használhatók, ha kimutatták, hogy a fentiekkel azonos eredményt adnak. A kipufogógázok szennyezőanyag-kibocsátásának kiszámításához a teljes kipufogógáz-tömegáramot kell használni.
Amennyiben a motor kipufogógáz-utókezelő rendszerrel van felszerelve, a kipufogógáz-mintát a kipufogógáz-utókezelő rendszer utáni vezetékszakaszból kell venni.
3.4.2. Hígított kipufogógáz
A kipufogócsőnek a motor és a teljes átáramlású hígítórendszer között meg kell felelnie az V. melléklet 2.3.1. szakasza szerinti követelményeknek (EP).
A gáz-halmazállapotú szennyező anyagok kibocsátásának mintavevő szondáját (szondáit) a hígítóalagútban a részecske-mintavevő szonda közvetlen közelében és olyan ponton kell elhelyezni, ahol a hígítólevegő és a kipufogógáz már jól összekeveredett.
A mintavétel általában kétféleképpen történhet:
- a ciklus során keletkező szennyező anyagokat mintavevő zsákban gyűjtik össze, és a vizsgálat befejezése után mérik meg,
- a szennyező anyagokat a ciklus során folyamatosan gyűjtik és integrálják; ez a módszer kötelező a HC és a NOx esetében.
4. A RÉSZECSKÉK MEGHATÁROZÁSA
A részecskék meghatározásához hígítórendszerre van szükség. A hígítás részleges átáramlású hígítórendszerrel vagy teljes átáramlású kétszeres hígítórendszerrel végezhető el. A hígítórendszer átbocsátóképességének elég nagynak kell lennie ahhoz, hogy teljes mértékben kiküszöbölje a víz lecsapódását a hígító- és mintavevő rendszerben. A hígított kipufogógáz hőmérsékletének közvetlenül a szűrőtartók előtt 325 K (52 °C) ( 56 ) alatt kell lennie. A hígítólevegő nedvességtartalmának szabályozása a hígítórendszerbe történő belépés előtt megengedett, és különösen hasznos a párátlanítás, ha magas a hígítólevegő nedvességtartalma. A hígítólevegő hőmérsékletének a hígítóalagútba történő belépési pont közvetlen közelében 288 K-nél (15 °C) magasabbnak kell lennie.
A részleges átáramlású hígítórendszert úgy kell kialakítani, hogy a motor kipufogógáz-áramából egy arányos hígítatlan kipufogógáz-mintát lehessen venni, így reagálva a kipufogógáz-áramban meglévő ingadozásokra, és úgy kell bevezetni a hígítólevegőt ebbe a mintába, hogy a hőmérséklet a vizsgálati szűrőn a 325 K (52 °C) értéket érje el. Ehhez elengedhetetlen, hogy a hígítási arányt vagy az r dil vagy r s mintavételi arányt az ezen melléklet 5. függelékének 3.2.1. szakaszában megadott pontossági határértékek betartásával határozzák meg. Különféle kivonatolási módszerek alkalmazhatók, így a kivonatolás módja jelentős mértékben meghatározza a mintavevő berendezést és az alkalmazandó eljárásokat (az V. melléklet 2.2. szakasza).
A részecske-mintavevő szondát általában a gáz-halmazállapotú szennyezőanyag-kibocsátás mintavevő szondájának közvetlen közelében kell elhelyezni, de megfelelő távolságban ahhoz, hogy ne okozzon interferenciát. Ezért a 3.4.1. szakasz beszerelésre vonatkozó rendelkezései a részecske-mintavételre is vonatkoznak. A mintavevő vezetéknek meg kell felelnie az V. melléklet 2. szakaszában meghatározott követelményeknek.
Többhengeres, elágazó kipufogó-gyűjtőcsővel rendelkező motoroknál a szondát a motortól elegendően messze kell elhelyezni ahhoz, hogy a minta az összes henger szennyezőanyag-kibocsátásának átlagát képviselje. Elkülönített kipufogógyűjtőcső-csoportokkal rendelkező többhengeres motoroknál, például V-motoroknál ajánlatos a kipufogó-gyűjtőcső kilépési pontja és a mintavevő szonda kombinálása. Ha ez nem megvalósítható, akkor megengedett a legmagasabb részecskekibocsátású csoportból történő mintavétel. Más módszerek is használhatóak, ha kimutatták, hogy a fentiekkel azonos eredményt adnak. A kipufogógáz-kibocsátás kiszámításához a teljes kipufogógáz-tömegáramot kell használni.
A részecskék tömegének meghatározásához egy részecske-mintavevő rendszerre, részecske-mintavevő szűrőkre, egy analitikai mérlegre, valamint egy hőmérséklet- és nedvességtartalom-szabályozással ellátott mérőkamrára van szükség.
A részecske-mintavételhez az egyszűrős módszert kell alkalmazni, amely a teljes vizsgálati ciklus során egy szűrőpárt használ (lásd 4.1.3. szakasz). Az ESC-vizsgálat esetében különös figyelmet kell fordítani a mintavételi időkre és a vizsgálat mintavételi szakaszában az áramlásra.
4.1. Részecske-mintavevő szűrők
A hígított kipufogógázból olyan szűrővel kell mintát venni, amely a vizsgálat során megfelel a 4.1.1. és a 4.1.2. szakasz követelményeinek.
4.1.1. A szűrő leírása
Fluorkarbon bevonatú üvegszál szűrőkre van szükség. Minden szűrőtípusnak legalább 99 %-os 0,3 μm DOP (dioktilftalát) mintavételi hatékonysággal kell bírnia 35 és 100 cm/s közötti merőleges gázáramlási sebesség mellett.
4.1.2. A szűrők mérete
47 mm vagy 70 mm átmérőjű részecskeszűrők ajánlottak. Nagyobb átmérőjű szűrők elfogadhatók (4.1.4. szakasz), de kisebb átmérőjű szűrők nem engedélyezettek.
4.1.3. A gáz merőleges áramlási sebessége a szűrőn át
A gáz szűrő síkjára merőleges áramlási sebességének 35 és 100 cm/s között kell lennie. A vizsgálat előtt és a vizsgálat után mért nyomásesés-növekedés nem lehet több mint 25 kPa.
4.1.4. A szűrő terhelése
A leginkább használatos szűrőméretekre megkívánt minimális szűrőterhelés értékeket a 10. táblázat tartalmazza. Nagyobb szűrőméretekre a minimális szűrőterhelésnek 0,065 mg/1 000 mm2 szűrőfelület értékűnek kell lenni.
10. táblázat
Minimális szűrőterhelések
Szűrőátmérő (mm) | Minimális terhelés (mg) |
47 | 0,11 |
70 | 0,25 |
90 | 0,41 |
110 | 0,62 |
Amennyiben egy előző vizsgálat alapján a megkívánt minimális szűrőterhelés valószínűleg nem érhető el a vizsgálati ciklusban az áramlás és a hígítási arány optimalizálása után, akkor az érintett felek megállapodása alapján alacsonyabb szűrőterhelés is elfogadható, ha kimutatható, hogy a 4.2. szakasz követelményeinek megfelelő pontosság tartható, pl. 0,1μg egyensúllyal.
4.1.5. Szűrőtartó
A szennyezőanyag-kibocsátási vizsgálathoz a szűrőket egy, az V. melléklet 2.2. szakasza követelményeinek megfelelően összeállított szűrőtartóba kell helyezni. Az összeállított szűrőtartót úgy kell kialakítani, hogy egyenletes áramláseloszlást biztosítson a szűrő működő területén. A szűrőtartó előtt vagy mögött gyors reagálású szelepeket kell elhelyezni. Egy 50 %-os leszabályozási fordulatszámú, 2,5 μm és 10 μm közötti tehetetlenségi előosztályozót lehet felszerelni közvetlenül a szűrőtartó előtt. Az előosztályozó használata különösen ajánlott, ha a kipufogógáz-áram előtt egy nyitott csövű mintavevő szonda használatára kerül sor.
4.2. A mérőkamra és az analitikai mérleg leírása
4.2.1. A mérőkamrára vonatkozó feltételek
A részecskeszűrők kondicionálására és mérésére szolgáló kamra (vagy helyiség) hőmérsékletét minden szűrőkondicionálás és -mérés alatt 295 K ± 3 K (22 °C ± 3 °C) közötti értéken kell tartani. A nedvességtartalmat 282,5 K ± 3 K (9,5 °C ± 3 °C) harmatpont és 45 % ± 8 % relatív nedvességtartalom értékén kell tartani.
4.2.2. A referenciaszűrő lemérése
A kamrának (helyiségnek) mentesnek kell lennie minden olyan környezeti szennyeződéstől (például portól), ami a stabilizálódás alatt lerakódhatna a részecskeszűrőkre. A mérőhelyiségben a 4.2.1. szakaszban megadott értékektől való eltérések (zavarok) csak akkor engedhetők meg, ha a zavarok időtartama nem haladja meg a 30 percet. A mérőhelyiségnek a személyzet belépése előtti időszakban kell megfelelnie az előírt követelményeknek. Legalább két használatlan referenciaszűrőt kell lemérni 4 órán belül, de lehetőség szerint a mintavevő szűrő lemérésével egyidőben. A referenciaszűrők méretének és anyagának ugyanolyannak kell lenni, mint a mintavevő szűrőké.
Ha a referenciaszűrők átlagos súlya a mintavevő szűrők mérlegelései közötti időben 10 μg-ot meghaladóan változik meg, akkor az összes mintavevő szűrőt el kell dobni, és a szennyezőanyag-kibocsátási vizsgálatot meg kell ismételni.
Ha a 4.2.1. szakaszban leírt mérőhelyiség-stabilitási kritériumok nem teljesülnek, de a referenciaszűrő-mérések megfelelnek a fenti kritériumoknak, a motorgyártó vagy elfogadja a mintavevőszűrő-súlyokat, vagy semmisnek tekinti a vizsgálatot, beállítja a mérőhelyiség szabályozórendszerét, és újra lefolytatja a vizsgálatot.
4.2.3. Analitikai mérleg
Az összes szűrő súlyának megállapításához használt analitikai mérleg pontosságának (szórásának) a mérleg gyártójának előírása szerint legalább 2 μg-nak és felbontásának legalább 1 μg-nak (1 osztás = 1 μg) kell lennie.
4.2.4. A statikus elektromosság hatásának kiküszöbölése
A statikus elektromosság hatásának kiküszöbölése érdekében a szűrőket a mérés előtt közömbösíteni kell, pl. egy polónium közömbösítővel, egy Faraday-ketreccel vagy egy hasonló hatású készülékkel.
4.2.5. Az áramlásmérés előírásai
4.2.5.1. Általános követelmények
Az áramlásmérő vagy az áramlásmérő eszközök abszolút pontosságának a 2.2. szakasz előírásainak kell megfelelnie.
4.2.5.2. A részleges átáramlású hígítórendszerekre vonatkozó különleges rendelkezések
A részleges átáramlású hígítórendszerekre vonatkozóan a q mp mintaáram pontossága különleges jelentőséggel bír, ha mérése nem közvetlenül történik, hanem az áramlásmérés különbözetével kerül meghatározásra:
q mp = qmdew - qmdw
Ebben az esetben a q mdew és q mdw értékekre vonatkozó ± 2 %-os pontosság nem elegendő a q mp értékre vonatkozó elfogadható pontosság biztosításához. Ha a gázáramot az áramlásmérés különbözetével határozzák meg, a különbség maximális eltérésének olyannak kell lennie, hogy a q mp pontossága ± 5 %-on belül legyen, amikor a hígítási arány kisebb mint 15. Ezt az egyes eszközök eltérései négyzetes középértékének vételével lehet kiszámítani.
A q mp elfogadható pontosságát a következő módszerek valamelyikével is meg lehet kapni:
a q mdew és a q mdw abszolút pontossága ± 0,2 %, ami biztosítja, hogy a q mp pontossága ≤ 5 % 15-ös hígítási aránynál. Ugyanakkor magasabb hígítási arányoknál magasabb eltérések fordulhatnak elő;
a q mdw q mdew-re vonatkozó kalibrálása úgy történik, hogy a q mp-re ugyanolyan pontosságot kapjunk, mint az a) pontban. Az ilyen kalibrálásra vonatkozó részletekkel kapcsolatban lásd a III. melléklet 5. függelékének 3.2.1. szakaszát;
a q mp pontosságának meghatározása közvetve egy nyomjelzőgáz, pl. CO2 által meghatározott hígítási arány pontosságából történik. A q mp-re vonatkozóan itt is az a) pontban leírt módszerrel megegyező pontosság a megkövetelt;
a q mdew és a q mdw abszolút pontossága a teljes értéktartomány ± 2 %-án belül van, a q mdew és q mdw közötti különbség maximális eltérése 0,2 %-on belül van, és a lineáris eltérés a vizsgálat során megfigyelt legmagasabb q mdew érték ± 0,2 %-án belül van.
5. A FÜSTÖLÉS MEGHATÁROZÁSA
Ez a pont az ELR-vizsgálathoz megkövetelt és opcionális vizsgálati berendezéseket írja le. A füstölést olyan füstölésmérővel kell mérni, amelyen mind a fényelnyelés, mind a fényelnyelési együttható leolvasható. A fényelnyelés-leolvasási üzemmódot csak a füstölésmérő kalibrálásához és ellenőrzéséhez szabad használni. A vizsgálati ciklus alatti füstértékeket a fényelnyelési együttható leolvasási üzemmódban kell mérni.
5.1. Általános követelmények
Az ELR-vizsgálathoz olyan füstölésmérő és adatfeldolgozó rendszert kell használni, amely három funkcionális egységet foglal magában. Ezeket az egységeket egyesíteni lehet egyetlen készülékben, de felállíthatók egymással összekapcsolt elemek rendszereként is. A három funkcionális egység a következő:
- az V. melléklet 3. pontjának megfelelő füstölésmérő,
- adatfeldolgozó egység, amely képes a III. melléklet 1. függelékének 6. pontjában leírt funkciók ellátására, és
- nyomtató- és/vagy elektronikus tárolóeszköz, a III. melléklet 1. függelékének 6.3. pontjában leírt szükséges füstértékek feljegyzésére és kiadására.
5.2. Specifikus követelmények
5.2.1. Linearitás
A linearitásnak fényelnyelésben mérve ± 2 %-on belül kell lennie.
5.2.2. Nullponteltolódás
A nullponteltolódás egy óra alatt nem haladhatja meg fényelnyelésben mérve a ± 1 %-ot.
5.2.3. A füstölésmérő kijelzője és mérési tartománya
A fényelnyelés kijelzéséhez a tartomány 0-100 % fényelnyelés, a leolvashatóságnak 0,1 % fényelnyelés legyen. A fényelnyelési együttható kijelzésének tartománya 0-30 m-1 fényelnyelési együtthatónak, a leolvashatóságnak 0,01 m-1 fényelnyelési együtthatónak kell lennie.
5.2.4. A műszer időállandója
A füstölésmérő fizikai időállandója nem lehet 0,2 s-nál hosszabb. A fizikai időállandó meghatározása: az az idő, ami aközött telik el, amíg a gyorsreagálású vevő a teljes eltérés 10 %-át és 90 %-át eléri, ha a megmért gáz fényelnyelése 0,1 mp-nél rövidebb idő alatt megváltozik.
A füstölésmérő villamos időállandója nem lehet 0,05 s-nál hosszabb. A villamos időállandó az az idő, amely aközött telik el, hogy a füstölésmérő kimenő jele a teljes méréstartomány 10 %-át, illetve 90 %-át eléri, ha a fényforrás 0,01 mp-nél rövidebb idő alatt megszakad vagy teljesen kialszik.
5.2.5. Semleges optikaiszűrő
Minden, a füstölésmérő kalibrálásához, linearitás méréséhez, vagy felsőérték-beállításához használt semleges optikaisűrűségszűrőnek 1,0 % fényelnyelésen belül kell ismerni a z értékét. A szűrő névleges értékének pontosságát legalább évente egyszer ellenőrizni kell nemzeti vagy nemzetközi szabványokhoz hasonlítható referenciaeszköz útján.
A semleges optikaisűrűségszűrők precíziós készülékek és használat közben könnyen megsérülhetnek. Kezelésüket a minimumra kell szorítani, és ha mégis szükséges, olyan gondosan kell végezni, hogy a szűrők meg ne karcolódjanak és be ne szennyeződjenek.
5. függelék
A KALIBRÁCIÓS ELJÁRÁS
1. AZ ELEMZŐ MŰSZEREK KALIBRÁLÁSA
1.1. Bevezetés
Minden elemző készüléket az ahhoz szükséges gyakorisággal kell kalibrálni, hogy teljesíteni tudja ezen irányelv pontossági követelményeit. A III. melléklet 4. függelékének 3. pontjában és az V. melléklet 1. pontjában szereplő elemző készülékeknél alkalmazandó kalibrálási módszer van leírva ebben a pontban.
1.2. Kalibráló gázok
A kalibráló gázok megengedett tárolási idejét figyelembe kell venni.
A kalibráló gázok gyártó által megállapított lejárati idejét fel kell jegyezni.
1.2.1. Tiszta gázok
A gázok megkívánt tisztaságát az alábbiakban megadott szennyezettségi határértékek határozzák meg. A művelethez az alábbi gázokra van szükség:
Tisztított nitrogén
(Szennyezettség ≤ 1 ppm C1, ≤ 1 ppm CO, ≤ 400 ppm CO2, ≤ 0,1 ppm NO)
Tisztított oxigén
(Tisztaság: > 99,5 tf % O2)
Hidrogén-hélium-keverék
(40 ± 2 % hidrogén, a többi hélium)
(Szennyezettség: ≤ 1 ppm C1, ≤ 400 ppm CO2)
Tisztított szintetikus levegő
(Szennyezettség: ≤ 1 ppm C1, ≤ 1 ppm CO, ≤ 400 ppm CO2, ≤ 0,1 ppm NO)
(Oxigéntartalom: 18-21 tf % között)
Tisztított propán vagy CO a CVS verifikáláshoz
1.2.2. Kalibráló és felsőérték-beállító gázok
Az alábbi kémiai összetételű gázkeverékek álljanak rendelkezésre:
C3H8 és tisztított szintetikus levegő (lásd a 1.2.1. pontot);
CO és tisztított nitrogén;
NOx és tisztított nitrogén (ezen kalibráló gáz NO2-tartalma nem haladhatja meg NO-tartalmának 5 %-át);
CO2 és tisztított nitrogén
CH4 és tisztított szintetikus levegő
C2H6 és tisztított szintetikus levegő
Megjegyzés: Más gázkombinációk is megengedhetők, ha a gázok nem lépnek egymással reakcióba.
A kalibráló gáz tényleges koncentrációjának a névleges érték ± 2 %-án belül kell lennie. A kalibráló gázok koncentrációját mindig térfogatarányban kell megadni (térfogatszázalék vagy térfogat ppm).
A kalibráláshoz és a felsőérték beállításához használt gázokat gázkeverővel is elő lehet állítani, nagy tisztaságú N2-nel vagy nagy tisztaságú szintetikus levegővel hígítva. A keverőberendezés pontosságának olyannak kell lennie, hogy a hígított kalibráló gázok koncentrációja ± 2 %-on belül legyen meghatározható.
1.2.3. A precíziós keverőkészülékek használata
A kalibráláshoz és a felsőérték-beállításhoz használt gázokat precíziós keverőkészülékekkel (gázelosztó készülékekkel), tisztított N2-nel vagy tisztított szintetikus levegővel való hígítással is ki lehet nyerni. A keverőkészülék pontosságának olyannak kell lennie, hogy a kevert kalibrálógázok koncentrációja ± 2 %-os pontosságon belüli legyen. Ez a pontosság magában foglalja, hogy a keveréshez használt elsődleges gázok pontosságának a nemzeti és nemzetközi gázszabványoknak megfelelően legalább ± 1 %-osnak kell lennie. Az igazolást valamennyi keverőkészüléket használó kalibrálás esetében a teljes skála 15 és 50 %-a között kell elvégezni.
A keverőkészülék ellenőrzésére választható egy olyan eszköz is, amely természeténél fogva lineáris, pl. NO-gáz használata egy CLD-vel. Az eszköz kalibrálási értékét az eszközhöz közvetlenül kapcsolt felsőérték-kalibráló gázzal kell beállítani. A keverőkészüléket a használt beállításokon kell ellenőrizni, és a névleges értéket össze kell hasonlítani az eszköz mért koncentrációjával. Ennek a különbségnek minden ponton a névleges érték ± 1 %-án belül kell lennie.
1.3. A gázelemző készülékek és a mintavevő rendszer működtetési folyamata
A gázelemző készülékek működtetése a készülék gyártójának üzembe helyezési és kezelési előírásainak megfelelően történjék. Az 1.4.-1.9. pontban leírt minimális követelményeket be kell tartani.
1.4. Szivárgási vizsgálat
El kell végezni a rendszer szivárgási vizsgálatát. A szondát le kell kapcsolni a kipufogórendszerről, és a rendszer végét le kell zárni. A gázelemző készülék szivattyúját be kell kapcsolni. A kezdeti stabilizálódási időszak után minden áramlásmérőnek nulla értéket kell mutatnia. Ha nem így lenne, ellenőrizni kell a mintavevő vezetéket, és a hibát ki kell javítani.
A legmagasabb megengedett szivárgási érték a vákuumoldalon a rendszer ellenőrzés alatt álló részén használat közben átáramló mennyiség 0,5 %-a lehet. A használat közbeni átáramló mennyiség megbecsüléséhez a gázelemző készüléken és a megkerülő vezetéken átfolyó mennyiség vehető figyelembe.
Egy másik megoldás szerint a rendszert legalább 20 kPa vákuumnyomással (80 kPa abszolút nyomással) ki lehet üríteni. Egy kezdeti stabilizációs időszak után a rendszerben a nyomás emelkedése Δp (kPa/min) nem haladhatja meg a következőt:
Δp = p / V s × 0,005 × q vs
ahol:
V s = rendszertérfogat, l
q vs = a rendszer áramlása, l/min
Egy másik módszer egy koncentrációváltás előidézése a mintavevő vezeték elején nullázógázról kalibrálógázra való átváltás útján. Ha megfelelő idő eltelte után a koncentráció körülbelül 1 %-kal kisebbnek mutatkozik, mint amekkora a gáz bevezetésekor volt, az kalibrálási vagy szivárgási problémára utal.
1.5. Az analitikai rendszer válaszidejének ellenőrzése
A válaszidő értékeléséhez a rendszer beállításainak pontosan ugyanolyanoknak kell lenniük, mint a vizsgálat során lefolytatott mérések idején (azaz nyomás, áramlások, szűrőbeállítások a gázelemzőkön és minden más, a válaszidőt befolyásoló tényező). A válaszidő meghatározását a gáznak közvetlenül a mintavevő szonda belépésénél történő bekapcsolásával kell végrehajtani. A gáz bekapcsolását kevesebb mint 0,1 másodperc alatt kell megtenni. A vizsgálathoz használt gázoknak legalább 60 % FS koncentrációváltozást kell előidézniük.
Minden egyes gázösszetevő koncentrációnyomát rögzíteni kell. A válaszidő a gáz bekapcsolása és a rögzített koncentráció megfelelő megváltozása között eltelt idő. A rendszer válaszideje (t 90) a mérődetektor késleltetési idejéből és a detektor felfutási idejéből áll. A késleltetési idő az az idő, ami a változástól (t 0) addig telik el, amíg a válasz a végső leolvasás (t 10) 10 %-a. A felfutási idő a végső leolvasás 10 %-os és 90 %-os válasza közötti idő (t 90 - t 10).
A hígítatlan mérés esetében a gázelemző és a kipufogógáz-áram jelzéseinek időbeni igazítására vonatkozóan a transzformációs idő az az idő, ami a változástól (t 0) addig telik el, amíg a válasz a végső leolvasás 50 %-a (t 50).
A rendszer válaszidejének minden korlátozott összetevő (CO, NOx, HC vagy NMHC) esetében és minden használt tartományra ≤ 10 másodpercnek kell lennie ≤ 3,5 másodperc felfutási idővel.
1.6. Kalibrálás
1.6.1. Műszeregység
A műszeregységet kalibrálni kell, és a kalibrálási görbéket standard gázokkal összehasonlítva kell ellenőrizni. Ugyanakkora gázáramot kell alkalmazni, mint a kipufogógáz mintavételezésekor.
1.6.2. Bemelegedési idő
A bemelegedési időnek a gyártó által javasoltnak kell lennie. Ha ez nincs megadva, ajánlatos a gázelemző készülékeket legalább két órán át előmelegíteni.
1.6.3. NDIR és HFID elemzőkészülék
Az NDIR gázelemző készüléket szükség szerint be kell hangolni, és a HFID gázelemző készülék lángját optimalizálni kell (1.8.1. szakasz).
1.6.4. A kalibrálási görbe előállítása
- Minden, a szokásos körülmények között használt működési tartományt kalibrálni kell
- Tisztított szintetikus levegő (vagy nitrogén) alkalmazásával a CO-, CO2-, NOx- és HC-elemző készülékeket nullázni kell
- A megfelelő kalibrálógázokat be kell vezetni a gázelemző készülékbe, az értékeket rögzíteni kell, és el kell készíteni a kalibrálási görbét
- A kalibrálási görbét a működési tartomány legalább 6, egymástól megközelítőleg egyforma távolságban elhelyezkedő kalibrálási pontján (a nullát nem számítva) kell megállapítani. A legnagyobb névleges koncentrációnak a teljes skála 90 %-ával megegyezőnek vagy annál nagyobbnak kell lennie
- A kalibrálási görbét a legkisebb négyzetek módszerével kell kiszámítani. A legjobban illeszkedő lineáris vagy nem lineáris egyenletet lehet használni
- A kalibrálási pontok nem térhetnek el a legkisebb négyzetek módszerével kiszámított legjobban illeszkedő vonaltól többel, mint a leolvasott érték ± 2 %-a és a teljes skála ± 0,3 %-a közül a nagyobbal
- A nullpontbeállítást ismételten ellenőrizni kell, és a kalibrálási eljárást szükség esetén meg kell ismételni.
1.6.5. Alternatív módszerek
Ha igazolható, hogy az alternatív módszerek (pl. számítógép, elektronikus vezérlésű tartományváltó stb.) azonos pontosságot nyújtanak, akkor ezeket az alternatívákat is lehet használni.
1.6.6. A nyomjelzőgáz-elemző készülék kalibrálása a kipufogógáz-áram mérése esetén
A kalibrálási görbét a működési tartomány legalább 6, egymástól megközelítőleg egyforma távolságban elhelyezkedő kalibrálási pontján (a zérust nem számítva) kell megállapítani. A legnagyobb névleges koncentrációnak a teljes skála 90 %-ával megegyezőnek vagy annál nagyobbnak kell lennie. A kalibrálási görbe kiszámítása a legkisebb négyzetek módszerével történik.
A kalibrálási pontok nem térhetnek el a legkisebb négyzetek módszerével kiszámított legjobban illeszkedő vonaltól a leolvasott érték ± 2 %-át vagy a teljes skála ± 0,3 %-át - attól függően, hogy melyik nagyobb - meghaladó mértékben.
A gázelemző készüléket le kell nullázni, és a vizsgálat előtt egy olyan nullázógázzal vagy szélsőérték-kalibrálógázzal kell kalibrálni, amelynek névleges értéke több, mint a gázelemző készülék teljes skálájának 80 %-a.
1.6.7. A kalibrálás ellenőrzése
Minden szokásosan használt működési tartományt minden elemzés előtt ellenőrizni kell az alábbi eljárással.
A kalibrálást egy nullázógáz és egy olyan szélsőérték-kalibráló gáz alkalmazásával kell ellenőrizni, amelynek névleges értéke nagyobb, mint a mérési tartomány-skála végértékének 80 %-a.
Ha a két figyelembe vett ponton a talált érték nem különbözik a teljes skála ± 4 %-ánál többel a gyártó által megadott referenciaértéktől, a beállítási paraméterek módosíthatók. Ha nem így van, új kalibrálási görbét kell felvenni az 1.5.5. pontnak megfelelően.
1.7. A NOx-konverter hatékonyságának vizsgálata
A NO2-nek NO-á történő átalakítására használt konverter hatékonyságát az 1.7.1.-1.7.8. pontokban leírt módon kell ellenőrizni (6. ábra).
1.7.1. A vizsgáló berendezés
A 6. ábrán látható vizsgáló berendezéssel (lásd a III. melléklet 4. függelékének 3.3.5. pontját is) és az alább leírt eljárással, egy ózonfejlesztő segítségével ellenőrizhető a konverter hatékonysága.
1.7.2. Kalibrálás
A CLD-t és a HCLD-t a leggyakrabban használt üzemi tartományban kell kalibrálni a gyártó előírásainak megfelelően, nulla és kalibráló gáz használatával (a kalibráló gáz NO-tartalmának körülbelül az üzemi tartomány 80 %-ának kell lennie, és a gázkeverék NO2-koncentrációjának kisebbnek kell lennie, mint a NO-koncentráció 5 %-a). Az NOx-elemző készüléknek NO-üzemmódban kell lennie úgy, hogy a kalibráló gáz nem halad át a konverteren. A jelzett koncentrációt fel kell jegyezni.
1.7.3. Számítás
Az NOx-konverter hatákonyságát az alábbi módon kell kiszámítani:

ahol,
a = az NOx-koncentráció az 1.7.6. pont szerint
b = az NOx-koncentráció az 1.7.7.pont szerint
c = az NO-koncentráció az 1.7.4. pont szerint
d = az NO-koncentráció az 1.7.5. pont szerint
1.7.4. Oxigén hozzáadása
Egy T-idomon keresztül oxigént vagy nulla beállító levegőt kell adni folyamatosan a gázáramhoz, amíg a kijelzett koncentráció nem lesz kb. 20 %-kal kisebb, mint az 1.7.2. pont szerinti kijelzett kalibrálási koncentráció (A gázelemző készülék NO-üzemmódban van). A kijelzett "c" koncentrációt fel kell jegyezni. A folyamat alatt az ózonfejlesztő nem működik.
1.7.5. Az ózonfejlesztő működtetése
Ekkor az ózonfejlesztőt be kell kapcsolni és elegendő ózont kell fejleszteni ahhoz, hogy a NO-koncentrációt levigye kb. az 1.7.2. pont szerinti kalibrálási koncentráció 20 %-a körüli (legalacsonyabban 10 %) értékre. A jelzett "d" koncentrációt fel kell jegyezni. (A gázelemző készülék NO-üzemmódban van).
1.7.6. NOx üzemmód
Ekkor az NO-elemző készüléket NOx-üzemmódba kell kapcsolni, hogy a (NO, NO2, O2 és N2 összetételű) gázkeverék áthaladjon a konverteren. A jelzett koncentrációt fel kell jegyezni. (A gázelemző készülék NOx-üzemmódban van.)
1.7.7. Az ózonfejlesztő kikapcsolása
Ekkor az ózonfejlesztőt ki kell kapcsolni. Az 1.7.6. pontban leírt gázkeverék a konverteren át halad a detektorba. A jelzett "b" koncentrációt fel kell jegyezni. (A gázelemző készülék NOx-üzemmódban van).
1.7.8. NO üzemmód
NO-üzemmódba kapcsolva, kikapcsolt ózonfejlesztő mellett, az oxigén vagy a szintetikus levegő áramlását is meg kell szüntetni. A gázelemző készüléken leolvasható NOx-érték nem különbözhet ± 5 %-nál többel az 1.7.2. pont szerint mért értéktől. (A gázelemző készülék NO-üzemmódban van).
1.7.9. Vizsgálati időközök
A konverter hatékonyságát az NOx-elemző készülék minden kalibrálása előtt meg kell vizsgálni.
1.7.10. Hatékonysági követelmény
A konverter hatékonysága nem lehet kisebb 90 %-nál, de erősen ajánlott a nagyobb, 95 %-os hatékonyság.
Megjegyzés:
Ha a gázelemző készülék leggyakrabban használt tartományában az ózonfejlesztő nem tudja elérni a koncentráció 80 %-ról 20 %-ra csökkentését az 1.7.5. pont szerint, akkor azt a legmagasabb tartományt kell használni, amelynél ez a csökkentés még elérhető.

6. ábra
A NO2-konverter hatékonyságát ellenőrző készülék vázlata
1.8. A FID beállítása
1.8.1. A detektor válasz optimalizálása
A FID-et a készülék gyártójának előírásai szerint kell beállítani. Levegővel kevert propán kalibráló gázt kell használni a válasz optimalizálására a leggyakrabban használt mérési tartományban.
A gyártó ajánlása szerinti üzemanyag- és levegőáramok mellett, egy 350 ± 75 ppm C (széntartalmú) kalibráló gázt kell a gázelemző készülékbe vezetni. A reagálást egy adott üzemanyag-áramnál a kalibráló gázra adott válasz és a nullázó gázra adott válasz különbségéből kell meghatározni. Az üzemanyag-áramot lépésenként kell változtatni a gyártó ajánlása alatti és feletti értékekre. Ezeknél az üzemanyagáramoknál fel kell jegyezni a kalibrációs és a nullázó választ. A kalibrációs és a nullázó válasz közötti különbséget egy görbén ábrázolni kell és az üzemanyag-áramot a görbe dús oldalára kell beállítani.
1.8.2. Szénhidrogén választényezők
A gázelemző készüléket propán-levegő keverékkel és tisztított szintetikus levegővel kell kalibrálni az 1.5. pont szerint.
A választényezőket a gázelemző készülék üzembeállításakor és nagyobb üzemszünetek után kell meghatározni. Az egyedi (Rf) választényező egy bizonyos szénhidrogén fajtára a FID C1 leolvasási érték aránya a gázpalackban lévő gáz ppm C1-ben kifejezett koncentrációjához.
A vizsgálógáz koncentrációjának olyannak kell lennie, hogy körülbelül a teljes skála 80 %-át adja válaszjelként. A koncentrációt ± 2 % pontossággal kell ismerni egy térfogatban kifejezett gravimetrikus etalonértékhez képest. Ezen felül a gáztartályt 24 órán át 298 K ± 5 K (25 °C ± 5 °C) hőmérsékleten kell előkondicionálni.
Az alkalmazandó vizsgálógázok és az ajánlott relatív választényező-tartományok az alábbiak:
Metán és tisztított szintetikus levegő 1,00 ≤ Rf ≤ 1,15
Propilén és tisztított szintetikus levegő 0,90 ≤ Rf ≤ 1,10
Toluol és tisztított szintetikus levegő 0,90 ≤ Rf ≤ 1,10
Ezek a propánra és nagy tisztaságú szintetikus levegőre adott Rf = 1,00 választényezőhöz viszonyított értékek.
1.8.3. Az oxigén keresztérzékenység ellenőrzése
Az oxigén keresztérzékenységet a gázelemző készülék üzembeállításakor és nagyobb üzemszünetek után kell meghatározni.
A választényező definíciója és meghatározási módja megegyezik az 1.8.2. pontban leírtakkal. Az alkalmazandó vizsgálógáz és az ajánlott relatív választényező tartomány az alábbi:

Ez az érték a propánra és tisztított szintetikus levegőre vonatkozó Rf = 1,00 választényezőhöz viszonyított érték.
A FID égéslevegő oxigén-koncentrációja nem térhet el ± 1 mól%-nál többel a legutóbbi oxigén keresztérzékenység ellenőrzésnél használt égéslevegő oxigén-koncentrációjától. Ha a különbség nagyobb, ellenőrizni kell az oxigén keresztérzékenységet, és szükség esetén be kell állítani a gázelemző készüléket.
1.8.4. A nem-metán eltávolító (NMC, csak földgáz-üzemű motoroknál) hatásfoka
Az NMC a nem-metán szénhidrogéneknek a mintagázból való eltávolítására szolgál azáltal, hogy a metánon kívül minden szénhidrogént oxidál. Ideális esetben a konverzió metánra 0 % és minden más, a tesztben etán által képviselt szénhidrogénre 100 %. Az NMHC pontos mérése érdekében meg kell határozni a két hatásfokot és fel kell használni az NMHC (nem-metán szénhidrogén)-kibocsátás tömegáramának kiszámításához (lásd a III. melléklet 2. függelékének 4.3. pontját).
1.8.4.1. Metán hatásfok
A metán kalibrációs gázt át kell engedni a FID-en az NMC-n áthaladva és azt megkerülve, és fel kell jegyezni a két koncentrációt. A hatásfok az alábbi képlettel határozható meg:

ahol:
concw = HC koncentráció, ha a CH4 átfolyik az NMC-n
concw/o = HC koncentráció, ha a CH4 elkerüli az NMC-t
1.8.4.2. Etán hatásfok
Az etán kalibrációs gázt át kell engedni a FID-en az NMC-n áthaladva és azt megkerülve, és fel kell jegyezni a két koncentrációt. A hatásfok az alábbi képlettel határozható meg:

ahol,
concw = HC koncentráció, ha a C2H6 átfolyik az NMC-n
concw/o = HC koncentráció, ha a C2H6 elkerüli az NMC-t
1.9. Keresztérzékenységek a CO-, CO2- és NOx-elemző készülékeknél
A kipufogógázban lévő, az éppen elemzett gáztól eltérő gázok különféleképpen befolyásolhatják a leolvasott értéket. Pozitív keresztérzékenység hatás lép fel az NDIR készülékekben, ha a zavaró gáz a mérendő gázzal azonos, de kisebb mértékű hatást kelt. Negatív keresztérzékenység hatás lép fel az NDIR készülékekben azáltal, hogy a zavaró gáz kiszélesíti a mért gáz elnyelési sávját, és a CLD készülékekben azáltal, hogy a zavaró gáz fojtja a sugárzást. Az 1.9.1. és 1.9.2. pontban leírt keresztérzékenység ellenőrzést a gázelemző készülék üzembeállítása előtt és nagyobb üzemszünetek után kell elvégezni.
1.9.1. CO-elemző készülék keresztérzékenységének ellenőrzése
A CO-elemző készülék eredményeire a víz és a CO2 lehet hatással. Ezért egy, a vizsgálat során használt legmagasabb üzemi tartományskála végértéke 80-100 %-ának megfelelő koncentrációjú CO2-kalibrálógázt kell szobahőmérsékleten vízen átbuborékoltatni, és fel kell jegyezni a gázelemző készülék kijelzését. A gázelemző készülék kijelzése nem lehet a teljes skála 1 %-ánál nagyobb a 300 ppm vagy afölötti tartományokban, és 3 ppm-nél nagyobb a 300 ppm alatti tartományokban.
1.9.2. NOx-elemző készülék keresztcsillapítási vizsgálata
A CLD (és HCLD) elemző készülékek szempontjából figyelembe veendő két gáz a CO2 és a vízgőz. E gázok keresztcsillapítási hatása koncentrációjukkal arányos, ezért a vizsgálat alatt várhatóan előforduló legnagyobb koncentrációnál bekövetkező keresztcsillapítást meghatározó vizsgálati eljárásokra van szükség.
1.9.2.1. CO2 keresztcsillapítási vizsgálat
Egy, a legmagasabb üzemi tartomány teljes skálaértéke 80-100 %-ának megfelelő koncentrációjú CO2-kalibrálógázt kell átbocsátani az NDIR elemző készüléken és a CO2-értéket "A"-val jelölve fel kell jegyezni. Ez után körülbelül 50 %-ra kell felhígítani NO-kalibrálógázzal, át kell bocsátani az NDIR és (H)CLD elemző készüléken és a CO2-, illetve NO-értékeket "B"-vel, illetve "C"-vel jelölve fel kell jegyezni. Ekkor a CO2 -t el kell zárni, és csak a NO-kalibrálógázt kell a (H)CLD-n átbocsátani, és NO-értéket "D"-vel jelölve fel kell jegyezni.
A keresztcsillapítást, ami nem lehet nagyobb a teljes skála 3 %-ánál, az alábbiak szerint kell kiszámítani:

ahol:
A = a hígítatlan CO2 koncentrációja NDIR-rel mérve, %
B = a hígított CO2 koncentrációja NDIR-rel mérve, %
C = a hígított NO koncentrációja (H)CLD-vel mérve, ppm
D = a hígítatlan NO koncentrációja (H)CLD-vel mérve, ppm
A CO2 és NO-kalibrálógáz hígítására és az értékek mennyiségi meghatározására más módszer, pl. a dinamikus elegyítés/keverés is használható.
1.9.2.2. A víz keresztcsillapításának vizsgálata
Ez a vizsgálat csak nedves gáz koncentrációjának méréseire vonatkozik. A víz keresztcsillapításának számításánál figyelembe kell venni a NO-kalibrálógáz vízgőzzel való hígítását és a keverék vízgőz koncentrációjának a vizsgálatnál várható értékre történő beállítását.
Egy, a szokásos üzemi tartomány-skála végértéke 80-100 %-ának megfelelő koncentrációjú NO-kalibrálógázt kell átbocsátani az (H)CLD elemző készüléken és az NO-értéket "D"-vel jelölve fel kell jegyezni. Ezután a NO-gázt szobahőmérsékleten vízen kell átbuborékoltatni, át kell bocsátani a (H)CLD-n és a NO-értéket "C"-vel jelölve fel kell jegyezni. A gázelemző készülék abszolút működési nyomását és a vízhőmérsékletet meg kell állapítani és "E"-vel, illetve "F"-fel jelölve fel kell jegyezni. A keveréknek a buborékoltató-víz "F" hőmérsékletének megfelelő telítési gőznyomását meg kell állapítani és "G"-vel jelölve fel kell jegyezni. A keverék vízgőz-koncentrációját (H, %-ban) az alábbi módon kell kiszámítani:

A hígított NO-kalibrálógáz várható koncentrációja (vízgőzben) (De) az alábbiak szerint számítandó:

Dízelmotorok kipufogógázaira a kipufogógáznak a vizsgálat alatt várható legnagyobb vízgőz-koncentrációját (Hm, %-ban), H/C = 1,8:1 atomszámarányt feltételezve az üzemanyagban, az alábbiak szerint kell a hígítatlan CO2-kalibrálógáz koncentrációja (az 1.9.2.1. pontban mért "A") alapján felbecsülni:

A víz keresztcsillapítási értéke, ami nem lehet nagyobb 3 %-nál, az alábbiak szerint számítható:

ahol:
De = a várható hígított NO-koncentráció ppm-ben
C = a hígított NO koncentrációja ppm-ben
Hm = a legnagyobb vízgőz-koncentráció %-ban
H = a tényleges vízgőz-koncentráció %-ban
Megjegyzés:
Fontos, hogy ennél a vizsgálatnál a NO-kalibrálógáz NO2-koncentrációja minimális legyen, mert a keresztcsillapítás számításánál a NO2 vízben való elnyelése nincs figyelembe véve.
1.10. Kalibrálási időközök
A gázelemző készülékek 1.5. pont szerinti kalibrálását legalább három havonként el kell végezni, vagy amikor a rendszeren olyan javítás vagy csere történt, ami a kalibrálásra hatással lehet.
2. A CVS (ÁLLANDÓ TÉRFOGATÚ MINTAVEVŐ)-RENDSZER KALIBRÁCIÓJA
2.1. Általános megjegyzések
A CVS-rendszert a nemzeti vagy nemzetközi szabványoknak megfelelő pontos áramlásmérő és egy fojtókészülék segítségével kell kalibrálni. A rendszeren átáramló gáz mennyiségét különböző fojtás-beállításoknál kell mérni, továbbá mérni kell a rendszer szabályozási paramétereit és ezeket az áramláshoz kell viszonyítani.
Többféle áramlásmérő használható, pl. kalibrált Venturi-cső, kalibrált lamináris (Hagen-Poiseuille elvű) áramlásmérő, kalibrált forgólapátos áramlásmérő.
2.2. A térfogat-kiszorításos szivattyú (PDP) kalibrálása
A szivattyú minden paraméterét egyidejűleg kell mérni a szivattyúval sorbakapcsolt áramlásmérő paramétereivel. A számított áramlási értéket (m3/min-ben a szivattyú belépő csonkjánál, abszolút nyomáson és hőmérsékleten) egy, a szivattyú-paraméterek egy bizonyos kombinációjának értékét képviselő korrelációs függvénnyel kell ábrázolni. Ezután meg kell határozni a szivattyú-áram és a korrelációs függvény közötti lineáris összefüggést. Ha egy CVS többféle fordulatszámú meghajtással rendelkezik, a kalibrálást minden használt tartományra el kell végezni. A kalibrálás alatt stabil hőmérsékletet kell fenntartani.
2.2.1. Az adatok elemzése
A levegőáramlás értékét (Qs) minden fojtás-beállításra (legalább 6 beállítás) normál m3/min egységben kell kiszámítani az áramlásmérő adatai alapján, a gyártó által előírt módszerrel. Ezután a levegőáramlás értékét m3/fordulat egységben kifejezett szivattyú-áramlásra (V0) kell átalakítani, a szivattyú belépő csonkjánál fennálló abszolút hőmérséklet és nyomás figyelembevételével az alábbiak szerint:

ahol:
Qs = levegőáram normál körülmények között (101,3 kPa, 273 K), m3/s
T = hőmérséklet a szivattyú belépőjénél, K
pA = abszolút nyomás a szivattyú belépőjénél (pB-p1), kPa
n = a szivattyú fordulatszáma, ford/s
A szivattyúnál fellépő nyomásváltozások hatásának és a szivattyú veszteségi tényezőjének figyelembevétele céljából a szivattyú fordulatszáma, a szivattyú belépő és kilépő közötti nyomásesése és a szivattyú kilépőjén mért abszolút nyomás közötti korrelációs függvény az alábbiak szerint számítható:

ahol:
Δpp = A szivattyú be- és kilépő csonkja közötti nyomáskülönbség, kPa
pA = abszolút kilépő nyomás a szivattyú kilépő csonkjánál, kPa
A kalibrációs egyenlet létrehozásához lineáris illesztést kell végrehajtani a legkisebb négyzetek módszerével az alábbiak szerint:

D0 és m rendre a regressziós egyenest leíró tengelymetszet és meredekség állandók.
Több fordulatszámmal működő CVS-rendszernél a szivattyú különböző áramlási tartományaihoz tartozó kalibrációs görbéknek megközelítőleg párhuzamosaknak kell lenniük, és a (D0) tengelymetszet-értékeknek a szivattyú áramlási tartományának csökkenésével növekedniük kell.
Az egyenletből kiszámított értékeknek ± 0,5 %-ra meg kell közelíteniük a V0 mért értéket. Az m értéke szivattyúról szivattyúra változik. A részecske-beáramlás a szivattyú veszteségi tényezőjének csökkenését fogja eredményezni, amit kisebb m értékek jeleznek. Ezért a kalibrációt a szivattyú üzembe helyezésekor, nagyobb karbantartások után és akkor kell elvégezni, ha az egész rendszer verifikálása (2.4. pont) a veszteségi tényező mértékének megváltozását jelzi.
2.3. A kritikus áramlású Venturi-cső (CFV) kalibrálása
A CFV kalibrálása a kritikus Venturi-cső áramlási egyenletén alapul. A gázáram a belépő nyomás és a hőmérséklet függvénye az alábbiak szerint:

ahol:
Kv = kalibrációs együttható
pA = abszolút nyomás a Venturi-cső bemeneténél, kPa
T = hőmérséklet a Venturi-cső bemeneténél, K
2.3.1. Az adatok elemzése
A levegőáramlás értékét (Qs) minden fojtás-beállításra (legalább 8 beállítás) normál m3/min egységben kell kiszámítani az áramlásmérő adatai alapján, a gyártó által előírt módszerrel. A kalibrációs együtthatót minden beállításra a kalibrációs adatokból kell kiszámítani az alábbiak szerint:

ahol:
Qs = levegőáram normál körülmények között (101,3 kPa, 273 K), m3/s
T = hőmérséklet a Venturi-cső bemeneténél, K
pA = abszolút nyomás a Venturi-cső bemeneténél, kPa
A kritikus áramlás tartományának meghatározásához Kv-t a Venturi-cső belépő nyomásának függvényében kell ábrázolni. Kritikus (fojtott) áramlás esetén Kv értéke viszonylag állandó. Ha a nyomás csökken (a vákuum nő) a Venturi-cső fojtatlanná válik és a Kv csökken, ami arra mutat, hogy a CFV a megengedett tartományon kívül működik.
A kritikus áramlás tartományában felvett legalább 8 pont alapján ki kell számítani az átlagos Kv-t és a szórást. A szórás nem haladhatja meg az átlagos Kv ± 0,3 %-át.
2.4. A szubszonikus Venturi-cső (SSV) kalibrálása
Az SSV kalibrálása a szubszonikus Venturi-csőre vonatkozó áramlási egyenleten alapul. A gázáram a bejövő nyomás és hőmérséklet függvénye, nyomáscsökkenés az SSV belépési pont és a torok között.
2.4.1. Adatelemzés
A levegőáramlás értékét (QSSV) minden fojtásbeállításnál (legalább 16 beállítás) a gyártó által előírt módszer alkalmazásával az áramlásmérő adataiból standard m3/min-ben kell kiszámítani. A kifolyási együtthatót minden beállítás esetében a kalibrálási adatokból kell kiszámítani a következők szerint:

ahol:
Q SSV = a levegőáram standard körülmények között (101,3 kPa, 273 K), m3/s
T = a hőmérséklet a Venturi-cső bemeneténél, K
d = az SSV-torok átmérője, m
r p = az SSV-torok és a belépési pont abszolút aránya, statikus nyomás = [Kép #9]

Kép #9
r D = az SSV-torok átmérőjének, d, a beszívócső belső átmérőjéhez viszonyított aránya = [Kép #10]

Kép #10
A szubszonikus áramlás tartományának meghatározásához a C d értéket a Reynolds-számok SSV-toroknál képzett függvényeként kell megszerkeszteni. A Re értéket az SSV-toroknál a következő képlet szerint kell kiszámítani:

ahol:
A 1
=
állandók és egységek konverzióinak gyűjtőszáma

Q SSV = levegőáram standard körülmények között (101,3 kPa, 273 K), m3/s
d = az SSV-torok átmérője, m
μ
=
a gáz abszolút vagy dinamikus viszkozitása, amelynek kiszámítása a következő képlettel történik:

b = empirikus állandó = [Kép #11]

Kép #11
S = empirikus állandó = 110,4 K
Mivel Q SSV egy input az Re képlethez, a számításokat a Venturi-cső kalibrálásának Q SSV vagy C d értékei becslésével kell kezdeni, és mindaddig ismételni kell, amíg Q SSV konvergál. A konvergencia módszerének 0,1 %-os pontosságúnak vagy jobbnak kell lennie.
A szubszonikus áramlás tartományában legalább tizenhat ponton az eredményezett kalibrálási görbének megfelelő egyenlet C d számított értékeinek az egyes kalibrálási pontokra mért C d érték ± 0,5 %-án belül kell lennie.
2.5. Az egész rendszer hitelesítése
A CVS mintavevő rendszer és az elemző rendszer teljes pontosságát úgy kell meghatározni, hogy ismert tömegű szennyező gázt bocsátanak a szokásos módon működtetett rendszerbe. A szennyező anyagot elemezni kell és meg kell határozni a tömegét a III. melléklet 2. függelékének 4.3. pontja szerint, a propán esetét kivéve, ahol a HC-re a 0,000479 tényező helyett egy 0,000472-es tényezőt kell használni. A következő két módszer valamelyikét kell alkalmazni.
2.5.1. Mérés kritikus áramlású peremmel
Egy kalibrált kritikus áramlású peremen át ismert mennyiségű tiszta gázt (szén-monoxidot vagy propánt) kell a CVS rendszerbe engedni. Ha a belépő nyomás elég nagy, az átáramló mennyiség, amit a kritikus áramlású perem szabályoz, független a perem kilépő nyomásától (≡ kritikus áramlás). A CVS-rendszert 5-10 percen át úgy kell működtetni, mint a szokásos kipufogógáz szennyezőanyag-kibocsátási vizsgálatnál. Egy gázmintát kell elemezni a szokásos berendezéssel (mintavevő zsák vagy integrálás), és ki kell számítani a gáz tömegét. Az így meghatározott tömeg nem térhet el ± 3 %-nál többel a beengedett gáz ismert tömegétől.
2.5.2. Gravimetriás módszerű mérés
Meg kell állapítani egy szén-monoxiddal vagy propánnal megtöltött kis tartály súlyát ± 0,01 gramm pontossággal. A CVS-rendszert 5-10 percen át úgy kell működtetni, mint a szokásos kipufogógáz szennyezőanyag-kibocsátási vizsgálatnál, miközben a szén-monoxidot vagy propánt bevezetik a rendszerbe. A kiengedett tiszta gáz mennyiségét súlykülönbség-méréssel kell meghatározni. Egy gázmintát kell elemezni a szokásos berendezéssel (mintavevő zsák vagy integrálás), és ki kell számítani a gáz tömegét. Az így meghatározott tömeg nem térhet el ± 3 %-nál többel a beengedett gáz ismert tömegétől.
3. A RÉSZECSKEMÉRÉSI RENDSZER KALIBRÁLÁSA
3.1. Bevezetés
A részecskemérés kalibrálása a mintaáram és a hígítási arány meghatározásához használt áramlásmérőkre korlátozódik. Minden áramlásmérőt az ezen irányelv pontosságra vonatkozó követelményeinek a betartásához szükséges gyakorisággal kell kalibrálni. Az alkalmazandó kalibrálási módszer leírását a 3.2. szakasz tartalmazza.
3.2. Áramlásmérés
3.2.1. Időszakos kalibrálás
- Az ezen melléklet 4. függeléke 2.2. szakaszának előírásai szerint az áramlásmérés abszolút pontosságának való megfeleléshez az áramlásmérő vagy az áramlásmérő műszerek kalibrálásának a nemzeti és/vagy nemzetközi szabványoknak megfelelő áramlásmérővel kell történnie.
- Ha a mintavételi gázáramot differenciál-áramlásméréssel határozzák meg, akkor az áramlásmérőt vagy az áramlásmérő műszereket a következő eljárások egyikével kell kalibrálni, úgy, hogy az alagút irányába haladó q mp szonda-áramnak meg kell felelnie az ezen melléklet 4. függelékének 4.2.5.2. szakaszában található pontossági követelményeknek:
-
a) A q mdw áramlásmérőjét sorba kell kapcsolni a q mdew áramlásmérőjével, a két áramlásmérő közötti különbséget kalibrálni kell legalább 5, egymástól egyenlő áramlási értéknyire lévő beállítási ponton, a vizsgálat alatt alkalmazott legalacsonyabb q mdw érték és a vizsgálat alatt alkalmazott q mdew érték között. A hígítóalagutat megkerülő vezetékkel meg lehet kerülni.
b) Egy kalibrált tömegáram-készüléket sorba kell kapcsolni a q mdew áramlásmérőjével, és a pontosságot a vizsgálathoz használt értékre vonatkozóan ellenőrizni kell. Azután a kalibrált tömegáram-készüléket sorba kell kapcsolni a q mdw áramlásmérőjével, és a pontosságot legalább 5, a vizsgálat során használt q mdew értékre vonatkozó, 3 és 50 közötti hígítási aránynak megfelelő beállítási ponton ellenőrizni kell.
c) A TT szállítócsövet le kell kapcsolni a kipufogóról, és egy, a q mp méréséhez megfelelő tartományú kalibrált áramlásmérő készüléket kell a szállítócsőhöz csatolni. Aztán a q mdew értékét be kell állítani a vizsgálat során alkalmazott értékre, és a q mdw értékét szekvenciálisan be kell állítani legalább 5, 3 és 50 közötti q hígítási aránynak megfelelő értékre. Alternatív megoldásként egy különleges kalibrálási áramlási utat lehet biztosítani, ahol az alagutat megkerülő vezetékkel kerüljük ki, de a teljes és a hígítólevegő-áramlás a megfelelő mérőkön át olyan, mint a tényleges vizsgálat során.
d) Egy nyomjelzőgázt kell betáplálni a TT kipufogógáz-szállító csőbe. Ez a nyomjelzőgáz a kipufogógáz egy összetevője lehet, mint például a CO2 vagy a NOx. A hígítás után az alagútban a nyomjelzőgáz-összetevőt meg kell mérni. Ezt 5, 3 és 50 közötti hígítási arányra el kell végezni. A minta áramlásának pontosságát az r d hígítási arányból kell meghatározni:

- A gázelemző készülékek pontosságát a q mp pontosságának biztosítása érdekében figyelembe kell venni.
3.2.2. Szénáram-ellenőrzés
- A tényleges kipufogógáz alkalmazásával történő szénáram-ellenőrzés a mérési és ellenőrzési problémák kimutatására, valamint a részleges átáramlású rendszer helyes működésének megállapítására javasolt. A szénáram-ellenőrzést legalább minden olyan esetben el kell végezni, amikor új motor kerül beszerelésre, vagy valami lényeges megváltozik a vizsgálati cella konfigurációjában.
- A motort teljes nyomatékterheléssel és teljes fordulatszámon kell működtetni, vagy minden más, olyan egyensúlyi állapotban történő módon, amely 5 % vagy annál több CO2-t eredményez. A részleges átáramlású mintavevő rendszert körülbelül 15 és 1 közötti hígítási tényezővel kell működtetni.
- Ha szénáram-ellenőrzésre kerül sor, akkor az ezen melléklet 6. függelékében megadott eljárást kell alkalmazni. A szénáramot az ezen melléklet 6. függeléke 2.1-2.3. szakaszának megfelelően kell kiszámítani. Minden szénáramnak 6 %-os eltérésen belülinek kell lennie a többihez képest.
3.2.3. Előzetes vizsgálati ellenőrzés
- Az előzetes vizsgálatot a vizsgálatot megelőzően 2 órán belül kell elvégezni a következő módon:
- Az áramlásmérők pontosságát ugyanolyan módszerrel kell ellenőrizni, mint amit a kalibráláshoz használnak (lásd a 3.2.1. szakaszt) legalább két ponton, beleértve a q mdw áramlási értékeit, amelyek a vizsgálat alatt a q mdew értékre használt 5 és 15 közötti hígítási arányoknak felelnek meg.
- Ha a 3.2.1. szakaszban leírt kalibrálási eljárás nyilvántartása alapján kimutatható, hogy az áramlásmérő kalibrálása egy hosszabb időszakon át állandó, akkor az előzetes vizsgálat elhagyható.
3.3. A transzformációs idő meghatározása (csak az ETC-re vonatkozó részleges átáramlású hígítórendszerek esetében)
- A transzformációs idő értékelésére vonatkozó rendszerbeállításoknak pontosan ugyanolyanoknak kell lenniük, mint a vizsgálat mérése alatt. A transzformációs időt a következő módszerrel kell meghatározni:
- A szondaáramnak megfelelő mérési tartománnyal rendelkező független referencia-áramlásmérőt sorba kell kapcsolni, és szorosan össze kell illeszteni a szondával. Ennek az áramlásmérőnek a válaszidőmérésben alkalmazott áramlásméretre vonatkozóan kevesebb mint 100 ms transzformációs idejűnek kell lennie, olyan áramlásra vonatkozó korlátozással, amely elég alacsony ahhoz, hogy ne befolyásolja a részleges átáramlású hígítórendszer dinamikus teljesítményét, és feleljen meg a bevett szakmai gyakorlatnak.
- Lépésváltást kell bevezetni a részleges átáramlású hígítórendszer kipufogógáz-áramának (vagy levegőáramának, ha a kipufogógáz számított) inputjához, az alacsony áramlástól legalább a teljes skála 90 %-áig. A lépésváltás határértékének ugyanolyannak kell lennie, mint a tényleges vizsgálat előzetes ellenőrzésének indításáé. A kipufogógáz-áram lépésjelzését és az áramlásmérő válaszát legalább 10 Hz mintavételi gyakorisággal kell rögzíteni.
- Ebből az adatból kell meghatározni a részleges átáramlású hígítórendszerre vonatkozó transzformációs időt, amely a lépésjelzés kezdetétől az áramlásmérő válaszának 50 %-áig tartó idő. Hasonló módon kell meghatározni a részleges átáramlású hígítórendszer q mp jelzésének és a kipufogógáz áramlásmérője q mew,i jelzésének transzformációs idejét. Ezek a jelzések az egyes vizsgálatok után elvégzett regressziós ellenőrzések során használatosak (lásd az ezen melléklet 2. függeléke 3.8.3.2. szakaszát).
- A számítást legalább 5 emelkedés- és leesésjelzésre vonatkozóan kell elvégezni, és az eredményeket átlagolni kell. A referencia-áramlásmérő belső transzformációs idejét (< 100 ms) ebből az értékből kell kivonni. Ez a részleges átáramlású hígítórendszer "előzetes" ideje, amelyet ezen melléklet 2. függeléke 3.8.3.2. szakaszának megfelelően kell alkalmazni.
3.4. A részleges átáramlás feltételeinek ellenőrzése
A kipufogógáz sebességtartományát és a nyomásingadozásokat ellenőrizni kell, és ha szükséges, az V. melléklet 2.2.1. szakasza (EP) követelményeinek megfelelően be kell állítani.
3.5. Kalibrálási időközök
Az áramlásmérő műszerek kalibrálását legalább háromhavonta el kell végezni, vagy akkor, amikor a rendszeren olyan javítás vagy csere történt, ami a kalibrálásra hatással lehet.
4. A FÜSTÖLÉSMÉRŐ BERENDEZÉS KALIBRÁLÁSA
4.1. Bevezetés
A füstölésmérőt olyan gyakran kell hitelesíteni, hogy ezen irányelv pontossági követelményei teljesíthetők legyenek. A III. melléklet 4. függelékének 5. pontjában és az V. melléklet 3. pontjában szereplő alkatrészeknél alkalmazandó kalibrálási módszert ez a pont tartalmazza.
4.2. A kalibrálási eljárás
4.2.1. Bemelegítési idő
A füstölésmérőt a gyártó ajánlásai szerint kell bemelegíteni és stabilizálni. Ha a füstölésmérő öblítőlevegő-rendszerrel van ellátva a készülék-optikák elkormosodásának meggátlása céljából ezt a rendszert is aktiválni kell és be kell szabályozni a gyártó ajánlásai szerint.
4.2.2. A válasz linearitásának megállapítása
A füstölésmérő linearitását a fényelnyelés-leolvasási üzemmódban kell ellenőrizni a gyártó ajánlásai szerint. Három semleges, a III. melléklet 4. függelékének 5.2.5. pontja követelményeinek megfelelő, ismert áteresztőképességű szűrőt kell a füstölésmérőbe helyezni, és az értékeket fel kell jegyezni. A semleges szűrők névleges fényelnyelése 10 %, 20 % és 40 % körül legyen
A linearitás nem térhet el ± 2 % fényelnyelésnél többel a semleges szűrő névleges értékétől. Minden a fenti értéket meghaladó nemlinearitást még a vizsgálat előtt ki kell küszöbölni.
4.3. Kalibrálási időköz
A füstölésmérő 4.2.2. pont szerinti kalibrálását legalább három havonként, vagy amikor a rendszeren olyan módosítás történt, ami a kalibrálásra hatással lehet, el kell végezni.
6. függelék
SZÉNÁRAM-ELLENŐRZÉS
1. BEVEZETÉS
A kipufogógázban található szén csaknem egésze az üzemanyagból származik, és egy minimális részt leszámítva csaknem a teljes mennyiség CO2 formájában jelenik meg a kipufogógázban. Ez az alapja a CO2-mérésen alapuló rendszer-felülvizsgálati ellenőrzésnek.
A kipufogógáz-mérőrendszerbe irányuló szénáram az üzemanyagáramból kerül meghatározásra. A szennyezőanyag-kibocsátási és részecske-mintavételi rendszerek különböző pontjain a szénáramot az azokon a pontokon mért CO2 koncentrációkból és a gázáramból határozzák meg.
Ebben az értelemben a motor ismert forrása a szénáramnak, és ugyanannak a szénáramnak a kipufogócsőben és a részleges áramlás PM mintavételi rendszer kimeneténél történő megfigyelése jelzést ad a szivárgásmentességre és az áramlásmérés pontosságára vonatkozóan. Ennek az ellenőrzésnek az az előnye, hogy az összetevők a tényleges motorvizsgálatra vonatkozó hőmérsékleti és áramlási feltételek között találhatók.
A következő diagram mutatja azokat a mintavételi pontokat, amelyeken a szénáramot ellenőrizni kell. A szénáram egyedi egyenletei valamennyi mintavételi pontra vonatkozóan az alábbiakban szerepelnek.

7. ábra
2. SZÁMÍTÁSOK
2.1. Szénáram a motor irányába (1. hely)
Egy CH α O ε üzemanyagra vonatkozó, a motor irányába haladó szén-tömegáramot a következő egyenlettel számolhatjuk ki:

ahol:
q mf = üzemanyag-tömegáram, kg/s
2.2. Szénáram a hígítatlan kipufogógázban (2. hely)
A motor kipufogócsövében lévő szénáramot a hígítatlan CO2-koncentrációból és a kipufogógáz tömegáramából kell meghatározni:

ahol:
c CO2,r = nedves CO2-koncentráció a hígítatlan kipufogógázban, %
c CO2,a = nedves CO2-koncentráció a környezeti levegőben, % (0,04 % körül)
q mew = kipufogógáz-tömegáram nedves alapon, kg/s
M re = a kipufogógáz molekuláris tömege
Ha a CO2 mérése száraz alapon történik, akkor azt ezen melléklet 1. függeléke 5.2. szakaszának megfelelően nedves alapra át kell számítani.
2.3. Szénáram a hígítórendszerben (3. hely)
A szénáramot a hígított CO2-koncentrációból, a kipufogógáz-tömegáramból és a mintaáramból kell meghatározni:

ahol:
c CO2,d = nedves CO2-koncentráció a kipufogógázban a hígítóalagút kimeneténél, %
c CO2,a = nedves CO2-koncentráció a környezeti levegőben, % (0,04 % körül)
q mdew = hígítottkipufogógáz-tömegáram nedves alapon, kg/s
q mew = kipufogógáz-tömegáram nedves alapon, kg/s (csak részleges átáramlású rendszer)
q mp = a részleges átáramlású hígítórendszerbe irányuló kipufogógáz-mintaáram, kg/s (csak részleges átáramlású rendszer)
M re = a kipufogógáz molekuláris tömege
Ha a CO2 mérése száraz alapon történik, akkor azt ezen melléklet 1. függeléke 5.2. szakasza szerint át kell számítani nedves alapra.
2.4. A kipufogógáz molekuláris tömegét (Mre) a következőképpen kell kiszámítani:

ahol
q mf = az üzemanyag tömegárama, kg/s
q maw = a beszívott levegő tömegárama nedves alapon, kg/s
H a = a beszívott levegő nedvességtartalma, g víz/kg száraz levegő
M ra = a száraz beszívott levegő molekuláris tömege (= 28,9 g/mol)
α, δ, ε, γ = egy CH α O δ N ε S γ üzemanyagra vonatkozó moláris arányok
Alternatívaként a következő molekuláris tömeget lehet használni:
M re (dízelolaj) = 28,9 g/mol
M re (PB-gáz) = 28,6 g/mol
M re (földgáz) = 28,3 g/mol
IV. MELLÉKLET
A JÓVÁHAGYÁSI VIZSGÁLATOKHOZ ÉS A GYÁRTÁS MEGFELELŐSÉGÉNEK ELLENŐRZÉSÉHEZ HASZNÁLANDÓ REFERENCIA-ÜZEMANYAG MŰSZAKI JELLEMZŐI
1.1. Dízelolaj referencia-üzemanyag a motoroknak az I. melléklet 6.2.1. szakaszában található táblázatok A. sorában megadott kibocsátási határértékek tekintetében történő vizsgálatához (1)
Paraméter | Egység | Határok (2) | Vizsgálat módszere | Kiadás éve | |
Minimum | Maximum | ||||
Cetánszám (3) | 52,0 | 54,0 | EN-ISO 5165 | 1998 (4) | |
Sűrűség 15 °C-on | kg/m3 | 833 | 837 | EN-ISO 3675 | 1995 |
Desztilláció: | |||||
– 50 % pont | °C | 245 | – | EN-ISO 3405 | 1998 |
– 95 % pont | °C | 345 | 350 | EN-ISO 3405 | 1998 |
– végforrpont | °C | – | 370 | EN-ISO 3405 | 1998 |
Lobbanáspont | °C | 55 | – | EN 27719 | 1993 |
CFPP | °C | – | - 5 | EN 116 | 1981 |
Viszkozitás 40 °C-on | mm2/s | 2,5 | 3,5 | EN-ISO 3104 | 1996 |
Policiklikus aromatikus szénhidrogének | % m/m | 3,0 | 6,0 | IP 391 (7) | 1995 |
Kéntartalom (5) | mg/kg | – | 300 | pr. EN-ISO/DIS 14596 | 1998 (4) |
Vörösréz korrózió | – | 1 | EN-ISO 2160 | 1995 | |
Conradson szám (10 % DR) | % m/m | – | 0,2 | EN-ISO 10370 | |
Hamutartalom | % m/m | – | 0,01 | EN-ISO 6245 | 1995 |
Víztartalom | % m/m | – | 0,05 | EN-ISO 12937 | 1995 |
Közömbösítési (erős sav) szám | mg KOH/g | – | 0,02 | ASTM D 974-95 | 1998 (4) |
Oxidációs stabilitás (6) | mg/ml | – | 0,025 | EN-ISO 12205 | 1996 |
% m/m | – | – | EN 12916 | [2000] (4) | |
(1) Ha egy motor vagy jármű termikus hatásfokát kell kiszámítani, az üzemanyag fűtőértékét az alábbi összefüggés alapján lehet kiszámítani: (2) A specifikációban megadott értékek „valós értékek”. Határértékeik megállapításánál az „Ásványolajtermékek. A vizsgálati módszerek precizitási adatainak meghatározása és alkalmazása” című ISO 4259 szabvány feltételei kerültek alkalmazásra, és legkisebb érték meghatározása esetén nulla feletti minimális 2R, a legnagyobb és legkisebb érték meghatározása esetén minimális 4R különbséget vettünk figyelembe; (R = reprodukálhatóság). Függetlenül ettől az előírástól, amely statisztikai okokból szükséges, az üzemanyag gyártója törekedjen nulla érték elérésére, ahol 2R az előírt maximális érték és a középérték elérésére, ahol alsó és felső határ van előírva. Ha azt a kérdést kell tisztázni, hogy egy üzemanyag megfelel-e a specifikáció követelményeinek, az ISO 4259 feltételeit kell alkalmazni. (3) A cetánszám-tartomány nincs összhangban a minimális 4R tartományra vonatkozó követelménnyel. Az üzemanyag szállítója és felhasználója közötti viták esetén azonban az ISO 4259 előírásait lehet használni az ilyen viták feloldására, feltéve, hogy egyszeri meghatározás helyett inkább annyi ismételt mérést végeznek, amennyi elegendő a szükséges pontosság eléréséhez. (4) A kiadás hónapja hamarosan megadásra kerül. (5) A vizsgálatnál használt üzemanyag tényleges kéntartalmát meg kell adni. Emellett a referencia-üzemanyagnak, amelyet annak ellenőrzésére használnak, hogy egy jármű megfelel-e ezen irányelv I. mellékletének 6.2.1. pontjában lévő táblázat B sorában megadott határértékeknek, a legnagyobb kéntartalma 50 ppm lehet. A Bizottság a lehető leghamarabb kidolgozza ezen melléklet egy módosítását, amely tükrözi az üzemanyagok kéntartalmának piaci átlagát, a 98/70/EK irányelv IV. mellékletében meghatározott üzemanyag tekintetében. (6) Ha előírják is az oxidációs stabilitást, a tárolási időtartam valószínűleg korlátozott. Célszerű kikérni a szállító tanácsát a tárolási körülményekre és az élettartamra vonatkozóan. (7) A policiklikus aromásokra kifejlesztés alatt álló jobb módszer |
1.2. Dízelolaj referencia-üzemanyag a motoroknak az I. melléklet 6.2.1. szakaszában található táblázatok B1., B2., vagy C. sorában megadott kibocsátási határértékek tekintetében történő vizsgálatához
Paraméter | Egység | Határértékek (1) | Vizsgálati módszer | |
minimum | maximum | |||
Cetánszám (2) | 52,0 | 54,0 | EN-ISO 5165 | |
Sűrűség 15 °C-on | Kg/m3 | 833 | 837 | EN-ISO 3675 |
Desztilláció: | ||||
— 50 százalékpont | °C | 245 | — | EN-ISO 3405 |
— 95 százalékpont | °C | 345 | 350 | EN-ISO 3405 |
— Végső forráspont | °C | — | 370 | EN-ISO 3405 |
Lobbanáspont | °C | 55 | — | EN 22719 |
CFPP | °C | — | –5 | EN 116 |
Viszkozitás 40 °C-on | mm2/s | 2,3 | 3,3 | EN-ISO 3104 |
Többgyűrűs aromás szénhidrogén | % m/m | 2,0 | 6,0 | IP 391 |
Kéntartalom (3) | mg/kg | — | 10 | ASTM D 5453 |
Vörösréz-korrózió | — | 1. osztály | EN-ISO 2160 | |
Conradson-szénmaradvány (10 % DR) | % m/m | — | 0,2 | EN-ISO 10370 |
Hamutartalom | % m/m | — | 0,01 | EN-ISO 6245 |
Víztartalom | % m/m | — | 0,02 | EN-ISO 12937 |
Közömbösítési (erős sav) szám | mg KOH/g | — | 0,02 | ASTM D 974 |
Oxidációs stabilitás (4) | mg/ml | — | 0,025 | EN-ISO 12205 |
Síkosság (HFRR elhasználódási heg átmérője 60 °C-on) | μm | — | 400 | CEC F-06-A-96 |
Zsírsav metil-észter (FAME) | Tiltott | |||
(1) Az előírásokban megadott értékek „valós értékek”. Határértékeik meghatározásakor az „Ásványolajtermékek – A vizsgálati módszerek precizitási adatainak meghatározása és alkalmazása” című ISO 4259 szabvány feltételeit alkalmazták, és legkisebb érték meghatározása esetén nulla feletti minimális 2R, a legnagyobb és legkisebb érték meghatározása esetén minimális 4R különbséget vettek figyelembe (R = reprodukálhatóság). (2) A cetánszámra vonatkozó értéktartomány nincs összhangban a minimális 4R tartományra vonatkozó követelményekkel. Az üzemanyag-szállító és az üzemanyag-felhasználó közötti vita esetén azonban az ISO 4259 előírásait lehet használni az ilyen viták eldöntésére, feltéve hogy egyszeri meghatározás helyett inkább annyi ismételt mérést végeznek, amennyi elegendő a szükséges pontosság eléréséhez. (3) Az I. típusú vizsgálathoz használt üzemanyag tényleges kéntartalmát jelenteni kell. (4) Még ha az oxidációs stabilitást ellenőrzik is, a tárolási időtartam valószínűleg korlátozott. A tárolási körülményekre és az eltarthatóságra vonatkozóan célszerű kikérni a szállító tanácsát. |
1.3. Etanol dízelmotorokhoz (1)
Paraméter | Egység | Határok (2) | Vizsgálat módszere (3) | |
Minimum | Maximum | |||
Alkohol, tömeg | % m/m | 92,4 | – | ASTM D 5501 |
Etanoltól különböző alkohol az összes alkoholból, tömeg | % m/m | – | 2 | ADTM D 5501 |
Sűrűség 15 °C-on | kg/m3 | 795 | 815 | ASTM D 4052 |
Hamutartalom | % m/m | 0,001 | ISO 6245 | |
Lobbanáspont | °C | 10 | ISO 2719 | |
Savasság, ecetsavban megadva | % m/m | – | 0,0025 | ISO 1388-2 |
Közömbösítési (erős sav) szám | KOH mg/l | – | 1 | |
Szín | Skálának megfelelő | – | 10 | ASTM D 1209 |
Száraz maradék 100 °C-on | mg/kg | 15 | ISO 759 | |
Víztartalom | % m/m | 6,5 | ISO 760 | |
Aldehidek ecetsavban kifejezve | % m/m | 0,0025 | ISO 1388-4 | |
Kéntartalom | mg/kg | – | 10 | ASTM D 5453 |
Észterek, etilacetátban kifejezve | % m/m | – | 0,1 | ASSTM D 1617 |
(1) Az etanol üzemanyaghoz a motorgyártó előírása szerint cetánszámjavító adagolható. A legnagyobb megengedett mennyiség 10 % m/m. (2) A specifikációban megadott értékek „valós értékek”. Határértékeik megállapításánál az „Ásványolajtermékek. A vizsgálati módszerek precizitási adatainak meghatározása és alkalmazása” című ISO 4259 szabvány feltételei kerültek alkalmazásra, és a legkisebb érték meghatározása esetén nulla feletti minimális 2R, a legnagyobb és legkisebb érték meghatározása esetén minimális 4R különbséget vettünk figyelembe (R = reprodukálhatóság). Függetlenül ettől az előírástól, amely statisztikai okokból szükséges, az üzemanyag gyártója törekedjen nulla érték elérésére, ahol 2R az előírt maximális érték és a középérték elérésére, ahol alsó és felső határ van előírva. Ha azt a kérdést kell tisztázni, hogy egy üzemanyag megfelel-e a specifikáció követelményeinek, az ISO 4259 feltételeit kell alkalmazni. (3) Egyenértékű ISO-módszereket fognak alkalmazni a fenti értékekre, ha kiadásra kerülnek. |
2. FÖLDGÁZ (NG)
Az európai piacon kapható üzemanyagok két tartomány valamelyikébe tartoznak:
- H-tartomány, az ennek szélein elhelyezkedő referencia-üzemanyagok a GR és a G23,
- L-tartomány, az ennek szélein elhelyezkedő referencia-üzemanyagok a G23 és a G25.
A GR, G23 és G25 referencia-üzemanyagok jellemzőit az alábbiakban foglaljuk össze:
GR referencia-üzemanyag
Jellemző | Egység | Alap | Határok | Vizsgálat módszere | |
Minimum | Maximum | ||||
Összetétel: | |||||
Metán | 87 | 84 | 89 | ||
Etán | 13 | 11 | 15 | ||
Egyéb (1) | mól-% | – | – | 1 | ISO 6974 |
Kéntartalom | mg/m3 (2) | – | – | 10 | ISO 6326-5 |
(1) Inert +C2+ (2) Az értéket normál körülmények között kell meghatározni (293,2 K (20 °C) és 101,3 kPa). |
G23 referencia-üzemanyag
Jellemző | Egység | Alap | Határok | Vizsgálat módszere | |
Minimum | Maximum | ||||
Összetétel: | |||||
Metán | 92,5 | 91,5 | 93,5 | ||
Egyéb (1) | mól-% | – | – | 1 | ISO 6974 |
N2 | 7,5 | 6,5 | 8,5 | ||
Kéntartalom | mg/m3 (2) | – | – | 10 | ISO 6326-5 |
(1) Inert (nem N2) +C2+ +C2+ (2) Az értéket normál körülmények között kell meghatározni (293,2 K (20 °C) és 101,3 kPa). |
G25 referencia-üzemanyag
Jellemző | Egység | Alap | Határok | Vizsgálat módszere | |
Minimum | Maximum | ||||
Összetétel: | |||||
Metán | 86 | 84 | 88 | ||
Egyéb (1) | mól-% | – | – | 1 | ISO 6974 |
N2 | 14 | 12 | 16 | ||
Kéntartalom | mg/m3 (2) | – | – | 10 | ISO 6326-5 |
(1) Inert (nem N2) +C2+ +C2+ (2) Az értéket normál körülmények között kell meghatározni (293,2 K (20 °C) és 101,3 kPa). |
3. A PROPÁN-BUTÁN GÁZ REFERENCIA-ÜZEMANYAG MŰSZAKI ADATAI
A. A járműveknek az I. melléklet 6.2.1. szakaszában található táblázatok A. sorában megadott kibocsátási határértékekre történő vizsgálatához használt propán-bután gáz referencia-üzemanyag műszaki adatai
Paraméter | Egység | A üzemanyag | B üzemanyag | Vizsgálati módszer |
Összetétel: | ISO 7941 | |||
C3-tartalom | % vol | 50 ± 2 | 85 ± 2 | |
C4-tartalom | % vol | egyensúly | egyensúly | |
< C3, > C4 | % vol | max. 2 | max. 2 | |
Olefinek | % vol | max. 12 | max. 14 | |
Párolgási maradvány | mg/kg | max. 50 | max. 50 | ISO 13757 |
Víz 0 °C-on | szabad | szabad | vizuális ellenőrzés | |
Összes kéntartalom | mg/kg | max. 50 | max. 50 | EN 24260 |
Kénhidrogén | nincs | nincs | ISO 8819 | |
Vörösrézcsík-korrózió | osztályozás | 1. osztály | 1. osztály | ISO 6251 (1) |
Szag | jellegzetes | jellegzetes | ||
Motor oktánszáma | min. 92,5 | min. 92,5 | EN 589 B. melléklet | |
(1) Előfordulhat, hogy ez a módszer nem jelzi pontosan a korrodáló anyagok jelenlétét, ha a minta korróziógátló szereket vagy más olyan anyagokat tartalmaz, amelyek csökkentik a mintának a rézlemezre gyakorolt korróziós hatását. Ezért az ilyen vegyületeknek a vizsgálati módszer befolyásolása céljából történő hozzáadása tilos. |
B. A járműveknek az I. melléklet 6.2.1. szakaszában található táblázatok B1., B2. vagy C. soraiban megadott kibocsátási határértékekre történő vizsgálatához használt propán-bután gáz referencia-üzemanyagok műszaki adatai
Paraméter | Egység | A üzemanyag | B üzemanyag | Vizsgálati módszer |
Összetétel: | ISO 7941 | |||
C3-tartalom | % vol | 50 ± 2 | 85 ± 2 | |
C4-tartalom | % vol | egyensúly | egyensúly | |
< C3, > C4 | % vol | max. 2 | max. 2 | |
Olefinek | % vol | max. 12 | max. 14 | |
Párolgási maradvány | mg/kg | max. 50 | max. 50 | ISO 13757 |
Víz 0 °C-on | szabad | szabad | vizuális ellenőrzés | |
Összes kéntartalom | mg/kg | max. 10 | max. 10 | EN 24260 |
Kénhidrogén | nincs | nincs | ISO 8819 | |
Vörösrézcsík-korrózió | osztályozás | 1. osztály | 1. osztály | ISO 6251 (1) |
Szag | jellegzetes | jellegzetes | ||
Motor oktánszáma | min. 92,5 | min. 92,5 | EN 589 B. melléklet | |
(1) Előfordulhat, hogy ez a módszer nem jelzi pontosan a korrodáló anyagok jelenlétét, ha a minta korróziógátló szereket vagy más olyan anyagokat tartalmaz, amelyek csökkentik a mintának a rézlemezre gyakorolt korróziós hatását. Ezért az ilyen vegyületeknek a vizsgálati módszer befolyásolása céljából történő hozzáadása tilos. |
V. MELLÉKLET
ELEMZŐ ÉS MINTAVEVŐ RENDSZER
1. A GÁZ-HALMAZÁLLAPOTÚ SZENNYEZŐANYAG-KIBOCSÁTÁS MEGHATÁROZÁSA
1.1. Bevezetés
Az 1.2. pont és a 7. és 8. ábra részletesen bemutatja az ajánlott mintavételi és elemző rendszereket. Mivel ugyanaz az eredmény többféle összeállítással is elérhető, nem kell szigorúan ragaszkodni a 7. és 8. ábrához. Kiegészítő alkatrészek: műszerek, szelepek, mágnesszelepek, szivattyúk és kapcsolók alkalmazhatók kiegészítő adatok nyerése és a részrendszerek működésének összehangolása céljából. Más alkatrészek, amelyek egyes rendszerek pontosságának biztosításához nem szükségesek, elhagyhatók, ha elhagyásuk a bevett szakmai megítélésen alapul.

7. ábra
Hígítatlan kipufogógáz CO, CO2, NOx és HC összetevőit elemző rendszer folyamatábrája; csak az ESC-vizsgálatnál
1.2. Az elemzőrendszer leírása
A hígítatlan (7. ábra, csak ESC) vagy hígított (8. ábra, ETC és ESC) kipufogógáz gáz-halmazállapotú szennyezőanyag-kibocsátásának meghatározására szolgáló elemző (analitikai) rendszert az alábbiak használatának alapulvételével írjuk le:
- HFID elemző készülék a szénhidrogének mérésére,
- NDIR elemző készülékek a szén-monoxid és szén-dioxid mérésére,
- HCLD vagy egyenértékű elemző készülék a nitrogén-oxidok mérésére.
A mintát az összes összetevőhöz egyetlen mintavevő szondával vagy két szorosan egymás mellett elhelyezett szondával lehet venni, belső megosztással a különböző elemző készülékekhez. Ügyelni kell arra, hogy az elemző rendszer egyetlen pontján se következhessen be a kipufogógáz-összetevők kondenzációja (a vizet és kénsavat is beleértve).

8. ábra
Hígított kipufogógáz CO, CO2, NOx és HC összetevőit elemző rendszer folyamatábrája; az ETC-vizsgálatnál, választhatóan az ESC-nél
1.2.1. A 7. és 8. ábra elemei
EP kipufogócső
Kipufogógáz mintavevő szonda (csak a 7. ábrán)
Rozsdamentes acélból készült egyenes, zártvégű, soklyukú szonda alkalmazása ajánlott. A szonda belső átmérője nem lehet nagyobb a mintavevő vezeték belső átmérőjénél. A szonda falvastagsága nem lehet nagyobb 1 mm-nél. A szondán legalább három, három különböző sugárirányú síkban elhelyezett lyuknak kell lennie, úgy méretezve, hogy mindegyiken közel azonos nagyságú áramlás álljon elő. A szonda a kipufogócső átmérőjének legalább 80 %-át érje át. Egy vagy két mintavevő szonda alkalmazható.
SP2 hígított kipufogógáz HC-mintavevő szonda (csak a 8. ábrán)
A szonda:
- a szénhidrogén mintavevő-vezeték (HSL3) első 254-762 mm-es szakaszát képezze,
- belső átmérője legalább 5 mm legyen,
- a DT hígítóalagút (lásd 2.3. pontot, 20. ábra) olyan pontján legyen elhelyezve, ahol a hígítólevegő és a kipufogógáz már jól összekeveredtek (azaz kb. 10 alagút-átmérőnyi távolságra attól a ponttól, ahol a kipufogógáz belép az alagútba),
- (sugárirányban) elég messze legyen a többi szondától és az alagút falától ahhoz, hogy hullám- és örvényhatásoktól mentes legyen,
- úgy legyen fűtve, hogy a szondából való kilépés helyén a gáz hőmérsékletét 463 K ± 10 K (190 °C ± 10 °C) értékre emelje.
SP3 hígított kipufogógáz CO-, CO2-, NOx-mintavevő szonda (csak a 8. ábrán)
A szonda:
- az SP2-vel azonos síkban legyen,
- (sugárirányban) elég messze legyen a többi szondától és az alagút falától ahhoz, hogy hullám- és örvényhatásoktól mentes legyen,
- a vízkondenzáció elkerülése érdekében legalább 328 K (55 °C) hőmérsékletre fűtött és teljes hosszában hőszigetelt legyen.
HSL1 fűtött mintavevő vezeték
A mintavevő vezeték a gázmintát egy szondától a szétosztási pont(ok)hoz és a HC-elemző készülékhez vezeti.
A mintavevő vezeték:
- belső átmérője legalább 5 mm, legfeljebb 13,5 mm legyen,
- rozsdamentes acélból vagy PTFE-ből (teflonból) készüljön,
- minden külön szabályozott fűtött szakaszon mérve tartson fenn 463 K ± 10 K (190 °C ± 10 °C) csőfalhőmérsékletet, ha a kipufogógáz hőmérséklete a mintavevő szondánál 463 K (190 °C) vagy annál alacsonyabb,
- tartson fenn 453 K (180 °C) értéknél magasabb csőfalhőmérsékletet, ha a kipufogógáz hőmérséklete a mintavevő szondánál 463 K (190 °C) értéknél magasabb,
- tartson fenn 463 K ± 10 K (190 °C ± 10 °C) gázhőmérsékletet közvetlenül az F2 fűtött szűrő és a HFID előtt.
HSL2 fűtött NOx-mintavevő vezeték
A mintavevő vezeték:
- tartson fenn 328 K és 473 K (55 °C és 200 °C) közötti csőfal-hőmérsékletet a C konverterig, ha használnak B hűtőfürdőt, és a gázelemző készülékig, ha nem használnak B hűtőfürdőt,
- rozsdamentes acélból vagy PTFE-ből készüljön.
SL fűtött CO és CO2 mintavevő vezeték
A vezeték PTFE-ből vagy rozsdamentes acélból készüljön. Lehet fűtött vagy fűtetlen is.
BK háttér-zsák (opcionális; csak a 8. ábrán)
Mintavételhez a háttér-koncentrációk meghatározására.
BG mintavevő zsák (opcionális; csak a 8. ábrán)
Mintavételhez a minta-koncentrációk meghatározására.
F1 fűtött előszűrő (opcionális)
Hőmérséklete legyen azonos a HSL1-ével.
F2 fűtött szűrő
A szűrő válasszon le minden szilárd részecskét a gázmintából a gázelemző készülék előtt. Hőmérséklete a HSL1-ével legyen azonos. A szűrő szükség szerint cserélendő.
P fűtött mintavevő szivattyú
A szivattyút a HSL1 hőmérsékletére kell fűteni.
HC
Fűtött lángionizációs detektor (HFID) a szénhidrogének meghatározására. A hőmérsékletet 453 K-473 K (180 °C - 200 °C) között kell tartani.
CO, CO2
NDIR elemző készülékek a szén-monoxid és a szén-dioxid meghatározására (opcionális a hígítási arány meghatározására a PT mérésnél).
NO
CLD vagy HCLD elemző készülék a nitrogén-oxidok meghatározására. HCLD alkalmazása esetén 328-473 K (55 °C-200 °C) hőmérsékleten kell tartani.
C Konverter
Konvertert kell alkalmazni a NO2-nek NO-dá való katalitikus redukciójához, még a CLD-ben vagy HCLD-ben való elemzés előtt.
B hűtőfürdő (opcionális)
A kipufogógáz-mintában lévő víz lehűtésére és kondenzálására. A fürdőt jég vagy hűtőberendezés segítségével 273 K-277 K (0 °C-4 °C) hőmérsékleten kell tartani. Alkalmazása opcionális, ha az elemző készülék a III. melléklet 5. függelékének 1.9.1. és 1.9.2. pontjai szerint mentes a nedvesség zavaró hatásától. Ha a vizet kondenzáció útján távolítják el, a mintagáz hőmérsékletét vagy a harmatpontot folyamatosan ellenőrizni kell vagy magában a vízcsapdában, vagy az után. A mintagáz hőmérséklete vagy a harmatpont nem lehet 280 K-nél (7 °C) magasabb. Kémiai szárítókat nem szabad a minta víztelenítéséhez használni.
T1, T2, T3 hőmérséklet-érzékelők
A gázáram hőmérsékletének figyelésére.
T4 hőmérséklet-érzékelő
Az NO2-NO konverter hőmérsékletének figyelésére.
T5 hőmérséklet-érzékelő
A hűtőfürdő hőmérsékletének figyelésére.
G1, G2, G3 nyomásmérők
A mintavevő-vezetékek nyomásának mérésére.
R1, R2 nyomásszabályzók
A levegő, illetve az üzemanyag nyomásának szabályozására a HFID számára.
R3, R4, R5 nyomásszabályzók
A mintavevő-vezetékek nyomásának és a gázelemző készülékekhez menő áramlásnak a szabályozására.
FL1, FL2, FL3 áramlásmérők
A minta megkerülő-áramlásának figyelésére.
FL4-FL6 áramlásmérők (opcionális)
A gázelemző készülékeken átfolyó áramlás figyelésére.
V1-V5 választószelepek
Megfelelő szelepelrendezés annak kiválasztására, hogy a gázelemző készülékekbe minta, kalibráló gáz vagy nullázógáz kerüljön.
V6, V7 mágnesszelepek
Az NO2 - NO konverter megkerülésére.
V8 tűszelep
Az áramlásnak a C NO2-NO konverter és a megkerülő vezeték közötti kiegyenlítésére.
V9, V10 tűszelepek
A gázelemző készülékek gázáramlásának szabályozására.
V11, V12 kétállású szelepek (opcionális)
A B fürdő kondenzátumának leeresztésére.
1.3. Nem-metán szénhidrogén (NMHC)-elemzés (csak földgázüzemű motoroknál)
1.3.1. Gázkromatográfiás módszer (GC, 9. ábra)
A GC módszer alkalmazása esetén a minta egy kicsi, megmért mennyiségét befecskendezik egy elemző toronyba, amelyen átmossa őket egy semleges vivőgáz. A torony az egyes összetevőket forráspontjuk alapján szétválasztja úgy, hogy azok különböző időkben mosódnak ki a toronyból. Ezután egy detektoron haladnak át, amely a koncentrációjuktól függő villamos jelet ad. Mivel ez nem folyamatos elemzési technika, csak a III. melléklet 4. függelékének 3.4.2. pontjában leírt zsákos mintavételi módszerhez kapcsolva használható.
Az NMHC-hez FID-del ellátott automatizált GC-t kell használni. A kipufogógázt mintavevő zsákba kell gyűjteni, amelyből egy részét ki kell venni és a GC-be kell injektálni. A minta a Porapak-toronyban két részre különül el (CH4/levegő/CO és NMHC/CO2/H2O). A molekulaszűrő torony elválasztja a CH4-et a levegőtől és a CO-tól mielőtt még beengedné a FID-be, ahol megtörténik a koncentráció mérése. Egy, az egyik minta injektálásától a következő minta injektálásáig terjedő teljes ciklus 30 mp alatt folytatható le. Az NMHC meghatározásához a CH4-koncentrációt ki kell vonni a teljes HC-koncentrációból (lásd a III. melléklet 2. függelékének, 4.3.1. pontját).
A 9. ábrán egy tipikus, a CH4 rutinszerű meghatározásához összeállított GC látható. A bevett szakmai megítélésre alapozva más GC módszerek is használhatók.

9. ábra
Metánelemzés (GC módszer) folyamatábrája
A 9. ábra elemei:
Porapak N, 180/300 μm (50/80 szitasűrűség), 610 mm hossz × 2,16 mm belső átmérő használandó és legalább 12 órát 423 K (150 °C)-on kondicionálandó vivőgázzal az első használat előtt.
13X típus, 250/350 μm (45/60 szitasűrűség), 1 220 mm hossz × 2,16 mm belső átmérő használandó és legalább 12 órát 423 K (150 °C)-on kondicionálandó vivőgázzal az első használat előtt.
A tornyok és szelepek stabil hőmérsékletének biztosításához az elemzők működése során, és a tornyok 423 K (150 °C) hőmérsékleten történő kondicionálásához.
Elegendően hosszú rozsdamentes acélcső körülbelül 1 cm3 térfogat eléréséhez.
A mintának a gázkromatográfba történő továbbítására.
Molekulaszűrőt tartalmazó szárítót kell használni a vivőgázban esetleg jelenlévő víz és más szennyezők eltávolítására.
Lángionizációs detektor (FID) a metán-koncentráció mérésére.
A mintavevő zsákból vett minta injektálására a 8. ábra SL-jén keresztül. Kis holtterűnek, gáztömörnek és 423 K (150 °C) hőmérsékletre fűthetőnek kell lennie.
A kalibráló gáz, a minta vagy az áramlás kiválasztására.
A rendszerben az áramlások beállítására.
Az üzemanyag (= vivőgáz), a minta, illetve a levegő áramlásának beszabályozására.
A FID-be áramló levegő mennyiségének szabályozására.
Az üzemanyag (= vivőgáz), a minta, illetve a levegő áramlásának ellenőrzésére.
Szinterezett fém szűrők annak megakadályozására, hogy szemcsék kerülhessenek a szivattyúba vagy a műszerbe.
A minta megkerülő-áramlásának mérésére.
1.3.2. Nem-metán eltávolító módszer (NMC, 10. ábra)
Az eltávolító a CH4 kivételével minden szénhidrogént CO2-vé és H2O-vá oxidál úgy, hogy a mintát az NMC-n átbocsátva a FID csak a CH4-et érzékeli. Mintavevő zsák használata esetén egy áramlás-elterelő rendszert kell felszerelni az SL-nél (lásd 1.2. pont, 8. ábra), amelynek segítségével az áramlás az eltávolítón át vagy azt megkerülve vezethető, a 10. ábra felső része szerinti elrendezésben. Az NMHC méréshez a FID-en mindkét értéket (HC és CH4) meg kell figyelni és fel kell jegyezni. Az integrálásos módszer használata esetén egy második FID-del sorba kapcsolt NMC-t kell felszerelni a rendes FID-del párhuzamosan a HSL1-be (lásd 1.2. pont 8. ábra), a 10. ábra alsó része szerinti elrendezésben. Az NMHC méréshez mindkét FID (HC és CH4) értékeit meg kell figyelni és fel kell jegyezni.
Az eltávolító CH4-re és C2H6-ra gyakorolt katalitikus hatásának karakterisztikáját 600 K (327 °C)-on vagy ennél magasabb hőmérsékleten kell megvizsgálni a vizsgálat megkezdése előtt, a kipufogógáz-áram viszonyaira jellemző H2O-értékeknél. A kipufogógáz-áram-minta harmatpontját és O2-szintjét ismerni kell. A FID relatív reagálását a CH4-re fel kell jegyezni (lásd a III. melléklet 5. függelékének 1.8.2. pontját).

10. ábra
Nem-metán eltávolítóval (NMC) végzett metán-elemzés folyamatábrája
A 10. ábra elemei
A metán kivételével minden szénhidrogén oxidálására.
Fűtött lángionizációs detektor (HFID) a HC- és a CH4-koncentráció mérésére. A hőmérsékletet 453 K-473 K (180 °C-200 °C) értéken kell tartani.
A minta, a nullázógáz és a kalibráló gáz kiválasztására. V1 azonos a 8. ábrán szereplő V2-vel.
Az NMC elkerüléséhez.
Az NMC-n áthaladó és az azt megkerülő áramlás kiegyenlítésére.
A mintavevő vezeték nyomásának és a HFID-be menő áramlásnak a szabályozására. Az R1 azonos a 8. ábrán szereplő R3-mal.
A minta megkerülő-ági áramlásának mérésére. FL1 azonos a 8. ábrán szereplő FL1-gyel.
2. A KIPUFOGÓGÁZ HÍGÍTÁSA ÉS A RÉSZECSKÉK MEGHATÁROZÁSA
2.1. Bevezetés
Az 2.2. és 2.3. pontok, valamint a 11-22. ábrák részletesen ismertetik az ajánlott hígító és mintavevő rendszereket. Mivel ugyanaz az eredmény többféle összeállítással is elérhető, nem kell szigorúan ragaszkodni ezekhez az ábrákhoz. Kiegészítő alkatrészek: műszerek, szelepek, mágnesszelepek, szivattyúk és kapcsolók alkalmazhatók kiegészítő adatok nyerése és a részrendszerek működésének összehangolása céljából. Más alkatrészek, amelyek egyes rendszerek pontosságának biztosításához nem szükségesek, elhagyhatók, ha elhagyásuk a műszaki szempontok helyes megítélésen alapul.
2.2. Részáramú hígító rendszer
A 11-19. ábrák egy olyan hígító rendszert ábrázolnak, amely a kipufogógáz-áram egy részének hígításán alapul. A gázáram felosztása és azt követő hígítása különbözőféle hígító rendszerekkel oldható meg. A rákövetkező részecske-mintavétel céljából a hígított kipufogógázt teljes egészében vagy csak részben kell átengedni a részecskeminta-vevő rendszeren (2.4. pont, 21. ábra). Az első módszert teljes áramú mintavevő típusúnak, a másodikat részmintavevő típusúnak nevezik.
A hígítási arány kiszámítása az alkalmazott rendszertől függ. Az alábbi rendszereket célszerű használni:
Izokinetikus rendszerek (11. és 12. ábrák)
Ezeknél a rendszereknél az átvezető csőbe kerülő gázáram a gázsebesség és/vagy gáznyomás tekintetében a teljes kipufogógáz-áramhoz igazodik, ezért a mintavevő szondánál zavartalan és egyenletes kipufogógáz-áramlásra van szükség. Ez általában egy rezonátor alkalmazásával és a mintavevő hely előtti csőszakasz egyenes kiképzésével érhető el. Ekkor a megosztási arány egyszerűen mérhető értékekből, például a csőátmérőkből számítható ki. Meg kell jegyezni, hogy az izokinézis alkalmazása csak az áramlási viszonyok azonosságát biztosítja, a méreteloszlásét nem. Ez utóbbira általában nincs is szükség, mert a részecskék elég kicsinyek ahhoz, hogy az áramvonalakat kövessék.
Áramlás-szabályozású rendszerek koncentráció méréssel (13.-17. ábrák)
Ezeknél a rendszereknél a mintavétel a teljes kipufogógáz-áramból történik a hígítólevegő áramlásának és a teljes hígított kipufogógáz-mennyiség áramlásának szabályozásával. A hígítási arányt a motor kipufogógázaiban természetesen előforduló nyomjelző gázok, mint a CO2 vagy a NOx koncentrációjából lehet megállapítani. A hígított kipufogógázban és a hígítólevegőben fennálló koncentrációt meg kell mérni, míg a hígítatlan kipufogógázban fennálló koncentráció vagy közvetlenül mérhető vagy, ha ismert az üzemanyag összetétele, az üzemanyag-áram és a szénmérleg egyenlete segítségével állapítható meg. A rendszerek a számított hígítási arány alapján (13., 14. ábra) vagy az átvezető csőbe áramló gáz mennyisége alapján (12., 13., 14. ábra) szabályozhatók.
Áramlás-szabályozású rendszerek áramlásméréssel (18., 19. ábra)
Ezeknél a rendszereknél a mintavétel a teljes kipufogógáz-áramból történik a hígítólevegő áramlásának és a teljes hígított kipufogógáz-mennyiség áramlásának beállításával. A hígítási arány a két áramlás különbségéből állapítható meg. Fontos, hogy az áramlásmérők egymáshoz képest pontosan legyenek kalibrálva, mivel a két áramlás relatív nagysága nagyobb hígítási arányok (15-szörös és nagyobb hígítás) esetén jelentős hibákat okozhat. Az áramlás szabályozása itt igen egyszerű, mert a hígítandó kipufogógáz-áram állandó értéken tartása mellett szükség esetén a hígítólevegő áramlása változtatható.
Részleges átáramlású hígító rendszerek alkalmazása esetén ügyelni kell az olyan esetleges zavaró körülmények elkerülésére, mint a részecskék elveszése az átvezető csőben, biztosítva, hogy a minta valóban a motor kipufogógázára jellemző legyen, továbbá a megosztási arány meghatározására. A leírt rendszerek figyelmet fordítanak ezekre a kritikus területekre.

11. ábra
Részleges átáramlású hígító rendszer izokinetikus szondával és részmintavétellel (szívóventilátor (SB)-vezérlés)
A hígítatlan kipufogógázt az EP kipufogócsőből az ISP izokinetikus mintavevő szonda továbbítja a TT átvezető csövön át a DT hígítóalagútba. A kipufogógáznak a kipufogócső és a szonda szája közötti nyomáskülönbségét a DPT nyomás-jeladó méri. Ez a jel az FC1 áramlásszabályzóba kerül, amely úgy vezérli az SB szívóventilátort, hogy a szonda szájánál nulla értékű nyomáskülönbség álljon fenn. Ilyen körülmények között az EP-ben és az ISP-ben azonos gázsebesség alakul ki, és az ISP-n és TT-n átáramló mennyiségek a kipufogógáz-áram állandó (megosztott) hányadát képviselik. A megosztási arány az EP és az ISP keresztmetszeti területeinek arányából határozható meg. A hígítólevegő áramát az FM1 áramlásmérő készülék méri. A hígítási arány az átáramló hígítólevegő mennyiségéből és a megosztási arányból számítható.

12. ábra
Részleges átáramlású hígító rendszer izokinetikus szondával és részmintavétellel (nyomóventilátor(PB)-vezérlés)
A hígítatlan kipufogógázt az EP kipufogócsőből az ISP izokinetikus mintavevő szonda továbbítja a TT átvezető csövön át a DT hígítóalagútba. A kipufogógáznak a kipufogócső és a szonda szája közötti nyomáskülönbségét a DPT nyomás-jeladó méri. Ez a jel az FC1 áramlásszabályzóba kerül, amely úgy vezérli a PB nyomóventilátort, hogy a szonda csúcsánál nulla értékű nyomáskülönbség álljon fenn. Ez az FM1 áramlásmérő készülékkel már megmért hígítólevegő egy kis részének elvételével és egy pneumatikus kiömlőnyíláson át a TT-be vezetésével történik. Ilyen körülmények között az EP-ben és az ISP-ben azonos gázsebesség alakul ki, és az ISP-n és a TT-n átáramló mennyiségek a kipufogógáz-áram állandó (megosztott) hányadát képviselik. A megosztási arány az EP és az ISP keresztmetszeti területeinek arányából határozható meg. A hígítólevegőt az SB szívóventilátor szívja át a DT-n, az átáramló mennyiséget az FM1 méri a DT belépő nyílásánál. A hígítási arány az átáramló hígítólevegő mennyiségéből és a megosztási arányból számítható.

13. ábra
Részáramú hígító rendszer CO2- vagy NOx-koncentráció méréssel és részmintavétellel
A hígítatlan kipufogógázt az EP kipufogócsőből az SP mintavevő szonda és a TT átvezető cső továbbítja a DT hígítóalagútba. A nyomjelzőgáz (CO2 vagy NOx)-koncentrációkat a kezeletlen kipufogógázban, a hígított kipufogógázban, valamint a hígítólevegőben az EGA kipufogógáz-elemző készülék(ek) méri(k). Ezek a jelek az FC2 áramlásszabályzóba kerülnek, amely vagy a PB nyomóventilátort vagy az SB szívóventilátort vezérli annak érdekében, hogy a DT-ben a kívánt kipufogógáz-megosztás és hígítási arány álljon fenn. A hígítási arány a kezeletlen kipufogógáz, a hígított kipufogógáz és a hígítólevegő nyomjelzőgáz-koncentrációjából számítható.

14. ábra
Részleges átáramlású hígító rendszer CO2-koncentrációméréssel, szénmérleggel és teljes mintavétellel
A hígítatlan kipufogógázt az EP kipufogócsőből az SP mintavevő szonda és a TT átvezető cső továbbítja a DT hígítóalagútba. A CO2-koncentrációkat a hígított kipufogógázban, valamint a hígítólevegőben az EGA kipufogógáz-elemző készülék(ek) méri(k). A CO2- és az üzemanyag-áramlás GFUEL jelei vagy az FC2 áramlásszabályzóba vagy a részecskeminta-vevő rendszer FC3 áramlásszabályzójába kerülnek (lásd a 21. ábrát). Az FC2 a PB nyomóventilátort, míg az FC3 a P mintavevő szivattyút vezérli (lásd a 21. ábrát), ezáltal szabályozva a rendszerbe belépő, illetve abból kilépő áramokat és fenntartva a DT-ben a kívánt kipufogógáz-megosztást és hígítási arányt. A hígítási arány a CO2-koncentrációból és a GFUEL-ből számítható a szénmérleg feltételezésével.

15. ábra
Részleges átáramlású hígító rendszer egy Venturi-csővel, koncentrációméréssel és részmintavétellel
A hígítatlan kipufogógáz az EP kipufogócsőből az SP mintavevő szondán és a TT átvezető csövön keresztül kerül a DT hígítóalagútba, a DT-ben elhelyezett VN Venturi-cső által létrehozott szívás hatására. A TT-n átáramló gáz mennyisége a Venturi-zónában létrejövő nyomatékcserétől függ, és ezért függ a gáz abszolút hőmérsékletétől a TT-ből való kilépés helyén. Következésképpen egy adott alagútáramlási értéknél a kipufogógáz-megosztás nem állandó, és a hígítási arány kis terhelésnél egy kicsit kisebb, mint nagy terhelésnél. A nyomjelző gázok (CO2 vagy NOx) koncentrációit a kezeletlen kipufogógázban, a hígított kipufogógázban, valamint a hígítólevegőben az EGA kipufogógáz-elemző készülék(ek) méri(k), és a hígítási arány az így mért értékekből számítható.

16. ábra
Részleges átáramlású hígító rendszer két Venturi-csővel vagy két fojtótárcsával, koncentrációméréssel és részmintavétellel
A hígítatlan kipufogógáz az EP kipufogócsőből az SP mintavevő szondán és a TT átvezető csövön keresztül kerül a DT hígítóalagútba, egy fojtótárcsákból vagy Venturi-csövekből álló áramlásmegosztó útján. Az első (FD1) az EP-ben van, a második (FD2) a TT-ben. Ezen felül még két nyomásszabályzó szelepre (PCV1 és PCV2) is szükség van az állandó kipufogógáz-megosztás fenntartásához, az EP ellennyomásának és a DT nyomásának szabályozása útján. A PCV1 az SP után van elhelyezve az EP-ben, a PCV2 a PB nyomóventilátor és a DT között. A nyomjelző gázok (CO2 vagy NOx) koncentrációit a hígítatlan kipufogógázban, a hígított kipufogógázban, valamint a hígítólevegőben az EGA kipufogógáz-elemző készülék(ek) méri(k). Ezek a kipufogógáz-megosztás ellenőrzéséhez szükségesek, és a PCV1 és PCV2 beállításához is felhasználhatók a pontos megosztás-szabályozás érdekében. A hígítási arány a nyomjelző gázkoncentrációkból számítható ki.

17. ábra
Részleges átáramlású hígító rendszer többcsöves megosztással, koncentrációméréssel és részmintavétellel
A hígítatlan kipufogógáz az EP kipufogócsőből a TT átvezető csövön keresztül kerül a DT hígítóalagútba az FD3 áramlásmegosztó segítségével, amely egy sor azonos méretű (átmérőjű, hosszúságú és hajlítási sugarú) csőből áll, az EP-be szerelve. A kipufogógáz e csövek egyikén át a DT-be kerül, a maradék pedig a többi cső útján a DC csillapító kamrán halad át. Így a kipufogógáz megosztásának mértékét az összcsőszám határozza meg. Az állandó megosztási arány szabályozásához az kell, hogy a DC, valamint a TT kilépő nyílása közötti nyomáskülönbség, amit a DPT nyomáskülönbség-jeladó mér, nulla legyen. A nulla nyomáskülönbség úgy érhető el, hogy friss levegőt fecskendezünk a DT-be a TT kilépő nyílása közelében. A nyomjelző gáz (CO2 vagy NOx) koncentrációkat a kezeletlen kipufogógázban, a hígított kipufogógázban, valamint a hígítólevegőben az EGA kipufogógáz-elemző készülék(ek) méri(k). Ezek a kipufogógáz-megosztás ellenőrzéséhez szükségesek és felhasználhatók a befecskendezett levegő mennyiségének szabályozására a pontos megosztás-szabályozás érdekében. A hígítási arány a nyomjelző gázok koncentrációiból számítható ki.

18. ábra
Részleges átáramlású hígító rendszer áramlásszabályozással és teljes mintavétellel
A hígítatlan kipufogógáz az EP kipufogócsőből az SP mintavevő szondán és a TT átvezető csövön keresztül kerül a DT hígítóalagútba. Az alagúton átömlő teljes áramot az FC3 áramlásszabályzó és a részecskeminta-vevő rendszer P mintavevő szivattyúja (lásd a 18. ábrát) szabályozza. A hígítólevegő áramát a kívánt kipufogógáz-megosztás beállításához az FC2 áramlásszabályzó szabályozza, amely vezérlőjelként a GEXHW, GAIRW vagy GFUEL értékeket használhatja. A DT-be áramló mintamennyiség a teljes átáramló mennyiség és a hígítólevegő mennyiségének különbsége. A hígítólevegő áramát az FM1 áramlásmérő készülék, a teljes átáramló mennyiséget a részecskeminta-vevő rendszer (lásd a 21. ábrát) FM3 áramlásmérő készüléke méri. A hígítási arány ebből a két áramlási értékből számítható.

19. ábra
Részleges átáramlású hígító rendszer áramlásszabályozással és részmintavétellel
A hígítatlan kipufogógáz az EP kipufogócsőből az SP mintavevő szondán és a TT átvezető csövön keresztül kerül a DT hígítóalagútba. A kipufogógáz megosztását és DT-be áramlását az FC2 áramlásszabályzó szabályozza, amely megfelelő módon állítja be a PB nyomóventilátor és az SB szívóventilátor által létrehozott gázáramlást (illetve fordulatszámukat). Ez azért lehetséges, mert a részecskeminta-vevő rendszerrel kivett minta visszakerül a DT-be. Az FC2 vezérlőjeleként a GEXHW, GAIRW vagy GFUEL használható. A hígítólevegő áramát az FM1 áramlásmérő készülék, a teljes átáramló mennyiséget az FM2 áramlásmérő készülék méri. A hígítási arány ebből a két áramlási értékből számítható.
2.2.1. A 11.-19. ábra elemei
EP kipufogócső
A kipufogócső hőszigetelt lehet. A kipufogócső hőtehetetlenségének csökkentése érdekében ajánlatos 0,015 vagy kisebb falvastagság/átmérő viszonyt alkalmazni. A flexibilis tömlős szakaszok hossza nem lehet több az átmérő 12-szeresénél. A centrifugális erő hatására bekövetkező lerakódások csökkentése érdekében a legkevesebb hajlatot kell alkalmazni. Ha a rendszerben próbapadi hangtompító is van, ez is lehet hőszigetelt.
Izokinetikus rendszerekben a szonda csúcsa előtt legalább hat csőátmérőnyi, utána legalább három csőátmérőnyi hosszon nem lehetnek a kipufogócsőben könyökök, hajlatok és hirtelen átmérőváltozások. A mintavételi zónában a gázsebességnek 10 m/s-nál nagyobbnak kell lennie, az alapjárati üzemmód kivételével. A kipufogógázok átlagos nyomásingadozása nem haladhatja meg a ± 500 Pa értéket. A nyomásingadozások csökkentésére tett intézkedések, amelyek túlmennek a (hangtompítót és utókezelő berendezést is tartalmazó) dobozos típusú kipufogórendszer alkalmazásán, nem változtathatják meg a motor teljesítményét és nem okozhatnak részecskelerakódást.
Nem izokinetikus szondával ellátott rendszereknél ajánlatos, hogy a cső a szonda csúcsa előtt legalább hat csőátmérőnyi, utána legalább három csőátmérőnyi hosszon egyenes legyen.
SP mintavevő szonda (10., 14., 15., 16., 18., 19. ábrák)
A minimális belső átmérőnek 4 mm-nek kell lennie. A kipufogócső és a mintavevő szonda átmérőjének aránya legalább 4 legyen. A szonda az áramlással szembefordított nyitott cső a kipufogócső középvonalában elhelyezve, vagy egy, az 1.2.1. pont 5. ábráján SP1 alatt leírt többlyukú szonda.
ISP izokinetikus mintavevő szonda (11. és 12. ábra)
Az izokinetikus mintavevő szondát a kipufogócső középvonalában az áramlással szembefordítva kell elhelyezni ott, ahol az EP szakaszban leírt áramlási körülmények teljesülnek, és úgy kell kialakítani, hogy a minta a hígítatlan kipufogógázzal arányos legyen. A belső átmérőnek legalább 12 mm-nek kell lennie.
Az izokinetikus kipufogógáz-megosztásnál egy szabályzórendszerre van szükség, amely az EP és az ISP közötti nyomáskülönbséget nulla értéken tartja. Ilyen körülmények között az EP-ben és az ISP-ben azonos kipufogógáz-sebességek alakulnak ki, és az ISP-n átfolyó tömegáram a kipufogógáz áramnak mindig azonos hányada. Az ISP-t egy DPT nyomáskülönbség-jeladóhoz kell kötni. Az EP és az ISP közötti nyomáskülönbség nulla értéken tartását az FC1 áramlásszabályzóval lehet elérni.
FD1, FD2 áramlásmegosztó (16. ábra)
Az EP kipufogócsőbe, illetve a TT átvezető csőbe egy-egy készlet Venturi-cső vagy fojtótárcsa van beépítve a hígítatlan kipufogógázzal arányos minta kivételéhez. Egy az EP-ben és a DT-ben keletkező nyomást szabályozó, két (PCV1 és PCV2) szelepből álló szabályzórendszerre van szükség az arányos áramlásmegosztáshoz.
FD3 áramlásmegosztó (17. ábra)
Egy csőkészlet (többcsöves egység) van az EP kipufogócsőbe építve a hígítatlan kipufogógázzal arányos minta kivételéhez. A csövek egyike a kipufogógázt a DT hígítóalagútba vezeti, a többi egy DC csillapító kamrába. A csöveknek azonos méretűeknek (azonos átmérő, hossz, hajlítási sugár) kell lenniük, így a kipufogógáz megosztása a csövek számától függ. Az arányos megosztáshoz egy szabályzórendszerre van szükség, amely a többcsöves egységből a DC-be lépés és a TT kilépési helye közötti nyomáskülönbséget nulla értéken tartja. Ilyen viszonyok között a kipufogógáz-sebességek az EP-ben és az FD3-ban arányosak, és a TT áramlás a kipufogógáz áramnak mindig azonos hányada. A két pontot egy DPT nyomáskülönbség-jeladóhoz kell kötni. A nulla nyomáskülönbséget az FC1 áramlásszabályzó biztosítja.
EGA kipufogógáz-elemző készülék (13., 14., 15., 16., 17. ábrák)
CO2-vagy NOx-elemzők használhatók (szénmérleg-módszer esetében csak CO2). Az elemző készülékeket úgy kell kalibrálni, mint a gáz-halmazállapotú szennyezőanyag-kibocsátás mérésére szolgáló készülékeket. A koncentrációkülönbségek meghatározására egy vagy több elemző készülék használható. A mérőrendszerek pontosságának olyannak kell lennie, hogy a GEDFW,i pontossága ± 4 %-on belül maradjon.
TT átvezető cső (11-19. ábrák)
Az átvezető cső:
- a lehető legrövidebb legyen, de semmiképpen se hosszabb 5 m-nél,
- a szondáéval azonos vagy annál nagyobb, de legfeljebb 25 mm átmérőjű legyen,
- kiömlő nyílása a hígítóalagút közepén legyen és az áramlás irányába (ne azzal szembe) nézzen.
Ha a cső 1 méternél nem hosszabb, akkor legfeljebb 0,05 W/(m * K) hővezető-képességű anyaggal kell szigetelni, és a hőszigetelés sugárirányú vastagsága feleljen meg a szonda átmérőjének. Ha a cső 1 méternél hosszabb, úgy kell szigetelni és fűteni, hogy a legkisebb csőfal-hőmérséklet 523 K (250 °C) legyen.
DPT nyomáskülönbség-jeladó (11., 12. és 17. ábra)
A nyomáskülönbség-jeladó mérési tartománya ± 500 Pa vagy kisebb legyen.
FC1 áramlásszabályzó (11., 12. és 17. ábra)
Izokinetikus rendszereknél (11. és 12. ábra) áramlásszabályzóra van szükség az EP és az ISP közötti nyomáskülönbség nulla értéken való tartására. A szabályozás történhet:
a) az SB szívóventilátor fordulatszámának vagy szállításának szabályozásával és a PB nyomóventilátor fordulatszámának vagy szállításának állandó értéken tartásával minden üzemmódban (11. ábra), vagy
b) az SB szívóventilátoron áthaladó hígított kipufogógáz tömegáramának beállításával állandó értékre és a PB nyomóventilátor áramának szabályozásával, ezáltal szabályozva a kipufogógáz-minta átáramló mennyiségét a TT átvezetőcső végpontján (12. ábra).
Nyomásszabályozott rendszer esetében a maradó hiba a szabályzókörben nem lehet ± 3 Pa-nál nagyobb. A nyomásingadozások átlaga a hígítóalagútban nem lehet nagyobb ± 250 Pa-nál.
Többcsöves rendszerben (17. ábra) áramlásszabályzóra van szükség az arányos kipufogógáz-megosztáshoz, hogy a többcsöves egység kilépője és a TT kilépője közötti nyomáskülönbséget nulla értéken tartsa. A beállítás a TT végpontján a DT-be fecskendezett levegőáram szabályozásával végezhető.
PCV1, PCV2 nyomásszabályzó szelep (16. ábra)
A két Venturi-csöves vagy két fojtótárcsás rendszerben az arányos áramlás-megosztáshoz két nyomásszabályzó szelepre van szükség, amelyek az EP ellennyomását és a DT-ben fennálló nyomást szabályozzák. A szelepeket az EP-ben az SP után, és a PB és DT között kell elhelyezni.
DC csillapító kamra (17. ábra)
A többcsöves egység kilépésénél egy csillapító kamrát kell beépíteni az EP kipufogócső nyomásingadozásainak minimalizálása céljából.
VN Venturi-cső (15. ábra)
A DT hígítóalagútba egy Venturi-cső van beépítve, hogy szívóhatás keletkezzék a TT átvezető cső kilépőjének környezetében. A TT-n átfolyó gázáramot a Venturi-zónában fellépő nyomatékcsere határozza meg, és alapjában véve arányos a PB nyomóventilátor áramával, ezáltal állandó hígítási arányt biztosítva.
Mivel a nyomatékcsere függ a TT kilépőjénél uralkodó hőmérséklettől és az EP és DT közötti nyomáskülönbségtől, a tényleges hígítási arány kis terhelésnél valamivel kisebb, mint nagy terhelésnél.
FC2 áramlásszabályzó (13., 14., 18., 19. ábrák, opcionális)
A PB nyomóventilátor és/vagy az SB szívóventilátor áramának szabályozásához egy áramlásszabályzó használható. Ezt a kipufogógáz-, a beszívott levegő vagy az üzemanyag-áram jele és/vagy a CO2 vagy NOx különbség jele vezérelheti. Nyomás alatti levegőszállítás esetén (18. ábra) az FC2 közvetlenül szabályozza a levegőáramot.
FM1 áramlásmérő készülék (11., 12., 18. és 19. ábra)
Gázfogyasztásmérő vagy más áramlásmérő a hígítólevegő áramlásának mérésére. Ha a PB nyomóventilátor hitelesítve van az áramlás mérésére, az FM1 opcionális.
FM2 áramlásmérő műszer (19. ábra)
Gázfogyasztásmérő vagy más áramlásmérő a hígított kipufogógáz áramlásának mérésére. Ha a PB nyomóventilátor hitelesítve van az áramlás mérésére, az FM1 opcionális.
PB nyomóventilátor (11., 12., 13., 14., 15., 16., 19. ábra)
A hígítólevegő áramlásának szabályozására a PB kapcsolatban állhat az FC1 vagy FC2 áramlásszabályzóval. Pillangószelep használata esetén a PB alkalmazására nincs szükség. Ha kalibrálva van, a PB a hígítólevegő áramlásának mérésére is használható.
SB szívóventilátor (11., 12., 13., 16., 17. és 19. ábra)
Csak részmintavételi rendszerekhez. Ha kalibrálva van, az SB a hígított kipufogógáz áramlásának mérésére is használható.
DAF hígítólevegő szűrő (11.-19. ábra)
Ajánlatos a hígítólevegőt szűrni és aktívszénen átengedni a háttér-szénhidrogének eltávolítására. A gyártó kívánságára, a bevett szakmai megítélésre alapozva, a hígítólevegőből mintát lehet venni a háttér részecske-szennyezettségi szintjének meghatározására, amit azután le lehet vonni a hígított kipufogógázban mért értékekből.
DT hígítóalagút (11.-19. ábra)
A hígítóalagút:
- elég hosszú legyen ahhoz, hogy a kipufogógáz és a hígítólevegő turbulens áramlási viszonyok között teljesen összekeveredjen,
- rozsdamentes acélból készüljön:
-
- 0,025 vagy kisebb falvastagság/átmérő aránnyal 75 mm-nél nagyobb belső átmérőjű hígító alagutak esetében,
- 1,5 mm-nél nem kisebb névleges falvastagsággal legfeljebb 75 mm belső átmérőjű hígító alagutak esetében,
- részmintavétel esetén legyen legalább 75 mm átmérőjű,
- ajánlatos, hogy teljes mintavétel esetén legalább 25 mm átmérőjű legyen,
- felfűthető lehet legfeljebb 325 K (52 °C) csőfal-hőmérsékletre közvetlen melegítéssel vagy a hígítólevegő előmelegítésével, feltéve, hogy a levegő hőmérséklete nem haladja meg a 325 K (52 °C) értéket, mielőtt a kipufogógáz belépne a hígítóalagútba,
- hőszigetelt lehet.
A motor kipufogógázát alaposan össze kell keverni a hígítólevegővel. Részmintavevő rendszereknél a keveredés minőségét üzembeállítás után ellenőrizni kell járó motor mellett, az alagút CO2 profiljának felvételével (legalább négy egyenletesen elosztott ponton). Szükség esetén keverőnyílás alkalmazható.
Megjegyzés:
Ha a (DT) hígítóalagút környezetében a környezeti hőmérséklet 293 K (20 °C) alatt van, ügyelni kell, hogy ne vesszenek el részecskék azáltal, hogy lerakódnak a hígítóalagút hideg falára. Ezért ajánlatos az alagutat a fent megadott határokon belül melegíteni és/vagy hőszigetelni. Nagy motorterhelések esetén az alagutat nem agresszív eszközökkel, pl. egy levegő-keringető ventilátorral hűteni lehet, feltéve, hogy a hűtőközeg hőmérséklete nem alacsonyabb, mint 293 K (20 °C).
HE hőcserélő (16., 17. ábrák)
A hőcserélő teljesítményének elég nagynak kell lennie ahhoz, hogy az SB szívóventilátor belépő oldalán a hőmérsékletet a vizsgálat során megfigyelt átlagos üzemi hőmérséklethez képest ± 11 K értéken tartsa.
2.3. Teljes átáramlású hígító rendszer
A 20. ábrán olyan hígító rendszer látható, amely a teljes kipufogógáz-áram hígításán alapul, és amely a CVS (constant volume sampling, állandó térfogatú mintavétel) elvét alkalmazza. A kipufogógáz és hígítólevegő keverék teljes térfogatát meg kell mérni. Erre a PDP- vagy a CFV-rendszer használható.
A rákövetkező részecske-mintavétel céljából a hígított kipufogógázból vett mintát át kell engedni a részecskeminta-vevő rendszeren (2.4. pont, 21. és 22. ábra). Ha ez közvetlenül történik, egyszeres hígításról beszélünk. Ha a mintát egy második hígítóalagútban még egyszer felhígítják, kétszeres hígításról van szó. Ez akkor hasznos, ha a szűrő felületi hőmérsékletére vonatkozó követelményt egyszeres hígítással nem lehet teljesíteni. Bár a kétszeri hígító rendszer részben valójában hígító rendszer, leírása mégis mint a 2.4. pont 22. ábráján látható részecskeminta-vevő rendszer egy változata szerepel, mivel nagyobb részében egy tipikus részecskeminta-vevő rendszerrel azonos.

20. ábra
Teljes átáramlású hígító rendszer
A DT hígítóalagútban a hígítatlan kipufogógáz teljes mennyisége összekeveredik a hígítólevegővel. A hígított kipufogógáz áramát vagy egy PDP térfogat-kiszorításos szivattyúval vagy egy CFV kritikus átáramlású Venturi-csővel kell mérni. Az arányos részecske-mintavételhez és az áramlás meghatározásához egy HE hőcserélő vagy egy EFC elektronikus áramlás-kiegyenlítő használható. Mivel a részecskék tömegének meghatározása a teljes hígított kipufogógáz áramon alapul, a hígítási arányt nem kell kiszámítani.
2.3.1. A 20. ábra elemei
EP kipufogócső
A kipufogócső hossza a motor kipufogó-gyűjtőcsövétől, a turbófeltöltő kilépő csonkjától vagy az utókezelő készüléktől a hígítóalagútig nem lehet hosszabb 10 méternél. Ha a kipufogócső a motor kipufogó gyűjtőcsövétől, a turbófeltöltő kilépő csonkjától vagy az utókezelő készüléktől számítva hosszabb 4 méternél, akkor a cső 4 métert meghaladó részét szigetelni kell, kivéve a vezetékbe helyezett füstölésmérőt, ha van. A hőszigetelés sugárirányú vastagságának legalább 25 mm-nek kell lennie. A szigetelőanyag hővezető képessége nem lehet nagyobb 0,1 W/(m * K) értéknél, 673 K (400 °C) hőmérsékleten mérve. A kipufogócső hőtehetetlenségének csökkentése érdekében ajánlatos 0,015 vagy ennél kisebb falvastagság/átmérő viszonyt alkalmazni. A flexibilis tömlős szakaszok hossza nem lehet több az átmérő 12-szeresénél.
PDP térfogat-kiszorításos szivattyú
A PDP a hígított kipufogógáz teljes áramát a szivattyú által megtett fordulatok számával és a szivattyú egy fordulatra eső térfogat-kiszorításával méri. A kipufogórendszer ellennyomását a PDP vagy a hígítólevegő-bevezető rendszer nem csökkentheti mesterségesen. A működő PDP-rendszer mellett mért statikus kipufogó-ellennyomás nem térhet el ± 1,5 kPa-nál többel attól az értéktől, amely azonos motorfordulatszámnál és -terhelésnél a PDP-hez való csatlakoztatás nélkül mérhető. A gázkeverék hőmérséklete közvetlenül a PDP előtt nem térhet el ± 6 K-nél többel az áramláskiegyenlítő nélküli vizsgálat során mért átlagos üzemi hőmérséklettől. Áramláskiegyenlítés csak akkor használható, ha a hőmérséklet a PDP-be való belépésnél nem magasabb, mint 323 K (50 °C).
CFV kritikus áramlású Venturi-cső
A CFV a hígított kipufogógáz teljes áramát úgy méri, hogy az áramlást fojtott állapotban tartja (kritikus áramlás). A működő CFV-rendszer mellett mért statikus kipufogó ellennyomás nem térhet el ± 1,5 kPa-nál többel attól az értéktől, amely azonos motor-fordulatszámnál és -terhelésnél a CFV-hez való csatlakoztatás nélkül mérhető. A gázkeverék hőmérséklete közvetlenül a CFV előtt nem térhet el ± 11 K-nál többel az áramláskiegyenlítő nélküli vizsgálat során mért átlagos üzemi hőmérséklettől.
HE hőcserélő (EFC használata esetén opcionális)
A hőcserélő teljesítménye legyen elegendő ahhoz, hogy a hőmérsékletet a fent megkívánt határok között tartsa.
EFC elektronikus áramláskiegyenlítő (HE használata esetén opcionális)
Ha a PDP vagy CFV bemeneténél a hőmérsékletet nem a fent megadott határok között tartják, egy áramláskiegyenlítő rendszerre van szükség a gázáram folyamatos mérésére és az arányos mintavétel szabályozására a részecskerendszerben. Ebből a célból a folyamatosan mért gázáram-jelek szolgálnak a részecskeminta-vevő rendszer részecskeszűrőin áthaladó minta-áram korrigálására (lásd a 2.4. pont 21., 22. ábráját).
DT hígítóalagút
A hígítóalagút:
- elég kis átmérőjű legyen ahhoz, hogy turbulens áramlást idézzen elő (a Reynolds-szám 4000-nél nagyobb legyen) és elég hosszú ahhoz, hogy a kipufogógáz és a hígítólevegő tökéletesen összekeveredjen; szükség esetén keverőnyílás alkalmazható,
- átmérője legalább 460 mm legyen egyszeres hígítású rendszer esetén,
- átmérője legalább 210 mm legyen kétszeres hígítású rendszer esetén,
- hőszigetelt lehet.
A motor kipufogógázát a hígítóalagútba történő belépésénél folyásirányba kell irányítani és alaposan el kell keverni.
Egyszeres hígítás alkalmazása esetén a hígítóalagútból vett minta a részecskeminta-vevő rendszerbe kerül (2.4. pont, 21. ábra). A PDP vagy CFV átfolyási teljesítményének elegendőnek kell lennie ahhoz, hogy a hígított kipufogógáz hőmérsékletét közvetlenül az elsődleges részecskeszűrő előtt 325 K (52 °C) vagy annál alacsonyabb értéken tartsa.
Kétszeres hígítás alkalmazása esetén a hígítóalagútból vett minta a másodlagos hígítóalagútba kerül, ahol tovább hígul, majd így halad át a mintavevő szűrőkön (2.4. pont, 22. ábra). A PDP vagy CFV átfolyási teljesítményének elegendőnek kell lennie ahhoz, hogy a DT-ben áramló hígított kipufogógáz hőmérsékletét a mintavevő zónában 464 K (191 °C) vagy annál alacsonyabb értéken tartsa. A másodlagos hígító rendszernek elegendő másodlagos hígítólevegőt kell szolgáltatnia ahhoz, hogy a kétszeresen hígított kipufogógáz hőmérsékletét közvetlenül az elsődleges részecskeszűrő előtt 325 K (52 °C) vagy annál alacsonyabb értéken tartsa.
DAF hígítólevegő szűrő
Ajánlatos a hígítólevegőt szűrni és aktívszén szűrőn átbocsátani, a háttér-szénhidrogének eltávolítása céljából. A gyártó kérésére a hígítólevegőből a bevett szakmai gyakorlatnak megfelelően, mintát kell venni a háttér részecskeszintjének meghatározására, amit aztán le lehet vonni a hígított kipufogógázzal mért értékekből.
PSP részecskeminta-vevő szonda
A szonda a PTT bevezető szakaszát képezi és:
- szembe kell fordítani az áramlással olyan helyen, ahol a hígítólevegő és a kipufogógáz már jól összekeveredett, azaz a hígító rendszer DT hígítóalagútjának középvonalában, áramlásirányban körülbelül 10 alagút-átmérőnyi távolsággal azután a pont után, ahol a kipufogógáz belépett a hígítóalagútba,
- legyen legalább 12 mm belső átmérőjű,
- fűthető lehet legfeljebb 325 K (52 °C) csőfal-hőmérsékletre közvetlen melegítéssel vagy a hígítólevegő előmelegítésével feltéve, hogy a levegő hőmérséklete nem haladja meg a 325 K (52 °C) értéket, mielőtt a kipufogógáz belépne a hígítóalagútba,
- hőszigetelt lehet.
2.4. Részecskeminta-vevő rendszer
A részecskeminta-vevő rendszer feladata a részecskék összegyűjtése a részecskeszűrőn. A részáramú hígító rendszerből történő teljes mintavétel esetén, amelynél az egész hígított kipufogógáz minta áthalad a szűrőkön, a hígító (2.2. pont, 14., 18. ábra) és mintavevő rendszer általában egy egységet képez. A részáramú hígító rendszerből vagy a teljesáramú hígító rendszerből történő részmintavétel esetén, amikor a hígított kipufogógáznak csak egy része halad át a szűrőkön, a hígító (2.2. pont, 11., 12., 13., 15., 16., 17., 19. ábra; 2.3. pont 20. ábra) és mintavevő rendszer általában külön egységet képeznek.
Ebben az irányelvben egy teljes áramlású hígítórendszer kétszeres hígító rendszerét (22. ábra) egy, a 21. ábrán látható tipikus részecskeminta-vevő rendszer egy sajátos változatának tekintjük. A kétszeres hígító rendszerben a részecskeminta-vevő rendszer minden lényeges eleme megtalálható, mint a szűrőtartók és a mintavevő szivattyú.
A szabályzó áramkörök lökésszerű igénybevételének elkerülése érdekében ajánlatos a mintavevő szivattyút az egész vizsgálati folyamat alatt járatni. Az egyszűrős módszer esetében megkerülő rendszert kell alkalmazni, hogy a minta csak a megkívánt időpontokban haladjon át a szűrőkön. Az átkapcsolásnak a szabályzó áramkörökre gyakorolt hatását a legkisebbre kell korlátozni.

21. ábra
Részecskeminta-vevő rendszer
Egy részleges áramlású vagy teljes áramlású hígító rendszer DT hígítóalagútjából a PSP részecskeminta-vevő szondán és a PTT részecske átvezető csövön keresztül a P mintavevő szivattyú hígított kipufogógáz mintát vesz. A minta áthalad egy (vagy több) FH szűrőtartón, amely a részecske-mintavevőszűrőket foglalja magában. A mintaáramlás nagyságát az FC3 áramlásszabályzó szabályozza. EFC elektronikus áramlás-kiegyenlítés (lásd a 20. ábrát) alkalmazása esetén a hígított kipufogógáz-áram szolgál az FC3 vezérlőjeleként.

22. ábra
Kétszeres hígító rendszer (csak teljes áramú rendszernél)
A hígított kipufogógáz-minta a teljes áramú hígítórendszer DT hígítóalagútjából a PSP részecskeminta-vevő szondán és a PTT részecske-átvezető csövön keresztül az SDT másodlagos hígítóalagútba jut, ahol még egyszer felhígítják. Ezután a minta áthalad az FH szűrőtartó(ko)n, amely a részecske-mintavevőszűrőket tartja. A hígítólevegő árama általában állandó, míg a minta áramát az FC3 áramlásszabályzó szabályozza. EFC elektronikus áramlás-kiegyenlítés (lásd a 20. ábrát) alkalmazása esetén a teljes hígított kipufogógáz-áram szolgál az FC3 vezérlőjeleként.
2.4.1. A 21. és 22. ábra elemei
PTT részecskeátvezető cső (21. és 22. ábra)
A részecske-átvezető cső nem lehet hosszabb 1020 mm-nél, és a lehető legrövidebbnek kell lennie. A hosszban már benne kell lennie a mintavevő szondák (SP, ISP, illetve PSP, lásd a 2.2. és a 2.3. pontot) hosszának is, ahol ilyenek vannak (azaz részleges átáramlású hígító rendszerből történő részmintavétel, valamint teljes áramú hígító rendszer esetén).
A méretek az alábbiakra vonatkoznak:
- részáramú hígító, rész-mintavételező rendszernél és a teljesáramú egyszeres hígító rendszernél a szonda (SP, ISP, illetve PSP) csúcsától a szűrőtartóig,
- részáramú hígító, teljes mintavételező rendszernél a hígítóalagút végétől a szűrőtartóig,
- a teljes áramú kétszeres hígítású rendszernél a (PSP) szonda csúcsától a másodlagos hígítóalagútig.
Az átvezető cső:
- fűthető lehet legfeljebb 325 K (52 °C) csőfal-hőmérsékletre közvetlen melegítéssel vagy a hígítólevegő előmelegítésével, feltéve, hogy a levegő hőmérséklete nem haladja meg a 325 K (52 °C) értéket, mielőtt a kipufogógáz belépne a hígítóalagútba,
- hőszigetelt lehet.
SDT másodlagos hígítóalagút (22. ábra)
A másodlagos hígítóalagút minimális átmérője 75 mm legyen, és az alagút legyen elég hosszú ahhoz, hogy a kétszeresen hígított minta legalább 0,25 másodpercig benne tartózkodjék. Az FH elsődleges szűrőtartó 300 mm-nél nem lehet távolabb az SDT kilépő nyílásától.
A másodlagos hígítóalagút:
- fűthető lehet legfeljebb 325 K (52 °C) csőfal-hőmérsékletre közvetlen melegítéssel vagy a hígítólevegő előmelegítésével, feltéve, hogy a levegő hőmérséklete nem haladja meg a 325 K (52 °C) értéket, mielőtt a kipufogógáz belépne a hígítóalagútba,
- hőszigetelt lehet.
FH szűrőtartó(k) (21. és 22. ábra)
Az elsődleges és a másodlagos szűrőhöz egy közös szűrőház vagy külön-külön szűrőház használható. A III. melléklet 4. függeléke 4.1.3. pontjának követelményeit teljesíteni kell.
A szűrőtartó(k):
- fűthető(ek) lehet(nek) legfeljebb 325 K (52 °C) csőfal-hőmérsékletre közvetlen melegítéssel vagy a hígítólevegő előmelegítésével, feltéve, hogy a levegő hőmérséklete nem haladja meg a 325 K (52 °C) értéket, mielőtt a kipufogógáz belépne a hígítóalagútba,
- hőszigetelt(ek) lehet(nek).
P mintavevő szivattyú (21. és 22. ábra)
A részecskeminta-vevő szivattyúnak elég messze kell lennie az alagúttól ahhoz, hogy a belépő gáz hőmérséklete állandó (± 3 K) maradjon, ha az FC3-mal nem korrigálják az áramlást.
DP hígítólevegő szivattyú (22. ábra)
A hígítólevegő szivattyút úgy kell elhelyezni, hogy a másodlagos hígítólevegő 298 K ± 5 K (25 °C ± 5 °C) hőmérsékleten álljon rendelkezésre, ha a hígítólevegő nincs előmelegítve.
FC3 áramlásszabályzó (21. és 22. ábra)
Ha más eszköz nem áll rendelkezésre, egy áramlásszabályzót kell használni a részecskeminta áramának a minta útjában előforduló hőmérséklet- és ellennyomás-változások miatti kompenzálására. Az EFC elektronikus áramlás-kiegyenlítő (lásd a 20. ábrát) használata esetén szükséges az áramlásszabályzó.
FM3 áramlásmérő (21. és 22. ábra)
A részecskeminta-áramlás gázmérőjének vagy áramlásmérő műszereinek elég messze kell lenniük a P mintavevő szivattyútól ahhoz, hogy a gáz belépő hőmérséklete állandó (± 3 K) maradjon, ha az FC3-mal nem korrigálják az áramlást.
FM4 áramlásmérő (22. ábra)
A hígítólevegő-áramlás gázmérőjét vagy áramlásmérő készülékét úgy kell elhelyezni, hogy a gáz belépő hőmérséklete 298 K ± 5 K (25 °C ± 5 °C) maradjon.
BV gömbszelep (opcionális)
A gömbszelep átmérőjének legalább akkorának kell lennie, mint a PTT mintavevő cső belső átmérője és kapcsolási idejének 0,5 mp-nél rövidebbnek kell lennie.
Megjegyzés:
Ha a PSP, PTT, SDT és FH közelében a környezeti hőmérséklet 293 K (20 °C) alatt van, ügyelni kell, hogy ne vesszenek el részecskék azáltal, hogy lerakódnak e részek hideg falára. Ezért ajánlatos ezeket az alkatrészeket a megfelelő helyeken a megadott határokon belül melegíteni és/vagy hőszigetelni. Az is ajánlatos, hogy a szűrő felületének hőmérséklete a mintavétel alatt ne legyen alacsonyabb, mint 293 K (20 °C).
Nagy motorterhelések esetén a fenti alkatrészeket nem agresszív eszközökkel, pl. egy levegő-keringető ventilátorral hűteni lehet, feltéve, hogy a hűtőközeg hőmérséklete nem alacsonyabb, mint 293 K (20 °C).
3. A FÜSTÖLÉS MEGHATÁROZÁSA
3.1. Bevezetés
A 3.2. és 3.3. pont, valamint a 23. és 24. ábra részletesen leírja az ajánlott füstölésmérő rendszereket. Mivel ugyanaz az eredmény többféle összeállítással is elérhető, nem kell szigorúan ragaszkodni a 23. és 24. ábrához. Kiegészítő alkatrészek: műszerek, szelepek, mágnesszelepek, szivattyúk és kapcsolók alkalmazhatók kiegészítő adatok nyerése és a részrendszerek működésének összehangolása céljából. Más alkatrészek, amelyek egyes rendszerek pontosságának biztosításához nem szükségesek, elhagyhatók, ha elhagyásuk a műszaki szempontok helyes megítélésen alapul.
A mérés elve az, hogy fényt bocsátanak keresztül a mérendő füst egy meghatározott hosszán, és a beeső fényből az érzékelőt elérő rész arányát használják fel a közeg fényelnyelésének kiszámításához. A füstmérés függ a berendezés kialakításától, és a kipufogócsőben (teljes átáramlású, vezetékbe helyezett füstölésmérő), a kipufogócső végénél (teljes átáramlású, vezeték végén elhelyezett füstölésmérő), vagy a kipufogócsőből vett mintán (részleges átáramlású füstölésmérő) végezhető el. A fényelnyelési együtthatónak a fényelnyelési jelből való meghatározásához a készülék gyártójának meg kell adnia a készülék optikai úthosszát.
3.2. Teljesáramú füstölésmérő
A teljesáramú füstölésmérőnek két alaptípusa használható (23. ábra). A kipufogóvezetékbe helyezett füstölésmérővel a kipufogócsőben lévő teljes kipufogógáz-árammérésre kerül sor. Az ilyen típusú füstölésmérőnél a tényleges optikai úthossz a füstölésmérő kialakításának függvénye.
A kipufogóvezeték végén elhelyezett füstölésmérővel a kipufogócsőben lévő teljes kipufogógáz-árammérésre kerül, amint az a kipufogócsőből kilép. Az ilyen típusú füstölésmérőnél a tényleges optikai úthossz a kipufogócső kialakításának és a kipufogócső és a füstölésmérő közötti távolságnak a függvénye.

23. ábra
Teljes átáramlású füstölésmérő
3.2.1. A 23. ábra elemei
EP kipufogócső
Vezetékbe helyezett füstölésmérőnél a mérési zóna előtt és után 3 csőátmérőnyi hosszon nem változhat meg a kipufogócső átmérője. Ha a mérőzóna átmérője nagyobb, mint a kipufogócsőé, a mérési zóna előtt ajánlatos fokozatosan változó átmérőjű csövet alkalmazni.
A vezeték végén elhelyezett füstölésmérőnél a kipufogócső 0,6 m hosszú utolsó szakaszának kör keresztmetszetűnek kell lennie és nem lehetnek benne hajlatok és könyökök. A kipufogócső végét merőlegesen kell levágni. A füstölésmérőt a kipufogógáz-áram közepére kell szerelni a kipufogócső végétől mért 25 ± 5 mm távolságon belül.
OPL optikai úthossz
A füst által elsötétített optikai út hossza a fényforrás és az érzékelő között, szükség szerint korrigálva a sűrűségi gradiensek és a falhatás okozta egyenetlenségek hatásával. Az optikai úthosszat a készülék gyártójának kell megadnia, figyelembe véve a kormosodás elkerülését célzó intézkedéseket (pl. az öblítőlevegőt) is. Ha az optikai úthossz nem áll rendelkezésre, azt az ISO IDS 11614 szabvány 11.6.5. pontja szerint kell megállapítani.
Az optikai úthossz korrekt meghatározásához legalább 20 m/s kipufogógáz-sebesség szükséges.
LS fényforrás
A fényforrásnak egy 2800-3250 K közötti színhőmérsékletű izzólámpának, vagy egy 550-570 nm közötti színkép-csúcsú zöld fényt kibocsátó LED-nek kell lennie. A fényforrást óvni kell a kormosodástól olyan eszközökkel, amelyek nem befolyásolják az optikai úthosszat a gyártó által megadottnál nagyobb mértékben.
LD fényérzékelő
Az érzékelőnek egy (szükség esetén szűrővel ellátott) fotocellának vagy fotodiódának kell lennie. Izzólámpa fényforrás esetén az érzékelő színképi csúcsérzékenységének hasonlónak kell lennie az emberi szem fényérzékelésű görbéjéhez az 550-570 nm tartományban (legnagyobb reagálás), hogy 430 nm alá és 680 nm fölé e legnagyobb válasznak legfeljebb 4 %-a essék. A fényérzékelőt óvni kell a kormosodástól olyan eszközökkel, amelyek nem befolyásolják az optikai úthosszat a gyártó által megadottnál nagyobb mértékben.
CL fénypárhuzamosító lencse
A kibocsátott fényt maximum 30 mm átmérőjű nyalábbá kell beállitani. A fénynyaláb sugarainak 3° tűrésen belül párhuzamosaknak kell lenniük az optikai tengellyel.
T1 hőmérséklet-érzékelő (opcionális)
A vizsgálat során követhető a kipufogógáz hőmérséklete.
3.3. Részáramú füstölésmérő
Részáramú füstölésmérő (24. ábra) alkalmazása esetén a kipufogócsőből reprezentatív kipufogógáz-mintát vesznek és az átvezető csövön a mérőkamrába továbbítják. Ennél a füstölésmérő típusnál a tényleges optikai úthossz a füstölésmérő kialakításának függvénye. A következő pontban említett időállandó a füstölésmérő minimális átáramlására vonatkozik, amit a készülék gyártója ad meg.

24. ábra
Részleges átáramlású füstölésmérő
3.3.1. A 24. ábra elemei
EP kipufogócső
A kipufogócső a mintavevő szonda csúcsa előtt legalább 6, utána legalább 3 csőátmérőnyi hosszon egyenes cső legyen.
SP mintavevő szonda
A mintavevő szonda az áramlással szembefordított nyitott cső a kipufogócső közepén vagy annak közelében. A szonda és a kipufogócső fala közötti hézagnak legalább 5 mm-nek kell lennie. A szonda átmérőjének akkorának kell lennie, hogy az biztosítsa a reprezentatív minta kivételét és a megfelelő sebességű áramlást a füstölésmérőn át.
TT átvezető cső
Az átvezető cső:
- Legyen a lehető legrövidebb és biztosítsa, hogy a mérőkamrába belépő kipufogógáz hőmérséklete 373 K ± 30 K (100 °C ± 30 °C) legyen.
- Csőfalának hőmérséklete biztonsággal a kipufogógáz harmatpontja fölött legyen, hogy ne következzék be kondenzáció.
- Átmérője a teljes hosszon legyen azonos a mintavevő szonda átmérőjével.
- Időállandójának a műszer a III. melléklet 4. függeléke 5.2.4. pontjában leírtak szerint meghatározott minimális áramlásánál 0,05 s-nál rövidebbnek kell lennie.
- Nem lehet lényeges befolyással a füst csúcsértékére.
FM áramlásmérő
Áramlásmérő készülék a mérőkamrába belépő áram pontos megállapítására. Az áram legkisebb és legnagyobb értékét a készülék gyártójának kell megadnia és ennek akkorának kell lennie, hogy teljesüljenek a TT időállandójára és az optikai úthosszra vonatkozó követelmények. Az áramlásmérő készülék közel lehet a P szivattyúhoz, ha ilyet használnak.
MC mérőkamra
A mérőkamra belső felülete ne tükrözzön, vagy adjon optikailag ezzel egyenértékű környezetet. Annak esélyét, hogy a diffúziós hatások /vagy/ belső visszaverődései visszaverődések/ következtében az érzékelőre szórt fény essék, a minimálisra kell csökkenteni.
A gáz nyomása a mérőkamrában legfeljebb 0,75 kPa értékkel térhet el a légköri nyomástól. Ahol ez a kialakítás miatt nem oldható meg, a füstölésmérőn leolvasott értéket át kell számítani légköri nyomásra
A mérőkamra falhőmérsékletének ± 5 K pontossággal 343 K (70 °C) és 373 K (100 °C) között kell lennie, de mindenesetre elég magasan a kipufogógáz harmatpontja fölött ahhoz, hogy kondenzáció ne következzék be. A mérőkamrát megfelelő eszközökkel kell felszerelni a hőmérséklet méréséhez.
OPL optikai úthossz
A füst által elsötétített optikai út hossza a fényforrás és az érzékelő között, szükség szerint korrigálva a sűrűségi gradiensek és a falhatás okozta egyenetlenségek hatásával. Az optikai úthosszat a készülék gyártójának kell megadnia, figyelembe véve a kormosodás elkerülését célzó intézkedéseket (pl. az öblítőlevegőt) is. Ha az optikai úthossz nem áll rendelkezésre, azt az ISO IDS 11614 szabvány 11.6.5. pontja szerint kell megállapítani.
LS fényforrás
A fényforrásnak egy 2800-3250 K közötti színhőmérsékletű izzólámpának, vagy egy 550-570 nm közötti színkép-csúcsú zöld fényt kibocsátó LED-nek kell lennie. A fényforrást óvni kell a kormosodástól olyan eszközökkel, amelyek nem befolyásolják az optikai úthosszat a gyártó által megadottnál nagyobb mértékben.
LD fényérzékelő
Az érzékelőnek egy (szükség esetén szűrővel ellátott) fotocellának vagy fotodiódának kell lennie. Izzólámpa fényforrás esetén az érzékelő színképi csúcsérzékenységének hasonlónak kell lennie az emberi szem fototropikus görbéjéhez az 550-570 nm tartományban (legnagyobb reagálás), hogy 430 nm alá és 680 nm fölé e legnagyobb válasznak legfeljebb 4 %-a essék. A fényérzékelőt óvni kell a kormosodástól olyan eszközökkel, amelyek nem befolyásolják az optikai úthosszat a gyártó által megadottnál nagyobb mértékben.
CL fénypárhuzamositó lencse
A kibocsátott fényt maximum 30 mm átmérőjű nyalábbá kell beállitani A fénynyaláb sugarainak 3° tűrésen belül párhuzamosaknak kell lenniük az optikai tengellyel.
T1 hőmérséklet-érzékelő (opcionális)
A kipufogógáz hőmérsékletének követésére a vizsgálat során.
P mintavevő szivattyú (opcionális)
A mérőkamra után elhelyezett mintavevő szivattyú használható a gázminta átszívására a mérőkamrán.
VI. MELLÉKLET

1. függelék
Jármű/önálló műszaki egység/alkatrész ( 58 ) típusjóváhagyására vonatkozó ... számú EK-típusbizonyítványhoz

1.4. A motor/alapmotor szennyezőanyag-kibocsátási szintjei ( 59 ):
1.4.1. ESC-vizsgálat:
Romlási tényező (DF): számított/állandó (59)
Adja meg az ESC vizsgálat DF értékeit és szennyezőanyag-kibocsátását az alábbi táblázatban:
ESC-vizsgálat | ||||
DF: | CO | THC | NOx | PT |
Szennyezőanyag-kibocsátás | CO (g/kWh) | THC (g/kWh) | NOx (g/kWh) | PT (g/kWh) |
Mért: | ||||
DF-el számított: |
1.4.2. ELR-vizsgálat:
füstölési érték: ... m-1
1.4.3. ETC-vizsgálat:
Romlási tényező (DF): számított/állandó (59)
ETC-vizsgálat | |||||
DF: | CO | NMHC | CH4 | NOx | PT |
Szennyezőanyag-kibocsátás | CO (g/kWh) | NMHC (g/kWh) (1) | CH4 (g/kWh) (1) | NOx (g/kWh) | PT (g/kWh) (1) |
Regenerálással mért: | |||||
Regenerálás nélkül mért: | |||||
Mért/súlyozott: | |||||
DF-el számított: | |||||
(1) A nem kívánt rész törlendő. |
1.5. Forgattyúházból származó kibocsátások mérési eredményei: ...
1.6. Szén-monoxid-kibocsátások mérési eredményei
Mérés | CO-érték (térfogat%) | Lambda (1) | Fordulatszám (min-1) | A motorolaj hőmérséklete |
Mérés kis üresjárati fordulatszámon | nem alkalmazandó | |||
Mérés emelt üresjárati fordulatszámon | ||||
(1) A lambda képlete: IV. melléklet 1. függeléke. |
1.7. A füst opacitásmérésének eredményei
1.7.1. Állandósult fordulatszámon:
Fordulatszám (min-1) | Névleges áramlás, G (liter/s) | Fényelnyelési határérték (m-1) | Mért fényelnyelési érték (m-1) |
1. … | … | … | … |
2. … | … | … | … |
3. … | … | … | … |
4. … | … | … | … |
5. … | … | … | … |
6. … | … | … | … |
1.7.2. Terhelés nélküli gyorsítással (szabad gyorsítással) végzett mérések
1.7.2.1. Motoron végzett mérések a 2005/78/EK irányelv VI. mellékletének 4.3. szakasza szerint
Legnagyobb fordulatszám százaléka | Legnagyobb nyomaték százaléka a megadott fordulatszámon, m-1 | Mért fényelnyelési érték, m-1 | Korrigált fényelnyelési érték, m-1 |
1.7.2.2. Terhelés nélküli gyorsításnál
1.7.2.2.1. A fényelnyelési együttható mért értéke: ... m-1
1.7.2.2.2. A fényelnyelési együttható korrigált értéke: ... m-1
1.7.2.2.3. A fényelnyelési együttható jelének helye a járművön: ...
1.7.2.3. Járművön végzett mérések a 2005/78/EK irányelv VI. mellékletének 3. pontja szerint
1.7.2.3.1. Korrigált fényelnyelési érték: ... m-1
1.7.2.3.2. Fordulatszám induláskor: ... ford./perc
1.7.3. Megadott legnagyobb hasznos teljesítmény: ... kW a következő fordulatszámon: ... ford./perc
1.7.4. Az opacitásmérő gyártmánya és típusa: ...
1.7.5. A motortípus fő jellemzői
1.7.5.1. A motor működési elve: négyütemű/kétütemű ( 60 )
1.7.5.2. A hengerek száma és elrendezése: ...
1.7.5.3. A henger űrtartalma: ... cm3
1.7.5.4. Üzemanyag-adagolás: közvetlen injektálásos/közvetett injektálásos (60)
1.7.5.5. Turbófeltöltő VAN/NINCS (60)
2. függelék
OBD VONATKOZÁSÚ INFORMÁCIÓK
Az ezen irányelv II. mellékletének 5. függelékében említettek szerint az ebben a függelékben található információkat a jármű gyártója szolgáltatja abból a célból, hogy lehetővé tegye OBD- (on-board diagnostics, fedélzeti diagnosztikai rendszerek) kompatibilis tartalék alkatrészek vagy cserealkatrészek és diagnosztikai eszközök és vizsgálati berendezések gyártását. Az ilyen információk szolgáltatása nem feladata a jármű gyártójának, ha ezt a gyártó vagy az eredeti berendezésgyártó (OEM) szállítójának (szállítóinak) szellemi tulajdonjoga védi vagy egyedi know-how kapcsolódik hozzá.
Kérésre ez a függelék megkülönböztetés nélkül minden érdekelt alkatrészek, diagnosztikai eszközök, vagy vizsgálati berendezések gyártója számára hozzáférhetővé tehető.
A II. melléklet 5. függeléke 1.3.3. szakasza rendelkezéseinek megfelelően az ezen szakasz alapján előírt információknak meg kell egyezniük az abban a függelékben meghatározott információkkal.
1. A jármű eredeti típusjóváhagyásához használt előkészületi ciklusok típusának és számának leírása.
2. Az OBD rendszerrel ellenőrzött alkatrészekhez a jármű eredeti típusjóváhagyásához használt OBD demonstrációs ciklus típusának leírása.
3. Minden alkatrész leírását tartalmazó átfogó dokumentum hibakeresési és hibajelző aktiválási stratégiával (a vezetési ciklusok vagy statisztikai módszerek meghatározott száma), beleértve az OBD rendszerrel ellenőrzött minden egyes alkatrész vonatkozó másodlagosan érzékelt paramétereinek listáját. Az OBD rendszernek a hajtási rendszer szennyezőanyag-kibocsátással kapcsolatos minden alkatrészéhez, valamint a kibocsátással nem kapcsolatos alkatrészekhez kapcsolódó valamennyi OBD kimeneti kód és formátum listája (mindegyik magyarázatával), amennyiben az alkatrész ellenőrzése a hibajelző aktiválására szolgál.
VII. MELLÉKLET
PÉLDA A SZÁMÍTÁSI ELJÁRÁSRA
1. ESC-VIZSGÁLAT
1.1. Gáz-halmazállapotú szennyezőanyag-kibocsátás
Az egyes üzemmódok eredményeinek kiszámításához szükséges mérési adatok az alábbiakban láthatók. Ebben a példában a CO-t és a NOx-et száraz alapon, a HC-t nedves alapon mérték. A HC-koncentráció propán-egyenértékben (C3) van megadva, és ezt meg kell szorozni 3-mal, hogy megkapjuk a C1 egyenértéket. A számítási eljárás a többi üzemmódra azonos.
P (kW) | Ta (K) | Ha (g/kg) | GEXH (kg) | GAIRW (kg) | GFUEL (kg) | HC (ppm) | CO (ppm) | NOx (ppm) |
82,9 | 294,8 | 7,81 | 563,38 | 545,29 | 18,09 | 6,3 | 41,2 | 495 |
A szárazról nedvesre átszámító KW,r korrekciós tényező számítása (III. melléklet, 1. függelék, 4.2. pont):

és


A nedves koncentrációk számítása:


A KH,D NOx nedvességkorrekciós tényező számítása (III. melléklet, 1. függelék, 4.3. pont):



A kibocsátott szennyezőanyag-tömegáram számítása (III. melléklet, 1. függelék, 4.4. pont):



A fajlagos szennyezőanyag-kibocsátások számítása (III. melléklet, 1. függelék, 4.5. pont):
Az alábbi mintaszámítást CO-ra adjuk meg; más összetevőkre a számítás menete azonos.
Az egyes üzemmódok kibocsátott szennyezőanyag-tömegáramait meg kell szorozni a III. melléklet 1. függelékének 2.7.1. pontjában feltüntetett megfelelő súlyozási tényezőkkel, és ezeket összegezve megkapható az egész ciklusra vonatkozó átlagos szennyezőanyag-tömegáram értéke:
CO | = | [Kép #12] |
= | 30,91 g/h |

Kép #12
Az egyes üzemmódokban leadott motorteljesítményeket meg kell szorozni a III. melléklet 1. függelékének 2.7.1. pontjában feltüntetett megfelelő súlyozási tényezőkkel, és ezeket összegezve megkapható az egész ciklusra vonatkozó átlagos motorteljesítmény értéke:
[Kép #13] | = | [Kép #14] |
= | 60,006 kW |

Kép #13

Kép #14

A véletlenszerűen kiválasztott pont fajlagos NOx-kibocsátásának számítása (III. melléklet, 1. függelék, 4.6.1. pont):
Tegyük fel, hogy a véletlenszerűen kiválasztott ponton az alábbi értékeket állapították meg:
nZ = 1 600 min-1
MZ = 495 Nm
NOx mass.Z = 487,9 g/h (a fenti képleteknek megfelelően számolva)
P(n)Z = 83 kW
NOx,Z = 487,9/83 = 5,878 g/kWh
A szennyezőanyag-kibocsátás értékének meghatározása a vizsgálati ciklus alapján (III. melléklet, 1. függelék, 4.6.2. pont):
Tegyük fel, hogy az ESC-vizsgálat során a négy környező üzemmód értékei a következők:
nRT | nSU | ER | ES | ET | EU | MR | MS | MT | MU |
1 368 | 1 785 | 5,943 | 5,565 | 5,889 | 4,973 | 515 | 460 | 681 | 610 |





Az NOx-kibocsátási értékek összehasonlítása (III. melléklet, 1. függelék, 4.6.3. pont):

1.2. Részecskekibocsátás
A részecskék mennyiségének mérése azon az elven alapul, hogy a részecskék mintavétele az egész ciklus alatt folyik, de a minták és az átáramló mennyiségek (MSAM és GEDF) meghatározása az egyes üzemmódok során történik. A GEDF számítása az alkalmazott rendszertől függ. A következő példákban egy CO2-mérést és szénegyensúly módszert alkalmazó rendszer és egy áramlásmérést használó rendszer kerül bemutatásra. Teljesáramú hígító rendszer alkalmazása esetén a GEDF-et a CVS berendezés közvetlenül méri.
A GEDF számítása (III. melléklet, 1. függelék, 5.2.3. és 5.2.4. pont):
Tegyük fel, hogy a 4. üzemmódban az alábbi adatokat mérték. A számítási eljárás a többi üzemmódban azonos.
GEXH (kg/h) | GFUEL (kg/h) | GDILW (kg/h) | GTOTW (kg/h) | CO2D (%) | CO2A (%) |
334,02 | 10,76 | 5,4435 | 6,0 | 0,657 | 0,040 |
a) szénegyensúly módszer

b) áramlásméréses módszer


A tömegáram számítása (III. melléklet, 1. függelék, 5.4. pont):
Az egyes üzemmódok GEDFW áramlási értékeit meg kell szorozni a III. melléklet 1. függelékének 2.7.1. pontjában feltüntetett megfelelő súlyozási tényezőkkel, és ezeket összegezve megkapható az egész ciklusra vonatkozó átlagos GEDF érték. A teljes MSAM mintaáram az egyes üzemmódok mintamennyiségeinek összegzéséből adódik.
[Kép #15] | = | [Kép #16] |
= | 3 604,6 kg/h | |
[Kép #17] | = | 0,226 + 0,122 + 0,151 + 0,152 + 0,076 + 0,076 + 0,076 + 0,136 + 0,151 + 0,121 + 0,076 + 0,076 + 0,075 |
= | 1,515 kg |

Kép #15

Kép #16

Kép #17
Tegyük fel, hogy a szűrőkön a részecskék tömege 2,5 mg, ekkor

Háttér-korrekció (opcionális)
Tegyük fel, hogy a háttérre vonatkozó mérések az alábbi értékeket adták. A DF hígítási tényező számítása azonos az e melléklet 3.1. pontjában bemutatottal, így itt nem szerepel.

DF összege | = | [Kép #18] |
= | 0,923 |

Kép #18

A fajlagos szennyezőanyag-kibocsátás számítása (lásd III. melléklet, 1. függelék, 5.5. pont):
[Kép #19] | = | [Kép #20] |
= | 60,006 kW |

Kép #19

Kép #20

háttér korrekció esetén

A fajlagos /tényleges/ súlyozási tényező számítása (III. melléklet, 1. függelék, 5.6. pont):
Tételezzük fel a fent a 4. üzemmódra számított értékeket, ekkor

Ez az érték a megkívánt 0,10 ± 0,003 értéken belül van.
2. ELR-VIZSGÁLAT
Mivel a Bessel-szűrés teljesen új átlagoló eljárás a kipufogógázra vonatkozó európai előírásokban, az alábbiakban megtalálható a Bessel-szűrő magyarázata, valamint egy-egy példa a Bessel-algoritmus felállítására és a végső füstérték kiszámítására. A Bessel-algoritmus állandói csak a füstölésmérő kialakításától és az adatgyűjtő rendszer mintavételi gyakoriságától függenek. Ajánlatos, hogy a füstölésmérő gyártója adja meg a végső Bessel-szűrő állandókat a különböző mintavételi gyakoriságokhoz, és a felhasználó ezeket az állandókat használja a Bessel-algoritmus felállításához és a füstértékek számításához.
2.1. Általános megjegyzések a Bessel-szűrőre vonatkozóan
A nagy frekvenciák miatti torzulások miatt a módosítatlan fényelnyelési jel általában erősen szórt jelleget mutat. E nagyfrekvenciás torzulások kiküszöbölése céljából az ELR-vizsgálatnál egy Bessel-szűrőt kell használni. Maga a Bessel-szűrő egy rekurzív, másodrendű, aluláteresztő szűrő, ami a leggyorsabb jelnövekedést garantálja, túllendülés nélkül.
A kipufogócsőben egy valós idejű kezeletlen kipufogógáz csóvát feltételezve, minden füstölésmérő késleltetett és különbözőképpen mért fényelnyelési jelet mutat. A késedelem és a mért fényelnyelési jel nagysága elsősorban a füstölésmérő mérőkamrájának geometriájától függ, beleértve a kipufogógáz-mintavevő vezetékeket is, valamint attól az időtől, amire a füstölésmérő elektronikájának a jel feldolgozásához szüksége van. Az e két hatást jellemző értékeket fizikai és villamos időállandónak nevezik, amelyek minden füstölésmérő-típusnál egyedi szűrőt képviselnek.
A Bessel-szűrő alkalmazásának célja az, hogy egyenletes teljes szűrő-karakterisztikát szavatoljon az egész füstölésmérő rendszerre, ami a következőkből áll:
- a füstölésmérő fizikai időállandója(tp),
- a füstölésmérő villamos időállandója (te),
- az alkalmazott Bessel-szűrő szűrési időállandója(tF).
A rendszer ezekből eredő tAver teljes időállandója az alábbi összefüggésből adódik:

és ahhoz, hogy ugyanaz a füstérték adódjék, ennek mindenfajta füstölésmérőre azonosnak kell lennie. Ezért egy Bessel-szűrőt kell létrehozni úgy, hogy a szűrő (tF) e időállandója az egyes füstölésmérők (tp) fizikai válaszidejével és (te) villamos időállandójával együtt a kívánt tAver teljes időállandót adja. Mivel (tp) és (te) minden egyes füstölésmérőnél adott érték, és ezen irányelvben tAver értékére 1,0 s van előírva, tF az alábbiak szerint számítható:

A szűrő tF időállandója definíciószerűen egy ugrásszerű bemenő jel hatására keletkező szűrt kimenő jel 10 %-a és 90 %-a közötti időállandó. Ezért a Bessel-szűrő levágási frekvenciáját úgy kell kiiterálni, hogy a Bessel-szűrő időállandója illeszkedjék a kívánt növekedési időhöz.

a. ábra
Az ugrásszerű bemenő jel és a szűrt kimenő jel lefutása
Az a. ábrán az ugrásszerű bemenő jel és a Bessel-szűrt kimenő jel lefutása, továbbá a Bessel-szűrő (tF) időállandója látható.
A végleges Bessel-szűrő algoritmus felállítása egy többlépéses eljárás, amelynél számos iterációs ciklusra van szükség. Az iterációs eljárás folyamatábrája a következő:

2.2. A Bessel-algoritmus kiszámítása
Ebben a példában egy Bessel-algoritmus felállítása történik meg, több lépésen keresztül, a fenti iterációs eljárás szerint, amely a III. melléklet 1. függelékének 6.1. pontján alapul.
A füstölésmérőre és az adatgyűjtő rendszerre az alábbi jellemzőket tételezzük fel:
- fizikai időállandó tp 0,15 s
- villamos időállandó te 0,05 s
- teljes időállandó tAver 1,00 s (ezen irányelv fogalommeghatározása szerint)
- mintavételi gyakoriság 150 Hz
1. lépés Kívánt Bessel-szűrő időállandó tF:

2. lépés A levágási frekvencia számítása és az E, K Bessel-állandók kiszámítása az első iterációhoz:
fc = [Kép #21]

Kép #21
Δt = 1/150 = 0,006667 s
Ω = [Kép #22]

Kép #22
E = [Kép #23]

Kép #23
K = [Kép #24]

Kép #24
Ez adja a Bessel-algoritmust:

ahol Si képviseli az ugrásszerű bemenő jel értékeit "0" vagy "1") és Yi képviseli a kimenő jel szűrt értékeit.
3. lépés A Bessel-szűrő alkalmazása az egységugrás bemenő jelre:
A Bessel-szűrő tF válaszideje definíciószerűen egy egységugrás bemenő jelre következő szűrt kimenő jel 10 %-a és 90 %-a közötti növekedési idő. A kimenő jel 10 %-ához (t10) és 90 %-ához (t90) tartozó idő meghatározásához a Bessel-szűrőt egy egységugrás bemenő jelre kell alkalmazni a fenti fc, E és K értékek felhasználásával.
Az indexszámok, az egységugrás bemenő jel ideje és értéke, valamint a szűrt kimenő jelek eredő értékei az első és a második iterációra a B. táblázatban láthatók. A t10-zel és a t90-nel szomszédos pontok félkövérrel szedett számokkal vannak kiemelve.
A B. táblázat első iterációjánál a 10 %-os érték a 30 és 31 indexszám közé, a 90 %-os érték a 191 és 192 index-szám közé esik. A tF,iter kiszámításához a pontos t10 és t90 értékek lineáris interpolációval vannak meghatározva a szomszédos mérési pontokból az alábbiak szerint:


ahol outalsó, illetve outfelső a Bessel-szűrt kimenő jel szomszédos pontjai, és talsó a szomszédos időpont ideje a B. táblázat szerint.


4. lépés A szűrő-időállandója az első iterációs ciklus után:

5. lépés A kívánt és a kapott szűrő időállandó közötti eltérés az első iterációs ciklusban:

6. lépés Az iterációs kritériumok ellenőrzése:
A szükséges érték Δ ≤ 0,01. Mivel 0,081641 >0,01, az iterációs kritérium nem teljesül és újabb iterációs ciklust kell kezdeni. Ehhez az iterációs ciklushoz új levágási frekvenciát kell kiszámítani fc-ből és Δ-ból az következők szerint:

Ezt az új levágási frekvenciát kell használni a második iterációs ciklusban, amely ismét a 2. lépésnél indul. Az iterációt addig kell ismételni, amíg nem teljesül az iterációs kritérium. Az első és a második iteráció eredményeként kapott értékek az A. táblázatban vannak összefoglalva.
A. táblázat
Az első és a második iteráció értékei
Paraméter | 1. iteráció | 2. iteráció | |
fc | (Hz) | 0,318152 | 0,344126 |
E | (-) | 7,07948 E-5 | 8,272777 E-5 |
K | (-) | 0,970783 | 0,968410 |
t10 | (s) | 0,200945 | 0,185523 |
t90 | (s) | 1,276147 | 1,179562 |
tF,iter | (s) | 1,075202 | 0,994039 |
Δ | (-) | 0,081641 | 0,006657 |
fc,new | (Hz) | 0,344126 | 0,346417 |
7. lépés A végleges Bessel-algoritmus:
Ha sikerült elérni az iterációs kritériumot, ki kell számítani a végleges Bessel-szűrő állandókat és a végleges Bessel-algoritmust a 2. lépés szerint. Ebben a példában az iterációs kritériumot a második iteráció után sikerült elérni (Δ = 0,006657 ≤ 0,01). Ezután a végső algoritmus használható az átlagolt füstérték meghatározásához (lásd a következő 2.3. pontot).

B táblázat
Az ugrásszerű bemenő jel és a Bessel-szűrt kimenő jel értékei az első és a második iterációs ciklushoz
i Index [-] | Idő [s] | Si Ugrásszerű bemenő jel [-] | Y Szűrt kimenő jeli [-] | |
1. iteráció | 2. iteráció | |||
- 2 | - 0,013333 | 0 | 0,000000 | 0,000000 |
- 1 | - 0,006667 | 0 | 0,000000 | 0,000000 |
0 | 0,000000 | 1 | 0,000071 | 0,000083 |
1 | 0,006667 | 1 | 0,000352 | 0,000411 |
2 | 0,013333 | 1 | 0,000908 | 0,001060 |
3 | 0,020000 | 1 | 0,001731 | 0,002019 |
4 | 0,026667 | 1 | 0,002813 | 0,003278 |
5 | 0,033333 | 1 | 0,004145 | 0,004828 |
~ | ~ | ~ | ~ | ~ |
24 | 0,160000 | 1 | 0,067877 | 0,077876 |
25 | 0,166667 | 1 | 0,072816 | 0,083476 |
26 | 0,173333 | 1 | 0,077874 | 0,089205 |
27 | 0,180000 | 1 | 0,083047 | 0,095056 |
28 | 0,186667 | 1 | 0,088331 | 0,101024 |
29 | 0,193333 | 1 | 0,093719 | 0,107102 |
30 | 0,200000 | 1 | 0,099208 | 0,113286 |
31 | 0,206667 | 1 | 0,104794 | 0,119570 |
32 | 0,213333 | 1 | 0,110471 | 0,125949 |
33 | 0,220000 | 1 | 0,116236 | 0,132418 |
34 | 0,226667 | 1 | 0,122085 | 0,138972 |
35 | 0,233333 | 1 | 0,128013 | 0,145605 |
36 | 0,240000 | 1 | 0,134016 | 0,152314 |
37 | 0,246667 | 1 | 0,140091 | 0,159094 |
~ | ~ | ~ | ~ | ~ |
175 | 1,166667 | 1 | 0,862416 | 0,895701 |
176 | 1,173333 | 1 | 0,864968 | 0,897941 |
177 | 1,180000 | 1 | 0,867484 | 0,900145 |
178 | 1,186667 | 1 | 0,869964 | 0,902312 |
179 | 1,193333 | 1 | 0,872410 | 0,904445 |
180 | 1,200000 | 1 | 0,874821 | 0,906542 |
181 | 1,206667 | 1 | 0,877197 | 0,908605 |
182 | 1,213333 | 1 | 0,879540 | 0,910633 |
183 | 1,220000 | 1 | 0,881849 | 0,912628 |
184 | 1,226667 | 1 | 0,884125 | 0,914589 |
185 | 1,233333 | 1 | 0,886367 | 0,916517 |
186 | 1,240000 | 1 | 0,888577 | 0,918412 |
187 | 1,246667 | 1 | 0,890755 | 0,920276 |
188 | 1,253333 | 1 | 0,892900 | 0,922107 |
189 | 1,260000 | 1 | 0,895014 | 0,923907 |
190 | 1,266667 | 1 | 0,897096 | 0,925676 |
191 | 1,273333 | 1 | 0,899147 | 0,927414 |
192 | 1,280000 | 1 | 0,901168 | 0,929121 |
193 | 1,286667 | 1 | 0,903158 | 0,930799 |
194 | 1,293333 | 1 | 0,905117 | 0,932448 |
195 | 1,300000 | 1 | 0,907047 | 0,934067 |
~ | ~ | ~ | ~ | ~ |
2.3. A füstértékek számítása
Az alábbi folyamatábrán a végleges füstérték meghatározási eljárása látható.

A b. ábrán az ELR-vizsgálat első terhelési fokozatában mért módosítatlan fényelnyelés-jelek és a szűretlen és szűrt k fényelnyelési együtthatók (k értékek) lefutása látható, továbbá meg van jelölve a szűrt k görbe Ymax1,A legnagyobb (csúcs) értéke. Hasonlóképpen a C. táblázat tartalmazza az i indexszám-értékeit, az időt (a mintavétel gyakorisága 150 Hz), a módosítatlan fényelnyelést, a szűretlen és a szűrt k értéket. A szűrés az e melléklet 2.2. pontjában felállított Bessel-algoritmus állandóinak felhasználásával történt. A nagyszámú adat miatt a táblázatban csak a kezdeti és a csúcs közelében lévő füstértékek szerepelnek.

b. ábra
A mért N fényelnyelés, szűretlen k és szűrt k lefutása
A csúcsérték (i = 272) a C. táblázat alábbi adatainak feltételezésével van kiszámítva. Minden további egyedi füstérték ugyanilyen módon került kiszámításra. Az algoritmus indításához S-1, S-2, Y-1 és Y-2 0-ra van felvéve.
LA (m) | 0,430 |
i Index | 272 |
N ( %) | 16,783 |
S271 (m-1) | 0,427392 |
S270 (m-1) | 0,427532 |
Y271 (m-1) | 0,542383 |
Y270 (m-1) | 0,542337 |
A k-érték számítása (III. melléklet, 1. függelék, 6.3.1. pont):

Ez az érték felel meg S272-nek a következő egyenletben.
A Bessel-átlagolású füst számítása (III. melléklet, 1. függelék, 6.3.2. pont):
A következő egyenletben az előző, 2.2. pont Bessel-állandói kerülnek alkalmazásra. A fent kiszámított tényleges szűretlen k-érték S272-nek (Si) felel meg. S271 (Si-1) és S270 (Si-2) a két előző szűretlen k-érték. Y271 (Yi-1) és Y270 (Yi-2) a két előző szűrt k-érték.
[Kép #25] | = | [Kép #26] |
= | [Kép #27] |

Kép #25

Kép #26

Kép #27
Ez az érték felel meg Ymax1,A-nak a következő egyenletben.
A végleges füstérték számítása (III. melléklet, 1. függelék, 6.3.3. pont):
A további számításhoz az egyes füstgörbékből a legnagyobb szűrt k-értéket kell kivenni.
Tételezzük fel a következő értékeket
Fordulatszám | Ymax (m-1) | ||
1. ciklus | 2. ciklus | 3. ciklus | |
A | 0,5424 | 0,5435 | 0,5587 |
B | 0,5596 | 0,5400 | 0,5389 |
C | 0,4912 | 0,5207 | 0,5177 |




A ciklus érvényessége (III. melléklet, 1. függelék, 3.4. pont)
Az SV kiszámítása előtt a ciklust érvényességét vizsgálni kell a füst relatív szórásának kiszámításával a három ciklus minden egyes fordulatszámára.
Fordulatszám | Átlagos SV (m-1) | Abszolút szórás (m-1) | Relatív szórás (%) |
A | 0,5482 | 0,0091 | 1,7 |
B | 0,5462 | 0,0116 | 2,1 |
C | 0,5099 | 0,0162 | 3,2 |
Ebben a példában a 15 %-os érvényességi kritérium minden fordulatszámnál teljesül.
C. táblázat
Az N fényelnyelés, a szűretlen és szűrt k-értékek a terhelési lépcső kezdetén
i Index [-] | Idő [s] | N fényelnyelés [%] | szűretlen k érték [m-1] | szűrt k érték [m-1] |
- 2 | 0,000000 | 0,000000 | 0,000000 | 0,000000 |
- 1 | 0,000000 | 0,000000 | 0,000000 | 0,000000 |
0 | 0,000000 | 0,000000 | 0,000000 | 0,000000 |
1 | 0,006667 | 0,020000 | 0,000465 | 0,000000 |
2 | 0,013333 | 0,020000 | 0,000465 | 0,000000 |
3 | 0,020000 | 0,020000 | 0,000465 | 0,000000 |
4 | 0,026667 | 0,020000 | 0,000465 | 0,000001 |
5 | 0,033333 | 0,020000 | 0,000465 | 0,000002 |
6 | 0,040000 | 0,020000 | 0,000465 | 0,000002 |
7 | 0,046667 | 0,020000 | 0,000465 | 0,000003 |
8 | 0,053333 | 0,020000 | 0,000465 | 0,000004 |
9 | 0,060000 | 0,020000 | 0,000465 | 0,000005 |
10 | 0,066667 | 0,020000 | 0,000465 | 0,000006 |
11 | 0,073333 | 0,020000 | 0,000465 | 0,000008 |
12 | 0,080000 | 0,020000 | 0,000465 | 0,000009 |
13 | 0,086667 | 0,020000 | 0,000465 | 0,000011 |
14 | 0,093333 | 0,020000 | 0,000465 | 0,000012 |
15 | 0,100000 | 0,192000 | 0,004469 | 0,000014 |
16 | 0,106667 | 0,212000 | 0,004935 | 0,000018 |
17 | 0,113333 | 0,212000 | 0,004935 | 0,000022 |
18 | 0,120000 | 0,212000 | 0,004935 | 0,000028 |
19 | 0,126667 | 0,343000 | 0,007990 | 0,000036 |
20 | 0,133333 | 0,566000 | 0,013200 | 0,000047 |
21 | 0,140000 | 0,889000 | 0,020767 | 0,000061 |
22 | 0,146667 | 0,929000 | 0,021706 | 0,000082 |
23 | 0,153333 | 0,929000 | 0,021706 | 0,000109 |
24 | 0,160000 | 1,263000 | 0,029559 | 0,000143 |
25 | 0,166667 | 1,455000 | 0,034086 | 0,000185 |
26 | 0,173333 | 1,697000 | 0,039804 | 0,000237 |
27 | 0,180000 | 2,030000 | 0,047695 | 0,000301 |
28 | 0,186667 | 2,081000 | 0,048906 | 0,000378 |
29 | 0,193333 | 2,081000 | 0,048906 | 0,000469 |
30 | 0,200000 | 2,424000 | 0,057067 | 0,000573 |
31 | 0,206667 | 2,475000 | 0,058282 | 0,000693 |
32 | 0,213333 | 2,475000 | 0,058282 | 0,000827 |
33 | 0,220000 | 2,808000 | 0,066237 | 0,000977 |
34 | 0,226667 | 3,010000 | 0,071075 | 0,001144 |
35 | 0,233333 | 3,253000 | 0,076909 | 0,001328 |
36 | 0,240000 | 3,606000 | 0,085410 | 0,001533 |
37 | 0,246667 | 3,960000 | 0,093966 | 0,001758 |
38 | 0,253333 | 4,455000 | 0,105983 | 0,002007 |
39 | 0,260000 | 4,818000 | 0,114836 | 0,002283 |
40 | 0,266667 | 5,020000 | 0,119776 | 0,002587 |
Az N fényelnyelés, a szűretlen és szűrt k-értékek az Ymax1,A környezetében (≡csúcsérték félkövérrel szedett számmal jelezve)
i Index [-] | idő [s] | N fényelnyelés [%] | szűretlen k érték [m-1] | szűrt k érték [m-1] |
259 | 1,726667 | 17,182000 | 0,438429 | 0,538856 |
260 | 1,733333 | 16,949000 | 0,431896 | 0,539423 |
261 | 1,740000 | 16,788000 | 0,427392 | 0,539936 |
262 | 1,746667 | 16,798000 | 0,427671 | 0,540396 |
263 | 1,753333 | 16,788000 | 0,427392 | 0,540805 |
264 | 1,760000 | 16,798000 | 0,427671 | 0,541163 |
265 | 1,766667 | 16,798000 | 0,427671 | 0,541473 |
266 | 1,773333 | 16,788000 | 0,427392 | 0,541735 |
267 | 1,780000 | 16,788000 | 0,427392 | 0,541951 |
268 | 1,786667 | 16,798000 | 0,427671 | 0,542123 |
269 | 1,793333 | 16,798000 | 0,427671 | 0,542251 |
270 | 1,800000 | 16,793000 | 0,427532 | 0,542337 |
271 | 1,806667 | 16,788000 | 0,427392 | 0,542383 |
272 | 1,813333 | 16,783000 | 0,427252 | 0,542389 |
273 | 1,820000 | 16,780000 | 0,427168 | 0,542357 |
274 | 1,826667 | 16,798000 | 0,427671 | 0,542288 |
275 | 1,833333 | 16,778000 | 0,427112 | 0,542183 |
276 | 1,840000 | 16,808000 | 0,427951 | 0,542043 |
277 | 1,846667 | 16,768000 | 0,426833 | 0,541870 |
278 | 1,853333 | 16,010000 | 0,405750 | 0,541662 |
279 | 1,860000 | 16,010000 | 0,405750 | 0,541418 |
280 | 1,866667 | 16,000000 | 0,405473 | 0,541136 |
281 | 1,873333 | 16,010000 | 0,405750 | 0,540819 |
282 | 1,880000 | 16,000000 | 0,405473 | 0,540466 |
283 | 1,886667 | 16,010000 | 0,405750 | 0,540080 |
284 | 1,893333 | 16,394000 | 0,416406 | 0,539663 |
285 | 1,900000 | 16,394000 | 0,416406 | 0,539216 |
286 | 1,906667 | 16,404000 | 0,416685 | 0,538744 |
287 | 1,913333 | 16,394000 | 0,416406 | 0,538245 |
288 | 1,920000 | 16,394000 | 0,416406 | 0,537722 |
289 | 1,926667 | 16,384000 | 0,416128 | 0,537175 |
290 | 1,933333 | 16,010000 | 0,405750 | 0,536604 |
291 | 1,940000 | 16,010000 | 0,405750 | 0,536009 |
292 | 1,946667 | 16,000000 | 0,405473 | 0,535389 |
293 | 1,953333 | 16,010000 | 0,405750 | 0,534745 |
294 | 1,960000 | 16,212000 | 0,411349 | 0,534079 |
295 | 1,966667 | 16,394000 | 0,416406 | 0,533394 |
296 | 1,973333 | 16,394000 | 0,416406 | 0,532691 |
297 | 1,980000 | 16,192000 | 0,410794 | 0,531971 |
298 | 1,986667 | 16,000000 | 0,405473 | 0,531233 |
299 | 1,993333 | 16,000000 | 0,405473 | 0,530477 |
300 | 2,000000 | 16,000000 | 0,405473 | 0,529704 |
3. ETC-VIZSGÁLAT
3.1. Gáz-halmazállapotú szennyezőanyag-kibocsátás (dízelmotorok)
Tételezzük fel az alábbi vizsgálati eredményeket egy PDP-CVS rendszerben
V0 (m3/ford) | 0,1776 |
Np (ford) | 23 073 |
pB (kPa) | 98,0 |
p1 (kPa) | 2,3 |
T (K) | 322,5 |
Ha (g/kg) | 12,8 |
NOx conce (ppm) | 53,7 |
NOx concd (ppm) | 0,4 |
COconce (ppm) | 38,9 |
COconcd (ppm) | 1,0 |
HCconce (ppm) | 9,00 |
HCconcd (ppm) | 3,02 |
CO2,conce (%) | 0,723 |
Wact (kWh) | 62,72 |
A hígított kipufogógáz áramának számítása (III. melléklet, 2. függelék, 4.1. pont):

A NOx korrekciós tényező számítása (III. melléklet, 2. függelék, 4.2. pont):

A háttérrel korrigált koncentrációk számítása (III. melléklet, 2. függelék, 4.3.1.1. pont):
C1H1,8 összetételű dízel-üzemanyag feltételezésével





A szennyezőanyag-kibocsátás tömegáramának számítása (III. melléklet, 2. függelék, 4.3.1. pont):



A fajlagos szennyezőanyag-kibocsátás kiszámítása (III. melléklet, 2. függelék, 4.4. pont):



3.2. Részecskekibocsátás (dízelmotor)
Tételezzük fel az alábbi vizsgálati eredményeket egy kétszeres hígítású PDP-CVS rendszerben
MTOTW (kg) | 4 237,2 |
Mf,p (mg) | 3,030 |
Mf,b (mg) | 0,044 |
MTOT (kg) | 2,159 |
MSEC (kg) | 0,909 |
Md (mg) | 0,341 |
MDIL (kg) | 1,245 |
DF | 18,69 |
Wact (kWh) | 62,72 |
A kibocsátott szennyező anyag tömegének számítása (III. melléklet, 2. függelék, 5.1. pont):



A kibocsátott szennyező anyag háttérrel korrigált tömegének számítása (III. melléklet, 2. függelék, 5.1. pont):

A fajlagos szennyezőanyag-kibocsátás számítása (III. melléklet, 2. függelék, 5.2. pont):


3.3. Gáz-halmazállapotú szennyezőanyag-kibocsátás (földgáz-üzemű motor)
Tételezzük fel az alábbi vizsgálati eredményeket egy kettős hígítású PDP-CVS rendszerben
MTOTW (kg) | 4 237,2 |
Ha (g/kg) | 12,8 |
NOx conce (ppm) | 17,2 |
NOx concd (ppm) | 0,4 |
COconce (ppm) | 44,3 |
COconcd (ppm) | 1,0 |
HCconce (ppm) | 27,0 |
HCconcd (ppm) | 3,02 |
CH4 conce (ppm) | 18,0 |
CH4 concd (ppm) | 1,7 |
CO2,conce ( %) | 0,723 |
Wact (kWh) | 62,72 |
Az NOx korrekciós tényező számítása (III. melléklet, 2. függelék, 4.2. pont):

Az NMHC-koncentráció számítása (III. melléklet, 2. függelék, 4.3.1. pont):
a) GC módszer

b) NMC módszer
0,04 metán-hatásfok és 0,98 etán-hatásfok feltételezésével (III. melléklet, 5. függelék, 1.8.4. pont):

A háttérrel korrigált koncentrációk számítása (III. melléklet, 2. függelék, 4.3.1.1. pont):
C1H4 összetételű G20 referencia-üzemanyag (100 % metán) feltételezésével.


NMHC-re a háttér-koncentráció a HCconcd és a CH4 concd különbsége




A szennyezőanyag-kibocsátás tömegáramának számítása (III. melléklet, 2. függelék, 4.3.1. pont):




A fajlagos szennyezőanyag-kibocsátás kiszámítása (III. melléklet, 2. függelék, 4.4. pont):




4. λ- ELTOLÁSI TÉNYEZŐ (Sλ)
4.1. Az (Sλ) λ-eltolási tényező számítása ( 61 )

ahol:
Sλ = λ-eltolási tényező;
inert % = az üzemanyagban lévő semleges gázok (azaz N2, CO2, He, stb.) térfogat %-ban;
O2 * = az üzemanyagban eredetileg meglévő oxigén térfogat %-ban;
N and m
=
az üzemanyagban lévő szénhidrogéneket képviselő átlagos CnHm-ra utal, azaz:


ahol:
CH4 = az üzemanyagban lévő metán térfogat %-ban;
C2 = az üzemanyagban lévő összes C2 szénhidrogén (pl. C2H6, C2H4, stb.) térfogat %-ban;
C3 = az üzemanyagban lévő összes C3 szénhidrogén (pl. C3H8, C3H6, stb.) térfogat %-ban;
C4 = az üzemanyagban lévő összes C4 szénhidrogén (pl. C4H10, C4H8, stb.) térfogat %-ban;
C5 = az üzemanyagban lévő összes C5 szénhidrogén (pl. C5H12, C5H10, stb.) térfogat %-ban;
diluent = az üzemanyagban lévő összes hígító gáz (azaz O2 *, N2, CO2, He stb.) térfogat %-ban.
4.2. Példák az (Sλ) λ-eltolási tényező számítására:
1. példa: G25: CH4 = 86 %, N2 = 14 % (térfogatban)



2. példa: GR: CH4 = 87 %, C2H6 = 13 % (térfogatban)



3. példa: USA: CH4 = 89 %, C2H6 = 4,5 %, C3H8 = 2,3 %, C6H14 = 0,2 %, O2 = 0,6 %, N2 = 4 %



VIII. MELLÉKLET
ETANOLÜZEMŰ DÍZELMOTOROKRA VONATKOZÓ KÜLÖNLEGES MŰSZAKI KÖVETELMÉNYEK
Etanol-üzemű dízelmotorok esetében az ezen irányelv III. mellékletében meghatározott vizsgálati eljárásoknál a vonatkozó bekezdések, egyenletek és együtthatók az alábbiak szerint módosulnak.
A III. MELLÉKLET, 1. SZ. FÜGGELÉKÉBEN:
4.2. Száraz/nedves korrekció

4.3. NOx korrekció a nedvességre és hőmérsékletre

az alábbiakkal:
A = 0,181 GFUEL/GAIRD - 0,0266.
B = - 0,123 GFUEL/GAIRD + 0,00954.
Ta = a levegő hőmérséklete, K
Ha = a belépő levegő nedvessége, g víz / kg száraz levegő
4.4. A szennyezőanyag-kibocsátás tömegáramának számítása
A szennyezőanyag-kibocsátás tömegáramig (g/h) minden egyes üzemmódra a következőképpen kell számítani, feltétezve, hogy a kipufogógáz sűrűsége 1,272 kg/m3 273 K-on (0 °C) és 101,3 kPa-on:



ahol:
NOx conc, COconc, HCconc ( 62 ) az átlagos koncentrációk (ppm-ben) a hígítatlan kipufogógázban, a 4.1. pont szerint
Ha a választás szerint a gáz-halmazállapotú szennyezőanyag-kibocsátásokat a teljes átáramlású hígító rendszerrel határozzák meg, a következő képleteket kell alkalmazni:



ahol:
NOx conc, COconc, HCconc (62) minden egyes üzemmódra a háttérrel korrigált koncentrációk (ppm-ben) a hígított kipufogógázban, a III. melléklet 2 sz. függelékének 4.3.1.1. pontja szerint.
A III. MELLÉKLET 2. SZ. FÜGGELÉKÉBEN:
A 2. sz. függelék 3.1., 3.4., 3.8.3. és 5. pontjait nem csak a dízelmotorokra kell alkalmazni. Az etanolüzemű dízelmotorokra is ezeket kell alkalmazni.
4.2. A vizsgálat feltételeit úgy kell előkészíteni, hogy a motor szívócsövénél mért levegőhőmérséklet és légnedvesség a vizsgálat alatt normál körülményekre legyen beállítva. A normál viszony legyen 6 ± 0,5 g víz/kg száraz levegő és 298 ± 3 K hőmérséklet intervallumban. Ezen határok között nem kell további NOx korrekciót végezni. Ha ezen feltételeket nem teljesítik, a vizsgálat érvénytelen.
4.3. A szennyezőanyag-kibocsátás tömegáramának számítása
4.3. 1 Állandó tömegáramú rendszerek
Hőcserélővel felszerelt rendszerekben a szennyező anyagok tömegét (g/vizsgálat) a következő egyenletekből kell meghatározni:



ahol:
NOx conc, COconc, HCconc ( 63 ), NMHCconc = az átlagos, háttérrel korrigált koncentrációk az integrálásból (NOx-re és HC-re kötelező) vagy zsákos mérésből, ppm;
MTOTW = a hígított kipufogógáz teljes tömege a ciklus során a 4.1. pont szerint, kg.
4.3.1.1. A háttérrel korrigált koncentrációk meghatározása
A gáz-halmazállapotú szennyező anyagoknak a hígítólevegőben mért átlagos háttérkoncentrációját le kell vonni a mért koncentrációkból, hogy megkapjuk a szennyező anyagok nettó koncentrációját. A háttérkoncentrációk átlagos értéke meghatározható a mintavevő zsákos módszerrel vagy folyamatos méréssel és integrálással. A következő képletet kell használni.

ahol:
conc = a szóban forgó szennyező komponens koncentrációja a hígított kipufogógázban, a szóban forgó szennyező komponensnek a hígítólevegőben lévő mennyiségével korrigálva, ppm;
conce = a szóban forgó szennyező komponensnek a hígított kipufogógázban mért koncentrációja, ppm;
concd = a szóban forgó szennyező komponensnek a hígítólevegőben mért koncentrációja, ppm;
DF = hígítási arány.
A hígítási arányt a következőképpen kell kiszámítani:

ahol:
CO2conce = a CO2 koncentrációja a hígított kipufogógázban, tf %
HCconce = a HC koncentrációja a hígított kipufogógázban, ppm C1
COconce = a CO koncentrációja a hígított kipufogógázban, ppm
FS = sztöchiometrikus együttható
A száraz alapon mért koncentrációkat a III. melléklet 1. sz. függeléke 4.2. pontja szerint kell átszámítani nedves alapra.
A stöchiometrikus együtthatót egy általános CHαOβNγ üzemanyag-összetételre a következőképpen kell számítani:

Alternatívaként, ha az üzemanyag összetétele nem ismert, a következő sztöchiometrikus együttható használhatók:
FS (etanol) = 12,3
4.3.2. Áramláskiegyenlítéses rendszerek
Hőcserélő nélküli rendszerekre a szennyező anyagok tömegét (g/vizsgálat) a pillanatnyi kibocsátási tömegek kiszámításával és a pillanatnyi értékeknek a ciklus egészére történő integrálásával kell kiszámítani. A háttérkorrekciókat is közvetlenül a pillanatnyi koncentrációértékeken kell végezni. A következő képleteket kell használni:



ahol:
conce = a szóban forgó szennyező anyagnak a hígított kipufogógázban mért koncentrációja, ppm;
concd = a szóban forgó szennyező anyagnak a hígítólevegőben mért koncentrációja, ppm;
MTOTW,i = a hígított kipufogógáz pillanatnyi tömege (lásd a 4.1. pontot), kg;
MTOTW = a hígított kipufogógáz tömege a ciklus egészében (lásd a 4.1. pontot), kg;
DF = a 4.3.1.1. pontban meghatározott hígítási arány
4.4. A fajlagos kibocsátások számítása
A kibocsátásokat (g/kWh) minden egyes összetevőre a következőképpen kell számítani:



ahol:
Wact = a ciklusnak a 3.9.2. pont szerint meghatározott tényleges munkája, kWh.
IX. MELLÉKLET
A HATÁLYON KÍVÜL HELYEZETT IRÁNYELVEK NEMZETI JOGBA TÖRTÉNŐ ÁTÜLTETÉSÉNEK HATÁRIDEJEI
A 10. cikkben említetteknek megfelelően
A RÉSZ
Hatályon kívül helyezett irányelvek
Irányelvek | Hivatalos Lap |
88/77/EGK irányelv | L 36., 1988.2.9., 33. o |
91/542/EGK irányelv | L 295., 1991.10.25., 1. o. |
96/1/EK irányelv | L 40., 1996.2.17., 1. o. |
1999/96/EK irányelv | L 44., 2000.2.16., 1. o. |
2001/27/EK irányelv | L 107., 2001.4.18., 10. o. |
B RÉSZ
A nemzeti jogba történő átültetés határideje
Irányelv | Átültetés határideje | Alkalmazás időpontja |
88/77/EGK irányelv | 1988. július 1. | |
91/542/EGK irányelv | 1992. január 1. | |
96/1/EK irányelv | 1996. július 1. | |
1999/96/EK irányelv | 2000. július 1. | |
2001/27/EK irányelv | 2001. október 1. | 2001. október 1. |
X. MELLÉKLET
MEGFELELÉSI TÁBLÁZAT
(A 10. cikkben említettek szerint)
88/77/EGK irányelv | 91/542/EGK irányelv | 1999/96/EK irányelv | 2001/27/EK irányelv | Ezen irányelv |
1. cikk | – | – | 1. cikk | |
2. cikk (1) bekezdés | 2. cikk (1) bekezdés | 2. cikk (1) bekezdés | 2. cikk (1) bekezdés | 2. cikk (4) bekezdés |
2. cikk (2) bekezdés | 2. cikk (2) bekezdés | 2. cikk (2) bekezdés | 2. cikk (2) bekezdés | 2. cikk (1) bekezdés |
– | 2. cikk (3) bekezdés | – | – | – |
2. cikk (3) bekezdés | – | – | – | – |
2. cikk (4) bekezdés | 2. cikk (4) bekezdés | 2. cikk (3) bekezdés | 2. cikk (3) bekezdés | 2. cikk (2) bekezdés |
– | – | – | 2. cikk (4) bekezdés | 2. cikk (3) bekezdés |
– | – | – | 2. cikk (5) bekezdés | – |
– | – | 2. cikk (4) bekezdés | – | 2. cikk (5) bekezdés |
– | – | 2. cikk (5) bekezdés | – | 2. cikk (6) bekezdés |
– | – | 2. cikk (6) bekezdés | – | 2. cikk (7) bekezdés |
– | – | 2. cikk (7) bekezdés | – | 2. cikk (8) bekezdés |
– | – | 2. cikk (8) bekezdés | – | 2. cikk (9) bekezdés |
3. cikk | – | – | – | – |
– | – | 5. és 6. cikk | – | 3. cikk |
– | – | 4. cikk | – | 4. cikk |
– | 3. cikk (1) bekezdés | 3 . cikk (1) bekezdés | – | 6. cikk (1) bekezdés |
– | 3. cikk (1) bekezdés a) pont | 3. cikk (1) bekezdés a) pont | – | 6. cikk (2) bekezdés |
– | 3. cikk (1) bekezdés b) pont | 3. cikk (1) bekezdés b) pont | – | 6. cikk (3) bekezdés |
– | 3. cikk (2) bekezdés | 3. cikk (2) bekezdés | – | 6. cikk (4) bekezdés |
– | 3. cikk (3) bekezdés | 3. cikk (3) bekezdés | – | 6. cikk (5) bekezdés |
4. cikk | – | – | – | 7. cikk |
6. cikk | 5. és 6. cikk | 7. cikk | – | 8. cikk |
5. cikk | 4. cikk | 8. cikk | 3. cikk | 9. cikk |
– | – | – | – | 10. cikk |
– | – | 9. cikk | 4. cikk | 11. cikk |
7. cikk | 7. cikk | 10. cikk | 5. cikk | 12. cikk |
I. – VII.melléklet | – | – | – | I. – VII. melléklet |
– | – | – | VIII. melléklet | VIII. melléklet |
– | – | – | – | IX. melléklet |
– | – | – | – | X. melléklet |
( 1 ) HL C 108., 2004.4.30., 32. o.
( 2 ) Az Európai Parlament 2004. március 9-i véleménye (HL C 102. E, 2004.4.28., 272. o.) és a Tanács 2005. szeptember 19-i határozata.
( 3 ) HL L 36., 1988.2.9., 33. o. A legutóbb a 2003-as csatlakozási okmánnyal módosított irányelv.
( 4 ) HL L 42., 1970.2.23., 1. o. A legutóbb a 2005/49/EK bizottsági irányelvvel (HL L 194., 2005.7.26., 12. o.) módosított irányelv.
( 5 ) HL L 295., 1991.10.25., 1. o.
( 6 ) HL L 44., 2000.2.16., 1. o.
( 7 ) HL L 107., 2001.4.18., 10. o.
( 8 ) HL L 76., 1970.4.6., 1. o. A legutóbb a 2003/76/EK bizottsági irányelvvel (HL L 206., 2003.8.15., 29. o.) módosított irányelv.
( 9 ) HL L 184., 1999.7.17., 23. o.
( 10 ) HL L 171., 2007.6.29., 1. o.
( 11 ) HL L 313., 2005.11.29., 1. o.
( 12 ) Az irányelv 4. cikkének (1) bekezdése a jelentős működési hiba, nem pedig a kipufogógáz-utókezelő rendszer katalitikus/szűrési hatékonysága leépülésének vagy megszűnésének ellenőrzéséről rendelkezik. A jelentős működési hibára a 2005/78/EK irányelv IV. melléklete 3.2.3.2. és 3.2.3.3. szakaszában találhatók példák.
( 13 ) HL L 375., 1980.12.31., 46. o. A legutóbb az 1999/99/EK irányelvvel (HL L 334., 1999.12.28., 32. o.) módosított irányelv.
( 14 ) HL L 42., 1970.2.23., 1. o. A legutóbb a 2004/104/EK bizottsági irányelvvel (HL L 337., 2004.11.13., 13. o.) módosított irányelv.
( 15 ) 1 = Németország, 2 = Franciaország, 3 = Olaszország, 4 = Hollandia, 5 = Svédország, 6 = Belgium, 7 = Magyarország, 8 = Cseh Köztársaság, 9 = Spanyolország, 11 = Egyesült Királyság, 12 = Ausztria, 13 = Luxemburg, 17 = Finnország, 18 = Dánia, 20 = Lengyelország, 21 = Portugália, 23 = Görögország, 24 = Írország, 26 = Szlovénia, 27 = Szlovákia, 29 = Észtország, 32 = Lettország, 36 = Litvánia, 49 = Ciprus, 50 = Málta.
( 16 ) Az irányelv 10. cikke követelményeit érintő javaslattal egy időben a Bizottság meg fogja határozni, hogy ebben az irányelvben meg kell-e állapítani egyedi rendelkezéseket a több-beállítású motorokra.
( 17 ) 2008. október 1-jéig a következő tartományt kell alkalmazni: "279 K és 303 K (6 °C és 30 °C) közötti környezeti hőmérséklet".
( 18 ) Ezen irányelv felülvizsgálatának keretében újból meg kell vizsgálni e hőmérsékleti tartomány helyességét, különös tekintettel az alsó hőmérsékleti határra.
( 19 ) A nem kívánt rész törlendő.
( 20 ) Nem hagyományos motorok és rendszerek esetén a gyártó szolgáltasson az itt hivatkozottakkal egyenértékű részletadatokat.
( 21 ) A nem kívánt rész törlendő.
( 22 ) A tűrés előírandó.
( 23 ) A nem kívánt rész törlendő.
( 24 ) HL L 375., 1980.12.31., 46. o.
( 25 ) A nem kívánt rész törlendő.
( 26 ) A tűrés előírandó.
( 27 ) A tűrés előírandó.
( 28 ) A nem kívánt rész törlendő.
( 29 ) Másként kialakított rendszerek esetén egyenértékű információt kell szolgáltatni (a 3.2. pont céljára).
( 30 ) A járművek hajtására használt sűrítéses gyújtású motorok gázhalmazállapotú szennyezőanyag- és légszennyezőrészecske-kibocsátása, valamint a járművek hajtására használt, földgáz- vagy PB-gázüzemű külső gyújtású motorok gáz-halmazállapotú szennyezőanyag-kibocsátása elleni intézkedésekre vonatkozó tagállami jogszabályok közelitéséről és a 88/77/EGK tanácsi irányelv módosításáról szóló, 1999. december 13-I 1999/96 EK európai parlament és tanácsi irányelvének (HL L 44., 2000.2.16., 1. o.) megfelelően:
( 31 ) A nem kívánt rész törlendő.
( 32 ) A tűrés előírandó.
( 33 ) A nem kívánt rész törlendő.
( 34 ) A tűrés előírandó.
( 35 ) A tűrés előírandó; a gyártó által megadott értéktől ± 3 %-on belül legyen.
( 36 ) Ha nem alkalmazható, n.a.-val kell jelezni.
( 37 ) A család minden motorjára meg kell adni.
( 38 ) A nem kívánt rész törlendő.
( 39 ) A tűrés előírandó.
( 40 ) A nem kívánt rész törlendő.
( 41 ) A nem kívánt rész törlendő.
( 42 ) A tűrés előírandó.
( 43 ) Másként kialakított rendszerek esetén egyenértékű információt kell szolgáltatni (a 3.2. pont céljára).
( 44 ) A nem kívánt rész törlendő.
( 45 ) A tűrés előírandó.
( 46 ) A nem kívánt rész törlendő.
( 47 ) A tűrés előírandó.
( 48 ) A nem kívánt rész törlendő.
( 49 ) A tűrés előírandó.
( 50 ) Az adatközlő lapok számozása a típus-jóváhagyási keretirányelvben [2008/74/EK] használt számozást követi.
( 51 ) Meg kell adni a türést.
( 52 ) A vizsgálati pontokat a véletlen kiválasztás elfogadott statisztikai módszerével kell kiválasztani.
( 53 ) A vizsgálati pontokat a véletlen kiválasztás elfogadott statisztikai módszerével kell kiválasztani.
( 54 ) A vizsgálati pontokat a véletlen kiválasztás elfogadott statisztikai módszerével kell kiválasztani.
( 55 ) Az érték csak a IV. mellékletben meghatározott hivatkozási üzemanyag esetében érvényes.
( 56 ) A Bizottság felülvizsgálja a szűrőtartók előtti hőmérsékletet, 325 K (52 °C), és ha szükséges, 2008. október 1-jétől az új típusok típusjóváhagyására vonatkozóan másik hőmérsékletet javasol.
( 57 ) A nem kívánt rész törlendő.
( 58 ) A nem kívánt rész törlendő.
( 59 ) A nem kívánt rész törlendő.
( 60 ) A nem kívánt rész törlendő (előfordulhat, hogy nincs szükség törlésre, ha több tétel is vonatkozik).
( 61 ) Stoichiometric Air/Fuel ratios of automotive fuels (motorhajtóanyagok sztöchiometrikus levegő/üzemanyag arányai) - SAE J1829, 1987. június John B. Heywood, Internal combustion engine fundamentals (belsőégésű motorok alapjai), McGraw-Hill, 1988, 3.4. fejezet: "Combustion stoichiometry (az égés sztöchiometriája)" (68-72 oldalak)
( 62 ) C1 egyenértékre alapozva.
( 63 ) C1 egyenértékre alapozva.
Lábjegyzetek:
[1] A dokumentum eredetije megtekinthető CELEX: 32005L0055 - https://eur-lex.europa.eu/legal-content/HU/ALL/?uri=CELEX:32005L0055&locale=hu Utolsó elérhető, magyar nyelvű konszolidált változat CELEX: 02005L0055-20080808 - https://eur-lex.europa.eu/legal-content/HU/ALL/?uri=CELEX:02005L0055-20080808&locale=hu